Как сделать цветомузыку на светодиодах своими руками. Какие компоненты понадобятся для сборки цветомузыки. Какие существуют схемы цветомузыки на светодиодах. Как настроить и отладить собранную цветомузыку.
Принцип работы цветомузыки на светодиодах
Цветомузыка на светодиодах работает по следующему принципу:
- Входной аудиосигнал разделяется на несколько частотных диапазонов (обычно 3-5) с помощью фильтров.
- Каждый частотный диапазон управляет яркостью свечения светодиодов определенного цвета.
- Низкие частоты обычно соответствуют красному цвету, средние — зеленому, высокие — синему.
- Яркость свечения светодиодов меняется в такт музыке, создавая световые эффекты.
Таким образом, цветомузыка преобразует звуковые колебания в световые, синхронизируя их с ритмом и тональностью музыки. Это позволяет создать яркое световое шоу, меняющееся в такт воспроизводимым композициям.
Преимущества использования светодиодов в цветомузыке
Светодиоды имеют ряд существенных преимуществ перед лампами накаливания при использовании в цветомузыке:

- Низкое энергопотребление
- Компактные размеры
- Отсутствие нагрева при работе
- Долгий срок службы (до 100 000 часов)
- Широкий выбор цветов свечения
- Высокая яркость
- Возможность быстрого включения/выключения
Благодаря этим качествам светодиоды позволяют создавать компактные, яркие и энергоэффективные системы цветомузыки с богатыми возможностями управления световыми эффектами.
Необходимые компоненты для сборки цветомузыки на светодиодах
Для сборки простейшей цветомузыки на светодиодах понадобятся следующие компоненты:
- Светодиоды разных цветов (минимум 3 цвета)
- Транзисторы для управления светодиодами
- Резисторы и конденсаторы для фильтров
- Операционные усилители
- Диодный мост и стабилизатор напряжения
- Печатная плата или макетная доска
- Источник питания на 9-12В
- Аудиовход (разъем Jack 3.5 мм)
Точный набор и количество компонентов зависит от выбранной схемы. Для начинающих рекомендуется использовать готовые наборы для сборки цветомузыки, содержащие все необходимые детали.
Простая схема трехканальной цветомузыки на транзисторах
Рассмотрим принципиальную схему простой трехканальной цветомузыки на транзисторах:
«` «`Принцип работы данной схемы:
- Аудиосигнал поступает на вход схемы
- Сигнал разделяется на 3 частотных диапазона с помощью фильтров
- Каждый фильтр выделяет свою полосу частот (НЧ, СЧ, ВЧ)
- Отфильтрованные сигналы управляют транзисторами
- Транзисторы коммутируют питание на светодиоды
- Яркость светодиодов меняется в зависимости от уровня сигнала
Данная схема позволяет создать простую, но эффектную цветомузыку на трех цветах. Ее легко собрать начинающим радиолюбителям.
Настройка и отладка собранной цветомузыки
После сборки цветомузыки необходимо провести ее настройку и отладку:
- Проверьте правильность всех соединений согласно схеме
Подключите источник питания, соблюдая полярность- Подайте на вход аудиосигнал (музыку)
- Настройте чувствительность каналов подстроечными резисторами
- Отрегулируйте яркость свечения светодиодов
- Проверьте работу всех цветовых каналов
- При необходимости подкорректируйте частотные фильтры
Правильно настроенная цветомузыка должна выдавать яркие световые эффекты, четко синхронизированные с ритмом и тональностью музыки. Каждый цветовой канал должен реагировать на свой диапазон частот.

Возможные проблемы и их устранение
При сборке и настройке цветомузыки могут возникнуть следующие проблемы:
- Светодиоды не загораются — проверьте правильность подключения и исправность компонентов
- Слабая яркость свечения — увеличьте ток через светодиоды или замените их на более яркие
- Отсутствие синхронизации с музыкой — настройте чувствительность каналов и частотные фильтры
- Постоянное свечение светодиодов — проверьте работу транзисторных ключей
- Нестабильная работа — проверьте качество пайки и надежность соединений
Большинство проблем решается правильной настройкой и проверкой монтажа. При сложных неисправностях рекомендуется проверить работоспособность каждого узла схемы по отдельности.
Варианты улучшения базовой схемы цветомузыки
Базовую схему трехканальной цветомузыки можно улучшить и расширить следующими способами:
- Увеличение количества цветовых каналов (до 5-7)
- Добавление микроконтроллера для цифровой обработки сигнала
- Использование RGB-светодиодов для плавного изменения цвета
- Добавление различных световых эффектов и режимов работы
- Управление яркостью с помощью ШИМ
- Беспроводное управление через Bluetooth или Wi-Fi
- Синхронизация нескольких устройств цветомузыки
Модернизация схемы позволит создать более продвинутую цветомузыкальную систему с богатыми возможностями управления световыми эффектами. Однако это потребует более глубоких знаний в электронике и программировании.

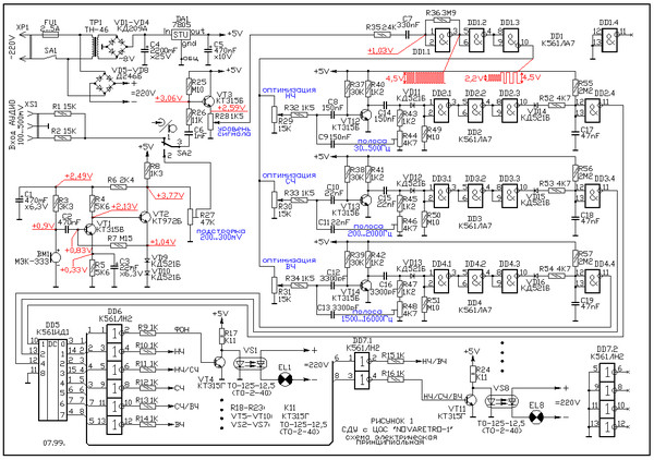
Обмен опытом: Необходимо заэкранировать трансформатор Т1 на входе audio. На плате есть обозначения, увеличте рисунок. Имеется ошибка в номиналах кондинсаторов С1-С4 вместо номиналов 1 мкф, необходимо поставить 0,1 мкф Мощность ламп цветомузыкальной приставки, ограничивается мощностью выходных каскадов усилительного устройства. Получить сравнительно большую мощность усилителя на транзисторах, довольно сложно. Вот почему на выходе усилительных каскадов цветомузыки на фонарях установлены тиристоры, способные управлять нагрузкой мощностью в несколько сотен ватт и более. Именно такой принцип реализован в данной цветомузыке. В цветомузыкальной приставке 3 канала цвета. Первый канал собран на транзисторах VT1 и VT2.Сигнал на вход канала поступает с движка переменного резистора R1 включенного во вторичную обмотку развязывающего трансформатора T1. Поскольку этот канал должен выделять низшие частоты, на входе его стоит фильтр R5,C1, ослабляющий средние и высшие частоты. За этим фильтром следует так называемый активный фильтр, собранный на транзисторе VT1. Он настроен на пропускание полосы частот примерно от 100 до 800 Гц. Это зависит от емкости конденсаторов C3 и C4 в цепи обратной связи между коллекторной и базовой цепям.Уровень обратной связи, а значит, и степень выделения заданных частот можно регулировать подстроечным резистором R9. С выхода фильтра сигнал подается через диод VD1 и резистор R10 на базу транзистора VT2. Транзистор открывается, и в цепи его эмиттера начинает протекать ток. В результате открывается и тиристор VS1, в анодную цепь которого включена лампа накаливания EL1, окрашенная в красный цвет. Сигнал на второй канал, собранный на транзисторах VT3, VT4,поступает с движка переменного резистора R2. На входе канала стоит разделительный конденсатор С5, пропускающий сигналы средних и высших частот. Далее следует активный фильтр на транзисторе VT3,настроенный только на средние частоты (от 500 до 2000 Гц), управляющий каскад на транзисторе VT4 и тринистор VS2, включающий лампу EL2 зеленого цвета. С движка переменного резистора R3 сигнал подается на третий канал, собранный на транзисторах VT5, VT6. Этот канал реагирует только на сигналы высших частот (от1500 до 5000 Гц) и с помощью тринистора VS3 управляет лампой EL3синего цвета. Осветительные лампы и тиристоры подключены к другому двухполупериодному выпрямителю на диодах VD10-VD13. Но здесь фильтрующие элементы отсутствуют, что необходимо для нормальной работы тиристоров – они ведь включаются при определённом напряжении между управляющим электродом и катодом, а выключаются только при падении напряжения между анодом и катодом до нуля.
Схема цветомузыки (светомузыки) на тиристорах
Трансформатор Т1 – с коэффициентом трансформации 1, поэтому можно использовать любой подходящий трансформатор с одинаковым или близким числом витков первичной и вторичной обмоток с сопротивлением постоянному току не менее 200 ом. Конструкция корпуса и фонарей цветомузыкальной приставки — на ваше усмотрение.
|
Светомузыка на одном транзисторе схема — Bitbucket
Created by knucabkergiou1973
snippet.markdown
———————————————————
>>> СКАЧАТЬ ФАЙЛ <<<
———————————————————
Проверено, вирусов нет!
———————————————————
.
.
.
.
.
.
.
.
.
.
.
.
.
.
.
.
.
.
.
.
.
.
.
.
.
.
.
.
.
.
.
.
.
.
.
Ну какая это светомузыка, просто тупая мигалка. Транзистор любой низкочастотный.посмотрел и то-же возникло пару вопросов : Поправьте меня. 1- если в схеме нарисован транзистор PNP (кт361) то на Эмиттер ну никак не — батареи ! Цветомузыка На Одном Транзисторе. Автор eagle_31, 14 мая, _31, не замарачивайтесь на этой схеме, она имеет такое же отношение к ЦМУ как детский совочек к экскаватору. Могу копать, могу и не. собрал цветомузыку на одном транзисторе кт315 использовал только 5 светодиодов схема прикреплена. поработала около 10 минут и пробило транзистор между эмитером и колектором в итоге светодиоды горят не переставая воспрос от чего перегорело если 5 светодиодов. Простейшая схема с одним светодиодом. Для начала следует разобраться с простой схемой цветомузыки, собранной на одном биполярном транзисторе, резисторе и светодиоде.
Если собираемая светомузыка своими руками предполагает нагрузку около 1А, то транзисторам. Кто знает схему с минимальным кол-вом деталей цветомузыку на одном транзисторе?Подскажите можно как-то эту схему переделать, что-бы можно было вставить туда транзистор p-n-p типа. например Мп 41-42? Лада 2112 -=ТУВик=- › Бортжурнал › Цветомузыка на одном транзисторе. Kraz42 был 1 час назад. транзистор кт819г (можно заменить аналогом С945).Прикольно! Только не Цветомузыка, а Светомузыка)). +1. Делаем простую цветомузыку на одном транзисторе. Схемка простая. 30 Собираем схему, Светомузыка для RGB светодиодной ленты на транзисторах. Цветомузыка светодиод мигает под басы. Существуют и более простые схемы цветомузыки, которые может собрать любой начинающий, на 1 транзисторе, к тому же не нуждающиеся в предусилителе, одна из таких схем изображена на картинке ниже Для меня цветомузыка — это разноцветное моргание света, а светомузыка — просто моргание белого света.В данной схеме начинающим электронщикам труднее всего разобраться c транзистором КТ805АМ.
Здесь есть небольшой нюанс. Я нарыл в своих запасах полтора десятка светодиодов — белых, красных и синих, потом нашел в сети простой вариант схемы трехканальной цветомузыки и приступил к работе.Транзисторы и светодиоды также можно заменить на более мощные. Цветомузыка на одном транзисторе. Примитивная схема. Можно использовать в колонках или детских игрушках.Светомузыка на транзисторе КТ817Б — Aero. Первая версия светомузыки. Группа для обсуждения подключения проведения светомузыки и цветомузыки подсветок и прочего в домашних условиях куда угодно в машинуВот вам две схемы цветомузыки, схема на одном транзисторе сама легкая из всех, которая будет работать без предусилителя, также. Светомузыка на одном транзисторе. 21.08.2016, 22:32.В схеме используется NPN транзистор С9014, хотя будет работать и на любом другом маломощном, например КТ3102, КТ315 и т.д., резистор 10 кОм, мощный светодиод 3 Вт. Все видели там светомузыку. Без нее, согласитесь, атмосфера не та.Схема. Для того, чтобы спаять цветомузыку, будем руководствоваться схемой.
Общий припаиваем к левой ножке транзистора. К средней ножке припаиваем провод “минус” от светодиодов. Простая схема. Самодельная цветомузыка на светодиодах. Собрать по такой схеме цветомузыку способен даже школьник, ведь она состоит всего из одного транзистора.Он будет менять режим светомузыки на простое освещение. Цветомузыка своими руками схема. Перед началом сборки схемы, продеваем провода в отверстия короба.транзистор на схеме включен неправильно, выводы тоже неправильно обозначены такая схема работать не будет! Схема цветомузыки взята из интернета. Цветомузыка простая, на 5 каналов (один канал –белый фоновый).По крайне мере я этого не заметил. Транзисторы КТ819 можно заменить на КТ815. Резисторы мощностью 0,25 Вт. можно ли сделать цветомузыку на транзисторе кт 837Б. на одном? нет.Почему на одном нет? Я могу привести схему цветомузыки вообще без транзисторов, а этот один транзистор можно будет к ней изолентой. Простейшая светомузыка на транзисторе КТ815Г. До того момента, пока я не собрал свою светомузыкальную установку северное сияние, я игрался с такой вот самой простой схемой светомузыки, которую только можно найти на просторах интернета.
deleted]]
[[/deleted]]
This comment is currently being rendered in creole. Editing the comment will cause it to be rendered in markdown.
[[/convert_markup]]Cancel
This comment is currently being rendered in creole. Editing the comment will cause it to be rendered in markdown.
Цветомузыка на светодиодах — как сделать своими руками + видео
Цветомузыкальное оборудование, меняющее цвет, интенсивность, эффекты и ритм – неотъемлемого атрибута хорошей гулянки, способный поднять и задвигаться в такт музыке самого ленивого и меланхоличного из участников мероприятия. В этой статье мы обсудим нюансы цветомузыки на светодиодах, возможности сделать её своими руками и варианты применения в различных условиях.
С насыщением рынка светодиодным осветительным оборудованием, сферы его применения расширяются взрывными скачками и уже не ограничиваются исключительно дизайнерскими изысками в освещении интерьеров, лаконичностью и эффективностью при освещении офисов и рабочих освещений, или желанием сделать долговечную и качественную подсветку экстерьера зданий.
Светодиодные лампы проникли во все сферы, где их колоссальный технологический отрыв, энергоэффективность, минимальные размеры при максимальной отдаче, могут сослужить добрую службу и принести пользу или эстетическое удовольствие – тюнинг автомобилей, фитолампы для выращивания домашних огородов, и, конечно, цветомузыки.
По какому принципу работает цветомузыка
В основе цветомузыкальных установок, используется способ частотного преобразования музыки и его передачи, посредством отдельных каналов, для управления источниками света. В результате получается, что в зависимости от основных музыкальных параметров, работа цветовой системы будет ей соответствовать. На этом прицепе основана схема, по которой собирается цветомузыка на светодиодах своими руками.
Как правило, для создания цветовых эффектов используется не менее трёх различных цветов. Это может быть синий, зелёный и красный. Смешиваясь в различных комбинациях, с разной продолжительностью, они способны создать поразительную атмосферу веселья.
Разделять сигнал на низкие, средние и высокие чистоты, способны LC и RC-фильтры, именно они устанавливаются и настраиваются в цветомузыкальную систему с применением светодиодов.
Настройки фильтров устанавливаются на следующие параметры:
- до 300 Гц на низкочастотный фильтр, как правило, его цвет красный;
- 250-2500 Гц для средних, цвет зелёный;
- все что выше 2000 Гц преобразует высокочастотный фильтр, как правило, от него зависит работа синего светодиода.
Деление на частоты, проводится с небольшим перекрытием, это необходимо, для получения различных цветовых оттенков, при работе прибора.
Выбор цвета, в данной схеме цветомузыки не принципиален, и при желании можно использовать светодиоды разных цветов на своё усмотрение, менять местами и экспериментировать, запретить не может никто. Различные частотные колебания в сочетании с применением нестандартного цветового решения, могут существенно повлиять на качество результата.
Для регулировки доступны и такие параметры схемы, как количество каналов и их частота, из чего можно сделать вывод, что цветомузыка может использовать большое количество светодиодов разных цветов, и возможна индивидуальная регулировка каждого из них по частоте и ширине канала.
Преимущества светодиодной светомузыки
Цветомузыка на led-компонентах обладает рядом существенных преимуществ перед аналогами на устаревших лампах:
- Маленький размер светодиодов в совокупности с энергоэффективностью порождают обилие возможных форм для создания светомузыкального оборудования, и речь идет не только о внешних форм-факторах, но и о возможностях применения светодиодов в самых различных эффектах при работе со светом и различными его цветами, ведь led-элемент может давать точечный поток света. Стробоскопы, прожекторы, дискошары и многое другое доступно для использования даже в домашних условиях.
- Безопасность использования цветомузыки ни светодиодных излучателях максимальна, по сравнению с устаревшими лампами – диапазон рабочих температур led-элементов не превышает 60 градусов по Цельсию, а значит, опасений о возгорании каких-либо элементов домашнего декора или материалов просто не должно возникать. Пусть цвета заполнят ваш дом вместе с музыкой без каких-либо тревог, связанных с использованием светомузыкального оборудования.

- Длительный срок эксплуатации цветомузыки для дома делает покупку такого оборудования целесообразной, ведь она рассчитана на 8000-10000 тысяч часов работы, то есть целый год бесперебойной службы. А с учетом того, что количество включений и выключений никак не сказывается на потребительских свойствах led-элементов, и большинство людей не устраивают круглосуточные вечеринки ежедневно, домашняя цветомузыка способна долгие годы радовать своего обладателя и его гостей.
- Качество цвето- и светопередачи. Светодиодное освещение обладает самым широким спектром цветов и оттенков, что является одним из главных плюсов для цветомузыки как таковой, ведь разнообразие цветов играет важную роль в создании атмосферы. Так же, в отличие от лазерной цветомузыки, светодиодное оборудование безвредно для глаз и не способно повредить зрение при прямом попадании светового потока на сетчатку глаза.
youtube.com/embed/xFCAeHNo35M?feature=oembed» frameborder=»0″ allow=»accelerometer; autoplay; encrypted-media; gyroscope; picture-in-picture» allowfullscreen=»»/>
Что необходимо, для изготовления цветомузыки
Резисторы для цветомузыкальной установки, собственного производства, могут использоваться только постоянные, с мощностью 0.25-0.125. Подходящие резисторы, можно увидеть на рисунке ниже. Полоски на корпусе показывают величину сопротивления.
Также в схеме применяются R3 резисторы, и подстроечные R — 10, 14, 7 и R 18 вне зависимости от типа. Главное требование, возможность установки на плату, применяемую при сборке. Первый вариант светодиодной цветомузыки, собирался с применением резистора переменного типа с обозначением СПЗ-4ВМ и импортными — подстроечными.
Что касается конденсаторов, то использовать нужно детали с рабочим напряжением на 16 вольт, не менее. Тип, может быть любой. При затруднениях в поиске конденсатора С7, можно соединить параллельно, два меньших по ёмкости, для получения требуемых параметров.
Применяемые в схеме светодиодной цветомузыки конденсаторы С1, С6 должны быть способны работать на 10 вольтах, соответственно С9–16В, С8–25В. Если вместо старых советских конденсаторов, планируется использовать новые, импортные то стоит помнить, что они имеют различие в обозначении, нужно заранее определить полярность конденсаторов, которые будут устанавливаться, иначе можно перепутать и испортить схему.
Ещё для изготовления цветомузыки потребуется диодный мост, с напряжением 50В и рабочим током, около 200 миллиампер. В случае, когда нет возможности установить готовый диодный мост, можно сделать его из нескольких выпрямительных диодов, для удобства их можно убрать с платы и смонтировать отдельно с применением платы меньшего размера.
Параметры диодов, выбираются аналогично применяемых в заводском исполнение моста, диодов.
Светодиоды, должны быть красного, синего и зёленого цвета свечения. Для одного канала их понадобится шесть штук.
Что касается транзисторов, то подойдут VT1 и VT2, индекс обозначения не важен.
Ещё один необходимый элемент, стабилизатор напряжения. Используется пятивольтовый стабилизатор, импортного производства, с артикулом 7805. Также можно применять 7809 (девятивольтовый), но тогда из схемы нужно исключить резистор R22, а вместо него ставится перемычка, соединяющая минусовую шину и средний вывод.
Соединить цветомузыку с музыкальным центром, можно при помощи трехконтактного разъёма «джек».
И последнее, что необходимо иметь для сборки, это трансформатор с подходящими параметрами напряжения.
Общая схема для проведения сборки цветомузыки, в которой используются описанные детали на фото ниже.
Несколько рабочих схем
Ниже будет предложено несколько рабочих схем цветомузыки на светодиодах.
Вариант №1
Для данной схемы можно использовать светодиоды любого типа. Главное, чтобы они были сверхяркими и разными по свечению. Схема работает по следующему принципу, сигнал с источника передаётся на вход, где сигналы каналов суммируются и далее направляются на переменное сопротивление.(R6,R7,R8) При помощи этого сопротивления уровень сигнала для каждого канала регулируется, после чего поступает на фильтры. Различие фильтров, в ёмкости конденсаторов, используемых для их сборки. Их смысл, как и в других устройствах, преобразовывать и очищать звуковой диапазон в определённых границах. Это верхние, средние и низкие частоты. Для регулировки в схеме цветомузыки установлены резисторы подстройки. Пройдя всё это, сигнал поступает на микросхему, которая позволяет устанавливать различные светодиоды.
Вариант №2
Второй вариант цветомузыки на светодиодах отличается своей простотой и подойдёт для начинающих любителей. В схеме участвует усилитель и три канала для обработки частоты.
Установлен трансформатор, без которого можно обойтись, если сигнала на входе достаточно для открытия светодиодов. Как и в аналогичных схемах, применяются регулировочные резисторы, обозначенные как R4 – 6. Транзисторы можно использовать любые, главное, чтобы передавали более 50% тока. По сути, больше ничего не требуется. Схему при желании можно улучшить, для получения более мощной цветомузыкальной установки.
3-х канальная цветомузыка на транзисторах
Приветствую, уважаемые меломаны-самоделкины!
Все мы хоть раз в жизни, хоть немного, но были на дискотеках. Громкая музыка, яркий свет разных цветов, бьющий в глаза в такт музыке непременно любого человека раскрепостит и заставит потанцевать. Даже сейчас, когда я это пишу, хочется просто встать и потанцевать Вопрос, как организовать сие мероприятие в домашних условиях? Нужны две компоненты — громкое музыкальное сопровождение и цветомузыка. И если с первым пунктом проблем обычно не возникает (благо усилителей мы собрали приличное количество), то вот над цветомузыкой нужно подумать.
Она должна иметь сразу несколько цветов, как минимум три, и три этом каждый канал должен зажигаться в зависимости от частотного спектра музыкального сигнала. Бухает бас-бочка — горит один цвет, идут сочные гитарные запилы — горит другой, и так далее. Также схема должна быть достаточно чувствительной для того, чтобы её можно подключить прямо на выход какого-нибудь телефона или плеера, откуда будет играть музыка. Предлагаю схему такой цветомузыки ниже.
Рассмотрим каждую её часть более подробно. Как видно, она содержит три канала, соответственно три разных цвета светодиодов. На левой части схемы виден вход — сюда будем подавать аудио-сигнал. Следом идут три подстроечных резистора, по одному на каждый канал, это позволит независимо настраивать чувствительность каждого канала. Это нужно, в первую очередь из-за того, что частотный спектр типичных музыкальных треков не равномерный, а с помощью этих резисторов можно уравнять его так, что все три цвета будут зажигаться гармонично. Сопротивление подстроечных резисторов R4 — R6 может лежать в диапазоне 47 кОм — 200 кОм.
После регуляторов на схеме видны частотные фильтры, именно они отвечают за то, на каких частотах будут зажигаться светодиоды каждого из каналов. Номиналы ёмкостей и сопротивлений в этих фильтрах уже подобраны нужным образом, нужно только их в точности придерживаться. Далее сигнал, уже подготовленный, поступает на базы коммутирующих транзисторов, каждый транзистор коммутирует светодиоды своего канала. Если использование цветомузыки планируется с отдельными светодиодами, то достаточно поставить сюда маломощные NPN транзисторы, например, КТ315, КТ3102, BC547, 2N2222, 2N3904. Если уже вы хотите подключить на выход более серьёзную нагрузку, например, длинные светодиодные ленты, то следует поставить транзисторы помощней, например, BD139. При этом их коэффициент усиления должен быть не меньше 100.
Если брать аудио-сигнал с телефона или плеера, то может оказаться так, что его не хватит для зажигания светодиодов, особенно при прослушивании музыки на небольшой громкости. Но это не беда, ведь схема предусматривает подключение дополнительного общего предусилителя сигнала.
Он поднимает уровень сигнала по амплитуде, а затем подаёт на вход схемы самой цветомузыки, которая была представлена выше. Этот усилитель собирается всего на одном транзисторе и также содержит своей подстроечный резистор для настройки уровня сигнала. Подойдёт любой подстроечник сопротивлением 47 кОм — 200 кОм. Транзистор можно применить любой из того же ряда, КТ315, КТ3102, BC547, 2N2222, 2N3904. Питание этих двух схем общее, и может составлять 9-12 вольт. Ток потребления, при использовании одиночных светодиодов, очень мало, а потому схему запросто можно питать от аккумулятора. Но при использовании в качестве осветительного прибора светодиодных лент будьте внимательны при выбора источника питания, ведь ленты, особенно длинные, потребляют значительный ток. Схема предусилителя:
Схема собирается на аккуратной миниатюрной печатной плате, она уже предусматривает монтаж самой цветомузыки вместе с предусилителем. Для подключения аудио-сигнала и питания используются двойные клеммные колодки.
Обратите внимание, что аудио-сигнал на входе — моно, поэтому достаточно взять просто один из аудио-каналов, правый или левый, это никак не отразится на работе цветомузыки. Несколько фотографий процесса изготовления платы представлены ниже:
Готовая плата начинает работать сразу после подачи питания и аудиосигнала, достаточно лишь подстроить уровни сигналов подстроечными резисторами. Такую схему можно использовать как отдельное законченное устройство, либо в составе усилителя, и при этом вывести светодиоды на переднюю панель. Данная схема проста, но содержит в себе один недостаток — яркость зажигания светодиодов будет зависеть от громкости подаваемого на вход звука. Решить её можно путём применения системы автоматической регуляции уровня, но это уже совсем другая история. Так или иначе, такая схема будет очень кстати для сборки вечерком, когда нечего делать. Внимание! После сборки и настройки, вы, вероятнее всего, залипните у схемы надолго, наблюдая за моргающими светодиодиками
Удачной сборки! Все вопросы, замечания, дополнения прошу писать в комментарии
plata.
zip [8.98 Kb] (скачиваний: 99)
Источник (Source)
Становитесь автором сайта, публикуйте собственные статьи, описания самоделок с оплатой за текст. Подробнее здесь.
Светомузыка на операционных усилителях
Скорее всего, вы и без меня это прекрасно знаете, но давайте все же проясним. Светомузыкой (или цветомузыкой) называют устройство, которое заставляет разноцветные огоньки от ламп или светодиодов мигать в такт музыке. Что из этого следует? То, что это устройство — отличный хобби-проект на выходные. Это как совместить приятное с полезным и потом еще раз с приятным.
Есть разные подходы к созданию светомузыкальных устройств. Например, можно сделать автомат, который включает лампы в заранее описанной последовательности. Или можно сделать примитивную схему на одном транзисторе, реагирующую на амплитуду входного сигнала (громкость музыки). Но чаще всего радиолюбители видят светомузыку как анализатор спектра. Как раз последний вариант и рассмотрим (также в форме видео на RT и YT).
Устройство, которое я собрал, построено на операционных усилителях LM358. Полностью аналоговая схема. Это непохоже на то, что я обычно собирал, и для меня этот проект был интересным «учебным упражнением». Он начался с чужой схемы (автор Collin Cunningham), найденной на сайте jameco. Общая структура у нее была вполне понятной уже с первого взгляда. Но подробностей и расчетов там не было, а сопровождающее видео лишь коротко объясняло то, что я и без него понял. Так что план работ нарисовался такой: сначала провести анализ исходной схемы, затем модифицировать под свои требования, потом «бег по граблям» (т.е. отладка собранного), ну и под конец — черкануть эту статейку.
Вот то, что получилось у меня:
Результат во многом похож на исходник, структура такая же — входной буфер, затем активные фильтры с ключами на выходе. Основные изменения — это добавление защиты от обратной полярности (переполюсовки) питания, и усиление выхода по току, поскольку я задумывал подключать к каждому каналу по светодиодной ленте длиной до 2 метров.
Еще поменял некоторые номиналы, и убрал потенциоментры подстройки чувствительности каналов.
А теперь давайте разбираться, как схема работает и какие элементы на что влияют.
Через разъем J2 на устройство подается питание, конденсатор C2 его как бы фильтрует, а элементы R1, D1 и Q1 — это защита от переполюсовки на N-канальном полевом транзисторе. R1 ограничивает ток заряда затвора. D1 — необязательный стабилитрон на 12 В для случаев, когда напряжение питания или скачки в нем могут превысить максимальное VGS транзистора.
Такая схема защиты много где рассматривалась, есть статьи и на английском, и на русском. Если питание подать наоборот, то транзистор Q1 закрыт и ток через устройство не идет. Если питание подать в правильной полярности, то в первые моменты после включения ток пойдет через паразитный диод MOSFET-а, и потенциал на истоке (source) будет чуть выше минуса/земли — примерно на 0.7 вольта (падение на паразитном диоде). Получается, что VGS (gate-source) становится близким к напряжению питания, и если для данного транзистора этого достаточно, то он открывается, и весь ток начинает идти через канал вместо паразитного диода.
Конечно, можно было обойтись одним диодом, но способ с полевиком лучше, особенно при больших токах или батерейном питании. Сопротивление открытого канала полевика RDS(on) составляет несколько миллиом (mΩ), благодаря чему на полевике меньше падает напряжение и, следовательно, он меньше греется.
Разъемы J1 и J3 — это аудиовход и сквозной аудиовыход, можно спокойно менять местами. Сигнал берется только из одного канала (левого), но левый и правый каналы у большинства песен похожи, так что решение вполне адекватное. Ко входу я обычно подключаю телефон или плеер, а к выходу — компьютерные колонки или наушники (у меня со стороны светомузыки разъем WF с шагом 2.54 мм, но это на вкус и цвет). Клеммник J4 предназначен для подключения обычных 12-вольтовых светодиодных лент. Одна из клемм — напряжение питания, общее для всех лент, остальные три клеммы — выходы нижних ключей (коллекторы). Но не будем забегать вперед, вернемся в левую часть схемы.
C1, R4, RV1, R5 и U1A образуют входной буфер.
Как я понимаю, перед ним стоят две задачи. Первая — усилить входной сигнал, потому что мы имеем дело с размахом в десятки милливольт на входе, и то если врубить погромче. Вторая — спрятать входные импедансы фильтров от проигрывателя, почему я и назвал эту часть буфером. Резисторы R4, RV1 и R5 задают коэффициент усиления. Конденсатор C1 изолирует по постоянному току выход проигрывателя и вход буфера. Если ставите на место C1 электролитический кондер, то ставьте его плюсом к R4.
Чем больше номинал C1, тем лучше будут проходить низкие частоты, но бесконечно его увеличивать нет смысла, разумно выбрать что-нибудь в пределах 0.1..10 мкФ.
Операционник U1A включен как инвертирующий усилитель переменного напряжения (AC-coupled). Инвертирующий усилитель имеет низкое входное сопротивление (здесь примерно равное R4), и еще переворачивает сигнал относительно напряжения на неинвертирующем входе. Тут может возникнуть вопрос: разве не лучше поставить неинвертирующий усилитель? Оказалось, что нет.
В инвертирующем усилке все-таки есть пара привлекательных вещей. Во-первых, его проще переделать под переменное напряжение — нужно буквально добавить один конденсатор на входе, в то время как неинвертирующуему обвес нужен чуток побогаче. Во-вторых, в аудио входе низкое (в разумных пределах) входное сопротивление может быть достоинством, потому что оно грузит и давит помехи. Ну а что касается инверсии сигнала, то она в нашем случае никак не мешает — тут нам важна только частота.
Практика показала, что большой коэффицент усиления здесь не нужен. В исходной схеме с номиналами 1 МОм и 47 кОм коэффициент усиления был чуть больше 20 (опустим минус). У меня светомузыка отлично работала при усилении всего лишь в 2..3 раза. Если сделать коэффициент усиления слишком большим и включить музыку на большой громкости, то светомузыка «уйдет в перегруз» и каналы будут постоянно светиться.
Для работы инвертирующего усилителя нужна средняя точка, смещение или опора — кому как больше нравится.
За эту часть отвечают R2, R3, C3 и U1B. Резисторы R2 и R3 образуют делитель, который и задает напряжение средней точки. Конденсатор C3, конечно же, поставлен для фильтрации высокочастотных помех. Операционник U1B включен как повторитель, и все, кому нужно это напряжение смещения, получают его с выхода U1B (цепь GNDREF). Не обязательно делить напряжение питания ровно пополам — смещение может быть любым, в разумных пределах.
Когда U1A получает напряжение смещения, по логике работы инвертирующего усилителя входной сигнал (между C1 и R4) должен подняться на то же напряжение смещения. Поэтому я и сказал ставить C1 плюсом к R4, если он полярный — на эти грабли я уже наступил. При обратном включении электролитический конденсатор имеет большую утечку, то есть у него проклевываются свойства резистора, из-за которых я словил интересный эффект в виде нежелательной постоянной составляющей. Вход смещался чуть ниже средней точки, в усилителе эта ошибка умножалась на минус много и выход улетал в космос.
Прежде чем я нашел источник ошибки, я какое-то время умудрялся обходить эту проблему, пропорционально уменьшив R4 и R5, а так же понизив коэффициент усиления и среднюю точку (чем она ниже, тем сложнее выходу «дотянуться до потолка»).
Сигнал с выхода буфера проходит через конденсатор C4, который убирает из него постоянную составляющую (если она там как-то появилась), и попадает на входы трех активных полосовых фильтров, благодаря которым светомузыка реагирует на ноты разной высоты. R6, R9, C5, C6 и U2A составляют фильтр на 3 кГц, так же есть фильтры на 670 и 140 Гц. Все три имеют одинаковую топологию, которая называется Infinite Gain Multiple Feedback (IGMF), или Multiple Feedback Bandpass (MFB). Как и многие другие активные фильтры, по сути это инвертирующие усилители с частотно-зависимой обратной связью. Можно было поставить фильтры и с другой топологией, но у IGMF-фильтров есть интересное свойство — очень узкая полоса пропускания с ярко выраженным пиком на центральной частоте.
Частоту фильтра можно посчитать по несложной формуле. Но учтите, что у этого фильтра есть другие занимательные характеристики — ширина полосы пропускания и коэффициент усиления на центральной частоте. Замена одного резистора в готовом фильтре влияет на все три характеристики одновременно, что ограничивает возможности перенастройки.
Говоря о перенастройке, следует кое-что упомянуть. В некоторых источниках IGMF-фильтр изображается с дополнительным резистором на землю, который ставится после первого резистора на входе. В исходной схеме это был резистор номиналом 680 Ом, который ставился в каждом канале. Основная функция этого резистора — изменить в некоторых пределах центральную частоту, при этом не сильно влияя на другие параметры. Ставить его не обязательно, фильтр работает и без него. На практике, с ним у меня получилось даже хуже — когда я выключал музыку, канал высокой частоты (4.8 кГц) превращался в генератор. По этой причине я и не добавил лишние резисторы в конечную схему и ВЧ-канал у меня получился настроенным на 3 кГц.
Предолагаемая причина этого явления — превышение параметра Gain Bandwidth Product (GBWP) у LM358. С текущими номиналами все три фильтра имеют очень большой коэффициент усиления на рабочих частотах — 280 раз. Если умножить 280 на 4.8 кГц, то результат будет немного больше, чем GBWP из даташита. Но это не значит, что LM358 нужно выкидывать — если нужны частоты выше, то попробуйте перерасчитать фильтры, чтобы коэффицент усиления у них был меньше, а скомпенсировать это можно увеличением усиления на входном буфере.
Дальше фильтры должны как-то управлять ключами. Если бы база транзистора была подключена к фильтру просто через один резистор, то каналы горели бы почти всегда, потому что выход фильтра поднят относительно минуса питания на уровень средней точки. Поэтому в этой схеме все сделано немного по-другому.
В высокочастотном канале перед базой транзистора стоят C11, D2, R12, C14, R15, R20, в других каналах схема аналогичная. Конденсатор C11 убирает постоянную составляющую.
Диод D2 срезает нижнюю половину сигнала, а еще он вместе с конденсатором C14 образует пиковый детектор — это такая схема, которая запоминает максимальный уровень напряжения. Когда вход пикового детектора начинает падать, оно становится ниже, чем на кондесаторе С14. Диод D2 становится обратно смещеным и ток не пропускает, так что из C14 заряд может утекать только в одну сторону — в базу. Ну ладно, на самом деле он еще может разряжаться на R15 — этот резистор с большим сопротивлением специально добавлен, чтобы канал светомузыки не горел слишком долго после того, как музыка закончилась.
Тот факт, что диод D2 не пропускает ток, создает некоторые проблемы для разделительного кондесатора C11 — он заряжается в одну сторону, но не может разрядиться в другую, из-за чего переменный сигнал смещается вниз. Для частичного решения этой проблемы в схеме стоит резистор R12 — благодаря нему какой-никакой обратный ток все же может идти через кондесатор. Смещение уменьшится, но не исчезнет, потому что сопротивление 39 кОм все равно довольно сильно ограничивает этот обратный ток.
Смещение будет меньше, если уменьшить сопротивление на пути обратного тока или вообще поставить диод. Но возможно, это повлечет другие изменения в схеме или как-то изменит поведение светомузыки — я пока об этом не задумывался. На данный момент я просто сделал как в исходной схеме и оставил 39 кОм.
Осталось сказать только про R20 — понятно, что он должен ограничивать ток базы. Однако, в исходной схеме никакого резистора последовательно с базой не было, так что может он и не нужен. Я поставил его как предосторожность, ну и чтоб посадочное место на плате было для экспериментов.
Тут возникает вопрос: какой ток пойдет через базу транзистора? Резистора базы в исходной схеме не было, но есть еще кондесатор C11, который включен последовательно. Он имеет импеданс, зависящий от частоты, а частота для конкретного фильтра известна. Но есть еще нюанс в виде пикового детектора.
В общем, тут я решил, что лучше обратиться к помощи qucs и посмотреть на поведение схемы в динамике.
В моем понимании картина сложилась следующая:
- Когда на входе нарастающий сигнал, а конденсатор пикового детектора не заряжен, диод смещен в прямом направлении и через него идет ток — часть в кондер, часть в базу. В такие моменты база получает всплески примерно по 5-20 мА.
- Когда входной сигнал спадает, диод закрыт и база транзистора поджирает из конденсатора. Ток при этом гораздо меньше, потому что переход база-эмиттер — тоже как бы диод, а напряжения на конденсаторе в такие моменты уже не хватает, чтобы полноценно этот диод открыть.
- Постепенные «проседания» следующих порций тока на графике связаны с недоразрядом разделительного кондесатора через резистор 39 кОм (который R12), что явно не помогает транзистору открываться в полную силу.
На модели у меня получилось так, что при установившемся сигнале с фильтра (когда конденсатору уже не надо сильно перезаряжаться) средний ток через базу будет порядка 0.1 мА. Если предположим, что бета транзистора равна 100, то средний ток коллектора будет 0.
01 А. Отрезки светодиодных лент, которые я собирался подключать, потребляют от 0.35 до 0.7 А. Неувязочка получается…
В таких условиях на место выходного ключа напрашивается составной транзистор Дарлингтона. Здесь он собран из Q2, Q5 и R21. На место самого мощного в паре (Q5) я поставил первый попавшийся NPN с максимальным IC=1A. В моем случае это BCX55/56. Недостаток составного транзистора в виде увеличенного напряжения база-эмиттер (VBE) слишком сильно здесь мешать не будет — благодаря большому напряжению питания и огромному коэффициенту усиления фильтров пиковому детектору все еще достаются кусочки сигнала, с которыми можно работать.
Последний фрагмент, который осталось рассмотреть — неиспользованный операционник U2B. LM358 включает в себя по 2 операционника на корпус, мне понадобилось 5. Лишние операционники принято включать как повторитель какого-либо напряжения, чтобы их входы не болтались в воздухе и чтобы сошедший с ума операционник не влиял на работу своего соседа по кристаллу.
Обычно я сажаю неинвертирующий вход на землю (и в этот раз тоже), но вообще в схемах с однополярным питанием более правильно будет сажать его на середину питания или другое напряжение, которое вписывается в Common Mode Voltage Range.
Итоги
В результате собранная мной светомузыка работает вполне так красиво, мне нравится. Нужно только выставить громкость и усиление в разумных пределах, ну и учитывать особенности музыки, которую вы собираетесь слушать. Наиболее зрелищные результаты я получил на чиптюне и электронике. С металом получается менее динамично, но это ожидаемо — звук в этом жанре обычно очень плотный, спектр такой, что фильтры практически всегда найдут, на что среагировать. В итоге от метала каналы горят практически постоянно.
Еще забавный факт, что практически в любой песне, которую я включал, светомузыка успешно находила басы и верхние частоты, но средний канал срабатывал не везде и не всегда. Если будете собирать что-то похожее, попробуйте добавить больше каналов или рассчитать фильтры на другие частоты.
Также можно попробовать вернуть потенциометры перед фильтрами, которые были в исходной схеме, но убраны в моей.
Все, экскурсию по схеме можно считать завершенной. Буду рад, если эта статья смогла помочь вам разобраться в каких-то частях этой схемы или если вам было интересно сравнить свои догадки с моими.
Цветомузыка на светодиодах своими руками: схема и сборка
На чтение 8 мин Просмотров 141 Опубликовано Обновлено
Содержание
- Принцип работы и основные элементы цветомузыки
- Входные цепи
- Фильтры
- Усилители (ключи)
- Светоизлучатели
- Обзор популярных схемы для цветомузыки
- Несложная цветомузыкальная приставка
- Схема ЦМУ на цифровой микросхеме
- ЦМУ с компрессором на светодиодной ленте
- Общие рекомендации для самостоятельной сборки
Несколько десятилетий назад у радиолюбителей-самодельщиков популярной темой было создание цветомузыкальных устройств (ЦМУ).
Сейчас это течение несколько утихло, но за прошедшее время появилась новая элементная база. Лампы накаливания потеснены светодиодами, и это дает новые возможности любителям светового дизайна.
Принцип работы и основные элементы цветомузыки
Общий принцип работы цветомузыкальных устройств – создание световых эффектов, яркость которых зависит от громкости музыки, а цветовая насыщенность – от частотного спектра. Структурная схема типовой цветомузыкальной установки приведена на рисунке.
Типовая блок-схема ЦМУВходные цепи
Входные цепи чаще всего представляют собой предварительный усилитель. Он усиливает входной сигнал, компенсируя последующее ослабление в фильтрах. В простых схемах ЦМУ вместо усилителя может устанавливаться повышающий трансформатор или входного блока может вообще не быть.
Фильтры
Фильтры выделяют индицируемую полосу частот. Первый фильтр обычно выполняется по схеме простого ФНЧ, он выделяет полосу от нуля до 300.500 Гц. Второй фильтр – полосовой.
Его полоса прозрачности лежит в пределах 300..500 Гц (верхний уровень ФНЧ) до 2500 Гц. Третий фильтр в большинстве случаев выполняется в виде простого фильтра высокой частоты с полосой пропускания от 2000 Гц.
Классически фильтры выполняются в виде LC-цепочек, но катушки индуктивности трудоемки в изготовлении и настройке, поэтому их заменяют постоянными или подстроечными резисторами. Такие фильтры называются RC-фильтрами. Их фильтрующие качества несколько ниже (более пологий спад АЧХ), но в данном случае это некритично.
В более сложных ЦМУ применяют активные фильтры (на транзисторах или операционных усилителях). Современная элементная база позволяет создавать и цифровые фильтры для звукового диапазона.
Читайте также
Схема изготовления простого стробоскопа на светодиоде
Усилители (ключи)
Отфильтрованный сигнал надо усилить, чтобы его мощности хватило для зажигания светового элемента. Усилитель может работать в ключевом режиме.
Он полностью открывается при наличии сигнала и полностью закрывается при его отсутствии. Соответственно, световой элемент или полностью включен, или выключен. Такие усилители делают на тиристорах или на транзисторах.
Мнение эксперта
Панков Алексей
Инженер-электрик.
Специальность: Проектирование и монтаж изделий электротехники.
Задать вопрос
Более выраженные световые эффекты можно получить, если усилитель работает в линейном режиме. Тогда степень его открывания (соответственно, яркость свечения светоизлучателя) зависит от уровня сигнала соответствующей частоты. Такие усилители делают на транзисторах, работающих на линейном участке характеристики.
Светоизлучатели
До относительно недавнего времени в качестве излучателей света использовались лампы накаливания. Сейчас эту роль лучше поручить светодиодам. Не уступая традиционным лампочкам в яркости свечения, они требуют меньших токов.
Это означает применение транзисторов меньшей мощности, отсутствие теплоотводящих радиаторов и т.п. Все это ведет к уменьшению габаритов цветомузыкальных приставок. Кроме собственно светоизлучающих элементов в состав ЦМУ обычнее входит система рефлекторов, светоотражателей и т.п., позволяющих спроецировать световые эффекты на экран, на потолок и т.п.
Обзор популярных схемы для цветомузыки
В интернете и литературе несложно найти множество схем ЦМУ. Можно выбрать любую схему, исходя из потребности и собственной квалификации.
Несложная цветомузыкальная приставка
Эту несложную цветомузыку на светодиодах легко сделать своими руками. Она содержит все компоненты классического ЦМУ:
- в качестве входного устройства применен сетевой понижающий трансформатор с выходным напряжением 5..15 вольт, включенный наоборот – вторичной обмоткой к источнику звука;
- фильтр высоких частот образует потенциометр R4 и конденсатор С1;
- средние частоты отфильтровывают элементы R5, C2, C3, R7;
- верхние частоты выделяет фильтр на R6, R8, C4, R9;
- отфильтрованные сигналы усиливаются транзисторами VT1.
.VT3;
В качестве светоизлучателей применены светодиоды красного, зеленого и синего цветов (но это не жесткое требование). Можно применить любые цвета свечения.
Схема простого ЦМУТранзисторы структуры n-p-n выбираются в соответствии с мощностью светодиодов. Ключи должны быть рассчитаны на полный ток светодиода с запасом не менее 20%.
Видео-вариант сборки простейшей цветомузыки
Схема ЦМУ на цифровой микросхеме
Следующая схема цветомузыки на светодиодах выполнена на базе микросхемы К561ИЕ10, которая представляет собой два четырехразрядных счетчика. Особенностью данной схемы является отсутствие фильтров соответствующих частотных каналов.
На тактовые входы микросхемы (выводы 9 и 10) подаются сигналы с правого и левого каналов источника звукового сигнала. Сигнал каждого канала предварительно усилен своим каскадом на операционном усилителе LM358. Коэффициент усиления каждого усилителя можно регулировать. В результате на каждый тактовый вход попадает непредсказуемый набор импульсов, которые, смешиваясь, дадут на выходе не менее непредсказуемый набор управляющих воздействий на ключи. В качестве ключей применены широко распространенные транзисторы средней мощности КТ817.
Схема цветомузыкальной приставки на цифровой микросхемеНедостатком такой схемы является отсутствие зависимости свечения от частотного спектра звукового сигнала.
ЦМУ с компрессором на светодиодной ленте
Появление светодиодных лент расширило возможности дизайнеров динамического освещения.
Следующая светодиодная цветомузыка на светодиодной ленте имеет особенности:
- для связи с источником звукового сигнала применен микрофон;
- в схему включен компрессор звукового сигнала.

Первая особенность позволяет избежать проблемы сопряжения с источником первичного сигнала – им теперь может быть что угодно, вплоть до живого человеческого голоса (правда, снижается помехоустойчивость канала из-за возможного проникновения помех извне). Вторая позволяет улучшить соответствие яркости свечения уровню изменения входного сигнала.
Блок-схема цветомузыкальной приставки с компрессоромНа первой половине операционного усилителя выполнен микрофонный усилитель. На второй – дополнительный усилитель с автоматической регулировкой усиления. Выходной сигнал выпрямляется диодами VD1, VD2, интегрируется на конденсаторе С5 и подается на базу транзистора VT1. Чем больше уровень сигнала на выходе, тем больше открывается транзистор, уменьшая уровень сигнала на входе.
Принципиальная схема ЦМУ на светодиодной ленте с компрессоромУсиленный и «поджатый» компрессором сигнал звуковой частоты подается через фильтры на выходные транзисторы, работающие в линейном режиме. Они подключены к цепочкам красного, синего и зеленого цветов в светодиодной ленте.
Чем выше уровень в соответствующей полосе, тем больше открывается транзистор, тем ярче светят светодиоды соответствующего цвета.
Общие рекомендации для самостоятельной сборки
Самые простые схемы (особенно не предназначенные для практических целей, а собранные для экспериментов) можно собирать совсем без платы. Такой монтаж называется «паучком» — выводы деталей спаиваются между собой на весу. Это позволяет опробовать схему, посмотреть, как она работает, поэкспериментировать с заменой деталей и т.п.
Такой способ наименее трудоемок, но не может обеспечить жесткий монтаж, механическую прочность, а также не обеспечивает защиту от случайных замыканий. Поэтому более сложные схемы, а также устройства, предназначенные для эксплуатации, лучше собирать на жесткой плате.
Проще всего собрать схему на макетной плате. Для этого надо взять кусочек макетки подходящего размера, впаять туда детали и соединить их проводами согласно принципиальной схеме.
Монтаж ЦМУ на макетной платеУ такого монтажа есть недостаток – не очень аккуратный вид.
Этого можно избежать, собрав все на печатной плате. Ее чертеж могут предоставить разработчики вместе со схемой. Если есть навыки и время, плату можно разработать самостоятельно. Дальше надо изготовить плату одним из известных способов, и собрать на ней схему.
Печатная плата для ЦМУ с компрессорамиОсвоив эти достаточно несложные схемы, любители самоделок могут перейти к более сложным системам. Для тех, кто не имеет возможности или желания корпеть с паяльником, в продаже имеются готовые автоматы световых эффектов. Они также дают возможности для творчества, не отнимая времени для сборки собственно электроники.
Цветомузыка на ку202н схема, порядок сборки
Цветомузыка является не только неотъемлемой частью вечеринок, но и часто используется дома. Многих мастеров интересует, как устроена такая система, и что необходимо для сборки ее в домашних условиях.
Принцип работы конструкцииВ устройстве есть несколько основных способов передачи и преобразования музыки.
Как правило, есть высокие показатели, нормальные и низкие. За каждым из них закреплён определённый цвет, и при проигрыше мелодии, свет автоматически настраивается под играющие децибелы.
Обычно используют три основных цвета. Чаще всего — это зеленый, синий и красный. Разная продолжительность мерцания, а также комбинации цветов, способны создать поразительные эффекты.
Справка! Частота и сила сигнала распределяется при помощи специальных фильтров. Благодаря им осуществляется основная работа цветомузыки.
Настройка фильтров производится согласно следующим параметрам:
- До 300 Гц самый низкочастотный фильтр, который отвечает за красный цвет.
- 250-2500 Гц относится к средним частотам и отвечает за зеленый цвет.
- Выше 2000 Гц относится к самым высоким частотам и отвечают за синий цвет.
Это то, что касается основных характеристик настройки цвета и музыки в системе.
Инструменты и материалы для самостоятельной сборки подсветкиДля работы нужно подготовить ряд инструментов и материалов.
Резисторы для такой установки используются мощностью в 0,25 — 0,125.
Справка! Мощность указывают на корпусе, ею обозначается величина сопротивления.
Также к необходимым элементам относятся:
- Резистор R3.
- Рабочие конденсаторы на 16 вольт.
- Диодный мост с напряжением в 50В, а рабочий ток должен составлять 200 миллиампер.
- Цветные диоды, с использованием шести штук на один канал.
- Стабилизатор напряжения.
- Трансформатор, который подходит под параметры напряжения.
Подготовив все эти элементы, переходят непосредственно к изготовлению цветомузыки.
Как сделать цветомузыку на ку202нЕсть несколько основных способов, по которым можно самостоятельно собрать цветомузыку. Как правило, их схемы отличаются не слишком сильно, так как суть работы у цветомузыки идентична друг другу.
Зачастую схема предназначена для систем, при которых свет и его яркость никак не зависят от громкости звука. Подача звукового сигнала происходит через выход первичной обмотки разделительного трансформатора.
А второй сигнал служит для поступления сигнала именно на световые фильтры через резисторы. Они и контролируют, и регулируют его уровень.
Справка! Раздельная регулировка необходима для того, чтоб выравнивался уровень яркости всех трех систем.
- Фильтры позволяют четко разделить поступающий сигнал на три основные канала. Первый канал отвечает за самую низкую частоту, и пресекает любую частоту выше 800 Гц.
- Фильтр для второго канала устанавливается на более высокую частоту, которая регулируется до 2000 Гц. Настройка данного фильтра для цветомузыки своими руками выполняется при помощи резистора R15.

- Третий канал объединяет в себе всё, что находится выше этих частот. Настраивают третий фильтр при помощи резистора R22.
После пошаговой настройки каждого фильтра сигналы детектируются. Далее они усиливаются и подаются на оконечный каскад. Процедура должна проводиться на мощных транзисторах, либо на тиристорах ку202н.
Порядок сборки схемыДля того, чтобы сделать цветомузыку на ку202н своими руками, нужно тщательно изучить схему сборки конструкции. Транзистор КТ315 можно заменить сторонними кремниевыми транзисторами, но при условии, что коэффициент усиления не менее 50.
Трансформатор Т1 используется любой, главное, чтоб подходило количество витков. Можно изготовить такую систему самостоятельно, и обмотать их по 150-300 витков каждую.
Диодный мост выбирают исходя из уровня нагрузки, которой будет подвергаться система. Для того, чтоб обеспечить транзисторы достаточным питанием, нужно использовать любой стабилизированный блок питания, минимальный ток которого не менее 250 мА.
Каждый из каналов самодельной цветомузыки собирается отдельно друг от друга.
Главное правило — сборка начинается с выходного каскада. Только после его полной сборки можно перейти к проверке работоспособности, если подать на него сигнал достаточного уровня.
После нормальной отработки каскада осуществляется сборка активного фильтра. После проверки работоспособности каждого канала получается действительно рабочая система.
Процесс сборки самодельной цветомузыки на ку202н достаточно долгий и кропотливый, но при правильной последовательности получается действительно рабочая система.
Сборка схемы «бегущие огни»Не менее знаменитая система подсветки, которая активно использовалась при организации вечеринок в стиле «диско».
Схема сборки подразумевает сборку на двух микросхемных триггерах, а также дешифраторах. А для регулировки скорости переключения используют мультивибраторы.
Справка! Скорость, с которой переключаются лампы, регулируют при помощи транзистора R10.
На первичной обмотке стоит трансформатор Тр1, который понижает напряжение. Напряжение в 5 Вт получается при помощи стабилизатора КРЕН5А.
Транзистор должен быть вида КТ315Б, тиристоры выбирают КУ202Н, конденсатор и резистор — используются любые, независимо от типа.
Фото цветомузыки своими рукамиНа фото ниже можно посмотреть, как выглядит цветомузыка, собранная своими руками. Работоспособность схемы зависит только от того, насколько качественно выполнялся процесс сборки отдельных схем и элементов.
Можно самостоятельно изготовить цветомузыку и подсветку к ней. Работа не самая простая, зато при правильном подходе самоделка превзойдет все ожидания.
А особенно приятен будет тот факт, что все работы выполнены самостоятельно.
Как вам статья?
Павел
Бакалавр «210400 Радиотехника» – ТУСУР. Томский государственный университет систем управления и радиоэлектроники
Написать
Пишите свои рекомендации и задавайте вопросы
Схема цветного органа · Алекса Джейкоб
Для нашего последнего проекта в этом семестре мы с моим другом Натаниэлем построили цветной орган, мультисенсорное устройство, которое производит световое шоу, связанное с музыкой или звуком.
5).
Мы сделали это полностью с использованием аналоговой схемы, преобразуя входной аудиосигнал в светодиодную подсветку, соответствующую полосе частот сигнала. Основные функции включают в себя регулировку громкости, реализованную с помощью операционного усилителя, который позволяет пользователю регулировать громкость выходного сигнала, и ряд активных полосовых фильтров, разделяющих звук на три полосы: низкие, средние и высокие частоты.
Блок-схема
Блок-схема SSSSS
Есть четыре основных компонента: входной сигнал, усиление, фильтрация и выход. Входной сигнал подавался с помощью 3,5-мм стереоразъема (чтобы можно было воспроизвести песню на телефоне или компьютере). Для получения выходного светодиодного дисплея сигнал был усилен транзисторным усилителем и отфильтрован на различные композиционные частоты с помощью полосовых фильтров. В зависимости от фильтра сигнал направлялся либо на красные светодиоды (низкие частоты), либо на желтые светодиоды (средние частоты), либо на зеленые светодиоды (высокие частоты) для отображения.
Цветной орган требует, чтобы у пользователя был полный опыт прослушивания музыки в дополнение к наблюдению за мигающими светодиодными огнями, поэтому сигнал также был отправлен на динамик. Также был реализован регулятор громкости, чтобы пользователь мог регулировать уровень громкости по своему усмотрению. 95 Схема
Аудиосигналы обычно имеют очень малую амплитуду, и усиление сигналов гарантирует, что они могут быть адекватно восприняты на более поздних этапах проектирования. Одного усилителя оказалось недостаточно, поэтому был добавлен второй усилительный каскад. Для предотвращения эффектов загрузки между этапами использовался буфер в конфигурации эмиттерного повторителя. Операционный усилитель мог бы дать более качественный усилитель (более линейный и с более высоким коэффициентом усиления), но нам не хватило этого компонента. Транзисторы Дарлингтона могут заменить один из транзисторов для еще большего усиления и упрощения конструкции. Но эта конфигурация достаточно хороша.
Транзисторный усилительный каскад
Мы использовали общий эмиттер с топологией вырождения из-за его высокого коэффициента усиления и благоприятного выходного импеданса.
Блокировочный конденсатор постоянного тока был подключен к сигналу для предотвращения нагрузки, а два резистора смещения использовались для поддержания рабочей точки постоянного тока 5 вольт на базе. Для улучшения линейности усиления в широком диапазоне звуковых частот была выбрана схема, использующая дегенерацию. Хотя вырождение снижает усиление, оно позволяет улучшить входной импеданс и линейность усиления, особенно для более высоких частот. 2Н39Транзистор 04 был выбран из-за его доступности и высокого коэффициента усиления Бета. Коэффициент усиления одного усилителя с общим эмиттером с вырождением рассчитывался следующим образом:
$A_v=\frac{-\beta R_C}{r_\pi + R_E(\beta+1)}=5$
результирующее усиление равно 25, что позволяет значительно увеличить усиление. Между каждым усилителем и буферным каскадом к выходу был добавлен блокировочный конденсатор, чтобы устранить любое смещение по постоянному току. Между последним каскадом усилителя и фильтрами был добавлен дополнительный буфер, чтобы предотвратить дальнейшие эффекты нагрузки.
Затем усиленный сигнал нужно было отфильтровать в одном из трех диапазонов: низкочастотный, среднечастотный и высокочастотный. Операционные усилители использовались для изготовления активных полосовых фильтров. Активные фильтры, как правило, более чувствительны и имеют более узкую полосу пропускания, чем пассивные фильтры, что было ценно, поскольку диапазоны частот были небольшими. Используемая нами топология жестко контролировала полосу пропускания по сравнению с более простыми топологиями. Наряду с расчетами коэффициента усиления мы использовали программу MATLAB для выбора номиналов резисторов и конденсаторов.
Реализованный фильтр
Затем отфильтрованный сигнал отправляется на светодиоды для отображения. Если сигнал прошел через фильтр низких частот, он поступает на красный светодиод; для средней частоты посылается на желтый светодиод; а высокие частоты отправляются на зеленые светодиоды.
Поскольку светодиод представляет собой диод, его прямое напряжение «включено» составляет примерно 0,6 вольт.
Если сигнал не проходит через полосовой фильтр, то его максимальное напряжение наверняка будет меньше 0,6 вольта — следовательно, светодиод не активен, и светиться он не будет. Сигналы, которые проходят через полосовой фильтр, достаточно велики, чтобы активировать светодиод (амплитуда больше 1,2 В), и поэтому будут представлены.
Передача выходного сигнала непосредственно на светодиод возможна, поскольку операционный усилитель имеет очень низкий выходной импеданс — идеальный выходной импеданс операционного усилителя равен нулю. Последовательный резистор добавлен для защиты светодиода от перегрузки по току. Светодиоды не ограничены частотами в звуковом диапазоне, а это означает, что они смогут включаться и выключаться вместе с входным сигналом. Это позволяет огням мигать буквально в такт музыке. Однако, учитывая, что человеческий глаз может обрабатывать только около 60 кадров в секунду, мигание будет настолько быстрым, что пользователь этого не заметит, а просто увидит постоянно горящую лампочку.
Я понимаю, что управлять светодиодом звуковым сигналом — плохая практика. Если бы у меня было больше времени, я бы, вероятно, разработал схему, в которой транзистор используется в качестве переключателя для включения светодиода, что сделало бы схему более надежной, поскольку вы можно настроить пороговое значение в зависимости от характеристик транзистора.
Регулятор громкости также был добавлен для оптимизации звучания. Инвертирующий усилитель был реализован с использованием операционного усилителя с потенциометром в качестве резистора обратной связи Rf.
Конфигурация инвертирующего усилителя с использованием операционного усилителя
Уравнение усиления для такого инвертирующего усилителя:
$A_v=-\frac{Rf}{Rin}$
синусоиду, усилитель производит фазовый сдвиг на 180 градусов, что не влияет на окончательный выходной сигнал. Однако использование инвертирующего усилителя позволяет изменять Rf до нуля с помощью потенциометра, что означает, что система может быть отключена.
Неинвертирующий усилитель с коэффициентом усиления всегда больше единицы не допускал бы приглушения или более низкой громкости, чем на входе. Активный усилитель был выбран из-за его высокого коэффициента усиления, линейности и низкого выходного сопротивления. Было доступно только четыре операционных усилителя LF411; с тремя, используемыми для полосовых фильтров, это было самое важное место для использования последнего операционного усилителя.
Операционный усилитель LF411 не смог обеспечить ток, достаточный для питания динамика 8𝛺. Буфер push/pull был включен в выходной каскад для управления динамиком. Во избежание перекрестных искажений обратная связь в инвертирующем усилителе была подключена к выходу двухтактного буфера, а не к выходу операционного усилителя.
Моделирование
Усилитель неинвертирующий, так как каждый каскад с общим эмиттером является инвертирующим. При входном синусоидальном сигнале 100 мВ от пика до пика выходной сигнал усилителя обеспечивает амплитуду 3,2 В от пика до пика или коэффициент усиления 32.
Это обеспечивает достаточное усиление аудиосигналов низкого напряжения, чтобы ими можно было управлять в цвете. усилитель позже.
Вход усилителя (зеленый) и выход (синий)
После того, как каждый аудиосигнал усилен, он проходит через три полосовых фильтра, которые разделяют сигнал на три частотных диапазона: низкий, средний и высокий. Усиление каждого полосового фильтра измерялось с помощью инструмента анализа переменного тока LTSpice.
Результаты анализа переменного тока для низкочастотного полосового фильтра. Центральная частота: 318 Гц. Наибольшее усиление от 250 до 400 Гц.
Результаты анализа переменного тока для среднечастотного полосового фильтра.
Результаты анализа переменного тока для высокочастотного полосового фильтра. (Усиление для высокочастотного фильтра не так велико, как для низкочастотного и среднечастотного фильтров, что остается проблемой.)
На первый взгляд кажется, что изначально присутствует частота биений, которая серьезно влияет на характеристики схемы при изменении амплитуда.
Кажущаяся частота биений на выходе полосового фильтра
Мы проверили это, увеличив частоту входной синусоидальной волны, как показано на схеме ниже, которая имитирует последовательность различных частот или нот в музыкальном произведении.
Оказывается, переходный процесс возникает только при запуске, в течение очень короткого и незначительного промежутка времени, а не при смене частот. В результате общая производительность схемы не пострадает.
Результат теста с входной последовательностью синусоидального сигнала
Сконструированное устройство
Устройство было сконструировано на одной макетной плате
Активные компоненты встроенной схемы
Соответствие светового и частотного диапазонов встроенной цепи
Circuit I/O
Для того, чтобы получить звуковой сигнал от ноутбука в схему, мы модифицировали старый кабель для наушников. Кабель вставлялся в аудиоразъем на ноутбуке, и планировалось припаять одножильные провода к проводам в кабеле и соединить одножильные провода с макетной платой.
Это было сложно, так как провода были покрыты эмалью и их нужно было оплавить с помощью паяльника (не пытайтесь повторить это дома…).
Полосовые фильтры
Разработка точных полосовых фильтров была сложной задачей. Как обсуждалось ранее, топология фильтра была выбрана для достижения более узкой полосы пропускания. Входные резисторы R1 и R2 были выбраны так, чтобы R1 был немного больше, чем R2, а резистор R3 был выбран очень большим. Центральную частоту такого фильтра можно рассчитать как:
$f_r=\frac{1}{2\pi\sqrt{R3(R1 // R2)C1C2}}$
И R1, R2 и R3 были выбраны соответственно и настроены на основе моделирования.
Там, где это было возможно, для простоты C1 и C2 были установлены одинаковые значения, но это было возможно только для низких и средних частот. Для высокой частоты использование рассчитанного значения привело бы к фильтру верхних частот с линейной зависимостью между частотой и усилением, а не к полосовому фильтру. В результате значения для C1 и C2 были дифференцированы и выбраны с помощью моделирования — C1 был выбран равным 10 нФ, а C2 560 пФ.
Выбор запчастей
Доступность запчастей была затруднена. Мы получили набор компонентов (поскольку класс был виртуальным), но в нем было только около четверти конденсаторов, перечисленных в сводке деталей, что сделало бы нашу конструкцию невозможной, даже после внесения правок, чтобы отразить детали, которые были на самом деле. в комплекте. К счастью, Натаниэль смог подобрать дополнительные конденсаторы у своего школьного учителя электроники. Было предоставлено только четыре операционных усилителя, и их лучше всего использовать для активных полосовых фильтров и регулятора громкости. Хотя в сводке деталей набора указано четыре LM411, было только три LM411 и один LM741. LM741, впервые разработанный и изготовленный в 1968 устарел, потому что современные операционные усилители имеют лучшие характеристики. Чтобы предотвратить любые расхождения между фильтрами, LM411 использовались для полосовых фильтров, что требует большей точности, чем регулировка громкости, для которой использовался LM741.
Если бы было доступно больше операционных усилителей, транзисторный усилитель можно было бы заменить, что улучшило бы характеристики схемы из-за линейности и высокого коэффициента усиления усилителей на операционных усилителях.
Целостность блока питания
Наконец, в процессе сборки выяснилось, что динамик воспроизводит звук с искажениями, причем непонятно, почему возникают искажения. Добавление развязывающего конденсатора между землей и Vdd и землей и Vss решило эту проблему, и схема была обновлена, чтобы отразить это изменение.
В заключение
Этот проект был интересен тем, что мы смогли соединить концепции ЭО, которые мы изучили в классе, с визуализацией звука. Мы успешно внедрили частотно-селективное освещение и регулятор громкости, несмотря на ограничения на детали (как преднамеренные, такие как ограниченное количество операционных усилителей, так и непреднамеренные, такие как отсутствующие конденсаторы), и успешно сконструировали адаптер, позволяющий цветному органу играть.
музыку с любого устройства, имеющего стандартный разъем для наушников.
Что дальше? Теперь, когда мы знаем, что схема работает, было бы неплохо спроектировать и разложить несколько печатных плат (и подарить их?). Сборка схемы на печатной плате более стабильна, чем на макетной плате, поскольку она избавляет от множества неисправных соединений и паразитной емкости. Светодиоды для каждого диапазона также могут быть более настроены в отношении усиления, чтобы выровнять количество времени, в течение которого каждый светодиод горит — низкие частоты очень распространены в музыке, а высокие частоты — не так много.
Более сложный цветной орган может также обеспечивать различные эффекты мерцания света, например, путем изменения громкости или продолжительности с помощью широтно-импульсной модуляции в сочетании с программной платой Arduino или таймером 555, позволяющим свету постепенно появляться и гаснуть в определенный момент времени. начало и конец нот в привлекательной форме.
Видео
И поскольку вы дошли до конца, вам, наверное, интересно, как это выглядит! Видео здесь:
https://youtu.
be/z6yldUKYbNA
дизайн аппаратное обеспечение
транзисторов — Светодиодная вспышка с музыкой
спросил
Изменено 6 лет, 7 месяцев назад
Просмотрено 2к раз
\$\начало группы\$
Я хочу поставить несколько светодиодных вспышек с интенсивностью моей музыки. Мне не нужен цветной орган, я просто хочу, чтобы светодиоды мигали синхронно с музыкой. Я усиливаю сигнал с помощью чипа LM368 и играю музыку с динамика 4 Ом мощностью 3 Вт, и качество звука отличное. Проблема в том, что мои светодиоды вообще не загораются.
Я использую конфигурацию, которая, по мнению многих людей, работает хорошо, но обычно это делается с транзистором TIP31, а не с 2N39.
04. Я безуспешно пытался вставить операционный усилитель с коэффициентом усиления 10 перед базой транзистора.
Кто-нибудь видит проблему с моей схемой или знает причину, по которой светодиод не включается? Будем признательны за любые советы
Спасибо
светодиодные транзисторы операционный усилитель звуковые колонки
\$\конечная группа\$
3
\$\начало группы\$
Скорее всего, Q1 прокуренный. Вы забыли добавить токоограничивающий базовый резистор для ограничения тока.
Вероятно, вам следует добавить обратный диод на базу (после резистора) для защиты транзистора. Диод рекомендуется, потому что вы питаете базу переменным напряжением, которое колеблется выше и ниже нуля вольт. Когда он колеблется в отрицательном направлении, переход база-эмиттер смещен в обратном направлении.
Это, вероятно, выживет, учитывая, что вы работаете на низком напряжении, но в любом случае это хорошая практика.
Проверьте транзистор с помощью мультиметра с функцией проверки диодов. Вы должны получить 0,7 В b-e и b-c с выводом + на базе. Вы должны получить высокое чтение, когда отведения перевернуты.
имитация этой схемы – Схема создана с помощью CircuitLab
Рис. 1. Модифицированная схема.
Когда вы снова запустите Q1, следующей проблемой будет то, что вы, вероятно, закурите светодиоды. У вас нет резистора ограничения тока светодиода в вашей схеме. Вам может сойти с рук это, если ваше напряжение питания низкое.
Изменить: я не смог прочитать напряжение питания. Теперь я вижу, что это всего 5 В. Этого будет недостаточно для четырех светодиодов. Как предлагали другие, попробуйте их в параллельных парах.
\$\конечная группа\$
10
\$\начало группы\$
На рисунке показано напряжение питания светодиода 5 вольт, что слишком мало для последовательного включения четырех светодиодов.
Прямое напряжение на светодиоде зависит от цвета и химического состава — обычные красные светодиоды составляют около 1,9вольт, а другие цвета выше, до 3,2 вольта для синего и белого.
Напряжение питания должно быть больше, чем сумма напряжений светодиодов плюс примерно вольт для токоограничивающего резистора. При напряжении питания 5 вольт вы можете последовательно подключить два красных светодиода с резистором на 100 Ом, чтобы обеспечить ток около 10 мА через светодиоды.
\$\конечная группа\$
1
\$\начало группы\$
Слишком много светодиодов, даже если бы каждый из них был синим с падением на ~1,2 В, это было бы 4,8 В с транзистором, имеющим дополнительное падение на 0,7 В. Транзистор не включается. Попробуйте с одним светодиодом и посмотрите, работает ли он.
\$\конечная группа\$
3
\$\начало группы\$
Есть две возможные причины, по которым ваши светодиоды не включаются:
Транзистор Q1 никогда не включается.
Сигнал переменного тока, выходящий на наушники, должен быть примерно выше 0,7 В, иначе транзистор не будет пропускать ток через светодиоды. Или транзистор просто пробит, бывает.Светодиоды сгорели. Обычно вы должны установить защитный резистор для ограничения тока, протекающего через светодиоды, поскольку я очень удивлен, что его сейчас нет.
\$\конечная группа\$
1
Твой ответ
Зарегистрируйтесь или войдите в систему
Зарегистрируйтесь с помощью Google
Зарегистрироваться через Facebook
Зарегистрируйтесь, используя электронную почту и пароль
Опубликовать как гость
Электронная почта
Обязательно, но не отображается
Опубликовать как гость
Электронная почта
Требуется, но не отображается
Нажимая «Опубликовать свой ответ», вы соглашаетесь с нашими условиями обслуживания, политикой конфиденциальности и политикой использования файлов cookie
.
Разработка схемы с двухцветным светодиодом для индикации питания и готовности системы
спросил
Изменено 5 лет, 9 месяцев назад
Просмотрено 7к раз
\$\начало группы\$
Я работаю над безголовым проектом Raspberry Pi. Будучи безголовым, я не могу визуально сказать, когда система полностью загрузится и будет готова принимать задачи. Хотя Pi не требует слишком много времени для загрузки, я все еще смотрю на 30 секунд или около того.
Я бы хотел, чтобы сделал двухцветный светодиод (красно-зеленый), который загорался бы красным, когда в систему подается питание, но, когда система готова, моя задача вытащить штифт или высокий или низкий, по мере необходимости, чтобы переключить светодиод на зеленый.
У меня пока нет компонентов для этой части проекта, поэтому я могу выбрать двухвыводной красный/зеленый светодиод или трехвыводной красный/зеленый светодиод.
Часть кода, у меня нет. В чем мне могла бы помочь, так это в схеме.
светодиодная малина-пи питания
\$\конечная группа\$
6
\$\начало группы\$
Вот и третий способ. Не требует, чтобы зеленый светодиод питался от GPIO.
имитация этой схемы – схема создана с помощью CircuitLab
РЕДАКТИРОВАТЬ: Я обновил приведенную выше схему, так что давайте рассмотрим изменения более подробно.
Я предполагаю, что вы строите это, а не проектируете печатную плату, поэтому я искал сквозной транзистор. В корпусе TO-92 было не так много хороших полевых МОП-транзисторов логического уровня, поэтому я выбрал BJT.

Подойдет 2N3904, рекомендованный Passerby, но я выбрал BC547, потому что у него лучше техническое описание.
Напряжение питания было изменено с 3,3 В на 5 В из-за текущих проблем, упомянутых ниже. В результате номиналы резисторов были увеличены.
Обратите внимание, что резисторы разные. Это связано с тем, что красные светодиоды имеют более низкое прямое напряжение, чем зеленые светодиоды. Возможно, вам придется настроить эти значения, чтобы получить желаемую яркость.
\$\конечная группа\$
7
\$\начало группы\$
смоделируйте эту схему – схема создана с помощью CircuitLab
Не забудьте подключить питание 3,3 В к затвору по мере необходимости.
\$\конечная группа\$
\$\начало группы\$
Один из способов:
смоделируйте эту схему — схема создана с помощью CircuitLab
2-проводная схема светодиодов:
(вы можете использовать DIP 74HC00, если хотите использовать макет)
3
3
33
имитировать эту схему \$\конечная группа\$
\$\начало группы\$
И чтобы добавить к списку подход, использующий только светодиоды и два резистора:
смоделируйте эту схему – Схема создана с помощью CircuitLab
Преимущество этой схемы в том, что она не тратит столько энергии на шунтирование тока от красного светодиода.
Недостатком является то, что вывод GPIO должен быть на 0 В во время загрузки. Если подумать, то может быть и не так.
Если во время загрузки на выводах ввода-вывода установлено значение High-Z, вы можете добавить буфер в схему с помощью подтягивающего резистора — это преобразует High-Z в выходной низкий уровень.
\$\конечная группа\$
5
\$\начало группы\$
Простейшая схема, ничего не нужно, кроме 3-контактного красного/зеленого светодиода с общим катодом (есть и другие цвета и типы контактов). Вместо «Горит красный», «Готово зеленый», «Горит красный», (Красный+зеленый = желтый) «Готово». Пока GPIO находится в состоянии High-Impedence/Input или Low во время загрузки, и вы устанавливаете его в высокий уровень, когда система готова.
смоделируйте эту схему — схема создана с помощью CircuitLab
.
Резисторы выбраны на 6 мА для каждого светодиода, что достаточно ярко для индикатора (если вы не хотите освещать комнату). Использовал 5 В для красного светодиода питания, так как использование слишком большого тока на регуляторе 3,3 В не является хорошей идеей.
\$\конечная группа\$
\$\начало группы\$
Моделирование этой схемы – схема создана с помощью CircuitLab
Контуры 1, 2 и 3.
Контуры 1 и 2. Два дополнительных компонента. Цепь 1 шунтирует ток красного светодиода, поэтому она более расточительна.
Цепь 3 сначала зажигает красный светодиод, но когда GPIO включается, прямое падение напряжения зеленого светодиода меньше, чем прямое падение напряжения D7 и красного светодиода вместе взятых, поэтому красный светодиод гаснет. Всего три компонента!
@Passerby указывает, что RPi GPIO не будет очень хорошо управлять этим, поскольку выходы составляют 3,3 В.
Документы Understanding Outputs указывают, что при силе выходного сигнала, установленной на 8 мА, выходное напряжение может достигать 3,0 В при 10 мА. источник тока, так что, насколько я вижу, он должен работать.
имитация этой цепи
Цепь 4. Транзисторный переключатель на стороне высокого напряжения.
На цепи 4 оба светодиода питаются от 5В (или 3,3В, если требуется). Красный светодиод горит при включении питания. Зеленый светодиод загорается, когда GPIO включен и подключен к земле. Обратите внимание, что для переключения этой схемы с питанием 5 В и светодиодом 3,3 В GPIO должен быть переведен в три состояния, чтобы выключить светодиод.
\$\конечная группа\$
5
Твой ответ
Зарегистрируйтесь или войдите в систему
Зарегистрируйтесь с помощью Google
Зарегистрироваться через Facebook
Зарегистрируйтесь, используя электронную почту и пароль
Опубликовать как гость
Электронная почта
Обязательно, но не отображается
Опубликовать как гость
Электронная почта
Требуется, но не отображается
Нажимая «Опубликовать свой ответ», вы соглашаетесь с нашими условиями обслуживания, политикой конфиденциальности и политикой использования файлов cookie
.
Цветная музыка дома. Цветомузыка трехканальная своими руками. Цветомузыка своими руками с одноцветной лентой
Для того чтобы сделать цветомузыку на светодиодах своими руками, необходимо иметь хотя бы элементарные понятия об электронике, уметь обращаться с паяльником и правильно разбирать рисунки.
Принцип действия
В основе такого устройства лежит метод частного преобразования звука и его передачи по определенным каналам с целью управления источником света. В итоге получается, что в зависимости от музыкальных параметров работа схемы будет полностью на него реагировать. Именно на этих принципах основана схема, по которой происходит сбор.
Обычно для создания цветовых эффектов используются три или более разных цвета. Чаще всего используются красный, синий и зеленый. Смешиваясь в определенных сочетаниях с четкой продолжительностью, они создают настоящий праздник.
Разделение частот на высокие, средние и низкие происходит за счет RC- и LC-фильтров, которые монтируются и настраиваются в системе, использующей светодиоды.
Фильтры настраиваются по следующим параметрам:
- Для низкочастотных деталей выделяется до 300 герц, и она чаще обычного красного цвета;
- Средний — 250–2500 Гц, зеленый;
- Все, что выше 2000 герц, преобразуется фильтрами высоких частот, и именно на этом элементе будет работать светодиод с синим оттенком.
Для получения разнообразия цветовых оттенков в процессе эксплуатации разделение на частоты следует проводить с небольшим перекрытием. В рассматриваемой схеме выбор цвета не столь важен, ведь при желании можно использовать разные светодиоды, переставлять их расположение и экспериментировать, все зависит от желания мастера. Необычная цветовая программа в сочетании с колебаниями может оказать существенное влияние на конечный результат. Для реализации настроек также есть такие индикаторы, как частота или количество каналов.
Исходя из этой информации, можно понять, что в цветомузыке может быть задействовано значительное количество различных оттенков, а также непосредственное программирование каждого.
Что нужно для цветомузыки
Для создания такой установки можно использовать только постоянные резисторы, мощность которых 0,25-0,125. Чтобы узнать значение сопротивления, посмотрите на полоски, расположенные на основании.
В схему также включены резисторы R3 и подрезанный R. Главное условие — возможность их установки на плату, на которой производится установка. Если говорить о конденсаторах, то при эксплуатации берутся изделия, рабочее напряжение которых не менее 16 вольт (подойдет любой тип). Если найти конденсаторы С7 проблематично, то допускается параллельное соединение пары меньших, тогда вы получите нужные номиналы. Конденсаторы С6, как и С1, используемые в исследуемом варианте, следует пустить на 10 вольт, а остальные на 25. В случае, когда устаревшие советские детали нужно заменить на импортные, надо понимать, что они все обозначаются по-разному. Поэтому заранее позаботьтесь об определении полярности монтируемых элементов. В противном случае цепь может выйти из строя.
Также для создания цветомузыки своими руками вам понадобится диодный мост, рабочий ток которого 200 миллиампер, а напряжение 50В. В ситуации, когда установка готового моста невозможна, его можно создать с помощью выпрямительных диодов. Для удобства их можно снимать с платы и монтировать отдельно, используя меньшее рабочее пространство.
Для создания одного канала необходимо 6 штук светодиодов всех цветов. Если говорить о транзисторах, то вполне подойдут VT2 и VT1, здесь индекс особой роли не играет.
Представляем вам простой вариант цвето-музыкального сетапа, который был собран в необычном корпусе. Недавно в руки попали бросовые металлические профили 20×80 – их использовали. В проекте он собран на светодиодах разного цвета по 10Вт (зеленый, синий и красный).
Схема цветомузыки LED
Схема цветомузыки LED 3 канала по 10 ватт
Теперь строб — он сделан на таймере NE555. Что касается проблемы ограничения тока светодиода, мы используем самое простое решение, ограничивая ток через выбранные резисторы.
Резисторы прикручены к профилю для отвода тепла и вообще не перегреваются, работают с максимальной температурой 60С. Ток для каждого светодиода был ограничен 800 мА.
Схема светодиодного стробоскопа на таймере NE555
Конструкция устройства
Тороидальный трансформатор 14В 50ВА. Стробоскоп на NE555 вместе с MOSFET IRF540 управляет двумя холодными белыми диодами по 10 Вт через резисторы 5 Вт 1,5 Ом.
Корпус КМУ из алюминия
Все светодиоды монтируются на алюминиевые планки, которые крепятся к общему алюминиевому профилю. Через 3 часа испытания конструкция остается холодной.
КМУ на светодиодах со стробоскопом в корпусе
Пульт управления
В корпусе установлены потенциометры регулировки уровней, микрофонный вход, выключатель питания, предохранитель, розетка 220 В и переключатель режимов работы (строб-КМУ). Длина всего корпуса 700 мм.
Эффект очень красивый и мощный. Вы легко сможете осветить зал площадью не менее 200 квадратных метров.
Практически у каждого начинающего радиолюбителя, да и не только, возникало желание собрать цвето-музыкальную приставку или бегущий огонь, чтобы разнообразить прослушивание музыки вечером или в праздники. В этой статье речь пойдет о простой цвето-музыкальной приставке, собранной на светодиоды , которые сможет собрать даже начинающий радиолюбитель.
1. Принцип работы цветных и музыкальных пультов.
Работа цветомузыкальных пультов ( ЦМП , КМУ или СДУ ) основана на частотном разделении спектра звукового сигнала с последующей его передачей по отдельным каналам низкий , средний И высоких частот, где каждый канал управляет своим источником света, яркость которого определяется колебаниями звукового сигнала. Конечным результатом работы приставки является получение цветовой схемы, соответствующей воспроизводимому музыкальному произведению.
Для получения полной цветовой гаммы и максимального количества цветовых оттенков в цветных и музыкальных пультах используется не менее трех цветов:
Частотный спектр звукового сигнала разделен с помощью LC- И RC фильтры , где каждый фильтр настроен на свою относительно узкую полосу частот и пропускает через себя только колебания данного участка звукового диапазона:
1 . ФНЧ (ФНЧ) пропускает колебания с частотой до 300 Гц и цвет его источника света выбран красный;
2 . СЧ фильтр (ПСЧ) пропускает 250 — 2500 Гц и цвет его источника света выбирается зеленым или желтым;
3 . Фильтр высоких частот (HPF) пропускает от 2500 Гц и выше, а цвет его источника света выбран синим.
Принципиальных правил выбора полосы пропускания или цвета свечения ламп не существует, поэтому каждый радиолюбитель может применять цвета исходя из особенностей своего восприятия цвета, а также изменять количество каналов и полосу пропускания по своему усмотрению.
2. Принципиальная схема цвето-музыкального пульта.
На рисунке ниже представлена схема простой четырехканальной цветно-музыкальной приставки, собранной на светодиодах. Приставка состоит из усилителя входного сигнала, четырех каналов и блока питания, обеспечивающего питание приставки от сети переменного тока.
Сигнал звуковой частоты подается на контакты ПК , ОК А Общий разъем Х1 , и через резисторы R1 И R2 попадает на переменный резистор R3 , который является регулятором уровня входного сигнала. Со среднего вывода переменного резистора R3 звуковой сигнал через конденсатор С1 и резистор R4 поступает на вход предварительного усилителя, собранного на транзисторах VT1 И VT2 . Использование усилителя позволило использовать приставку практически с любым источником звукового сигнала.
С выхода усилителя звуковой сигнал поступает на верхние выводы подстроечных резисторов R7 , R10 , R14 , R18 , которые являются нагрузкой усилителя и выполняют функцию регулировки (настройки) входного сигнала отдельно для каждого канала, а также задают нужную яркость светодиодов каналов .
Со средних выводов подстроечных резисторов звуковой сигнал поступает на входы четырех каналов, каждый из которых работает в своем звуковом диапазоне. Схематично все каналы сделаны одинаковыми и отличаются только RC-фильтрами.
на канал выше R7 .
Полосовой фильтр канала образован конденсатором С2 и пропускает только высокочастотный спектр звукового сигнала. Низкие и средние частоты через фильтр не проходят, так как сопротивление конденсатора для этих частот велико.
Проходя конденсатор, высокочастотный сигнал детектируется диодом VD1 и подается на базу транзистора VT3 . Отрицательное напряжение, появляющееся на базе транзистора, открывает его, и группа синих светодиодов HL1 — HL6 , включенные в его коллекторную цепь, воспламеняются. И чем больше амплитуда входного сигнала, тем сильнее открывается транзистор, тем ярче горят светодиоды. Для ограничения максимального тока через светодиоды последовательно с ними включаются резисторы.
R8 И R9 . При отсутствии этих резисторов светодиоды могут выйти из строя.
на канал средняя частота сигнал подается со среднего вывода резистора Р10 .
Полосовой фильтр канала образован контуром С3R11С4 , имеющим значительное сопротивление для низких и высоких частот, поэтому на базу транзистора VT4 поступают только среднечастотные колебания. Светодиоды подключены к коллекторной цепи транзистора HL7 – HL12 зеленого цвета.
на канал низкие частоты, сигнал подается со среднего вывода резистора Р18 .
Канальный фильтр образован контуром С6R19С7 , который ослабляет сигналы средних и высоких частот и поэтому на базу транзистора VT6 поступают только низкочастотные колебания. Нагрузками каналов являются светодиоды HL19 – HL24 Красный.
Для разнообразия цветов добавлен канал в цветной и музыкальный пульт желтый цветов. Канальный фильтр образован контуром R15C5 и работает в диапазоне частот ближе к низким частотам.
Входной сигнал на фильтр поступает с резистора R14 .
Цветомузыкальный пульт питается от постоянного напряжения 9B . Блок питания приставки состоит из трансформатора Т1 , диодного моста, выполненного на диодах VD5 – VD8 , ИМС стабилизатора напряжения DA1 типа КРЕН5, резистора R22 и двух оксидных конденсаторов С8 А С9 .
Переменное напряжение, выпрямленное диодным мостом, сглаживается оксидным конденсатором С8 и поступает на стабилизатор напряжения КРЭН5. Из отзыва 3 , на схему приставки подается стабилизированное напряжение 9В.
Для получения выходного напряжения 9В между минусовой шиной источника питания и выходом 2 IC включен резистор R22 . Изменяя величину сопротивления этого резистора, добиваются нужного выходного напряжения на выходе. 3
микросхемы .
3. Детали.
В приставке можно использовать любые постоянные резисторы мощностью 0,25 — 0,125 Вт.
На рисунке ниже приведены номиналы резисторов, в которых для обозначения значения сопротивления используются цветные полосы:
Переменный резистор R3 и подстроечные резисторы R7, R10, R14, R18 любого типа, лишь бы они соответствовать размеру печатной платы. В авторском варианте конструкции применен отечественный переменный резистор типа СП3-4ВМ, подстроечные резисторы импортного производства.
Постоянные конденсаторы могут быть любого типа, и рассчитаны на рабочее напряжение не менее 16 В. Если приобрести конденсатор С7 емкостью 0,3 мкФ становится затруднительно, его можно составить из двух конденсаторов емкостью 0,22 мкФ и 0,1 мкФ подключены параллельно.
Оксидные конденсаторы С1 и С6 должны иметь рабочее напряжение не менее 10 В, конденсатор С9 не менее 16 В, конденсатор С8 не менее 25 В.
Оксидные конденсаторы С1, С6, С8 и С9 имеют полярность , поэтому при монтаже на макетную или печатную плату это необходимо учитывать: у конденсаторов советского производства на корпусе указан плюсовой вывод, у современных отечественных и импортных конденсаторов — минусовой.
Диоды VD1 — VD4 любые из серии Д9. На корпус диода со стороны анода нанесена цветная полоска, определяющая букву диода.
В качестве выпрямителя, собранного на диодах VD5 — VD8, используется готовый миниатюрный диодный мост, рассчитанный на напряжение 50В и ток не менее 200 мА.
Если использовать выпрямительные диоды вместо готового моста, то придется немного подправить печатную плату, а можно вообще диодный мост вынести за пределы основной платы приставки и собрать на отдельная небольшая доска.
Для самостоятельной сборки моста диоды берутся с такими же параметрами, как заводской мост. Также подойдут любые выпрямительные диоды из серий КД105, КД106, КД208, КД209, КД221, Д229, КД204, КД205, 1N4001 — 1N4007. Если использовать диоды от КД209или серии 1N4001 — 1N4007, то мост можно собрать непосредственно со стороны печатного монтажа непосредственно на контактных площадках платы.
Светодиоды обычные с желтым, красным, синим и зеленым цветом свечения.
В каждом канале используется по 6 штук:
Транзисторы VT1 и VT2 из серии КТ361 с любым буквенным индексом.
Транзисторы VT3, VT4, VT5, VT6 из серии КТ502 с любым буквенным индексом.
Стабилизатор напряжения типа КРЕН5А с любым буквенным индексом (импортный аналог 7805). Если использовать девятивольтовый КРЕН8А или КРЕН8Г (импортный аналог 7809), то резистор R22 не устанавливается. Вместо резистора на плате устанавливается перемычка, которая будет соединять средний вывод микросхемы с минусовой шиной, либо этот резистор вообще не предусмотрен при изготовлении платы.
Трехконтактный штекерный разъем используется для подключения приставки к источнику аудиосигнала. Кабель взят от компьютерной мышки.
Трансформатор силовой — готовый или самодельный мощностью не менее 5 Вт с напряжением на вторичной обмотке 12 — 15 В при токе нагрузки 200 мА.
В дополнение к статье смотрите первую часть видео, где показан начальный этап сборки цветно-музыкальной консоли
На этом первая часть заканчивается.
Если у вас есть соблазн сделать цветную музыку на светодиодах , то подберите запчасти и обязательно проверьте состояние диодов и транзисторов, например, . А в мы произведем окончательную сборку и настройку цветного и музыкального пульта.
Удачи!
Литература:
1. Андрианов И. «Приставки для радиоприемников».
2. Радио 1990 №8, Б. Сергеев «Простые цветные и музыкальные пульты».
3. Руководство по эксплуатации радиоконструктора «Старт».
С наступлением! Приближается Новый год, а значит, пора срочно создавать настроение! Ну и как всегда в это время года рождаются десятки электронных схем различных цветовых и музыкальных инсталляций.
Чего только не придумывают оригинальные мастера. От трехцветных мигалок до лазерных многолучевых систем с MIDI-управлением.
Как большой поклонник так называемых адресных светодиодов, я хочу показать вам очень простую и удивительную цветную музыку. Я никогда не видел ничего подобного. Пока не собрал за один вечер.
Итак, звуковой визуализатор!
Инструкция
Схема очень проста!
Вам понадобится Arduino Nano или Uno. Или какой у тебя? Два потенциометра, пять резисторов, пара конденсаторов и цепочка (лента) из 180 светодиодов WS2812b. Все! Светодиодов в линейке может быть 60, 120 или 180.
В визуализаторе с помощью алгоритма быстрого преобразования Фурье выбираются 8 частот (порог чувствительности для каждой частоты разный, он уменьшается от 1 до 8), преобразуются в цвет и отображается на линейке светодиодов по одному из восьми алгоритмов. Скетч написал Майкл Крампас, ребята из Chip и Deep добавили функционал, а библиотека для светодиодов и быстрого преобразования Фурье (FFT) была написана на Adafruit для проекта Piccolo. Библиотека БПФ на 128 точек, адаптированная для микроконтроллеров AVR, написанных на ассемблере.
Необходимо скачать сам скетч и библиотеку БПФ и .
Не тратьте время на анализ алгоритмов, просто создайте, загрузите скетч и наслаждайтесь шоу.
Это просто развлечение!
В момент первого включения нужно сделать пару настроек :
Яркость: удерживать кнопку цвета при включении. Первые 8 светодиодов будут отображать радугу светодиодов. Используйте ручку параметров, чтобы изменить яркость. Когда закончите, снова нажмите цветную кнопку, и ваша конфигурация будет сохранена в памяти.
Длина светодиодной ленты: удерживать кнопку шаблона при включении питания. Будут отображаться один, два или три красных светодиода. Используйте ручку параметров для выбора длины светодиодной ленты в зависимости от количества красных светодиодов:
1=60 светодиодов
2=120 светодиодов
3=180 светодиодов
сохраняться в памяти.
Алгоритмы
Танцы плюс: пиков звуковых сигналов излучаются из центра полосы и исчезают по мере приближения к концам. Скорость пика пропорциональна величине звукового сигнала этого пика.
Танцы минус: то же, что и Танцевальная вечеринка, но пики сигнала излучаются с одного конца.
Импульс: пики сигнала выглядят как яркие импульсы, исходящие из центра полосы. Ширина импульса зависит от уровня сигнала.
Световая полоса: вся полоса освещается пиками.
Цветные полосы: пики сигнала отображаются в виде исчезающих цветных полос.
Цветные полосы 2: похожи на цветные полосы, но каждая полоса сжимается и исчезает.
Мигает: пики сигнала отображаются в виде миганий светодиода в произвольном месте. Первоначальный цвет белый, а затем исчезает через другой цвет.
Светлячки: пики сигнала отображаются как одиночные светодиоды в случайном месте, они перемещаются влево или вправо и исчезают. Их скорость зависит от величины сигнала.
Цветовые схемы
Случайная двухцветная схема: выбираются два случайных цвета, и только они используются для отображения пиков сигнала. Со временем будут выбраны новые цвета. Используйте param для установки скорости изменения цветовой схемы.
Если ручка «Опции» находится в верхнем положении, цвета будут часто меняться, и каждый пик сигнала будет иметь новый цвет. Я рекомендую установить ручку посередине.
Радуга: все пики формы волны отображаются одним цветом (с небольшим количеством случайных вариаций), и этот цвет со временем меняется подобно радуге. Скорость изменения цвета устанавливается потенциометром параметров.
Частоты цвета: в этом режиме каждый пик сигнала окрашивается в цвет в зависимости от полосы частот, в которой он находится. Самая нижняя полоса красная, и дальше вверх по спектру. Есть 8 частотных диапазонов: красный, оранжевый, желтый, зеленый, голубой, синий, фиолетовый, белый. Этот цветовой режим наиболее интересен, когда частотная характеристика настроена на все полосы частот.
Диапазон частот: вы можете управлять диапазоном частот, на который реагирует цветная музыка. Чтобы установить диапазон, нажмите и удерживайте обе кнопки. Используйте ручку param, чтобы выбрать, сколько из восьми частотных диапазонов отображать.
Если вы хотите выделить басы и ритм музыки, установите частотную характеристику только на самые низкие 2 или 3 полосы. Если вы хотите показать все частоты в музыке (например, вокал и более высокие инструменты), выберите все частотные диапазоны.
Это видео-инструкция по настройке, а также демонстрация работы визуализатора. В конце две музыкальные композиции с разными алгоритмами.
Еще одна композиция
Ребята! И дамы, конечно. Я очень хочу, чтобы вы успели сделать этот нехитрый дизайн к новогоднему празднику. Вы не пожалеете! Ваши гости будут в шоке!
С Новым 2018 Годом!
Добавлено 15.12.2017 Эпилог или подведение итогов
1. Как поменять подсветку в паузах?
2. Можно ли изменить динамику?
3. Как подключить ленту с количеством светодиодов, отличным от 60/120/180?
Кроме того, опубликована обновленная схема. Не волнуйтесь, просто добавил один резистор.
До Нового года осталось две недели. Можешь собрать?
Добавлено 09.
06.2018
Сделал настройки подсветки:
скетч и схема.
Мы используем это так.
Фоновая подсветка:
В паузах включается подсветка, т.е. вся строка будет светиться выбранным вами цветом и с выбранной яркостью.
Цвет: установите ручку потенциометра PARAM2 в среднее положение и один раз нажмите кнопку Background. Светодиодная полоса загорится. Поверните потенциометр PARAM2, цвет линейки изменится с красного на фиолетовый. Выберите цвет и снова нажмите кнопку «Фон».
Яркость: установите потенциометр в минимальное положение (ручка до упора по часовой стрелке) и нажмите кнопку Фон. Линия отключится. Медленно вращайте ручку потенциометра PARAM2, чтобы выбрать желаемую яркость подсветки, и снова нажмите кнопку Background. Значения яркости будут записаны в память микроконтроллера.
Почти все цветомузыкальные устройства достаточной мощности рассчитаны на использование обычных ламп накаливания. Схемы DMU есть в интернете и на светодиодах, но они как правило для маломощных светодиодов.
Как подключить к такому устройству светодиоды мощностью 50-100 ватт? Можно взять за основу одну очень хорошую схему цветомузыки (к тому же с управлением звуком через микрофон) и немного видоизменить выходную часть, чтобы получить желаемый результат.
Схема ЦМУ для мощных светодиодов
Принципиальная схема ЦМУ на 220В
Принципиальная схема ЦМУ на 12В кусок универсальной доски. Трансформатор был взят с какого-то радиоприемника. Он идеален, потому что он симметричен и имеет обмотки на 10 В. В качестве мощных ключей использовались тиристоры ВТ151/600, с запасом, чтобы не сгорели от больших токов.
Схему можно сделать полностью изолированной от сети, если использовать исполнительную часть на симисторах и оптронах.
При проверке вместо светодиодов временно установить резисторы номинальным сопротивлением и мощностью от 10 Вт.
ЦМУ со светодиодными лентами 12 В
Если вы хотите использовать в ЦМУ светодиодные ленты на 12 В постоянного тока, то можно запитать всю схему теми же 12 вольтами от импульсного сетевого драйвера, а выходную часть собрать на мощные полевые транзисторы.
Схема показана выше. Здесь резистором R2 задается ограничение тока светодиодной ленты (или мощного одиночного светодиода).
Кстати, при установке отдельных светодиодов большой мощности, например, 100 Вт (32 В на 3 А), напряжение питания от драйвера подать через светодиод на сток полевого транзистора (убедившись, по даташиту, что он выдерживает такие параметры U/I), и указанным выше резистором выставить нужный уровень тока.
Корпус изготовлен из дерева (материал легче найти и проще в обращении). Отверстия для светильников просверливаются большими фрезами. Естественно, спереди есть все необходимые ручки регулировки уровней сигнала и каналов ВЧ-СЧ-НЧ и кнопка включения.
С использованием микросхемы К155ЛА3. Цветомузыка своими руками. Различные схемы цветомузыкальных машин Простые схемы на микросхеме к155ла3
У каждого радиолюбителя где-то есть микросхема к155ла3.
Но часто они не могут найти им серьезного применения, так как во многих книгах и журналах есть только схемы мигалок, игрушек и т.п. с этой деталью. В данной статье будут рассмотрены схемы на микросхеме к155ла3.
Сначала рассмотрим характеристики радиодетали.
1. Самое главное – это питание. Оно подается на 7 (-) и 14 (+) ножки и составляет 4,5 — 5 В. Больше 5,5 В на микросхему подавать нельзя (она начинает перегреваться и сгорает).
2. Далее необходимо определить назначение детали. Состоит из 4-х элементов, 2-х и нет (два входа). То есть если на один вход подать 1, а на другой 0, то на выходе будет 1.
3. Рассмотрим цоколевку микросхемы:
Для упрощения схемы на ней изображены отдельные элементы детали:
4. Учитывайте расположение ножек относительно ключа:
Микросхему нужно припаивать очень аккуратно, не нагревая ее (можно обжечь Это).
Вот схемы на микросхеме к155ла3: 1. Стабилизатор напряжения (можно использовать как зарядку телефона от автомобильного прикуривателя).
Вот схема:
Вход может быть до 23В. Вместо транзистора П213 можно поставить КТ814, но тогда придется ставить радиатор, так как при большой нагрузке он может перегреваться.
Печатная плата:
Еще вариант регулятора напряжения (мощный):
2. Индикатор заряда автомобильного аккумулятора.
Вот схема:
3. Тестер любых транзисторов.
Вот схема:
Вместо диодов D9 можно поставить d18, d10.
Кнопки SA1 и SA2 имеют переключатели для проверки транзисторов прямого и обратного хода.
4. Два варианта отпугивателя грызунов.
Вот первая схема:
С1 — 2200 мкФ, С2 — 4,7 мкФ, С3 — 47 — 100 мкФ, R1-R2 — 430 Ом, R3 — 1 кОм, V1 — КТ315, V2 — КТ361. Также можно поставить транзисторы серии МП. Динамический напор — 8…10 Ом. Питание 5В.
Второй вариант:
С1 — 2200 мкФ, С2 — 4,7 мкФ, С3 — 47 — 200 мкФ, R1-R2 — 430 Ом, R3 — 1 кОм, R4 — 4,7 кОм, R5 — 220 Ом, V1 — КТ361 (МП 26, МП 42, кт 203 и др.
), В2 — ГТ404 (КТ815, КТ817), В3 — ГТ402 (КТ814, КТ816, П213). Динамический напор 8…10 Ом.
Блок питания 5В.
Сирена предназначена для подачи мощного и сильного звукового сигнала для привлечения внимания людей и применяется в системах пожарной сигнализации и автоматики, а также в комплексе с устройствами сигнализации на различных охраняемых объектах.
Генераторы на схеме отмечены желтой рамкой. Первый G1 задает частоту изменения тона, а второй G2 — это сам тон, который плавно меняется на транзисторе VT1, включенном последовательно с сопротивлением R2. Для выбора необходимого звука можно вместо сопротивлений R1, R2 использовать подстроечные резисторы тех же номиналов.
При включении напряжения питания эхолот начинает формировать тональный акустический сигнал, высота тона меняется с высокого на низкий и наоборот. Сигнал звучит непрерывно, меняется только тембр звука, который переключается с частотой 3-4 Гц.
В схеме сирены применены два мультивибратора на элементах D1.
1 и D1.2 микросхемы К561ЛН2, управляющей тембром, и мультивибратор на элементах D1.3 и D1.4 той же микросхемы , который генерирует тоны. Частота импульсов, формируемых первым мультивибратором на элементах D1.3 и D1.4, зависит от элементов С2, R2 и С3, R4. Можно изменять частоту повторения импульсов, а значит и тон звукового сигнала, как сопротивлениями, так и емкостями.
Допустим в начальный момент на выходе мультивибратора на элементах D1.1 и D1.2 присутствует уровень логической единицы. Так как на катоды диодов VD1 и VD2 подается плюс, то диоды будут заперты. Сопротивления R4 и R5, в работе схемы не участвуют и частота на выходе мультивибратора минимальна, звучит низкочастотный сигнал.
Как только на выходе этих элементов будет установлен логический ноль, диоды VD1 и VD2 откроются и соединит сопротивления R4 и R5. В результате частота на выходе мультивибратора увеличится.
Используемые в схеме транзисторы КТ815 можно заменить на КТ817, а КТ814 на КТ816. Диоды — КД521, КД522, КД503, КД102.
Следующее устройство можно использовать в качестве будильника или гудка для горного велосипеда. Является двухтональной сиреной и состоит из тактового генератора на элементах DD1.1-DD1.3, двух тональных генераторов (первый на элементах DD2.1, DD2.2 и второй на элементах DD2.3, DD2.4), согласующий каскад с усилителем мощности на элементе DD1.4 и транзисторе VT1.
Схема состоит из двух генераторов. Первый используется для генерации тона, второй — для изменения и модуляции.
Для максимального уровня громкости необходимо, чтобы пьезоэлемент получал частоту, эквивалентную его резонансной частоте по мостовой схеме.
Основой конструкции является мощный мультивибратор 4047, работающий в нестабильном режиме. Все это управляется мощным MOSFET-транзистором VT1, который управляется таймером NE555, путем выработки соответствующих низкочастотных прямоугольных импульсов, в результате чего срабатывает пожарная сирена. Переключение режимов работы непрерывно или прерывисто задается с помощью тумблера.
Выводы 10 и 11 микросборки 4047 обеспечивают противофазные сигналы, сигналы с которых управляют мостом на четырех MOSFET. Для получения максимальной громкости, то есть для установки резонансной частоты пьезоэлемента, в конструкцию добавлено подстроечное сопротивление R6.
Данная схема составлена из комбинации музыкального синтезатора на микросхеме УМС-8-08 с мощным выходным каскадом электронной сирены. Для запуска схемы используется реле, обмотка которого гальванически изолирована от остальной схемы.
Микросхема УМС имеет стандартную схему подключения. Три кнопочных переключателя S1-S3 позволяют настроить микросхему на воспроизведение одной из мелодий. При нажатии на первую кнопку начинает играть мелодия, а при нажатии на третью можно пролистать мелодии и выбрать нужную.
Подборка из нескольких схем сирены на микроконтроллерах PIC
Данная схема представляет собой простую многотональную сирену на микросборке UM3561
В схеме используется 8-омный динамик мощностью 0,5 Вт.
Два переключателя используются для выбора и воспроизведения различных сигналов будильника. Каждая позиция генерирует свой собственный звуковой эффект.
Представленная ниже схема была собрана в юности, на занятиях радиотехнического кружка. И безуспешно. Возможно микросхема К155ЛА3 все-таки не подходит для такого металлоискателя, возможно частота 465кГц не самая подходящая для таких приборов, а возможно нужно было экранировать поисковую катушку как и в других схемах раздела «Металлоискатели»
В общем, получившаяся «пишущая машина» реагировала не только на металлы, но и на руку и другие неметаллические предметы. Кроме того, микросхемы 155-й серии не слишком экономичны для портативных устройств.
Радио 1985 — 2 стр. 61. Металлоискатель простой
Металлоискатель простой
Металлоискатель, схема которого представлена на рисунке, можно собрать всего за несколько минут. Он состоит из двух практически одинаковых LC-генераторов, выполненных на элементах DD1.
1-DD1.4, детектора по схеме удвоения выпрямленного напряжения на диодах VD1. ВД2 и высокоомные (2 кОм) наушники БФ1, изменение тембра звука которых свидетельствует о наличии металлического предмета под катушкой антенны.
Генератор, собранный на элементах DD1.1 и DD1.2, сам возбуждается на резонансной частоте последовательного колебательного контура L1C1, настроенного на частоту 465 кГц (применены элементы фильтра ПЧ супергетеродинного приемника). Частота второго генератора (DD1.3, DD1.4) определяется индуктивностью антенной катушки 12 (30 витков провода ПЭЛ 0,4 на оправке диаметром 200 мм) и емкостью переменного конденсатора С2 . позволяющая перед поиском настроить металлоискатель на обнаружение предметов определенной массы. Биения, возникающие в результате смешения колебаний обоих генераторов, регистрируются диодами VD1, VD2. фильтруются конденсатором С5 и поступают на наушники BF1.
Все устройство собрано на небольшой печатной плате, что делает его очень компактным и удобным в использовании при питании от плоской батарейки для фонарика
Janeczek A Prosty wykrywacz melali.
— Радиоэлектромк, 1984, № 9 с. 5.
Примечание редакции. При повторении металлоискателя можно использовать микросхему К155ЛА3, любые высокочастотные германиевые диоды н КПЕ от радиоприемника Альпинист.
Эта же схема более подробно рассмотрена в сборнике М.В. Адаменко. «Металлоискатели» М.2006 (Скачать). Следующая статья из этой книги
3.1 Простой металлоискатель на микросхеме К155ЛА3
Начинающим радиолюбителям можно рекомендовать повторить конструкцию простого металлоискателя, основой для которой послужила схема, неоднократно публиковавшаяся в конце 70-х годов прошлого века в различных отечественных и зарубежные специализированные издания. Этот металлоискатель, выполненный всего на одной микросхеме К155ЛА3, собирается за несколько минут.
Схема принципиальная
Предлагаемая конструкция является одним из многих вариантов металлоискателей типа BFO (Beat Frequency Oscillator), то есть представляет собой устройство, основанное на принципе анализа биений двух близких по частоте сигналов ( Рис.
3.1). В то же время в данной конструкции оценка изменения частоты биений осуществляется на слух.
В состав прибора входят измерительный и опорный генераторы, детектор ВЧ колебаний, схема индикации и стабилизатор напряжения питания.
В рассматриваемой конструкции используются два простых LC-генератора, выполненных на микросхеме IC1. Схемные решения этих генераторов практически идентичны. При этом первый генератор, являющийся опорным, собран на элементах IC1.1 и IC1.2, а второй, измерительный или перестраиваемый, выполнен на элементах IC1.3 и IC1.4.
Цепь опорного генератора образована конденсатором С1 емкостью 200 пФ и катушкой L1. В схеме измерительного генератора используется переменный конденсатор С2 максимальной емкостью примерно 300 пФ, а также поисковая катушка L2. При этом оба генератора настроены на рабочую частоту примерно 465 кГц.
Рис. 3.1.
Принципиальная схема металлоискателя на микросхеме К155ЛА3
Выходы генераторов через развязывающие конденсаторы С3 и С4 подключены к детектору ВЧ колебаний, выполненному на диодах Д1 и Д2 по схеме удвоения выпрямленного напряжения.
Детектор нагружен наушниками BF1, на которые извлекается низкочастотный сигнал. В этом случае конденсатор С5 шунтирует нагрузку на более высоких частотах.
При приближении поисковой катушки L2 колебательного контура перестраиваемого генератора к металлическому предмету происходит изменение ее индуктивности, что вызывает изменение рабочей частоты этого генератора. При этом, если вблизи катушки L2 находится предмет из черного металла (ферромагнетик), ее индуктивность увеличивается, что приводит к уменьшению частоты перестраиваемого генератора. Цветной металл снижает индуктивность катушки L2 и увеличивает рабочую частоту генератора.
ВЧ-сигнал, сформированный смешением сигналов измерительного и опорного генераторов, после прохождения через конденсаторы С3 и С4 подается на детектор. При этом амплитуда ВЧ-сигнала изменяется вместе с частотой биений.
Низкочастотная огибающая ВЧ сигнала выделяется детектором, выполненным на диодах Д1 и Д2. Конденсатор С5 фильтрует высокочастотную составляющую сигнала.
Затем сигнал ударов отправляется на наушники BF1.
IC1 питается от 9V питания B1 через регулятор напряжения, образованный стабилитроном D3, балластным резистором R3 и транзистором регулятора T1.
Детали и конструкция
Для изготовления рассматриваемого металлоискателя можно использовать любую макетную плату. Поэтому на б/у детали не распространяются какие-либо ограничения, связанные с габаритными размерами. Инсталляцию можно как смонтировать, так и распечатать.
При повторении металлоискателя можно использовать микросхему К155ЛА3, состоящую из четырех логических элементов 2И-НЕ, питающихся от общего источника постоянного тока. В качестве конденсатора С2 можно использовать подстроечный конденсатор от переносного радиоприемника (например, от радиоприемника «Альпинист»). Диоды D1 и D2 можно заменить любыми высокочастотными германиевыми диодами.
Катушка L1 опорного генератора должна иметь индуктивность около 500 мкГн. В качестве такой катушки рекомендуется использовать, например, катушку фильтра ПЧ супергетеродинного приемника.
Катушка измерительная L2 содержит 30 витков провода ПЭЛ диаметром 0,4 мм и выполнена в виде тора диаметром 200 мм. Эту катушку проще сделать на жестком каркасе, но можно обойтись и без нее. В этом случае в качестве временного каркаса можно использовать любой подходящий круглый предмет, например банку. Витки катушки наматываются навалом, после чего снимаются с каркаса и экранируются электростатическим экраном, представляющим собой незамкнутую полоску алюминиевой фольги, намотанную на пучок витков. Зазор между началом и концом намотки ленты (зазор между торцами экрана) должен быть не менее 15 мм.
При изготовлении катушки L2 нужно соблюдать особую осторожность, чтобы концы экранирующей ленты не замыкались, так как в этом случае образуется короткозамкнутый виток. Для повышения механической прочности катушку можно пропитать эпоксидным клеем.
В качестве источника аудиосигнала используйте высокоомные наушники с как можно более высоким импедансом (около 2000 Ом). Например, подойдет всем известный телефон ТА-4 или ТОН-2.
В качестве источника питания В1 можно использовать, например, батарейку «Крона» или два последовательно соединенных аккумулятора 3336Л.
В стабилизаторе напряжения емкость электролитического конденсатора С6 может быть от 20 до 50 мкФ, а конденсатора С7 — от 3300 до 68000 пФ. Напряжение на выходе стабилизатора, равное 5 В, устанавливается подстроечным резистором R4. Это напряжение будет поддерживаться постоянным, даже если батареи сильно разряжены.
Следует отметить, что микросхема К155ЛАЗ рассчитана на питание от источника постоянного тока напряжением 5 В. Поэтому при желании блок стабилизатора напряжения можно исключить из схемы и поставить один аккумулятор 3336Л или аналогичный аккумулятор. используется в качестве источника питания, что позволяет собрать компактную конструкцию. Однако разрядка этой батареи очень быстро повлияет на функциональность этого металлоискателя. Именно поэтому необходим блок питания, обеспечивающий формирование стабильного напряжения 5 В.
Следует признать, что в качестве источника питания автор использовал четыре импортные большие круглые батареи, соединенные последовательно. При этом напряжение 5 В формировалось интегральным стабилизатором типа 7805.
Плата с расположенными на ней элементами и блоком питания размещается в любом подходящем пластиковом или деревянном корпусе. На крышке корпуса установлены переменный конденсатор С2, переключатель S1, а также разъемы для подключения поисковой катушки L2 и наушников BF1 (на принципиальной схеме эти разъемы и переключатель S1 не показаны).
Учреждение
Как и при настройке других металлодетекторов, этот прибор следует настраивать в условиях, когда металлические предметы находятся на расстоянии не менее одного метра от поисковой катушки L2.
Сначала с помощью частотомера или осциллографа необходимо настроить рабочие частоты опорного и измерительного генераторов. Частоту опорного генератора устанавливают равной примерно 465 кГц регулировкой сердечника катушки L1 и, при необходимости, подбором емкости конденсатора С1.
Перед настройкой необходимо будет отключить соответствующий вывод конденсатора С3 от диодов детектора и конденсатора С4. Далее необходимо отключить соответствующий вывод конденсатора С4 от детекторных диодов и от конденсатора С3 и подстроить конденсатор С2 для установки частоты измерительного генератора так, чтобы его значение отличалось от частоты опорного генератора примерно на 1 кГц. После восстановления всех соединений металлоискатель готов к работе.
Порядок работы
Проведение поисковых работ с использованием рассматриваемого металлоискателя особенностей не имеет. При практическом использовании устройства переменный конденсатор С2 должен поддерживать требуемую частоту сигнала биений, изменяющуюся при разряде батареи, изменении температуры окружающей среды или отклонении магнитных свойств грунта.
Если частота сигнала в гарнитуре изменяется во время работы, это свидетельствует о наличии металлического предмета в зоне действия поисковой катушки L2. При приближении к одним металлам частота сигнала биений будет увеличиваться, а при приближении к другим – уменьшаться.
По изменению тона сигнала биений при некотором опыте можно легко определить, из какого металла, магнитного или немагнитного, сделан обнаруживаемый предмет.
У каждого настоящего радиолюбителя есть микросхема К155ЛА3. Но обычно они считаются сильно устаревшими и серьезного применения им найти не могут, так как на многих радиолюбительских сайтах и в журналах обычно описываются только схемы мигалок и игрушек. В рамках данной статьи мы попытаемся расширить радиолюбительские горизонты в рамках использования схем на микросхеме К155ЛА3.
Эту схему можно использовать для зарядки мобильного телефона от прикуривателя автомобиля.
На вход радиолюбительской конструкции можно подать напряжение до 23 вольт. Вместо устаревшего транзистора П213 можно использовать более современный аналог КТ814.
Вместо диодов D9 можно использовать d18, d10. Тумблеры SA1 и SA2 служат для проверки транзисторов прямой и обратной проводимости.
Для исключения перегрева фар может быть установлено реле времени, которое будет выключать стоп-сигналы, если они горят более 40-60 секунд, время можно изменить подбором конденсатора и резистора.
Когда педаль отпускается и снова нажимается, фары снова включаются, так что безопасность вождения никоим образом не снижается.
Для повышения КПД преобразователя напряжения и предотвращения сильного перегрева в выходном каскаде схемы инвертора применены полевые транзисторы с малым сопротивлением
Сирена предназначена для подачи мощного и сильного звукового сигнала для привлечения людей внимание и эффективно защитите свой велосипед, если его оставить и пристегнуть на короткое время.
Если вы владелец дачи, виноградника или дома в деревне, то знаете, какой вред могут нанести мыши, крысы и другие грызуны, и насколько затратна, малоэффективна, а порой и опасна борьба с грызунами используя стандартные методы.
Практически все радиолюбительские самоделки и конструкции включают в себя стабилизированный источник питания. А если ваша схема работает от напряжения питания 5 вольт, то оптимальным вариантом будет использование трехвыводного интегрального стабилизатора 78L05
Кроме микросхемы там есть яркий светодиод и несколько компонентов обвязки.
После сборки устройство сразу начинает работать. Никакой регулировки не требуется, кроме регулировки продолжительности вспышек.
Напомним, что конденсатор С1 номиналом 470 мкФ впаян в схему строго соблюдая полярность.
Используя значение сопротивления резистора R1, можно изменить продолжительность вспышки светодиода.
Конструктивно любая цветомузыкальная (светомузыкальная) установка состоит из трех элементов. Блок управления, блок усиления мощности и выходное оптическое устройство.
В качестве выходного оптического устройства можно использовать гирлянды, можно оформить в виде экрана (классический вариант) или использовать направленные электрические лампы — прожекторы, фары.
То есть подойдут любые средства, позволяющие создать определенный набор красочных световых эффектов.
Блок усиления мощности представляет собой транзисторный усилитель (усилители) с тиристорными регуляторами на выходе. Напряжение и мощность источников света выходного оптического устройства зависят от параметров используемых в нем элементов.
Блок управления регулирует интенсивность света и чередование цветов. В сложных специальных установках, предназначенных для оформления сцены во время различных видов зрелищ — цирковых, театральных и эстрадных, управление этим устройством осуществляется вручную.
Соответственно требуется участие минимум одного, а максимум — группы светотехников.
Если блок управления управляется непосредственно музыкой, работает по какой-либо заданной программе, то установка цветомузыки считается автоматической.
Именно такую »цветомузыку» обычно собирают своими руками начинающие конструкторы — радиолюбители, на протяжении последних 50 лет.
Самая простая (и самая популярная) схема «цветомузыки» на тиристорах КУ202Н.
Это самая простая и, пожалуй, самая популярная схема цвето-музыкального пульта на тиристорах.
Тридцать лет назад я впервые увидел вблизи полноценно работающую «светомузыку». Его собирал мой одноклассник, с помощью моего старшего брата.
Это была именно эта схема. Его несомненным достоинством является простота, при достаточно четком разделении режимов работы всех трех каналов. Лампы мигают не одновременно, красный канал низких частот мерцает ровно в ритме с перкуссией, средний — зеленый отвечает в диапазоне человеческого голоса, высокочастотный синий отвечает на все остальное тонко — звон и писк .
Недостаток только один — требуется предусилитель на 1-2 ватта. Моему другу пришлось включить свою «Электронику» почти «на полную», чтобы добиться достаточно стабильной работы устройства. В качестве входного трансформатора использовался понижающий трансформатор от радиоточки. Вместо этого можно использовать любой небольшой нисходящий сетевой транс. Например, с 220 до 12 вольт. Только подключать его нужно наоборот — низковольтной обмоткой ко входу усилителя. Резисторы любые, мощностью 0,5 Вт. Конденсаторы тоже любые, вместо тиристоров КУ202Н можно взять КУ202М.
Схема «Цветомузыка» на тиристорах КУ202Н, с активными частотными фильтрами и усилителем тока.

Схема предназначена для работы от линейного аудиовыхода (яркость ламп не зависит от уровня громкости).
Давайте подробнее рассмотрим, как это работает.
Звуковой сигнал поступает с линейного выхода на первичную обмотку разделительного трансформатора. Со вторичной обмотки трансформатора сигнал поступает на активные фильтры, через резисторы R1, R2, R3, регулирующие его уровень.
Отдельная регулировка необходима для корректировки качественной работы прибора путем выравнивания уровня яркости каждого из трех каналов.
С помощью фильтров сигналы разделяются по частоте — на три канала. Первый канал — это самая низкочастотная составляющая сигнала — фильтр отсекает все частоты выше 800 Гц. Фильтр настраивается с помощью подстроечного резистора R9. Номиналы конденсаторов С2 и С4 на схеме указаны — 1 мкФ, но как показала практика, их емкость следует увеличить, как минимум, до 5 мкФ.
Фильтр второго канала настроен на среднюю частоту — примерно от 500 до 2000 Гц.
Фильтр настраивается с помощью подстроечного резистора R15. Номиналы конденсаторов С5 и С7 на схеме указаны как 0,015 мкФ, но их емкость следует увеличить до 0,33 — 0,47 мкФ.
Все, что выше 1500 (до 5000) Гц проходит через третий, высокочастотный канал. Фильтр настраивается с помощью подстроечного резистора R22. Номиналы конденсаторов С8 и С10 на схеме указаны — 1000пФ, но их емкость следует увеличить до 0,01мкФ.
Далее сигналы каждого канала отдельно детектируются (используются германиевые транзисторы серии d9), усиливаются и подаются на оконечный каскад.
Оконечный каскад выполняется на мощных транзисторах или тиристорах. В данном случае это тиристоры КУ202Н.
Далее идет оптический прибор, конструкция и внешний вид которого зависит от фантазии конструктора, а начинка (лампы, светодиоды) — от рабочего напряжения и максимальной мощности выходного каскада.
В нашем случае это лампы накаливания 220В, 60Вт (при установке тиристоров на радиаторы — до 10 шт на канал).
Порядок сборки схемы.
О деталях приставки. Транзисторы
КТ315 можно заменить другими кремниевыми транзисторами n-p-n со статическим коэффициентом усиления не менее 50. Постоянные резисторы — МЛТ-0,5, переменные и подстроечные — СП-1, СПО-0,5. Конденсаторы — любые.
Трансформатор Т1 с коэффициентом 1:1, поэтому можно использовать любой с подходящим количеством витков. При самостоятельном изготовлении можно использовать магнитопровод Ш10х10, а обмотки намотать проводом ПЭВ-1 0,1-0,15 по 150-300 витков.
Диодный мост для питания тиристоров (220В) выбирается исходя из предполагаемой мощности нагрузки, не менее 2А. Если увеличить количество ламп на каждый канал, соответственно увеличится потребляемый ток.
Для питания транзисторов (12В) можно использовать любой стабилизированный блок питания, рассчитанный на рабочий ток не менее 250 мА (а лучше больше).
Сначала каждый цветной музыкальный канал собирается отдельно на макетной плате.
Причем сборка начинается с выходного каскада.
Собрав выходной каскад, проверяют его работоспособность, подав на его вход сигнал достаточного уровня.
Если этот каскад работает нормально, то собран активный фильтр. Далее они снова проверяют работоспособность того, что получилось.
В итоге после тестирования имеем реально работающий канал.
Аналогично надо собрать и перестроить все три канала. Такая нудность гарантирует безусловную работоспособность устройства после «окончательной» сборки на плате, если работа была проведена без ошибок и с использованием «проверенных» деталей.
Возможный вариант печатного монтажа (для платы с односторонней фольгой). При использовании конденсатора большей емкости в самом низкочастотном канале расстояния между отверстиями и проводниками придется изменить. Более технологичным вариантом может быть использование текстолита с двусторонней фольгой — это поможет избавиться от проводов перемычек.
Использование любых материалов данной страницы разрешено при наличии ссылки на сайт.
Тематические материалы:
Обновлено: 29.08.
103583
Если вы заметили ошибку, выделите фрагмент текста и нажмите Ctrl + Enter
12-вольтовая цветная музыкальная схема. Схемы бывают простые и сложные. Приобретение готовой КМУ
Все мы время от времени жаждем праздника. Иногда хочется пооплакать или испытать другие эмоции. Самый простой и действенный метод добиться желаемого результата — слушать музыку. Но одной музыки часто недостаточно — нужна визуализация звукового потока, спецэффекты. Другими словами, нам нужна цветная музыка (или легкая музыка, как ее иногда называют). Но где его взять, если такое оборудование в специализированных магазинах стоит недешево? Сделай сам, конечно. Все, что вам нужно, это компьютер (или отдельный блок питания), несколько метров светодиодной ленты RGB на 12 В, макетная плата USB (AVR-USB-MEGA16, вероятно, самый дешевый и простой вариант) и принципиальная схема для этого. что и куда подключать.
Немного о ленте
Перед тем, как перейти к самой работе, необходимо определить, что же представляет собой эта 12v RGB светодиодная лента.
И это простое, но в то же время очень гениальное изобретение.
Светодиоды
известны уже не одно десятилетие, но благодаря инновационным разработкам стали поистине универсальным решением многих задач в области электроники. Их сейчас используют повсеместно — как индикаторы в бытовой технике, самостоятельно в виде энергосберегающих ламп, в космической отрасли, а также в области спецэффектов. Последний включает цветную музыку. Когда три типа светодиодов — Red (Красный), Green (Зеленый) и Blue (Синий) объединяются на одной полосе, то получается светодиодная лента RGB. Современные RGB-диоды имеют миниатюрный контроллер. Это позволяет им излучать все три цвета.
Особенностью этой ленты является то, что все диоды сгруппированы и соединены в общую цепочку , управляемую общим контроллером (это может быть и компьютер при подключении по USB, или специальный блок питания с пультом управления для автономной модификации). Все это позволяет создать практически бесконечную ленту с минимумом проводов.
Его толщина может достигать буквально нескольких миллиметров (если не брать в расчет варианты с резиновой или силиконовой защитой от физических повреждений, влаги и температуры). До изобретения этого типа микроконтроллера самая простая модель имела как минимум три провода. И чем выше был функционал таких гирлянд, тем больше было проводов. В западной культуре фраза «распутать гирлянду» давно стала нарицательной для всех долгих, нудных и чрезвычайно сложных дел. А сейчас это перестало быть проблемой (еще и потому, что светодиодная лента предусмотрительно намотана на специальный небольшой барабан).
Что нам нужно?
Цветомузыка своими руками из ленты GE60RGB2811C
В идеале для организации цветомузыки своими руками готовая светодиодная лента с питанием от USB порта компьютера. Все, что нам нужно, это загрузить необходимое приложение на этот же компьютер, настроить ассоциации файлов с нужным аудиоплеером и наслаждаться результатом. Но это если нам очень повезет, и если у нас будут деньги на покупку всего этого.
В противном случае все выглядит немного сложнее.
В продаже магазинов электронных компонентов есть светодиодные ленты разной длины и мощности, но нам нужны только 12v. Она является лучшим вариантом для подключения к компьютеру через USB. Так, например, можно найти модель GE60RGB2811C, представляющую собой последовательно соединенные 300 RGB-светодиодов. Одним из преимуществ любой такой ленты является то, что ее можно нарезать так, как вам удобно — любой длины. Все, что нужно после этого, так это соединить контакты так, чтобы электрическая цепь не была разомкнута, а цепь была полной (это необходимо сделать).
Схема настроек цветной музыки
Нам также может понадобиться макетная плата для USB-подключений. Самый популярный, дешевый, но в то же время функциональный вариант подключения — модель AVR-USB-MEGA16 для USB 1.1. Эта версия USB уже считается несколько устаревшей. передает сигнал на светодиоды со скоростью 8 миллисекунд, что слишком медленно для современной техники, но так как человеческий глаз воспринимает эту скорость как «мгновение ока», то она нам вполне подходит.
Если опустить большинство сложнейших технических тонкостей и нюансов, то все, что требует от нас схема такого подключения, это взять ленту необходимой длины, освободить и зачистить контакты с одной стороны, соединить и припаиваем их к выводу на макетной плате (на самой плате обозначены условные обозначения, какой разъем и какой нужен) и, собственно, все. Мощности на всю длину ленты 12v может не хватить, поэтому можно запитать их от старого компьютерного блока питания (для этого потребуется параллельное подключение), либо просто обрезать ленту. Звук только с этой опцией будет исходить из динамиков компьютера. Тем, кто особо разбирается в электронике, можем порекомендовать подключить микрофонный усилитель и небольшой «пищалку» напрямую к AVR-USB-MEGA16.
Схема подключения ленточных контактов к USB кабелю от смартфона
Если эту плату достать не удалось, то в самом крайнем случае подключение можно осуществить через RGB светодиодную ленту 12v к USB кабелю от смартфона или планшетный компьютер (схема настройки цветомузыки своими руками это позволяет).
Важно лишь убедиться, что шнур будет обеспечивать требуемые 5 Вт мощности. По окончании всех этих манипуляций установить программу SLP (или записать все шаги в txt файл, если позволяют знания в программировании и понятна схема и алгоритм всех действий), выбрать нужный режим (по количеству диодов), и наслаждайтесь работой, сделанной своими руками.
Выход
Цветомузыка не является необходимостью, но делает нашу жизнь намного интереснее, и не только потому, что мы теперь можем смотреть на мигающие разноцветные огоньки, которые загораются и гаснут в такт нашей любимой мелодии. Нет, мы говорим о другом. Сделав нечто подобное своими руками, а не купив в магазине, каждый почувствует прилив сил от удовлетворения, присущего каждому мастеру и творцу, и осознания того, что он тоже чего-то стоит. А по сути — цветомузыка установлена, мигает и радует глаз минимальными затратами и максимальным удовольствием — что еще нужно? ..
Освещение на кухне малогабаритной квартиры
Подбираем лампы на зеркала, возможные варианты
Люстра для детской комнаты в виде самолета
Цветомузыка своими руками — что может быть приятнее и интереснее для радиолюбителя, ведь собрать ее несложно, имея хорошую схему.
В современной радиотехнике существует огромное разнообразие радиоэлементов и светодиодов, преимущество которых сложно оспорить. Большая цветовая гамма, яркий и насыщенный свет, высокая скорость срабатывания различных элементов, низкое энергопотребление. Этот список преимуществ бесконечен.
Принцип работы цветомузыки: Собранные по схеме светодиоды мигают от имеющегося источника звука (это может быть плеер или магнитола и колонки) с определенной частотой.
Преимущества использования светодиодов по сравнению с ранее использовавшимися в КМУ:
- световая насыщенность света и обширная цветовая гамма;
- хорошая скорость;
- низкое энергопотребление.
Простейшие схемы
Простая цветная музыка, которую можно собрать имеет один светодиод, питается от источника постоянного тока напряжением 6–12 В.
Вы можете собрать приведенную выше схему, используя светодиодную ленту и подобрав нужный транзистор. Минус в том, что есть зависимость от уровня звука.
Другими словами, полный эффект можно наблюдать только на одном уровне звука. При уменьшении громкости будет редкое мигание, а при увеличении громкости останется постоянное свечение.
Убрать этот недостаток можно с помощью трехканального преобразователя звука. Ниже представлена простая схема, собрать ее своими руками на транзисторах несложно.
Схема цветомузыки с трехканальным преобразователем звука
Для этой схемы требуется блок питания на 9 вольт, что позволит светиться светодиодам в каналах. Для сборки трех усилительных каскадов потребуются транзисторы КТ315 (аналог КТ3102). В качестве нагрузки используются разноцветные светодиоды. Для усиления используется понижающий трансформатор. Резисторы выполняют функцию регулировки вспышек светодиодов. Схема содержит фильтры пропускания частот.
Диаграмму можно улучшить. Для этого добавьте яркости с помощью ламп накаливания на 12 В. Вам понадобятся управляющие тиристоры. Все устройство должно питаться от трансформатора.
По этой простейшей схеме уже можно работать. Цветомузыку на тиристорах сможет собрать даже начинающий радиотехник.
Как сделать цветомузыку на светодиодах своими руками? Первое, что нужно сделать, это выбрать электрическую схему.
Ниже приведена схема светомузыки с RGB-лентой. Для этой установки требуется блок питания на 12 вольт. Может работать в двух режимах: как лампа и как цветомузыка. Режим выбирается переключателем, установленным на плате.
Этапы изготовления
Нужно сделать печатную плату. Для этого нужно взять фольгированный стеклотекстолит размерами 50 х 90 мм и толщиной 0,5 мм. Процесс изготовления платы состоит из нескольких этапов:
- подготовка фольгированного текстолита;
- сверление отверстий под детали;
- рисовальные дорожки;
- офорт.
Плата готова, комплектующие куплены. Теперь начинается самый ответственный момент — разводка радиоэлементов. Конечный результат будет зависеть от того, насколько аккуратно они будут установлены и спаяны.
Собираем нашу печатную плату с припаянными на ней компонентами в вот такой доступный потолок.
Краткое описание радиоэлементов
Радиоэлементы для электрической цепи вполне доступны по цене, их не составит труда приобрести в ближайшем магазине электротоваров.
Для цветного и музыкального сопровождения подходят проволочные резисторы мощностью 0,25–0,125 Вт. Величину сопротивления всегда можно определить по цветным полоскам на корпусе, зная порядок их нанесения. Подстроечные резисторы бывают как отечественными, так и импортными.
Промышленно выпускаемые конденсаторы делятся на оксидные и электролитические. Подобрать нужные не составит труда, проведя элементарные расчеты. Некоторые оксидные конденсаторы могут иметь полярность, которую необходимо соблюдать при установке.
Диодный мост можно взять готовый, но если его нет, то выпрямительный мост легко собрать из диодов серии КД или 1N4007. Светодиоды берутся обычные, с разноцветным свечением.
Использование светодиодных лент RGB является перспективным направлением в радиоэлектронике.
RGB светодиодная лента
Возможность сборки цвето-музыкальной приставки для автомобиля
Если удалось порадовать цветомузыкой из светодиодной ленты своими руками, то аналогичная установка со встроенным радио можно сделать на машину. Его легко собрать и быстро настроить. Предлагается размещать приставку в пластиковом корпусе, который можно купить на кафедре электротехники и радиотехники. Блок надежно защищен от влаги и пыли. Его легко установить на приборную панель автомобиля.
Также подобный корпус можно сделать самостоятельно из оргстекла.
Подбираются плиты необходимых размеров, в первой из деталей проделываются два отверстия (для питания), все детали шлифуются. Собираем все термопистолетом.
Превосходный световой эффект достигается за счет использования разноцветной (RGB) ленты.
Output
Известная поговорка «не боги горшки обжигают» остается актуальной и сегодня.
Разнообразный ассортимент электронных компонентов дает мастерам широкий простор для фантазии. Цветомузыка на светодиодах своими руками – одно из проявлений безграничного творчества.
В этой статье мы поговорим о цветной музыке. Наверное, у каждого начинающего радиолюбителя, да и не только, в свое время возникало желание собирать цветную музыку. Что это такое, думаю, всем известно — проще говоря, это создание визуальных эффектов, которые меняются в такт музыке.
Та часть цветомузыки, излучающая свет, может быть исполнена на мощных лампах, например, в концертной установке, если цветомузыка нужна для домашних дискотек, то на обычных лампах накаливания 220 вольт, а если цветная музыка планируется, например, как компьютерный моддинг, для повседневного использования, можно и на светодиодах.
В последнее время, с появлением в продаже светодиодных лент, все чаще используются цветные и музыкальные приставки, использующие такие светодиодные ленты. В любом случае, для сборки Цветных Музыкальных Установок (сокращенно КМУ) необходим источник сигнала, это может быть микрофон с несколькими собранными каскадами усилителя.
Также сигнал можно брать с линейного выхода устройства, звуковой карты компьютера, с выхода мп3 плеера и т.п., в этом случае также понадобится усилитель, например два каскада на транзисторы, для этой цели я использовал транзисторы КТ3102. Схема предварительного усилителя показана на следующем рисунке:
Ниже приведена схема одноканального цветного музыкального фильтра с фильтром, работающего совместно с предварительным усилителем (см. выше). В этой схеме светодиод мигает под бас (низкие частоты). Для согласования уровня сигнала в схеме цветомузыки предусмотрен переменный резистор R6.
Есть более простые схемы цветомузыки, которые сможет собрать любой новичок, на 1 транзисторе, к тому же для них не нужен предусилитель, одна из таких схем показана на картинке ниже:
Цветомузыка на транзисторе
Схема распиновки штекера Jack 3.5 представлена на следующем рисунке: можно заменить трансформатором, подключенным как повышающий.
Такой трансформатор должен выдавать напряжения на обмотках 220/5 Вольт. Обмотка трансформатора с меньшим числом витков подключается к источнику звука, например, магнитоле, параллельно с динамиком, при этом усилитель должен выдавать мощность не менее 3-5 Вт. Обмотка с большим количеством витков подключена ко входу цветомузыки.
Конечно, цветомузыка бывает не только одноканальной, она может быть 3-х, 5-ти и более многоканальной, когда каждый светодиод или лампа накаливания мигает при воспроизведении частот своего диапазона. В этом случае диапазон частот задается с помощью фильтров. В следующей схеме в качестве фильтров используются трехканальные цветомузыки (которые я сам недавно собирал) конденсаторы:
Если мы хотели использовать в последней схеме не отдельные светодиоды, а светодиодную ленту, то токоограничивающие резисторы R1, R2, R3 следует убрать из схемы. Если используется лента RGB или светодиод, он должен быть выполнен с общим анодом. Если планируется подключение длинных светодиодных лент, то стоит использовать силовые транзисторы, установленные на радиаторы.
Так как светодиодные ленты рассчитаны на 12 вольт, то нам следует поднять питание в цепи до 12 вольт, и питание должно стабилизироваться.
Тиристоры в цветомузыке
До сих пор в статье говорилось только о цветомузыке на светодиодах. Если есть необходимость собрать КМУ на лампах накаливания, то для управления яркостью ламп нужно будет использовать тиристоры. Что вообще такое тиристор? Это трехэлектродный полупроводниковый прибор, который соответственно имеет Анод , Катод А Контрольный электрод .
КУ202 Тиристор
На рисунке выше показан советский тиристор КУ202. Тиристоры, в случае если планируется их использование с мощной нагрузкой, также необходимо монтировать на теплоотвод (радиатор). Как видно на рисунке, тиристор имеет резьбу с гайкой и монтируется аналогично мощным диодам. Современные импортные комплектуются просто фланцем с отверстием.
Одна из этих тиристорных цепей показана выше.
Это трехканальная цветомузыкальная схема с повышающим трансформатором на входе. В случае подбора аналогов тиристоров следует смотреть на максимально допустимое напряжение тиристоров, в нашем случае для КУ202Н оно составляет 400 вольт.
На рисунке показана аналогичная схема цветной музыки приведенная выше, основное отличие нижней схемы в отсутствии диодного моста. Также цветомузыку на светодиодах можно встроить в системный блок. Собрал такой трехканальный цветомузык с предусилителем в корпусе от сидирома. При этом сигнал снимался со звуковой карты компьютера с помощью делителя сигнала, выходы которого подключались к активной акустике и цветомузыке. Предусмотрена регулировка уровня сигнала, как общая, так и отдельно по каналам. Предусилитель и цветомузыка питались от разъема Molex 12 Вольт (желтый и черный провода). Схемы предварительного усилителя и трехканального цветомузыки, для которых они были собраны, приведены выше. Есть и другие цветомузыкальные схемы на светодиодах, например эта, тоже трехканальная:
В этой схеме, в отличие от той, которую я собирал, в среднечастотном канале используется индуктивность.
Для тех, кто хочет сначала собрать что-то попроще, даю следующую схему на 2 канала:
Если собирать цветомузыку на лампах, то придется использовать светофильтры, которые, в свою очередь, могут быть как самодельными и купил. На рисунке ниже показаны фильтры, имеющиеся в продаже:
Некоторые любители цветовых и музыкальных эффектов собирают устройства на базе микроконтроллеров. Ниже представлена схема четырехканальной цветной музыки на AVR tiny 15 MK:
Микроконтроллер Tiny 15 в этой схеме можно заменить на крошечный 13В, крошечный 25В. И в завершение обзора от себя хочу сказать, что цветомузыка на лампах проигрывает по зрелищности цветомузыке на светодиодах, так как лампы более инерционны, чем светодиоды. А для самостоятельного повторения можно порекомендовать вот этот
Очень простая трехканальная цветная музыка RGB на светодиодах не содержит дефицитных или дорогих компонентов. Все элементы найдутся у любого, даже у самого юного радиолюбителя.
Принцип цветомузыки – классический, ставший поистине самым популярным. Он основан на разделении звукового диапазона на три участка: высокие частоты, средние частоты и низкие частоты. Поскольку цветомузыка трехканальная, каждый канал следит за своим пределом частоты и при достижении его уровня порогового значения зажигает светодиод. В результате при воспроизведении музыкальных композиций рождается красивый световой эффект, с миганием светодиодов разного цвета.
Схема простой цветомузыки
Три транзистора — три канала. Каждый транзистор будет действовать как пороговый компаратор, и когда уровень превысит 0,6 Вольта, транзистор откроется. Нагрузкой транзистора является светодиод. Каждый канал имеет свой цвет.
Перед каждым транзистором стоит RC-цепочка, играющая роль фильтра. Визуально схема состоит из трех независимых частей: верхняя часть — высокочастотный канал. Средняя часть – среднечастотный канал. Ну и самый нижний канал по схеме это низкочастотный канал.
Цепь питается от 9 вольт. Сигнал подается через наушники или динамики. Если чувствительности не хватит, то придется собирать усилительный каскад на одном транзисторе. А если чувствительность высокая, то можно поставить на вход переменный резистор и регулировать им входной уровень.
Транзисторы можно брать любые, не обязательно КТ805, тут можно поставить даже маломощные типа ТК315, если нагрузкой будет только один светодиод. А вообще лучше использовать составной транзистор типа КТ829.
Там же можно взять все остальные компоненты схемы.
Сборка цветомузыки
Цветомузыку можно собрать на подвесном креплении или на монтажной плате, как это сделал я.
Настройка не нужна, собран, и если все детали подходят, то все работает и прошивает без проблем.
Можно ли подключить на вход RGB светодиодную ленту?
Конечно можно, для этого подключаем всю схему не на 9В, а до 12.
При этом гасящий резистор на 150 Ом выбрасываем из схемы. Общий провод ленты подключаем к плюсу 12 В, а каналы RGB раскидываем по транзисторам. И, если длина вашей светодиодной ленты превышает один метр, то вам нужно будет установить транзисторы на радиаторы, чтобы они не вышли из строя от перегрева.
Цветная музыка на работе
Выглядит неплохо. К сожалению, через фотографии это не передать, поэтому смотрите видео.
Цветомузыка как направление технического творчества впервые заговорили более четверти века назад. Затем стали появляться описания приставок к радиоустройствам различной сложности (радиоприемникам, магнитофонам, электропроигрывателям), которые позволяли получать цветные вспышки на прозрачном экране в такт исполняемой мелодии. Причем отображаемая цветовая гамма была подчинена, как и в сегодняшних устройствах, музыкальному строю произведения: красные тона на экране соответствовали нижним частотам, желтые или зеленые — средним, синие или синие — высшим.
На отдельных элементах «В», «С», «Д» ОУ К1401УД2 выполнены фильтры разных частот: «высоких», «средних» и «низких». Элемент «А» построен по схеме предусилителя входящего сигнала. Трансформатор нужен для повышения сигнальной и гальванической развязки аудиовыхода и цепи цветомузыки.
Эта конструкция с оригинальными световыми эффектами достаточно проста и надежна. Основным элементом устройства является микроконтроллер PIC12F629. Изменение уровня яркости радиолюбительских светодиодов управляется широтно-импульсной модуляцией.
Цветомузыка своими руками с индикатором
Если встроить такую приставку в радиоприемник, то в такт музыке шкала настройки будет подсвечиваться разноцветными огоньками или на передней панели будут мигать три цветных сигнала — приставка станет цветной настройкой индикатор.
Как и в подавляющем большинстве конструкций, цветомузыкальная схема своими руками, показанная на рисунке вверху статьи, имеет частотное разделение сигналов звуковой частоты, воспроизводимых радиоприемником по трем каналам.
Первый канал цветомузыкальной схемы своими руками выделяет нижние частоты — они соответствуют красному цвету свечения, второй канал — средние (желтый цвет), третий — высшие (зеленый цвет). Для этого в префиксе используются соответствующие фильтры. Так вот, в канале низких частот стоит фильтр R5C3, ослабляющий средние и высокие частоты. Прошедший через него низкочастотный сигнал детектируется диодом VD3. Отрицательное напряжение, появляющееся на базе транзистора VT3, открывает этот транзистор, и загорается светодиод HL3, включенный в его коллекторную цепь. Чем больше амплитуда сигнала, тем сильнее открывается транзистор, тем ярче горит светодиод. Для ограничения максимального тока через светодиод резистор R9соединен с ним последовательно. При отсутствии этого резистора светодиод может выйти из строя.
Входной сигнал на фильтр поступает с подстроечного резистора R3, который подключен к выводам динамической головки радиоприемника. Подстроечным резистором устанавливается желаемая яркость светодиода при заданной громкости звука.
В среднечастотном канале стоит фильтр R4C2, который для более высоких частот представляет значительно большее сопротивление, чем для средних. Светодиод HL2 включен в коллекторную цепь транзистора VT2 свечения желтого цвета. Сигнал на фильтр поступает с подстроечного резистора R2.
Канал ВЧ состоит из подстроечного резистора R1, фильтра С1R6, ослабляющего сигналы средних и низких частот, и транзистора VT1. Нагрузкой канала является зеленый светодиод HL1 с последовательно включенным ограничительным резистором R7.
Цветовая схема своими руками питается от того же источника, что и приемник. Питание подается выключателем SA1. Учитывая, что во время свечения всех светодиодов ток, потребляемый приставкой, может достигать 50…60 мА, не следует включать приставку на длительное время при питании ресивера от гальванических элементов или батареи.
Устанавливают схему цветомузыки своими руками при средней громкости звука, при исполнении музыкальных произведений. Двигатели подстроечных резисторов устанавливаются в такое положение, чтобы в такт музыке каждый светодиод (или лампа накаливания) вспыхивал достаточно ярко, но ток через него не превышал допустимого значения (ток контролируется миллиамперметром включен последовательно со светодиодом).
Если яркость свечения недостаточна даже при максимальной громкости звука и верхнем положении движка подстроечного резистора по схеме, следует либо заменить транзистор на другой с большим коэффициентом передачи тока, либо подобрать резистор в Схема светодиода с меньшим сопротивлением.
Аналогичная приставка может быть собрана и по несколько другому варианту, с переменным резистором, позволяющим устанавливать нужную яркость светодиодных вспышек (или ламп накаливания) в зависимости от громкости звука ресивера.
Цветомузыка своими руками модернизированный вариант
Сигнал с динамической головки теперь поступает на повышающий трансформатор Т1, к вторичной обмотке которого подключен переменный резистор R1. С движка резисторов сигнал поступает на три фильтра, а с них на транзисторы, в коллекторных цепях которых установлены соответствующие (по цвету свечения) светодиоды с ограничительными резисторами.
Как и в предыдущем случае, вместо светодиодов можно установить лампы накаливания, но в этот раз транзисторы менять не придется — используемые транзисторы допускают ток коллектора до 300 мА.
Трансформатор Т1 — выход от любого малогабаритного транзисторного радиоприемника. Обмотка I низкоомная (предназначена для подключения динамической головки), обмотка II высокоомная (используются обе половины обмотки).
Префикс не требует настройки. Но если яркость светодиодов недостаточна даже при максимальной громкости и максимальном напряжении, снятом с движка переменного резистора (когда движок находится в верхнем положении по схеме), следует уменьшить сопротивление ограничительных резисторов в коллекторную цепь транзисторов, либо заменить транзисторы на другие с высоким коэффициентом передачи по току.
Предыдущие приставки можно считать своего рода игрушками, позволяющими познакомиться с принципом работы цветомузыкального устройства. Предлагаемая приставка представляет собой более серьезную конструкцию, способную управлять разноцветной подсветкой небольшого экрана.
Сигнал на вход приставки (разъем XS1) по-прежнему поступает с выходов динамической головки усилителя звуковой частоты радиоприемника или другого радиоустройства (магнитофона или телевизора, электропроигрывателя или радиовещательной трехпрограммной оратор).
Переменным резистором R1 задается общая яркость экрана, особенно через высокочастотный канал, собранный на транзисторе VT1. Яркость свечения ламп других каналов можно регулировать «своими» переменными резисторами — R2 и R3.
Фильтры, выделяющие сигналы определенной частоты, делаются, как и в предыдущих случаях, из цепочек резисторов и конденсаторов. Частота кроссовера и полоса пропускания конкретного фильтра зависят от номиналов этих частей. Так, в высокочастотном канале на эти параметры влияют номиналы конденсатора С1 и резистора R5, в среднечастотном канале — конденсаторы С2, С 4 и резистор R2, в низкочастотном канале — конденсаторы С3, С5 и резистор R3.
Отобранные фильтрами сигналы подаются на усилители, собранные на мощных транзисторах (VT1 — VT3). В коллекторной цепи каждого транзистора имеется нагрузка из двух параллельно включенных ламп накаливания. При этом каждая пара ламп окрашена в определенный цвет: EL1 и EL2 — в синий (возможен синий), EL3 и EL4 — в зеленый, EL5 и EL6 — в красный.
Приставка питается от простейшего однополупериодного выпрямителя на диоде VD1. Выпрямленное напряжение сглаживается сравнительно большим оксидным конденсатором С6. Хотя пульсации выпрямленного напряжения остаются значительными, особенно при максимальной яркости лампы, они не влияют на работу приставки.
В приставке можно использовать транзисторы серии П213 — П216 с максимально возможным коэффициентом передачи тока. Постоянные резисторы — МЛТ-0,25 (подойдет и МЛТ-0,125), переменные — любого типа (например, СП-И, СПО), конденсаторы — К50-6. Вместо Д226Б можно использовать другой диод этой серии. Силовой трансформатор — готовый или самодельный, мощностью не менее 10 Вт и с напряжением на обмотке II 6…7 В (например, накальная обмотка ламп любого силового трансформатора для сети ламповое радио). Лампы накаливания — МН 6,3-0,28 или МН 6,3-0,3 (на напряжение 6,3 В и силу тока 0,28 и 0,3 А соответственно).
Часть этих деталей смонтирована на плате, которая вместе с силовым трансформатором закреплена внутри корпуса.
На передней стенке корпуса крепятся переменные резисторы и выключатель питания. Прикрепите транзисторы к плате держателями (они крепятся к транзисторам — не забывайте об этом при покупке транзисторов). В плате можно вырезать отверстия для головок транзисторов, хотя это не обязательно.
Экран с лампами можно разместить на крышке корпуса. Дизайн экрана произвольный. Главное, чтобы лампы были равномерно размещены на поверхности экрана (разумеется, на некотором расстоянии от него), а сам экран хорошо поглощал свет.
В качестве экрана обычно используют пластину из органического стекла с матовой поверхностью. Если такого стекла нет, подойдет обычное прозрачное оргстекло, но одну из сторон пластины придется обработать мелкозернистой наждачной бумагой до получения матовой поверхности.
Для достижения большей яркости свечения экрана лампы должны располагаться внутри небольшого бокса, а экран должен быть усилен вместо передней стенки бокса. Кроме того, лампы желательно вкрутить в рефлекторы, вырезанные из жести из консервной банки.
Возможен и такой вариант — все лампы вкручиваются в отверстия, просверленные в общей жести, установленной на некотором расстоянии от экрана.
Если у вас абажур из гранулированного органического стекла, вставьте в него детали крепления, а лампы разместите на двух металлических дисках-держателях, закрепленных на вертикальной подставке на некотором расстоянии друг от друга. Лампы одного держателя должны быть обращены к лампам другого. Кроме того, на каждый держатель устанавливается по одной лампе каждого канала. При работе приставки на таком экране будут появляться причудливые узоры, меняющие свои оттенки в такт музыке.
Перед настройкой приставки подключите ее входной разъем к выходам динамической головки, например, магнитофона. Затем включите приставку и измерьте напряжение на выводах конденсатора С6 — оно должно быть не менее 7 В.
Следующий этап — выбор режима работы транзисторов. Дело в том, что чувствительность приставки не высокая, и чтобы она работала от сигнала, снимаемого с динамической головки, нужно установить оптимальное напряжение смещения на базе каждого транзистора.
Должно быть так, чтобы лампы были на грани возгорания, но их нить не светилась при отсутствии сигнала.
Начинают выбор режима с одного из каналов, скажем, более высоких частот, выполненных на транзисторе VT1. Вместо резистора R4 включена цепочка из последовательно соединенных переменных резисторов сопротивлением 2,2 кОм и постоянным сопротивлением около 1 кОм. Перемещая ползунок переменного резистора, начинают светиться лампы ЭЛИ, ЭЛ2, а затем ползунок немного перемещают в обратном направлении до прекращения свечения. Измеряют полученное общее сопротивление цепи и в приставку впаивают резистор R4 с таким сопротивлением (или, возможно, близким).
При отсутствии свечения ламп даже при снятии сопротивления переменного резистора (т.е. при включении резистора 1 кОм между коллектором и базой) транзистор следует заменить на другой такой же, но с большим коэффициентом передачи тока. Аналогично выбирается режим работы остальных транзисторов.
Далее включить магнитолу и установить номинальную громкость звука и максимальный подъем верхних частот.
При перемещении ползунка переменного резистора R1 зажигаются лампы EL1 и EL2. Ползунки остальных резисторов должны быть в нижнем положении по схеме. Если лампы не горят, это свидетельствует о недостаточной амплитуде входного сигнала. Можно порекомендовать следующее. Последовательно с динамической головкой включить добавочный переменный резистор сопротивлением 30…50 Ом, оставив входные гнезда приставки подключенными к вторичной обмотке выходного трансформатора магнитофона. Уменьшая громкость звука динамической головки добавочным резистором, одновременно увеличивайте усиление магнитофона до тех пор, пока лампы EL1 и EL2 не начнут мигать в такт музыке. После этого ручками переменных резисторов R2 и R3 установить нужное свечение зеленой и красной ламп соответственно.
При включении приставки громкость звука магнитолы выбирается добавочным резистором, при выключении приставки желательно довести сопротивление этого резистора до нуля (иначе звук будет искажаться), а громкость, как и прежде, устанавливается регулятором магнитофона.
Многие из вас, сделав простую цветную и музыкальную приставку, захотят сделать конструкцию, имеющую большую яркость ламп, достаточную для освещения внушительного экрана. Задача выполнима, если использовать автомобильные лампы (на напряжение 12 В) мощностью 4…6 Вт. С такими лампами работает приставка, схема которой представлена на рисунке ниже.
Входной сигнал, снимаемый с выводов динамической головки радиоприбора, поступает на согласующий трансформатор Т2, вторичная обмотка которого подключена через конденсатор С1 к регулятору чувствительности — переменному резистору R1. , Конденсатор С1 в этом случае ограничивает диапазон младших; частоты приставки, чтобы она не принимала, скажем, сигнал переменного тока (50 Гц).
От двигателя регулятора чувствительности сигнал поступает далее через конденсатор С2 на составной транзистор VT1VT2. С нагрузки этого транзистора (резистор R3) сигнал поступает на три фильтра, «распределяющих» сигнал по каналам. Высокочастотные сигналы проходят через конденсатор С4, среднечастотные — через фильтр C5R6C6R7, низкочастотные — через C7R9.
Фильтр C8R10. На выходе каждого фильтра стоит переменный резистор, позволяющий установить нужное усиление для этого канала (R4 — на более высоких частотах, R7 — на средних частотах, R10 — на более низких частотах). Далее следует двухкаскадный усилитель с мощным выходным транзистором, нагруженным на две последовательно соединенные лампы — они окрашены для каждого канала в свой цвет: EL1 и EL2 — в синий, EL3 и EL4 — в зеленый, EL5 и EL6 — в красный.
Кроме того, приставка имеет еще один канал, собранный на транзисторах VT6, VTIO и нагруженный на лампах EL7 и EL8. Это так называемый фоновый канал. Он нужен для того, чтобы при отсутствии сигнала звуковой частоты на входе приставки экран слегка подсвечивался нейтральным светом, в данном случае фиолетовым.
В фоновом канале ячейки фильтра нет, но есть регулировка усиления — переменный резистор R12. Они задают яркость подсветки экрана. Через резистор R13 канал фона подключен к выходному транзистору канала средней частоты.
Как правило, этот канал работает дольше остальных. При работе канала транзистор VT8 открыт, а резистор R13 подключен к общему проводу. Напряжение смещения на базе транзистора VT6 практически отсутствует. Этот транзистор, как и VT10, закрыты, лампы EL7 и EL8 не горят.
Как только сигнал звуковой частоты на входе приставки уменьшается или полностью исчезает, транзистор VT8 закрывается, напряжение на его коллекторе увеличивается, в результате чего возникает напряжение смещения на базе транзистора VT6. Транзисторы VT6 и VT10 открываются, а лампы EL7, EL8 загораются. Степень открытия транзисторов фонового канала, а значит, яркость его ламп зависит от напряжения смещения на базе транзистора VT6. А его, в свою очередь, можно установить переменным резистором R12.
Для питания приставки использован однополупериодный выпрямитель на диоде VD1. Поскольку пульсации выходного напряжения значительны, конденсатор фильтра С3 взят сравнительно большой емкости.
Транзисторы VT1 — VT6 могут быть серий МП25, МП26 или других, структуры p-n-p, рассчитанные на допустимое напряжение между коллектором и эмиттером не менее 30 В и имеющие максимально возможный коэффициент передачи тока (но не менее 30) .
При одинаковом коэффициенте передачи следует использовать мощные транзисторы VT7 — VT10 — они могут быть серии П213 — П216. В качестве согласующего (Т2) подойдет выходной трансформатор от портативного транзисторного радиоприемника, например, Alpinist. Его первичная обмотка (высокоомная, с отводом от середины) используется как обмотка II, а вторичная (низкоомная) как обмотка I. Еще один выходной трансформатор с коэффициентом передачи (коэффициентом трансформации) 1:7.. .1:10 тоже подойдет.
Трансформатор силовой Т1 готовый или самодельный, мощностью не менее 50 Вт и напряжением на обмотке II 20…24 В при токе до 2 А. Легко приспособить сетевой преобразователь от лампового радиоприемника для приставки. Его разбирают и снимают все обмотки, кроме сетевой. Наматывая накальную обмотку ламп (переменное напряжение на ней 6,3 В), подсчитывают количество ее витков. Затем поверх сетевой обмотки наматывают проводом ПЭВ-1 1,2 обмотку II, которая должна содержать примерно в четыре раза больше витков по сравнению с нитью накала.
При отсутствии конденсатора СЗ с указанными параметрами можно использовать конденсатор емкостью около 500 мкФ, но собрать выпрямитель по мостовой схеме (в этом случае потребуется четыре диода).
Диод (или диоды) — любой другой, кроме указанного на схеме, рассчитанный на выпрямленный ток не менее 3 А.
Мощные транзисторы не обязательно крепить к плате металлическими держателями, достаточно приклеить их шляпками к доске. Силовой трансформатор, выпрямительный диод и сглаживающий конденсатор закреплены либо внизу корпуса, либо на отдельной небольшой планке. На передней панели корпуса установлены переменные резисторы и выключатель питания, а на задней стенке — входной разъем и держатель предохранителя с предохранителем.
Если лампы освещения предполагается разместить в отдельном корпусе, необходимо подключить их к электронной части приставки с помощью пятиконтактного разъема. Правда, приставка может выглядеть эффектно даже в том случае, если ее элементы помещены в общий падеж.
Затем в вырез на передней стенке корпуса устанавливается экран (например, из органического стекла с матовой поверхностью), а за экраном внутри корпуса закрепляются упомянутые выше автомобильные лампы, цилиндры которых предварительно окрашены в соответствующий цвет. За лампами желательно разместить отражатели из фольги или белой жести от консервной банки – тогда яркость увеличится.
Теперь о проверке и настройке консоли. Начать следует с измерения выпрямленного напряжения на выводах конденсатора С3 — оно должно быть около 26 В и немного падать при полной нагрузке, когда горят все лампочки (разумеется, при работающей приставке).
Следующим шагом является установка оптимального режима работы выходных трансформаторов, определяющих максимальную яркость ламп. Начнем с более высокочастотного канала. Выход базы транзистора VT7 отключен от эмиттерного вывода транзистора VT3 и соединен с минусовым проводом питания через цепочку из последовательно соединенных постоянного резистора сопротивлением 1 кОм и переменного сопротивления 3,3 кОм.
Паяем цепочку с выключенным пультом. Сначала ползунок переменного резистора устанавливают в положение, соответствующее максимальному сопротивлению, а затем его плавно перемещают, добиваясь нормального свечения ламп EL1 и EL2. При этом следят за температурой корпуса транзистора — он не должен перегреваться, иначе придется либо уменьшать яркость ламп, либо устанавливать транзистор на небольшой радиатор — металлическую пластину 2…3 мм. толстый. Измерив общее сопротивление получившейся в результате подборки цепи, в приставку впаивают резистор R5 с таким или, возможно, близким сопротивлением, и восстанавливают связь базы транзистора VT7 с эмиттером VT3. Возможно, резистор R5 менять не придется — его сопротивление будет близко к результирующему сопротивлению цепи.
Резисторы R8 и R11 подбираются аналогично.
После этого проверяется работа фонового канала. При перемещении ползунка резистора R12 вверх по схеме должны загореться лампы EL7 и EL8. Если они работают с недогревом или перегревом, придется подобрать резистор R13.
Далее на вход приставки подается сигнал звуковой частоты амплитудой примерно 300…500 мВ с динамической головки магнитофона, а ползунком переменного резистора R1 устанавливается верхний положение по схеме. Обязательно изменить яркость ламп EL3, EL4 и EL7, EL8. Причем при увеличении яркости первого должно гаснуть второе, и наоборот.
Во время работы приставки переменные резисторы R4, R7, RIO, R12 регулируют яркость вспышек ламп соответствующего цвета, а R1 — общую яркость экрана.
Цветомузыка своими руками на тринисторах
Увеличение количества ламп накаливания или использование ламп большой мощности требует применения транзисторов в выходных каскадах, рассчитанных на допустимую мощность в несколько десятков и даже сотен ватт. Такие транзисторы широко не продаются, поэтому на помощь приходят тринисторы. В каждом канале достаточно использовать один тринистор — он обеспечит работу лампы накаливания (или ламп) мощностью от сотен до тысяч ватт! Маломощные нагрузки для тринистора совершенно безопасны, а для управления мощными он монтируется на радиатор, позволяющий отводить лишнее тепло от корпуса тринистора.
Схема одной из простых приставок на тринисторах показана на рис. НА. В нем сохранен принцип частотного разделения звукового сигнала, поступающего (например, с динамической головки звуковоспроизводящего устройства) на входной разъем XS1. К нему подключена первичная обмотка разделительного (и одновременно повышающего) трансформатора Т1.
Цепи регуляторов усиления каналов подключаются к вторичной обмотке трансформатора, состоящей из последовательно соединенных переменных и постоянных резисторов. От движка переменного резистора сигнал поступает на его фильтр. Итак, к движку резистора R1 подключен фильтр нижних частот, состоящий из конденсатора С1 и дросселя L1. Он выделяет сигналы ниже 150 Гц. К движку резистора R3 подключен полосовой фильтр L2C2C3, пропускающий сигналы частотой 100…3000 Гц. Простейший ФВЧ, конденсатор С4, подключен к движку резистора R5, пропускающего сигналы с частотой более 2000 Гц.
На выходе каждого фильтра имеется согласующий трансформатор, вторичная (повышающая) обмотка которого соединена с управляющим электродом тринистора.
Но обмотка подключена через диод, пропускающий ток только одной полярности. Это сделано для того, чтобы защитить управляющий электрод от обратного напряжения, которое выдерживает не каждый тринистор.
Как только появляется сигнал, скажем, на выходе ФНЧ, он поднимается трансформатором Т2 и подается на управляющий электрод тринистора VS1. Открывается тринистор и загорается лампа EL1 в его анодной цепи. При воспроизведении средних частот мигает лампа EL2, а высоких частот – лампа EL3.
Использование разделительных трансформаторов на входе и выходе фильтров обеспечивает надежную развязку ЗУ от сети. Однако при работе с этой насадкой необходимо соблюдать меры предосторожности, особенно при настройке.
Обмоточные детали (трансформаторы и катушки индуктивности — дроссели) могут быть как готовыми, так и самодельными. Трансформатор Т1 — выходной трансформатор звуковой частоты с коэффициентом трансформации 1:5 — 1:7 от усилителя с выходной мощностью не менее 0,5 Вт. Самодельный трансформатор можно изготовить на магнитопроводе сечением 3.
..4 см. Обмотка I содержит 60…80 витков провода ПЭВ-1 0,5…0,7, обмотка II — 300…400 витков того же провода.
Трансформаторы Т2 — Т4 — согласующие или выходные от усилителей звуковой частоты, с коэффициентом трансформации примерно 1:10. При самостоятельном изготовлении для каждого трансформатора потребуется магнитопровод сечением 1…3 см 2 . Обмотка I выполняется проводом ПЭВ-1 0,3…0,5 (допустим, 100 витков), обмотка II — с проводом ПЭВ-1 0,1…0,3 (900…1000 витков).
Катушки индуктивности (дроссели) ЛИ, Л2 могут быть и готовыми, с указанной на схеме индуктивностью. Для этих целей подходят, например, первичные или вторичные обмотки согласующих, выходных или сетевых трансформаторов. Конечно, подобрать нужную обмотку можно будет только с помощью измерительного прибора. Но в принципе можно обойтись и без него, если поочередно установить в устройство имеющиеся трансформаторы и проверить амплитудно-частотную характеристику получившегося фильтра с помощью генератора звуковой частоты и вольтметра переменного тока (сигнал от генератора подается на входной разъем, а вольтметр подключается к первичной или вторичной обмотке согласующего трансформатора).
При наличии трансформаторного железа катушки можно изготовить самому. Для этого применяют такое количество пластин трансформатора, чтобы магнитопровод получился сечением 1…2 см 2 . На магнитопровод наматывают примерно 1200 витков провода ПЭВ-1 0,2…0,3 к получить индуктивность 0,6 Гн или 900 витков того же провода для индуктивности 0,4 Гн. Пластины необходимо собрать «встык», проложив полоску бумаги или картона толщиной 0,5 мм между Ш-образными пластинами и перемычками получить магнитный зазор. Кстати, изменяя этот зазор, т.е. изменяя толщину прокладки, можно в небольших пределах изменять индуктивность катушки. Это свойство можно использовать для более точного подбора индуктивности катушек.
Резисторы переменные — любых типов, сопротивлением 100 — 470 Ом, постоянные — МЛТ-0,25 (сопротивление их должно быть примерно в 5 раз меньше переменных). Конденсаторы — МБМ или другие (С3 и С4, например, можно составить из нескольких, соединенных параллельно). Диоды — любые другие, кроме указанных на схеме, рассчитанные на выпрямленный ток не менее 100 мА и обратное напряжение более 300 В.
Тринисторы — КУ201К, КУ201Л, КУ202К — КУ202Н.
Детали приставки, кроме переменных резисторов, переключателя, предохранителя и разъемов, размещены на плате, размеры которой зависят от размеров применяемых трансформаторов и катушек индуктивности. Взаимное расположение деталей не влияет на работу консоли, поэтому вы можете разработать установку самостоятельно. Плата установлена внутри корпуса, на передней панели которого расположены переменные резисторы и выключатель питания, а на задней стенке — держатель с предохранителем и разъемами.
Префикс изменять не нужно. Надежное включение тринисторов зависит от амплитуды входного сигнала и положения ползунков переменных резисторов — они задают яркость экранных ламп. Кстати, лампы (или комплекты ламп, соединенных параллельно или последовательно) в каждом канале должны быть до 100 Вт. При необходимости подключения более мощных ламп необходимо крепить каждый тринистор на радиатор с площадью поверхности не менее 100 см 2 . Обратите внимание, что чем больше мощность нагрузки, тем больше должна быть площадь поверхности.
быть радиатором.
Эту конструкцию можно считать более совершенной (но и более сложной), чем предыдущую. Потому что он содержит не три, а четыре цветовых канала и в каждом канале установлены мощные осветители. Кроме того, вместо пассивных фильтров используются активные, обладающие большей избирательностью и возможностью изменения полосы пропускания (а это необходимо для более четкого разделения сигналов по частоте).
Входной сигнал, поступающий на разъем XS1 (как и в предыдущих случаях, его можно снять с выводов динамической головки звуковоспроизводящего устройства), поступает на первичную обмотку согласующего (и одновременно разделяющего) трансформатора Т1 через переменный резистор R1 — регулируют чувствительность приставки. Трансформатор имеет четыре вторичные обмотки, сигнал с каждой из которых поступает в свой канал. Конечно, было бы заманчиво обойтись одной обмоткой, как в предыдущей приставке, но это ухудшит изоляцию между каналами.
Схемы каналов идентичны, поэтому рассмотрим работу одного из них, скажем, НЧ, выполненного на транзисторах VT1, VT2 и тринистор VS1.
В этот канал сигнал поступает с обмотки II трансформатора. Параллельно выходам обмотки подключен подстроечный резистор R2, задающий коэффициент усиления канала. Далее следуют согласующий резистор R3 и активный ФНЧ, выполненный на транзисторе VT1.
Нетрудно заметить, что каскад на этом транзисторе представляет собой обычный усилитель с положительной обратной связью, глубину которой можно выбирать подстроечным резистором R7. Ползунок резистора можно установить в такое положение, что каскад находится на грани возбуждения — в этом случае получится наименьшая полоса пропускания. Это происходит, когда двигатель находится в верхнем положении по схеме. Если ползунок перемещается вниз по схеме, полоса пропускания фильтра расширяется. Частота фильтра зависит от емкости конденсаторов С3 — С5. В целом активный фильтр этого канала отбирает сигналы с частотой от 100 до 500 Гц.
С выхода фильтра сигнал поступает через диод VD3 и резистор R8 на базу выходного транзистора VT2, в эмиттерную цепь которого включен управляющий электрод тринистора VS1.
Тринистор открывается и мигает красная лампа (или группа ламп) EL1. Диод VD3 пропускает ток только в положительные полупериоды сигнала, тем самым предотвращая появление обратного напряжения на управляющем электроде тринистора. Резистор R8 ограничивает ток эмиттерного перехода транзистора, а R9- ток через управляющий переход тринистора.
Второй канал, выполненный на транзисторах VT3, VT4 и тринистор VS2, реагирует на сигналы в полосе частот 500…1000 Гц и управляет желтой лампой EL2. Третий канал (на транзисторах VT5, VT6 и тринистор VS3) имеет полосу пропускания 1000…3500 Гц и управляет зеленой лампой EL3. Последний, четвертый канал (на транзисторах VT7, VT8 и тринистор VS4) пропускает сигналы с частотой более 3500 Гц (до 20 000 Гц) и управляет лампой ЕЛ4 синего (можно синего) цвета. Для получения указанных результатов в каждом канале используются конденсаторы разной (но одинаковой) емкости.
Питание транзисторных каскадов осуществляется постоянным напряжением, получаемым от сети с помощью однополупериодного выпрямителя на диоде VD1 и параметрического регулятора напряжения на стабилитроне VD2 и балластном резисторе R34.
Пульсации выпрямленного напряжения сглаживаются конденсаторами С1 и С2. Анодные цепи тринисторов питаются от сетевого напряжения.
Транзисторы в этой приставке могут быть любые из серии КТ315 (кроме КТ315Е), но с максимально возможным коэффициентом передачи тока. SCR такие же, как и в предыдущей конструкции. Диод VD1 — любой другой, рассчитанный на обратное напряжение не менее 300 В и выпрямленный ток до 100 мА; ВД3 — ВД6 — любой из серии Д226.
Стабилитрон Д815Ж можно заменить двумя последовательно включенными стабилитронами Д815Г (в этом случае незначительно возрастет постоянное напряжение на выводах конденсатора С2) или тремя КС156А.
Конденсатор оксидный С1 — КЭ или другой, на номинальное напряжение не менее 350 В; С2 — К50-6; другие конденсаторы — БМТ, МБМ или аналогичные. Переменный резистор — СП-1, подстроечные резисторы — СПЗ-16, постоянный R34 — керамический ПЭВ-10 (10 Вт), остальные резисторы — МЛТ-0,25.
Согласующий трансформатор выполнен на магнитопроводе Ш30Х20, но подойдет и другой практически любого сечения — важно, чтобы все обмотки располагались на нем.
Обмотка I (наматывается первой) содержит 50 витков провода ПЭВ-1 0,25…0,4. Поверх нее укладывают несколько слоев лакоткани или другого хорошего утеплителя и наматывают остальные обмотки — по 2000 витков провода ПЭВ-1 0,08. Можно мотать все вторичные обмотки одновременно — в четыре провода.
Все части приставки, кроме переменного резистора, сетевого выключателя, предохранителя и разъемов, смонтированы на плате (рис. 112) из изоляционного материала. Конденсатор С1 (если он типа КЕ с гайкой) и тринисторы закреплены в отверстиях платы. Также можно вмонтировать стабилитрон Д815Ж-
Для приставки можно сделать небольшой корпус в виде коробки. Плата усилена внутри, разъемы XS2 — XS5 (обычные сетевые розетки) размещены на верхней крышке, переменный резистор и выключатель питания Q1 размещены на передней стенке, разъем XS1 (например, СГ-3) и Держатель предохранителя с предохранителем размещены на задней стенке.
Экран может быть любой конструкции, выносной или совмещенный с приставкой.
Не менее эффективно работает приставка… без экрана. В этом случае в выходные розетки включаются осветители в виде фонарей с рефлекторами и соответствующими светофильтрами. Фонари могут быть, например, фонарями красного света, используемыми в фотографии. В каждый такой фонарь вместо красного стекла вставляется необходимый светофильтр, сетевая лампа заменяется на более мощную, а задняя стенка фонаря изнутри оклеивается фольгой. Фонари закрепляют на общей подставке и направляют к потолку – он будет служить экраном.
Поскольку детали насадки находятся под напряжением сети, необходимо соблюдать осторожность при регулировке. Подключайте измерительные приборы к приставке заранее, до включения ее в сеть, и припаивайте детали и проводники только при вынутом из сетевой розетки штепсельной вилке ХР1.
Сразу после включения приставки нужно измерить напряжение на выводах конденсатора С2 или стабилитрона VD2 — оно должно быть около 18 В (это напряжение зависит от напряжения используемого стабилитрона) .
Если напряжение меньше, измерьте постоянное напряжение на конденсаторе С1 (около 300 В), а затем проверьте сопротивление резистора R34.
Затем подать сигнал от генератора звуковой частоты с амплитудой около 100 мВ на вход приставки, установить подстроечные резисторы примерно в среднее положение, а переменный в максимальное положение. Установив на генераторе ЗЧ частоту около 300 Гц, плавно переведите ползунок переменного резистора в нижнее положение по схеме (уменьшите его сопротивление). Если в каком-либо из положений лампа EL1 начинает светиться (во время регулировки можно включить настольную или другую лампу в гнездо XS2, а также в другие гнезда), нужно попробовать настроить частоту генератора в диапазоне 100…500 Гц и найти резонансную частоту ФНЧ. При приближении к резонансной частоте яркость лампы будет увеличиваться, поэтому амплитуду сигнала на входе фильтра можно уменьшить переменным резистором R1.
Найдя резонансную частоту, нужно установить переменный резистор почти на максимальную яркость, то есть такую, при которой лампа может светиться еще больше (если увеличить амплитуду входного сигнала), и тогда произойдет насыщение.
Этот момент лучше всего определить по стрелке вольтметра переменного тока, включенного параллельно лампе. Изменением частоты генератора (при неизменной амплитуде его выходного сигнала) в обе стороны от резонансной определяют моменты уменьшения яркости лампы (или напряжения контрольного вольтметра) примерно наполовину. Обратите внимание на полученные частоты и сравните их с приведенными выше. Если они значительно отличаются, переместите ползунок триммера вверх или вниз по цепи. Когда необходимо увеличить разность частот (т. е. полосу пропускания), ползунок перемещается вниз по цепи и наоборот.
Аналогично настраиваются другие каналы, подавая на вход приставки сигналы соответствующих частот. После этого проверяют яркость свечения ламп (или напряжение на них) на резонансных частотах фильтров активных каналов и уравнивают подстроечными резисторами R2, R10, R18, R26. Теперь приставка будет настроена, а подстроечные резисторы можно заклеить нитрокраской. Чувствительность приставки, а значит и яркость свечения ламп в зависимости от амплитуды входного сигнала, задается в процессе работы переменным резистором.
Недостатком является то, что вывод GPIO должен быть на 0 В во время загрузки. Если подумать, то может быть и не так.
Резисторы выбраны на 6 мА для каждого светодиода, что достаточно ярко для индикатора (если вы не хотите освещать комнату). Использовал 5 В для красного светодиода питания, так как использование слишком большого тока на регуляторе 3,3 В не является хорошей идеей.
Документы Understanding Outputs указывают, что при силе выходного сигнала, установленной на 8 мА, выходное напряжение может достигать 3,0 В при 10 мА. источник тока, так что, насколько я вижу, он должен работать.


Резисторы прикручены к профилю для отвода тепла и вообще не перегреваются, работают с максимальной температурой 60С. Ток для каждого светодиода был ограничен 800 мА.
Эффект очень красивый и мощный. Вы легко сможете осветить зал площадью не менее 200 квадратных метров.
2 . СЧ фильтр (ПСЧ) пропускает 250 — 2500 Гц и цвет его источника света выбирается зеленым или желтым;
3 . Фильтр высоких частот (HPF) пропускает от 2500 Гц и выше, а цвет его источника света выбран синим.

Со средних выводов подстроечных резисторов звуковой сигнал поступает на входы четырех каналов, каждый из которых работает в своем звуковом диапазоне. Схематично все каналы сделаны одинаковыми и отличаются только RC-фильтрами.Полосовой фильтр канала образован конденсатором С2 и пропускает только высокочастотный спектр звукового сигнала. Низкие и средние частоты через фильтр не проходят, так как сопротивление конденсатора для этих частот велико.
R8 И R9 . При отсутствии этих резисторов светодиоды могут выйти из строя.Полосовой фильтр канала образован контуром С3R11С4 , имеющим значительное сопротивление для низких и высоких частот, поэтому на базу транзистора VT4 поступают только среднечастотные колебания. Светодиоды подключены к коллекторной цепи транзистора HL7 – HL12 зеленого цвета.
Канальный фильтр образован контуром С6R19С7 , который ослабляет сигналы средних и высоких частот и поэтому на базу транзистора VT6 поступают только низкочастотные колебания. Нагрузками каналов являются светодиоды HL19 – HL24 Красный.
Входной сигнал на фильтр поступает с резистора R14 .
На рисунке ниже приведены номиналы резисторов, в которых для обозначения значения сопротивления используются цветные полосы:
В каждом канале используется по 6 штук:
Если у вас есть соблазн сделать цветную музыку на светодиодах , то подберите запчасти и обязательно проверьте состояние диодов и транзисторов, например, . А в мы произведем окончательную сборку и настройку цветного и музыкального пульта.
Удачи!
1. Андрианов И. «Приставки для радиоприемников».
2. Радио 1990 №8, Б. Сергеев «Простые цветные и музыкальные пульты».
3. Руководство по эксплуатации радиоконструктора «Старт».
Итак, звуковой визуализатор!Вам понадобится Arduino Nano или Uno. Или какой у тебя? Два потенциометра, пять резисторов, пара конденсаторов и цепочка (лента) из 180 светодиодов WS2812b. Все! Светодиодов в линейке может быть 60, 120 или 180.
Это просто развлечение!
2=120 светодиодов
3=180 светодиодов
Импульс: пики сигнала выглядят как яркие импульсы, исходящие из центра полосы. Ширина импульса зависит от уровня сигнала.
Если ручка «Опции» находится в верхнем положении, цвета будут часто меняться, и каждый пик сигнала будет иметь новый цвет. Я рекомендую установить ручку посередине.
Если вы хотите выделить басы и ритм музыки, установите частотную характеристику только на самые низкие 2 или 3 полосы. Если вы хотите показать все частоты в музыке (например, вокал и более высокие инструменты), выберите все частотные диапазоны.1. Как поменять подсветку в паузах?
2. Можно ли изменить динамику?
3. Как подключить ленту с количеством светодиодов, отличным от 60/120/180?
Кроме того, опубликована обновленная схема. Не волнуйтесь, просто добавил один резистор.
До Нового года осталось две недели. Можешь собрать?
06.2018 Сделал настройки подсветки:
скетч и схема.
Мы используем это так.
Фоновая подсветка:
В паузах включается подсветка, т.е. вся строка будет светиться выбранным вами цветом и с выбранной яркостью.
Цвет: установите ручку потенциометра PARAM2 в среднее положение и один раз нажмите кнопку Background. Светодиодная полоса загорится. Поверните потенциометр PARAM2, цвет линейки изменится с красного на фиолетовый. Выберите цвет и снова нажмите кнопку «Фон».
Яркость: установите потенциометр в минимальное положение (ручка до упора по часовой стрелке) и нажмите кнопку Фон. Линия отключится. Медленно вращайте ручку потенциометра PARAM2, чтобы выбрать желаемую яркость подсветки, и снова нажмите кнопку Background. Значения яркости будут записаны в память микроконтроллера.
Как подключить к такому устройству светодиоды мощностью 50-100 ватт? Можно взять за основу одну очень хорошую схему цветомузыки (к тому же с управлением звуком через микрофон) и немного видоизменить выходную часть, чтобы получить желаемый результат.Принципиальная схема ЦМУ на 12В кусок универсальной доски. Трансформатор был взят с какого-то радиоприемника. Он идеален, потому что он симметричен и имеет обмотки на 10 В. В качестве мощных ключей использовались тиристоры ВТ151/600, с запасом, чтобы не сгорели от больших токов.

Кстати, при установке отдельных светодиодов большой мощности, например, 100 Вт (32 В на 3 А), напряжение питания от драйвера подать через светодиод на сток полевого транзистора (убедившись, по даташиту, что он выдерживает такие параметры U/I), и указанным выше резистором выставить нужный уровень тока.
Но часто они не могут найти им серьезного применения, так как во многих книгах и журналах есть только схемы мигалок, игрушек и т.п. с этой деталью. В данной статье будут рассмотрены схемы на микросхеме к155ла3. Сначала рассмотрим характеристики радиодетали.
1. Самое главное – это питание. Оно подается на 7 (-) и 14 (+) ножки и составляет 4,5 — 5 В. Больше 5,5 В на микросхему подавать нельзя (она начинает перегреваться и сгорает).
2. Далее необходимо определить назначение детали. Состоит из 4-х элементов, 2-х и нет (два входа). То есть если на один вход подать 1, а на другой 0, то на выходе будет 1.
3. Рассмотрим цоколевку микросхемы:
Для упрощения схемы на ней изображены отдельные элементы детали:
Микросхему нужно припаивать очень аккуратно, не нагревая ее (можно обжечь Это).
Вот схема:
Вход может быть до 23В. Вместо транзистора П213 можно поставить КТ814, но тогда придется ставить радиатор, так как при большой нагрузке он может перегреваться.
Печатная плата:
Еще вариант регулятора напряжения (мощный):
2. Индикатор заряда автомобильного аккумулятора.
Вот схема:
Вот схема:
Вместо диодов D9 можно поставить d18, d10.
Кнопки SA1 и SA2 имеют переключатели для проверки транзисторов прямого и обратного хода.
Вот первая схема:
С1 — 2200 мкФ, С2 — 4,7 мкФ, С3 — 47 — 100 мкФ, R1-R2 — 430 Ом, R3 — 1 кОм, V1 — КТ315, V2 — КТ361. Также можно поставить транзисторы серии МП. Динамический напор — 8…10 Ом. Питание 5В.
), В2 — ГТ404 (КТ815, КТ817), В3 — ГТ402 (КТ814, КТ816, П213). Динамический напор 8…10 Ом. Блок питания 5В.
1 и D1.2 микросхемы К561ЛН2, управляющей тембром, и мультивибратор на элементах D1.3 и D1.4 той же микросхемы , который генерирует тоны. Частота импульсов, формируемых первым мультивибратором на элементах D1.3 и D1.4, зависит от элементов С2, R2 и С3, R4. Можно изменять частоту повторения импульсов, а значит и тон звукового сигнала, как сопротивлениями, так и емкостями.

Два переключателя используются для выбора и воспроизведения различных сигналов будильника. Каждая позиция генерирует свой собственный звуковой эффект.
1-DD1.4, детектора по схеме удвоения выпрямленного напряжения на диодах VD1. ВД2 и высокоомные (2 кОм) наушники БФ1, изменение тембра звука которых свидетельствует о наличии металлического предмета под катушкой антенны.
— Радиоэлектромк, 1984, № 9 с. 5.
3.1). В то же время в данной конструкции оценка изменения частоты биений осуществляется на слух.Рис. 3.1.
Принципиальная схема металлоискателя на микросхеме К155ЛА3
Детектор нагружен наушниками BF1, на которые извлекается низкочастотный сигнал. В этом случае конденсатор С5 шунтирует нагрузку на более высоких частотах.
Затем сигнал ударов отправляется на наушники BF1.


Перед настройкой необходимо будет отключить соответствующий вывод конденсатора С3 от диодов детектора и конденсатора С4. Далее необходимо отключить соответствующий вывод конденсатора С4 от детекторных диодов и от конденсатора С3 и подстроить конденсатор С2 для установки частоты измерительного генератора так, чтобы его значение отличалось от частоты опорного генератора примерно на 1 кГц. После восстановления всех соединений металлоискатель готов к работе.
По изменению тона сигнала биений при некотором опыте можно легко определить, из какого металла, магнитного или немагнитного, сделан обнаруживаемый предмет.
Когда педаль отпускается и снова нажимается, фары снова включаются, так что безопасность вождения никоим образом не снижается.
После сборки устройство сразу начинает работать. Никакой регулировки не требуется, кроме регулировки продолжительности вспышек.То есть подойдут любые средства, позволяющие создать определенный набор красочных световых эффектов.

Соответственно требуется участие минимум одного, а максимум — группы светотехников.
Именно такую »цветомузыку» обычно собирают своими руками начинающие конструкторы — радиолюбители, на протяжении последних 50 лет.
Тридцать лет назад я впервые увидел вблизи полноценно работающую «светомузыку». Его собирал мой одноклассник, с помощью моего старшего брата.
Это была именно эта схема. Его несомненным достоинством является простота, при достаточно четком разделении режимов работы всех трех каналов. Лампы мигают не одновременно, красный канал низких частот мерцает ровно в ритме с перкуссией, средний — зеленый отвечает в диапазоне человеческого голоса, высокочастотный синий отвечает на все остальное тонко — звон и писк .Давайте подробнее рассмотрим, как это работает.
Звуковой сигнал поступает с линейного выхода на первичную обмотку разделительного трансформатора. Со вторичной обмотки трансформатора сигнал поступает на активные фильтры, через резисторы R1, R2, R3, регулирующие его уровень.
Отдельная регулировка необходима для корректировки качественной работы прибора путем выравнивания уровня яркости каждого из трех каналов.
Фильтр настраивается с помощью подстроечного резистора R15. Номиналы конденсаторов С5 и С7 на схеме указаны как 0,015 мкФ, но их емкость следует увеличить до 0,33 — 0,47 мкФ.Оконечный каскад выполняется на мощных транзисторах или тиристорах. В данном случае это тиристоры КУ202Н.
В нашем случае это лампы накаливания 220В, 60Вт (при установке тиристоров на радиаторы — до 10 шт на канал).

КТ315 можно заменить другими кремниевыми транзисторами n-p-n со статическим коэффициентом усиления не менее 50. Постоянные резисторы — МЛТ-0,5, переменные и подстроечные — СП-1, СПО-0,5. Конденсаторы — любые.
Трансформатор Т1 с коэффициентом 1:1, поэтому можно использовать любой с подходящим количеством витков. При самостоятельном изготовлении можно использовать магнитопровод Ш10х10, а обмотки намотать проводом ПЭВ-1 0,1-0,15 по 150-300 витков.
Для питания транзисторов (12В) можно использовать любой стабилизированный блок питания, рассчитанный на рабочий ток не менее 250 мА (а лучше больше).
Причем сборка начинается с выходного каскада.
Собрав выходной каскад, проверяют его работоспособность, подав на его вход сигнал достаточного уровня. Если этот каскад работает нормально, то собран активный фильтр. Далее они снова проверяют работоспособность того, что получилось.
В итоге после тестирования имеем реально работающий канал.

Перед тем, как перейти к самой работе, необходимо определить, что же представляет собой эта 12v RGB светодиодная лента.
И это простое, но в то же время очень гениальное изобретение.
Его толщина может достигать буквально нескольких миллиметров (если не брать в расчет варианты с резиновой или силиконовой защитой от физических повреждений, влаги и температуры). До изобретения этого типа микроконтроллера самая простая модель имела как минимум три провода. И чем выше был функционал таких гирлянд, тем больше было проводов. В западной культуре фраза «распутать гирлянду» давно стала нарицательной для всех долгих, нудных и чрезвычайно сложных дел. А сейчас это перестало быть проблемой (еще и потому, что светодиодная лента предусмотрительно намотана на специальный небольшой барабан).
В противном случае все выглядит немного сложнее.
Важно лишь убедиться, что шнур будет обеспечивать требуемые 5 Вт мощности. По окончании всех этих манипуляций установить программу SLP (или записать все шаги в txt файл, если позволяют знания в программировании и понятна схема и алгоритм всех действий), выбрать нужный режим (по количеству диодов), и наслаждайтесь работой, сделанной своими руками.Освещение на кухне малогабаритной квартиры
Подбираем лампы на зеркала, возможные варианты
Люстра для детской комнаты в виде самолета

Другими словами, полный эффект можно наблюдать только на одном уровне звука. При уменьшении громкости будет редкое мигание, а при увеличении громкости останется постоянное свечение.
По этой простейшей схеме уже можно работать. Цветомузыку на тиристорах сможет собрать даже начинающий радиотехник.
Использование светодиодных лент RGB является перспективным направлением в радиоэлектронике.
Разнообразный ассортимент электронных компонентов дает мастерам широкий простор для фантазии. Цветомузыка на светодиодах своими руками – одно из проявлений безграничного творчества.
Такой трансформатор должен выдавать напряжения на обмотках 220/5 Вольт. Обмотка трансформатора с меньшим числом витков подключается к источнику звука, например, магнитоле, параллельно с динамиком, при этом усилитель должен выдавать мощность не менее 3-5 Вт. Обмотка с большим количеством витков подключена ко входу цветомузыки.
Это трехканальная цветомузыкальная схема с повышающим трансформатором на входе. В случае подбора аналогов тиристоров следует смотреть на максимально допустимое напряжение тиристоров, в нашем случае для КУ202Н оно составляет 400 вольт.
Для тех, кто хочет сначала собрать что-то попроще, даю следующую схему на 2 канала:
Принцип цветомузыки – классический, ставший поистине самым популярным. Он основан на разделении звукового диапазона на три участка: высокие частоты, средние частоты и низкие частоты. Поскольку цветомузыка трехканальная, каждый канал следит за своим пределом частоты и при достижении его уровня порогового значения зажигает светодиод. В результате при воспроизведении музыкальных композиций рождается красивый световой эффект, с миганием светодиодов разного цвета.
Перед каждым транзистором стоит RC-цепочка, играющая роль фильтра. Визуально схема состоит из трех независимых частей: верхняя часть — высокочастотный канал. Средняя часть – среднечастотный канал. Ну и самый нижний канал по схеме это низкочастотный канал.
Цепь питается от 9 вольт. Сигнал подается через наушники или динамики. Если чувствительности не хватит, то придется собирать усилительный каскад на одном транзисторе. А если чувствительность высокая, то можно поставить на вход переменный резистор и регулировать им входной уровень.
Транзисторы можно брать любые, не обязательно КТ805, тут можно поставить даже маломощные типа ТК315, если нагрузкой будет только один светодиод. А вообще лучше использовать составной транзистор типа КТ829.
Настройка не нужна, собран, и если все детали подходят, то все работает и прошивает без проблем.
При этом гасящий резистор на 150 Ом выбрасываем из схемы. Общий провод ленты подключаем к плюсу 12 В, а каналы RGB раскидываем по транзисторам. И, если длина вашей светодиодной ленты превышает один метр, то вам нужно будет установить транзисторы на радиаторы, чтобы они не вышли из строя от перегрева.
Цветомузыка своими руками с индикатором
Первый канал цветомузыкальной схемы своими руками выделяет нижние частоты — они соответствуют красному цвету свечения, второй канал — средние (желтый цвет), третий — высшие (зеленый цвет). Для этого в префиксе используются соответствующие фильтры. Так вот, в канале низких частот стоит фильтр R5C3, ослабляющий средние и высокие частоты. Прошедший через него низкочастотный сигнал детектируется диодом VD3. Отрицательное напряжение, появляющееся на базе транзистора VT3, открывает этот транзистор, и загорается светодиод HL3, включенный в его коллекторную цепь. Чем больше амплитуда сигнала, тем сильнее открывается транзистор, тем ярче горит светодиод. Для ограничения максимального тока через светодиод резистор R9соединен с ним последовательно. При отсутствии этого резистора светодиод может выйти из строя.
Если яркость свечения недостаточна даже при максимальной громкости звука и верхнем положении движка подстроечного резистора по схеме, следует либо заменить транзистор на другой с большим коэффициентом передачи тока, либо подобрать резистор в Схема светодиода с меньшим сопротивлением.
Переменным резистором R1 задается общая яркость экрана, особенно через высокочастотный канал, собранный на транзисторе VT1. Яркость свечения ламп других каналов можно регулировать «своими» переменными резисторами — R2 и R3.
На передней стенке корпуса крепятся переменные резисторы и выключатель питания. Прикрепите транзисторы к плате держателями (они крепятся к транзисторам — не забывайте об этом при покупке транзисторов). В плате можно вырезать отверстия для головок транзисторов, хотя это не обязательно.
Возможен и такой вариант — все лампы вкручиваются в отверстия, просверленные в общей жести, установленной на некотором расстоянии от экрана.
Должно быть так, чтобы лампы были на грани возгорания, но их нить не светилась при отсутствии сигнала.
При перемещении ползунка переменного резистора R1 зажигаются лампы EL1 и EL2. Ползунки остальных резисторов должны быть в нижнем положении по схеме. Если лампы не горят, это свидетельствует о недостаточной амплитуде входного сигнала. Можно порекомендовать следующее. Последовательно с динамической головкой включить добавочный переменный резистор сопротивлением 30…50 Ом, оставив входные гнезда приставки подключенными к вторичной обмотке выходного трансформатора магнитофона. Уменьшая громкость звука динамической головки добавочным резистором, одновременно увеличивайте усиление магнитофона до тех пор, пока лампы EL1 и EL2 не начнут мигать в такт музыке. После этого ручками переменных резисторов R2 и R3 установить нужное свечение зеленой и красной ламп соответственно.
Фильтр C8R10. На выходе каждого фильтра стоит переменный резистор, позволяющий установить нужное усиление для этого канала (R4 — на более высоких частотах, R7 — на средних частотах, R10 — на более низких частотах). Далее следует двухкаскадный усилитель с мощным выходным транзистором, нагруженным на две последовательно соединенные лампы — они окрашены для каждого канала в свой цвет: EL1 и EL2 — в синий, EL3 и EL4 — в зеленый, EL5 и EL6 — в красный.
Как правило, этот канал работает дольше остальных. При работе канала транзистор VT8 открыт, а резистор R13 подключен к общему проводу. Напряжение смещения на базе транзистора VT6 практически отсутствует. Этот транзистор, как и VT10, закрыты, лампы EL7 и EL8 не горят.
При одинаковом коэффициенте передачи следует использовать мощные транзисторы VT7 — VT10 — они могут быть серии П213 — П216. В качестве согласующего (Т2) подойдет выходной трансформатор от портативного транзисторного радиоприемника, например, Alpinist. Его первичная обмотка (высокоомная, с отводом от середины) используется как обмотка II, а вторичная (низкоомная) как обмотка I. Еще один выходной трансформатор с коэффициентом передачи (коэффициентом трансформации) 1:7.. .1:10 тоже подойдет.
Затем в вырез на передней стенке корпуса устанавливается экран (например, из органического стекла с матовой поверхностью), а за экраном внутри корпуса закрепляются упомянутые выше автомобильные лампы, цилиндры которых предварительно окрашены в соответствующий цвет. За лампами желательно разместить отражатели из фольги или белой жести от консервной банки – тогда яркость увеличится.
Паяем цепочку с выключенным пультом. Сначала ползунок переменного резистора устанавливают в положение, соответствующее максимальному сопротивлению, а затем его плавно перемещают, добиваясь нормального свечения ламп EL1 и EL2. При этом следят за температурой корпуса транзистора — он не должен перегреваться, иначе придется либо уменьшать яркость ламп, либо устанавливать транзистор на небольшой радиатор — металлическую пластину 2…3 мм. толстый. Измерив общее сопротивление получившейся в результате подборки цепи, в приставку впаивают резистор R5 с таким или, возможно, близким сопротивлением, и восстанавливают связь базы транзистора VT7 с эмиттером VT3. Возможно, резистор R5 менять не придется — его сопротивление будет близко к результирующему сопротивлению цепи.
Цветомузыка своими руками на тринисторах

Но обмотка подключена через диод, пропускающий ток только одной полярности. Это сделано для того, чтобы защитить управляющий электрод от обратного напряжения, которое выдерживает не каждый тринистор.
..4 см. Обмотка I содержит 60…80 витков провода ПЭВ-1 0,5…0,7, обмотка II — 300…400 витков того же провода.
Тринисторы — КУ201К, КУ201Л, КУ202К — КУ202Н.
быть радиатором.
В этот канал сигнал поступает с обмотки II трансформатора. Параллельно выходам обмотки подключен подстроечный резистор R2, задающий коэффициент усиления канала. Далее следуют согласующий резистор R3 и активный ФНЧ, выполненный на транзисторе VT1.
Тринистор открывается и мигает красная лампа (или группа ламп) EL1. Диод VD3 пропускает ток только в положительные полупериоды сигнала, тем самым предотвращая появление обратного напряжения на управляющем электроде тринистора. Резистор R8 ограничивает ток эмиттерного перехода транзистора, а R9- ток через управляющий переход тринистора.
Пульсации выпрямленного напряжения сглаживаются конденсаторами С1 и С2. Анодные цепи тринисторов питаются от сетевого напряжения.
Обмотка I (наматывается первой) содержит 50 витков провода ПЭВ-1 0,25…0,4. Поверх нее укладывают несколько слоев лакоткани или другого хорошего утеплителя и наматывают остальные обмотки — по 2000 витков провода ПЭВ-1 0,08. Можно мотать все вторичные обмотки одновременно — в четыре провода.
Не менее эффективно работает приставка… без экрана. В этом случае в выходные розетки включаются осветители в виде фонарей с рефлекторами и соответствующими светофильтрами. Фонари могут быть, например, фонарями красного света, используемыми в фотографии. В каждый такой фонарь вместо красного стекла вставляется необходимый светофильтр, сетевая лампа заменяется на более мощную, а задняя стенка фонаря изнутри оклеивается фольгой. Фонари закрепляют на общей подставке и направляют к потолку – он будет служить экраном.
Если напряжение меньше, измерьте постоянное напряжение на конденсаторе С1 (около 300 В), а затем проверьте сопротивление резистора R34.
Этот момент лучше всего определить по стрелке вольтметра переменного тока, включенного параллельно лампе. Изменением частоты генератора (при неизменной амплитуде его выходного сигнала) в обе стороны от резонансной определяют моменты уменьшения яркости лампы (или напряжения контрольного вольтметра) примерно наполовину. Обратите внимание на полученные частоты и сравните их с приведенными выше. Если они значительно отличаются, переместите ползунок триммера вверх или вниз по цепи. Когда необходимо увеличить разность частот (т. е. полосу пропускания), ползунок перемещается вниз по цепи и наоборот.


Осветительные лампы и тиристоры подключены к другому двухполупериодному выпрямителю на диодах VD10-VD13. Но здесь фильтрующие элементы отсутствуют, что необходимо для нормальной работы тиристоров – они ведь включаются при определённом напряжении между управляющим электродом и катодом, а выключаются только при падении напряжения между анодом и катодом до нуля.
Налаживание цветомузыки начинают с проверки напряжения на стабилитронах и выпрямленного (на конденсаторе C12). В первом случае оно может быть от 14до 17 В, а во втором – на 3…4 В. больше. Если разница превышает указанную , значит через стабилитроны протекает ток, превышающий предельно допустимый. Это может быть из-за повышенного выпрямленного напряжения.

.VT3;


