Как работают простые радиоприемники. Какие бывают схемы радиоприемников. Чем отличаются детекторный, регенеративный и супергетеродинный приемники. Как собрать простой радиоприемник своими руками.
Принцип работы простого радиоприемника
Простейший радиоприемник состоит из нескольких основных элементов:
- Антенна — для приема радиоволн
- Колебательный контур — для выделения нужной частоты
- Детектор — для преобразования модулированного сигнала в звуковой
- Усилитель низкой частоты — для усиления звукового сигнала
- Громкоговоритель или наушники — для воспроизведения звука
Рассмотрим принцип работы простого приемника на примере детекторного:
- Антенна принимает радиоволны разных частот
- Колебательный контур выделяет нужную частоту
- Детектор преобразует модулированный сигнал в звуковой
- Звуковой сигнал подается на наушники
Такая схема очень проста, но имеет низкую чувствительность и избирательность. Для улучшения характеристик применяются более сложные схемы.

Детекторный радиоприемник
Детекторный приемник — простейший тип радиоприемника. Его основные элементы:
- Колебательный контур (катушка и конденсатор)
- Детектор (диод)
- Наушники
Преимущества детекторного приемника:
- Предельно простая схема
- Не требует источника питания
- Дешевизна конструкции
Недостатки:
- Низкая чувствительность
- Плохая избирательность
- Малая громкость звука
Детекторный приемник подходит для приема мощных радиостанций на небольшом расстоянии. Это хороший вариант для начинающих радиолюбителей.
Регенеративный радиоприемник
Регенеративный приемник отличается от детекторного наличием усилителя и положительной обратной связи. Его основные элементы:
- Входной колебательный контур
- Усилитель высокой частоты (транзистор)
- Цепь положительной обратной связи
- Детектор
- Усилитель низкой частоты
Преимущества регенеративного приемника:
- Высокая чувствительность
- Возможность приема слабых сигналов
- Простота конструкции
Недостатки:
- Склонность к самовозбуждению
- Сложность настройки
- Недостаточная избирательность
Регенеративный приемник позволяет принимать дальние и слабые радиостанции. Однако требует аккуратной настройки обратной связи.

Супергетеродинный радиоприемник
Супергетеродинный приемник — наиболее распространенный тип современных радиоприемников. Его основные элементы:
- Входной контур
- Смеситель
- Гетеродин
- Усилитель промежуточной частоты
- Детектор
- Усилитель низкой частоты
Преимущества супергетеродинного приемника:
- Высокая чувствительность
- Хорошая избирательность
- Стабильность настройки
- Возможность приема слабых сигналов
Недостатки:
- Сложность схемы
- Наличие зеркального канала приема
- Более высокая стоимость
Супергетеродинный приемник обеспечивает наилучшее качество приема. Это оптимальный выбор для уверенного приема дальних и слабых радиостанций.
Сравнение характеристик различных типов приемников
Рассмотрим основные параметры разных типов радиоприемников:
| Параметр | Детекторный | Регенеративный | Супергетеродинный |
|---|---|---|---|
| Чувствительность | Низкая | Высокая | Очень высокая |
| Избирательность | Низкая | Средняя | Высокая |
| Сложность схемы | Простая | Средняя | Сложная |
| Стоимость | Низкая | Средняя | Высокая |
Как видно из таблицы, супергетеродинный приемник обеспечивает наилучшие характеристики, но имеет более сложную и дорогую конструкцию.
Как выбрать схему для самостоятельной сборки
При выборе схемы радиоприемника для самостоятельной сборки нужно учитывать несколько факторов:
- Опыт и навыки конструктора
- Доступность деталей
- Требуемые характеристики приемника
- Бюджет проекта
Рекомендации по выбору схемы:
- Для начинающих лучше начать с детекторного приемника
- Регенеративный подойдет радиолюбителям с некоторым опытом
- Супергетеродинный рекомендуется собирать опытным конструкторам
При выборе схемы важно трезво оценить свои возможности и не браться сразу за сложные конструкции. Лучше начать с простого и постепенно усложнять проекты.
Практические советы по сборке простого радиоприемника
Несколько рекомендаций по сборке простого радиоприемника:
- Внимательно изучите схему перед началом сборки
- Подберите качественные детали
- Используйте макетную плату для предварительной сборки
- Соблюдайте полярность при монтаже диодов и конденсаторов
- Аккуратно выполняйте пайку
- Проверяйте правильность соединений мультиметром
- При налаживании начинайте с проверки питания
- Для поиска неисправностей используйте метод последовательного исключения
Главное при сборке — внимательность, аккуратность и терпение. Не спешите и тщательно проверяйте каждый этап работы.

Перспективы развития простых радиоприемников
Несмотря на развитие цифровых технологий, простые аналоговые радиоприемники продолжают оставаться востребованными. Перспективы их развития связаны с:
- Применением современной элементной базы
- Использованием цифровой обработки сигналов
- Интеграцией с мобильными устройствами
- Созданием многодиапазонных конструкций
- Разработкой энергоэффективных схем
Простые радиоприемники остаются отличным инструментом для изучения основ радиотехники и развития навыков конструирования. Их сборка — увлекательное хобби для радиолюбителей всех возрастов.
Схемы простых приемников на одном транзисторе
Описываемые приемники на транзисторах являются простейшими конструкциями, с изготовления и налаживания которых следует начинать освоение различных транзисторных схем.
Они имеют низкую чувствительность и малую выходную мощность, поэтому рассчитаны на работу с наружной приемной антенной и заземлением. Прослушивание передач производится, как правило, на телефоны.
Приемник 0-V-1
На рис. 1 приведена схема приемника прямого усиления 0 — V — 1, представляющего собой сочетание простейшего детекторного приемника и усилителя низкой частоты; собранного на транзисторе T1.
Рис. 1. Принципиальная схема приемника 0-V-1 на одном транзисторе.
Входная часть приемника состоит из колебательного контура, образованного катушкой индуктивности магнитной антенны L1 и конденсатором переменной емкости С2. Связь с антенной емкостная, через конденсатор С1. Для получения оптимальной связи колебательного контура с детекторной цепью последняя присоединяется к части витков катушки L1.
Работа приемника осуществляется следующим образом. В антенне Ан под действием энергии электромагнитных радиоволн возникают токи высокой частоты. Если колебательный контур L1, С2 настроен в резонанс с частотой принимаемой радиостанции, то напряжение на контуре имеет максимальное значение.
Для получения сигнала низкой частоты высокочастотное напряжение с контура подается на детектор Д1, нагрузкой которого служит резистор R1. Блокировочный конденсатор СЗ представляет собой для высокочастотных колебаний очень малое сопротивление.
Поэтому напряжение модулированного сигнала, снимаемое с контура, почти полностью приложено к детектору. В результате детектирования на нагрузке детектора создается падение напряжения от постоянной составляющей тока и составляющей тока звуковой частоты.
Напряжение звуковой частоты, полученное на нагрузке детектора, через пере ходной конденсатор С4 подается на вход усилителя низкой частоты, который содержит всего один транзистор.
Усилитель собран по схеме с общим эмиттером, которая по сравнению с другими схемами обеспечивает максимальное усиление по мощности и поэтому находит наиболее широкое применение.
Резистор R2 служит для подбора необходимого смещения в цепи базы транзистора.
В качестве нагрузки усилителя, которая включена в цепь коллектора транзистора Т1, можно использовать электромагнитные телефоны типа ТОН-1, ТОН 2. капсюль ДЭМ-4 и другие. Учитывая, что сопротивление этих нагрузок весьма различное, ток коллектора транзистора 77 может колебаться в пределах 1— 5 ма.
В приемнике применена внутренняя магнитная антенна (600 НН) длиной 100 мм и диаметром 8 мм. Обмотка L1 содержит 260 витков провода ПЭЛШО 0,1, намотанных в трех секциях.
Длина секции 8 мм, расстояние между секциями 10 мм. Отводы делаются примерно от 30 и 50-го витков. При использовании в качестве С1 подстроечного конденсатора КПК-2, имеющего минимальную емкость меньше номинальной (25 пф), приемник перекрывает диапазон частот 150— 400 кгц.
С наружной антенной, имеющей длину горизонтальной части порядка 25 м и высоту подвеса над землей 8— 10 м, а также при качественно выполненном заземлении приемник позволяет осуществить уверенный прием мощных станций на сравнительно больших расстояниях от радиостанции.
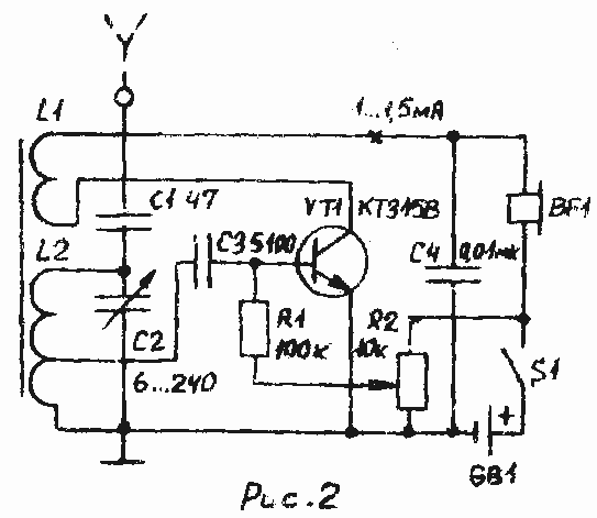
Приемник 0-V-0
На рис. 2 приведена схема приемника 0-V-0, представляющего собой простейший регенератор. Как и другие приемники регенераторы КВ, ДВ и СВ диапазонов этот имеет неплохую чувствительность. Транзистор Т1 включен по схеме с общей базой. Связь с антенным контуром автотрансформаторная. Детектор триодный.
Рис. 2. Принципиальная схема приемника 0-V-0 на одном транзисторе.
Для повышения чувствительности приемника в его схему введена положительная обратная связь, которая осуществляется с помощью катушки обратной связи L2, включенной в коллекторную цепь транзистора.
Эта катушка индуктивно связана с контурной катушкой L1. Высокочастотная составляющая коллекторного тока, проходя по катушке L2, создает вокруг нее переменное магнитное поле, пересекающее витки катушки L1.
В результате этого в катушке наводится добавочная электродвижущая сила, которая складывается с основным напряжением на контуре L1, С2. Благодаря действию обратной связи общее напряжение, поступающее на вход транзистора Т1, увеличивается, что равносильно повышению чувствительности приемника.
Для подбора выгоднейшей обратной связи необходимо обеспечить возможность ее регулирования. В данном приемнике это осуществляется изменением расстояния между катушками L1, L2. Чем ближе катушки L1, L2 расположены друг к другу, тем большее усиление и лучшую избирательность имеет приемник.
При некотором значении обратной связи регенератор начинает работать в режиме самовозбуждения н прием радиостанций происходит с искажениями.
Наивыгоднейшая обратная связь подбирается опытным путем при приеме радиостанции. Признаком работы регенератора является возникновение генерации при сближении катушек. Если генерация не возникает, следует поменять концы одной из катушек.
Описываемый приемник имеет большую чувствительность, чем обычный детекторный приемник с усилителем на одном транзисторе.
Режим работы каскада определяется делителем R1, R2. Конденсаторы СЗ, С4 — блокировочные. Контурная катушка L1 наматывается лицендратом. Число ее витков зависит от того, в каком диапазоне ведется прием радиостанций.
Для приема радиостанций, работающих в диапазоне средних волн, катушка L1 содержит 80 витков провода ЛЭШО 7×0.07 с отводом от 5-го витка, a L2— 10—15 витков ПЭЛШО 0.1.
Катушки размещаются на ферритовом стержне 600 НН диаметром 8 мм. длиной 100 мм. Намотка однослойная. Точное значение витков катушки L2 подбирается при налаживании приемника.
Катушка L2 выполняется на картонном кольце, которое может свободно перемещаться вдоль ферритового стержня. На боковую поверхность приемника выводится рычажок, сочлененный с этим кольцом.
Перемещением его можно изменять положение катушки L2 относительно катушки L1, а следовательно, и подобрать величину обратной связи.
Рефлексный приемник
Другим, пожалуй, более рациональным методом повышения чувствительности подобных приемников является применение рефлексных схем, в которых один и тот же транзистор используется для усиления сигналов высокой и низкой частоты (рис. 3).
Входной контур L1, С2 перекрывает достаточно широкий диапазон волн от 200 до 800 м.
Рис. 3. Принципиальная схема рефлексного приемника на одном транзисторе.
Необходимое согласование входного сопротивления усилителя высокой частоты с контуром осуществляется катушкой связи L2. Нагрузкой усилителя по высокой частоте является первичная обмотка I высокочастотного трансформатора Тр1, включенная в коллекторную цепь транзистора Т1.
Со вторичной обмотки II напряжение сигнала ВЧ поступает на детектор Д1, нагрузкой которого по низкой частоте (НЧ) служит входное сопротивление транзистора Т1.
Для повышения эффекта детектирования диод Д1 работает при небольшом отпирающем токе. Этот ток определяет режим работы транзистора и диода.
Оптимальное значение тока базы лучше всего подобрать при налаживании приемника резистором R2. Выделенное детектором напряжение НЧ усиливается транзистором Т1, нагрузкой которого являются телефоны Тф.
Конденсатор СЗ замыкает нижний по схеме конец катушки L2 на эмиттер, развязывает входную цепь от детекторной и шунтирует нагрузку детектора по высокой частоте.
Резистор R2 и конденсаторы СЗ, С4 образуют развязывающий фильтр по ВЧ. Конденсатор С5 — блокировочный. Резистор R1 служит для устранения самовозбуждения. В отдельных случаях он может и не потребоваться.
Катушка L1 наматывается на ферритовом стержне 1000НН длиной 80 мм. Она содержит 240 витков провода ПЭЛШО 0,15 и располагается в средней части стержня.
Намотку рекомендуется производить внавал отдельными секциями шириной 3— 4 мм, содержащими по 25—30 витков и расположенными вплотную друг к другу. Катушка L2 наматывается на отдельном бумажном каркасе шириной 10 мм и содержит 30 витков провода ПЭЛШО 0,15.
Переменный конденсатор выполнен на базе подстроечного конденсатора типа КПК-2 (см. схему № 4, рис. 3). Телефон Тф — типа ВТМ, ТМ-1, ТМ-2.
В качестве сердечника высокочастотного трансформатора ТрІ используется феррнтовое кольцо 600НН диаметром 7 мм. Обмотка 1 содержит 65 витков, обмотка II— 180 витков провода ПЭЛ 0,1.
Транзистор ТІ должен быть высокочастотным, например, типа Г1422, П423, П401— П403, ГТ309Г, желательно с большим коэффициентом усиления.
Налаживание приемника сводится к подгонке режима транзистора, подбору числа витков катушки L1 и нахождению оптимальной связи с антенной путем перемещения катушки L2 по сердечнику.
В дополнение
Для повышения чувствительности и увеличения выходной мощности к указанным приемникам можно добавить один каскад усиления НЧ. На рис. 4 приведена схема типового усилителя с трансформаторной связью, вход (а1, б1) которого соединен с выходом (аб) приемника.
Рис. 4. Схема простого УНЧ к приемникам.
Эмиттер транзистора 77 (точка в1) соединен с плюсом батареи (точкой в на рис. 3). Режим работы транзистора определяется резистором R1. Конденсаторы C1, С2 — блокировочные.
Трансформатор Тр собран на сердечнике из пермаллоевых пластин ШЗ, набор 6 мм. Первичная обмотка содержит 2500 витков, вторичная — 350 витков провода ПЭЛ 0,06.
Громкоговоритель (самодельный на базе капсюля ДЭМШ-1) включается непосредственно в схему без выходного трансформатора. Громкоговоритель такого типа обладает относительно высокой чувствительностью, имеет небольшие габариты и поэтому находит широкое применение во многих любительских приемниках.
Источник: С. Л. Матлин — Радиосхемы (пособие для радиокружков), 1974г.
|
Автор: Как я и обещал, в этой статье мы будем строить простой всеволновый приемник, работающий с различными видами модуляции, доступный для повторения радиолюбителями, имеющими определенный навык работы с паяльником, принципиальными схемами и измерительными приборами. Вдаваться в теорию радиосвязи и знакомить с азами электроники и радиотехники в рамках этой статьи я не возьмусь, для этого имеется большое число хорошей литературы, написанной без фонетических шероховатостей и матерных излишеств разными умными людьми. В оппоненты я пригласил начинающего радиолюбителя, живо интересующегося радиосвязью, гуляющего по форумам и имеющего определенную
теоретическую подготовку. Автор: Привет! Оппонент: Привет! Как дела? Автор: Вашими молитвами. Но не будем отвлекаться на любезности — перейдем сразу к делу. Набросал намедни структурную схему радиприемника, рекомендую ознакомиться. Рис.1 Оппонент: Обычная схема, ничего особенного, таких я видел много, хотя на вид, конечно, попроще, чем у «приемника мирового уровня». Автор: Значительно попроще, но главная плодотворная дебютная идея здесь состоит в выборе первой промежуточной частоты. Обрати внимание,
не 55,5 МГц,
как в упомянутом приемнике Кульского, не 55,845 как в Дегенах и Туксанах, а 43 Мгц. «Что за магическая цифра?»-
предвижу я вопрос, «и чем она лучше любой другой?». Да тем, что при перестройке гетеродина в пределах 43-103 Мгц, мы охватываем нашей схемой
ДВ-СВ-КВ диапазон от 0 гц-30 Мгц, а зеркальным к нему оказывается канал 86-146 Мгц. Оппонент: И что, кого-то можно услышать на 2м диапазоне? Автор: Имеющий уши, да что-нибудь услышит. Оппонент: Не вижу на схеме ни одной системы АРУ, а в приемнике «мирового уровня» их применено аж две штуки. В чем подвох? Автор: Да нет подвоха. АРУ, конечно, вещь полезная, но давайте разберемся, когда и для чего нужна автоматическая регулировка усиления. Теперь давайте рассуждать логически. Я, например, очень сильно сомневаюсь в том, что начинающий радиолюбитель с данным приемником будет
использовать полноразмерную коротковолновую антенну, скорее всего — это будет либо комнатная антенна, либо кусок провода произвольной
длины, выкинутый в окно. В таких суррогатных антеннах большие величины ЭДС не наводятся, конечно, если кусок провода вдруг не оказался
равным половине длины волны (например 20 метров на 7 Мгц диапазоне), либо за стеной не стучит морзянку вражеский шпион,
но вероятность таких событий мне кажется не очень высокой. К тому же, у нас входе
приемника стоит переменный резистор, включенный правда не совсем по учебнику, и предназначенный в большей степени для согласования произвольного
волнового сопротивления нашего куска провода с, извините, характеристическим сопротивлением входных фильтров, но вполне справляющийся
с функцией ослабления чрезмерно мощного входного сигнала. Поедем дальше. Фильтры у нас пассивные, а смесители, давайте договоримся — с приличными динамическими характеристиками. Хорошо, выдохнули, перегружаться пока нечему. Теперь самое уязвимое, с точки зрения интермодуляционных искажений, место нашего радиоприемника — УПЧ, именно его в большинстве конструкций охватывают АРУ. Но ведь, если не задаваться целью получения от этого узла большого усиления, а сделать его, главным образом, ответственным за селективные свойства нашего аппарата, то и здесь никаких проблем не возникает. Оппонент: Так какое усиление должен иметь УПЧ и, если, оно будет невелико, за счет чего мы обеспечим показатели чувствительности? Автор: Навскидку его значение примем таким, чтобы общее усиление каскадов от антенного входа до выхода УПЧ было равно 10 по напряжению.
Почему 10? А потому, что сигнал с выхода УПЧ уже не тот, что поступает на вход приемника, а узкополосный, тщательно
отфильтрованный нашими входными и кварцевыми фильтрами и, даже, будучи усиленным в 10 раз, не создаст никаких проблем последующим каскадам. Предположим, что мы хотим построить качественный радиоприемник в большом деревянном корпусе и ждем от него такого же звука, как от
какого-нибудь
легендарного лампового Грюндика. Это касается прежде всего УКВ ЧМ диапазона, поэтому каскад, ответственный за детектирование ЧМ сигнала
должен быть продуман особенно щепетильно. Хотя и продумывать здесь ничего не надо, а надо просто впаять недорогую микросхему К174ХА6
(или какой-нибудь импортный аналог) по стандартной схеме включения и наслаждаться звуком приемника высшего класса. Теперь, что касается SSB. Детектор SSB сигнала представляет собой, как правило, простой смеситель с переносом сигналов промежуточной частоты в область звуковых частот и усилитель звуковой частоты, коэффициент усиления которого, как и его шумовые характеристики, определяют чувствительность тракта. Такой усилитель легко реализовать на малошумящем операционном усилителе, а к нему уже, посредством присоединения двух диодов и полевого транзистора в режиме переменного резистора, добавить простейшую, но весьма эффективную схему АРУ. Самая грустная песня связана с детектором АМ сигнала. Учебники учат нас, что для нормальной работы амплитудного детектора
необходим могучий УПЧ с эффективной системой АРУ и обладающий коэффициентом усиления 80-120 дб. Именно коэффициент усиления такого УПЧ
и определяет чувствительность
приемника. Но мы ведь не относимся к тем, кто не ищет простых путей. А кто ищет — тот всегда найдет! (из «Песни о весёлом ветре»),
а я бы добавил: И выпьет! Вот ведь, вроде бы простой вопрос про АРУ, а пришлось описать почти всю работу приемника. Оппонент: Да, с этим более-менее понятно, а смесители, я так понимаю, будут двойными балансными на диодах. Их везде рекламируют как самые высокодинамичные и малошумящие. Видел много схем высококачественных приемников с использованием смесителей на диодах Шоттки. В Дагенах, по-моему, тоже такие стоят. Автор: Ты прав, мой друг Горацио! — хотел бы воскликнуть я, но пока воздержусь. Диодные кольцевые, они же двойные балансные смесители
всем хороши — и быстродействующи, и малошумящи, и любимы разработчиками, но в нашем случае не подходят, так как включают в себя
широкополосные трансформаторы (ШПТ), в том числе и по входу. А по входу у нас стучится полоса радиочастот в диапазоне 100 кгц — 146 Мгц,
в надежде быть обработанной нашим смесителем. Трансформатор с таким коэффициентом
перекрытия по частоте не снился даже старику Рэду, при всей его любви к радиочастотной аппаратуре. Но, если не двойной балансный смеситель на диодах, то что еще нам может обеспечить высокие динамические характеристики без применения трансформаторов? Очень просто — двойной балансный смеситель на транзисторах, а конкретно микросхема фирмы Philips Semiconductors — SA612A. Голландский производитель постарался и выпустил для нас микросхему с динамическим диапазоном 85-90дб и диапазоном входных частот 0-500 Мгц, да еще и обладающую усилением в 17 дб. Ясен пень, необходимость ШПТ в таком смесителе отсутствует. Отличная микросхема и недорогая. Оппонент: Это хорошо, что недорогая, но есть у меня еще вопрос по поводу входных диапазонных фильтров. Автор: Смысл может быть и есть, но его так же мало, как крабов в крабовых палочках. Тут все просто, и много времени не займет. Диапазонные фильтры необходимы в супергетеродинных приемниках с низкой промежуточной частотой для обеспечения мало-мальски приемлемой
избирательности по зеркальному каналу (обычно 20-30 дб),
а в приемниках прямого преобразования — для подавления побочных каналов приема на частотах, кратных частоте гетеродина. Остается только добавить, что за избирательность по соседнему каналу отвечают кварцевые или пьезокерамические переключаемые фильтры на 10,7 Мгц,
имеющие на каждый вид модуляции свою полосу пропускания (для широкополосной УКВ ЧМ модуляции- стандартные с полосой около 100 кгц,
для АМ- 10-16 кгц, для SSB- 3 кгц). В принципе, для SSB модуляции можно отказаться от применения узкополосного фильтра, а использовать
уже имеющийся более широкополосный, применяемый для АМ. В этом случае после УНЧ в SSB детекторе необходимо предусмотреть ФНЧ с частотой пропускания около 3000 кгц.
Порядок этого фильтра и будет определять избирательность приемника по соседнему каналу в режиме SSB. Оппонент: И какая это будет величина избирательности? А еще, как влияют параметры генератора плавного диапазона на параметры всей схемы? И какой мы будем делать ГПД, аналоговый как в приемнике «мирового уровня», или синтезатор на микропроцессоре? Автор: По поводу избирательности: 12 дб для фильтра 2-го порядка, 24 дб для фильтра 4-го порядка и т.д.- по 6 децибел на каждую прибавку
порядка фильтра. Оппонент: Да уж, не мешало бы переварить информацию. Автор: Давайте переваривать, мы здесь не шутки шутим, диарея головного мозга нам ни к чему. А на следующей странице мы закончим с описанием структурной схемы и начнем постепенно уточнять формы и контуры нашей конструкции.
|
Приемник схема
Забыли пароль? На одном транзисторе можно собрать приемник для приема станций популярного сейчас УКВ диапазона.
В приемнике, схема которого приведена на рис. Сверхрегенеративный приемник известен давно и благодаря тому, что позволяет получить достаточно высокую чувствительность при простоте схемы, пользуется популярностью у радиолюбителей. Основной его недостаток — сравнительно низкая избирательность, а отсюда — плохая помехозащищенность. Но для диапазона УКВ подходит, так как здесь станций немного и поэтому удается получить неплохой прием радиостанций, как в отечественном диапазоне, так и иностранном.
Поиск данных по Вашему запросу:
Приемник схема
Схемы, справочники, даташиты:
Прайс-листы, цены:
Обсуждения, статьи, мануалы:
Дождитесь окончания поиска во всех базах.
По завершению появится ссылка для доступа к найденным материалам.
Содержание:
- Пояснительная схема оптического приёмника HOM-O
- Приемники на транзисторах
- КВ приемник мирового уровня? Это не очень просто!
- Миниатюрные FM — приемники
- 2.
1.2. Структурные схемы приемников
- Приемники и передатчики.
- Схема приемника своими руками
- Схема подключения цифрового приемника Latel LC-808HD к телевизору
ПОСМОТРИТЕ ВИДЕО ПО ТЕМЕ: Регенеративный КВ приёмник. Часть 4.
Пояснительная схема оптического приёмника HOM-O
Это схема работает всего от одной 1,5 В батареи. В качестве аудио устройства воспроизведения применены обычные наушник с общим сопротивлением 64 Ом. Питания от батарейки проходит через разъем наушников, поэтому достаточно вытащить наушники из разъема, чтоб отключить приемник. Чувствительности приемника достаточно, что на 2-х метровую проводную антенну применять несколько качественных станций КВ и ДВ диапазона.
Катушка L1 изготавливается на сердечнике из феррита длиной мм. Намотка осуществляется в навалочку на бумажной гильзе длиной 40 мм. Отвод нужно сделать от 50 витка от заземленного конца. Этот вариант схемы простого однотранзисторного FM-приемника, работает по принципу сверхрегенератора. Катушка на входе состоит из семи витков медного провода сечением 0,2 мм, намотанных на оправке 5 мм с отводом от 2-го, а вторая индуктивность содержит 30 витков провода 0,2 мм.
Антенна типовая телескопическая, питание от одной батарейки типа Крона, ток потребления при этом всего 5 мА, поэтому хватит на долго. Настройка на радиостанцию осуществляется конденсатором переменной емкости. На выходе схемы звук слабенький, поэтому для усиления сигнала подойдет практически любой самодельный УНЧ. Главное достоинство этой схемы в сравнении с другими типами приемников это отсутствие каких-либо генераторов и поэтому нет высокочастотного излучения в приемной антенне.
Сигнал радиоволны принимается антенной приемника и выделяется резонансной цепью на индуктивности L1 и емкости С2 а затем поступает на детекторный диод и усиливается.
Представлагаю вашему вниманию подборку простых схем FM приемников на диапазон Данные схемы имеет достаточно простые для повторентия, даже начинающим радиолюбителям, обладают не большими габаритами и с легкостью поместиться у вас в кармане.
Схемы несмотря на, свою простоту обладают высокой селективностью и хорошим соотношение сигнал-шум и его вполне хватает для комфортного прослушивания радиостанций. Приемник предназначен для приема телеграфных и телефонных сигналов радиолюбительских станций, работающих в метровом диапазоне. Тракт построен по супергетеродинной схеме с одним преобразованием частоты. Схема приемника построена так, что используется широко доступная элементная база, в основном это транзисторы типа КТ и диоды 1N Связующим менаду контурами является конденсатор С Этот фильтр выделяет сигнал в пределах При желании работать в другом диапазоне можно соответствующим образом перестроить контур путем замены катушек-трансформаторов и конденсаторов.
Со вторичной обмотки ВЧ-трансформатора ТЗ, первичная обмотка которого является вторым звеном фильтра, сигнал поступает на усилительный каскад на транзисторе VT4.
Преобразователь частоты выполнен на диодах VD4-VD7 по кольцевой схеме. Входной сигнал поступает на первичную обмотку трансформатора Т4, а сигнал генератора плавного диапазона на первичную обмотку трансформатора Т6. Собственно генератор собран на транзисторе VT1. Перестройка в указанных выше пределах осуществляется переменным резистором R2, который является органом настройки.
Он регулирует постоянное напряжение на варикапе VD3, входящем в состав контура. Напряжение настройки стабилизируется с помощью стабилитрона VD1 и диода VD2. В процессе налаживания перекрытие в указанном выше диапазоне частот устанавливают подстройкой конденсаторов СЗ и Сб. При желании работать в другом диапазоне или с другой промежуточной частотой требуется соответственная перестройка контура ГПД. Сделать это не сложно вооружившись цифровым частотомером. Контур включен между базой и эмиттером общим минусом транзистора VT1.
Необходимая для возбуждения генератора ПОС берется с емкостного трансформатора между базой и эмиттером транзистора, состоящего из конденсаторов С9 и СЮ.
Нагрузка — на ВЧ-трансформатор Т1. С его вторичной обмотки сигнал ГПД поступает на преобразователь частоты. Тракт промежуточной частоты выполнен на транзисторах VT5-VT7. Выходное сопротивление преобразователя низко, поэтому первый каскад УПЧ сделан на транзисторе VT5 по схеме с общей базой. С его коллектора усиленное напряжение ПЧ поступает на кварцевый фильтр, трехзвенный, на частоту 4, МГц.
При отсутствии резонаторов на данную частоту можно использовать другие, например, на 4,43 МГЦ от видеотехники , но это потребует изменения настроек ГПД и самого кварцевого фильтра. Кварцевый фильтр здесь необычный, он отличается тем, что его полосу пропускания можно регулировать. Схема приемника.
Регулировка осуществляется посредством изменения емкостей, включенных меэду звеньями фильтра и общим минусом. Для этого используются варикапы VD8 и VD9. Их емкости регулируются с помощью переменного резистора R19, изменяющего обратное постоянное напряжение на них. Сигнал опорной частоты на него поступает с генератора на VT8.
В нем должен быть кварцевый резонатор такой же как в кварцевом фильтре.
Низкочастотный усилитель выполнен на транзисторах VT9-VT Схема двухкаскадная с двухтактным выходным каскадом. Резистором R33 регулируется громкость. Нагрузкой может быть как динамик, так и головные телефоны. Катушки и трансформаторы намотаны на ферритовых кольцах. Для Т1-Т7 используются кольца внешним диаметром 10мм можно импортные типа Т Т4, Тб, T9 — втрое сложенным проводом 10 витков, концы распаять согласно номерам на схеме. Т5, Т8 — вдвое сложенным проводом 10 витков, концы распаять согласно номерам на схеме.
L1, L2 — на кольцах диаметром 13 мм можно импортные типа Т50 , — 44 витка. Диоды 1N можно заменить на КД Монтаж выполнен объемным способом на куске фольгированного стеклотекстолита размерами x90 мм. В этой статье приводится описание трех простейших приемников с фиксированной настройкой на одну из местных станций СВ или ДВ диапазона, это предельно упрощенные приемники с питанием от батареи «Крона», расположенные в корпусах абонентских громкоговорителей, содержащих динамик и трансформатор.
Принципиальная схема приемника показана на рисунке 1А. Его входной контур образует катушка L1, конденсатор cl и подключенная к ним антенна. Настройка контура на станцию осуществляется изменением емкости С1 или индуктивности Ll.
Напряжение ВЧ сигнала с части витков катушки поступает на диод VD1, работающий в качестве детектора. С переменного резистора 81, являющегося нагрузкой детектора и регулятором громкости, напряжение низкой частоты поступает на базу VT1 для усиления.
Отрицательное напряжение смещения на базе этого транзистора создается постоянной составляющей продетектированного сигнала. Транзистор VT2 второго каскада усилителя НЧ имеет непосредственную связь с первым каскадом.
Усиленный им колебания низкой частоты через выходной трансформатор Т1 поступают к громкоговорителю В1 и преобразуются им в аккустические колебания. Схема приемника второго варианта показана на рисунке. Приемник, собранный по этой схеме, отличается от первого варианта только тем, что в его усилителе НЧ используются транзисторы разных типов проводимости.
На рисунке 1В приведена схема третьего варианта приемника. Отличительная его особенность — положительная обратная связь, осуществляемая с помощью катушки L2, что значительно повышает чувствительность и избирательность приемника.
Пока на входе нет сигнала обе транзистора почти закрыты и токпо-требляемый приемником в режиме покоя не превышает 0,2 Ма. Максимальный ток при наибольшей громкости составляет Ма. Выбирая схему приемника нужно учитывать местные условия. На расстоянии около км до радиостанции при использовании выше указанной антенны и заземления возможен громкоговорящий прием приемниками по двум первым вариантам, до км — схема третьего варианта. При расстоянии до станции не более 30 км можно обойтись антенной в виде провода длиной 2 метра и без заземления.
Приемники смонтированы объемным монтажом в корпусах абонентских громкоговорителей. Переделка громкоговорителя сводится к установке нового резистора регулировки громкости, совмещенного с выключателем питания и установке гнезд для антенны и заземления, при этом разделительный трансформатор используется в качестве Т1.
Катушку входного контура наматывают на отрезке феритового стержня диаметром 6 мм и длиной 80 мм. Катушку наматывают на картонном каркасе, так что бы он мог с некоторым трением перемещаться вдоль стержня Для приема радиостанций ДВ диапазона катушка должна содержать , с отводом от середины, витков провода ПЭВ, Для работы в СВ диапазоне должно быть витков с отводом от середины того же провода, катушку обратной связи для приемника третьего варианта наматывают на контурную катушку, она содержит витков.
Транзисторы нужно подобрать с коэффициентом усиления Вст не менее Транзисторы могут быть любые германиевые низкочастотные соответствующей структуры. Транзистор первого каскада должен иметь минимально возможный обратный ток коллектора.
Роль детектора может выполнять любой диод серий Д18, Д20, ГД и другие высокочастотные. Переменный резистор регулятора громкости может быть любого типа, с выключателем, с сопротивлением от ти до килоом. Возможно и использование штатного резистора абонентского громкоговорителя,обычно там используются резисторы с сопротивлением от и до ком.
В этом случае придется предусмотреть отдельный выключатель питания.
В качестве контурного конденсатора использован подстроечный керамический конденсатор КПК Возможно использование переменного конденсатора с твердый или воздушным диэлектриком. В этом случае можно ввести в приемник ручку настройки, и если конденсатор имеет достаточно большое перекрытие в двухсекционном можно соединить параллельно две секции, максимальная емкость при этом удвоится можно с одной средневолновой катушкой принимать станции в ДВ и СВ диапазоне.
Перед настройкой нужно измерить ток потребления от источника питания при отключенной антенне, и если он более одного миллиампера заменить первый транзистор на транзистор с меньшим обратным током коллектора.
Затем нужно подключить антенну и вращением ротора контурного конденсатора и перемещая катушку по стержню настроить приемник на одну из мощных станций. Конвертор для приема сигналов в диапазоне 50 МГЦ Тракт ПЧ-НЧ трансивера предназначен для применения в схеме последнего, супергетеродинного, с однократным преобразованием частоты.
Промежуточная частота выбрана равной 4,43 Мгц используются кварцы от видеотехники. Магнитные ферритовые антенны хороши своими небольшими размерами и хорошо выраженной направленностью. Стержень антенны должен располагаться горизонтально и перпендикулярно направлению на радиостанцию.
Другими словами, антенна не принимает сигналов со стороны торцов стержня.
Приемники на транзисторах
Несколько схем простейших радиоприемников с применением транзисторов рассмотрим ниже. Схемы позаимствованы из различной радиолюбительской литературы. Радиоприемник прямого усиления по схеме 0-V Работает в диапазоне метров КВ. Напряжение радиочастоты с антенны поступает через С1 на колебательный контур L1,L2,C2.
Может ли радиоприемник состоять менее чем из 10 деталей и Вот как выглядит схема детекторного радиоприемника Оганова: image.
КВ приемник мирового уровня? Это не очень просто!
Катушка L1 содержит 4 витка, L2 — 12 витков, L3 — 16 витков. Витки равномерно распределяют по секциям каркаса.
Отвод катушки L3 сделан от 6-го витка, считая от вывода, соединённого с общим проводом. Катушки L1 и L2 наматывают так: сначала в нижнюю секцию каркаса катушку L1, затем в три верхних секции — по 4 витка контурной катушки L2. Данные катушек указаны для диапазона 20 метров и ёмкости контурных конденсаторов С1 и С7 по пФ. Разумеется, все эти данные ориентировочные и нуждаются в уточнении при настройке собранного приемника. Остальные детали могут быть любых типов.
Миниатюрные FM — приемники
Главное преимущество КВ-диапазона -это практически неограниченная дальность приема. Именно поэтому на KB-диапазоне возможен очень дальний прием даже на совсем несложный радиоприемник Главной особенностью данного приемника является то, что его демодулятор и генератор плавного диапазона выполнены на одном полевом транзисторе с двумя изолированными затворами типа BF Приемник предназначен для работы на частотах всех радиолюбительских диапазонов от метров до 10 метров
Русский: English:.
2.
1.2. Структурные схемы приемниковДобавить в избранное. Мощный лабораторный источник питания Приемный тракт радиосигнализации кГц Переключатель двух гирлянд ПЗУ с электрическим стиранием Высокочастотная приставка к частотомеру Система частотного кодирования Приемный тракт системы радиоуправления Электронный выключатель освещения. Ру — Все права защищены. Публикации схем являются собственностью автора. Схема радиовещательного приемника на ТВ микросхемах. Телевизоры 4-УСЦТ уже давно уступили место более современным моделям, но детали для них все еще можно найти на радиорынках.
Приемники и передатчики.
Автор: Как я и обещал, в этой статье мы будем строить простой всеволновый приемник, работающий с различными видами модуляции, доступный для повторения радиолюбителями, имеющими определенный навык работы с паяльником, принципиальными схемами и измерительными приборами. Вдаваться в теорию радиосвязи и знакомить с азами электроники и радиотехники в рамках этой статьи я не возьмусь, для этого имеется большое число хорошей литературы, написанной без фонетических шероховатостей и матерных излишеств разными умными людьми.
В оппоненты я пригласил начинающего радиолюбителя, живо интересующегося радиосвязью, гуляющего по форумам и имеющего определенную теоретическую подготовку. Автор: Привет! Оппонент: Привет! Как дела? Автор: Вашими молитвами. Но не будем отвлекаться на любезности — перейдем сразу к делу.
Схема УКВ ЧМ приемника на одном транзисторе.
Схема приемника своими руками
Приемник схема
Журнал для радиолюбителей и профессионалов, рассматривающий вопросы радиолюбительского конструирования и ремонта электронной техники. Основные направления публикаций: аудио, видео, радиоприем, радиосвязь, измерения, охранные устройства, бытовая электроника, ремонт, автомобильная электроника, зарубежная электроника, справочники. Отлично подобранный и оформленный материал.
Схема подключения цифрового приемника Latel LC-808HD к телевизору
ВИДЕО ПО ТЕМЕ: FM приёмник на одном транзисторе — One Transistor Radio
youtube.com/embed/B_692ibZ01I» frameborder=»0″ allowfullscreen=»»/>Схема простого КВ приемника наблюдателя на любой радиолюбительский диапазон. Доброго дня уважаемые радиолюбители! Сегодня мы рассмотрим очень простую, и в тоже время обеспечивающую неплохие характеристики схему — КВ приемник наблюдателя — коротковолновика. Схема разработана С.
Войдите , пожалуйста. Хабр Geektimes Тостер Мой круг Фрилансим.
Транзисторные приемники — устройства которые способны принимать и после обработки воспроизводить сигналы радиоволн, построены на полупроводниковых приборах — транзисторах. Рассмотрены схемы радиоприемников на транзисторах для самостоятельного изготовления своими руками из доступных радиодеталей. В разделе представлены схемы экономичных приемников с низковольтным питанием, простые регенеративные приемники на транзисторах, приемники прямого усиления, рефлексные радиоприемники, а также супергетеродинные приемники на полупроводниковых приборах. Схему простейшего радиоприемника для начинающих радиолюбителей можно собрать всего лишь на одном или двух транзисторах, а более сложные супергетеродинные радиоприемники потребуют уже некоторого опыта и знаний при сборке и налаживании.
Приемник выполнен в виде миниатюрной конструкции на четырех транзисторах и одном полупроводниковом диоде.
Какими светодиодами вы чаще всего пользуетесь? Назад Вперед. Все обсуждения. Добавить в избранное.
Новости СМИ2 Радиоприемник Казахстан. Схема, описание.С конца 1963 года отечественной промышленностью выпускался радиоприемник высшего класса «Казахстан» взамен устаревшего «ТПС-54». Позднее на базе радиоприемника «Казахстан» был сконструирован новый 15-ти ламповый радиоприемник «Казахстан-2», который имел второй гетеродин, дающий возможность принимать незатухающие колебания (телеграфные сигналы) в длинноволновом, средневолновом и коротковолновом диапазонах. Оба радиоприемника «Казахстан» и «Казахстан-2» предназначены для приема вещательных и телефонных радиостанций на узлах проводного вещания. Радиоприемник «Казахстан» предназначен для работы в диапазонах длинных, средних, коротких и ультракоротких волн. Конструкция Приемник собран на листовом штампованном шасси, состоящем из П-образного основания и двух боковых стоек. Сверху шасси закрывается металлическим кожухом. Впервые в широковещательной аппаратуре применен силовой трансформатор с вращающейся катушкой (ТВК). Сердечник трансформатора (магнитопровод) склеен из двух О-образных магнитопроводов, намотанных трансформаторной лентой Э-310. Применение ТВК дает экономию в весе магнитопровода в 1,5 — 2 раза по сравнению с обычным трансформатором такой же мощности. Все катушки выполнены на унифицированных полистироловых каркасах. Каскады и примененные лампы: Диапазоны принимаемых частот Реальная чувствительность приемника при выходной мощности 50 мВт и отношении сигнал/шум — 20 дБ, в диапазонах ДВ, СВ, KB не хуже 50 мкВ, в диапазоне УKB при входном сопротивлении 75 Ом не хуже 5 мкВ. Избирательность по зеркальному каналу в диапазоне ДВ — не менее 60 дБ, СВ — не менее 50 дБ, KB — не менее 32 дБ и УКВ — не менее 26 дБ. Ослабление сигнала с частотой, равной промежуточной на всех диапазонах — не менее 40 дБ. Подавление паразитной амплитудной модуляции в полосе частот +-50 кГц (от значения несущей при точной настройке) не менее 20 дБ. Напряжение, излучаемое гетеродином в УКВ антенну не более 10 мВ. Система АРУ на диапазонах ДВ, СВ, KB обеспечивает при изменении напряжения на входе приемника на 60 дБ, изменение напряжения на выходе — не более 6 дБ. Коэффициент автоподстройки не менее 3. Полоса частот, воспроизводимых усилителем НЧ, при неравномерности частотной характеристики 6 дБ и выходной мощности 50 мВт: в диапазоне ДВ составляет 50 — 6000 Гц; в диапазоне СВ и KB — 50 — 7000 Гц, а в диапазоне УКВ 50 — 12000 Гц. Коэффициент нелинейных искажений сквозного тракта при коэффициенте модуляции М=60%: на частотах 60 — 400 Гц не более 4%, на частотах 400 — 3000 гц не более 3%, на частотах 3000 Гц и выше не более 4%. Номинальная выходная мощность усилителя НЧ приемника — 200 мВт на нагрузке 600 Ом. Уровень фона приемника не более 60 дБ. Пределы ручной регулировки громкости не менее 50 дБ. Приемник имеет плавную регулировку ширины полосы пропускания по промежуточной частоте в пределах от 6 до 12 кГц. Питается приемник от сети переменного тока частотой 50 Гц с номинальным напряжением 220 и 127 В и потребляет мощность не более 100 Вт. Приемник сохраняет работоспособность при изменении питающего напряжения в пределах от +10 до -15% от номинального. Блок УКВ. Усилитель ВЧ построен по каскодной схеме на левом (по схеме) триоде лампы Л1-1 типа 6Н14П. Это позволяет значительно снизить коэффициент шума усилителя ВЧ и добиться значительного превышения сигнала над уровнем помех. Напряжение смещения на сетку правого (по схеме) триода лампы 6Н14П снимается с делителя R1-2 и R1-3, а на сетку левого триода с сопротивления R1-1/ Конденсаторы C1-3 и C1-1 вместе со входной и проходной емкостями левого триода служат плечами балансного моста, в одну диагональ которого включен контур L1-2? C1-2, а в другую — контур, образованный дросселем Др1-2 и междуэлектродными емкостями лампы Л1-1. Сбалансировав мост подстроечным конденсатором C1-1, можно повысить устойчивость работы усилителя ВЧ и снизить напряжение гетеродина на клеммах антенны. Преобразователь частоты выполнен на лампе Л1-2 типа 6Ф1П. На пентодной части этой лампы собран смеситель, анодной нагрузкой которого служит фильтр L1-5, C1-13 и L1-6, C1-15 настроенный на частоту 8,4 МГц, а на триодной — гетеродин по схеме автогенератора с емкостной обратной связью. В схеме АПЧ элементом, управляющим частотой гетеродина, служит емкость p-n перехода кремниевого стабилитрона Д-813. Напряжение, снимаемое через сопротивление R1-11 с делителя R1-13, R1-14 запирающее переход, составляет 1,7-2 В. Сигнал ошибки с дробного детектора через двухзвенный согласующий фильтр R1-15C1-24, R1-12C1-22 поступает на диод Д1-1. При уходе промежуточной частоты от среднего значения, сигнал ошибки складывается или вычитается (в зависимости от знака расстройки) с напряжением, запирающим диод. Напряжение ПЧ 8,4 МГц от блока УКВ по каоксиальному кабелю подводится к блоку усилителя ВЧ. Блок усилителя ВЧ собран на двух лампах. На лампе Л2-1 типа 6К4П — собран усилитель ВЧ, а на лампе Л2-2 типа 6И1П — преобразователь частоты и гетеродин. Настройка на принимаемую радиостанцию производится при помощи блока конденсаторов переменной емкости С2-4, С2-7, C2-12, С2-13. На КВ диапазонах последовательно с конденсатором переменном емкости включены конденсаторы, сужающие перекрытие диапазонов, что улучшает качественные показатели контуров. Усилитель ВЧ собран по схеме с трансформаторным включением контуров. Усиленное напряжение сигнала поступает на третью сетку смесительной лампы Л2-2. Одновременно с напряжением сигнала на первую сетку этой же лампы поступает напряжение гетеродина. Гетеродин собран на триодной части лампы Л2-2 по схеме с индуктивно-емкостной связью в диапазонах ДВ, СВ, и KB и с емкостной связью в диапазонах КВ-2, КВ-3 и KB-4. Питается гетеродин стабилизированным напряжением, снимаемым с лампы Л5-1 (СГ1П), установленной в блоке питания. Напряжение накала на лампу Л2-2 подается через стабилизатор тока — бареттер 0,855-5,5-12, установленный также в блоке питания. При приеме ЧМ сигналов блок усилителя ВЧ выполняет функции двухкаскадного усилителя ПЧ. При этом контакты 6, 7 барабанного переключателя диапазонов замыкаются накоротко, а к контактам 10, 11, 12 подключается контур L2-45C2-94, настроенный на частоту 8,4 МГц. Сопротивление R2-15 служит для расширения полосы пропускания указанного контура. Гетеродин AM при приеме ЧМ сигналов выключается. Блок усилителя ПЧ собран по комбинированной схеме. Напряжение промежуточной частоты, равной 465 кГц при приеме AM сигналов и 8,4 МГц при приеме ЧМ сигналов, с анода лампы Л2-2 блока ВЧ поступает на четырехконтурный комбинированный полосовой фильтр высокой избирательности. Лампа Л3-1 типа 6К4П является первым усилителем ПЧ в тракте AM и третьим усилителем ПЧ в тракте ЧМ. В анодную цепь этой лампы включен двухконтурный комбинированный полосовой фильтр с переменной полосой пропускания по тракту AM. Лампа Л3-2 типа 6К4П в тракте ЧМ работает четвертым усилителем ПЧ, а в тракте AM вторым усилителем ПЧ. В приемнике применена усиленная система АРУ. Напряжение ПЧ для системы АРУ AM тракта снимается с нагрузки лампы первого усилителя ПЧ AM тракта Л3-1 и через разделительный конденсатор С3-16 подается на усилитель АРУ (лампа Л3-5). С нагрузки (R3-5) детектора АРУ управляющее напряжение подается на сетки лампы усилителя ВЧ (Л2-1), смесителя (Л2-2) и усилителя ПЧ (Л3-1) и (Л3-2). Для точной настройки на принимаемую станцию служит электронный индикатор настройки Л4-1 типа 6Е1П. Блок усилителя НЧ трехкаскадный с двухтактным выходом. Напряжение звуковой частоты с детектора подается на регулятор громкости R4-1 и далее на сетку левого (по схеме) триода лампы Л4-2 типа 6Н2П первого каскада усилителя НЧ. Фазоинвертор собран по схеме с разделенными нагрузками, с которых через переходные конденсаторы С4-3, С4-4 напряжение звуковой частоты подается на сетки двойного триода 6Н16П, работающего в двухтактной схеме. Выходной трансформатор приемника имеет два выхода — на нагрузку 600 Ом и на контрольные телефоны с сопротивлением 2х50 Ом. Блок питания. В приемнике применен селеновый выпрямитель типа АВС-120-270. Выпрямленное напряжение через однозвенный П-образный фильтр подается на анодные и экранные цепи ламп блоков. Для питания анодов ламп гетеродинов AM и ЧМ каналов напряжение снимается со стабилизатора напряжения, собранного на лампе Л5-1 типа СГ1П. Для питания накала этих ламп напряжение стабилизируется бареттером 0,85Б-5,5-12 (Л5-2). Напряжение смещения для ламп трактов AM и ЧМ снимается с сопротивления R5-2, включенного в минусовой провод выпрямителя. Радиоприемник «Казахстан-2» отличается от приемника «Казахстан» наличием второго гетеродина для приема телеграфных сигналов, на ДВ, СВ и KB диапазонах. Реальная чувствительность радиоприемника в телеграфном режиме не хуже 15 мкВ при отношении сигнал плюс шум к шуму равном 3. Второй гетеродин представляет собой генератор, собранный по автотрансформаторной схеме на лампе 6Ж2П Контур гетеродина настроен на частоту 466 кГц. Напряжение — с частотой 466 кГц с катода лампы гетеродина через разделительный конденсатор подается на анод лампы детектора Л3-4. Тумблер «АПЧ-выкл.» типа ТВ2-1 заменен в этом приемнике на ТП1-2. Один полюс этого тумблера используется для включения АПЧ на УКВ диапазоне, а другой — анодного напряжения II гетеродина на всех остальных диапазонах. Принципиальная схема приемника «Казахстан» Радиоприемник Казахстан. Схема, описание. . Похожие материалы:Источник: |
Категория: Приемники / Авто При установке автомагнитолы в автомобиль типа ВАЗ-2105 устанавливаются двух- или много- полосные акустические системы, на задней полке, в дверях, и т.д. При этом штатный маломощный динамик, который в этих автомобилях предусмотрен конструкцией (он расположен посредине приборной панели), обычно не используется. Большинство зарубежных автомагнитол имеют только один УКВ диапазон — 88-108 МГц, и для приема радиостанций, работающих в нашем диапазоне 64-75 МГц требуется их дополнять конверторами или вносить в их схему какие либо изменения. Но есть и другой способ — установить дополнительный, второй самостоятельный УКВ-ЧМ приемник, работающий на неиспользуемый штатный динамик машины. При этом должны быть соблюдены такие требования приемник должен обеспечивать неплохое качество приема и по себестоимости укладываться в минимальную цену, при том он должен быть очень прост в настройке и изготовлении, и иметь такие габариты, чтобы для него было очень просто найти место (вставить вместо пепельницы, или в заглушки приборной панели под отсутствующие переключатели, в другое место). Описываемый приемник соответствует всем этим условиям. Он работает в УКВ диапазоне 64-75 МГц, имеет реальную чувствительность не хуже 6 мкВ, выходную мощность около 4 Вт, диапазон звуковых частот 70…10000 Гц, коэффициент нелинейных искажений не более 1%, и при всем этом имеет габариты меньше пачки сигарет — 60x70x25 мм. Такой миниатюризации удалось достигнуть благодаря применению современных микросхем КС1066ХА1 (полный аналог К174ХА42А) и К174УН14. Принципиальная схема приемника показана на рисунке. Сборка Приемный тракт собран на микросхеме КС1066ХА1 (К174ХА42А), эта микросхема неоднократно описывалась в радиолюбительских схемах, поэтому вдаваться в подробности её функционирования смысла нет, нужно только напомнить, что это однокристальный УКВ ЧМ радиовещательный тракт,построенный по супергетеродинной схеме с низкой ПЧ (60-70 кГц), сопоставимой с шириной полосы радиостанции. В результате, не требуется входного контура, а также контуров ПЧ, роль которых выполняют активные RC-фильтры микросхемы. Роль антенны выполняет отрезок монтажного провода длиной около метра, который нужно проложить в зоне между торпедой и ветровым стеклом, или по потолку вдоль ветрового стекла. Сигнал от антенны поступает на вывод 13 А1. Перестройка по диапазону выполняется варикапом VD1, который входит в состав гетеродинного контура L1 С15 VQ1. Напряжение на варикапе изменяется многооборотным переменным резистором R1 и таким образом производится настройка на станцию. Низкочастотный сигнал снимается с вывода 2 микросхемы. Громкость регулируется резистором R3. Напряжение питания микросхемы 4,5 В, оно стабилизировано стабилизатором на VD2 R4. Низкочастотный усилитель собран на микросхеме А2 — К174УН14 по типовой схеме. Регулировка тембра не предусмотрена. Выходной сигнал снимается с вывода 4 А2 и через разделительный конденсатор С23 поступает на динамик, который включается между его отрицательной обкладкой и общим минусом. Питание на приемник поступает через фильтр помех (на схеме не показан) заводского производства (приобретен в магазине радиотоваров). Лампа Н1 служит для подсветки шкалы. Печатная плата приемника Конструкция шкалы несколько необычна. Используется стальная каленная проволока диаметром, примерно 0,15 мм. На одном её конце делается петля, которая надевается на подвижной элемент R1 и затем этот элемент немного оплавляется паяльником сверху, так чтобы проволока на нем свободно поворачивалась, но не соскакивала. Роль шкалы выполняет прозрачная пластмассовая трубка толщиной 3-5мм. Она при помощи проволочных хомутов крепится к плате. На второй конец проволоки крепится пластмассовый красный шарик такого диаметра, чтобы он свободно перемещался в трубке, но не болтался там. Для А2 нужно предусмотреть небольшой радиатор (железный корпус приемника, небольшой пластинчатый радиатор). Лампа Н1 — автомобильная индикаторная (с проволочными выводами) на 12В 30 мА, такая как для подсветки значков на приборной панели машины. Между ВЧ и НЧ частями на плате установлена экранная перегородка из латуни. Катушка L1 наматывается на хвостовике сверла М3, она содержит 7 витков ПЭВ 0,43. После намотки получившуюся пружинку стягивают со сверла и устанавливают на плату. Вся настройка сводится к укладке диапазона, что делают отгибая (индуктивность уменьшается) или сжимая (индуктивность увеличивается) витки этой катушки. После настройки её желательно залить парафином. Конструкция шкалы приемника |
| Поделитесь с друзьями ссылкой на схему: |
ПРОСТЫЕ ПРИЕМНИКИ НА ТРАНЗИСТОРАХ | МОДЕЛИСТ-КОНСТРУКТОР
Первые шаги в радиотехнику у многих часто начинаются с самостоятельного изготовления транзисторного радиоприемника.
Попутно происходит ознакомление с радиодеталями, приобретаются навыки монтажа и работы с измерительными приборами. А достижение быстрого практического результата служит к тому же положительным стимулом для дальнейшего изучения основ электроники, дает уверенность в своих силах и возможностях.
Предлагаем вашему вниманию ряд приемников прямого усиления различной степени сложности. Правда, по чувствительности и избирательности они уступают супергетеродинным, но зато маши приемники нетрудно собрать и наладить, для них не требуются сложная измерительная аппаратура и дефицитные детали. Принимать на них можно местные радиостанции, работающие в диапазонах длинных и средних волн.
Сначала рассмотрим принцип действия приемника, схема которого представлена на рисунке 1. Усилитель высокой частоты выполнен на двух высокочастотных транзисторах V1, V2. В УВЧ применена отрицательная обратная связь по постоянному току через резистор R3. Через него подается и напряжение смещения на базу V1 (снимается с резистора R5).
Применение резисторов (R1, R4) в коллекторных цепях УВЧ делает более равномерным усиление по диапазону и уменьшает вероятность самовозбуждения приемника. Для этой же цели служит фильтр R9, С5.
Усилитель низкой частоты собран на пяти транзисторах разной структуры. V4, V5 — предварительный УНЧ. Усилитель мощности (V6, V7, V8) — бестрансформаторный, двухтактный, с автоматическим симметрированием половины напряжения питания в средней точке выходного каскада. Через резистор R15 введена положительная обратная связь по напряжению питания.
Рис. 1. Принципиальная схема радиоприемника на семи транзисторах: V1, V2 П401 — П416; V4, V5, V7, V8 МП39 — МП42; V6 МП35 — МП38; VЗ, V9 Д9Б, Д9Д, Д9Е.
Рис. 2. Схема УНЧ на транзисторах одной структуры.
Рис. 3. Схема приемника с детектором на транзисторе.
Рис. 4. Схема приемника на пяти транзисторах:
V1, V2 П401 — П4І6; V5, V6 МП39 — МП42; V7 МП35 — МП38; V3, V4 Д9 с любим буквенным индексом; Т1 — выходной трансформатор от любого транзисторного радиоприемника.
Рис. 5. Расположение деталей пятитранзисторного приемника в корпусе.
Рис. 6. Соединение деталей с обратной стороны платы.
Налаживание приемника заключается в установке с помощью резисторов R15, R5 коллекторных токов транзисторов V8, V2 в соответствии с величинами, указанными на принципиальной схеме. Потенциал в точке А зависит от сопротивления резистора R11.
Номинальная выходная мощность радиоприемника — 120 мВт, ток «молчания» — 8 мА.
Усилитель низкой частоты можно выполнить и на четырех транзисторах одинаковой структуры (рис. 2). Однако выходная мощность приемника в этом случае понизится до 80 мВт. Выходной каскад — двухтактный с последовательным управлением. Сигнал, снимаемый с ведущего плеча, выполненного на транзисторе V6, поступает через конденсатор С9 на вход плеча ведомого — базу V7. Транзисторы для этого УНЧ желательно выбрать с коэффициентом В>40, особенно для выходного каскада.
С помощью резистора R15 ток коллектора транзистора V6 устанавливают равным 5 мА.
Потенциал в средней точке выходного каскада, составляющий половину напряжения питания, подбирают резистором R11.
Возможности детекторного каскада можно значительно улучшить, применив эмиттерный детектор на транзисторе V3 (рис. 3).
Между эмиттером V3 и его базой установлена положительная обратная связь через цепочку С3, R4, повышающая коэффициент усиления и чувствительность УВЧ.
Усилитель низкой частоты можно еще упростить, выполнив его на трех транзисторах разной структуры (рис. 4). Полупроводниковые триоды в УНЧ включены по схеме с общим эмиттером. Первые два каскада (V5, V6) охвачены отрицательной обратной связью по постоянному току через резистор R10.
Налаживание усилителя низкой частоты заключается в установке с помощью резистора RIO коллекторного тока V7 в пределах 8 мА.
Выходная мощность приемника — 80 мВт, ток покоя — 12 мА. На рисунке 5 показана компоновка радиоприемника на пяти транзисторах в самодельном корпусе, а на рисунке 6 — соединение элементов схемы с обратной стороны монтажной платы.
Вместо динамической головки можно использовать и электромагнитный капсюль ДЭМ-4м: схема его подключения на рисунке 7.
Громкость радиоприемника возрастет, если в нем применить усилитель высокой частоты, собранный по одной из схем, показанных на рисунке 8 А—D.
В рефлексном приемнике на 5 транзисторах (рис. 9) УВЧ выполнен на высокочастотных транзисторах V1, V2. Они же используются и как предварительный усилитель низкой частоты.
Усилитель мощности НЧ — двухтактный, бестрансформаторный. Выходная мощность — 100 мВт, ток «молчания» — 6 мА.
Трансформатор Т1 намотан на ферритовом кольце марки 600НН Ø 8 — 10 мм или подстроечном стержне той же марки размером 2,8X16 мм. Обмотка 1 имеет 35 витков провода ПЭВ 0,13—0,15, а вторичная — 100 витков ПЭВ 0,12.
Для конструкции подойдут детали из набора радиоприемника «Юность»: транзисторы, конденсаторы, ферритовый стержень для магнитной антенны, кольцо для ВЧ-трансформатора, корпус.
После завершения монтажа с помощью резистора R10 устанавливают коллекторный ток транзистора V8 в пределах 3—4 мА, а с помощью R6 подбирают коллекторный ток V2 равным 0,9—1,2 мА.
Потенциал в точке А, равный половине напряжения питания, устанавливают резистором R7.
Радиоприемник, схема которого на рисунке 10, питается от источника с пониженным напряжением (4,5 В). Усилитель низкой частоты — четырехкаскадный, с непосредственной связью между транзисторами. В предварительном усилителе низкой частоты (V5, V6) для стабилизации работы транзисторов по постоянному току введена отрицательна« обратная связь — резисторы R8, R10, R12. Кроме того, отрицательной обратной связью усилитель охвачен с выхода на эмиттер V5 через резистор R17.
Симметричные выходные каскады усилителя мощности выполнены на транзисторах разной структуры и включены по схеме с общим эмиттером.
Несмотря на сравнительно большое количество транзисторов, приемник довольно экономичен и прост в налаживании.
Выходная мощность — 100 мВт, ток в режиме молчания — 5,5 мА.
Рис. 7. Схема подключения капсюля ДЭМ-4м.
Рис.
8. Варианты (А—Д) схемы усилителя высокой частоты.
Рис. 9. Схема рефлексного радиоприемника:
V1, V2 П401 — П416; V5 МП35 — МП38; V6, V8 МП39 — МП42; V3, V4, V7, Д9Б, Д9Д, Д9Е.
Рис. 10. Схема приемника с пониженным напряжением питания:
V1, V2 П401 — П416, V5, V6, V8, V11 MП39 — МП42; V9, V10 МП35 — МП38; V3, V4, V7 Д9 с любым буквенным индексом.
Рис. 11. Схема УВЧ к приемнику с пониженным напряжением питания.
Налаживание устройства заключается в установке с помощью резистора R12 тока выходного каскада НЧ в пределах 3 мА; напряжение в средней точке выходного каскада, равное половине э.д.с. батареи, подбирают резистором R11; изменением величины резистора R5 ток коллектора транзистора V2 делают равным 1 мА.
Если усилитель высокой частоты радиоприемника усовершенствовать, добавив еще один каскад, требования к подбору высокочастотных транзисторов в этом случае становятся менее жесткими (рис.
11). Эмиттерный повторитель V2 улучшает работу усилителя в целом и позволяет использовать транзисторы с малым коэффициентом усиления. УВЧ работоспособно даже в том случае, если все полупроводниковые триоды будут иметь В = 10. Причем транзистор с самым низким коэффициентом усиления следует использовать в качестве VЗ, а с наибольшим — V2.
Усилитель практически не требует налаживания. При необходимости ток коллектора V3 устанавливают подбором резистора R7.
В радиоприемнике можно применить конденсаторы КЛС, К10-7, КДК, К10-23; электролитические К50-3, К50-6, К50-12, К50-16; диоды Д9 с любым буквенным индексом. Для магнитной антенны нужен ферритооый стержень длиной 100—120 мм, марки 400НН— 600 НН.
Катушка L1 имеет 180—200 витков провода ПЭЛ или ПЭВ 0,1—0,13, L2—7—12 витков того же провода Ø 0,12—0,18 мм. Намотка катушек — однослойная, виток к витку, на бумажных каркасах.
Настраивать радиоприемники нужно только со «свежей» батареей питания. Это обеспечит правильную установку рабочего режима транзисторов.
В процессе налаживания катушку связи L2 с ферритового стержня снимают.
В. МЕЛЕШЕНКОВСКИЙ
Тут можете оценить работу автора:
Прокрутка вверх
Как построить AM-радиоприемник
В этой статье мы сначала поговорим о радиочастотах и амплитудной модуляции. Затем мы построим три разных АМ-радиоприемника в порядке возрастания сложности. Первое AM-радио не имело усилителя и использовало только резонанс для создания звука. Второй AM-приемник имеет транзисторный усилитель, а в последней схеме AM-приемника используется микросхема усилителя LM386.
Знакомство с АМ-радиоприемниками
Средние волны — это полоса радиочастот, простирающаяся от 530 кГц до 1700 кГц. С другой стороны, короткие волны выходят за эти пределы и достигают примерно 30 МГц.
Средние и короткие волны были основными диапазонами радиовещания до появления FM. Но они по-прежнему популярны, поскольку у них больше места для каналов, чем у FM-станций, и они обеспечивают большую дальность действия, особенно ночью через ионосферу.
AM-приемники также просты и легки в изготовлении.
Радиостанции в диапазонах средних и коротких волн передают свои сигналы с использованием амплитудной модуляции (AM). Это означает, что радиосигнал передатчика (или несущий) модулируется музыкальным или речевым содержимым таким образом, что амплитуда несущего изменяется в зависимости от входящей речи или музыки. AM также используется на всех авиационных радиостанциях в диапазоне частот от 108 до 136 МГц.
Как собрать простую АМ-радиостанцию
Ниже показана простая (и волшебная, если вы когда-либо собирали такую) радиосхему на кристалле. Построение этого — отличное начало для понимания того, как работают АМ-радио:
Кристалл АМ-радио В идеале диод — германиевый диод, такой как OA81, так как он имеет более низкое падение напряжения в прямом направлении. Но подойдет любой диод, только с меньшей громкостью. LS — это пьезоэлектрические наушники с высоким импедансом, похожие на винтажные «хрустальные наушники» с сопротивлением 2000 Ом.
Конденсатор C2 представляет собой переменный конденсатор емкостью от 300 до 500 пФ.
L1 представляет собой катушку, намотанную на ферритовом стержне, состоящую примерно из 50–60 витков. Ответвитель находится примерно на 5-10 витках, чтобы соединиться с антенной. Используйте магнитную проволоку для намотки катушки, если это возможно.
Для того, чтобы это радио работало хорошо, вам потребуется хорошее заземление и не менее 20 м провода как можно выше на открытом воздухе в качестве антенны. Что действительно удивительно, так это то, что эта схема будет работать без каких-либо батарей и обеспечит часы удовольствия от прослушивания AM.
Как работает схема AM-радио
Когда реактивное сопротивление (сопротивление переменному току) конденсатора C2 равно реактивному сопротивлению катушки L1, возникает резонанс на частоте f=1/2π√(LC).
Например, если L1 равен 300 мкГн, а C2 равен 100 пФ:
F = 1/2π√((0,0003 H)*(0,000000000001 F)) = 919 кГц.
Если они подключены параллельно (как в нашей схеме), суммарный импеданс очень высок, а если последовательно, то также возникает резонанс, но суммарный импеданс очень низок. Отношение этого динамического импеданса к любому существующему сопротивлению потерь называется Q. Чем больше Q, тем более селективной становится схема.
Это увеличение избирательности позволяет каналу настроиться на желаемую станцию. Если избирательность низкая, вы будете слышать другие соседние станции одновременно. (C1 — это небольшой конденсатор, а также отвод для предотвращения демпфирования антенной добротности настроенного контура).
Диод D1 выпрямляет и восстанавливает модуляцию, а конденсатор C3 обходит радиочастотную часть, оставляя исходный модулированный звук. Изменяя емкость C2 (резонансная точка), можно изменять настройку в среднем диапазоне волн.
AM-радиоприемник с транзисторным усилителем
До появления простых в использовании интегральных схем усилителей, таких как LM386, приемники изготавливались из малозаметных компонентов.
Популярным выбором был регенеративный приемник, показанный ниже.
Выпрямление АМ-сигнала происходит внутри Q2 и R3. Транзисторы Q1 и Q2 могут быть любыми транзисторами NPN. Конденсатор C3 удаляет все оставшиеся радиочастотные компоненты. Некоторые из демодулированных сигналов возвращаются в виде положительной обратной связи через R4 на отвод L1 через регулятор регенерации R6. Это приведет к началу колебаний. Идея состоит в том, чтобы настроить потенциометр R6 в точке, где колебание вот-вот начнется и немного замедлится. Это приводит к значительному увеличению чувствительности и избирательности приемника. R5 генерирует некоторую отрицательную обратную связь, которая улучшает качество звука.
Конденсатор переменной емкости C5 и катушка L1 представляют собой настраиваемую цепь. Катушка L1 состоит из 60 витков на ферритовом стержне диаметром 1 см (около 300 мкГн) с добавлением 5 витков для отвода. В прототипе платы ниже я использую только половину переменного конденсатора.
| Регенеративная радиолета | Закрытие PCB |
LM386 AM Radio
92. заменен на усилитель звука LM386. Это позволит радиостанции работать без антенны или хорошего заземления. Кроме того, LM386 обеспечивает достаточную мощность усиления для небольшого динамика. Радио AM с усилителем LM386Конденсаторы С5 и С9 задают общий коэффициент усиления LM386. Если вы обнаружите, что коэффициент усиления слишком высок, вы можете отрегулировать его, следуя инструкциям в нашей статье о том, как создать великолепно звучащий аудиоусилитель (с усилением басов). В статье также обсуждается, как настроить схему усилителя LM386 для улучшения звука.
Резистор R3 и конденсатор C10 предотвращают нежелательную нестабильность выходного сигнала LM386, создавая известную нагрузку на частотах выше звукового.
Транзистор 2N3904 обеспечивает относительно высокий импеданс настроенной цепи, обеспечивая хорошую избирательность.
| Макет радиоприемника LM386 | Деталь макета |
Все вышеперечисленные схемы были построены и протестированы и работали очень хорошо.
И вот небольшой совет, если у вас нет возможности приобрести переменный конденсатор, вы можете сделать его, приклеив алюминиевую фольгу к двум листам бумаги формата А4 и соединив их зажимами типа «крокодил». Скольжение одного листа поверх другого создает переменную крышку при условии, что они не имеют электрического контакта.
Если вы не хотите заниматься поиском всех деталей для сборки этих AM-радиостанций, на Amazon есть несколько действительно крутых комплектов радиоприемников «сделай сам».
Спасибо за чтение и не забудьте оставить комментарий ниже, если у вас есть вопросы о чем-либо!
Удивительный вседиапазонный приемник
Удивительный вседиапазонный приемникИ интригующая модификация «Синица»
Удивительный вседиапазонный приемник представляет собой диодный детектор, за которым следует
аудио усилитель. Это не многодиапазонный приемник; схватывает все сразу!
детектор использует смещенный диод Шоттки для превосходной чувствительности и полосы пропускания; в
Детектор будет обнаруживать сигналы ниже диапазона AM-вещания до микроволновых диапазонов.
Количество интересных сигналов удивляет; весело ездить, слушая
многочисленные странные звуки. Пробуя разные антенны и места, этот приемник
ловил AM-радиостанции, FM-станции, телевизионное видео (жужжание), передатчики автомобильных замков, сотовые
телефоны и даже микроволновая печь (свист-свист звук, когда микроволновая разбрасыватель
повернут). Непонятно, как демодулируются FM-станции; возможно антенна Q
достаточно для определения наклона. (См. прекрасную теорию читателя Карен.)
Даже знакомое гудение узкополосного FM-передатчика пейджера слышно — как-то.
Там тоже есть какие-то таинственные сигналы! Что это за случайный спуск
свистеть над шоссе? Некоторые автомобили также издают любопытный гул. Карен записала звук вышки сотовой связи в Великобритании! |
Другие сигналы, которые должно быть легко принять, включают передачи в полете самолета (этот пассивный приемник не будет мешать системам связи/навигации), радио CB передачи, любительские передатчики, «жучки», беспроводные сети и устройства, радары, передатчики радиоуправления, некоторые системы безопасности/сигнализации и даже неожиданные колебания в вашей следующей схеме.
Короткая, возможно, 6-дюймовая антенна — отличная универсальная длина для обычных
прослушивание, но уменьшение длины нужного диапазона даст лучшую чувствительность.
За
подключение антенны, используйте RCA или аналогичный разъем с заземлением, подключенным к
отрицательный аккумулятор на случай, если вы захотите попробовать рамочную антенну. Рамочные антенны (свободный конец
подключены обратно к земле) особенно хорошо работают для одиночных частот и настройки
конденсатор может быть добавлен через контур. Эта схема детектора также будет хорошо работать в качестве
Crystal Radio даже на более высоких коротковолновых частотах с добавлением простого настроенного
схема. Добавьте дроссель от 10 до 100 мкГн последовательно с антенной рядом с приемником, чтобы не допустить помех.
сигналы более высокой частоты при прослушивании AM-станций и подключите диод к
достаточно высокий импеданс на настроенной цепи, так как импеданс диода высок в этом
схема. Конденсатор 100 пФ и резистор 10 кОм не нужны, пока настроенная схема
обеспечивает путь постоянного тока к земле для диода. (См. Схемы Crystal Radio для
идеи настроенной схемы.)
На приведенной выше схеме показан регулятор громкости 100k, но сигналы обычно не громкие, поэтому
этот компонент можно заменить обычным резистором на 100 кОм.
Конденсатор 0,01 мкФ будет
подключить напрямую от коллектора первого транзистора к базе второго.
Этот усилитель не инвертирующий, поэтому при подключении наушников будет слышен визг обратной связи.
находятся слишком близко к антенне. Уменьшите 100 пФ в антенне, если визг обратной связи является проблемой.
Схема потребляет всего около 125 мкА, поэтому время автономной работы отличное. Схема разработана
для чувствительного кварцевого наушника и не может управлять большинством других типов наушников. Один
заметным исключением являются старые чувствительные динамические наушники, которые являются редкостью. Водить
наушники с более низким импедансом, скажем, типа 60 Ом, опустите коллектор последнего транзистора и
базовые резисторы от 100k и 10Meg до 1k и 100k, но помните, что ток батареи
будет намного выше. Для наушников с сопротивлением 8 Ом потребуется другой выходной каскад.
удовлетворительная производительность.
Недорогой пластиковый бокс станет прекрасным корпусом.
В устройстве ниже работает пара
кусочки луженой печатной платы для удержания схемы и в качестве держателя батареи.
выступ на печатной плате припаян к неиспользуемому нижнему ряду контактов на плате.
выключатель питания, чтобы удерживать его на месте. Несколько капель эпоксидной смолы на нижней стороне могли бы служить
та же цель. Не забудьте причудливое оформление лицевой стороны коробки!
Любая схема усилителя звука с высоким импедансом и высоким коэффициентом усиления будет работать с базовым диодом.
детектор, так что не стесняйтесь экспериментировать. Не забудьте оставить резистор смещения 10Meg для
диод и подключить усилитель через конденсатор 0,01 мкФ. Если вы предпочитаете ИС дискретному
транзисторы, взгляните на http://www.techlib.com/electronics/aircraft.htm.
Просто замените настроенную схему на 10 кОм и 100 пФ, как на приведенной выше схеме.
Или, в качестве альтернативы, вы можете добавить к этим приемникам настроенную схему, чтобы сделать чувствительный
приемник с диодным детектором для определенного диапазона, используя настройку бортового приемника.
Вот еще одна идея: Найдите старое AM/FM-радио с антенной для размещения приемника. Кейс будет иметь красивую антенну, динамик, разъем для наушников, держатель батареи, переключатель и регулятор громкости — почти все! Более того, с небольшим усилием вы можете удалить ВЧ-части при сохранении аудиоусилителя. Звук обычно подается на один конец регулятора громкости и вам может сойти с рук только первый транзисторный усилитель на приведенной выше схеме. Пара коллектор этого транзистора к потенциометру с конденсатором 10 мкФ плюсовым выводом идем к коллектору. Было бы неплохо заменить банк 100k в коллектор с постоянным резистором 33k и уменьшите оба 10 мегабайт до 3,3 мегабайта или около того, особенно если радио работает на двух ячейках AA, что типично в наши дни.
Вот вариант вседиапазонного ресивера для автомобиля. Можно следующую схему
сложно из-за очень высокого усиления в сочетании с высокими токами динамиков, что несомненно
рецепт проблем со стабильностью.
Имейте в виду, что заставить его работать правильно может быть проблемой, если
ты новичок. Он станет отличным компаньоном на рабочем месте, отслеживая нежелательные
колебания в вашем последнем творении.
Автомобильное предупреждение: эта штука обнаружит полицейский радар, но только в нескольких ярдах — недостаточно скоро, чтобы служить обычным радар-детектором. В некоторых штатах действуют законы, запрещающие использование радар-детекторов, и у вас могут возникнуть проблемы с тем, чтобы убедить милый офицер, что ваш гаджет — безобидная игрушка. Мало у кого есть хобби, как у нас, и обычно подозреваются неблаговидные мотивы. Копия этой статьи может помочь, но не рассчитывай на это.
Схема аналогична двухтранзисторному варианту, но второй каскад
использует более низкие номиналы резисторов для управления эмиттерным повторителем PNP. Эмиттерный повторитель
обеспечивает ток, достаточный для питания усилителя мощности класса А с трансформаторной связью, который может
доставить несколько сотен милливатт к динамику.
Усилитель класса А с трансформаторной связью
был выбран по нескольким причинам. Во-первых, трансформатор обеспечивает эффективное согласование с
динамик и снижает аудиоток, протекающий в цепи заземления. Во-вторых,
Усилитель класса А прост, хорошо работает и, поскольку схема работает от автомобильного
батарея, небольшая неэффективность в порядке. Выходные каскады аудио класса A не должны
пропущено экспериментатором! Коэффициент усиления выходного усилителя уменьшен на 10
резистор последовательно с эмиттерным конденсатором 220 мкФ, потому что общий коэффициент усиления цепи
так высоко. Если у вас возникли проблемы со стабильностью, увеличьте значение этого сопротивления 10 Ом.
резистор; не волнуйтесь, прибыли еще много! 2Н2219А рассеивается примерно на 1/2
ватт, поэтому требуется некоторый отвод тепла. Хорошо подойдут силовые транзисторы, в том числе ТО-220
типы, которым не нужен радиатор; попробуйте TIP41, например. Честно говоря, я
хотел предлог, чтобы использовать симпатичный маленький черный радиатор.
Помещение регулятора громкости в цепь постоянного тока первого транзистора вызывает некоторый шум при регулировке, поэтому, возможно, лучше заменить горшок на фиксированный Резистор на 100 кОм и для связи по переменному току потенциометра с коллектором.
Устройство выполнено в металлическом корпусе «черный кракле» с разъем BNC для антенны:
Аудиотрансформатор представляет собой металлическую банку на картинке выше, но любую от 500 Ом до 8 Ом.
миниатюрный тип будет работать. К выходному транзистору прикреплен черный радиатор.
монтируется на миниатюрную клеммную колодку. Красная капля — это один из дросселей перед ним.
крепится к конденсатору термоклеем. Обратите внимание, что цепь разделена
на три раздела, чтобы уменьшить обратную связь. Выходной каскад напрямую подключен к
входные силовые провода, а остальная часть схемы имеет фильтр, состоящий из 100-омного
резистор и конденсатор 22 мкФ для уменьшения возможности обратной связи по источнику питания.
Диодный детектор и первый транзистор монтируются непосредственно на BNC:
| Перед установкой цепей:
|
У этого гаджета достаточно усиления, чтобы слышать внутренний компонент
шум без антенны в шумном автомобиле. После того, как устройство было помещено на место в
автомобиль относительно свободен от шума зажигания, всяких посторонних звуков обнаружено не было. А
более короткая антенна предпочтительнее из-за обилия FM- и ТВ-станций — попробуйте 2 или 3
дюймы. Есть несколько общих звуков: Пронзительный гул, похожий на 60 Гц.
линейный шум исходит от телевизионных станций, очень громкое шипение означает, что вы проходите рядом с цифровым
вышка сотовой связи, стайка музыки и голосов — это FM-станции, другие гудки и мелодии
вероятно, из цифровых сетей, близлежащих сотовых телефонов и других беспроводных устройств, но кто
знает! Подойдите на полмили или около того к AM-передатчику, и вы дотянетесь до
контроль громкости.
Высококачественное AM-радио было реализовано на рабочем месте простым подключение BNC через дроссель 10 мкГн к настроенной схеме, состоящей из дросселя 120 мкГн параллельно с большим переменным конденсатором. Антенна была около 3 футов в длину. Этот проект представляет собой отличный универсальный детектор для различных лабораторных экспериментов. грубая черная отделка действительно выглядит великолепно.
Вот электронное письмо от читателя по поводу обнаружения FM:
| Чарльз, Спасибо за отличный архив схем. Пишу, потому что могу скинуть пролить свет на причину, по которой вседиапазонный приемник Пола Бомонта может демодулировать FM, несмотря на наличие детектора только для АМ. Я думаю, это из-за многолучевости прием. Учти это: Ваша антенна принимает FM-сигнал по прямому тракту, а также по
непрямой путь (возможно, отражение от высокого здания). С уважением, Карен |
Вот модификация, в которой используется микросхема аудиоусилителя, присланная считывателем.
(Пол Бомонт MIScT G7VAK):
Напряжение питания 9 или 12 В постоянного тока от регулируемого источника. А батарея не используется, так как потребление может возрасти примерно до 75 мА в условиях сильного сигнала. | |
Усилитель LM386 с адекватным коэффициентом усиления 20. Вход от 10k pot и последовательный резистор 10 кОм к контакту 3. Контакты 2 и 4 к линии 0 В. | |
Чтобы увеличить коэффициент усиления до 50, подключите резистор 1,2 кОм и конденсатор 10 мкФ. между контактом 1 и контактом 8 [- к контакту 8]. | |
Выход через контакт 5 и конденсатор 220 мкФ, [+ к контакту 5] 25 В рабочего тока
или лучше. | |
Питание к LM386 осуществляется через контакт 6, который привязан к + шине, но с Развязывающий конденсатор 4n7 рядом с микросхемой. | |
Можно использовать антенны разной длины и для экспериментов. параллельная настроенная цепь может быть подключена между входом RF и шиной 0v [Ground]. | |
Если BAT41 недоступен, можно использовать BAT85. 1N5711 и 1N6263 также подходят. |
| Напряжение контрольной точки [нет сигнала, Fluke 83] |
| TP1 около 100 мВ |
| TP2 около 540 мВ |
| TP3 около 2,95 В |
Paul Beaumont MISCT G7VAK
Спасибо за версию IC, Пол!
Вот интересная версия, используемая для обнаружения мобильного телефона
Пол Смит (физика Университета Индианы),
ptsmith@indiana.
edu :
http://www.physics.indiana.edu/~ptsmith/cell/
Анонимный участник отправил это увлекательная модификация:
Эта модификация основана на советском устройстве времен холодной войны,
Синица. Несущая частота чуть выше звукового диапазона добавляется в
входящий сигнал для создания множества боковых полос. Результат примерно такой
любой сигнал, даже мёртвая несущая, создаст детектируемый аудиовыход. Я думаю
звук от осциллятора может быть введен в нижнюю часть 10k
резистор смещения, устраняющий необходимость в дросселе 10 мкГн. Может резистор 10к
заменен на триммер 10к и дворник триммера идет на ОУ
через еще 10 кОм последовательно с крышкой 1 мкФ, чтобы сэкономить немного тока.
Поочередно добавить 1к в наземную ногу 10к и зацепить дворник горшка
там. Это может
интересно сделать частоту инжектируемой прямоугольной волны переменной и
с очень острыми краями, возможно, от логического устройства переменного тока.
Много экспериментов, чтобы
попробуй здесь!
Прочитав описание того, как работает оригинальная Синица, Я придумал новый подход. Оригинальная Sinitsa использовала диод спереди для модулировать любые РЧ-сигналы, в основном включая и выключая их. Затем после полосовой фильтрации, обычный диодный детектор выдавал звуковой сигнал из теперь модулированный RF. Сначала я думал, что гармоники от края прямоугольной волны смешивались с радиочастотным сигналом непосредственно в первом сцена. Я придумал несколько иной подход, который, как мне кажется, функционально аналогично, но не требует «обработки» РФ:
В моем варианте аналоговый переключатель переключает между DC и
детекторный диод и опорный диод. В той мере, в какой эталонный диод
отслеживает диод детектора (в основном термически), это должно давать примерно то же самое
Результатом является включение и выключение РЧ на детекторный диод. (Другими словами, когда
ВЧ выключен, оба диода должны давать одинаковое напряжение.
) Я не «касаюсь»
РЧ перед детектором, и я могу обнулить устойчивый фоновый уровень РЧ.
колебание можно остановить заземляющим контактом 11 CD4053 с тумблером
переключатель, и схема будет вести себя как оригинальный вседиапазонный приемник.
Детали аудиоусилителя не проработаны, но можно использовать простой LM386.
наверное достаточно. Я мог бы использовать какой-нибудь каскад операционного усилителя в качестве предусилителя.
если я хочу синхронно обнаружить сигнал для управления счетчиком (используя переключатель
«С»).
Обратите внимание на шикарный способ переключения CD4053. Которые могут есть несколько интересных приложений для проектов блокировки. Это в основном DPDT самопереключатель.
Я использовал 5082-2835, но подойдет любой ВЧ-диод Шоттки.
включая распространенный 1N5711. Вот забавное приложение:
Баг Дастер. Транзисторный усилитель
можно заменить на LM386. Получается, что большого усиления не нужно. Если
вы попробуйте LM386, добавьте переключатель для отключения конденсатора между контактами 1 и 8
чтобы понизить усиление для «удаления ошибок».
В противном случае он будет просто слишком чувствительным.
Супергетеродинный приемник AA8V 6×2
Супергетеродинный приемник AA8V 6×2 — принципиальная схема усилителя ПЧ и описание схемы Схема усилителя ПЧ и описание схемы
Нажмите здесь, чтобы увидеть схему с более высоким разрешением.
Назад к AA8V 6×2 Супергетеродинный приемник
Принципиальная схема и описание цепей Страница
Введение:
Усилитель ПЧ принимает сигнал от
кристаллический фильтр и усилитель
на величину, определяемую настройкой регулятора усиления ПЧ. Уровни сигнала
может варьироваться в очень широких пределах. При очень сильных сигналах усилитель ПЧ может
даже не нужно, но для слабых сигналов QRP существенное усиление
требуется. Чтобы справиться с этим широким диапазоном уровней сигнала, коэффициент усиления усилителя ПЧ
должна плавно регулироваться в столь же широком диапазоне.
В аудиоусилителях простые делители напряжения (потенциометры или управления») используются для управления усилением, но их нельзя использовать в радиочастотном диапазоне. из-за емкостной утечки вокруг них. Для усилителей ВЧ напряжения обычно Метод заключается в использовании вакуумной лампы, известной как пентод с удаленной отсечкой. Прибыль такая трубка управляется путем изменения смещения сетки на трубке. Более продвинутый приемники автоматически контролируют смещение сетки, чтобы обеспечить автоматическую регулировку усиления (AGC), но в более простом приемнике, таком как 6×2, усиление регулируется вручную.
В усилителях ПЧ используется стандартная лампа 12BA6. 12BA6 использовался в
популярные настольные AM-радиоприемники All American Five 50-х и 60-х годов.
Силовой трансформатор 6х2 имеет накальную обмотку только 6,3В, поэтому 6ВА6 (6В
версия) была использована вместо этого. Регулятор усиления ПЧ изменяет смещение на лампе так,
что коэффициент усиления усилителя ПЧ может варьироваться примерно от 6 дБ до 31 дБ.
Это
много усиления даже для самых слабых сигналов. Однако очень сильные сигналы
может перегрузить приемник даже при минимальном усилении ПЧ. В таком
ситуации, входная сеть
может быть расстроен для предотвращения перегрузки.
Усилитель ПЧ
Схема
Нажмите на часть схемы
Ниже приведена информация об этой части цепи:
Или нажмите на одну из ссылок ниже:
| Ввод из кристалла Фильтр | Резонансный выход Цепь |
| Сетевые резисторы | Падение планшета/изоляция Резистор |
| Загрузка кристаллического фильтра Байпасный конденсатор | Обход экрана Конденсатор |
| Катод смещения Резистор | Пропуск экрана Резистор |
| Катодный байпас Конденсатор | Обход планшета Конденсатор |
| Если контроль усиления и сброс Резистор | Развязка пластин Конденсатор |
| Регулировка усиления IF Развязывающий конденсатор | В+ |
| Цепь отключения звука | Выходная муфта Конденсатор |
| 6BA6 Вакуумная трубка |
| Вход от кварцевого фильтра: Вход на усилитель ПЧ от кристаллический фильтр. Кристалл
фильтр ставится на вход усилителя ПЧ, а не на выход
избегайте усиления нежелательных сигналов, которые в противном случае могли бы вызвать перегрузку. | |
| Сетевые резисторы: Смещение сетки для 6U8A создается через резистор смещения катода и коэффициент усиления. цепь управления. Смещение проходит через резисторы сетки, чтобы попасть в сетку. трубки. Одиночный резистор не используется, потому что резисторы сетки также работает как выходная нагрузка для кристалла. Так как ВЧ нагрузка для кристалла должно быть 68k, конденсатор закорачивает резистор 470k для RF, позволяя 68k резистор для работы в качестве ВЧ нагрузки для кварцевого фильтра. Резистор 470К. обеспечивает дополнительное сопротивление постоянному току, необходимое для смещения на трубке. | |
| Конденсатор шунтирования нагрузки кварцевого фильтра: Резистор с одной сеткой использовать нельзя, поскольку ВЧ-нагрузка кварца должна должно быть 68 кОм, но сопротивление сети постоянного тока должно быть намного выше, около 500 кОм. 0,001
байпасный конденсатор на резисторе 470 кОм закорачивает его для ВЧ, позволяя
Резистор 68k для работы в качестве ВЧ нагрузки для кварцевого фильтра. Тем не менее
конденсатор не влияет на постоянный ток, поэтому резистор 470 кОм обеспечивает дополнительное сопротивление постоянному току.
сопротивление, необходимое для правильной работы трубки. | |
| Катодный резистор смещения: Катодный резистор на 68 Ом обеспечивает минимальное смещение на трубке и управляет максимальным усилением каскада. Падение напряжения на этом резистор, а регулировка усиления ПЧ является рабочим уклон на трубе. Когда регулятор усиления ПЧ установлен на максимальное усиление (полностью CW), в схеме только резистор 68 Ом, смещение минимальное, а коэффициент усиления является максимумом. | |
| Катодный обходной конденсатор: Катод должен быть под потенциалом земли для РЧ, в противном случае коэффициент усиления трубка будет уменьшена из-за отрицательной обратной связи. Катодный шунтирующий конденсатор
шунтирует РЧ вокруг катодного резистора смещения и управления усилением ПЧ, сохраняя
катод с потенциалом земли для РФ. | |
| Регулятор усиления ПЧ и понижающий резистор: В приемнике важна эффективная регулировка усиления. Усиление должно быть переменным, чтобы позволяют принимать слабые сигналы, но предотвращают перегрузку сильными сигналами. В 6×2, пентод с удаленной отсечкой, 6BA6, используется в этап ИФ. Усиление пентода с удаленной отсечкой регулируется смещением на трубка. Более высокое смещение снижает коэффициент усиления лампы. Регулятор усиления ПЧ и гасящий резистор используются для управления смещением на трубке. Максимальное усиление регулируется резистором смещения катода 68 Ом. Когда управление усилением ПЧ
полностью по часовой стрелке, очиститель находится на заземленном конце элемента управления и
только катодный резистор смещения на 68 Ом. Когда управление полностью против часовой стрелки, стеклоочиститель в конце подключен к 330k резистор. Ток через трубку и резистор 330k затем проходит через сопротивление управления усилением ПЧ, что приводит к гораздо большему падению напряжения. Этот уменьшает усиление примерно до 6 дБ. Резистор 330 кОм управляет минимальным усилением . Без резистора 330k, максимальное падение напряжения на регуляторе усиления ПЧ было бы недостаточным для уменьшить прибыль до желаемой суммы. Резистор 330к увеличивает максимальное падение напряжения на сопротивлении управления усилением ПЧ. Уменьшение стоимости 330k увеличивает максимальное падение напряжения, снижая минимальный коэффициент усиления. Увеличение значение резистора 330k уменьшает максимальное падение напряжения, увеличивая минимальный выигрыш. | |
| Развязывающий конденсатор управления усилением ПЧ: Ток, протекающий через регулятор усиления ПЧ и 330k гасящий резистор влияет на коэффициент усиления усилителя ПЧ. Потому что это так
подключен к источнику B+, быстрые изменения изменений в
Предложение B+, вызванное другими
схемы, подключенные к B+, могут повлиять на усиление ПЧ, создав нежелательную
петля обратной связи, известная как «моторная лодка». Конденсатор развязки ПЧ
сглаживает такие изменения и предотвращает обратную связь. | |
| Цепь отключения звука: При нормальной работе один конец регулятора усиления ПЧ заземлен через переключатель отключения звука или внешний разъем отключения звука. Если переключатель отключения звука и внешний разъем отключения звука разомкнуты, последовательно с регулятором усиления ПЧ включен резистор 180кОм. Этот значительно увеличивает смещение на трубке, отсекая ее и приглушая получатель. Для нормального отключения звука переключатель отключения звука разомкнут, а внешний разъем отключения звука
подключается к нормально замкнутому набору контактов на приемо-передающем
реле. | |
| 6BA6 Вакуумная трубка: Лампа 6BA6 представляет собой пентод с удаленной отсечкой, который часто используется в ПЧ. усилители. Варьируя смещение на трубке с помощью ПЧ Gain Control усиление может плавно регулироваться. 12-вольтовая версия 6BA6, 12BA6, использовалась в популярном АМ-ресиверы American Five».0003 | |
| Выходной резонансный контур: Выход усилителя ПЧ появляется через параллельный резонансный контур. Катушка L7 настраивается на максимальный сигнал во время настройки приемника. | |
| Пластинчатый опускающий/изолирующий резистор: Плата усилителя ПЧ питается от Подача В+. Чтобы изолировать ПЧ
усилителя от изменений в питании B+ и предотвращения нежелательной обратной связи
через питание B+ резистор 2200 Ом подключен между резонансным
цепи и питания B+. Резистор немного падает напряжение, но его
Основная цель — обеспечить изоляцию. | |
| Экранный конденсатор: Экран усилителя ПЧ должен иметь потенциал земли для ВЧ. А Конденсатор 0,01 мкФ пропускает радиочастоту на землю, блокируя прохождение постоянного напряжения экрана | |
| Резистор опускания экрана: Надлежащее напряжение экрана получается путем питания экрана напряжением гасящий резистор, подключенный к источнику питания B+. Сопротивление подобрано так что правильное экранное напряжение получается, когда трубка рисует нормальный экран Текущий. ![]() | |
| Пластинчатый перепускной конденсатор: Конец B+ резонансного контура должен быть подключен к земле для РЧ. 0,01 мкФ Конденсатор позволяет ВЧ проходить на землю, блокируя поток любого постоянного тока. | |
| Пластинчатый развязывающий конденсатор: Плата усилителя ПЧ питается от Подача В+. Чтобы изолировать ПЧ усилителя от изменений в питании B+ и предотвращения нежелательной обратной связи через источник питания B+ конденсатор 12 мкФ подключен к земле, чтобы сгладить любые вариации, которые могут возникнуть. Без конденсатора тип обратной связи называется может произойти «моторная лодка». | |
| Б+: Усилитель ПЧ питается от источника питания B+, номинальное напряжение которого составляет 250 В. Усилитель ПЧ развязан и
зашунтирован, чтобы изолировать его от других цепей, которые питаются от источника питания B+. | |
| Выходной конденсатор связи: Выход усилителя ПЧ подается на детекторный каскад через 100-пф соединение. конденсатор. Конденсатор пропускает RF, но блокирует поток. округа Колумбия. | |
Вернуться к Dr. Страницы Грега Латты по электротехнике и радиолюбительству
Вопросы, комментарии и электронная почта
Если у вас есть вопросы или комментарии, вы можете отправить электронное письмо доктору Грегу Латте по адресу [email protected]
Спасибо, что заглянули!
Цепь радиопередатчика и приемника 433 МГц » Freak Engineer
В этой статье я покажу вам, как сделать радиочастотный передатчик и приемник на 433 МГц.
Существует множество проектов в области электроники с разными целями, но беспроводные проекты по-прежнему отличаются и привлекательны.
В этом проекте я собираюсь использовать радиочастотный передатчик и модуль приемника 433 МГц. Этот модуль дешевый и простой для понимания. Конфигурация выводов этого модуля широко доступна, и его применение очень простое.
Здесь я покажу вам основное применение радиочастотного модуля путем передачи и приема 4-битных данных для беспроводного управления светодиодами.
Необходимые компоненты
Компоненты, необходимые для изготовления RF -передатчика и схемы приемника, —
- 433 МГц RF -передатчик и модуль схемы приемника
- Encoder ICS (HT12E)
- Decoder IC (HT12D) 9074)
- Decoder IC (HT12D) 9074). кнопка x 4
- Светодиод x 5
- Резисторы — 1 МОм, 33 кОм, 470 ω
- IC 7805 x 2
- 9V Аккумулятор x 2
- Разъем батареи x 2
- .
Верный разъем x 2 - 0. Верно.
Модуль радиопередатчика и приемника 433 МГц
Этот модуль состоит из двух частей: первая часть — передатчик (Tx), а другая — часть приемника (Rx). Модуль RF (радиочастотный) всегда работает в паре для передачи и приема данных. Модуль передатчика передает закодированные данные, а модуль приемника их принимает. Таким образом, данные могут быть отправлены только с одного конца на другой конец. Мы не можем получить какую-либо обратную связь со стороны получателя.
The transmitter module has 4 pins namely
текущий диапазон преобразователя составляет от 10 мА до 40 мА.Vcc
+ 5v power supply
Data
Receives data from
Encoder IC
Масса
-ве источник питания
Диапазон напряжения от 3 до 2 VccАнтенна
Антенный провод
Скорость передачи данных составляет 10 кбит/сек, частота — 433 МГц. Название контактов напечатано на модуле.Модуль приемника имеет восемь контактов. Два контакта для Vcc, три контакта для земли, два контакта для данных и один для антенны. Выводы можно узнать по их названиям, напечатанным на самом модуле.
Здесь вывод Vcc требует питания 5В +ve. Диапазон рабочего тока составляет менее 6 мА. частота приема сигнала 433 МГц в эфире. Принятый сигнал подается на микросхему декодера для демодуляции.
ИС кодера HT12E и декодера HT12D
Радиопередатчик и приемник могут работать без этой микросхемы. Мы можем просто подать сигнал на терминал данных передатчика и получить его от терминала данных приемника. Проблема в том, что мы можем передавать и получать только однобитовые данные. Однобитовые данные недостаточно полезны в практических приложениях.
Когда мы используем эти кодировщик HT12E и декодер HT12D IC. Мы можем передавать и получать до 4 бит данных.
Эти микросхемы имеют 4-битный вход, что означает, что мы можем составить 2 n = 2 4 = 16 различных комбинаций.Обе эти микросхемы имеют 18 контактов и диапазон рабочего напряжения от 3 до 12 В.
Схема цепи радиочастотного передатчика и приемника
Схема радиочастотного передатчика и приемника показана отдельно на рисунках ниже –
Цепь передатчика
Цепь приемника
Для проверки работы схемы я сначала сделал ее на макетной плате. Схема работала хорошо. Работа схемы показана на видео ниже:
На видео вы можете ясно видеть, что на стороне передатчика у нас есть кодировщик IC, а на стороне приемника у нас есть декодер IC.
IC 7805 подает питание 5 В как на ИС энкодера, так и на модуль передатчика. Аккумулятор 9 В является основным источником питания, подаваемым на входные клеммы микросхемы 7805.Конфигурация контактов / подключение IC энкодера следующая
Контакты с 1 по 9 и контакт 14 подключены к отрицательной клемме источника питания. Контакты с 10 по 13 подключены к нажимному переключателю. Резистор 1 МОм подключен к контактам 15 и 16. Контакт 17 предназначен для вывода закодированных данных, а контакт 18 — для положительного источника питания.
Конфигурация контактов/подключение микросхемы декодера следующая
Контакты с 1 по 9 подключены к отрицательной клемме источника питания. Контакты с 10 по 13 подключены к светодиодам, которые показывают выход. Контакт номер 14 является контактом ввода данных. Резистор 33 кОм подключен к контактам 15 и 16. Контакт 17 подключен к светодиоду, который будет светиться только тогда, когда передатчик находится в зоне действия.
Снова штырь 18 — это положительный источник питания.Работа цепи радиопередатчика и приемника
Проще говоря, четыре кнопки создают цифровой сигнал, который кодируется микросхемой. Затем закодированный сигнал передается в модуль передатчика для его передачи по воздуху.
Модуль приемника на стороне приемника принимает сигнал из эфира и передает его на ИС декодера для декодирования данных. Теперь декодированные данные зажигают соответствующие светодиоды, подключенные к контактам 10, 11, 12, 13.
Наконец-то я разработал эту схему на плате Vero. Это выглядит красиво и идеально, как показано на фотографиях ниже
Работа схемы на плате Vero показана в видео ниже –
Применение схемы радиопередатчика и приемника
Схема радиочастотного передатчика и приемника применяется:0741
- Используется в различных устройствах IOT
Часто задаваемые вопросы
- Что делать, если все четыре или несколько кнопок нажаты одновременно?
- При одновременном нажатии нескольких кнопок загораются все соответствующие светодиоды на стороне приемника.
Предположим, если вы нажмете сразу три кнопки, то загорятся первые три светодиода.
- Каков диапазон этого модуля?
- Эта схема может работать на расстоянии до 50 метров, если к обоим концам прикреплена антенна длиной 15 см.
Автор
Акаш Шарма
Рекомендуемые сайты для покупки комплектующих
- Fly Robo
- ElectronicsComp
- SR Robotics
ПРИМЕЧАНИЕ: Приведенные выше ссылки не являются партнерскими.
Поделиться этим сообщением
Схема цепи радиопередатчика и приемника
Создание наших проектов Беспроводная связь всегда выглядит круто, а также расширяет диапазон, в котором ею можно управлять. Начиная с использования обычного ИК-светодиода для беспроводного управления на небольшом расстоянии и заканчивая ESP8266 для глобального управления HTTP, существует множество способов беспроводного управления чем-либо.
В этом проекте мы узнаем, как мы можем создавать беспроводные проекты, используя радиочастотный модуль с частотой 433 МГц. Эти модули дешевы для своих функций и легко доступны. Их можно использовать либо как автономные передатчик и приемник, либо связать с MCU/MPU, например, с Arduino или Raspberry Pi.
Здесь мы изучим основы радиочастотного модуля и как использовать его в качестве автономного радиопередатчика и радиоприемника . Здесь мы объяснили схему радиочастотного передатчика и приемника , управляя светодиодами по беспроводной сети с помощью радиочастоты.
Требуемые материалы:
- РЧ-передатчик и приемник 433 МГц ИС декодера HT12D
- Кодировщик HT12E IC
- Кнопки (3 шт.)
- Светодиоды (3 шт.)
- Резистор 1 МОм, 47 кОм и 470 Ом
- 7805 Регулятор напряжения
- Батарея 9 В (2 шт.)
- Хлебная доска (2 шт.
) - Соединительный провод
Радиочастотный модуль передатчика и приемника 433 МГц:
Позвольте мне кратко рассказать об этих радиочастотных модулях, прежде чем приступить к проекту. Термин РФ расшифровывается как « Радиочастота ». Модуль радиочастотного приемопередатчика всегда будет работать в паре, то есть для отправки и отправки данных ему нужны передатчик и приемник. Передатчик может только отправлять информацию, а Получатель может только получать ее, поэтому данные всегда могут быть отправлены с одного конца на другой, а не наоборот.
Модуль передатчика состоит из трех контактов, а именно Vcc, Din и заземления , как показано выше. Вывод Vcc имеет широкий диапазон входного напряжения от 3 до 12 В. Передатчик потребляет минимальный ток 9мА и может достигать 40 мА во время передачи. Центральный контакт — это контакт данных, на который отправляется передаваемый сигнал. Затем этот сигнал модулируется с помощью ASK (амплитудной манипуляции) и передается в эфир на частоте 433 МГц.
Скорость, с которой он может передавать данные, составляет около 10 Кбит/с.
Модуль приемника имеет четыре контакта, а именно Vcc, Dout, Linear out и Ground , как показано выше. Вывод Vcc должен питаться от регулируемого источника питания 5 В. Рабочий ток этого модуля составляет менее 5,5 мА. Штыри Dout и Linear out закорочены вместе для приема сигнала 433 МГц из воздуха. Затем этот сигнал демодулируется для получения данных и отправляется через вывод данных.
Посмотрите другие наши проекты с использованием радиочастотной пары:
- Радиоуправляемый робот
- Схема преобразователя ИК в РЧ
- Радиочастотные светодиоды с дистанционным управлением на базе Raspberry Pi
Необходимость в кодировщиках и декодерах:
ВЧ-модули также могут работать без модулей кодировщиков и декодеров. Просто включите оба модуля с соответствующим напряжением, упомянутым выше. Теперь сделайте вывод Din на передатчике высоким, и вы обнаружите, что вывод Dout на приемнике также становится высоким.
Но в этом методе есть большой недостаток. У вас может быть только одна кнопка на стороне отправителя и один выход на стороне получателя. Это не поможет в создании лучших проектов, поэтому мы используем модули кодировщика и декодера. 94 = 16) 16 различных комбинаций входов и выходов. Это 18-контактные микросхемы, которые могут работать от входного напряжения от 3 до 12 В. Как сказано, у них есть 4 бита данных и 8 битов адреса, эти 8 битов адреса должны быть установлены одинаково как на кодере, так и на декодере, чтобы они работали как пара.
Принципиальная схема радиочастотного передатчика и приемника:
Полная принципиальная схема, включая части передатчика и приемника для этого проекта, показана на изображениях ниже.
Ниже картинки, показывающие цепь RF -передатчика с установкой:
и ниже, показывающие цепь RF. Схема состоит из микросхемы кодировщика, а схема радиочастотного приемника состоит из микросхемы декодера .
Поскольку передатчику не требуется регулируемое напряжение 5 В, мы напрямую питаем его от батареи 9 В. Принимая во внимание, что на стороне приемника мы использовали регулятор напряжения 7805 +5 В для регулирования 5 В от 9батарея В.
Обратите внимание, что биты адреса с A0 по A7 на ИС кодировщика и декодера заземлены. Это означает, что они оба хранятся по адресу 0b00000000. Таким образом, они оба используют один и тот же адрес, и они будут действовать как пара.
Контакты данных D8–D11 подключены к кнопкам на стороне энкодера и к светодиодам на стороне декодера. При нажатии кнопки на стороне энкодера информация будет передана на декодер, и соответствующий индикатор загорится.
Работа светодиодов с РЧ-управлением:
Я собрал схемы на двух отдельных макетных платах, каждая из которых питалась от отдельной 9-вольтовой батареи. После того, как вы их построите, они должны выглядеть примерно так, как показано на рисунке ниже.
Включите обе макетные платы, и вы заметите, что светодиоды начнут светиться.
Теперь нажмите любую кнопку на макетной плате передатчика, и соответствующий светодиод в цепи приемника погаснет.
Это связано с тем, что штырьки кнопок (D8-D11) подтягиваются внутри микросхемы энкодера. Следовательно, все три светодиода будут светиться, и когда мы нажимаем кнопку, контакт данных подключается к земле, поэтому соответствующий светодиод на стороне приемника будет выключен.
Полную работу можно увидеть на видео ниже . Однако я использовал только 3 светодиода для демонстрационных целей, вы можете использовать и четыре. Вы также можете подключить реле вместо светодиодов, и тогда вы сможете управлять устройствами переменного тока по беспроводной сети с помощью RF Remote. Надеюсь, вы поняли проект и получили удовольствие от его создания. Если у вас есть какие-либо сомнения, задайте их в разделе комментариев ниже или на форуме, и я буду рад помочь вам.
Конструкция, принцип работы и применение
Вы ищете доступную и простую в использовании технологию беспроводной связи? Затем было бы полезно, если бы вы рассмотрели инфракрасную или ИК-связь.
Без сомнения, инфракрасный свет выглядит как видимый свет. Но у него немного большая длина волны. Таким образом, вы можете увидеть утро своими глазами, что идеально подходит для беспроводной связи.
Например, ИК-светодиод на пульте телевизора отвечает за отклик, который вы получаете от телевизора. И ваши пульты от кондиционера тоже не остались без внимания. Кроме того, мозгом, стоящим за ИК-связью, являются схемы инфракрасного приемника и схемы инфракрасного передатчика.
Как они работают? Вы получите ответы на эти вопросы вместе с приложениями, преимуществами и многим другим.
Приступим к работе!
Содержание
- Рабочий принцип схемы ИК -приемника и передатчика
- Конструкция схема
- Схема IR -передатчика
- IR -схема
- Инфракрасные циклы.
- Округление
Принцип работы схемы ИК-приемника и передатчика
В большинстве случаев секция передатчика ИК-связи имеет конструкцию, позволяющую функционировать в нестабильном режиме.
Следовательно, модель помогает производить постоянный импульс. Кроме того, частота импульсов составляет 38 кГц.
Свет, излучаемый ИК-светодиодом, представляет собой модулированный инфракрасный свет. Итак, если вы нажмете тактильный переключатель, вы заметите тесную связь между ИК-светодиодом и выходом передатчика. Кроме того, ИК-светодиод излучает свет с частотой 38 кГц.
Таким образом, если поместить инфракрасный источник света близко к ИК-приемнику, он обнаружит и извлечет сигнал. Кроме того, выходной сигнал ИК-приемника имеет тенденцию быть высоким. Но когда результат отслеживает ИК-сигналы, он уменьшается.
Также ИК-приемник может включать транзистор и провод, связанный с ним. И это происходит потому, что выход подключается к транзистору.
Схема
Вся идея схемы заключается в балансировке инфракрасного света, излучаемого ИК-светодиодом. А по конструкции (которую мы опишем позже) TSOP 1738 является ИК-приемником. В результате очень важно настроить ИК-сигналы примерно на 38 кГц.
Но надо поставить в режим Нестабильный мультивибратор. И для этого мы использовали микросхему таймера 555. Это делается для того, чтобы микросхема 555 могла работать как автономный генератор. Кроме того, микросхема помогает производить прямоугольную волну с частотой 38 кГц. Следовательно, подключение выхода микросхемы к ИК-светодиоду через кнопку является уместным.
Что касается цепи ИК-приемника, выход будет низкоактивным. Таким образом, вы можете использовать PNP-транзистор, чтобы светодиод загорался, когда ИК-приемник распознает инфракрасный сигнал.
Цепь ИК-передатчика
Компоненты, необходимые для настройки ИК-передатчика, включают:
- Соединительные провода
- ИС таймера NE555
- Блок питания
- Керамический конденсатор 1 нФ (код конденсатора 102)
- Макет
- Резистор 18 кОм (1/4 Вт)
- ИК-светодиод
- Резистор 220 Ом (1/4 Вт)
- Макет
- Керамический конденсатор 10 нФ (код конденсатора 103)
- Резистор 1 кОм (1/4 Вт)
Шаги
Имея это в виду, вы можете приступить к созданию схемы, выполнив следующие шаги:
1.
См. схему. При этом убедитесь, что вы используете правильные компоненты и подключаете их надлежащим образом.
2. Сосредоточьтесь на базовой клемме транзистора. И подключите к нему один инфракрасный светодиод.
3. Возьмите резистор (1 кОм) и подключите его к оставшимся контактам инфракрасных светодиодов.
4. В соответствии со схемой подключите светодиод и резистор 220 Ом соответственно.
5. Используйте резисторы и конденсаторы для получения частоты около 38 кГц. И вы можете рассчитать его по следующей формуле: 1,44/((R1 + 2 X R2)
6. Когда вы дойдете до финальной стадии подключения, добавьте в вашу схему источник питания. Таким образом, вы сможете для проверки цепи ИК-передатчика.
Цепь работает
Когда свет отражается, инфракрасный свет будет наблюдать его. Затем это приведет к небольшой активации тока. Когда это произойдет, в ИК-излучении будет распределение тока Светодиодный детектор
Следовательно, он активирует транзистор, что приведет к включению светодиодного переключателя.
Следовательно, вы можете использовать схему ИК-передатчика для таких проектов, как автоматические лампы. А автоматические лампы включаются, когда человек подходит близко к свету.
Схема ИК-приемника
Компоненты, необходимые для настройки схемы ИК-приемника, включают:
- Макетная плата
- Светодиод
- Соединительные провода
- ТОП 1738 (Q1)
- PNP-транзистор (5C558)
- Резистор 270 Ом (1/4 Вт)
- Блок питания
- Резистор 10 кОм (1/4 Вт)
Прежде чем углубляться в описание компонентов, важно отметить, что ИК-приемники выпускаются в разных сериях. И каждый из них имеет различные коды передачи, которые поддерживают различные методы модуляции, такие как Sony, RC6 и т. д.
Но ради этой темы мы использовали TSOP 1738, потому что это ИК-приемник для пультов дистанционного управления. Кроме того, он поддерживает необходимую для этой настройки несущую частоту (38 кГц).
Также возможно подключение ИК-приемника напрямую к микропроцессору или микроконтроллеру.
TSOP 1738 отличается высокой устойчивостью к окружающему свету. Кроме того, он имеет низкое энергопотребление, постоянную передачу данных и активную выходную мощность. Кроме того, TSOP 1738 хорошо подходит для CMOS и TTL. На TSOP 1738 вы найдете три контакта: OUT, GND и VS.
TSOP 1738 весьма удобен, учитывая, что в его корпусе есть полосовой фильтр, фотоприемник, предусилитель, управление и демодулятор. Помимо TSOP 1738, ваша схема ИК-приемника должна иметь микроконтроллер и ИК-передатчик.
Итак, принципиальная схема показывает, как ИК-светодиод генерирует инфракрасный свет. Но этот свет модулируется на определенной частоте. Следовательно, ИК-приемник получит модулированный сигнал.
Затем ИК-приемник демодулирует сигнал. После этого вызов перейдет к микроконтроллеру.
Также вам не понадобится дополнительный интерфейс благодаря прямому соединению между ИК-приемником и микроконтроллером.
Кроме того, конденсатор и резистор пригодятся для подавления любых помех в питании.
Цепи инфракрасного приемника: Pros
- Довольно легко построить простую цепь между парой инфракрасного приемника и передатчика.
- ИК-приемник и ИК-передатчик подходят для простого дистанционного управления.
- Низкое энергопотребление.
- Окисление и коррозия не влияют на цепь.
- Обладают высокой устойчивостью к шуму.
- Активный выход низкой мощности.
- Обладает надежной невосприимчивостью к окружающему свету.
- Может обнаруживать объекты без контакта.
- Независимо от того, есть свет или нет, можно заметить движение.
- Из-за направления луча утечка данных исключена.
- Вы можете использовать его для измерения расстояния, безопасности, датчиков приближения и т. д.
Цепи инфракрасного приемника: Минусы
- Имеет небольшую скорость передачи данных.

- Вы не можете получить результаты без прямой связи. То есть ИК-передатчик и приемник должны быть обращены друг к другу.
- Связь эффективна только на небольшом расстоянии.
- Такие факторы, как пыль, туман и т. д., могут повлиять на работу ИК-приемника и ИК-передатчика.
Цепи инфракрасного приемника: применение
ИК-приемник и ИК-передатчик полезны для различных приложений, связанных с датчиками, таких как:
- Датчик температуры (помогает регулировать промышленную температуру)
- PIR-датчик (эффективно работает для системы автоматического открывания дверей)
- Датчик скорости (позволяет синхронизировать скорость разных двигателей)
- Ультразвуковой датчик (этот датчик удобен для измерения расстояния)
Округление
Если вы планируете удаленно управлять своими устройствами, лучше всего использовать ИК-связь. И у вас не может быть ИК-связи без пары цепей ИК-приемника и ИК-передатчика.

То есть, простым переключением входных фильтров с НЧ
на ВЧ, мы дополнительно к нижнему диапазону добавляем вещалки на УКВ 87,5-108МГц, авиадиапазон 118-137 Мгц и любительский 2 м диапазон
на 144-146 МГц.

Замечательная микросхема AD8307 представляет собой логарифмический усилитель и детектор в одном
флаконе. Чувствительность такой микросхемы — около 40 мкв при динамическом диапазоне 92 dB, что в совокупности с усилением предыдущих
каскадов, выдаст на-гора 4 мкв общей чувствительности.
Иванов, за что ему большое человеческое спасибо.
Кстати, очень рекомендую всем
радиолюбителям, независимо от уровня подготовки, ознакомиться с его книгой «Справочное пособие по высокочастотной схемотехнике»,
очень многие вопросы и утомительные обсуждения на форумах отпочкуются за ненадобностью.
Где-то их ставят, где-то нет,
в приемнике «мирового уровня» их восемь штук. Есть ли смысл ставить эти фильтры в нашей схеме?
1.2. Структурные схемы приемников
Преобразователь и гетеродин в диапазонах АМ — 6И1П.
Промежуточная частота приемника: для диапазонов ДВ, СВ, KB — 465+-2 кГц, а для диапазона УКВ — 8,4+-0,1 МГц. Изби-рагелыюсть по соседнему каналу (при расстройке +-10 кГц) в диапазонах ДВ, СВ, KB не хуже 56 дБ, а в диапазоне УКВ (при расстройке +-250 кГц) не хуже 32 дБ.
Нагрузкой этого триода является входное сопротивление второго триода лампы 6Н14П, включенного по схеме с заземленной сеткой, который в свою очередь нагружен на контур с большим резонансным сопротивлением. Коэффициент усиления каскада, практически определяющий усиление всего усилителя ВЧ, получается равным 35-40.
Контур гетеродина состоит из катушки L1-7 конденсаторов C1-18, C1-17, C1-19. Чтобы выходное сопротивление гетеродина было мало и его колебания не просачивались в антенну, к смесителю подключен второй мост, сбалансированный конденсаторами C1-8, C1-9, C1-10 и входной емкостью смесителя. Сеточный контур смесителя включен в одну диагональ моста, в другую — подается напряжение гетеродина. Мост настраивается конденсатором C1-8.

В анодную цепь этой лампы включен комбинированный полосовой фильтр, нагруженный на диодный детектор AM, собранный на левом диоде лампы Л3-4, и дробный детектор ЧМ, собранный на лампе Л3-3 типа 6Х2П. Реле Р3-2 подключает вход усилителя НЧ при приеме AM сигналов к выходу амплитудного детектора, а при приеме ЧМ сигналов — к выходу дробного детектора.
Усиленное напряжение НЧ через разделительный конденсатор С4-2 подается на сетку правого триода лампы Л4-2. который работает фазоинвертором.
Напряжение смещения дополнительно фильтруется конденсатором C5-1 емкостью 500 мкФ.

Таким образом, — единственный контур — гетеродинный, и вся настройка состоит именно в его настройке.
Выключатель питания S1 объединен с регулятором громкости.
Конец проволоки с шариком вставляется в эту трубку. В результате при вращении ручки резистора R1 шарик будет перемещаться в трубке и таким образом показывать настройку на станцию.
Это не многодиапазонный приемник; схватывает все сразу!
детектор использует смещенный диод Шоттки для превосходной чувствительности и полосы пропускания; в
Детектор будет обнаруживать сигналы ниже диапазона AM-вещания до микроволновых диапазонов.
Количество интересных сигналов удивляет; весело ездить, слушая
многочисленные странные звуки.
Если вы слышите
таинственный щелчок время от времени, это ваш мобильный телефон! Не ожидайте настроиться
международные коротковолновые станции. Этот приемник предназначен для сильных местных источников. Передовой
экспериментатор найдет его полезным в качестве секции детектора для маломощных настроенных приемников.