Как работает тиристорный пускатель. Из каких элементов состоит схема тиристорного пускателя. Каковы основные преимущества применения тиристорных пускателей. В чем отличие от контактных пускателей.
Принцип работы тиристорного пускателя
Тиристорный пускатель представляет собой бесконтактное устройство для плавного пуска и регулирования скорости вращения асинхронных электродвигателей. Основным элементом силовой части пускателя являются тиристоры — полупроводниковые приборы, способные коммутировать большие токи.
Принцип действия тиристорного пускателя заключается в следующем:
- При подаче сигнала на управляющие электроды тиристоров происходит их открытие и пропускание тока в цепи двигателя
- Изменяя угол открытия тиристоров, можно регулировать напряжение, подаваемое на обмотки двигателя
- Постепенно увеличивая напряжение, обеспечивается плавный разгон двигателя до номинальной скорости
- При достижении номинального режима тиристоры полностью открываются
Таким образом, тиристорный пускатель позволяет ограничить пусковой ток и обеспечить плавный пуск электродвигателя.

Основные элементы схемы тиристорного пускателя
Типовая схема тиристорного пускателя включает следующие основные элементы:
- Силовой блок на основе тиристоров или симисторов
- Блок управления тиристорами
- Блок питания схемы управления
- Блок защиты от перегрузки и короткого замыкания
- Блок формирования управляющих импульсов
Силовой блок обычно содержит шесть тиристоров, включенных встречно-параллельно по два в каждую фазу питания двигателя. Управление тиристорами осуществляется с помощью блокинг-генератора, формирующего импульсы управления.
Преимущества применения тиристорных пускателей
По сравнению с контактными пускателями, тиристорные имеют ряд существенных преимуществ:
- Отсутствие электрической дуги при коммутации
- Высокая износостойкость (до 15 млн циклов включения-отключения)
- Возможность точной настройки параметров пуска двигателя
- Защита двигателя от перегрузок и неполнофазных режимов
- Допустимость до 2000 включений в час
- Малое время отключения (не более 0,02 с)
Основными недостатками являются более сложная схема и высокая стоимость по сравнению с контактными пускателями.

Области применения тиристорных пускателей
Тиристорные пускатели находят широкое применение в различных отраслях промышленности, где требуется плавный пуск мощных электродвигателей:
- Насосные и компрессорные станции
- Конвейерные системы
- Вентиляторные установки
- Дробильно-размольное оборудование
- Прокатные станы
- Подъемно-транспортные механизмы
Особенно эффективно использование тиристорных пускателей во взрыво- и пожароопасных производствах благодаря отсутствию искрения при коммутации.
Выбор тиристорного пускателя
При выборе тиристорного пускателя необходимо учитывать следующие основные параметры:
- Номинальный ток и мощность двигателя
- Напряжение питающей сети
- Требуемое время разгона двигателя
- Частота включений
- Условия эксплуатации (температура, запыленность и т.д.)
Для тяжелых условий работы рекомендуется выбирать пускатель с запасом по току на один типоразмер больше номинального тока двигателя.
Настройка тиристорного пускателя
Для обеспечения оптимального пуска двигателя необходимо правильно настроить параметры тиристорного пускателя:

- Начальное напряжение (обычно 30-40% от номинального)
- Время нарастания напряжения (5-10 секунд для большинства применений)
- Ограничение пускового тока (обычно 300-400% от номинального)
- Время ограничения пускового тока
Настройка производится с помощью органов управления на лицевой панели пускателя или через интерфейс связи с компьютером.
Сравнение тиристорного пускателя с частотным преобразователем
Тиристорный пускатель и частотный преобразователь имеют схожее назначение — обеспечение плавного пуска двигателя. Однако между ними есть существенные различия:
| Параметр | Тиристорный пускатель | Частотный преобразователь |
|---|---|---|
| Принцип действия | Регулирование напряжения | Регулирование частоты и напряжения |
| Диапазон регулирования скорости | Ограниченный (до 50%) | Широкий (1-100%) |
| Энергоэффективность | Средняя | Высокая |
| Стоимость | Ниже | Выше |
Выбор между тиристорным пускателем и частотным преобразователем зависит от конкретных требований к системе электропривода.

Заключение
Тиристорные пускатели являются современным и эффективным средством управления пуском электродвигателей. Они обеспечивают плавный разгон, защиту от перегрузок и значительно повышают надежность электропривода. Несмотря на более высокую стоимость по сравнению с контактными пускателями, тиристорные устройства плавного пуска находят все более широкое применение в различных отраслях промышленности.
Тиристорные пускатели | Электрооборудование и автоматизация сельскохозяйственных агрегатов
- Подробности
- Категория: Разное-архив
- РЗиА
- потребитель
- оборудование
- низковольтное
- подстанции
- среднее напряжение
Содержание материала
- Электрооборудование и автоматизация сельскохозяйственных агрегатов
- Газоразрядные лампы
- Установки для электрического освещения
- Облучение растений в теплицах
- Применение осветительных установок на птицефермах
- Установки ультрафиолетового облучения
- Установки инфракрасного нагрева
- Электротехнологические установки
- Установки электронно-ионной технологии
- Ультразвуковая техника
- Установки для магнитной обработки материалов
- Устройства для обработки сред электрическим током
- Электропривод и его основные части
- Характеристики и режимы работы электродвигателей
- Регулирование скорости в электроприводах
- Выбор электродвигателей
- Аппаратура управления электродвигателями
- Рубильники и переключатели
- Путевые выключатели
- Контакторы и электромагнитные пускатели
- Реле управления
- Тиристорные пускатели
- Логические элементы
- Плавкие предохранители
- Автоматические выключатели
- Тепловые реле и температурная зашита
- Автоматическое управление электроприводами
- Принципы управления двигателями постоянного тока
- Схемы управления асинхронными электродвигателями
- Блокировочные связи и сигнализация в схемах управления электроприводами
- Следящий привод, применение магнитных и тиристорных усилителей
- Дистанционное управление электроприводами
- Электропривод ручных инструментов и стригальных машинок
- Управление электроприводами поточных линий
- Электропривод поточных линий приготовления кормов
- Управление поточными линиями кормораздачи
- Управление электроприводами комплекса машин по удалению навоза и помета
- Эффективность и перспективы электрификации тепловых процессов, способы нагрева
- Способы охлаждения и типы холодильных машин
- Электродуговые нагреватели
- Индукционные и диэлектрические нагреватели
- Автоматизация электронагревательных установок
- Выбор и настройка автоматических регуляторов электронагревательных установок
- Электрические водонагреватели и котлы
- Электродные водогрейные и паровые котлы
- Электрооборудование и автоматизация электрокотельных, электрокалориферные установки
- Электрообогреваемые полы
- Средства местного электрообогрева
- Электрические инкубаторы
- Электрический обогрев парников и теплиц
- Установки для электротепловой обработки продуктов и кормов
- Электротерморадиационная и высокочастотная сушка
- Электротепловая обработка пищевых продуктов и кормов
- Электротермические печи
- Электросварочное оборудование
- Высокочастотные установки
- Низкотемпературные установки
- Холодильные производственные установки
- Электрооборудование и автоматизация плодо- и овощехранилищ
Страница 22 из 59
Коммутирующим элементом данных аппаратов является тиристор — простейший управляемый вентиль, представляющий собой четырехслойный полупроводниковый прибор, пропускающий ток в одном направлении.
Тиристор открывается, когда на его управляющий электрод подан небольшой положительный потенциал (4… 8 В) по отношению к катоду. После открывания тиристора управляющий сигнал не влияет на состояние тиристора, который остается открытым до тех пор, пока анодный ток практически не снизится до нуля.
В пускателях используют силовые тиристоры серии Т с воздушным охлаждением, выбираемые по току и напряжению.
Тиристор может выдерживать весьма кратковременные (порядка милисекунд) перегрузки по току. Поэтому допускаемый ток перегрузок вентиля должен быть больше пускового, а максимальное допускаемое напряжение выбираемого тиристора должно быть не менее амплитудного значения напряжения, прикладываемого к тиристору в прямом или обратном направлении. В пускателях, например на номинальный ток 16 А, используют тиристоры, предельный ток которых 160 А.
Тиристорные пускатели имеют следующие преимущества перед электромагнитными: отсутствие искрообразования, высокая механическая прочность и стойкость к воздействию ударов и вибраций, продолжительный срок службы, малое время включения и отключения, бесшумность в работе и малая мощность управления.
В настоящее время промышленность выпускает тиристорные пускатели серии ПТ-16-380-У5, ПТ-40-380-УГ (нереверсивные): и ПТ-16-380 Р-У5 и ПТ-40-380 Р-У5 (реверсивные) на номинальные токи 16 и 40 А.Тиристорный пускатель состоит из силового блока, основу которого составляют шесть тиристоров, схемы управления, блоков защиты и питания цепей управления.
В случае подачи напряжения и при отсутствии аварийных состояний триод V3 открыт (рис. 12.6). При нажатии кнопки S1 получает питание катушка реле К, контакты которого замыкают цепь управления соответствующими тиристорами. Допустим, что после замыкания контактов К положительная полуволна напряжения сети приложена к аноду тиристора VI. Тогда ток управления, отпирающий этот тиристор, пройдет через диод V6, контакт К, резистор R1, управляющий электрод и катод тиристора V1. С открытием тиристора шунтируется цепь управления. При переходе тока через нуль тиристор V1 закрывается. Следующая полуволна напряжения будет положительной для тиристора У2, ток управления протекает через диод V4, резистор R1, контакт К и управляющий электрод тиристора V2 и т.

Аналогичным образом развивается процесс и в фазах А и С.
Блок таковой защиты БЗ воздействует на схему управления реле К, через свой выход, запирая транзистор V3.
Рис. 12.6. Функциональная схема тиристорного пускателя.
В реверсивных пускателях предусмотрены дополнительные тиристоры для перекрещения фаз и два реле, контакты которых включены в цепь управления соответствующих тиристоров.
Тиристорные пускатели используют для управ пения нерегулируемыми приводами с высокой частотой включений.
Для этих же целей разработаны гибридные аппараты, основанные на совместном применении контактов и полупроводниковых приборов. Принцип работы данных устройств заключается в шунтировании силовых контактов на период коммутации тиристорами для исключения дугообразования, что приближает электрическую износостойкость контактов к механической, то есть срок службы аппаратов примерно увеличивается на один порядок.
- Назад
- Вперёд
- Назад
- Вперёд
Еще по теме:
- Защита сельских сетей от кз
- Электрические аппараты и оборудование выше 1000В
- Электрификация сельскохозяйственного производства
- В помощь сельскому электромонтеру
- Электромонтер строительной площадки
Тиристорный пускатель | Электрические аппараты
Електроенергетика мережi, обладнання
- Деталі
- Категорія: Обладнання
- реле
- вибір
- обладнання
- низьковольтне
Зміст статті
- Электрические аппараты
- Контроллеры
- Командоаппараты
- Резисторы пусковых и пускорегулирующих реостатов
- Реостаты
- Контакторы и магнитные пускатели
- Контакторы постоянного тока
- Контакторы переменного тока
- Магнитные пускатели
- Тиристорный пускатель
- Выбор контакторов и пускателей
- Электромагнитные и тепловые реле
- Электромагнитные реле тока и напряжения
- Конструкция электромагнитных реле тока и напряжения
- Поляризованные реле
- Тепловые реле
- Позисторная защита двигателей
- Электромеханические реле времени
- Реле времени с механическим замедлением
- Герконовые реле
- Основные соотношения параметров герконового реле
- Конструкция герконовых реле
- Управление герконом с помощью постоянного магнита
- Герконовые реле с памятью
- Герконы с большой коммутационной способностью
- Преимущества и недостатки герконов
- Применение оптоэлектронных приборов
- Электромагнитные муфты управления
- Электромагнитные фрикционные муфты
- Электромагнитные ферропорошковые муфты
- Гистерезисные муфты
- Рубильники и переключатели
- Конструкция рубильников и переключателей
- Предохранители
- Нагрев плавкой вставки при коротком замыкании
- Конструкция предохранителей низкого напряжения
- Выбор предохранителей
- Высоковольтные предохранители
- Автоматы
- Токоведущая пепь и дугогасительная система автоматов
- Приводы и механизмы универсальных автоматов
- Расцепители автоматов
- Универсальные и установочные автоматы
- Быстродействующие автоматы
- Автоматы для гашения магнитного поля мощных генераторов
- Конструкция реакторов
- Сдвоенные реакторы
- Трансформаторы тока
- Конструкция трансформаторов тока
- Выбор трансформаторов тока
- Трансформаторы напряжения
- Конструкция трансформаторов напряжения
- Емкостные делители напряжения
- Список литературы
Сторінка 10 із 54
6.
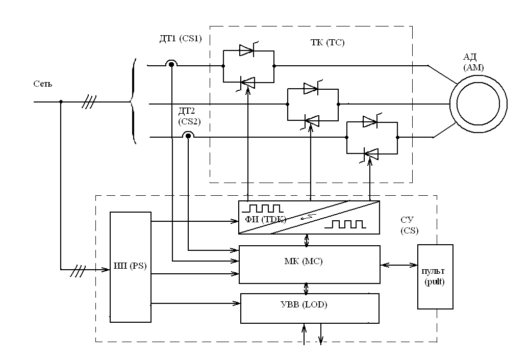
5. ТИРИСТОРНЫЙ ПУСКАТЕЛЬ
На рис. 8 14 показан один из вариантов схемы бесконтактного — тиристорного пускателя. Силовой блок Б1 содержит силовые тиристоры VS1—VS3 и диоды VD1—VD3, рассчитанные на номинальный и пусковой токи двигателя М. При подаче сигнала управления на электроды 1—2, 3—4, 5—6 тиристоры открываются и двигатель подключается к сети В отрицательный полупериод, когда тиристоры закрываются отрицательным анодным напряжением, ток двигателя проходит по диодам VD1—VD3. Диоды могут быть заменены тиристорами.
При снятии сигнала управления (при перегрузке, потере фазы, нажатии кнопки «Стоп») тиристоры закрываются. Следующий полупериод тока пропускается диодами. После этого диоды VD1, VD2, VD3 закрываются и двигатель отключается от сети. По тиристорам и диодам протекает лишь небольшой ток утечки
Сигналы управления тиристорами формируются в блокинг-генера-торе Б2, который получает напряжение от блока питания БЗ. При нажатии кнопки «Пуск» включается тиристор VS5 и все напряжение прикладывается к резистору R3.
При этом транзистор VT3 закрыт, так кал напряжение на резисторе R3 больше, чем на резисторе R4. По мере заряда конденсатора С2 наступают условия для открытия транзистора VT3 и конденсатор С2 начинает разряжаться на обмотку wx трансформатора Т2. Электродвижущая сила, наводящаяся при этом способствует быстрому и полному открытию транзистора VT3 При разряде конденсатора напряжение на резисторе R3 возрастает, транзистор VT3 закрывается и снова начинается заряд конденсатора С2. Таким образом, генерируются импульсы тока в обмотке »i я в трех выходных обмотках ©2 появляются управляющие импульсы Диоды VD5—VD7 пропускают импульсы только положительной полярности.
Рис. 8.14. Тиристорный пускатель
Длительность импульса 30 мкс при паузе между импульсами 300 мкс (частота около 3 кГц).
Аналогичные схемы могут управляться сигналами постоянного тока или переменным током низкой частоты Использование блокинг-генератора даст возможность быстро включать тиристор и уменьшить нагрузку по его управляющему электроду
При нормальном режиме транзистор VT2 блока Б2 насыщен и лампа Л2 не горит.
Если на контакты 7, 8 блока Б2 подано напряжение с одноименных контактов блока защиты Б4, тиристор VS4 открывается и блокинг-генератор лишается питания. Блок питания БЗ включается только на резистор R8. При потере питания генерация в блоке Б2 прекращается и тиристор VSS отключается. Одновременно транзистор VT2 закрывается и загорается лампа Л2, сигнализируя об отключении пускателя от защиты. В случае потери фазы в выходном напряжении (после диодов VD8—VD10) появляется пауза В эту паузу блок Б2 останавливается и тиристор VS5 отключается, что ведет к закрытию силовых тиристоров.
Блок Б4 защиты двигателя и силовых тиристоров от перегрузки питается от трансформаторов тока ТА1—ТАЗ. Напряжение с нагрузочных резисторов выпрямляется и подается на потенциометр R1. Параметры трансформаторов ТА1—ТАЗ и резисторов Rl, R5—R7 выбираются так, что при номинальном токе во всех трех фазах напряжение, снимаемое с потенциометра R1, меньше напряжения пробоя стабилитрона VD11. До тех пор пока напряжение на стабилитроне меньше напряжения пробоя (с7<ипроб), сопротивление стабилитрона очень высоко.
При этом ток базы транзистора VT1 недостаточен для его открытия. Если ток хотя бы в одной фазе превысит номинальное значение, то возникает неравенство U>Unvoe, сопротивление стабилитрона резко падает, ток в базе VT1 возрастает и он насыщается. Ток в стабилитроне ограничивается резистором R2 до допустимого значения. Если восстановится неравенство U<Unpoe, то сопротивление стабилитрона снова возрастет, транзистор VT1 закроется. После открытия транзистора VT1 начинается заряд конденсатора С1. Напряжение с конденсатора С1 на выход 7, 8 не подается до тех пор, пока не превысит напряжение переключения динистора VD4. Динистор имеет такую же вольт-амперную характеристику, как и тиристор при /у=0. Если перегрузка была настолько кратковременной, что конденсатор С2 не успел зарядиться, то напряжение на выходе 7, 8 не появится и пускатель останется в работе. Если Uc\ станет больше напряжения переключения динистора VD4, произойдет разряд конденсатора С1 на цепь управления тиристора VS4 блока Б2 и последний откроется.
При этом прекратится генерация импульсов, открывающих VS1—VS3, и двигатель остановится. Параметр срабатывания блока защиты регулируется потенциометром R1. За счет усложнения блока защиты можно создать выдержку времени в зависимости от условия перегрузки. Защита двигателя и силовых тиристоров от токов КЗ в данном пускателе осуществляется быстродействующими предохранителями FU1—FU3 типа ПНБ-5 (§ 16.4).
По сравнению с контактными тиристорный пускатель обладает следующими преимуществами:
1. Отсутствие электрической дуги при коммутациях делает аппарат незаменимым при работе во взрывоопасных и пожароопасных средах.
2. Высокая электрическая износостойкость (15-106 циклов).
3. Совершенная защита от токов перегрузки и КЗ, а также при потере фазы, что обеспечивает увеличение срока службы двигателей.
4. Допустимое число включений достигает 2000 в час.
5. Длительность отключения не превышает 0,02 с.
6. Высокая надежность и долговечность, а также отсутствие необходимости в уходе при эксплуатации.
Недостатками тиристорного пускателя являются сложность схемы, большие габариты и высокая стоимость. Несмотря на эти недостатки, бесконтактные пускатели находят широкое применение во взрыво- и пожароопасных производствах и других областях техники, требующих высокой надежности.
- Попередня
- Наступна
- Попередня
- Наступна
Близьки публікації
- Выбор и проверка защитной аппаратуры низковольтных сетей
- Конденсаторы и комплектные конденсаторные установки
- КТ-7000
- КТ 6000
- А3700 и А3790
Copyright © 2007 — 2022 Електроенергетика При цитуванні — посилання є обов`язковим (в інтернеті — активне гіперпосилання).
Наверх
Устройства плавного пуска | Конструкция машины
Устройство плавного пуска имеет в главной цепи тиристоры, с помощью которых оно регулирует напряжение двигателя. Двигатели, которые работают в типичном промышленном оборудовании с конвейерами, насосами, воздуходувками и компрессорами, имеют одно общее качество: они потребляют большой ток при запуске, возможно, в шесть раз больше, чем при нормальной работе.
Такой уровень тока может вызвать нагрузку на компоненты двигателя и вызвать проблемы с качеством электроэнергии в электрических системах предприятия, особенно для более крупных двигателей мощностью 1 л.с. и более. Вот почему двигатели такого размера часто используют плавный пуск.
Идея плавного пуска заключается в постепенном повышении тока двигателя до тех пор, пока двигатель не достигнет устойчивого состояния. Это снижает пусковой ток, но также снижает пусковой крутящий момент двигателя. Устройства плавного пуска регулируют напряжение двигателя с помощью встречно-параллельных тиристоров или симисторов в каждой линии подачи переменного тока к двигателю. Тиристоры приводятся в действие во время фазы запуска таким образом, что их включение последовательно задерживает меньше для каждого полупериода переменного тока. Переключение с задержкой эффективно увеличивает среднее напряжение переменного тока, подаваемое на двигатель, до тех пор, пока двигатель не достигнет полного сетевого напряжения.
Как только двигатель достигает своей номинальной скорости, цепь включения тиристора может быть зашунтирована. В более крупных двигателях используются либо устройства плавного пуска, либо они управляются частотно-регулируемыми приводами с функцией плавного пуска.
| Скачать эту статью в формате .PDF Этот тип файла включает в себя графику и схемы высокого разрешения, если это применимо. |
Устройство плавного пуска можно сравнить со пускателем полного напряжения (ручным и магнитным), который при запуске подает полное напряжение непосредственно на клеммы двигателя. В настоящее время пускатели полного напряжения, как правило, используются в двигателях меньшего размера, для которых пусковой ток не является проблемой.
Некоторые устройства плавного пуска могут также обеспечивать функцию плавного останова в приложениях, где внезапный останов может вызвать проблемы. Примеры включают насосы, быстрая остановка которых может привести к гидравлическим ударам, и конвейерные ленты, где материал может быть поврежден, если ленты останавливаются слишком быстро.
Последовательность плавного останова использует те же силовые полупроводники, что и для плавного пуска.
В трехфазных двигателях иногда используется специальный вид функции плавного пуска, называемый пуском по схеме звезда-треугольник. По сути, он запускает двигатель с обмотками статора, соединенными звездой, и переключает их на треугольник, когда двигатель достигает своей нормальной рабочей скорости. Здесь пускатель обычно состоит из контактора для каждой из трех фаз, реле перегрузки и таймера, который устанавливает продолжительность времени в положении звезды. Пусковой ток составляет около 30 % от значения, наблюдаемого при прямом пуске от сети, а пусковой крутящий момент составляет около 25 % от того, что было бы доступно при прямом пуске от сети.
Этот метод пуска работает только при небольшой нагрузке двигателя во время пуска. Слишком сильно нагруженные двигатели не будут иметь достаточного крутящего момента для разгона до скорости перед переключением в положение треугольника.
Устройства плавного пуска обычно используются с асинхронными двигателями. Но они также могут обеспечить преимущества при питании синхронных двигателей. Причина в том, что многие синхронные двигатели при запуске ведут себя как асинхронные двигатели. То есть существует отставание между вращающимся электрическим полем и положением ротора. Существует задержка перед тем, как двигатель перейдет в синхронное состояние. Как и в случае асинхронных двигателей, синхронные двигатели также могут потреблять большие токи статора во время пуска, возможно, в пять-восемь раз превышающие ток полной нагрузки при отсутствии плавного пуска.
Как в асинхронных, так и в синхронных двигателях высокий ток статора и ротора при пуске приводит к низкому коэффициенту мощности, обычно около 0,2 отставания.
Коэффициент мощности и, следовательно, энергоэффективность повышаются по мере того, как двигатель разгоняется до рабочей скорости. В связи с этим следует также отметить, что некоторые устройства плавного пуска могут служить регуляторами напряжения или регуляторами напряжения для двигателя. Их встречно-параллельные тиристоры или симисторы делают это возможным, потому что они могут регулировать напряжение двигателя в зависимости от нагрузки, которую видит двигатель, в сочетании с соответствующим контроллером. Таким образом, работая таким образом, устройство плавного пуска может выполнять функции диспетчера энергопотребления: контроллер контролирует коэффициент мощности двигателя, который является функцией нагрузки двигателя. При малых нагрузках коэффициент мощности достаточно низок, поэтому контроллер снижает напряжение двигателя и, следовательно, ток двигателя.
Выбор устройства плавного пуска
Многие приложения, в которых применяются устройства плавного пуска, относятся к общим категориям насосов, компрессоров и конвейеров.
Есть несколько эмпирических правил для каждого из этих видов использования.
Время пуска устройств плавного пуска устанавливается пользователем. Типичное время запуска для большинства приложений составляет от 5 до 10 секунд. Более длительные периоды времени, как правило, встречаются в насосных и компрессорных установках, где существует высокая вероятность образования волн давления в трубопроводных системах.
Типичное устройство плавного пуска снижает крутящий момент и ток двигателя во время пуска. Пускатель звезда-треугольник выполняет то же самое, но посредством переключения обмоток двигателя со звезды на треугольник в соответствующее время. Начальное пусковое напряжение также можно установить, но в большинстве приложений используется начальный уровень, равный 30 % от линейного уровня. Винтовые компрессоры и конвейеры иногда запускаются при более высоких уровнях (возможно, 40%) в зависимости от нагрузки — на конвейерах иногда находится материал при запуске, поэтому им может потребоваться более высокий пусковой крутящий момент, а винтовые компрессоры не развивают большого давления при низком уровне нагрузки.
скорости.
Устройства плавного пуска обычно имеют такие же характеристики, как и двигатели, которые они питают. Ситуация может быть иной, если время разгона при пуске и начальные уровни напряжения выходят за пределы нормы. Для тяжелых условий эксплуатации обычной практикой является использование устройства плавного пуска с номинальной мощностью на один размер больше, чем у двигателя, и использование реле перегрузки, когда время разгона увеличивается; то же самое для приложений с частыми запусками.
Выбор и применение тиристора для плавного пуска высокого напряжения — ТЕХНОЛОГИЯ
30 октября 2019 г.
Выбор и применение тиристора для плавного пуска высокого напряжения
I. Введение
пусковой крутящий момент всего в 0,4–1,6 раза превышает номинальный крутящий момент. Он может быть запущен напрямую, если допустимы условия сети (падение напряжения сети при пуске двигателя менее 10%) и условия процесса (соответствие пусковому моменту).
Однако чрезмерный пусковой ток, слишком малый пусковой момент и чрезмерное время пуска наносят серьезный ущерб двигателю и электросети. Часто увеличиваются колебания напряжения в сети и гармонические колебания напряжения, а отключения передней ступени значительно увеличивают нагрузку на электросеть и загрязнение сети, что серьезно влияет на безопасную работу электросети. В то же время, он также причинил много вреда себе. Поэтому для решения этих проблем необходимо установить устройство плавного пуска между источником питания и двигателем.
Внешний вид тиристорного устройства плавного пуска двигателя хорошо решает вышеуказанные проблемы, что компенсирует различные недостатки традиционного устройства плавного пуска, снижает пусковой ток двигателя, снижает мощность распределения и продлевает срок службы двигателя и сопутствующего оборудования. . Срок службы. Начальные параметры настраиваются визуально и просты в обслуживании. Применение тиристоров в высоковольтном плавном пуске внесло революционные изменения в плавный пуск и оставит сильный след в истории плавного пуска.
2. Как выбрать тиристор для устройства плавного пуска двигателя
Для высоковольтных двигателей 6кВ и 10кВ, поскольку напряжение высокое, необходимо соединить тиристоры встречно-параллельно, а затем последовательно . 6кВ на каждую фазу требуется 6 тиристоров (2 встречно-параллельных, 3 комплекта последовательно), 10кВ на каждую фазу требуется 10 тиристоров (2 встречно-параллельных, 5 групп последовательно). Таким образом, для каждого тиристора напряжение составляет около 2000в, поэтому прямое и обратное направление выбранного тиристора не повторяет номинальное напряжение vdsm, vrsm должно быть больше 6500v.
При выборе номинального тока тиристора необходимо учитывать номинальный рабочий ток двигателя. Как правило, ток тиристора должен в 3-4 раза превышать номинальный ток двигателя.
В устройстве плавного пуска тиристорного высоковольтного двигателя фазорегулируемое регулирование напряжения переменного тока, состоящее из двух независимых тиристорных устройств, включенных встречно-параллельно, причем одному тиристору соответствует один положительный и отрицательный полупериод.
Поэтому требования к согласованности параметров двух встречно-параллельных устройств относительно высоки. В том числе параметры триггера тиристора, поддержание текущих параметров и т.д. также требуется выбрать то же самое. Постарайтесь сделать положительные и отрицательные полуволны симметричными, иначе через двигатель будет протекать постоянный ток. Поскольку двигатель является индуктивным для нагрузки обмотки, чрезмерно высокая составляющая постоянного тока приведет к сильному нагреву статора двигателя и даже к сгоранию обмоток двигателя, что приведет к списанию двигателя.
Тиристор является наиболее важным силовым устройством в устройстве плавного пуска двигателя. Надежность работы всего устройства во многом зависит от правильного выбора номинального тока и номинального напряжения тиристора. Nanjing Aubo Electric (www.vfd-softstarter.com) профессиональных исследователей технологий в сочетании с характеристиками приложения плавного пуска рекомендуется, чтобы принцип выбора пользователя сначала учитывал надежность работы, то есть ток и напряжение должны быть достаточными.
маржинальные множители. Во-вторых, следует учитывать экономическую эффективность. Наконец, инсталляцию следует считать красивой, а объем следует максимально уменьшить.
Nanjing Aubo Electric (www.vfd-softstarter.com) придерживается концепции «отличного обслуживания клиентов». Чтобы лучше обслуживать всех пользователей машины в области плавного пуска.
Тиристоры, используемые Nanjing Aubo Electric Co.Ltd. для поля плавного пуска имеют следующие восемь характеристик:
1. Высокая производительность и надежность.
2. Высокая электрическая стабильность электрических параметров изделия.
3. Давление в трубке компонента снижено, а потребляемая мощность при переключении невелика.
4. Параметры продукта совпадают.
5, продукт экономичный
6, двухсторонний отвод тепла, простота установки
7, кратковременная перегрузочная способность
8, низкое переходное тепловое сопротивление
3.Тиристорная защита
3 способность выдерживать перенапряжения и перегрузки по току плохая, что является его основным недостатком.
Теплоемкость тиристора очень мала. При перегрузке по току температура резко возрастает, и p-n-переход может сгореть, что приведет к внутреннему короткому замыканию или обрыву цепи компонента. Например, когда тиристор на 100 А имеет перегрузку по току 400 А, его можно использовать только в течение 0,02 с, иначе он выйдет из строя из-за перегрева; способность тиристора выдерживать перенапряжение очень плохая, даже если напряжение превышает его обратное напряжение пробоя, даже если время очень короткое, также легко повредить. Если прямое напряжение превышает напряжение включения, тиристор имеет неправильную проводимость, а ток после проводимости большой, что повреждает устройство.
1. Защита тиристоров от перенапряжения
Подключить резистивно-емкостную цепь поглощения на обоих концах тиристора. Как показано на рисунке 2, конденсатор поглощает перенапряжение. Суть в том, чтобы преобразовать энергию, вызывающую перенапряжение, в энергию электрического поля и запасти ее в конденсаторе, а затем отдать ее в резистор для ее потребления.
Рисунок 1 Роль RC-цепи поглощения в тиристорной защите от перенапряжения
При включении тиристора на блокировку, как и в схеме включения, возникает перенапряжение за счет индуктивности линии (в основном индуктивности рассеяния lb трансформатора). Поскольку носители заполняют внутреннюю часть элемента при включении тиристора, то при падении прямого напряжения до нуля при выключении элемента носители остаются внутри. Эти накопленные носители мгновенно генерируют большой обратный ток под действием обратного напряжения, так что накопленные носители быстро исчезают, а обратный ток исчезает чрезвычайно быстро, т. е. di/dt чрезвычайно велико. Следовательно, даже если индуктивность линии l, подключенная к компоненту, мала, значение индуцированного потенциала i (di/dt), создаваемого катушкой индуктивности, все равно велико, и этот потенциал подключается последовательно с напряжением источника питания, а обратное применяется к компоненту, который был восстановлен до блокировки, что может привести к пробою обратного тиристора.
Это перенапряжение, вызванное отключением тиристора, называется перенапряжением при выключении, и его значение может в 5-6 раз превышать пиковое значение рабочего напряжения, поэтому необходимо принять меры по подавлению.
В цепи поглощения сопротивления-емкости конденсатор превращает электромагнитную энергию перенапряжения в накопление электростатической энергии, а резистор предотвращает резонанс емкости и индуктивности и ограничивает потери при включении тиристора и рост тока оценивать. Абсорбционная петля может подавлять перенапряжение, возникающее при включении тиристора в выключенное состояние, тем самым эффективно предотвращая выход тиристора из строя.
Положение RC-цепи поглощения должно быть как можно ближе к основному выводу модуля, то есть вывод должен быть коротким. Лучше всего использовать неиндуктивный резистор для лучшей защиты.
2. Защита тиристоров от перегрузки по току
Из-за небольшого размера и малой теплоемкости полупроводниковых приборов, особенно для высоковольтных и сильноточных силовых устройств, таких как тиристоры, необходимо строго контролировать температуру перехода, в противном случае будет полностью поврежден.
Когда через тиристор протекает ток, превышающий номинальное значение, тепло не достигает эмиссии, так что температура перехода быстро растет, и в конечном итоге слой перехода выгорает.
Причины перегрузки по току различны, например, поврежден тиристор самого преобразователя, неисправна триггерная цепь, неисправна система управления, слишком высокое напряжение сети переменного тока, слишком низкое или отсутствует фаза, нагрузка перегрузка или короткое замыкание, последствия выхода из строя соседнего оборудования и т.д. Поскольку характеристика предохранителя обычного предохранителя слишком медленная, тиристор сгорел до того, как перегорел предохранитель; следовательно, его нельзя использовать для защиты тиристора. Быстродействующий предохранитель заделан в кварцевый песок серебряным предохранителем. Время плавкого предохранителя чрезвычайно мало, и его можно использовать для защиты тиристора.
По сравнению с обычными предохранителями быстродействующие предохранители специально разработаны для защиты силовых полупроводниковых устройств от перегрузки по току.
Он имеет быстродействующую характеристику, а время его предохранителя составляет менее 50 Гц переменного тока за один цикл (20 мс) при протекании в 6 раз больше номинального тока. Вообще говоря, номинальный ток быстродействующего предохранителя должен быть меньше номинального эффективного значения защищаемого тиристора и больше фактического действующего значения, протекающего через тиристор.
3. Тиристорная защита от перегрева
Когда тиристор пропускает ток, происходит определенное падение напряжения, а наличие падения напряжения вызывает определенное потребление энергии. Чем больше ток, тем больше потребляемая мощность и больше выделяемое тепло. Если быстро не рассеять это тепло, возникнут проблемы со сгоранием микросхемы тиристора. Поэтому при использовании тиристорного модуля обязательно устанавливайте теплоотвод.
Качество отвода тепла является важным фактором, влияющим на безопасную работу модуля. Хорошие условия отвода тепла не только обеспечивают надежную работу модуля, предотвращают перегрев модуля, но и улучшают токоотдачу модуля.

