Π§ΡΠΎ ΡΠ°ΠΊΠΎΠ΅ Π¨ΠΠ-ΠΊΠΎΠ½ΡΡΠΎΠ»Π»Π΅Ρ TL494. ΠΠ»Ρ ΡΠ΅Π³ΠΎ ΠΎΠ½ ΠΏΡΠ΅Π΄Π½Π°Π·Π½Π°ΡΠ΅Π½. ΠΠ°ΠΊΠΈΠ΅ ΡΡΠ½ΠΊΡΠΈΠΈ Π²ΡΠΏΠΎΠ»Π½ΡΠ΅Ρ. ΠΠ°ΠΊ ΡΡΡΡΠΎΠ΅Π½ ΠΈ ΡΠ°Π±ΠΎΡΠ°Π΅Ρ. ΠΠ°ΠΊΠΈΠ΅ ΠΎΡΠΎΠ±Π΅Π½Π½ΠΎΡΡΠΈ ΠΈΠΌΠ΅Π΅Ρ ΡΡ Π΅ΠΌΠ° Π²ΠΊΠ»ΡΡΠ΅Π½ΠΈΡ. ΠΠ΄Π΅ ΠΏΡΠΈΠΌΠ΅Π½ΡΠ΅ΡΡΡ ΠΌΠΈΠΊΡΠΎΡΡ Π΅ΠΌΠ° TL494.
Π¨ΠΠ-ΠΊΠΎΠ½ΡΡΠΎΠ»Π»Π΅Ρ TL494: Π½Π°Π·Π½Π°ΡΠ΅Π½ΠΈΠ΅ ΠΈ ΠΎΡΠ½ΠΎΠ²Π½ΡΠ΅ ΡΡΠ½ΠΊΡΠΈΠΈ
TL494 — ΡΡΠΎ ΡΠΈΡΠΎΠΊΠΎ ΡΠ°ΡΠΏΡΠΎΡΡΡΠ°Π½Π΅Π½Π½ΡΠΉ Π¨ΠΠ-ΠΊΠΎΠ½ΡΡΠΎΠ»Π»Π΅Ρ, ΠΏΡΠ΅Π΄Π½Π°Π·Π½Π°ΡΠ΅Π½Π½ΡΠΉ Π΄Π»Ρ ΠΏΡΠΈΠΌΠ΅Π½Π΅Π½ΠΈΡ Π² ΠΈΠΌΠΏΡΠ»ΡΡΠ½ΡΡ ΠΈΡΡΠΎΡΠ½ΠΈΠΊΠ°Ρ ΠΏΠΈΡΠ°Π½ΠΈΡ. ΠΡΠ° ΠΌΠΈΠΊΡΠΎΡΡ Π΅ΠΌΠ° Π²ΡΠΏΠΎΠ»Π½ΡΠ΅Ρ ΡΠ»Π΅Π΄ΡΡΡΠΈΠ΅ ΠΎΡΠ½ΠΎΠ²Π½ΡΠ΅ ΡΡΠ½ΠΊΡΠΈΠΈ:
- Π€ΠΎΡΠΌΠΈΡΠΎΠ²Π°Π½ΠΈΠ΅ Π¨ΠΠ-ΡΠΈΠ³Π½Π°Π»Π° Π΄Π»Ρ ΡΠΏΡΠ°Π²Π»Π΅Π½ΠΈΡ ΡΠΈΠ»ΠΎΠ²ΡΠΌΠΈ ΠΊΠ»ΡΡΠ°ΠΌΠΈ
- Π‘ΡΠ°Π±ΠΈΠ»ΠΈΠ·Π°ΡΠΈΡ Π²ΡΡ ΠΎΠ΄Π½ΠΎΠ³ΠΎ Π½Π°ΠΏΡΡΠΆΠ΅Π½ΠΈΡ
- ΠΠ³ΡΠ°Π½ΠΈΡΠ΅Π½ΠΈΠ΅ Π²ΡΡ ΠΎΠ΄Π½ΠΎΠ³ΠΎ ΡΠΎΠΊΠ°
- ΠΡΠ³ΠΊΠΈΠΉ ΡΡΠ°ΡΡ
- ΠΠ°ΡΠΈΡΠ° ΠΎΡ ΠΏΠ΅ΡΠ΅Π³ΡΡΠ·ΠΊΠΈ ΠΈ ΠΊΠΎΡΠΎΡΠΊΠΎΠ³ΠΎ Π·Π°ΠΌΡΠΊΠ°Π½ΠΈΡ
TL494 ΡΠΎΠ΄Π΅ΡΠΆΠΈΡ Π²ΡΠ΅ Π½Π΅ΠΎΠ±Ρ ΠΎΠ΄ΠΈΠΌΡΠ΅ ΡΠ·Π»Ρ Π΄Π»Ρ ΡΠ΅Π°Π»ΠΈΠ·Π°ΡΠΈΠΈ ΡΡΠΈΡ ΡΡΠ½ΠΊΡΠΈΠΉ Π½Π° ΠΎΠ΄Π½ΠΎΠΌ ΠΊΡΠΈΡΡΠ°Π»Π»Π΅, ΡΡΠΎ ΠΏΠΎΠ·Π²ΠΎΠ»ΡΠ΅Ρ ΡΠΎΠ·Π΄Π°Π²Π°ΡΡ ΠΊΠΎΠΌΠΏΠ°ΠΊΡΠ½ΡΠ΅ ΠΈ Π½Π΅Π΄ΠΎΡΠΎΠ³ΠΈΠ΅ ΠΈΠΌΠΏΡΠ»ΡΡΠ½ΡΠ΅ ΠΈΡΡΠΎΡΠ½ΠΈΠΊΠΈ ΠΏΠΈΡΠ°Π½ΠΈΡ.
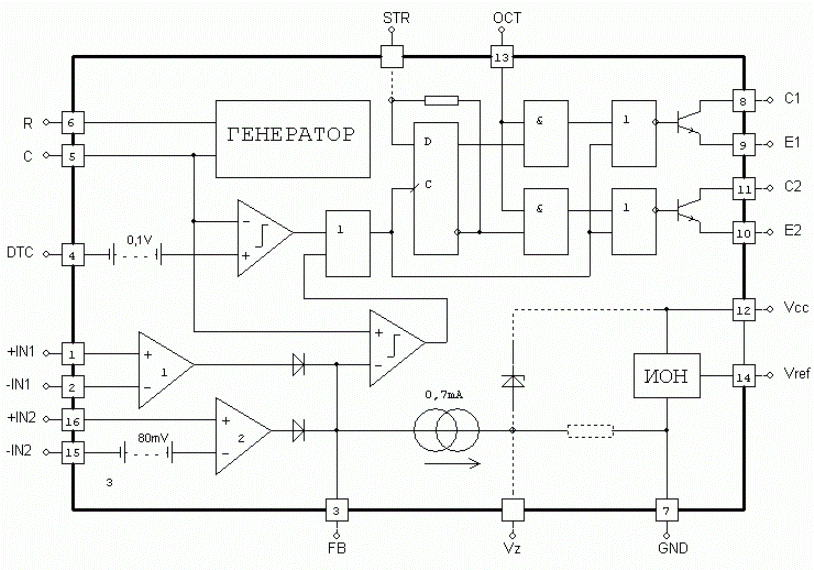
ΠΠ½ΡΡΡΠ΅Π½Π½ΡΡ ΡΡΡΡΠΊΡΡΡΠ° ΠΈ ΠΏΡΠΈΠ½ΡΠΈΠΏ ΡΠ°Π±ΠΎΡΡ TL494
Π ΡΠΎΡΡΠ°Π² ΠΌΠΈΠΊΡΠΎΡΡ Π΅ΠΌΡ TL494 Π²Ρ ΠΎΠ΄ΡΡ ΡΠ»Π΅Π΄ΡΡΡΠΈΠ΅ ΠΎΡΠ½ΠΎΠ²Π½ΡΠ΅ ΡΡΠ½ΠΊΡΠΈΠΎΠ½Π°Π»ΡΠ½ΡΠ΅ Π±Π»ΠΎΠΊΠΈ:
- ΠΠ΅Π½Π΅ΡΠ°ΡΠΎΡ ΠΏΠΈΠ»ΠΎΠΎΠ±ΡΠ°Π·Π½ΠΎΠ³ΠΎ Π½Π°ΠΏΡΡΠΆΠ΅Π½ΠΈΡ
- ΠΠ²Π° ΡΡΠΈΠ»ΠΈΡΠ΅Π»Ρ ΡΠΈΠ³Π½Π°Π»Π° ΠΎΡΠΈΠ±ΠΊΠΈ
- ΠΠΎΠΌΠΏΠ°ΡΠ°ΡΠΎΡ Π¨ΠΠ
- ΠΠ²ΡΡ ΡΠ°ΠΊΡΠ½ΡΠΉ Π²ΡΡ ΠΎΠ΄Π½ΠΎΠΉ ΠΊΠ°ΡΠΊΠ°Π΄
- ΠΡΡΠΎΡΠ½ΠΈΠΊ ΠΎΠΏΠΎΡΠ½ΠΎΠ³ΠΎ Π½Π°ΠΏΡΡΠΆΠ΅Π½ΠΈΡ 5Π
- ΠΠΎΠ³ΠΈΠΊΠ° ΡΠΏΡΠ°Π²Π»Π΅Π½ΠΈΡ
ΠΠ°ΠΊ ΡΠ°Π±ΠΎΡΠ°Π΅Ρ TL494? ΠΠ΅Π½Π΅ΡΠ°ΡΠΎΡ ΡΠΎΡΠΌΠΈΡΡΠ΅Ρ ΠΏΠΈΠ»ΠΎΠΎΠ±ΡΠ°Π·Π½ΠΎΠ΅ Π½Π°ΠΏΡΡΠΆΠ΅Π½ΠΈΠ΅ Π·Π°Π΄Π°Π½Π½ΠΎΠΉ ΡΠ°ΡΡΠΎΡΡ. ΠΡΠΎ Π½Π°ΠΏΡΡΠΆΠ΅Π½ΠΈΠ΅ ΡΡΠ°Π²Π½ΠΈΠ²Π°Π΅ΡΡΡ ΠΊΠΎΠΌΠΏΠ°ΡΠ°ΡΠΎΡΠΎΠΌ Ρ ΡΠΈΠ³Π½Π°Π»ΠΎΠΌ ΠΎΠ±ΡΠ°ΡΠ½ΠΎΠΉ ΡΠ²ΡΠ·ΠΈ ΠΎΡ ΡΡΠΈΠ»ΠΈΡΠ΅Π»Π΅ΠΉ ΠΎΡΠΈΠ±ΠΊΠΈ. Π ΡΠ΅Π·ΡΠ»ΡΡΠ°ΡΠ΅ Π½Π° Π²ΡΡ ΠΎΠ΄Π΅ ΡΠΎΡΠΌΠΈΡΡΡΡΡΡ Π¨ΠΠ-ΠΈΠΌΠΏΡΠ»ΡΡΡ, Π΄Π»ΠΈΡΠ΅Π»ΡΠ½ΠΎΡΡΡ ΠΊΠΎΡΠΎΡΡΡ Π·Π°Π²ΠΈΡΠΈΡ ΠΎΡ ΡΠΈΠ³Π½Π°Π»Π° ΠΎΠ±ΡΠ°ΡΠ½ΠΎΠΉ ΡΠ²ΡΠ·ΠΈ. ΠΡΠΈ ΠΈΠΌΠΏΡΠ»ΡΡΡ ΡΠ΅ΡΠ΅Π· Π²ΡΡ ΠΎΠ΄Π½ΠΎΠΉ ΠΊΠ°ΡΠΊΠ°Π΄ ΡΠΏΡΠ°Π²Π»ΡΡΡ ΡΠΈΠ»ΠΎΠ²ΡΠΌΠΈ ΠΊΠ»ΡΡΠ°ΠΌΠΈ ΠΏΡΠ΅ΠΎΠ±ΡΠ°Π·ΠΎΠ²Π°ΡΠ΅Π»Ρ.

Π‘Ρ Π΅ΠΌΠ° Π²ΠΊΠ»ΡΡΠ΅Π½ΠΈΡ TL494 Π² ΠΈΠΌΠΏΡΠ»ΡΡΠ½ΠΎΠΌ Π±Π»ΠΎΠΊΠ΅ ΠΏΠΈΡΠ°Π½ΠΈΡ
Π’ΠΈΠΏΠΎΠ²Π°Ρ ΡΡ Π΅ΠΌΠ° Π²ΠΊΠ»ΡΡΠ΅Π½ΠΈΡ TL494 Π² ΠΈΠΌΠΏΡΠ»ΡΡΠ½ΠΎΠΌ ΠΈΡΡΠΎΡΠ½ΠΈΠΊΠ΅ ΠΏΠΈΡΠ°Π½ΠΈΡ ΡΠΎΠ΄Π΅ΡΠΆΠΈΡ ΡΠ»Π΅Π΄ΡΡΡΠΈΠ΅ ΠΎΡΠ½ΠΎΠ²Π½ΡΠ΅ ΡΠ»Π΅ΠΌΠ΅Π½ΡΡ:
- Π Π΅Π·ΠΈΡΡΠΎΡ ΠΈ ΠΊΠΎΠ½Π΄Π΅Π½ΡΠ°ΡΠΎΡ Π·Π°Π΄Π°Π½ΠΈΡ ΡΠ°ΡΡΠΎΡΡ
- Π¦Π΅ΠΏΡ ΠΎΠ±ΡΠ°ΡΠ½ΠΎΠΉ ΡΠ²ΡΠ·ΠΈ Ρ ΠΎΠΏΡΡΠΎΠ½ΠΎΠΌ
- ΠΡΡ ΠΎΠ΄Π½ΠΎΠΉ ΡΡΠ°Π½ΡΡΠΎΡΠΌΠ°ΡΠΎΡ
- Π‘ΠΈΠ»ΠΎΠ²ΡΠ΅ ΠΊΠ»ΡΡΠΈ (ΠΎΠ±ΡΡΠ½ΠΎ MOSFET-ΡΡΠ°Π½Π·ΠΈΡΡΠΎΡΡ)
- ΠΡΠΏΡΡΠΌΠΈΡΠ΅Π»Ρ ΠΈ ΡΠΈΠ»ΡΡΡ
Π§Π°ΡΡΠΎΡΠ° ΠΏΡΠ΅ΠΎΠ±ΡΠ°Π·ΠΎΠ²Π°Π½ΠΈΡ Π·Π°Π΄Π°Π΅ΡΡΡ RC-ΡΠ΅ΠΏΠΎΡΠΊΠΎΠΉ Π½Π° Π²ΡΠ²ΠΎΠ΄Π°Ρ 5 ΠΈ 6. ΠΠ°ΠΏΡΡΠΆΠ΅Π½ΠΈΠ΅ ΠΎΠ±ΡΠ°ΡΠ½ΠΎΠΉ ΡΠ²ΡΠ·ΠΈ ΠΏΠΎΠ΄Π°Π΅ΡΡΡ Π½Π° Π²Ρ ΠΎΠ΄ ΡΡΠΈΠ»ΠΈΡΠ΅Π»Ρ ΠΎΡΠΈΠ±ΠΊΠΈ. ΠΡΡ ΠΎΠ΄Π½ΠΎΠΉ ΡΡΠ°Π½ΡΡΠΎΡΠΌΠ°ΡΠΎΡ ΠΎΠ±Π΅ΡΠΏΠ΅ΡΠΈΠ²Π°Π΅Ρ Π³Π°Π»ΡΠ²Π°Π½ΠΈΡΠ΅ΡΠΊΡΡ ΡΠ°Π·Π²ΡΠ·ΠΊΡ. Π‘ΠΈΠ»ΠΎΠ²ΡΠ΅ ΠΊΠ»ΡΡΠΈ ΠΊΠΎΠΌΠΌΡΡΠΈΡΡΡΡ ΠΏΠ΅ΡΠ²ΠΈΡΠ½ΡΡ ΠΎΠ±ΠΌΠΎΡΠΊΡ ΡΡΠ°Π½ΡΡΠΎΡΠΌΠ°ΡΠΎΡΠ°. ΠΠ° Π²ΡΡ ΠΎΠ΄Π΅ ΡΠΎΡΠΌΠΈΡΡΠ΅ΡΡΡ ΡΡΠ°Π±ΠΈΠ»ΠΈΠ·ΠΈΡΠΎΠ²Π°Π½Π½ΠΎΠ΅ ΠΏΠΎΡΡΠΎΡΠ½Π½ΠΎΠ΅ Π½Π°ΠΏΡΡΠΆΠ΅Π½ΠΈΠ΅.
ΠΡΠΎΠ±Π΅Π½Π½ΠΎΡΡΠΈ ΠΏΡΠΈΠΌΠ΅Π½Π΅Π½ΠΈΡ TL494
ΠΡΠΈ ΠΈΡΠΏΠΎΠ»ΡΠ·ΠΎΠ²Π°Π½ΠΈΠΈ TL494 Π² ΠΈΠΌΠΏΡΠ»ΡΡΠ½ΡΡ ΠΈΡΡΠΎΡΠ½ΠΈΠΊΠ°Ρ ΠΏΠΈΡΠ°Π½ΠΈΡ ΡΠ»Π΅Π΄ΡΠ΅Ρ ΡΡΠΈΡΡΠ²Π°ΡΡ Π½Π΅ΡΠΊΠΎΠ»ΡΠΊΠΎ Π²Π°ΠΆΠ½ΡΡ ΠΌΠΎΠΌΠ΅Π½ΡΠΎΠ²:
- ΠΠΈΠΊΡΠΎΡΡ Π΅ΠΌΠ° ΠΌΠΎΠΆΠ΅Ρ ΡΠ°Π±ΠΎΡΠ°ΡΡ Π² ΠΎΠ΄Π½ΠΎΡΠ°ΠΊΡΠ½ΠΎΠΌ ΠΈ Π΄Π²ΡΡ ΡΠ°ΠΊΡΠ½ΠΎΠΌ ΡΠ΅ΠΆΠΈΠΌΠ°Ρ
- ΠΠ°ΠΊΡΠΈΠΌΠ°Π»ΡΠ½Π°Ρ ΡΠ°Π±ΠΎΡΠ°Ρ ΡΠ°ΡΡΠΎΡΠ° ΡΠΎΡΡΠ°Π²Π»ΡΠ΅Ρ ΠΎΠΊΠΎΠ»ΠΎ 200 ΠΊΠΡ
- ΠΠ»Ρ ΡΡΡΠΎΠΉΡΠΈΠ²ΠΎΠΉ ΡΠ°Π±ΠΎΡΡ Π½Π΅ΠΎΠ±Ρ ΠΎΠ΄ΠΈΠΌΠ° ΠΊΠΎΡΡΠ΅ΠΊΡΠΈΡ ΠΏΠ΅ΡΠ»ΠΈ ΠΎΠ±ΡΠ°ΡΠ½ΠΎΠΉ ΡΠ²ΡΠ·ΠΈ
- ΠΠ΅Π»Π°ΡΠ΅Π»ΡΠ½ΠΎ ΠΈΡΠΏΠΎΠ»ΡΠ·ΠΎΠ²Π°ΡΡ ΡΠ½Π°Π±Π±Π΅Ρ Π΄Π»Ρ Π·Π°ΡΠΈΡΡ ΠΎΡ Π²ΡΠ±ΡΠΎΡΠΎΠ² Π½Π°ΠΏΡΡΠΆΠ΅Π½ΠΈΡ
- ΠΠ΅ΠΎΠ±Ρ ΠΎΠ΄ΠΈΠΌΠΎ ΠΎΠ±Π΅ΡΠΏΠ΅ΡΠΈΡΡ Ρ ΠΎΡΠΎΡΠΈΠΉ ΡΠ΅ΠΏΠ»ΠΎΠΎΡΠ²ΠΎΠ΄ ΠΎΡ ΡΠΈΠ»ΠΎΠ²ΡΡ ΡΠ»Π΅ΠΌΠ΅Π½ΡΠΎΠ²
ΠΡΠΈ ΠΏΡΠ°Π²ΠΈΠ»ΡΠ½ΠΎΠΌ ΠΏΡΠΈΠΌΠ΅Π½Π΅Π½ΠΈΠΈ TL494 ΠΏΠΎΠ·Π²ΠΎΠ»ΡΠ΅Ρ ΡΠΎΠ·Π΄Π°Π²Π°ΡΡ Π½Π°Π΄Π΅ΠΆΠ½ΡΠ΅ ΠΈ ΡΡΡΠ΅ΠΊΡΠΈΠ²Π½ΡΠ΅ ΠΈΠΌΠΏΡΠ»ΡΡΠ½ΡΠ΅ ΠΈΡΡΠΎΡΠ½ΠΈΠΊΠΈ ΠΏΠΈΡΠ°Π½ΠΈΡ ΠΌΠΎΡΠ½ΠΎΡΡΡΡ Π΄ΠΎ Π½Π΅ΡΠΊΠΎΠ»ΡΠΊΠΈΡ ΡΠΎΡΠ΅Π½ Π²Π°ΡΡ.

ΠΠ±Π»Π°ΡΡΠΈ ΠΏΡΠΈΠΌΠ΅Π½Π΅Π½ΠΈΡ TL494
ΠΠ»Π°Π³ΠΎΠ΄Π°ΡΡ ΡΠ²ΠΎΠ΅ΠΉ ΡΠ½ΠΈΠ²Π΅ΡΡΠ°Π»ΡΠ½ΠΎΡΡΠΈ, TL494 ΡΠΈΡΠΎΠΊΠΎ ΠΈΡΠΏΠΎΠ»ΡΠ·ΡΠ΅ΡΡΡ Π² ΡΠ»Π΅Π΄ΡΡΡΠΈΡ ΡΡΡΡΠΎΠΉΡΡΠ²Π°Ρ :
- ΠΠΎΠΌΠΏΡΡΡΠ΅ΡΠ½ΡΠ΅ Π±Π»ΠΎΠΊΠΈ ΠΏΠΈΡΠ°Π½ΠΈΡ ATX
- ΠΡΡΠΎΡΠ½ΠΈΠΊΠΈ ΠΏΠΈΡΠ°Π½ΠΈΡ Π΄Π»Ρ Π±ΡΡΠΎΠ²ΠΎΠΉ ΡΠ»Π΅ΠΊΡΡΠΎΠ½ΠΈΠΊΠΈ
- ΠΠ°ΡΡΠ΄Π½ΡΠ΅ ΡΡΡΡΠΎΠΉΡΡΠ²Π°
- ΠΡΠ°ΠΉΠ²Π΅ΡΡ ΡΠ²Π΅ΡΠΎΠ΄ΠΈΠΎΠ΄ΠΎΠ²
- ΠΡΠ΅ΠΎΠ±ΡΠ°Π·ΠΎΠ²Π°ΡΠ΅Π»ΠΈ Π½Π°ΠΏΡΡΠΆΠ΅Π½ΠΈΡ Π΄Π»Ρ Π°Π²ΡΠΎΠΌΠΎΠ±ΠΈΠ»ΡΠ½ΠΎΠΉ ΡΠ»Π΅ΠΊΡΡΠΎΠ½ΠΈΠΊΠΈ
- ΠΡΡΠΎΡΠ½ΠΈΠΊΠΈ ΠΏΠΈΡΠ°Π½ΠΈΡ ΠΏΡΠΎΠΌΡΡΠ»Π΅Π½Π½ΠΎΠ³ΠΎ ΠΎΠ±ΠΎΡΡΠ΄ΠΎΠ²Π°Π½ΠΈΡ
ΠΠΈΠΊΡΠΎΡΡ Π΅ΠΌΠ° TL494 ΠΎΡΡΠ°Π΅ΡΡΡ ΠΏΠΎΠΏΡΠ»ΡΡΠ½ΠΎΠΉ Π±Π»Π°Π³ΠΎΠ΄Π°ΡΡ ΠΏΡΠΎΡΡΠΎΡΠ΅ ΠΏΡΠΈΠΌΠ΅Π½Π΅Π½ΠΈΡ, Π½ΠΈΠ·ΠΊΠΎΠΉ ΡΠ΅Π½Π΅ ΠΈ Ρ ΠΎΡΠΎΡΠΈΠΌ Ρ Π°ΡΠ°ΠΊΡΠ΅ΡΠΈΡΡΠΈΠΊΠ°ΠΌ. ΠΡΠΎ Π΄Π΅Π»Π°Π΅Ρ Π΅Π΅ ΠΎΡΠ»ΠΈΡΠ½ΡΠΌ Π²ΡΠ±ΠΎΡΠΎΠΌ Π΄Π»Ρ ΡΠ°Π·ΡΠ°Π±ΠΎΡΠΊΠΈ Π½Π΅Π΄ΠΎΡΠΎΠ³ΠΈΡ ΠΈΠΌΠΏΡΠ»ΡΡΠ½ΡΡ ΠΈΡΡΠΎΡΠ½ΠΈΠΊΠΎΠ² ΠΏΠΈΡΠ°Π½ΠΈΡ.
Π‘ΡΠ°Π²Π½Π΅Π½ΠΈΠ΅ TL494 Ρ Π΄ΡΡΠ³ΠΈΠΌΠΈ Π¨ΠΠ-ΠΊΠΎΠ½ΡΡΠΎΠ»Π»Π΅ΡΠ°ΠΌΠΈ
ΠΠ°ΠΊ TL494 ΡΠΎΠΎΡΠ½ΠΎΡΠΈΡΡΡ Ρ Π΄ΡΡΠ³ΠΈΠΌΠΈ ΠΏΠΎΠΏΡΠ»ΡΡΠ½ΡΠΌΠΈ Π¨ΠΠ-ΠΊΠΎΠ½ΡΡΠΎΠ»Π»Π΅ΡΠ°ΠΌΠΈ? ΠΠ°Π²Π°ΠΉΡΠ΅ ΡΡΠ°Π²Π½ΠΈΠΌ Π΅Π΅ Ρ Π½Π΅ΡΠΊΠΎΠ»ΡΠΊΠΈΠΌΠΈ Π°Π½Π°Π»ΠΎΠ³Π°ΠΌΠΈ:
- UC3842 — Π±ΠΎΠ»Π΅Π΅ ΡΠΎΠ²ΡΠ΅ΠΌΠ΅Π½Π½Π°Ρ ΠΌΠΈΠΊΡΠΎΡΡ Π΅ΠΌΠ°, ΡΠ°Π±ΠΎΡΠ°Π΅Ρ Π½Π° ΡΠ°ΡΡΠΎΡΠ°Ρ Π΄ΠΎ 500 ΠΊΠΡ, ΠΈΠΌΠ΅Π΅Ρ Π²ΡΡΡΠΎΠ΅Π½Π½ΡΠΉ ΡΡΠΈΠ»ΠΈΡΠ΅Π»Ρ ΡΠΎΠΊΠ°
- SG3525 — ΠΎΡΠ΅Π½Ρ ΠΏΠΎΡ ΠΎΠΆΠ° Π½Π° TL494, Π½ΠΎ ΠΈΠΌΠ΅Π΅Ρ ΠΌΠ΅Π½ΡΡΠ΅ ΡΡΠ½ΠΊΡΠΈΠΉ ΠΈ ΡΠ°ΡΡΡΠΈΡΠ°Π½Π° Π½Π° ΠΌΠ΅Π½ΡΡΡΡ ΠΌΠΎΡΠ½ΠΎΡΡΡ
- TL494 — ΡΠ½ΠΈΠ²Π΅ΡΡΠ°Π»ΡΠ½ΡΠΉ ΠΊΠΎΠ½ΡΡΠΎΠ»Π»Π΅Ρ ΡΡΠ΅Π΄Π½Π΅Π³ΠΎ ΡΡΠΎΠ²Π½Ρ, ΠΎΠΏΡΠΈΠΌΠ°Π»Π΅Π½ ΠΏΠΎ ΡΠΎΠΎΡΠ½ΠΎΡΠ΅Π½ΠΈΡ ΡΠ΅Π½Π°/Π²ΠΎΠ·ΠΌΠΎΠΆΠ½ΠΎΡΡΠΈ
- IR2153 — ΡΠΏΠ΅ΡΠΈΠ°Π»ΠΈΠ·ΠΈΡΠΎΠ²Π°Π½Π½ΡΠΉ Π΄ΡΠ°ΠΉΠ²Π΅Ρ Π΄Π»Ρ ΠΌΠΎΡΡΠΎΠ²ΡΡ ΡΡ Π΅ΠΌ, ΠΈΠΌΠ΅Π΅Ρ Π²ΡΡΡΠΎΠ΅Π½Π½ΡΠΉ Π³Π΅Π½Π΅ΡΠ°ΡΠΎΡ
Π’Π°ΠΊΠΈΠΌ ΠΎΠ±ΡΠ°Π·ΠΎΠΌ, TL494 Π·Π°Π½ΠΈΠΌΠ°Π΅Ρ ΠΏΡΠΎΠΌΠ΅ΠΆΡΡΠΎΡΠ½ΠΎΠ΅ ΠΏΠΎΠ»ΠΎΠΆΠ΅Π½ΠΈΠ΅ ΠΌΠ΅ΠΆΠ΄Ρ ΠΏΡΠΎΡΡΡΠΌΠΈ ΠΈ Π±ΠΎΠ»Π΅Π΅ ΡΠ»ΠΎΠΆΠ½ΡΠΌΠΈ Π¨ΠΠ-ΠΊΠΎΠ½ΡΡΠΎΠ»Π»Π΅ΡΠ°ΠΌΠΈ. ΠΡΠΎ Π΄Π΅Π»Π°Π΅Ρ Π΅Π΅ Ρ ΠΎΡΠΎΡΠΈΠΌ Π²ΡΠ±ΠΎΡΠΎΠΌ Π΄Π»Ρ Π±ΠΎΠ»ΡΡΠΈΠ½ΡΡΠ²Π° ΡΠΈΠΏΠΎΠ²ΡΡ ΠΏΡΠΈΠΌΠ΅Π½Π΅Π½ΠΈΠΉ.

ΠΡΠΎΠ²Π΅ΡΠΊΠ° ΠΈ Π΄ΠΈΠ°Π³Π½ΠΎΡΡΠΈΠΊΠ° TL494
ΠΡΠΈ ΡΠ΅ΠΌΠΎΠ½ΡΠ΅ ΠΈΠΌΠΏΡΠ»ΡΡΠ½ΡΡ Π±Π»ΠΎΠΊΠΎΠ² ΠΏΠΈΡΠ°Π½ΠΈΡ ΡΠ°ΡΡΠΎ Π²ΠΎΠ·Π½ΠΈΠΊΠ°Π΅Ρ Π½Π΅ΠΎΠ±Ρ ΠΎΠ΄ΠΈΠΌΠΎΡΡΡ ΠΏΡΠΎΠ²Π΅ΡΠΊΠΈ ΠΈΡΠΏΡΠ°Π²Π½ΠΎΡΡΠΈ ΠΌΠΈΠΊΡΠΎΡΡ Π΅ΠΌΡ TL494. ΠΠ°ΠΊ ΡΡΠΎ ΡΠ΄Π΅Π»Π°ΡΡ?
- ΠΡΠΎΠ²Π΅ΡΡΡΠ΅ Π½Π°Π»ΠΈΡΠΈΠ΅ ΠΏΠΈΡΠ°Π½ΠΈΡ ΠΈ ΠΎΠΏΠΎΡΠ½ΠΎΠ³ΠΎ Π½Π°ΠΏΡΡΠΆΠ΅Π½ΠΈΡ 5Π
- Π£Π±Π΅Π΄ΠΈΡΠ΅ΡΡ Π² Π½Π°Π»ΠΈΡΠΈΠΈ ΠΏΠΈΠ»ΠΎΠΎΠ±ΡΠ°Π·Π½ΠΎΠ³ΠΎ ΡΠΈΠ³Π½Π°Π»Π° Π½Π° Π²ΡΠ²ΠΎΠ΄Π΅ 5
- ΠΡΠΎΠΊΠΎΠ½ΡΡΠΎΠ»ΠΈΡΡΠΉΡΠ΅ Π½Π°Π»ΠΈΡΠΈΠ΅ Π¨ΠΠ-ΡΠΈΠ³Π½Π°Π»Π° Π½Π° Π²ΡΡ ΠΎΠ΄Π°Ρ 9 ΠΈ 10
- ΠΠ·ΠΌΠ΅ΡΡΡΠ΅ Π½Π°ΠΏΡΡΠΆΠ΅Π½ΠΈΠ΅ Π½Π° Π²ΡΠ²ΠΎΠ΄Π°Ρ ΡΡΠΈΠ»ΠΈΡΠ΅Π»Π΅ΠΉ ΠΎΡΠΈΠ±ΠΊΠΈ
- ΠΡΠΈ Π½Π΅ΠΎΠ±Ρ ΠΎΠ΄ΠΈΠΌΠΎΡΡΠΈ ΠΏΡΠΎΠ²Π΅ΡΡΡΠ΅ ΡΠ°Π±ΠΎΡΡ Π² ΡΠ΅ΡΡΠΎΠ²ΠΎΠΉ ΡΡ Π΅ΠΌΠ΅
ΠΡΠ½ΠΎΠ²Π½ΡΠ΅ ΠΏΡΠΈΠ·Π½Π°ΠΊΠΈ Π½Π΅ΠΈΡΠΏΡΠ°Π²Π½ΠΎΡΡΠΈ TL494 — ΠΎΡΡΡΡΡΡΠ²ΠΈΠ΅ Π¨ΠΠ-ΡΠΈΠ³Π½Π°Π»Π°, Π½Π΅ΠΏΡΠ°Π²ΠΈΠ»ΡΠ½Π°Ρ ΡΠ°ΡΡΠΎΡΠ° ΠΏΡΠ΅ΠΎΠ±ΡΠ°Π·ΠΎΠ²Π°Π½ΠΈΡ, Π½Π΅ΡΡΠ°Π±ΠΈΠ»ΡΠ½Π°Ρ ΡΠ°Π±ΠΎΡΠ°. Π Π±ΠΎΠ»ΡΡΠΈΠ½ΡΡΠ²Π΅ ΡΠ»ΡΡΠ°Π΅Π² ΠΏΡΠΎΡΠ΅ Π·Π°ΠΌΠ΅Π½ΠΈΡΡ ΠΌΠΈΠΊΡΠΎΡΡ Π΅ΠΌΡ Π½Π° Π½ΠΎΠ²ΡΡ, ΡΠ΅ΠΌ Π·Π°Π½ΠΈΠΌΠ°ΡΡΡΡ Π΅Π΅ ΡΠ΅ΠΌΠΎΠ½ΡΠΎΠΌ.
Π Π°ΡΡΠ΅Ρ ΡΠ»Π΅ΠΌΠ΅Π½ΡΠΎΠ² ΠΎΠ±Π²ΡΠ·ΠΊΠΈ TL494
ΠΡΠΈ ΡΠ°Π·ΡΠ°Π±ΠΎΡΠΊΠ΅ ΠΈΡΡΠΎΡΠ½ΠΈΠΊΠ° ΠΏΠΈΡΠ°Π½ΠΈΡ Π½Π° TL494 Π½Π΅ΠΎΠ±Ρ ΠΎΠ΄ΠΈΠΌΠΎ ΠΏΡΠ°Π²ΠΈΠ»ΡΠ½ΠΎ ΡΠ°ΡΡΡΠΈΡΠ°ΡΡ ΡΠ»Π΅ΠΌΠ΅Π½ΡΡ ΠΎΠ±Π²ΡΠ·ΠΊΠΈ ΠΌΠΈΠΊΡΠΎΡΡ Π΅ΠΌΡ. ΠΠ°ΠΊ ΡΡΠΎ ΡΠ΄Π΅Π»Π°ΡΡ?
- Π§Π°ΡΡΠΎΡΠ° Π·Π°Π΄Π°Π΅ΡΡΡ ΡΠ΅Π·ΠΈΡΡΠΎΡΠΎΠΌ RT ΠΈ ΠΊΠΎΠ½Π΄Π΅Π½ΡΠ°ΡΠΎΡΠΎΠΌ CT: f = 1 / (RT * CT)
- Π¦Π΅ΠΏΡ ΠΎΠ±ΡΠ°ΡΠ½ΠΎΠΉ ΡΠ²ΡΠ·ΠΈ: ΠΊΠΎΡΡΡΠΈΡΠΈΠ΅Π½Ρ ΠΏΠ΅ΡΠ΅Π΄Π°ΡΠΈ ΠΎΠΏΡΡΠΎΠ½Π° ΠΎΠΊΠΎΠ»ΠΎ 1
- ΠΠΈΠ½ΠΈΠΌΠ°Π»ΡΠ½Π°Ρ Π΄Π»ΠΈΡΠ΅Π»ΡΠ½ΠΎΡΡΡ ΠΈΠΌΠΏΡΠ»ΡΡΠ°: Tmin = 4% / f
- Π Π°Π·ΠΌΠ°Ρ ΠΏΠΈΠ»Ρ Π½Π° Π²ΡΠ²ΠΎΠ΄Π΅ 5: ΠΎΠΊΠΎΠ»ΠΎ 3Π
- ΠΠ°ΠΊΡΠΈΠΌΠ°Π»ΡΠ½ΡΠΉ ΡΠΎΠΊ Π²ΡΡ ΠΎΠ΄ΠΎΠ²: 200 ΠΌΠ
ΠΡΠΈ ΡΠ°ΡΡΠ΅ΡΠ΅ ΡΠ»Π΅Π΄ΡΠ΅Ρ ΡΡΠΈΡΡΠ²Π°ΡΡ ΠΏΠ°ΡΠ°Π·ΠΈΡΠ½ΡΠ΅ ΠΏΠ°ΡΠ°ΠΌΠ΅ΡΡΡ ΡΡΠ°Π½ΡΡΠΎΡΠΌΠ°ΡΠΎΡΠ° ΠΈ ΠΏΠ΅ΡΠ°ΡΠ½ΠΎΠΉ ΠΏΠ»Π°ΡΡ. Π Π΅ΠΊΠΎΠΌΠ΅Π½Π΄ΡΠ΅ΡΡΡ ΠΏΡΠΎΠ²Π΅ΡΡΡΡ ΡΠ°Π±ΠΎΡΡ ΡΡ Π΅ΠΌΡ Π½Π° ΠΌΠ°ΠΊΠ΅ΡΠ΅ ΠΈ ΠΏΡΠΈ Π½Π΅ΠΎΠ±Ρ ΠΎΠ΄ΠΈΠΌΠΎΡΡΠΈ ΠΊΠΎΡΡΠ΅ΠΊΡΠΈΡΠΎΠ²Π°ΡΡ ΡΠ°ΡΡΠ΅ΡΠ½ΡΠ΅ Π·Π½Π°ΡΠ΅Π½ΠΈΡ.

Tl494 datasheet Π½Π° ΡΡΡΡΠΊΠΎΠΌ
ΠΠΌΠΏΡΠ»ΡΡΠ½ΡΠ΅ Π±Π»ΠΎΠΊΠΈ ΠΏΠΈΡΠ°Π½ΠΈΡ ΠΠΠ ΠΎΡΠ΅Π½Ρ ΡΠ°ΡΠΏΡΠΎΡΡΡΠ°Π½Π΅Π½Ρ. ΠΠΏΠΈΡΠ°Π½ΠΈΠ΅ Π΅Π΅ ΠΏΠΎ ΡΡΠ°Π΄ΠΈΡΠΈΠΈ Π½Π°ΡΠ½Π΅ΠΌ Ρ Π½Π°Π·Π½Π°ΡΠ΅Π½ΠΈΡ ΠΈ ΠΏΠ΅ΡΠ΅ΡΠ½Ρ Π²Π½ΡΡΡΠ΅Π½Π½ΠΈΡ ΡΡΡΡΠΎΠΉΡΡΠ². ΠΠ½Π° ΠΏΡΠ΅Π΄ΡΡΠ°Π²Π»ΡΠ΅Ρ ΡΠΎΠ±ΠΎΠΉ Π¨ΠΠ-ΠΊΠΎΠ½ΡΡΠΎΠ»Π»Π΅Ρ Ρ ΡΠΈΠΊΡΠΈΡΠΎΠ²Π°Π½Π½ΠΎΠΉ ΡΠ°ΡΡΠΎΡΠΎΠΉ, ΠΏΡΠ΅Π΄Π½Π°Π·Π½Π°ΡΠ΅Π½Π½ΡΠΉ ΠΏΡΠ΅ΠΈΠΌΡΡΠ΅ΡΡΠ²Π΅Π½Π½ΠΎ Π΄Π»Ρ ΠΏΡΠΈΠΌΠ΅Π½Π΅Π½ΠΈΡ Π² ΠΠΠ, ΠΈ ΡΠΎΠ΄Π΅ΡΠΆΠ°ΡΠΈΠΉ ΡΠ»Π΅Π΄ΡΡΡΠΈΠ΅ ΡΡΡΡΠΎΠΉΡΡΠ²Π°:. ΠΠ°ΠΊ ΠΈ Ρ Π»ΡΠ±ΠΎΠΉ Π΄ΡΡΠ³ΠΎΠΉ ΠΌΠΈΠΊΡΠΎΡΡ Π΅ΠΌΡ, Ρ TLCN ΠΎΠΏΠΈΡΠ°Π½ΠΈΠ΅ Π² ΠΎΠ±ΡΠ·Π°ΡΠ΅Π»ΡΠ½ΠΎΠΌ ΠΏΠΎΡΡΠ΄ΠΊΠ΅ Π΄ΠΎΠ»ΠΆΠ½ΠΎ ΡΠΎΠ΄Π΅ΡΠΆΠ°ΡΡ ΠΏΠ΅ΡΠ΅ΡΠ΅Π½Ρ ΠΏΡΠ΅Π΄Π΅Π»ΡΠ½ΠΎ Π΄ΠΎΠΏΡΡΡΠΈΠΌΡΡ ΡΠΊΡΠΏΠ»ΡΠ°ΡΠ°ΡΠΈΠΎΠ½Π½ΡΡ Ρ Π°ΡΠ°ΠΊΡΠ΅ΡΠΈΡΡΠΈΠΊ. ΠΠ°Π΄ΠΈΠΌ ΠΈΡ Π½Π° ΠΎΡΠ½ΠΎΠ²Π°Π½ΠΈΠΈ Π΄Π°Π½Π½ΡΡ Motorola, Inc:.
ΠΠΎΠΈΡΠΊ Π΄Π°Π½Π½ΡΡ ΠΏΠΎ ΠΠ°ΡΠ΅ΠΌΡ Π·Π°ΠΏΡΠΎΡΡ:
Π‘Ρ Π΅ΠΌΡ, ΡΠΏΡΠ°Π²ΠΎΡΠ½ΠΈΠΊΠΈ, Π΄Π°ΡΠ°ΡΠΈΡΡ:
ΠΡΠ°ΠΉΡ-Π»ΠΈΡΡΡ, ΡΠ΅Π½Ρ:
ΠΠ±ΡΡΠΆΠ΄Π΅Π½ΠΈΡ, ΡΡΠ°ΡΡΠΈ, ΠΌΠ°Π½ΡΠ°Π»Ρ:
ΠΠΎΠΆΠ΄ΠΈΡΠ΅ΡΡ ΠΎΠΊΠΎΠ½ΡΠ°Π½ΠΈΡ ΠΏΠΎΠΈΡΠΊΠ° Π²ΠΎ Π²ΡΠ΅Ρ Π±Π°Π·Π°Ρ .
ΠΠΎ Π·Π°Π²Π΅ΡΡΠ΅Π½ΠΈΡ ΠΏΠΎΡΠ²ΠΈΡΡΡ ΡΡΡΠ»ΠΊΠ° Π΄Π»Ρ Π΄ΠΎΡΡΡΠΏΠ° ΠΊ Π½Π°ΠΉΠ΄Π΅Π½Π½ΡΠΌ ΠΌΠ°ΡΠ΅ΡΠΈΠ°Π»Π°ΠΌ.
Π‘ΠΎΠ΄Π΅ΡΠΆΠ°Π½ΠΈΠ΅:
- ΠΠΎΠ·ΠΌΠΎΠΆΠ½ΠΎΡΡΡ ΡΠΊΠ°ΡΠ°ΡΡ Π΄Π°ΡΠ°ΡΠΈΡ (datasheet) TL494 Π² ΡΠΎΡΠΌΠ°ΡΠ΅ pdf ΡΠ»Π΅ΠΊΡΡΠΎΠ½Π½ΡΡ ΠΊΠΎΠΌΠΏΠΎΠ½Π΅Π½ΡΠΎΠ²
- TL494 Π¨ΠΠ β ΠΠΠΠ’Π ΠΠΠΠΠ
- Π¨ΠΠ ΠΊΠΎΠ½ΡΡΠΎΠ»Π»Π΅Ρ TL494 Π΄ΠΎΠΊΡΠΌΠ΅Π½ΡΠ°ΡΠΈΡ Ρ Π°ΡΠ°ΠΊΡΠ΅ΡΠΈΡΡΠΈΠΊΠΈ datasheet
Π¨ΠΠ-ΠΊΠΎΠ½ΡΡΠΎΠ»Π»Π΅ΡΡ SG6105 ΠΈ DR-B2002 Π² ΠΊΠΎΠΌΠΏΡΡΡΠ΅ΡΠ½ΡΡ Π±Π»ΠΎΠΊΠ°Ρ ΠΏΠΈΡΠ°Π½ΠΈΡ - TL494 ΡΡ Π΅ΠΌΠ° Π²ΠΊΠ»ΡΡΠ΅Π½ΠΈΡ, datasheet
- ΠΎΠΏΠΈΡΠ°Π½ΠΈΠ΅ tl494 Π½Π° ΡΡΡΡΠΊΠΎΠΌ ΡΠ·ΡΠΊΠ΅ circuit
ΠΠΠ‘ΠΠΠ’Π ΠΠ’Π ΠΠΠΠΠ ΠΠ Π’ΠΠΠ: ΠΠΈΠ΄Π΅ΠΎ ΡΡΠΎΠΊ ΠΏΠΎ ΠΏΠΎΠΈΡΠΊΡ Π½Π΅ΠΈΡΠΏΡΠ°Π²Π½ΠΎΡΡΠΈ ΡΠ°Π±ΠΎΡΡ TL494
youtube.com/embed/eQak9rE6JiM» frameborder=»0″ allowfullscreen=»»/>ΠΠΎΠ·ΠΌΠΎΠΆΠ½ΠΎΡΡΡ ΡΠΊΠ°ΡΠ°ΡΡ Π΄Π°ΡΠ°ΡΠΈΡ (datasheet) TL494 Π² ΡΠΎΡΠΌΠ°ΡΠ΅ pdf ΡΠ»Π΅ΠΊΡΡΠΎΠ½Π½ΡΡ ΠΊΠΎΠΌΠΏΠΎΠ½Π΅Π½ΡΠΎΠ²
ΠΠΌΠΏΡΠ»ΡΡΠ½ΡΠ΅ Π±Π»ΠΎΠΊΠΈ ΠΏΠΈΡΠ°Π½ΠΈΡ ΠΠΠ ΠΎΡΠ΅Π½Ρ ΡΠ°ΡΠΏΡΠΎΡΡΡΠ°Π½Π΅Π½Ρ. ΠΠΏΠΈΡΠ°Π½ΠΈΠ΅ Π΅Π΅ ΠΏΠΎ ΡΡΠ°Π΄ΠΈΡΠΈΠΈ Π½Π°ΡΠ½Π΅ΠΌ Ρ Π½Π°Π·Π½Π°ΡΠ΅Π½ΠΈΡ ΠΈ ΠΏΠ΅ΡΠ΅ΡΠ½Ρ Π²Π½ΡΡΡΠ΅Π½Π½ΠΈΡ ΡΡΡΡΠΎΠΉΡΡΠ². ΠΠ½Π° ΠΏΡΠ΅Π΄ΡΡΠ°Π²Π»ΡΠ΅Ρ ΡΠΎΠ±ΠΎΠΉ Π¨ΠΠ-ΠΊΠΎΠ½ΡΡΠΎΠ»Π»Π΅Ρ Ρ ΡΠΈΠΊΡΠΈΡΠΎΠ²Π°Π½Π½ΠΎΠΉ ΡΠ°ΡΡΠΎΡΠΎΠΉ, ΠΏΡΠ΅Π΄Π½Π°Π·Π½Π°ΡΠ΅Π½Π½ΡΠΉ ΠΏΡΠ΅ΠΈΠΌΡΡΠ΅ΡΡΠ²Π΅Π½Π½ΠΎ Π΄Π»Ρ ΠΏΡΠΈΠΌΠ΅Π½Π΅Π½ΠΈΡ Π² ΠΠΠ, ΠΈ ΡΠΎΠ΄Π΅ΡΠΆΠ°ΡΠΈΠΉ ΡΠ»Π΅Π΄ΡΡΡΠΈΠ΅ ΡΡΡΡΠΎΠΉΡΡΠ²Π°:. ΠΠ°ΠΊ ΠΈ Ρ Π»ΡΠ±ΠΎΠΉ Π΄ΡΡΠ³ΠΎΠΉ ΠΌΠΈΠΊΡΠΎΡΡ Π΅ΠΌΡ, Ρ TLCN ΠΎΠΏΠΈΡΠ°Π½ΠΈΠ΅ Π² ΠΎΠ±ΡΠ·Π°ΡΠ΅Π»ΡΠ½ΠΎΠΌ ΠΏΠΎΡΡΠ΄ΠΊΠ΅ Π΄ΠΎΠ»ΠΆΠ½ΠΎ ΡΠΎΠ΄Π΅ΡΠΆΠ°ΡΡ ΠΏΠ΅ΡΠ΅ΡΠ΅Π½Ρ ΠΏΡΠ΅Π΄Π΅Π»ΡΠ½ΠΎ Π΄ΠΎΠΏΡΡΡΠΈΠΌΡΡ ΡΠΊΡΠΏΠ»ΡΠ°ΡΠ°ΡΠΈΠΎΠ½Π½ΡΡ Ρ Π°ΡΠ°ΠΊΡΠ΅ΡΠΈΡΡΠΈΠΊ.
ΠΠ°Π΄ΠΈΠΌ ΠΈΡ
Π½Π° ΠΎΡΠ½ΠΎΠ²Π°Π½ΠΈΠΈ Π΄Π°Π½Π½ΡΡ
Motorola, Inc:. ΠΠΏΠΈΡΠ°Π½ΠΈΠ΅ Π½Π° ΡΡΡΡΠΊΠΎΠΌ ΡΠ·ΡΠΊΠ΅ Π²ΡΠ²ΠΎΠ΄ΠΎΠ² Π΅Π΅ ΠΊΠΎΡΠΏΡΡΠ° ΠΏΡΠΈΠ²Π΅Π΄Π΅Π½ΠΎ Π½Π° ΡΠΈΡΡΠ½ΠΊΠ΅, ΡΠ°ΡΠΏΠΎΠ»ΠΎΠΆΠ΅Π½Π½ΠΎΠΌ Π½ΠΈΠΆΠ΅. ΠΠΈΠΊΡΠΎΡΡ
Π΅ΠΌΠ° ΠΏΠΎΠΌΠ΅ΡΠ΅Π½Π° Π² ΠΏΠ»Π°ΡΡΠΈΠΊΠΎΠ²ΡΠΉ Π½Π° ΡΡΠΎ ΡΠΊΠ°Π·ΡΠ²Π°Π΅Ρ Π»ΠΈΡΠ΅ΡΠ° N Π² ΠΊΠΎΠ½ΡΠ΅ Π΅Π΅ ΠΎΠ±ΠΎΠ·Π½Π°ΡΠ΅Π½ΠΈΡ ΠΊΠΎΠ½ΡΠ°ΠΊΡΠ½ΡΠΉ ΠΊΠΎΡΠΏΡΡ Ρ Π²ΡΠ²ΠΎΠ΄Π°ΠΌΠΈ pdp-ΡΠΈΠΏΠ°. ΠΡΠ°ΠΊ, Π·Π°Π΄Π°ΡΠ΅ΠΉ Π΄Π°Π½Π½ΠΎΠΉ ΠΌΠΈΠΊΡΠΎΡΡ
Π΅ΠΌΡ ΡΠ²Π»ΡΠ΅ΡΡΡ ΡΠΈΡΠΎΡΠ½ΠΎ-ΠΈΠΌΠΏΡΠ»ΡΡΠ½Π°Ρ ΠΌΠΎΠ΄ΡΠ»ΡΡΠΈΡ Π¨ΠΠ, ΠΈΠ»ΠΈ Π°Π½Π³Π». ΠΠΈΠΊΡΠΎΡΡ
Π΅ΠΌΠ° TLCN ΠΈΠΌΠ΅Π΅Ρ Π² ΠΎΠ±ΡΠ΅ΠΉ ΡΠ»ΠΎΠΆΠ½ΠΎΡΡΠΈ 6 Π²ΡΠ²ΠΎΠ΄ΠΎΠ² Π΄Π»Ρ Π²ΡΡ
ΠΎΠ΄Π½ΡΡ
ΡΠΈΠ³Π½Π°Π»ΠΎΠ², 4 ΠΈΠ· Π½ΠΈΡ
1, 2, 15, 16 ΡΠ²Π»ΡΡΡΡΡ Π²Ρ
ΠΎΠ΄Π°ΠΌΠΈ Π²Π½ΡΡΡΠ΅Π½Π½ΠΈΡ
ΡΡΠΈΠ»ΠΈΡΠ΅Π»Π΅ΠΉ ΠΎΡΠΈΠ±ΠΊΠΈ, ΠΈΡΠΏΠΎΠ»ΡΠ·ΡΠ΅ΠΌΡΡ
Π΄Π»Ρ Π·Π°ΡΠΈΡΡ ΠΠΠ ΠΎΡ ΡΠΎΠΊΠΎΠ²ΡΡ
ΠΈ ΠΏΠΎΡΠ΅Π½ΡΠΈΠ°Π»ΡΠ½ΡΡ
ΠΏΠ΅ΡΠ΅Π³ΡΡΠ·ΠΎΠΊ.
ΠΡΠ΅ 4 Π½ΠΎΠΌΠ΅ΡΠ° 8, 9, 10, 11 ΠΏΡΠ΅Π΄ΡΡΠ°Π²Π»ΡΡΡ ΡΠΎΠ±ΠΎΠΉ ΡΠ²ΠΎΠ±ΠΎΠ΄Π½ΡΠ΅ ΠΊΠΎΠ»Π»Π΅ΠΊΡΠΎΡΡ ΠΈ ΡΠΌΠΈΡΡΠ΅ΡΡ ΡΡΠ°Π½Π·ΠΈΡΡΠΎΡΠΎΠ² Ρ ΠΏΡΠ΅Π΄Π΅Π»ΡΠ½ΠΎ Π΄ΠΎΠΏΡΡΡΠΈΠΌΡΠΌ ΡΠΎΠΊΠΎΠΌ Π½Π°Π³ΡΡΠ·ΠΊΠΈ ΠΌΠ Π² Π΄Π»ΠΈΡΠ΅Π»ΡΠ½ΠΎΠΌ ΡΠ΅ΠΆΠΈΠΌΠ΅ Π½Π΅ Π±ΠΎΠ»Π΅Π΅ ΠΌΠ.
ΠΠ½ΠΈ ΠΌΠΎΠ³ΡΡ ΡΠΎΠ΅Π΄ΠΈΠ½ΡΡΡΡΡ ΠΏΠΎΠΏΠ°ΡΠ½ΠΎ 9 Ρ 10, Π° 8 Ρ 11 Π΄Π»Ρ ΡΠΏΡΠ°Π²Π»Π΅Π½ΠΈΡ ΠΌΠΎΡΠ½ΡΠΌΠΈ ΠΏΠΎΠ»Π΅Π²ΡΠΌΠΈ ΡΡΠ°Π½Π·ΠΈΡΡΠΎΡΠ°ΠΌΠΈ MOSFET-ΡΡΠ°Π½Π·ΠΈΡΡΠΎΡΠΎΠ² Ρ ΠΏΡΠ΅Π΄Π΅Π»ΡΠ½ΠΎ Π΄ΠΎΠΏΡΡΡΠΈΠΌΡΠΌ ΡΠΎΠΊΠΎΠΌ ΠΌΠ Π½Π΅ Π±ΠΎΠ»Π΅Π΅ ΠΌΠ Π² Π΄Π»ΠΈΡΠ΅Π»ΡΠ½ΠΎΠΌ ΡΠ΅ΠΆΠΈΠΌΠ΅. ΠΠ°ΠΊΠΎΠ²ΠΎ ΠΆΠ΅ Π²Π½ΡΡΡΠ΅Π½Π½Π΅ ΡΡΡΡΠΎΠΉΡΡΠ²ΠΎ TLCN?
Π‘Ρ Π΅ΠΌΠ° Π΅Π΅ ΠΏΠΎΠΊΠ°Π·Π°Π½Π° Π½Π° ΡΠΈΡΡΠ½ΠΊΠ΅ Π½ΠΈΠΆΠ΅. ΠΠ»Ρ Π½Π°ΡΡΡΠΎΠΉΠΊΠΈ ΡΠ°ΡΡΠΎΡΡ Π³Π΅Π½Π΅ΡΠ°ΡΠΎΡΠ° ΠΏΠΈΠ»ΠΎΠΎΠ±ΡΠ°Π·Π½ΠΎΠ³ΠΎ Π½Π°ΠΏΡΡΠΆΠ΅Π½ΠΈΡ ΠΠΠ ΠΈΡΠΏΠΎΠ»ΡΠ·ΡΡΡ ΠΊΠΎΠ½Π΄Π΅Π½ΡΠ°ΡΠΎΡ ΠΈ ΡΠ΅Π·ΠΈΡΡΠΎΡ, ΠΏΠΎΠ΄ΠΊΠ»ΡΡΠ°Π΅ΠΌΡΠ΅ ΠΊ ΠΊΠΎΠ½ΡΠ°ΠΊΡΠ°ΠΌ 5 ΠΈ 6 ΡΠΎΠΎΡΠ²Π΅ΡΡΡΠ²Π΅Π½Π½ΠΎ.
Π, ΠΊΠΎΠ½Π΅ΡΠ½ΠΎ, ΠΌΠΈΠΊΡΠΎΡΡ Π΅ΠΌΠ° ΠΈΠΌΠ΅Π΅Ρ Π²ΡΠ²ΠΎΠ΄Ρ Π΄Π»Ρ ΠΏΠΎΠ΄ΠΊΠ»ΡΡΠ΅Π½ΠΈΡ ΠΏΠ»ΡΡΠ° ΠΈ ΠΌΠΈΠ½ΡΡΠ° ΠΈΡΡΠΎΡΠ½ΠΈΠΊΠ° ΠΏΠΈΡΠ°Π½ΠΈΡ Π½ΠΎΠΌΠ΅ΡΠ° 12 ΠΈ 7 ΡΠΎΠΎΡΠ²Π΅ΡΡΡΠ²Π΅Π½Π½ΠΎ Π² Π΄ΠΈΠ°ΠΏΠ°Π·ΠΎΠ½Π΅ ΠΎΡ 7 Π΄ΠΎ 42 Π. ΠΠ· ΡΡ Π΅ΠΌΡ Π²ΠΈΠ΄Π½ΠΎ, ΡΡΠΎ ΠΈΠΌΠ΅Π΅ΡΡΡ Π΅ΡΠ΅ ΡΡΠ΄ Π²Π½ΡΡΡΠ΅Π½Π½ΠΈΡ ΡΡΡΡΠΎΠΉΡΡΠ² Π² TLCN. ΠΠΏΠΈΡΠ°Π½ΠΈΠ΅ Π½Π° ΡΡΡΡΠΊΠΎΠΌ ΡΠ·ΡΠΊΠ΅ ΠΈΡ ΡΡΠ½ΠΊΡΠΈΠΎΠ½Π°Π»ΡΠ½ΠΎΠ³ΠΎ Π½Π°Π·Π½Π°ΡΠ΅Π½ΠΈΡ Π±ΡΠ΄Π΅Ρ Π΄Π°Π½ΠΎ Π½ΠΈΠΆΠ΅ ΠΏΠΎ Ρ ΠΎΠ΄Ρ ΠΈΠ·Π»ΠΎΠΆΠ΅Π½ΠΈΡ ΠΌΠ°ΡΠ΅ΡΠΈΠ°Π»Π°. ΠΠ°ΠΊ ΠΈ Π»ΡΠ±ΠΎΠ΅ Π΄ΡΡΠ³ΠΎΠ΅ ΡΠ»Π΅ΠΊΡΡΠΎΠ½Π½ΠΎΠ΅ ΡΡΡΡΠΎΠΉΡΡΠ²ΠΎ. ΠΡ Π½Π°ΡΠ½Π΅ΠΌ Ρ ΠΏΠ΅ΡΠ²ΡΡ .
ΠΡΡΠ΅ ΡΠΆΠ΅ Π±ΡΠ»ΠΎ Π΄Π°Π½ ΠΏΠ΅ΡΠ΅ΡΠ΅Π½Ρ ΡΡΠΈΡ
Π²ΡΠ²ΠΎΠ΄ΠΎΠ² TLCN.
ΠΠΏΠΈΡΠ°Π½ΠΈΠ΅ Π½Π° ΡΡΡΡΠΊΠΎΠΌ ΡΠ·ΡΠΊΠ΅ ΠΈΡ
ΡΡΠ½ΠΊΡΠΈΠΎΠ½Π°Π»ΡΠ½ΠΎΠ³ΠΎ Π½Π°Π·Π½Π°ΡΠ΅Π½ΠΈΡ Π±ΡΠ΄Π΅Ρ Π΄Π°Π»Π΅Π΅ ΠΏΡΠΈΠ²Π΅Π΄Π΅Π½ΠΎ Ρ ΠΏΠΎΠ΄ΡΠΎΠ±Π½ΡΠΌΠΈ ΠΏΠΎΡΡΠ½Π΅Π½ΠΈΡΠΌΠΈ. ΠΡΠΎ ΠΏΠΎΠ»ΠΎΠΆΠΈΡΠ΅Π»ΡΠ½ΡΠΉ Π½Π΅ΠΈΠ½Π²Π΅ΡΡΠΈΡΡΡΡΠΈΠΉ Π²Ρ
ΠΎΠ΄ ΡΡΠΈΠ»ΠΈΡΠ΅Π»Ρ ΡΠΈΠ³Π½Π°Π»Π° ΠΎΡΠΈΠ±ΠΊΠΈ 1.
ΠΡΠ»ΠΈ Π½Π°ΠΏΡΡΠΆΠ΅Π½ΠΈΠ΅ Π½Π° Π½Π΅ΠΌ Π½ΠΈΠΆΠ΅, ΡΠ΅ΠΌ Π½Π°ΠΏΡΡΠΆΠ΅Π½ΠΈΠ΅ Π½Π° Π²ΡΠ²ΠΎΠ΄Π΅ 2, Π²ΡΡ ΠΎΠ΄ ΡΡΠΈΠ»ΠΈΡΠ΅Π»Ρ ΠΎΡΠΈΠ±ΠΊΠΈ 1 Π±ΡΠ΄Π΅Ρ ΠΈΠΌΠ΅ΡΡ Π½ΠΈΠ·ΠΊΠΈΠΉ ΡΡΠΎΠ²Π΅Π½Ρ. ΠΡΠ»ΠΈ ΠΆΠ΅ ΠΎΠ½ΠΎ Π±ΡΠ΄Π΅Ρ Π²ΡΡΠ΅, ΡΠ΅ΠΌ Π½Π° ΠΊΠΎΠ½ΡΠ°ΠΊΡΠ΅ 2, ΡΠΈΠ³Π½Π°Π» ΡΡΠΈΠ»ΠΈΡΠ΅Π»Ρ ΠΎΡΠΈΠ±ΠΊΠΈ 1 ΡΡΠ°Π½Π΅Ρ Π²ΡΡΠΎΠΊΠΈΠΌ. ΠΡΡ ΠΎΠ΄ ΡΡΠΈΠ»ΠΈΡΠ΅Π»Ρ ΠΏΠΎ ΡΡΡΠ΅ΡΡΠ²Ρ, ΠΏΠΎΠ²ΡΠΎΡΡΠ΅Ρ ΠΏΠΎΠ»ΠΎΠΆΠΈΡΠ΅Π»ΡΠ½ΡΠΉ Π²Ρ ΠΎΠ΄ Ρ ΠΈΡΠΏΠΎΠ»ΡΠ·ΠΎΠ²Π°Π½ΠΈΠ΅ΠΌ Π²ΡΠ²ΠΎΠ΄Π° 2 Π² ΠΊΠ°ΡΠ΅ΡΡΠ²Π΅ ΡΡΠ°Π»ΠΎΠ½Π°. Π€ΡΠ½ΠΊΡΠΈΠΈ ΡΡΠΈΠ»ΠΈΡΠ΅Π»Π΅ΠΉ ΠΎΡΠΈΠ±ΠΊΠΈ Π±ΡΠ΄ΡΡ Π±ΠΎΠ»Π΅Π΅ ΠΏΠΎΠ΄ΡΠΎΠ±Π½ΠΎ ΠΎΠΏΠΈΡΠ°Π½Ρ Π½ΠΈΠΆΠ΅. ΠΡΠΎ ΠΎΡΡΠΈΡΠ°ΡΠ΅Π»ΡΠ½ΠΎΠ΅ ΠΈΠ½Π²Π΅ΡΡΠΈΡΡΡΡΠΈΠΉ Π²Ρ ΠΎΠ΄ ΡΡΠΈΠ»ΠΈΡΠ΅Π»Ρ ΡΠΈΠ³Π½Π°Π»Π° ΠΎΡΠΈΠ±ΠΊΠΈ 1.
ΠΡΠ»ΠΈ ΡΡΠΎΡ Π²ΡΠ²ΠΎΠ΄ Π²ΡΡΠ΅, ΡΠ΅ΠΌ Π½Π° Π²ΡΠ²ΠΎΠ΄Π΅ 1, Π²ΡΡ ΠΎΠ΄ ΡΡΠΈΠ»ΠΈΡΠ΅Π»Ρ ΠΎΡΠΈΠ±ΠΊΠΈ 1 Π±ΡΠ΄Π΅Ρ Π½ΠΈΠ·ΠΊΠΈΠΌ. ΠΡΠ»ΠΈ ΠΆΠ΅ Π½Π°ΠΏΡΡΠΆΠ΅Π½ΠΈΠ΅ Π½Π° ΡΡΠΎΠΌ Π²ΡΠ²ΠΎΠ΄Π΅ Π½ΠΈΠΆΠ΅, ΡΠ΅ΠΌ Π½Π°ΠΏΡΡΠΆΠ΅Π½ΠΈΠ΅ Π½Π° Π²ΡΠ²ΠΎΠ΄Π΅ 1, Π²ΡΡ ΠΎΠ΄ ΡΡΠΈΠ»ΠΈΡΠ΅Π»Ρ Π±ΡΠ΄Π΅Ρ Π²ΡΡΠΎΠΊΠΈΠΌ.
ΠΠ°ΡΠ°ΡΡΡΡ Π²ΡΠΎΡΠΎΠΉ ΡΡΠΈΠ»ΠΈΡΠ΅Π»Ρ ΠΎΡΠΈΠ±ΠΊΠΈ Π½Π΅ ΠΈΡΠΏΠΎΠ»ΡΠ·ΡΠ΅ΡΡΡ Π² TLCN. ΠΡΠΎΡ ΠΊΠΎΠ½ΡΠ°ΠΊΡ ΠΈ ΠΊΠ°ΠΆΠ΄ΡΠΉ Π²Π½ΡΡΡΠ΅Π½Π½ΠΈΠΉ ΡΡΠΈΠ»ΠΈΡΠ΅Π»Ρ TLCN ΡΠ²ΡΠ·Π°Π½Ρ ΠΌΠ΅ΠΆΠ΄Ρ ΡΠΎΠ±ΠΎΠΉ ΡΠ΅ΡΠ΅Π· Π΄ΠΈΠΎΠ΄Ρ.
ΠΠΎΠ³Π΄Π° ΡΠΈΠ³Π½Π°Π» Π½Π° ΡΡΠΎΠΌ Π²ΡΠ²ΠΎΠ΄Π΅ ΠΏΡΠ΅Π²ΡΡΠ°Π΅Ρ 3,3 Π, Π²ΡΡ
ΠΎΠ΄Π½ΡΠ΅ ΠΈΠΌΠΏΡΠ»ΡΡΡ Π²ΡΠΊΠ»ΡΡΠ°ΡΡΡΡ Π½ΡΠ»Π΅Π²Π°Ρ ΡΠΊΠ²Π°ΠΆΠ½ΠΎΡΡΡ.
ΠΠΎΠ³Π΄Π° Π½Π°ΠΏΡΡΠΆΠ΅Π½ΠΈΠ΅ Π½Π° Π½Π΅ΠΌ Π±Π»ΠΈΠ·ΠΊΠΎ ΠΊ 0 Π, Π΄Π»ΠΈΡΠ΅Π»ΡΠ½ΠΎΡΡΡ ΠΈΠΌΠΏΡΠ»ΡΡΠ° ΠΌΠ°ΠΊΡΠΈΠΌΠ°Π»ΡΠ½Π°. ΠΡΠ»ΠΈ Π½Π΅ΠΎΠ±Ρ
ΠΎΠ΄ΠΈΠΌΠΎ, ΠΊΠΎΠ½ΡΠ°ΠΊΡ 3 ΠΌΠΎΠΆΠ΅Ρ Π±ΡΡΡ ΠΈΡΠΏΠΎΠ»ΡΠ·ΠΎΠ²Π°Π½ Π² ΠΊΠ°ΡΠ΅ΡΡΠ²Π΅ Π²Ρ
ΠΎΠ΄Π½ΠΎΠ³ΠΎ ΡΠΈΠ³Π½Π°Π»Π° ΠΈΠ»ΠΈ ΠΌΠΎΠΆΠ΅Ρ Π±ΡΡΡ ΠΈΡΠΏΠΎΠ»ΡΠ·ΠΎΠ²Π°Π½ Π΄Π»Ρ ΠΎΠ±Π΅ΡΠΏΠ΅ΡΠ΅Π½ΠΈΡ Π΄Π΅ΠΌΠΏΡΠΈΡΠΎΠ²Π°Π½ΠΈΡ ΡΠΊΠΎΡΠΎΡΡΠΈ ΠΈΠ·ΠΌΠ΅Π½Π΅Π½ΠΈΡ ΡΠΈΡΠΈΠ½Ρ ΠΈΠΌΠΏΡΠ»ΡΡΠΎΠ².
ΠΠ½ ΡΠΏΡΠ°Π²Π»ΡΠ΅Ρ Π΄ΠΈΠ°ΠΏΠ°Π·ΠΎΠ½ΠΎΠΌ ΡΠΊΠ²Π°ΠΆΠ½ΠΎΡΡΠΈ Π²ΡΡ ΠΎΠ΄Π½ΡΡ ΠΈΠΌΠΏΡΠ»ΡΡΠΎΠ² Π°Π½Π³Π». Dead-Time Control. ΠΡΠ»ΠΈ Π½Π°ΠΏΡΡΠΆΠ΅Π½ΠΈΠ΅ Π½Π° Π½Π΅ΠΌ Π±Π»ΠΈΠ·ΠΊΠΎ ΠΊ 0 Π, ΠΌΠΈΠΊΡΠΎΡΡ Π΅ΠΌΠ° Π±ΡΠ΄Π΅Ρ Π² ΡΠΎΡΡΠΎΡΠ½ΠΈΠΈ Π²ΡΠ΄Π°Π²Π°ΡΡ ΠΊΠ°ΠΊ ΠΌΠΈΠ½ΠΈΠΌΠ°Π»ΡΠ½ΠΎ Π²ΠΎΠ·ΠΌΠΎΠΆΠ½ΡΡ, ΡΠ°ΠΊ ΠΈ ΠΌΠ°ΠΊΡΠΈΠΌΠ°Π»ΡΠ½ΡΡ ΡΠΈΡΠΈΠ½Ρ ΠΈΠΌΠΏΡΠ»ΡΡΠ° ΡΡΠΎ Π·Π°Π΄Π°Π΅ΡΡΡ Π΄ΡΡΠ³ΠΈΠΌΠΈ Π²Ρ ΠΎΠ΄Π½ΡΠΌΠΈ ΡΠΈΠ³Π½Π°Π»Π°ΠΌΠΈ.
ΠΠ°ΠΆΠ½ΠΎ Π·Π°ΠΏΠΎΠΌΠ½ΠΈΡΡ! ΠΠ°ΠΊ ΡΠΎΠ³Π΄Π° ΠΏΠΎΠ²Π΅Π΄Π΅Ρ ΡΠ΅Π±Ρ TLCN? Π‘Ρ Π΅ΠΌΠ° ΠΏΡΠ΅ΠΎΠ±ΡΠ°Π·ΠΎΠ²Π°ΡΠ΅Π»Ρ Π½Π°ΠΏΡΡΠΆΠ΅Π½ΠΈΡ Π½Π° Π½Π΅ΠΉ Π½Π΅ Π±ΡΠ΄Π΅Ρ Π²ΡΡΠ°Π±Π°ΡΡΠ²Π°ΡΡ ΠΈΠΌΠΏΡΠ»ΡΡΡ, ΡΠΎ Π΅ΡΡΡ Π½Π΅ Π±ΡΠ΄Π΅Ρ Π²ΡΡ ΠΎΠ΄Π½ΠΎΠ³ΠΎ Π½Π°ΠΏΡΡΠΆΠ΅Π½ΠΈΡ ΠΎΡ ΠΠΠ. Π‘Π»ΡΠΆΠΈΡ Π΄Π»Ρ ΠΏΡΠΈΡΠΎΠ΅Π΄ΠΈΠ½Π΅Π½ΠΈΡ Π²ΡΠ΅ΠΌΡΠ·Π°Π΄Π°ΡΡΠ΅Π³ΠΎ ΠΊΠΎΠ½Π΄Π΅Π½ΡΠ°ΡΠΎΡΠ° Ct, ΠΏΡΠΈΡΠ΅ΠΌ Π²ΡΠΎΡΠΎΠΉ Π΅Π³ΠΎ ΠΊΠΎΠ½ΡΠ°ΠΊΡ ΠΏΡΠΈΡΠΎΠ΅Π΄ΠΈΠ½ΡΠ΅ΡΡΡ ΠΊ Π·Π΅ΠΌΠ»Π΅. ΠΠ°ΠΊ ΠΏΡΠ°Π²ΠΈΠ»ΠΎ Π·Π΄Π΅ΡΡ ΠΈΡΠΏΠΎΠ»ΡΠ·ΡΡΡΡΡ ΠΊΠΎΠ½Π΄Π΅Π½ΡΠ°ΡΠΎΡΡ Π²ΡΡΠΎΠΊΠΎΠ³ΠΎ ΠΊΠ°ΡΠ΅ΡΡΠ²Π° Ρ ΠΎΡΠ΅Π½Ρ Π½ΠΈΠ·ΠΊΠΈΠΌ ΡΠ΅ΠΌΠΏΠ΅ΡΠ°ΡΡΡΠ½ΡΠΌ ΠΊΠΎΡΡΡΠΈΡΠΈΠ΅Π½ΡΠΎΠΌ Ρ ΠΎΡΠ΅Π½Ρ Π½Π΅Π±ΠΎΠ»ΡΡΠΈΠΌ ΠΈΠ·ΠΌΠ΅Π½Π΅Π½ΠΈΠ΅ΠΌ Π΅ΠΌΠΊΠΎΡΡΠΈ Ρ ΠΈΠ·ΠΌΠ΅Π½Π΅Π½ΠΈΠ΅ΠΌ ΡΠ΅ΠΌΠΏΠ΅ΡΠ°ΡΡΡΡ.
ΠΠ»Ρ ΠΏΠΎΠ΄ΠΊΠ»ΡΡΠ΅Π½ΠΈΡ Π²ΡΡΠΌΡΠ·Π°Π΄Π°ΡΡΠ΅Π³ΠΎ ΡΠ΅Π·ΠΈΡΡΠΎΡΠ° Rt, ΠΏΡΠΈΡΠ΅ΠΌ Π²ΡΠΎΡΠΎΠΉ Π΅Π³ΠΎ ΠΊΠΎΠ½ΡΠ°ΠΊΡ ΠΏΡΠΈΡΠΎΠ΅Π΄ΠΈΠ½ΡΠ΅ΡΡΡ ΠΊ Π·Π΅ΠΌΠ»Π΅.
ΠΠ½ Π·Π°ΠΌΠ°ΡΠΊΠΈΡΠΎΠ²Π°Π½ Π»ΠΈΡΠ΅ΡΠ°ΠΌΠΈ VCC. ΠΡΡΠ΅ ΠΎΠ½ΠΈ ΠΆΠ΅ Π±ΡΠ»ΠΈ ΠΏΠ΅ΡΠ΅ΡΠΈΡΠ»Π΅Π½Ρ Π΄Π»Ρ TLCN. ΠΠΏΠΈΡΠ°Π½ΠΈΠ΅ Π½Π° ΡΡΡΡΠΊΠΎΠΌ ΡΠ·ΡΠΊΠ΅ ΠΈΡ
ΡΡΠ½ΠΊΡΠΈΠΎΠ½Π°Π»ΡΠ½ΠΎΠ³ΠΎ Π½Π°Π·Π½Π°ΡΠ΅Π½ΠΈΡ Π±ΡΠ΄Π΅Ρ Π½ΠΈΠΆΠ΅ ΠΏΡΠΈΠ²Π΅Π΄Π΅Π½ΠΎ Ρ ΠΏΠΎΠ΄ΡΠΎΠ±Π½ΡΠΌΠΈ ΠΏΠΎΡΡΠ½Π΅Π½ΠΈΡΠΌΠΈ. ΠΠ° ΡΡΠΎΠΉ ΠΌΠΈΠΊΡΠΎΡΡ
Π΅ΠΌΠ΅ Π΅ΡΡΡ 2 npn-ΡΡΠ°Π½Π·ΠΈΡΡΠΎΡΠ°, ΠΊΠΎΡΠΎΡΡΠ΅ ΡΠ²Π»ΡΡΡΡΡ Π΅Π΅ Π²ΡΡ
ΠΎΠ΄Π½ΡΠΌΠΈ ΠΊΠ»ΡΡΠ°ΠΌΠΈ. ΠΡΠΎΡ Π²ΡΠ²ΠΎΠ΄ β ΠΊΠΎΠ»Π»Π΅ΠΊΡΠΎΡ ΡΡΠ°Π½Π·ΠΈΡΡΠΎΡΠ° 1, ΠΊΠ°ΠΊ ΠΏΡΠ°Π²ΠΈΠ»ΠΎ, ΠΏΠΎΠ΄ΠΊΠ»ΡΡΠ΅Π½Π½ΡΠΉ ΠΊ ΠΈΡΡΠΎΡΠ½ΠΈΠΊΡ ΠΏΠΎΡΡΠΎΡΠ½Π½ΠΎΠ³ΠΎ Π½Π°ΠΏΡΡΠΆΠ΅Π½ΠΈΡ 12 Π. ΠΡΠΎ ΡΠΌΠΈΡΡΠ΅Ρ ΡΡΠ°Π½Π·ΠΈΡΡΠΎΡΠ° 1. ΠΠ½ ΡΠΏΡΠ°Π²Π»ΡΠ΅Ρ ΠΌΠΎΡΠ½ΡΠΌ ΡΡΠ°Π½Π·ΠΈΡΡΠΎΡΠΎΠΌ ΠΠΠ ΠΏΠΎΠ»Π΅Π²ΡΠΌ Π² Π±ΠΎΠ»ΡΡΠΈΠ½ΡΡΠ²Π΅ ΡΠ»ΡΡΠ°Π΅Π² Π² Π΄Π²ΡΡ
ΡΠ°ΠΊΡΠ½ΠΎΠΉ ΡΡ
Π΅ΠΌΠ΅ Π»ΠΈΠ±ΠΎ Π½Π°ΠΏΡΡΠΌΡΡ, Π»ΠΈΠ±ΠΎ ΡΠ΅ΡΠ΅Π· ΠΏΡΠΎΠΌΠ΅ΠΆΡΡΠΎΡΠ½ΡΠΉ ΡΡΠ°Π½Π·ΠΈΡΡΠΎΡ.
ΠΡΠΎ ΡΠΌΠΈΡΡΠ΅Ρ ΡΡΠ°Π½Π·ΠΈΡΡΠΎΡΠ° 2. ΠΡΠΈΠΌΠ΅ΡΠ°Π½ΠΈΠ΅: Π ΡΡΡΡΠΎΠΉΡΡΠ²Π°Ρ Π½Π° TLCN ΡΡ Π΅ΠΌΠ° Π²ΠΊΠ»ΡΡΠ΅Π½ΠΈΡ Π΅Π΅ ΠΌΠΎΠΆΠ΅Ρ ΡΠΎΠ΄Π΅ΡΠΆΠ°ΡΡ Π² ΠΊΠ°ΡΠ΅ΡΡΠ²Π΅ Π²ΡΡ ΠΎΠ΄ΠΎΠ² Π¨ΠΠ-ΠΊΠΎΠ½ΡΡΠΎΠ»Π»Π΅ΡΠ° ΠΊΠ°ΠΊ ΠΊΠΎΠ»Π»Π΅ΠΊΡΠΎΡΡ, ΡΠ°ΠΊΠΈ ΡΠΌΠΈΡΡΠ΅ΡΡ ΡΡΠ°Π½Π·ΠΈΡΡΠΎΡΠΎΠ² 1 ΠΈ 2, Ρ ΠΎΡΡ Π²ΡΠΎΡΠΎΠΉ Π²Π°ΡΠΈΠ°Π½Ρ Π²ΡΡΡΠ΅ΡΠ°Π΅ΡΡΡ ΡΠ°ΡΠ΅. ΠΡΡΡ, ΠΎΠ΄Π½Π°ΠΊΠΎ, Π²Π°ΡΠΈΠ°Π½ΡΡ, ΠΊΠΎΠ³Π΄Π° ΠΈΠΌΠ΅Π½Π½ΠΎ ΠΊΠΎΠ½ΡΠ°ΠΊΡΡ 8 ΠΈ 11 ΡΠ²Π»ΡΡΡΡΡ Π²ΡΡ ΠΎΠ΄Π°ΠΌΠΈ.
ΠΡΠ»ΠΈ Π²Ρ Π½Π°ΠΉΠ΄Π΅ΡΠ΅ Π½Π΅Π±ΠΎΠ»ΡΡΠΎΠΉ ΡΡΠ°Π½ΡΡΠΎΡΠΌΠ°ΡΠΎΡ Π² ΡΠ΅ΠΏΠΈ ΠΌΠ΅ΠΆΠ΄Ρ ΠΌΠΈΠΊΡΠΎΡΡ
Π΅ΠΌΠΎΠΉ ΠΈ ΠΏΠΎΠ»Π΅Π²ΡΠΌΠΈ ΡΡΠ°Π½Π·ΠΈΡΡΠΎΡΠ°ΠΌΠΈ, Π²ΡΡ
ΠΎΠ΄Π½ΠΎΠΉ ΡΠΈΠ³Π½Π°Π», ΡΠΊΠΎΡΠ΅Π΅ Π²ΡΠ΅Π³ΠΎ, Π±Π΅ΡΠ΅ΡΡΡ ΠΈΠΌΠ΅Π½Π½ΠΎ Ρ Π½ΠΈΡ
Ρ ΠΊΠΎΠ»Π»Π΅ΠΊΡΠΎΡΠΎΠ². ΠΠ°ΠΊ ΠΆΠ΅ ΡΠ°Π±ΠΎΡΠ°Π΅Ρ ΠΌΠΈΠΊΡΠΎΡΡ
Π΅ΠΌΠ° TLCN? ΠΠΏΠΈΡΠ°Π½ΠΈΠ΅ ΠΏΠΎΡΡΠ΄ΠΊΠ° Π΅Π΅ ΡΠ°Π±ΠΎΡΡ Π΄Π°Π΄ΠΈΠΌ ΠΏΠΎ ΠΌΠ°ΡΠ΅ΡΠΈΠ°Π»Π°ΠΌ Motorola, Inc.
ΠΡΡ
ΠΎΠ΄ ΠΈΠΌΠΏΡΠ»ΡΡΠΎΠ² Ρ ΡΠΈΡΠΎΡΠ½ΠΎΠΉ ΠΌΠΎΠ΄ΡΠ»ΡΡΠΈΠ΅ΠΉ Π΄ΠΎΡΡΠΈΠ³Π°Π΅ΡΡΡ ΠΏΡΡΠ΅ΠΌ ΡΡΠ°Π²Π½Π΅Π½ΠΈΡ ΠΏΠΎΠ»ΠΎΠΆΠΈΡΠ΅Π»ΡΠ½ΠΎΠ³ΠΎ ΠΏΠΈΠ»ΠΎΠΎΠ±ΡΠ°Π·Π½ΠΎΠ³ΠΎ ΡΠΈΠ³Π½Π°Π»Π° Ρ ΠΊΠΎΠ½Π΄Π΅Π½ΡΠ°ΡΠΎΡΠ° Ct Ρ Π»ΡΠ±ΡΠΌ ΠΈΠ· Π΄Π²ΡΡ
ΡΠΏΡΠ°Π²Π»ΡΡΡΠΈΡ
ΡΠΈΠ³Π½Π°Π»ΠΎΠ². Π’Π°ΠΊΠΈΠΌ ΠΎΠ±ΡΠ°Π·ΠΎΠΌ, Π΅ΡΠ»ΠΈ Π½Π° Π²Ρ
ΠΎΠ΄Π΅ Π‘1 ΡΡΠΈΠ³Π³Π΅ΡΠ° ΡΡΠΎΠ²Π΅Π½Ρ Π»ΠΎΠ³ΠΈΡΠ΅ΡΠΊΠΎΠΉ Π΅Π΄ΠΈΠ½ΠΈΡΡ, ΡΠΎ Π²ΡΡ
ΠΎΠ΄Π½ΡΠ΅ ΡΡΠ°Π½Π·ΠΈΡΡΠΎΡΡ Π·Π°ΠΊΡΡΡΡ Π² ΠΎΠ±ΠΎΠΈΡ
ΡΠ΅ΠΆΠΈΠΌΠ°Ρ
ΡΠ°Π±ΠΎΡΡ: ΠΎΠ΄Π½ΠΎΡΠ°ΠΊΡΠ½ΠΎΠΌ ΠΈ Π΄Π²ΡΡ
ΡΠ°ΠΊΡΠ½ΠΎΠΌ.
ΠΡΠ»ΠΈ Π½Π° ΡΡΠΎΠΌ Π²Ρ ΠΎΠ΄Π΅ ΠΏΡΠΈΡΡΡΡΡΠ²ΡΠ΅Ρ ΡΠΈΠ³Π½Π°Π» ΡΠ°ΠΊΡΠΎΠ²ΠΎΠΉ ΡΠ°ΡΡΠΎΡΡ, ΡΠΎ Π² Π΄Π²ΡΡ ΡΠ°ΠΊΡΠ½ΠΎΠΌ ΡΠ΅ΠΆΠΈΠΌΠ΅ ΡΡΠ°Π½Π·ΠΈΡΡΠΎΡΠ½ΡΠ΅ ΠΊΠ»ΡΡΠΈ ΠΎΡΠΊΡΡΠ²Π°ΡΡΡΡ ΠΏΠΎΠΎΡΠ΅ΡΠ΄Π½ΠΎ ΠΏΠΎ ΠΏΡΠΈΡ ΠΎΠ΄Ρ ΡΡΠ΅Π·Π° ΡΠ°ΠΊΡΠΎΠ²ΠΎΠ³ΠΎ ΠΈΠΌΠΏΡΠ»ΡΡΠ° Π½Π° ΡΡΠΈΠ³Π³Π΅Ρ. Π ΠΎΠ΄Π½ΠΎΡΠ°ΠΊΡΠ½ΠΎΠΌ ΡΠ΅ΠΆΠΈΠΌΠ΅ ΡΡΠΈΠ³Π³Π΅Ρ Π½Π΅ ΠΈΡΠΏΠΎΠ»ΡΠ·ΡΠ΅ΡΡΡ, ΠΈ ΠΎΠ±Π° Π²ΡΡ ΠΎΠ΄Π½ΡΡ ΠΊΠ»ΡΡΠ° ΠΎΡΠΊΡΡΠ²Π°ΡΡΡΡ ΡΠΈΠ½Ρ ΡΠΎΠ½Π½ΠΎ.
ΠΡΠΎ ΠΎΡΠΊΡΡΡΠΎΠ΅ ΡΠΎΡΡΠΎΡΠ½ΠΈΠ΅ Π² ΠΎΠ±ΠΎΠΈΡ ΡΠ΅ΠΆΠΈΠΌΠ°Ρ Π²ΠΎΠ·ΠΌΠΎΠΆΠ½ΠΎ ΡΠΎΠ»ΡΠΊΠΎ Π² ΡΠΎΠΉ ΡΠ°ΡΡΠΈ ΠΏΠ΅ΡΠΈΠΎΠ΄Π° ΠΠΠ, ΠΊΠΎΠ³Π΄Π° ΠΏΠΈΠ»ΠΎΠΎΠ±ΡΠ°Π·Π½ΠΎΠ΅ Π½Π°ΠΏΡΡΠΆΠ΅Π½ΠΈΠ΅ Π±ΠΎΠ»ΡΡΠ΅, ΡΠ΅ΠΌ ΡΠΏΡΠ°Π²Π»ΡΡΡΠΈΠ΅ ΡΠΈΠ³Π½Π°Π»Ρ.
Π’Π°ΠΊΠΈΠΌ ΠΎΠ±ΡΠ°Π·ΠΎΠΌ, ΡΠ²Π΅Π»ΠΈΡΠ΅Π½ΠΈΠ΅ ΠΈΠ»ΠΈ ΡΠΌΠ΅Π½ΡΡΠ΅Π½ΠΈΠ΅ Π²Π΅Π»ΠΈΡΠΈΠ½Ρ ΡΠΏΡΠ°Π²Π»ΡΡΡΠ΅Π³ΠΎ ΡΠΈΠ³Π½Π°Π»Π° Π²ΡΠ·ΡΠ²Π°Π΅Ρ ΡΠΎΠΎΡΠ²Π΅ΡΡΡΠ²Π΅Π½Π½ΠΎ Π»ΠΈΠ½Π΅ΠΉΠ½ΠΎΠ΅ ΡΠ²Π΅Π»ΠΈΡΠ΅Π½ΠΈΠ΅ ΠΈΠ»ΠΈ ΡΠΌΠ΅Π½ΡΡΠ΅Π½ΠΈΠ΅ ΡΠΈΡΠΈΠ½Ρ ΠΈΠΌΠΏΡΠ»ΡΡΠΎΠ² Π½Π°ΠΏΡΡΠΆΠ΅Π½ΠΈΡ Π½Π° Π²ΡΡ ΠΎΠ΄Π°Ρ ΠΌΠΈΠΊΡΠΎΡΡ Π΅ΠΌΡ.
ΠΠ°Π·Π½Π°ΡΠ΅Π½ΠΈΠ΅ ΠΌΠΈΠΊΡΠΎΡΡ
Π΅ΠΌΡ TLCN ΠΠΏΠΈΡΠ°Π½ΠΈΠ΅ Π΅Π΅ ΠΏΠΎ ΡΡΠ°Π΄ΠΈΡΠΈΠΈ Π½Π°ΡΠ½Π΅ΠΌ Ρ Π½Π°Π·Π½Π°ΡΠ΅Π½ΠΈΡ ΠΈ ΠΏΠ΅ΡΠ΅ΡΠ½Ρ Π²Π½ΡΡΡΠ΅Π½Π½ΠΈΡ
ΡΡΡΡΠΎΠΉΡΡΠ².
ΠΡΠ΅Π΄Π΅Π»ΡΠ½ΡΠ΅ ΠΏΠ°ΡΠ°ΠΌΠ΅ΡΡΡ ΠΠ°ΠΊ ΠΈ Ρ Π»ΡΠ±ΠΎΠΉ Π΄ΡΡΠ³ΠΎΠΉ ΠΌΠΈΠΊΡΠΎΡΡ
Π΅ΠΌΡ, Ρ TLCN ΠΎΠΏΠΈΡΠ°Π½ΠΈΠ΅ Π² ΠΎΠ±ΡΠ·Π°ΡΠ΅Π»ΡΠ½ΠΎΠΌ ΠΏΠΎΡΡΠ΄ΠΊΠ΅ Π΄ΠΎΠ»ΠΆΠ½ΠΎ ΡΠΎΠ΄Π΅ΡΠΆΠ°ΡΡ ΠΏΠ΅ΡΠ΅ΡΠ΅Π½Ρ ΠΏΡΠ΅Π΄Π΅Π»ΡΠ½ΠΎ Π΄ΠΎΠΏΡΡΡΠΈΠΌΡΡ
ΡΠΊΡΠΏΠ»ΡΠ°ΡΠ°ΡΠΈΠΎΠ½Π½ΡΡ
Ρ
Π°ΡΠ°ΠΊΡΠ΅ΡΠΈΡΡΠΈΠΊ. ΠΠ°Π΄ΠΈΠΌ ΠΈΡ
Π½Π° ΠΎΡΠ½ΠΎΠ²Π°Π½ΠΈΠΈ Π΄Π°Π½Π½ΡΡ
Motorola, Inc: ΠΠ°ΠΏΡΡΠΆΠ΅Π½ΠΈΠ΅ ΠΏΠΈΡΠ°Π½ΠΈΡ: 42 Π. ΠΠ°ΠΏΡΡΠΆΠ΅Π½ΠΈΠ΅ Π½Π° ΠΊΠΎΠ»Π»Π΅ΠΊΡΠΎΡΠ΅ Π²ΡΡ
ΠΎΠ΄Π½ΠΎΠ³ΠΎ ΡΡΠ°Π½Π·ΠΈΡΡΠΎΡΠ°: 42 Π. Π’ΠΎΠΊ ΠΊΠΎΠ»Π»Π΅ΠΊΡΠΎΡΠ° Π²ΡΡ
ΠΎΠ΄Π½ΠΎΠ³ΠΎ ΡΡΠ°Π½Π·ΠΈΡΡΠΎΡΠ°: ΠΌΠ.
ΠΠΎΠ½ΡΡΡΡΠΊΡΠΈΡ ΠΌΠΈΠΊΡΠΎΡΡ Π΅ΠΌΡ TLCN ΠΠΏΠΈΡΠ°Π½ΠΈΠ΅ Π½Π° ΡΡΡΡΠΊΠΎΠΌ ΡΠ·ΡΠΊΠ΅ Π²ΡΠ²ΠΎΠ΄ΠΎΠ² Π΅Π΅ ΠΊΠΎΡΠΏΡΡΠ° ΠΏΡΠΈΠ²Π΅Π΄Π΅Π½ΠΎ Π½Π° ΡΠΈΡΡΠ½ΠΊΠ΅, ΡΠ°ΡΠΏΠΎΠ»ΠΎΠΆΠ΅Π½Π½ΠΎΠΌ Π½ΠΈΠΆΠ΅. Π€ΡΠ½ΠΊΡΠΈΠΈ Π²ΡΠ²ΠΎΠ΄ΠΎΠ² Π²Ρ ΠΎΠ΄Π½ΡΡ ΡΠΈΠ³Π½Π°Π»ΠΎΠ² ΠΠ°ΠΊ ΠΈ Π»ΡΠ±ΠΎΠ΅ Π΄ΡΡΠ³ΠΎΠ΅ ΡΠ»Π΅ΠΊΡΡΠΎΠ½Π½ΠΎΠ΅ ΡΡΡΡΠΎΠΉΡΡΠ²ΠΎ. ΠΡΠ²ΠΎΠ΄ 1 ΠΡΠΎ ΠΏΠΎΠ»ΠΎΠΆΠΈΡΠ΅Π»ΡΠ½ΡΠΉ Π½Π΅ΠΈΠ½Π²Π΅ΡΡΠΈΡΡΡΡΠΈΠΉ Π²Ρ ΠΎΠ΄ ΡΡΠΈΠ»ΠΈΡΠ΅Π»Ρ ΡΠΈΠ³Π½Π°Π»Π° ΠΎΡΠΈΠ±ΠΊΠΈ 1. ΠΡΠ²ΠΎΠ΄ 2 ΠΡΠΎ ΠΎΡΡΠΈΡΠ°ΡΠ΅Π»ΡΠ½ΠΎΠ΅ ΠΈΠ½Π²Π΅ΡΡΠΈΡΡΡΡΠΈΠΉ Π²Ρ ΠΎΠ΄ ΡΡΠΈΠ»ΠΈΡΠ΅Π»Ρ ΡΠΈΠ³Π½Π°Π»Π° ΠΎΡΠΈΠ±ΠΊΠΈ 1. ΠΡΠ²ΠΎΠ΄ 4 ΠΠ½ ΡΠΏΡΠ°Π²Π»ΡΠ΅Ρ Π΄ΠΈΠ°ΠΏΠ°Π·ΠΎΠ½ΠΎΠΌ ΡΠΊΠ²Π°ΠΆΠ½ΠΎΡΡΠΈ Π²ΡΡ ΠΎΠ΄Π½ΡΡ ΠΈΠΌΠΏΡΠ»ΡΡΠΎΠ² Π°Π½Π³Π».
ΠΡΠ²ΠΎΠ΄ 5 Π‘Π»ΡΠΆΠΈΡ Π΄Π»Ρ ΠΏΡΠΈΡΠΎΠ΅Π΄ΠΈΠ½Π΅Π½ΠΈΡ Π²ΡΠ΅ΠΌΡΠ·Π°Π΄Π°ΡΡΠ΅Π³ΠΎ ΠΊΠΎΠ½Π΄Π΅Π½ΡΠ°ΡΠΎΡΠ° Ct, ΠΏΡΠΈΡΠ΅ΠΌ Π²ΡΠΎΡΠΎΠΉ Π΅Π³ΠΎ ΠΊΠΎΠ½ΡΠ°ΠΊΡ ΠΏΡΠΈΡΠΎΠ΅Π΄ΠΈΠ½ΡΠ΅ΡΡΡ ΠΊ Π·Π΅ΠΌΠ»Π΅. ΠΡΠ²ΠΎΠ΄ 6 ΠΠ»Ρ ΠΏΠΎΠ΄ΠΊΠ»ΡΡΠ΅Π½ΠΈΡ Π²ΡΡΠΌΡΠ·Π°Π΄Π°ΡΡΠ΅Π³ΠΎ ΡΠ΅Π·ΠΈΡΡΠΎΡΠ° Rt, ΠΏΡΠΈΡΠ΅ΠΌ Π²ΡΠΎΡΠΎΠΉ Π΅Π³ΠΎ ΠΊΠΎΠ½ΡΠ°ΠΊΡ ΠΏΡΠΈΡΠΎΠ΅Π΄ΠΈΠ½ΡΠ΅ΡΡΡ ΠΊ Π·Π΅ΠΌΠ»Π΅. ΠΡΠ²ΠΎΠ΄ 7 ΠΠ½ ΠΏΡΠΈΡΠΎΠ΅Π΄ΠΈΠ½ΡΠ΅ΡΡΡ ΠΊ ΠΎΠ±ΡΠ΅ΠΌΡ ΠΏΡΠΎΠ²ΠΎΠ΄Ρ ΡΡ
Π΅ΠΌΡ ΡΡΡΡΠΎΠΉΡΡΠ²Π° Π½Π° Π¨ΠΠ-ΠΊΠΎΠ½ΡΡΠΎΠ»Π»Π΅ΡΠ΅.
ΠΡΠ²ΠΎΠ΄ 12 ΠΠ½ Π·Π°ΠΌΠ°ΡΠΊΠΈΡΠΎΠ²Π°Π½ Π»ΠΈΡΠ΅ΡΠ°ΠΌΠΈ VCC. ΠΡΠ²ΠΎΠ΄ 13 ΠΡΠΎ Π²Ρ
ΠΎΠ΄ ΡΠ΅ΠΆΠΈΠΌΠ° ΡΠ°Π±ΠΎΡΡ. ΠΠ³ΠΎ ΡΡΠ½ΠΊΡΠΈΠΎΠ½ΠΈΡΠΎΠ²Π°Π½ΠΈΠ΅ Π±ΡΠ»ΠΎ ΠΎΠΏΠΈΡΠ°Π½ΠΎ Π²ΡΡΠ΅.
ΠΡΠ²ΠΎΠ΄ 8 ΠΠ° ΡΡΠΎΠΉ ΠΌΠΈΠΊΡΠΎΡΡ Π΅ΠΌΠ΅ Π΅ΡΡΡ 2 npn-ΡΡΠ°Π½Π·ΠΈΡΡΠΎΡΠ°, ΠΊΠΎΡΠΎΡΡΠ΅ ΡΠ²Π»ΡΡΡΡΡ Π΅Π΅ Π²ΡΡ ΠΎΠ΄Π½ΡΠΌΠΈ ΠΊΠ»ΡΡΠ°ΠΌΠΈ. ΠΡΠ²ΠΎΠ΄ 9 ΠΡΠΎ ΡΠΌΠΈΡΡΠ΅Ρ ΡΡΠ°Π½Π·ΠΈΡΡΠΎΡΠ° 1. ΠΡΠ²ΠΎΠ΄ 10 ΠΡΠΎ ΡΠΌΠΈΡΡΠ΅Ρ ΡΡΠ°Π½Π·ΠΈΡΡΠΎΡΠ° 2. ΠΡΠ²ΠΎΠ΄ 14 ΠΡΠΎ Π²ΡΡ ΠΎΠ΄ ΠΠΠ, ΡΠ°ΠΊΠΆΠ΅ ΠΎΠΏΠΈΡΠ°Π½Π½ΡΠΉ Π²ΡΡΠ΅.
TL494 Π¨ΠΠ β ΠΠΠΠ’Π ΠΠΠΠΠ
ΠΡΠΈΠΌΠ΅Ρ: max Π Π΅ΠΊΠ»Π°ΠΌΠ° Π½Π° ΡΠ°ΠΉΡΠ΅ ΠΠΎΠΌΠΎΡΡ ΡΠ°ΠΉΡΡ. ΠΠ°ΡΠ°Π»ΠΎΠ³ ΠΏΡΠΎΠ³ΡΠ°ΠΌΠΌ ΠΡΠΎΠΈΠ·Π²ΠΎΠ΄ΠΈΡΠ΅Π»ΠΈ ΠΠ°ΡΠ°Π»ΠΎΠ³ ΡΡ Π΅ΠΌ Datasheet catalog. ΠΡΠΈΠΌΠ΅Ρ: max ΠΠ°ΠΏΡΠΎΡΠΈΡΡ ΡΠΊΠ»Π°Π΄Ρ. ΠΠΏΠΈΡΠ°Π½ΠΈΠ΅, ΡΠΈΠΏΡ, ΠΊΠ»Π°ΡΡΡ ΡΠΎΡΠ½ΠΎΡΡΠΈ, ΡΠ΅Ρ Π½ΠΎΠ»ΠΎΠ³ΠΈΡΠ΅ΡΠΊΠΈΠΉ ΡΠΈΠΊΠ» ΠΏΡΠΎΠΈΠ·Π²ΠΎΠ΄ΡΡΠ²Π° Category: Π Π°Π·Π½ΠΎΠ΅ Source: ΠΡΠΎΡΠ΅ΡΡΠΈΠΎΠ½Π°Π»ΡΠ½Π°Ρ ΡΠ»Π΅ΠΊΡΡΠΎΠ½ΠΈΠΊΠ° Π½Π° Π Π°Π΄ΠΈΠΎΠΠΎΡΠΌΠ°Π½Π΅. ΠΠΏΠΈΡΠ°Π½ΠΈΠ΅ ΡΠ°Π·Π»ΠΈΡΠ½ΡΡ ΡΠΏΠΎΡΠΎΠ±ΠΎΠ² ΠΈΠ·Π³ΠΎΡΠΎΠ²Π»Π΅Π½ΠΈΡ ΠΏΠ΅ΡΠ°ΡΠ½ΡΡ ΠΏΠ»Π°Ρ.
ΠΠΈΠΊΡΠΎΡΡ Π΅ΠΌΡ > TLCN dip TLCN dip ΡΠΎΡΠΎ ΠΠΏΠΈΡΠ°Π½ΠΈΠ΅; ΠΠ°ΡΠ°ΠΌΠ΅ΡΡΡ; Π’ΡΠ³ΠΈ; Π‘ ΡΡΠΈΠΌ ΡΠΎΠ²Π°ΡΠΎΠΌ ΠΏΠΎΠΊΡΠΏΠ°ΡΡ. ΠΠΈΠΊΡΠΎΡΡ Π΅ΠΌΠ° TL (TLN, TLCN). TLCN — PULSE-WIDTH-MODULATION CONTROL CIRCUITS, DIP ΠΡΠΎΠ±Π΅Π½Π½ΠΎΡΡΠΈ. Complete Π°Π½Π°Π»ΠΎΠ³ ΡΡΡΡΠΊΠΎΠΉ ΠΠΠ£4 (ΠΠ ΠΠ£4) ΠΠ½Π° ΠΆΠ΅ KA
Π¨ΠΠ ΠΊΠΎΠ½ΡΡΠΎΠ»Π»Π΅Ρ TL494 Π΄ΠΎΠΊΡΠΌΠ΅Π½ΡΠ°ΡΠΈΡ Ρ Π°ΡΠ°ΠΊΡΠ΅ΡΠΈΡΡΠΈΠΊΠΈ datasheet
Π Π΅Π³ΠΈΡΡΡΠ°ΡΠΈΡ ΠΠ°Π±ΡΠ» ΠΏΠ°ΡΠΎΠ»Ρ.
ΠΡΠΈ Π·Π°ΠΊΠ°Π·Π΅, ΡΡΠΈΡΡΠ²Π°ΠΉΡΠ΅, ΡΡΠΎ ΠΈΠ½ΡΠ΅Π³ΡΠ°Π»ΡΠ½ΡΠ΅ ΠΌΠΈΠΊΡΠΎΡΡ
Π΅ΠΌΡ ΠΌΠΎΠ³ΡΡ ΠΈΠΌΠ΅ΡΡ ΡΠ°Π·Π»ΠΈΡΠ½ΡΠΉ ΡΠΈΠΏ ΠΊΠΎΡΠΏΡΡΠ° ΠΈΡΠΏΠΎΠ»Π½Π΅Π½ΠΈΠ΅ , ΡΠΌΠΎΡΡΠΈΡΠ΅ ΠΊΠ°ΡΡΠΈΠ½ΠΊΡ ΠΈ ΠΏΠ°ΡΠ°ΠΌΠ΅ΡΡΡ. ΠΠ° Π½Π°ΡΠ΅ΠΌ ΡΠ°ΠΉΡΠ΅ ΠΎΠΏΡΠ±Π»ΠΈΠΊΠΎΠ²Π°Π½Ρ ΡΠΎΠ»ΡΠΊΠΎ ΠΎΡΠ½ΠΎΠ²Π½ΡΠ΅ Π½Π°Π·Π½Π°ΡΠ΅Π½ΠΈΠ΅ ΠΈ ΠΏΠ°ΡΠ°ΠΌΠ΅ΡΡΡ Ρ
Π°ΡΠ°ΠΊΡΠ΅ΡΠΈΡΡΠΈΠΊΠΈ. ΠΠΎΠΏΠΎΠ»Π½ΠΈΡΠ΅Π»ΡΠ½ΡΠ΅ Π²ΠΎΠΏΡΠΎΡΡ ΡΡΠΎΡΠ½ΡΠΉΡΠ΅ ΡΠ΅ΡΠ΅Π· Π΅ΠΌΠ°ΠΉΠ». ΠΠΎΠ»Π½ΠΎΠ΅ ΠΎΠΏΠΈΡΠ°Π½ΠΈΠ΅ ΠΈ ΠΈΠ½ΡΠΎΡΠΌΠ°ΡΠΈΡ ΠΎ ΡΠΎΠΌ ΠΊΠ°ΠΊ ΠΏΡΠΎΠ²Π΅ΡΠΈΡΡ TLCN dip, ΡΠ΅ΠΌ Π΅Π΅ Π·Π°ΠΌΠ΅Π½ΠΈΡΡ, ΡΡ
Π΅ΠΌΠ° Π²ΠΊΠ»ΡΡΠ΅Π½ΠΈΡ, ΠΎΡΠ΅ΡΠ΅ΡΡΠ²Π΅Π½Π½ΡΠΉ Π°Π½Π°Π»ΠΎΠ³, Datasheet-Ρ ΠΈ Π΄ΡΡΠ³ΠΈΠ΅ ΡΠ΅Ρ
Π½ΠΈΡΠ΅ΡΠΊΠΈΠ΅ Π΄Π°Π½Π½ΡΠ΅, ΠΌΠΎΠ³ΡΡ Π±ΡΡΡ Π½Π°ΠΉΠ΄Π΅Π½Ρ Π² PDF ΡΠ°ΠΉΠ»Π°Ρ
Π½Π°ΡΠ΅Π³ΠΎ ΡΠ°Π·Π΄Π΅Π»Π° DataSheet, Π² ΡΠΏΡΠ°Π²ΠΎΡΠ½ΠΎΠΉ Π»ΠΈΡΠ΅ΡΠ°ΡΡΡΠ΅, ΠΈΠ»ΠΈ Π½Π° ΡΠ°ΠΉΡΠ°Ρ
ΠΏΠΎΠΈΡΠΊΠΎΠ²ΡΡ
ΡΠΈΡΡΠ΅ΠΌ Google, Π―Π½Π΄Π΅ΠΊΡ. ΠΠ°ΠΉΠΊΡ ΠΈ ΠΏΠΎΠ΄ΠΊΠ»ΡΡΠ΅Π½ΠΈΠ΅ Π²ΡΠ΅Ρ
ΡΠ»Π΅ΠΊΡΡΠΎΠ½Π½ΡΡ
ΠΊΠΎΠΌΠΏΠΎΠ½Π΅Π½ΡΠΎΠ², Π΄ΠΎΠ»ΠΆΠ½Ρ ΠΏΡΠΎΠΈΠ·Π²ΠΎΠ΄ΠΈΡΡ ΡΠΏΠ΅ΡΠΈΠ°Π»ΠΈΡΡΡ. ΠΠ°ΠΏΡΠΈΠΌΠ΅Ρ, Π΄ΠΎΠ±Π°Π²ΠΈΠ² ΠΌΠ΅ΡΠΊΡ «ΡΠ΅ΠΌΠΎΠ½Ρ», ΡΡΠΎΡ ΡΠΎΠ²Π°Ρ Π±ΡΠ΄Π΅Ρ ΠΎΡΠΎΠ±ΡΠ°ΠΆΠ°ΡΡΡΡ Π² ΡΠ΅Π·ΡΠ»ΡΡΠ°ΡΠ°Ρ
ΠΏΠΎΠΈΡΠΊΠ° ΠΏΠΎ ΡΡΠΎΠΌΡ ΡΠ»ΠΎΠ²Ρ. Π Π΄Π°Π»ΡΠ½Π΅ΠΉΡΠ΅ΠΌ, Π΄ΠΎΡΡΠ°ΡΠΎΡΠ½ΠΎ Π±ΡΠ΄Π΅Ρ Π½Π°ΠΆΠ°ΡΡ Π½Π° ΡΡΡΠ»ΠΊΡ Π΄Π»Ρ Π²ΡΠ²ΠΎΠ΄Π° ΡΠΏΠΈΡΠΊΠ° ΡΠΎΠ²Π°ΡΠΎΠ² Ρ ΡΡΠΎΠΉ ΠΌΠ΅ΡΠΊΠΎΠΉ.
Π¨ΠΠ-ΠΊΠΎΠ½ΡΡΠΎΠ»Π»Π΅ΡΡ SG6105 ΠΈ DR-B2002 Π² ΠΊΠΎΠΌΠΏΡΡΡΠ΅ΡΠ½ΡΡ Π±Π»ΠΎΠΊΠ°Ρ ΠΏΠΈΡΠ°Π½ΠΈΡ
ΠΠ° ΡΠΈΡ. ΠΠ°ΠΏΡΡΠΆΠ΅Π½ΠΈΠ΅ Ρ ΠΎΡΠ²ΠΎΠ΄Π° ΠΏΠ΅ΡΠ²ΠΈΡΠ½ΠΎΠΉ ΠΎΠ±ΠΌΠΎΡΠΊΠΈ ΡΠ°Π·Π΄Π΅Π»ΠΈΡΠ΅Π»ΡΠ½ΠΎΠ³ΠΎ ΡΡΠ°Π½ΡΡΠΎΡΠΌΠ°ΡΠΎΡΠ° Π’3 ΠΏΠΎΡΡΡΠΏΠ°Π΅Ρ Π½Π° ΠΎΠ΄Π½ΠΎΠΏΠΎΠ»ΡΠΏΠ΅ΡΠΈΠΎΠ΄Π½ΡΠΉ Π²ΡΠΏΡΡΠΌΠΈΡΠ΅Π»Ρ DC, ΠΈ Π΄Π°Π»Π΅Π΅ ΡΠ΅ΡΠ΅Π· Π΄Π΅Π»ΠΈΡΠ΅Π»Ρ RR Π½Π° Π²ΡΠ²ΠΎΠ΄ OPp 4 ΠΌΠΈΠΊΡΠΎΡΡ
Π΅ΠΌΡ U2, ΠΈ ΠΈΡΠΏΠΎΠ»ΡΠ·ΡΠ΅ΡΡΡ ΠΊΠ°ΠΊ ΡΠΈΠ³Π½Π°Π» ΠΏΡΠ΅Π²ΡΡΠ΅Π½ΠΈΡ ΠΌΠΎΡΠ½ΠΎΡΡΠΈ ΠΏΠΎΡΡΠ΅Π±Π»ΡΠ΅ΠΌΠΎΠΉ Π½Π°Π³ΡΡΠ·ΠΊΠΎΠΉ ΠΎΡ Π΄Π²ΡΡ
ΡΠ°ΠΊΡΠ½ΠΎΠ³ΠΎ ΠΏΠΎΠ»ΡΠΌΠΎΡΡΠΎΠ²ΠΎΠ³ΠΎ ΠΏΡΠ΅ΠΎΠ±ΡΠ°Π·ΠΎΠ²Π°ΡΠ΅Π»Ρ ΠΠ Π² ΡΠ°ΡΡΠ½ΠΎΡΡΠΈ, Π² ΡΠ»ΡΡΠ°Π΅ ΠΠ Π½Π° Π²ΡΡ
ΠΎΠ΄Π°Ρ
ΠΠ.
Π‘Ρ
Π΅ΠΌΠ° ΡΠΏΡΠ°Π²Π»Π΅Π½ΠΈΡ Π²ΡΡ
ΠΎΠ΄Π½ΡΠΌ Π΄Π²ΡΡ
ΡΠ°ΠΊΡΠ½ΡΠΌ ΠΏΠΎΠ»ΡΠΌΠΎΡΡΠΎΠ²ΡΠΌ ΠΏΡΠ΅ΠΎΠ±ΡΠ°Π·ΠΎΠ²Π°ΡΠ΅Π»Π΅ΠΌ ΠΠ, Π²ΡΠΏΠΎΠ»Π½Π΅Π½Π° ΠΏΠΎ Π΄Π²ΡΡ
ΡΠ°ΠΊΡΠ½ΠΎΠΉ ΡΡ
Π΅ΠΌΠ΅ Π½Π° ΡΡΠ°Π½Π·ΠΈΡΡΠΎΡΠ°Ρ
Q5, Q6 ΠΈ ΡΡΠ°Π½ΡΡΠΎΡΠΌΠ°ΡΠΎΡΠ΅ Π’3, ΠΏΠΎ ΡΡΠ°Π½Π΄Π°ΡΡΠ½ΠΎΠΉ ΡΡ
Π΅ΠΌΠ΅, ΠΏΡΠΈΠΌΠ΅Π½ΡΠ΅ΠΌΠΎΠΉ Π² ΠΊΠΎΠΌΠΏΡΡΡΠ΅ΡΠ½ΡΡ
ΠΠ. ΠΠ»Ρ ΠΏΠΈΡΠ°Π½ΠΈΡ ΡΡΠΎΠΉ ΡΡ
Π΅ΠΌΡ ΠΈΡΠΏΠΎΠ»ΡΠ·ΡΠ΅ΡΡΡ ΠΎΡΠ΄Π΅Π»ΡΠ½Π°Ρ ΠΎΠ±ΠΌΠΎΡΠΊΠ° ΡΡΠ°Π½ΡΡΠΎΡΠΌΠ°ΡΠΎΡΠ° Π΄Π΅ΠΆΡΡΠ½ΠΎΠ³ΠΎ ΡΠ΅ΠΆΠΈΠΌΠ° Π’2, Π½Π°ΠΏΡΡΠΆΠ΅Π½ΠΈΠ΅ ΠΏΠΈΡΠ°Π½ΠΈΡ ΡΠ½ΠΈΠΌΠ°Π΅ΡΡΡ Ρ Π²ΡΡ
ΠΎΠ΄Π° ΠΎΠ΄Π½ΠΎΠΏΠΎΠ»ΡΠΏΠ΅ΡΠΈΠΎΠ΄Π½ΠΎΠ³ΠΎ Π²ΡΠΏΡΡΠΌΠΈΡΠ΅Π»Ρ DC28, ΡΠ΅ΠΏΡ RC27 β Π΄Π΅ΠΌΠΏΡΠΈΡΡΡΡΠ°Ρ.
ΠΠΈΠΊΡΠΎΡΡ Π΅ΠΌΠ° TL ΠΏΡΠ΅Π΄ΡΡΠ°Π²Π»ΡΠ΅Ρ ΡΠΎΠ±ΠΎΠΉ Π¨ΠΠ β ΠΊΠΎΠ½ΡΡΠΎΠ»Π»Π΅Ρ, ΠΎΡΠ»ΠΈΡΠ½ΠΎ ΠΏΠΎΠ΄Ρ ΠΎΠ΄ΡΡΠΈΠΉ Π΄Π»Ρ ΠΏΠΎΡΡΡΠΎΠ΅Π½ΠΈΡ ΠΈΠΌΠΏΡΠ»ΡΡΠ½ΡΡ Π±Π»ΠΎΠΊΠΎΠ² ΠΏΠΈΡΠ°Π½ΠΈΡ ΡΠ°Π·Π»ΠΈΡΠ½ΠΎΠΉ ΡΠΎΠΏΠΎΠ»ΠΎΠ³ΠΈΠΈ ΠΈ ΠΌΠΎΡΠ½ΠΎΡΡΠΈ. ΠΠΎΠΆΠ΅Ρ ΡΠ°Π±ΠΎΡΠ°ΡΡ ΠΊΠ°ΠΊ Π² ΠΎΠ΄Π½ΠΎΡΠ°ΠΊΡΠ½ΠΎΠΌ, ΡΠ°ΠΊ ΠΈ Π² Π΄Π²ΡΡ ΡΠ°ΠΊΡΠ½ΠΎΠΌ ΡΠ΅ΠΆΠΈΠΌΠ΅.
TL494 ΡΡ Π΅ΠΌΠ° Π²ΠΊΠ»ΡΡΠ΅Π½ΠΈΡ, datasheet
ΠΠΎΠ»ΡΡΠ°Ρ ΡΠ°ΡΡΡ ΡΠΎΠ²ΡΠ΅ΠΌΠ΅Π½Π½ΡΡ
ΠΈΠΌΠΏΡΠ»ΡΡΠ½ΡΡ
Π±Π»ΠΎΠΊΠΎΠ² ΠΏΠΈΡΠ°Π½ΠΈΡ ΠΈΠ·Π³ΠΎΡΠ°Π²Π»ΠΈΠ²Π°Π΅ΡΡΡ Π½Π° ΠΌΠΈΠΊΡΠΎΡΡ
Π΅ΠΌΠ°Ρ
ΡΠΈΠΏΠ° TL, ΠΊΠΎΡΠΎΡΠ°Ρ ΡΠ²Π»ΡΠ΅ΡΡΡ ΠΈΠΌΠΏΡΠ»ΡΡΠ½ΡΠΌ Π¨ΠΠ ΠΊΠΎΠ½ΡΡΠΎΠ»Π»Π΅ΡΠΎΠΌ. Π‘ΠΈΠ»ΠΎΠ²Π°Ρ ΡΠ°ΡΡΡ ΠΈΠ·Π³ΠΎΡΠ°Π²Π»ΠΈΠ²Π°Π΅ΡΡΡ Π½Π° ΠΌΠΎΡΠ½ΡΡ
ΡΠ»Π΅ΠΌΠ΅Π½ΡΠ°Ρ
, Π½Π°ΠΏΡΠΈΠΌΠ΅Ρ ΡΡΠ°Π½Π·ΠΈΡΡΠΎΡΠ°Ρ
. Π‘Ρ
Π΅ΠΌΠ° Π²ΠΊΠ»ΡΡΠ΅Π½ΠΈΡ Π’Π ΠΏΡΠΎΡΡΠ°Ρ, Π΄ΠΎΠΏΠΎΠ»Π½ΠΈΡΠ΅Π»ΡΠ½ΡΡ
ΡΠ°Π΄ΠΈΠΎΠ΄Π΅ΡΠ°Π»Π΅ΠΉ ΡΡΠ΅Π±ΡΠ΅ΡΡΡ ΠΌΠΈΠ½ΠΈΠΌΡΠΌ, Π² datasheet ΠΏΠΎΠ΄ΡΠΎΠ±Π½ΠΎ ΠΎΠΏΠΈΡΠ°Π½ΠΎ. ΠΠΈΠΊΡΠΎΡΡ
Π΅ΠΌΠ° TL ΡΠ°Π·ΡΠ°Π±ΠΎΡΠ°Π½Π° ΠΊΠ°ΠΊ Π¨ΠΈΠΌ ΠΊΠΎΠ½ΡΡΠΎΠ»Π»Π΅Ρ Π΄Π»Ρ ΠΈΠΌΠΏΡΠ»ΡΡΠ½ΡΡ
Π±Π»ΠΎΠΊΠΎΠ² ΠΏΠΈΡΠ°Π½ΠΈΡ, Ρ ΡΠΈΠΊΡΠΈΡΠΎΠ²Π°Π½Π½ΠΎΠΉ ΡΠ°ΡΡΠΎΡΠΎΠΉ ΡΠ°Π±ΠΎΡΡ.
ΠΠ° Π·Π°Π΄Π°Π½ΠΈΡ ΡΠ°Π±ΠΎΡΠ΅ΠΉ ΡΠ°ΡΡΠΎΡΡ ΡΡΠ΅Π±ΡΠ΅ΡΡΡ Π΄Π²Π° Π΄ΠΎΠΏΠΎΠ»Π½ΠΈΡΠ΅Π»ΡΠ½ΡΡ
Π²Π½Π΅ΡΠ½ΠΈΡ
ΡΠ»Π΅ΠΌΠ΅Π½ΡΠ° ΡΠ΅Π·ΠΈΡΡΠΎΡ ΠΈ ΠΊΠΎΠ½Π΄Π΅Π½ΡΠ°ΡΠΎΡ.
ΠΎΠΏΠΈΡΠ°Π½ΠΈΠ΅ tl494 Π½Π° ΡΡΡΡΠΊΠΎΠΌ ΡΠ·ΡΠΊΠ΅ circuit
Π£ΡΠΈΠ»ΠΈΡΠ΅Π»Ρ ΠΎΡΠΈΠ±ΠΊΠΈ Π²ΡΠ΄Π°Π΅Ρ ΡΠΈΠ½ΡΠ°Π·Π½ΠΎΠ΅ Π½Π°ΠΏΡΡΠΆΠ΅Π½ΠΈΠ΅ Π² Π΄ΠΈΠ°ΠΏΠ°Π·ΠΎΠ½Π΅ ΠΎΡ β0,3β¦ Vcc-2 Π. ΠΠΎΠΏΡΡΠΊΠ°Π΅ΡΡΡ ΡΠΈΠ½Ρ
ΡΠΎΠ½ΠΈΠ·Π°ΡΠΈΡ Π²cΡΡΠΎΠ΅Π½Π½ΠΎΠ³ΠΎ Π³Π΅Π½Π΅ΡΠ°ΡΠΎΡΠ°, ΠΏΡΠΈ ΠΏΠΎΠΌΠΎΡΠΈ ΠΏΠΎΠ΄ΠΊΠ»ΡΡΠ΅Π½ΠΈΡ Π²ΡΠ²ΠΎΠ΄Π° R ΠΊ Π²ΡΡ
ΠΎΠ΄Ρ ΠΎΠΏΠΎΡΠ½ΠΎΠ³ΠΎ Π½Π°ΠΏΡΡΠΆΠ΅Π½ΠΈΡ ΠΈ ΠΏΠΎΠ΄Π°ΡΠΈ Π²Ρ
ΠΎΠ΄Π½ΠΎΠ³ΠΎ ΠΏΠΈΠ»ΠΎΠΎΠ±ΡΠ°Π·Π½ΠΎΠ³ΠΎ Π½Π°ΠΏΡΡΠΆΠ΅Π½ΠΈΡ Π½Π° Π²ΡΠ²ΠΎΠ΄ Π‘, ΡΡΠΎ ΠΈΡΠΏΠΎΠ»ΡΠ·ΡΠ΅ΡΡΡ ΠΏΡΠΈ ΡΠΈΠ½Ρ
ΡΠΎΠ½Π½ΠΎΠΉ ΡΠ°Π±ΠΎΡΠ΅ Π½Π΅ΡΠΊΠΎΠ»ΡΠΊΠΈΡ
ΡΡ
Π΅ΠΌ ΠΠΠ. ΠΠ΅Π·Π°Π²ΠΈΡΠΈΠΌΡΠ΅ Π²ΡΡ
ΠΎΠ΄Π½ΡΠ΅ ΡΠΎΡΠΌΠΈΡΠΎΠ²Π°ΡΠ΅Π»ΠΈ Π½Π° ΡΡΠ°Π½Π·ΠΈΡΡΠΎΡΠ°Ρ
ΠΎΠ±Π΅ΡΠΏΠ΅ΡΠΈΠ²Π°ΡΡ Π²ΠΎΠ·ΠΌΠΎΠΆΠ½ΠΎΡΡΡ ΡΠ°Π±ΠΎΡΡ Π²ΡΡ
ΠΎΠ΄Π½ΠΎΠ³ΠΎ ΠΊΠ°ΡΠΊΠ°Π΄Π° ΠΏΠΎ ΡΡ
Π΅ΠΌΠ΅ Ρ ΠΎΠ±ΡΠΈΠΌ ΡΠΌΠΈΡΡΠ΅ΡΠΎΠΌ Π»ΠΈΠ±ΠΎ ΠΏΠΎ ΡΡ
Π΅ΠΌΠ΅ ΡΠΌΠΈΡΡΠ΅ΡΠ½ΠΎΠ³ΠΎ ΠΏΠΎΠ²ΡΠΎΡΠΈΡΠ΅Π»Ρ. ΠΡΡΡΠΎΠ΅Π½Π½Π°Ρ ΡΡ
Π΅ΠΌΠ° ΠΊΠΎΠ½ΡΡΠΎΠ»ΠΈΡΡΠ΅Ρ ΠΊΠ°ΠΆΠ΄ΡΠΉ Π²ΡΡ
ΠΎΠ΄ ΠΈ Π·Π°ΠΏΡΠ΅ΡΠ°Π΅Ρ Π²ΡΠ΄Π°ΡΡ ΡΠ΄Π²ΠΎΠ΅Π½Π½ΠΎΠ³ΠΎ ΠΈΠΌΠΏΡΠ»ΡΡΠ° Π² Π΄Π²ΡΡ
ΡΠ°ΠΊΡΠ½ΠΎΠΌ ΡΠ΅ΠΆΠΈΠΌΠ΅. ΠΡΠΈΠ±ΠΎΡΡ, ΠΈΠΌΠ΅ΡΡΠΈΠ΅ ΡΡΡΡΠΈΠΊΡ L, Π³Π°ΡΠ°Π½ΡΠΈΡΡΡΡ Π½ΠΎΡΠΌΠ°Π»ΡΠ½ΡΡ ΡΠ°Π±ΠΎΡΡ Π² Π΄ΠΈΠ°ΠΏΠ°Π·ΠΎΠ½Π΅ ΡΠ΅ΠΌΠΏΠ΅ΡΠ°ΡΡΡ -β5β¦85Π‘, Ρ ΡΡΡΡΠΈΠΊΡΠΎΠΌ Π‘ Π³Π°ΡΠ°Π½ΡΠΈΡΡΡΡ Π½ΠΎΡΠΌΠ°Π»ΡΠ½ΡΡ ΡΠ°Π±ΠΎΡΡ Π² Π΄ΠΈΠ°ΠΏΠ°Π·ΠΎΠ½Π΅ ΡΠ΅ΠΌΠΏΠ΅ΡΠ°ΡΡΡ 0β¦70Π‘. ΠΠΈΠΊΡΠΎΡΡ
Π΅ΠΌΠ° TL ΠΏΡΠ΅Π΄ΡΡΠ°Π²Π»ΡΠ΅Ρ ΠΈΠ· ΡΠ΅Π±Ρ Π¨ΠΠ-ΠΊΠΎΠ½ΡΡΠΎΠ»Π΅Ρ ΠΈΠΌΠΏΡΠ»ΡΡΠ½ΠΎΠ³ΠΎ ΠΈΡΡΠΎΡΠ½ΠΈΠΊΠ° ΠΏΠΈΡΠ°Π½ΠΈΡ, ΡΠ°Π±ΠΎΡΠ°ΡΡΠΈΠΉ Π½Π° ΡΠΈΠΊΡΠΈΡΠΎΠ²Π°Π½Π½ΠΎΠΉ ΡΠ°ΡΡΠΎΡΠ΅, ΠΈ Π²ΠΊΠ»ΡΡΠ°Π΅Ρ Π² ΡΠ΅Π±Ρ Π²ΡΠ΅ Π½Π΅ΠΎΠ±Ρ
ΠΎΠ΄ΠΈΠΌΡΠ΅ Π΄Π»Ρ ΡΡΠΎΠ³ΠΎ Π±Π»ΠΎΠΊΠΈ.
ΠΡΡΡΠΎΠ΅Π½Π½ΡΠΉ Π³Π΅Π½Π΅ΡΠ°ΡΠΎΡ ΠΏΠΈΠ»ΠΎΠΎΠ±ΡΠ°Π·Π½ΠΎΠ³ΠΎ Π½Π°ΠΏΡΡΠΆΠ΅Π½ΠΈΡ ΡΡΠ΅Π±ΡΠ΅Ρ Π΄Π»Ρ ΡΡΡΠ°Π½ΠΎΠ²ΠΊΠ΅ ΡΠ°ΡΡΠΎΡΡ ΡΠΎΠ»ΡΠΊΠΎ Π΄Π²ΡΡ
Π²Π½Π΅ΡΠ½ΠΈΡ
ΠΊΠΎΠΌΠΏΠΎΠ½Π΅Π½ΡΠΎΠ² R ΠΈ Π‘. Π§Π°ΡΡΠΎΡΠ° Π³Π΅Π½Π΅ΡΠ°ΡΠΎΡΠ° ΠΎΠΏΡΠ΅Π΄Π΅Π»ΡΠ΅ΡΡΡ ΠΏΠΎ ΡΠΎΡΠΌΡΠ»Π΅:.
Π½Π° ΠΎΡΠ½ΠΎΠ²Π΅ ΠΌΠΈΠΊΡΠΎΡΡ Π΅ΠΌΡ Π¨ΠΠ-ΠΊΠΎΠ½ΡΡΠΎΠ»Π»Π΅ΡΠ° TL ΡΠΈΡΠΌΡ TEXAS datasheet Π½Π° ΡΡΡ ΠΌΠΈΠΊΡΠΎΡΡ Π΅ΠΌΡ ΠΏΡΠΈΠ²Π΅Π΄Π΅Π½ Π² ΠΊΠΎΠ½ΡΠ΅ Π΄Π°Π½Π½ΠΎΠΉ ΡΡΠ°ΡΡΠΈ.
TL Π²ΠΊΠ»ΡΡΠ°Π΅Ρ Π²ΡΠ΅ ΡΡΠ½ΠΊΡΠΈΠΈ, ΡΡΠ΅Π±ΡΠ΅ΠΌΡΠ΅ Π² ΡΠΎΠ·Π΄Π°Π½ΠΈΠΈ ΠΌΠΎΠ΄ΡΠ»ΡΡΠΈΠΈ ΡΠΈΡΠΈΠ½Ρ ΠΏΡΠ»ΡΡΠ° PWM ΡΠ΅ΠΏΠΈ ΡΠΏΡΠ°Π²Π»Π΅Π½ΠΈΡ Π½Π° ΠΎΠ΄Π½ΠΎΠΊΡΠΈΡΡΠ°Π»ΡΠ½ΠΎΠΉ ΡΡ Π΅ΠΌΠ΅. Π Π°Π·ΡΠ°Π±ΠΎΡΠ°Π½Π½ΡΠΉ, ΠΏΡΠ΅ΠΆΠ΄Π΅ Π²ΡΠ΅Π³ΠΎ Π΄Π»Ρ ΠΊΠΎΠ½ΡΡΠΎΠ»Ρ ΠΈΡΡΠΎΡΠ½ΠΈΠΊΠ° ΠΏΠΈΡΠ°Π½ΠΈΡ, ΡΡΠΎ ΡΡΡΡΠΎΠΉΡΡΠ²ΠΎ ΠΏΡΠ΅Π΄Π»Π°Π³Π°Π΅Ρ Π³ΠΈΠ±ΠΊΠΎΡΡΡ, ΡΡΠΎΠ±Ρ ΡΠΎΠ·Π΄Π°ΡΡ ΡΡ Π΅ΠΌΡ ΠΊΠΎΠ½ΡΡΠΎΠ»Ρ ΠΈΡΡΠΎΡΠ½ΠΈΠΊΠ° ΠΏΠΈΡΠ°Π½ΠΈΡ ΠΊ ΠΎΠΏΡΠ΅Π΄Π΅Π»Π΅Π½Π½ΡΠΌ ΠΏΠ°ΡΠ°ΠΌΠ΅ΡΡΠ°ΠΌ. ΠΡΠΈΠ±ΠΎΡΠ½ΡΠ΅ ΡΡΠΈΠ»ΠΈΡΠ΅Π»ΠΈ ΠΏΠΎΠΊΠ°Π·ΡΠ²Π°ΡΡ Π΄ΠΈΠ°ΠΏΠ°Π·ΠΎΠ½ Π½Π°ΠΏΡΡΠΆΠ΅Π½ΠΈΡ ΠΎΠ±ΡΠ΅Π³ΠΎ ΡΠ΅ΠΆΠΈΠΌΠ° ΠΎΡβ0.
ΠΡΠ°Π²ΠΈΠ»Π° ΡΠΎΡΡΠΌΠ°. RU :: ΠΡΠ°Π²ΠΈΠ»Π° :: ΠΠΎΠ»ΠΎΡΠΎΠ²ΠΎΠΉ ΡΠ°Ρ :: eHam. ΠΠΎΠΊΠ°Π·Π°Π½ΠΎ Ρ 1 ΠΏΠΎ 11 ΠΈΠ· Π’Π΅ΠΌΠ°: ΠΡΠΆΠ½ΠΎ ΠΎΠΏΠΈΡΠ°Π½ΠΈΠ΅ Tl ΠΠΎΠ±Π°Π²ΠΈΡΡ ΡΠ΅ΠΌΡ ΡΠΎΡΡΠΌΠ° Π² del. ΠΠ°ΠΊΠ»Π°Π΄ΠΊΠ°Ρ Π Π°Π·ΠΌΠ΅ΡΡΠΈΡΡ Π² Π‘ΡΡΠ»ΠΊΠΈ Mail.
Π ΠΎΡΠ½ΠΎΠ²Ρ Π±ΠΎΠ»ΡΡΠΈΠ½ΡΡΠ²Π° Π°Π²ΡΠΎΠΌΠΎΠ±ΠΈΠ»ΡΠ½ΡΡ
ΠΈ ΡΠ΅ΡΠ΅Π²ΡΡ
ΠΏΡΠ΅ΠΎΠ±ΡΠ°Π·ΠΎΠ²Π°ΡΠ΅Π»Π΅ΠΉ Π½Π°ΠΏΡΡΠΆΠ΅Π½ΠΈΡ ΠΏΠΎΠ»ΠΎΠΆΠ΅Π½ ΡΠΏΠ΅ΡΠΈΠ°Π»ΠΈΠ·ΠΈΡΠΎΠ²Π°Π½Π½ΡΠΉ ΠΊΠΎΠ½ΡΡΠΎΠ»Π»Π΅Ρ TL ΠΈ ΠΏΠΎΡΠΊΠΎΠ»ΡΠΊΡ ΠΎΠ½ Π³Π»Π°Π²Π½ΡΠΉ, Π±ΡΠ»ΠΎ Π±Ρ Π½Π΅ ΡΠΏΡΠ°Π²Π΅Π΄Π»ΠΈΠ²ΠΎ Π²ΠΊΡΠ°ΡΡΠ΅ Π½Π΅ ΡΠ°ΡΡΠΊΠ°Π·Π°ΡΡ ΠΎ ΠΏΡΠΈΠ½ΡΠΈΠΏΠ΅ Π΅Π³ΠΎ ΡΠ°Π±ΠΎΡΡ.
ΠΠ΅ Π½ΡΠΆΠ½ΠΎ ΠΈΡΡΠ΅ΡΠΈΠΊ, ΠΊΡΠ°ΡΠ½ΡΠΌΠΈ ΡΠ΅ΡΠ½ΠΈΠ»Π°ΠΌΠΈ. Π Π΅Π³ΡΠ»ΠΈΡΡΠ΅ΠΌΡΠΉ Π΄ΡΠ°ΠΉΠ²Π΅Ρ ΠΌΠΎΡΠ½ΠΎΠ³ΠΎ ΡΠ²Π΅ΡΠΎΠ΄ΠΈΠΎΠ΄Π° Π½Π° TL Π‘ΠΎΠ±ΡΠ°Π» ΠΈΠΌΠΏΡΠ»ΡΡΠ½ΡΠΉ ΡΠ΅Π³ΡΠ»ΠΈΡΡΠ΅ΠΌΡΠΉ ΡΡΠ°Π±ΠΈΠ»ΠΈΠ·Π°ΡΠΎΡ Π½Π°ΠΏΡΡΠΆΠ΅Π½ΠΈΠ΅ ΠΈ ΡΠΎΠΊΠ° Π½Π° Π¨ΠΠ TL, ΠΠ°ΠΏΡΡΠΆΠ΅Π½ΠΈΠ΅ ΡΠ΅Π³ΡΠ»ΠΈΡΡΠ΅ΡΡΡ ΠΈ ΡΡΠ°Π±ΠΈΠ»ΠΈΠ·ΠΈΡΡΠ΅ΡΡΡ ΠΎΡΠ»ΠΈΡΠ½ΠΎ!. You may also like. Π Π°Π·ΠΎΠ±ΡΠ°Π» Ρ ΡΠ²Π΅ΡΠΎΠ΄ΠΈΠΎΠ΄Π½ΡΡ Π»Π°ΠΌΠΏΡ β Π΄ΡΠ°ΠΉΠ²Π΅Ρ Π½Π°ΠΊΡΡΠ»ΡΡ. ΠΠ°ΠΊΠΎΠ² Π΄ΠΈΠ°ΠΏΠ°Π·ΠΎΠ½ ΡΠΎΠΊΠΎΠ², Π½Π°Π³ΡΡΠ·ΠΎΠΊ, Π΄ΠΎΠΏΡΡΡΠΈΠΌΡΡ Π½Π°ΠΏΡΡΠΆΠ΅Π½ΠΈΠΉ?
ΠΠΈΠΊΡΠΎΡΡ Π΅ΠΌΠ° mqd4c Ρ Π°ΡΠ°ΠΊΡΠ΅ΡΠΈΡΡΠΈΠΊΠΈ ΠΠ½Π°Π»ΠΈΠ· ΠΎΠΏΠΈΡΠ°Π½ΠΈΠΉ ΡΠ°ΡΡΠΌΠ°ΡΡΠΈΠ²Π°Π΅ΠΌΠΎΠ³ΠΎ ΡΠΈΠΏΠ° ΠΌΠΈΠΊΡΠΎΡΡ Π΅ΠΌΡ ΠΎΡ ΡΠ°Π·Π½ΡΡ ΠΏΡΠΎΠΈΠ·Π²ΠΎΠ΄ΠΈΡΠ΅Π»Π΅ΠΉ ΠΏΠΎΠΊΠ°Π·ΡΠ²Π°Π΅Ρ ΠΏΡΠ°ΠΊΡΠΈΡΠ΅ΡΠΊΡΡ ΠΈΠ΄Π΅Π½ΡΠΈΡΠ½ΠΎΡΡΡ Π΅Π΅ Ρ Π°ΡΠ°ΠΊΡΠ΅ΡΠΈΡΡΠΈΠΊ. ΠΡΠΈ ΡΡΠΎΠΌ ΠΠΠ-ΡΡΠ°Π½Π·ΠΈΡΡΠΎΡ ΠΌΠΎΠΆΠ΅Ρ ΠΏΠΎΠΏΡΠΎΡΡΡ ΡΠ³ΠΎΡΠ΅ΡΡβ¦ Π’Π°ΠΊ ΡΡΠΎ Π΄ΠΎΡΡΠ°Π΅ΠΌ ΡΠ½ΠΈΠ²Π΅ΡΡΠ°Π»ΡΠ½ΡΠΉ npn-ΡΡΠ°Π½Π·ΠΈΡΡΠΎΡ ΠΈ ΠΏΠΎΠ΄ΠΊΠ»ΡΡΠ°Π΅ΠΌ ΡΠΎΠ³Π»Π°ΡΠ½ΠΎ Π½ΠΈΠΆΠ΅ΠΏΡΠΈΠ²Π΅Π΄Π΅Π½Π½ΠΎΠΉ ΡΡ Π΅ΠΌΠ΅. ΠΡ Π½Π°ΡΠ½Π΅ΠΌ Ρ ΠΏΠ΅ΡΠ²ΡΡ . ΠΡΡΠ³Π»Π΅Π½ΡΠΊΠ°Ρ ΡΠΎΡΠΎΠΊΠ°ΡΡΠ° Π΄Π»Ρ Π΅Π»ΠΊΠΈ Π΅Π»ΠΎΡΠ½ΡΠ΅ ΡΠΊΠ·Π΅Π³Π΅Π·Ρ ΠΈΠ· ΡΡΠΆΡΡΠΊΠΈ ΠΏΡΠΎΡΡΠ΅ΠΉΡΠ°Ρ ΠΈΠ· ΠΊΠ»Π΅Π΅Π½ΡΡ Π³Π»ΡΠ±ΠΈΠ½ΠΎΠΊ β ΠΏΠ»ΡΡΠΊΠ° ΠΈΠ· ΠΏΠΎΠ»ΠΎΡΠ΅Π½ ΡΠ΅ΡΡΡΠ²ΠΎ Π½Π° ΡΠΈΡ.
Tl494cn datasheet Π½Π° ΡΡΡΡΠΊΠΎΠΌ
ΠΠ°Π±ΡΠ»ΠΈ ΠΏΠ°ΡΠΎΠ»Ρ? ΠΠ·ΠΌΠ΅Π½Π΅Π½ ΠΏ. Π Π°ΡΡΠΈΡΡΠΎΠ²ΠΊΠ° ΠΈ ΠΏΠΎΡΡΠ½Π΅Π½ΠΈΡ — ΡΡΡ. ΠΠ²ΡΠΎΡ: ΠΠ , 7 ΠΈΡΠ»Ρ Π² ΠΠ»Π΅ΠΊΡΡΠΎΠΏΡΠΈΠ²ΠΎΠ΄. ΠΠ΄Π΅ΡΡ Π΅Π³ΠΎ ΠΎΠΏΠΈΡΠ°Π½ΠΈΠ΅.
ΠΠΎΠΈΡΠΊ Π΄Π°Π½Π½ΡΡ ΠΏΠΎ ΠΠ°ΡΠ΅ΠΌΡ Π·Π°ΠΏΡΠΎΡΡ:
Π‘Ρ Π΅ΠΌΡ, ΡΠΏΡΠ°Π²ΠΎΡΠ½ΠΈΠΊΠΈ, Π΄Π°ΡΠ°ΡΠΈΡΡ:
ΠΡΠ°ΠΉΡ-Π»ΠΈΡΡΡ, ΡΠ΅Π½Ρ:
ΠΠ±ΡΡΠΆΠ΄Π΅Π½ΠΈΡ, ΡΡΠ°ΡΡΠΈ, ΠΌΠ°Π½ΡΠ°Π»Ρ:
ΠΠΎΠΆΠ΄ΠΈΡΠ΅ΡΡ ΠΎΠΊΠΎΠ½ΡΠ°Π½ΠΈΡ ΠΏΠΎΠΈΡΠΊΠ° Π²ΠΎ Π²ΡΠ΅Ρ Π±Π°Π·Π°Ρ .
ΠΠΎ Π·Π°Π²Π΅ΡΡΠ΅Π½ΠΈΡ ΠΏΠΎΡΠ²ΠΈΡΡΡ ΡΡΡΠ»ΠΊΠ° Π΄Π»Ρ Π΄ΠΎΡΡΡΠΏΠ° ΠΊ Π½Π°ΠΉΠ΄Π΅Π½Π½ΡΠΌ ΠΌΠ°ΡΠ΅ΡΠΈΠ°Π»Π°ΠΌ.
Π‘ΠΎΠ΄Π΅ΡΠΆΠ°Π½ΠΈΠ΅:
- TL494CN dip-16
- ΠΡΠΎΡΡΠΎΠΉ ΡΠ΅ΠΌΠΎΠ½Ρ Π±Π»ΠΎΠΊΠ° ΠΏΠΈΡΠ°Π½ΠΈΡ Π½Π° Π±Π°Π·Π΅ UC2845
- tl494 ΡΠ΅Π½Ρ
- TL494 Π¨ΠΠ β ΠΠΠΠ’Π ΠΠΠΠΠ
- ΠΠΎΠ·ΠΌΠΎΠΆΠ½ΠΎΡΡΡ ΡΠΊΠ°ΡΠ°ΡΡ Π΄Π°ΡΠ°ΡΠΈΡ (datasheet) TL494CN Π² ΡΠΎΡΠΌΠ°ΡΠ΅ pdf ΡΠ»Π΅ΠΊΡΡΠΎΠ½Π½ΡΡ ΠΊΠΎΠΌΠΏΠΎΠ½Π΅Π½ΡΠΎΠ²
- TL494CN: ΡΡ Π΅ΠΌΠ° Π²ΠΊΠ»ΡΡΠ΅Π½ΠΈΡ, ΠΎΠΏΠΈΡΠ°Π½ΠΈΠ΅ Π½Π° ΡΡΡΡΠΊΠΎΠΌ, ΡΡ Π΅ΠΌΠ° ΠΏΡΠ΅ΠΎΠ±ΡΠ°Π·ΠΎΠ²Π°ΡΠ΅Π»Ρ
- TL494CN datasheet
- Π¨ΠΠ — ΠΊΠΎΠ½ΡΡΠΎΠ»Π»Π΅ΡΡ ΠΈΠΌΠΏΡΠ»ΡΡΠ½ΡΡ Π±Π»ΠΎΠΊΠΎΠ² ΠΏΠΈΡΠ°Π½ΠΈΡ
- ΠΎΠΏΠΈΡΠ°Π½ΠΈΠ΅ tl494 Π½Π° ΡΡΡΡΠΊΠΎΠΌ ΡΠ·ΡΠΊΠ΅ circuit
- TL494 ΡΡ Π΅ΠΌΠ° Π²ΠΊΠ»ΡΡΠ΅Π½ΠΈΡ, datasheet
ΠΠΠ‘ΠΠΠ’Π ΠΠ’Π ΠΠΠΠΠ ΠΠ Π’ΠΠΠ: TL494 IC Tester Circuit Demonstration
TL494CN dip-16
ΠΠ° ΡΡΡΠ°Π½ΠΈΡΡ ΠΡΠ΅Π΄. ΠΠΈΡΠ΅Π½Π·ΠΈΠΎΠ½Π½ΠΎΠ΅ ΡΠΎΠ³Π»Π°ΡΠ΅Π½ΠΈΠ΅ c Flyback. ΠΡΠΏΠΎΠ»ΡΠ·ΠΎΠ²Π°Π½ΠΈΠ΅ ΠΌΠ°ΡΠ΅ΡΠΈΠ°Π»ΠΎΠ² Ρ Π΄Π°Π½Π½ΠΎΠ³ΠΎ ΡΠ°ΠΉΡΠ° ΠΈ ΡΠΎΡΡΠΌΠ° Π²ΠΎΠ·ΠΌΠΎΠΆΠ½ΠΎ ΡΠΎΠ»ΡΠΊΠΎ Ρ ΡΠ°Π·ΡΠ΅ΡΠ΅Π½ΠΈΡ Π°Π΄ΠΌΠΈΠ½ΠΈΡΡΡΠ°ΡΠΈΠΈ. Π‘Π°ΠΌΡΠΉ Π±ΠΎΠ»ΡΡΠΎΠΉ ΡΠΎΡΡΠΌ ΠΏΠΎ ΠΊΠ°ΡΡΡΠΊΠ°ΠΌ Π’Π΅ΡΠ»Π° ΠΈ Π΄ΡΡΠ³ΠΈΠΌ Π²ΡΡΠΎΠΊΠΎΠ²ΠΎΠ»ΡΡΠ½ΡΠΌ ΡΡΡΡΠΎΠΉΡΡΠ²Π°ΠΌ. ΠΠ°ΠΆΠ½Π°Ρ ΠΈΠ½ΡΠΎΡΠΌΠ°ΡΠΈΡ: ΠΠ°Π½Π½ΡΠΉ ΡΠΎΡΡΠΌ ΠΏΡΠ΅Π΄ΠΏΠΎΠ»Π°Π³Π°Π΅Ρ Ρ Π΅Π³ΠΎ ΠΏΠΎΠ»ΡΠ·ΠΎΠ²Π°ΡΠ΅Π»Π΅ΠΉ Ρ ΠΎΡΡ Π±Ρ Π½Π΅ΠΊΠΎΡΠΎΡΡΠ΅ Π·Π½Π°Π½ΠΈΡ Π² ΠΎΠ±Π»Π°ΡΡΠΈ ΡΠ»Π΅ΠΊΡΡΠΎΠ½ΠΈΠΊΠΈ ΠΈ Π²ΡΡΠΎΠΊΠΈΡ Π½Π°ΠΏΡΡΠΆΠ΅Π½ΠΈΠΉ, ΠΏΠΎΡΡΠΎΠΌΡ Π½Π΅ ΡΡΠΎΠΈΡ ΠΎΠ±ΠΈΠΆΠ°ΡΡΡΡ, Π΅ΡΠ»ΠΈ Π²Π°ΠΌ Π½Π΅ Π±ΡΠ΄ΡΡ ΠΎΡΠ²Π΅ΡΠ°ΡΡ Π½Π° ΡΠ»Π΅ΠΌΠ΅Π½ΡΠ°ΡΠ½ΡΠ΅ Π²ΠΎΠΏΡΠΎΡΡ.
Π‘ΠΏΠΈΡΠΎΠΊ ΡΠ°Π·Π΄Π΅Π»ΠΎΠ² Flyback. Π’Π΅ΠΌΡ ΡΠ΅ΠΉΡΠ°Ρ ΠΏΡΠΎΡΠΌΠ°ΡΡΠΈΠ²Π°ΡΡ — Π·Π°ΡΠ΅Π³ΠΈΡΡΡΠΈΡΠΎΠ²Π°Π½Π½ΡΡ
: 0, ΡΠΊΡΡΡΡΡ
: 0 ΠΈ Π³ΠΎΡΡΠ΅ΠΉ: 0 ΠΠ°ΡΠ΅Π³Π΅ΡΡΡΠΈΡΠΎΠ²Π°Π½Π½ΡΠ΅ — ΠΠ΅Ρ. ΠΠ°ΡΠ°ΡΡ Π½ΠΎΠ²ΡΡ ΡΠ΅ΠΌΡ ΠΡΠ²Π΅ΡΠΈΡΡ Π½Π° ΡΠ΅ΠΌΡ. ΠΠΎΠ±Π°Π²Π»Π΅Π½ΠΎ: Sun Mar 05, pm. ΠΠΎΠ±Π°Π²Π»Π΅Π½ΠΎ: Mon Mar 27, pm. ΠΠΎΠ±Π°Π²Π»Π΅Π½ΠΎ: Tue Mar 28, am. ΠΠΎΠ±Π°Π²Π»Π΅Π½ΠΎ: Thu Jul 20, pm. ΠΠΎΠ±Π°Π²Π»Π΅Π½ΠΎ: Fri Jul 21, pm. ΠΠΎΠ±Π°Π²Π»Π΅Π½ΠΎ: Sat Oct 27, pm. ΠΠΎΠ±Π°Π²Π»Π΅Π½ΠΎ: Thu Dec 20, am. ΠΠΎΠ±Π°Π²Π»Π΅Π½ΠΎ: Thu Dec 20, pm. ΠΠΎΠ±Π°Π²Π»Π΅Π½ΠΎ: Fri Dec 21, am. Π’ΠΎΠΊΠΎΡΡΠ²ΡΡΠ²ΠΈΡΠ΅Π»ΡΠ½ΡΠΉ Π²Ρ
ΠΎΠ΄ CS ΠΌΠΎΠΆΠ½ΠΎ ΠΎΡΡΠ°Π²ΠΈΡΡ ΠΊΠ°ΠΊ Π΅ΡΡΡ, Π° ΠΌΠΎΠΆΠ½ΠΎ ΠΎΠ·Π°Π΄Π°ΡΠΈΡΡ Π·Π°ΡΠΈΡΠ½ΠΎΠΉ ΡΡΠ½ΠΊΡΠΈΠ΅ΠΉ ΠΎΡ ΠΏΠ΅ΡΠ΅Π³ΡΡΠ·ΠΊΠΈ ΠΌΠΎΡΡΠ΅ΡΠΎΠ² ΠΈΠ³Π±Ρ ΠΏΠΎ ΡΠΎΠΊΡ ΡΠΎΠ³Π»Π°ΡΠ½ΠΎ ΡΠΎΠΎΡΠ²Π΅ΡΡΡΠ²ΡΡΡΠΈΡ
Π΄Π°ΡΠ°ΡΠΈΡΠΎΠ² ΠΌΠΎΡΡΠ΅ΡΡΠ° :wink:.
ΠΠΎΡΠ»Π΅Π΄Π½ΠΈΠΉ ΡΠ°Π· ΡΠ΅Π΄Π°ΠΊΡΠΈΡΠΎΠ²Π°Π»ΠΎΡΡ: ΠΠ³Π½Π°Ρ Sat Dec 22, pm , Π²ΡΠ΅Π³ΠΎ ΡΠ΅Π΄Π°ΠΊΡΠΈΡΠΎΠ²Π°Π»ΠΎΡΡ 1 ΡΠ°Π· ΠΠΎΠ±Π°Π²Π»Π΅Π½ΠΎ: Sat Dec 22, pm.
ΠΡΠΎΡΡΠΎΠΉ ΡΠ΅ΠΌΠΎΠ½Ρ Π±Π»ΠΎΠΊΠ° ΠΏΠΈΡΠ°Π½ΠΈΡ Π½Π° Π±Π°Π·Π΅ UC2845
ΠΠΎΠ»Π½ΡΠΉ Π½Π°Π±ΠΎΡ ΡΡΠ½ΠΊΡΠΈΠΉ Π¨ΠΠ-ΡΠΏΡΠ°Π²Π»Π΅Π½ΠΈΡ ΠΡΡ ΠΎΠ΄Π½ΠΎΠΉ Π²ΡΠ΅ΠΊΠ°ΡΡΠΈΠΉ ΠΈΠ»ΠΈ Π²ΡΡΠ΅ΠΊΠ°ΡΡΠΈΠΉ ΡΠΎΠΊ ΠΊΠ°ΠΆΠ΄ΠΎΠ³ΠΎ Π²ΡΡ ΠΎΠ΄Π° TL Π²ΠΊΠ»ΡΡΠ°ΡΡ Π² ΡΠ΅Π±Ρ ΡΡΠΈΠ»ΠΈΡΠ΅Π»Ρ ΠΎΡΠΈΠ±ΠΊΠΈ, Π²ΡΡΡΠΎΠ΅Π½Π½ΡΠΉ ΡΠ΅Π³ΡΠ»ΠΈΡΡΠ΅ΠΌΡΠΉ Π³Π΅Π½Π΅ΡΠ°ΡΠΎΡ, ΠΊΠΎΠΌΠΏΠ°ΡΠ°ΡΠΎΡ ΡΠ΅Π³ΡΠ»ΠΈΡΠΎΠ²ΠΊΠΈ ΠΌΠ΅ΡΡΠ²ΠΎΠ³ΠΎ Π²ΡΠ΅ΠΌΠ΅Π½ΠΈ, ΡΡΠΈΠ³Π³Π΅Ρ ΡΠΏΡΠ°Π²Π»Π΅Π½ΠΈΡ, ΠΏΡΠ΅ΡΠΈΠ·ΠΈΠΎΠ½Π½ΡΠΉ ΠΠΠ Π½Π° 5 Π²ΠΎΠ»ΡΡ ΠΈ ΡΡ Π΅ΠΌΡ ΡΠΏΡΠ°Π²Π»Π΅Π½ΠΈΡ Π²ΡΡ ΠΎΠ΄Π½ΡΠΌ ΠΊΠ°ΡΠΊΠ°Π΄ΠΎΠΌ. Π£ΡΠΈΠ»ΠΈΡΠ΅Π»Ρ ΠΎΡΠΈΠ±ΠΊΠΈ Π²ΡΠ΄Π°Π΅Ρ ΡΠΈΠ½ΡΠ°Π·Π½ΠΎΠ΅ Π½Π°ΠΏΡΡΠΆΠ΅Π½ΠΈΠ΅ Π² Π΄ΠΈΠ°ΠΏΠ°Π·ΠΎΠ½Π΅ ΠΎΡ β 0, Vcc-2 Π²ΠΎΠ»ΡΡ. ΠΡΠΈΠ±ΠΎΡΡ, ΠΈΠΌΠ΅ΡΡΠΈΠ΅ ΠΈΠ½Π΄Π΅ΠΊΡ L, Π³Π°ΡΠ°Π½ΡΠΈΡΡΡΡ Π½ΠΎΡΠΌΠ°Π»ΡΠ½ΡΡ ΡΠ°Π±ΠΎΡΡ Π² Π΄ΠΈΠ°ΠΏΠ°Π·ΠΎΠ½Π΅ ΡΠ΅ΠΌΠΏΠ΅ΡΠ°ΡΡΡ β
Datasheets Π½Π° ΠΌΠΈΠΊΡΠΎΡΡ Π΅ΠΌΡ Π΄Π»Ρ ΠΊΠΎΠΌΠΏΡΡΡΠ΅ΡΠ½ΡΡ Π±Π»ΠΎΠΊΠΎΠ² ΠΏΠΈΡΠ°Π½ΠΈΡ ATX: Π¨ΠΠ. Tl, tl datasheet, tl ΠΎΠΏΠΈΡΠ°Π½ΠΈΠ΅ Π½Π° ΡΡΡΡΠΊΠΎΠΌ, tl ΠΏΡΠΎΠ²Π΅ΡΠΊΠ°, tl ΡΠ°ΡΡΠ΅Ρ .
tl494 ΡΠ΅Π½Ρ
Π ΡΠΎΠ²ΡΠ΅ΠΌΠ΅Π½Π½ΡΡ
ΠΠΠ Π΄Π»Ρ ΡΠΎΡΠΌΠΈΡΠΎΠ²Π°Π½ΠΈΡ ΡΠΏΡΠ°Π²Π»ΡΡΡΠ΅Π³ΠΎ Π½Π°ΠΏΡΡΠΆΠ΅Π½ΠΈΡ ΠΏΠ΅ΡΠ΅ΠΊΠ»ΡΡΠ΅Π½ΠΈΡ ΠΌΠΎΡΠ½ΡΡ
ΡΡΠ°Π½Π·ΠΈΡΡΠΎΡΠΎΠ² ΠΏΡΠ΅ΠΎΠ±ΡΠ°Π·ΠΎΠ²Π°ΡΠ΅Π»Ρ ΠΎΠ±ΡΡΠ½ΠΎ ΠΈΡΠΏΠΎΠ»ΡΠ·ΡΡΡΡΡ ΡΠΏΠ΅ΡΠΈΠ°Π»ΠΈΠ·ΠΈΡΠΎΠ²Π°Π½Π½ΡΠ΅ ΠΈΠ½ΡΠ΅Π³ΡΠ°Π»ΡΠ½ΡΠ΅ ΠΌΠΈΠΊΡΠΎΡΡ
Π΅ΠΌΡ ΠΠΠ‘. Π ΠΊΠ°ΡΠ΅ΡΡΠ²Π΅ ΡΡ
Π΅ΠΌΡ ΡΠΏΡΠ°Π²Π»Π΅Π½ΠΈΡ Π΄Π»Ρ ΡΠ°ΡΡΠΌΠ°ΡΡΠΈΠ²Π°Π΅ΠΌΠΎΠ³ΠΎ ΠΊΠ»Π°ΡΡΠ° ΠΠΠ Π² ΠΏΠΎΠ΄Π°Π²Π»ΡΡΡΠ΅ΠΌ Π±ΠΎΠ»ΡΡΠΈΠ½ΡΡΠ²Π΅ ΡΠ»ΡΡΠ°Π΅Π² ΠΈΡΠΏΠΎΠ»ΡΠ·ΡΠ΅ΡΡΡ ΠΌΠΈΠΊΡΠΎΡΡ
Π΅ΠΌΠ° ΡΠΈΠΏΠ°.
ΠΠ½Π° ΡΠ΅Π°Π»ΠΈΠ·ΡΠ΅Ρ Π±ΠΎΠ»ΡΡΠΈΠ½ΡΡΠ²ΠΎ ΠΈΠ· ΠΏΠ΅ΡΠ΅ΡΠΈΡΠ»Π΅Π½Π½ΡΡ
Π²ΡΡΠ΅ ΡΡΠ½ΠΊΡΠΈΠΉ ΠΈ Π²ΡΠΏΡΡΠΊΠ°Π΅ΡΡΡ ΡΡΠ΄ΠΎΠΌ Π·Π°ΡΡΠ±Π΅ΠΆΠ½ΡΡ
ΡΠΈΡΠΌ ΠΏΠΎΠ΄ ΡΠ°Π·Π½ΡΠΌΠΈ Π½Π°ΠΈΠΌΠ΅Π½ΠΎΠ²Π°Π½ΠΈΡΠΌΠΈ. ΠΡΠ΅ ΡΡΠΈ ΠΌΠΈΠΊΡΠΎΡΡ
Π΅ΠΌΡ ΡΠ²Π»ΡΡΡΡΡ ΠΏΠΎΠ»Π½ΡΠΌΠΈ Π°Π½Π°Π»ΠΎΠ³Π°ΠΌΠΈ ΠΎΡΠ΅ΡΠ΅ΡΡΠ²Π΅Π½Π½ΠΎΠΉ ΠΌΠΈΠΊΡΠΎΡΡ
Π΅ΠΌΡ ΠΠ ΠΠ£4. Π Π°ΡΡΠΌΠΎΡΡΠΈΠΌ ΠΏΠΎΠ΄ΡΠΎΠ±Π½ΠΎ ΡΡΡΡΠΎΠΉΡΡΠ²ΠΎ ΠΈ ΡΠ°Π±ΠΎΡΡ ΡΡΠΎΠΉ ΡΠΏΡΠ°Π²Π»ΡΡΡΠ΅ΠΉ ΠΌΠΈΠΊΡΠΎΡΡ
Π΅ΠΌΡ. ΠΠ½Π° ΡΠΏΠ΅ΡΠΈΠ°Π»ΡΠ½ΠΎ ΡΠ°Π·ΡΠ°Π±ΠΎΡΠ°Π½Π° Π΄Π»Ρ ΡΠΏΡΠ°Π²Π»Π΅Π½ΠΈΡ ΡΠΈΠ»ΠΎΠ²ΠΎΠΉ ΡΠ°ΡΡΡΡ ΠΠΠ ΠΈ ΡΠΎΠ΄Π΅ΡΠΆΠΈΡ Π² ΡΠ²ΠΎΠ΅ΠΌ ΡΠΎΡΡΠ°Π²Π΅ ΡΠΈΡ. ΠΡΡ ΡΠΎΠ²ΠΎΠΊΡΠΏΠ½ΠΎΡΡΡ ΡΡΠ½ΠΊΡΠΈΠΎΠ½Π°Π»ΡΠ½ΡΡ
ΡΠ·Π»ΠΎΠ², Π²Ρ
ΠΎΠ΄ΡΡΠΈΡ
Π² ΡΠΎΡΡΠ°Π² ΠΠΠ‘ TL, ΠΌΠΎΠΆΠ½ΠΎ ΡΡΠ»ΠΎΠ²Π½ΠΎ ΡΠ°Π·Π±ΠΈΡΡ Π½Π° ΡΠΈΡΡΠΎΠ²ΡΡ ΠΈ Π°Π½Π°Π»ΠΎΠ³ΠΎΠ²ΡΡ ΡΠ°ΡΡΡ ΡΠΈΡΡΠΎΠ²ΠΎΠΉ ΠΈ Π°Π½Π°Π»ΠΎΠ³ΠΎΠ²ΡΠΉ ΡΡΠ°ΠΊΡΡ ΠΏΡΠΎΡ
ΠΎΠΆΠ΄Π΅Π½ΠΈΡ ΡΠΈΠ³Π½Π°Π»ΠΎΠ².
TL494 Π¨ΠΠ β ΠΠΠΠ’Π ΠΠΠΠΠ
ΠΠ»ΠΎΠ³ new. Π’Π΅Ρ Π½ΠΈΡΠ΅ΡΠΊΠΈΠ΅ ΠΎΠ±Π·ΠΎΡΡ. ΠΠΏΡΠ±Π»ΠΈΠΊΠΎΠ²Π°Π½ΠΎ: , ΠΡΡ ΡΡΡΠ°Π½ΠΈΡΡ Π½Π°ΡΠ»ΠΈ, ΠΊΠΎΠ³Π΄Π° ΠΈΡΠΊΠ°Π»ΠΈ : ucb , uca ΡΡ Π΅ΠΌΠ° , b Π·Π°Π½ΠΈΠΆΠ΅Π½ΠΎ ΠΎΠΏΠΎΡΠ½ΠΎΠ΅ Π½Π°ΠΏΡΡΠΆΠ΅Π½ΠΈΠ΅ , apcp Π°Π½Π°Π»ΠΎΠ³ΠΈ , ΡΠ΅ΠΌΠΎΠ½Ρ ΠΈΠΌΠΏΡΠ»ΡΡΠ½ΡΡ ΠΈΡΡΠΎΡΠ½ΠΈΠΊΠΎΠ² ΠΏΠΈΡΠ°Π½ΠΈΡ Π½Π° ΠΎΡΠ½ΠΎΠ²Π΅ ΡΠΈΠΌ ΠΊΠΎΠ½ΡΡΠΎΠ»Π»Π΅ΡΠ° uc , uc ΡΡ Π΅ΠΌΠ° ΡΠ²Π°ΡΠΎΡΠ½ΠΎΠ³ΠΎ , ΡΠΈΠΏΠΎΠ²ΡΠ΅ ΡΡ Π΅ΠΌΡ Π½Π° ΠΌΠΈΠΊΡΠΎΡΡ Π΅ΠΌΠ΅ ucn , uc Π½Π΅ ΡΡΠ°ΡΡΡΠ΅Ρ , ΡΠ΅ΠΌΠΎΠ½Ρ Π΄Π΅ΠΆΡΡΠΊΠ° Π½Π° uc , Π±Π»ΠΎΠΊ ΠΏΠΈΡΠ°Π½ΠΈΡ Π½Π° ΡΠΈΠΌ , ucb ΡΡ Π΅ΠΌΠ° Π²ΠΊΠ»ΡΡΠ΅Π½ΠΈΡ , ucan ΡΡ Π΅ΠΌΠ° Π±Π»ΠΎΠΊΠ° ΠΏΠΈΡΠ°Π½ΠΈΡ , uc datasheet ΡΡ Π΅ΠΌΠ° Π²ΠΊΠ»ΡΡΠ΅Π½ΠΈΡ , Π΄Π°ΡΠ°ΡΠΈΡΡ ΡΠΈΠΌ , ucbn ΠΌΠ°Π»Π°Ρ Π½Π°Π³ΡΡΠ·ΠΊΠ° , ΠΌΠΈΠΊΡΠΎΡΡ Π΅ΠΌΠ° b ΠΏΠΎΠ΄ΠΊΠ»ΡΡΠ΅Π½ΠΈΠ΅ , Π½Π΅ ΡΠ΅Π³ΡΠ»ΠΈΡΡΠ΅ΡΡΡ ΡΠΈΠΌ Π½Π° ΠΊΠΎΠ½ΡΡΠΎΠ»Π»Π΅ΡΠ΅ uc , ΡΡ Π΅ΠΌΠ° ΠΏΠΎΠ΄ΠΊΠ»ΡΡΠ΅Π½ΠΈΡ ucbn , ΡΠ΅ΠΌΠΎΠ½Ρ Π±Π»ΠΎΠΊΠ° ΠΏΠΈΡΠ°Π½ΠΈΡ ΡΠ΅Π»Π΅Π²ΠΈΠ·ΠΎΡΠ° Π²ΠΈΡΡΠ·Ρ Π½Π° ΠΌΠΈΠΊΡΠΎΡΡ Π΅ΠΌΠ΅ uc , smd , ΡΡ Π΅ΠΌΡ Π΄Π΅ΠΆΡΡΠΊΠΈ Π² Π±Π»ΠΎΠΊΠ°Ρ ΠΏΠΈΡΠ°Π½ΠΈΡ atx Π½Π° ΡΡΠ°Π½Π·ΠΈΡΡΠΎΡΠ°Ρ c ΠΈ c , Π±Π»ΠΎΠΊ ΠΏΠΈΡΠ°Π½ΠΈΡ Π½Π° uc ΡΠ²ΠΎΠΈΠΌΠΈ ΡΡΠΊΠ°ΠΌΠΈ Π½Π° 30Π° , ΡΡ Π΅ΠΌΠ° Π±Π»ΠΎΠΊ ΠΏΠΈΡΠ°Π½ΠΈΡ k viper22a hp e , ΡΡ Π΅ΠΌΠ° Π·Π°ΠΏΡΡΠΊΠ° Π±Π»ΠΎΠΊ ΠΏΠΈΡΠ°Π½ΠΈΡ Π½Π° ΡΠΈΠΌ , ΠΈΠΈΠΏ ΠΈΠ· ΠΊΠΎΠΌΠΏΡΡΡΠ΅ΡΠ½ΠΎΠ³ΠΎ Π±Π»ΠΎΠΊΠ° ΠΏΠΈΡΠ°Π½ΠΈΡ Π½Π°
ΠΡΠ°Π²ΠΈΠ»Π° ΡΠΎΡΡΠΌΠ°.
ΠΠΎΠ·ΠΌΠΎΠΆΠ½ΠΎΡΡΡ ΡΠΊΠ°ΡΠ°ΡΡ Π΄Π°ΡΠ°ΡΠΈΡ (datasheet) TL494CN Π² ΡΠΎΡΠΌΠ°ΡΠ΅ pdf ΡΠ»Π΅ΠΊΡΡΠΎΠ½Π½ΡΡ ΠΊΠΎΠΌΠΏΠΎΠ½Π΅Π½ΡΠΎΠ²
ΠΠ΅ΡΡΠΎΠ½Π°Ρ ΠΎΠΆΠ΄Π΅Π½ΠΈΠ΅: ΠΡΠ±ΠΎΠ΅. ΠΡΠ±ΡΠ°ΡΡ Π½Π΅ΡΠΊΠΎΠ»ΡΠΊΠΎ. Π ΡΠΎΠΆΠ°Π»Π΅Π½ΠΈΡ, Π½Π΅ Π½Π°ΠΉΠ΄Π΅Π½ΠΎ. ΠΠΎΠ΄ΡΠ²Π΅ΡΠ΄ΠΈΡΡ ΠΡΠΌΠ΅Π½ΠΈΡΡ. Π€ΠΈΠ»ΡΡΡ ΠΏΠΎ ΠΏΠΎΡΡΠ°Π²ΡΠΈΠΊΡ: Π’ΠΎΡΠ³ΠΎΠ²Π°Ρ ΠΠ°ΡΠ°Π½ΡΠΈΡ. Shenzhen Miyu Trading Co.
TL494CN: ΡΡ Π΅ΠΌΠ° Π²ΠΊΠ»ΡΡΠ΅Π½ΠΈΡ, ΠΎΠΏΠΈΡΠ°Π½ΠΈΠ΅ Π½Π° ΡΡΡΡΠΊΠΎΠΌ, ΡΡ Π΅ΠΌΠ° ΠΏΡΠ΅ΠΎΠ±ΡΠ°Π·ΠΎΠ²Π°ΡΠ΅Π»Ρ
Π’Π°ΠΌ Π²ΡΠΎΠ΄Π΅ ΡΠ΅ΡΡ ΠΎΠ± ΠΎΠΏΠΎΡΠ½ΠΎΠΌ Π½Π°ΠΏΡΡΠΆΠ΅Π½ΠΈΠΈ ΠΡΠ΄Ρ ΠΠΎΡΡ Π‘ΡΠ°ΡΡΠΉ ΠΠΎΡ ΠΡΠΊΡΠ΄Π°: Π³. Π’ΠΎΠΌΡΠΊ Π‘ΠΎΠΎΠ±ΡΠ΅Π½ΠΈΠΉ: Π Π΅Π³ΠΈΡΡΡΠ°ΡΠΈΡ: ΠΠ΅ Π²ΠΈΠ΄Ρ ΠΊΠΎΠ½ΠΊΡΠ΅ΡΠ½ΠΎΠΉ ΡΡ Π΅ΠΌΡ — Ρ ΡΠ°ΠΊ ΠΏΠΎΠ½ΠΈΠΌΠ°Ρ, ΡΡΠΎ-ΡΠΎ ΠΎΡΠΈΠ³ΠΈΠ½Π°Π»ΡΠ½ΠΎΠ΅, ΠΎΡΠ»ΠΈΡΠ½ΠΎΠ΅ ΠΎΡ ΡΠΈΡΡΠ΅ΠΌΠ½ΡΡ ΠΠ. ΠΡΡΡΠ΅ Π²ΡΠ΅Π³ΠΎ Π² Π½Π΅Π±ΠΎΠ»ΡΡΠΈΡ ΠΏΡΠ΅Π΄Π΅Π»Π°Ρ ΠΈΠ·ΠΌΠ΅Π½ΡΡΡ ΡΠΎΠΏΡΠΎΡΠΈΠ²Π»Π΅Π½ΠΈΠ΅ ΡΠ΅Π·ΠΈΡΡΠΎΡΠ°, ΠΈΠ΄ΡΡΠ΅Π³ΠΎ ΡΠΎ 2 Π½ΠΎΠ³ΠΈ Π½Π° Π·Π΅ΠΌΠ»Ρ. ΠΠ΅Π½ΡΡΠ΅ ΡΠ΅Π·ΠΈΡΡΠΎΡ — Π²ΡΡ ΠΎΠ΄Π½ΠΎΠ΅ Π½Π°ΠΏΡΡΠΆΠ΅Π½ΠΈΠ΅ Π±ΠΎΠ»ΡΡΠ΅, Π±ΠΎΠ»ΡΡΠ΅ ΡΠ΅Π·ΠΈΡΡΠΎΡ — Π½Π°ΠΎΠ±ΠΎΡΠΎΡ.
TL — ΡΡ Π΅ΠΌΠ° Π²ΠΊΠ»ΡΡΠ΅Π½ΠΈΡ, ΠΎΠΏΠΈΡΠ°Π½ΠΈΠ΅, Π°Π½Π°Π»ΠΎΠ³ΠΈ, datasheet. Π‘Π΅Π³ΠΎΠ΄Π½Ρ Π±ΠΎΠ»ΡΡΠ°Ρ ΡΠ°ΡΡΡ ΡΠΎΠ²ΡΠ΅ΠΌΠ΅Π½Π½ΡΡ ΠΈΠΌΠΏΡΠ»ΡΡΠ½ΡΡ ΠΈΡΡΠΎΡΠ½ΠΈΠΊΠΎΠ² ΠΏΠΈΡΠ°Π½ΠΈΡ, Π΄Π° ΠΈ ΠΌΠ½ΠΎΠ³ΠΈΠ΅ ΡΡ Π΅ΠΌΡ.
TL494CN datasheet
TL Π²ΠΊΠ»ΡΡΠ°Π΅Ρ Π²ΡΠ΅ ΡΡΠ½ΠΊΡΠΈΠΈ, ΡΡΠ΅Π±ΡΠ΅ΠΌΡΠ΅ Π² ΡΠΎΠ·Π΄Π°Π½ΠΈΠΈ ΠΌΠΎΠ΄ΡΠ»ΡΡΠΈΠΈ ΡΠΈΡΠΈΠ½Ρ ΠΏΡΠ»ΡΡΠ° PWM ΡΠ΅ΠΏΠΈ ΡΠΏΡΠ°Π²Π»Π΅Π½ΠΈΡ Π½Π° ΠΎΠ΄Π½ΠΎΠΊΡΠΈΡΡΠ°Π»ΡΠ½ΠΎΠΉ ΡΡ
Π΅ΠΌΠ΅. Π Π°Π·ΡΠ°Π±ΠΎΡΠ°Π½Π½ΡΠΉ, ΠΏΡΠ΅ΠΆΠ΄Π΅ Π²ΡΠ΅Π³ΠΎ Π΄Π»Ρ ΠΊΠΎΠ½ΡΡΠΎΠ»Ρ ΠΈΡΡΠΎΡΠ½ΠΈΠΊΠ° ΠΏΠΈΡΠ°Π½ΠΈΡ, ΡΡΠΎ ΡΡΡΡΠΎΠΉΡΡΠ²ΠΎ ΠΏΡΠ΅Π΄Π»Π°Π³Π°Π΅Ρ Π³ΠΈΠ±ΠΊΠΎΡΡΡ, ΡΡΠΎΠ±Ρ ΡΠΎΠ·Π΄Π°ΡΡ ΡΡ
Π΅ΠΌΡ ΠΊΠΎΠ½ΡΡΠΎΠ»Ρ ΠΈΡΡΠΎΡΠ½ΠΈΠΊΠ° ΠΏΠΈΡΠ°Π½ΠΈΡ ΠΊ ΠΎΠΏΡΠ΅Π΄Π΅Π»Π΅Π½Π½ΡΠΌ ΠΏΠ°ΡΠ°ΠΌΠ΅ΡΡΠ°ΠΌ.
ΠΡΠΈΠ±ΠΎΡΠ½ΡΠ΅ ΡΡΠΈΠ»ΠΈΡΠ΅Π»ΠΈ ΠΏΠΎΠΊΠ°Π·ΡΠ²Π°ΡΡ Π΄ΠΈΠ°ΠΏΠ°Π·ΠΎΠ½ Π½Π°ΠΏΡΡΠΆΠ΅Π½ΠΈΡ ΠΎΠ±ΡΠ΅Π³ΠΎ ΡΠ΅ΠΆΠΈΠΌΠ° ΠΎΡβ0.
Π¨ΠΠ — ΠΊΠΎΠ½ΡΡΠΎΠ»Π»Π΅ΡΡ ΠΈΠΌΠΏΡΠ»ΡΡΠ½ΡΡ Π±Π»ΠΎΠΊΠΎΠ² ΠΏΠΈΡΠ°Π½ΠΈΡ
ΠΠΠΠΠ ΠΠ Π’ΠΠΠ: TL494 Pulse Width Modulation Control Circuit
ΠΠΌΠΏΡΠ»ΡΡΠ½ΡΠ΅ Π±Π»ΠΎΠΊΠΈ ΠΏΠΈΡΠ°Π½ΠΈΡ ΠΠΠ ΠΎΡΠ΅Π½Ρ ΡΠ°ΡΠΏΡΠΎΡΡΡΠ°Π½Π΅Π½Ρ. ΠΠΏΠΈΡΠ°Π½ΠΈΠ΅ Π΅Π΅ ΠΏΠΎ ΡΡΠ°Π΄ΠΈΡΠΈΠΈ Π½Π°ΡΠ½Π΅ΠΌ Ρ Π½Π°Π·Π½Π°ΡΠ΅Π½ΠΈΡ ΠΈ ΠΏΠ΅ΡΠ΅ΡΠ½Ρ Π²Π½ΡΡΡΠ΅Π½Π½ΠΈΡ ΡΡΡΡΠΎΠΉΡΡΠ². ΠΠ½Π° ΠΏΡΠ΅Π΄ΡΡΠ°Π²Π»ΡΠ΅Ρ ΡΠΎΠ±ΠΎΠΉ Π¨ΠΠ-ΠΊΠΎΠ½ΡΡΠΎΠ»Π»Π΅Ρ Ρ ΡΠΈΠΊΡΠΈΡΠΎΠ²Π°Π½Π½ΠΎΠΉ ΡΠ°ΡΡΠΎΡΠΎΠΉ, ΠΏΡΠ΅Π΄Π½Π°Π·Π½Π°ΡΠ΅Π½Π½ΡΠΉ ΠΏΡΠ΅ΠΈΠΌΡΡΠ΅ΡΡΠ²Π΅Π½Π½ΠΎ Π΄Π»Ρ ΠΏΡΠΈΠΌΠ΅Π½Π΅Π½ΠΈΡ Π² ΠΠΠ, ΠΈ ΡΠΎΠ΄Π΅ΡΠΆΠ°ΡΠΈΠΉ ΡΠ»Π΅Π΄ΡΡΡΠΈΠ΅ ΡΡΡΡΠΎΠΉΡΡΠ²Π°:. ΠΠ°ΠΊ ΠΈ Ρ Π»ΡΠ±ΠΎΠΉ Π΄ΡΡΠ³ΠΎΠΉ ΠΌΠΈΠΊΡΠΎΡΡ Π΅ΠΌΡ, Ρ TLCN ΠΎΠΏΠΈΡΠ°Π½ΠΈΠ΅ Π² ΠΎΠ±ΡΠ·Π°ΡΠ΅Π»ΡΠ½ΠΎΠΌ ΠΏΠΎΡΡΠ΄ΠΊΠ΅ Π΄ΠΎΠ»ΠΆΠ½ΠΎ ΡΠΎΠ΄Π΅ΡΠΆΠ°ΡΡ ΠΏΠ΅ΡΠ΅ΡΠ΅Π½Ρ ΠΏΡΠ΅Π΄Π΅Π»ΡΠ½ΠΎ Π΄ΠΎΠΏΡΡΡΠΈΠΌΡΡ ΡΠΊΡΠΏΠ»ΡΠ°ΡΠ°ΡΠΈΠΎΠ½Π½ΡΡ Ρ Π°ΡΠ°ΠΊΡΠ΅ΡΠΈΡΡΠΈΠΊ. ΠΠ°Π΄ΠΈΠΌ ΠΈΡ Π½Π° ΠΎΡΠ½ΠΎΠ²Π°Π½ΠΈΠΈ Π΄Π°Π½Π½ΡΡ Motorola, Inc:. ΠΠΏΠΈΡΠ°Π½ΠΈΠ΅ Π½Π° ΡΡΡΡΠΊΠΎΠΌ ΡΠ·ΡΠΊΠ΅ Π²ΡΠ²ΠΎΠ΄ΠΎΠ² Π΅Π΅ ΠΊΠΎΡΠΏΡΡΠ° ΠΏΡΠΈΠ²Π΅Π΄Π΅Π½ΠΎ Π½Π° ΡΠΈΡΡΠ½ΠΊΠ΅, ΡΠ°ΡΠΏΠΎΠ»ΠΎΠΆΠ΅Π½Π½ΠΎΠΌ Π½ΠΈΠΆΠ΅.
ΠΠ°ΡΠΈ ΠΏΡΠ°Π²Π° Π² ΡΠ°Π·Π΄Π΅Π»Π΅.
ΠΎΠΏΠΈΡΠ°Π½ΠΈΠ΅ tl494 Π½Π° ΡΡΡΡΠΊΠΎΠΌ ΡΠ·ΡΠΊΠ΅ circuit
Π Π΅Π³ΠΈΡΡΡΠ°ΡΠΈΡ ΠΠ°Π±ΡΠ» ΠΏΠ°ΡΠΎΠ»Ρ.
ΠΡΠΈ Π·Π°ΠΊΠ°Π·Π΅, ΡΡΠΈΡΡΠ²Π°ΠΉΡΠ΅, ΡΡΠΎ ΠΈΠ½ΡΠ΅Π³ΡΠ°Π»ΡΠ½ΡΠ΅ ΠΌΠΈΠΊΡΠΎΡΡ
Π΅ΠΌΡ ΠΌΠΎΠ³ΡΡ ΠΈΠΌΠ΅ΡΡ ΡΠ°Π·Π»ΠΈΡΠ½ΡΠΉ ΡΠΈΠΏ ΠΊΠΎΡΠΏΡΡΠ° ΠΈΡΠΏΠΎΠ»Π½Π΅Π½ΠΈΠ΅ , ΡΠΌΠΎΡΡΠΈΡΠ΅ ΠΊΠ°ΡΡΠΈΠ½ΠΊΡ ΠΈ ΠΏΠ°ΡΠ°ΠΌΠ΅ΡΡΡ. ΠΠ° Π½Π°ΡΠ΅ΠΌ ΡΠ°ΠΉΡΠ΅ ΠΎΠΏΡΠ±Π»ΠΈΠΊΠΎΠ²Π°Π½Ρ ΡΠΎΠ»ΡΠΊΠΎ ΠΎΡΠ½ΠΎΠ²Π½ΡΠ΅ Π½Π°Π·Π½Π°ΡΠ΅Π½ΠΈΠ΅ ΠΈ ΠΏΠ°ΡΠ°ΠΌΠ΅ΡΡΡ Ρ
Π°ΡΠ°ΠΊΡΠ΅ΡΠΈΡΡΠΈΠΊΠΈ. ΠΠΎΠΏΠΎΠ»Π½ΠΈΡΠ΅Π»ΡΠ½ΡΠ΅ Π²ΠΎΠΏΡΠΎΡΡ ΡΡΠΎΡΠ½ΡΠΉΡΠ΅ ΡΠ΅ΡΠ΅Π· Π΅ΠΌΠ°ΠΉΠ». ΠΠΎΠ»Π½ΠΎΠ΅ ΠΎΠΏΠΈΡΠ°Π½ΠΈΠ΅ ΠΈ ΠΈΠ½ΡΠΎΡΠΌΠ°ΡΠΈΡ ΠΎ ΡΠΎΠΌ ΠΊΠ°ΠΊ ΠΏΡΠΎΠ²Π΅ΡΠΈΡΡ TLCN dip, ΡΠ΅ΠΌ Π΅Π΅ Π·Π°ΠΌΠ΅Π½ΠΈΡΡ, ΡΡ
Π΅ΠΌΠ° Π²ΠΊΠ»ΡΡΠ΅Π½ΠΈΡ, ΠΎΡΠ΅ΡΠ΅ΡΡΠ²Π΅Π½Π½ΡΠΉ Π°Π½Π°Π»ΠΎΠ³, Datasheet-Ρ ΠΈ Π΄ΡΡΠ³ΠΈΠ΅ ΡΠ΅Ρ
Π½ΠΈΡΠ΅ΡΠΊΠΈΠ΅ Π΄Π°Π½Π½ΡΠ΅, ΠΌΠΎΠ³ΡΡ Π±ΡΡΡ Π½Π°ΠΉΠ΄Π΅Π½Ρ Π² PDF ΡΠ°ΠΉΠ»Π°Ρ
Π½Π°ΡΠ΅Π³ΠΎ ΡΠ°Π·Π΄Π΅Π»Π° DataSheet, Π² ΡΠΏΡΠ°Π²ΠΎΡΠ½ΠΎΠΉ Π»ΠΈΡΠ΅ΡΠ°ΡΡΡΠ΅, ΠΈΠ»ΠΈ Π½Π° ΡΠ°ΠΉΡΠ°Ρ
ΠΏΠΎΠΈΡΠΊΠΎΠ²ΡΡ
ΡΠΈΡΡΠ΅ΠΌ Google, Π―Π½Π΄Π΅ΠΊΡ. ΠΠ°ΠΉΠΊΡ ΠΈ ΠΏΠΎΠ΄ΠΊΠ»ΡΡΠ΅Π½ΠΈΠ΅ Π²ΡΠ΅Ρ
ΡΠ»Π΅ΠΊΡΡΠΎΠ½Π½ΡΡ
ΠΊΠΎΠΌΠΏΠΎΠ½Π΅Π½ΡΠΎΠ², Π΄ΠΎΠ»ΠΆΠ½Ρ ΠΏΡΠΎΠΈΠ·Π²ΠΎΠ΄ΠΈΡΡ ΡΠΏΠ΅ΡΠΈΠ°Π»ΠΈΡΡΡ. ΠΠ°ΠΏΡΠΈΠΌΠ΅Ρ, Π΄ΠΎΠ±Π°Π²ΠΈΠ² ΠΌΠ΅ΡΠΊΡ «ΡΠ΅ΠΌΠΎΠ½Ρ», ΡΡΠΎΡ ΡΠΎΠ²Π°Ρ Π±ΡΠ΄Π΅Ρ ΠΎΡΠΎΠ±ΡΠ°ΠΆΠ°ΡΡΡΡ Π² ΡΠ΅Π·ΡΠ»ΡΡΠ°ΡΠ°Ρ
ΠΏΠΎΠΈΡΠΊΠ° ΠΏΠΎ ΡΡΠΎΠΌΡ ΡΠ»ΠΎΠ²Ρ.
TL494 ΡΡ Π΅ΠΌΠ° Π²ΠΊΠ»ΡΡΠ΅Π½ΠΈΡ, datasheet
ΠΡΠΈΠΌΠ΅Ρ: max Π Π΅ΠΊΠ»Π°ΠΌΠ° Π½Π° ΡΠ°ΠΉΡΠ΅ ΠΠΎΠΌΠΎΡΡ ΡΠ°ΠΉΡΡ. ΠΠ°ΡΠ°Π»ΠΎΠ³ ΠΏΡΠΎΠ³ΡΠ°ΠΌΠΌ ΠΡΠΎΠΈΠ·Π²ΠΎΠ΄ΠΈΡΠ΅Π»ΠΈ ΠΠ°ΡΠ°Π»ΠΎΠ³ ΡΡ Π΅ΠΌ Datasheet catalog. ΠΡΠΈΠΌΠ΅Ρ: max ΠΠ°ΠΏΡΠΎΡΠΈΡΡ ΡΠΊΠ»Π°Π΄Ρ.
tl494 (10/19 ΡΡΡΠ°Π½ΠΈΡ) TI | Π¦Π΅ΠΏΠΈ ΡΠΏΡΠ°Π²Π»Π΅Π½ΠΈΡ ΠΌΠΎΠ΄ΡΠ»ΡΡΠΈΠ΅ΠΉ ΠΏΡΠ»ΡΡΠ°-ΠΌΠΎΠ΄ΡΠ»ΡΡΠΈΠΈ
ΠΠ°ΠΊΠ°Π·ΡΠ²Π°Π΅ΠΌΠΎΠ΅ ΡΡΡΡΠΎΠΉΡΡΠ²ΠΎ
Π‘ΠΎΡΡΠΎΡΠ½ΠΈΠ΅
(1)
ΠΠ°ΠΊΠ΅Ρ
Π’ΠΈΠΏ
ΠΠ°ΠΊΠ΅Ρ
Π ΠΠ‘ΠΠ£ΠΠΠΠ§ΠΠ‘ΠΠΠ
ΠΠ°ΠΊΠ΅Ρ
QTY
ECO ΠΠ»Π°Π½
(2)
QTY
(2)
QTY
(2)
QTY
(2)
QTY
(2)
qty
(2)
QTY
(2)
/Ball Finish
MSL Peak Temp
(3)
TL494IDRE4
ACTIVE
SOIC
D
16
2 2 20003
ΠΠ΅Ρ SB/BR)
CU NIPDAU
Π£ΡΠΎΠ²Π΅Π½Ρ 1-260C-UNLIM
TL494IDRG4
Active
SOIC
D
16
2500 GREEN (ROHS &
NO SB/BR)
2500 GREEN (ROHS &
NO SB/BR)
2500 2500 (ROHS &
NO SB/BR)
2500 2500 (ROHS &
NO SB/BR)
2500.
CU NIPDAU
Π£ΡΠΎΠ²Π΅Π½Ρ 1-260C-UNLIM
TL494IN
Active
PDIP
N
16
25
(ROHS)
CU NIPDAU
(ROHS)
CU NIPDAU
(ROHS) Π£ΠΏΠ°ΠΊ. Π’ΠΈΠΏ
TL494ine4
Active
PDIP
N
16
25
PB-Free
(ROHS)
CU NIPDAU
N / A Π΄Π»Ρ PKG Π’ΠΈΠΏ
TL494MMMJ
ΠΠΠΠ‘
16
TBD
Call Ti
Call Ti
TL494MJB
Π£ΡΡΠ°Π½ΠΎΠ²Π»Π΅Π½Π½Π°Ρ
CDIP
J
16
TBD
CALL TI
16
Calling TI
. ΠΎΠΏΡΠ΅Π΄Π΅Π»ΡΠ΅ΡΡΡ ΡΠ»Π΅Π΄ΡΡΡΠΈΠΌ ΠΎΠ±ΡΠ°Π·ΠΎΠΌ:
ΠΠΠ’ΠΠΠΠ: Π£ΡΡΡΠΎΠΉΡΡΠ²ΠΎ ΠΏΡΠΎΠ΄ΡΠΊΡΠ° ΡΠ΅ΠΊΠΎΠΌΠ΅Π½Π΄ΡΠ΅ΡΡΡ Π΄Π»Ρ Π½ΠΎΠ²ΡΡ ΠΊΠΎΠ½ΡΡΡΡΠΊΡΠΈΠΉ.
ΠΠΠΠΠΠΠΠΠΠΠ― ΠΠΠΠ£ΠΠΠ: TI ΠΎΠ±ΡΡΠ²ΠΈΠ»Π°, ΡΡΠΎ ΡΡΡΡΠΎΠΉΡΡΠ²ΠΎ Π±ΡΠ΄Π΅Ρ ΡΠ½ΡΡΠΎ Ρ ΠΏΡΠΎΠΈΠ·Π²ΠΎΠ΄ΡΡΠ²Π°, ΠΈ Π΄Π΅ΠΉΡΡΠ²ΡΠ΅Ρ ΠΏΠ΅ΡΠΈΠΎΠ΄ ΠΏΠΎΠΆΠΈΠ·Π½Π΅Π½Π½ΠΎΠΉ ΠΏΠΎΠΊΡΠΏΠΊΠΈ.
NRND: ΠΠ΅ ΡΠ΅ΠΊΠΎΠΌΠ΅Π½Π΄ΡΠ΅ΡΡΡ Π΄Π»Ρ Π½ΠΎΠ²ΡΡ ΠΊΠΎΠ½ΡΡΡΡΠΊΡΠΈΠΉ. Π£ΡΡΡΠΎΠΉΡΡΠ²ΠΎ Π½Π°Ρ ΠΎΠ΄ΠΈΡΡΡ Π² ΠΏΡΠΎΠΈΠ·Π²ΠΎΠ΄ΡΡΠ²Π΅ Π΄Π»Ρ ΠΏΠΎΠ΄Π΄Π΅ΡΠΆΠΊΠΈ ΡΡΡΠ΅ΡΡΠ²ΡΡΡΠΈΡ ΠΊΠ»ΠΈΠ΅Π½ΡΠΎΠ², Π½ΠΎ TI Π½Π΅ ΡΠ΅ΠΊΠΎΠΌΠ΅Π½Π΄ΡΠ΅Ρ ΠΈΡΠΏΠΎΠ»ΡΠ·ΠΎΠ²Π°ΡΡ ΡΡΡ Π΄Π΅ΡΠ°Π»Ρ Π² Π½ΠΎΠ²ΠΎΠΌ Π΄ΠΈΠ·Π°ΠΉΠ½Π΅
.
ΠΠ ΠΠΠΠΠ ΠΠ’ΠΠΠ¬ΠΠ«Π ΠΠ ΠΠ‘ΠΠΠ’Π : ΡΡΡΡΠΎΠΉΡΡΠ²ΠΎ Π°Π½ΠΎΠ½ΡΠΈΡΠΎΠ²Π°Π½ΠΎ, Π½ΠΎ Π½Π΅ ΠΏΡΠΎΠΈΠ·Π²ΠΎΠ΄ΠΈΡΡΡ. ΠΠ±ΡΠ°Π·ΡΡ ΠΌΠΎΠ³ΡΡ ΠΈΠ»ΠΈ Π½Π΅ ΠΌΠΎΠ³ΡΡ Π±ΡΡΡ Π΄ΠΎΡΡΡΠΏΠ½Ρ.
Π£Π‘Π’ΠΠ ΠΠΠ: TI ΠΏΡΠ΅ΠΊΡΠ°ΡΠΈΠ»Π° ΠΏΡΠΎΠΈΠ·Π²ΠΎΠ΄ΡΡΠ²ΠΎ ΡΡΡΡΠΎΠΉΡΡΠ²Π°.
(2) ΠΠΊΠΎΠ»ΠΎΠ³ΠΈΡΠ΅ΡΠΊΠΈΠΉ ΠΏΠ»Π°Π½ β ΠΠ»Π°Π½ΠΈΡΡΠ΅ΠΌΠ°Ρ ΡΠΊΠΎΠ»ΠΎΠ³ΠΈΡΠ΅ΡΠΊΠ°Ρ ΠΊΠ»Π°ΡΡΠΈΡΠΈΠΊΠ°ΡΠΈΡ: Π½Π΅ ΡΠΎΠ΄Π΅ΡΠΆΠΈΡ ΡΠ²ΠΈΠ½ΡΠ° (RoHS), Π½Π΅ ΡΠΎΠ΄Π΅ΡΠΆΠΈΡ ΡΠ²ΠΈΠ½ΡΠ° (ΠΎΡΠ²ΠΎΠ±ΠΎΠΆΠ΄Π΅Π½ΠΎ ΠΎΡ RoHS) ΠΈΠ»ΠΈ Β«Π·Π΅Π»Π΅Π½ΡΠΉΒ» (RoHS ΠΈ Π±Π΅Π· Sb/Br) β ΡΠΌ.
http://www. .ti.com/productcontent Π΄Π»Ρ ΠΏΠΎΠ»ΡΡΠ΅Π½ΠΈΡ ΠΏΠΎΡΠ»Π΅Π΄Π½Π΅ΠΉ ΠΈΠ½ΡΠΎΡΠΌΠ°ΡΠΈΠΈ ΠΎ Π΄ΠΎΡΡΡΠΏΠ½ΠΎΡΡΠΈ ΠΈ Π΄ΠΎΠΏΠΎΠ»Π½ΠΈΡΠ΅Π»ΡΠ½ΠΎΠΉ ΠΈΠ½ΡΠΎΡΠΌΠ°ΡΠΈΠΈ ΠΎ ΠΏΡΠΎΠ΄ΡΠΊΡΠ΅.
TBD: ΠΏΠ»Π°Π½ ΠΏΠ΅ΡΠ΅Ρ ΠΎΠ΄Π° Π½Π° Π±Π΅ΡΡΠ²ΠΈΠ½ΡΠΎΠ²ΡΡ/Π·Π΅Π»Π΅Π½ΡΡ ΠΏΡΠΎΠ΄ΡΠΊΡΠΈΡ Π½Π΅ ΠΎΠΏΡΠ΅Π΄Π΅Π»Π΅Π½.
ΠΠ΅Π· ΡΠ²ΠΈΠ½ΡΠ° (RoHS): ΡΠ΅ΡΠΌΠΈΠ½Ρ TI Β«Π±Π΅Π· ΡΠ²ΠΈΠ½ΡΠ°Β» ΠΈΠ»ΠΈ Β«Π±Π΅Π· ΡΠ²ΠΈΠ½ΡΠ°Β» ΠΎΠ·Π½Π°ΡΠ°ΡΡ ΠΏΠΎΠ»ΡΠΏΡΠΎΠ²ΠΎΠ΄Π½ΠΈΠΊΠΎΠ²ΡΠ΅ ΠΏΡΠΎΠ΄ΡΠΊΡΡ, ΡΠΎΠ²ΠΌΠ΅ΡΡΠΈΠΌΡΠ΅ Ρ ΡΠ΅ΠΊΡΡΠΈΠΌΠΈ ΡΡΠ΅Π±ΠΎΠ²Π°Π½ΠΈΡΠΌΠΈ RoHS
Π΄Π»Ρ Π²ΡΠ΅Ρ 6 Π²Π΅ΡΠ΅ΡΡΠ², Π²ΠΊΠ»ΡΡΠ°Ρ ΡΡΠ΅Π±ΠΎΠ²Π°Π½ΠΈΠ΅ ΠΎ ΡΠΎΠΌ, ΡΡΠΎΠ±Ρ ΡΠΎΠ΄Π΅ΡΠΆΠ°Π½ΠΈΠ΅ ΡΠ²ΠΈΠ½ΡΠ° Π½Π΅ ΠΏΡΠ΅Π²ΡΡΠ°Π»ΠΎ 0,1% ΠΏΠΎ Π²Π΅ΡΡ Π² ΠΎΠ΄Π½ΠΎΡΠΎΠ΄Π½ΡΡ ΠΌΠ°ΡΠ΅ΡΠΈΠ°Π»Π°Ρ . ΠΠ·Π΄Π΅Π»ΠΈΡ TI, Π½Π΅ ΡΠΎΠ΄Π΅ΡΠΆΠ°ΡΠΈΠ΅ ΡΠ²ΠΈΠ½ΡΠ°, ΠΏΡΠ΅Π΄Π½Π°Π·Π½Π°ΡΠ΅Π½Ρ Π΄Π»Ρ ΠΏΠ°ΠΉΠΊΠΈ
ΠΏΡΠΈ Π²ΡΡΠΎΠΊΠΈΡ
ΡΠ΅ΠΌΠΏΠ΅ΡΠ°ΡΡΡΠ°Ρ
ΠΈ ΠΏΠΎΠ΄Ρ
ΠΎΠ΄ΡΡ Π΄Π»Ρ ΠΈΡΠΏΠΎΠ»ΡΠ·ΠΎΠ²Π°Π½ΠΈΡ Π² ΠΎΠΏΡΠ΅Π΄Π΅Π»Π΅Π½Π½ΡΡ
Π±Π΅ΡΡΠ²ΠΈΠ½ΡΠΎΠ²ΡΡ
ΠΏΡΠΎΡΠ΅ΡΡΠ°Ρ
.
ΠΠ΅ΡΡΠ²ΠΈΠ½ΡΠΎΠ²ΡΠΉ (ΠΎΡΠ²ΠΎΠ±ΠΎΠΆΠ΄Π΅Π½ΠΈΠ΅ ΠΎΡ RoHS): ΡΡΠΎΡ ΠΊΠΎΠΌΠΏΠΎΠ½Π΅Π½Ρ Π½Π΅ ΡΠΎΠΎΡΠ²Π΅ΡΡΡΠ²ΡΠ΅Ρ ΡΡΠ΅Π±ΠΎΠ²Π°Π½ΠΈΡΠΌ RoHS Π»ΠΈΠ±ΠΎ Π΄Π»Ρ 1) ΠΏΡΠΈΠΏΠΎΡ Π½Π° ΠΎΡΠ½ΠΎΠ²Π΅ ΡΠ²ΠΈΠ½ΡΠ° ΠΌΠ΅ΠΆΠ΄Ρ ΠΊΡΠΈΡΡΠ°Π»Π»ΠΎΠΌ ΠΈ ΠΊΠΎΡΠΏΡΡΠΎΠΌ
, Π»ΠΈΠ±ΠΎ Π΄Π»Ρ 2) ΠΊΠ»Π΅Ρ Π½Π° ΠΎΡΠ½ΠΎΠ²Π΅ ΡΠ²ΠΈΠ½ΡΠ°, ΠΈΡΠΏΠΎΠ»ΡΠ·ΡΠ΅ΠΌΠΎΠ³ΠΎ ΠΌΠ΅ΠΆΠ΄Ρ ΠΊΡΠΈΡΡΠ°Π»Π»ΠΎΠΌ ΠΈ ΠΊΠΎΡΠΏΡΡΠΎΠΌ Π»ΠΈΠ΄ΡΡΠ΅ΠΉΠΌ. Π ΠΎΡΡΠ°Π»ΡΠ½ΠΎΠΌ ΠΊΠΎΠΌΠΏΠΎΠ½Π΅Π½Ρ ΡΡΠΈΡΠ°Π΅ΡΡΡ Π½Π΅ ΡΠΎΠ΄Π΅ΡΠΆΠ°ΡΠΈΠΌ ΡΠ²ΠΈΠ½ΡΠ° (RoHS 9).0003
ΡΠΎΠ²ΠΌΠ΅ΡΡΠΈΠΌΡΠΉ), ΠΊΠ°ΠΊ ΠΎΠΏΡΠ΅Π΄Π΅Π»Π΅Π½ΠΎ Π²ΡΡΠ΅.
ΠΠ΅Π»Π΅Π½ΡΠΉ (RoHS ΠΈ Π±Π΅Π· Sb/Br): TI ΠΎΠΏΡΠ΅Π΄Π΅Π»ΡΠ΅Ρ Β«Π·Π΅Π»Π΅Π½ΡΠΉΒ» ΠΊΠ°ΠΊ ΠΎΠ·Π½Π°ΡΠ°ΡΡΠΈΠΉ Π½Π΅ ΡΠΎΠ΄Π΅ΡΠΆΠ°ΡΠΈΠΉ ΡΠ²ΠΈΠ½ΡΠ° (ΡΠΎΠ²ΠΌΠ΅ΡΡΠΈΠΌΡΠΉ Ρ RoHS) ΠΈ Π½Π΅ ΡΠΎΠ΄Π΅ΡΠΆΠ°ΡΠΈΠΉ Π±ΡΠΎΠΌΠ° (Br) ΠΈ ΡΡΡΡΠΌΡ (Sb) ΠΏΠ»Π°ΠΌΡ Π½Π° ΠΎΡΠ½ΠΎΠ²Π΅
Π°Π½ΡΠΈΠΏΠΈΡΠ΅Π½Ρ (Br ΠΈΠ»ΠΈ Sb Π½Π΅ ΠΏΡΠ΅Π²ΡΡΠ°Π΅Ρ 0,1% ΠΏΠΎ Π²Π΅ΡΡ Π² ΠΎΠ΄Π½ΠΎΡΠΎΠ΄Π½ΠΎΠΌ ΠΌΠ°ΡΠ΅ΡΠΈΠ°Π»Π΅)
(3) MSL, Peak Temp. — Π Π΅ΠΉΡΠΈΠ½Π³ ΡΡΠΎΠ²Π½Ρ ΡΡΠ²ΡΡΠ²ΠΈΡΠ΅Π»ΡΠ½ΠΎΡΡΠΈ ΠΊ Π²Π»Π°Π³Π΅ Π² ΡΠΎΠΎΡΠ²Π΅ΡΡΡΠ²ΠΈΠΈ Ρ ΠΎΡΡΠ°ΡΠ»Π΅Π²ΡΠΌΠΈ ΡΡΠ°Π½Π΄Π°ΡΡΠ°ΠΌΠΈ JEDEC ΠΈ ΠΏΠΈΠΊΠΎΠ²Π°Ρ ΡΠ΅ΠΌΠΏΠ΅ΡΠ°ΡΡΡΠ° ΠΏΡΠΈΠΏΠΎΡ
.
ΠΠ°ΠΆΠ½Π°Ρ ΠΈΠ½ΡΠΎΡΠΌΠ°ΡΠΈΡ ΠΈ ΠΎΡΠΊΠ°Π· ΠΎΡ ΠΎΡΠ²Π΅ΡΡΡΠ²Π΅Π½Π½ΠΎΡΡΠΈ. ΠΠ½ΡΠΎΡΠΌΠ°ΡΠΈΡ, ΠΏΡΠ΅Π΄ΡΡΠ°Π²Π»Π΅Π½Π½Π°Ρ Π½Π° ΡΡΠΎΠΉ ΡΡΡΠ°Π½ΠΈΡΠ΅, ΠΎΡΡΠ°ΠΆΠ°Π΅Ρ Π·Π½Π°Π½ΠΈΡ ΠΈ ΡΠ±Π΅ΠΆΠ΄Π΅Π½ΠΈΡ TI Π½Π° Π΄Π°ΡΡ, ΠΊΠΎΠ³Π΄Π°
ΠΏΡΠ΅Π΄ΠΎΡΡΠ°Π²Π»Π΅Π½. TI ΠΎΡΠ½ΠΎΠ²ΡΠ²Π°Π΅Ρ ΡΠ²ΠΎΠΈ Π·Π½Π°Π½ΠΈΡ ΠΈ ΡΠ±Π΅ΠΆΠ΄Π΅Π½ΠΈΡ Π½Π° ΠΈΠ½ΡΠΎΡΠΌΠ°ΡΠΈΠΈ, ΠΏΡΠ΅Π΄ΠΎΡΡΠ°Π²Π»Π΅Π½Π½ΠΎΠΉ ΡΡΠ΅ΡΡΠΈΠΌΠΈ ΡΡΠΎΡΠΎΠ½Π°ΠΌΠΈ, ΠΈ Π½Π΅ Π΄Π΅Π»Π°Π΅Ρ Π½ΠΈΠΊΠ°ΠΊΠΈΡ
Π·Π°ΡΠ²Π»Π΅Π½ΠΈΠΉ ΠΈΠ»ΠΈ Π³Π°ΡΠ°Π½ΡΠΈΠΉ ΠΎΡΠ½ΠΎΡΠΈΡΠ΅Π»ΡΠ½ΠΎ ΡΠΎΡΠ½ΠΎΡΡΠΈ ΡΠ°ΠΊΠΎΠΉ ΠΈΠ½ΡΠΎΡΠΌΠ°ΡΠΈΠΈ.
ΠΡΠ΅Π΄ΠΏΡΠΈΠ½ΠΈΠΌΠ°ΡΡΡΡ ΡΡΠΈΠ»ΠΈΡ ΠΏΠΎ Π»ΡΡΡΠ΅ΠΉ ΠΈΠ½ΡΠ΅Π³ΡΠ°ΡΠΈΠΈ ΠΈΠ½ΡΠΎΡΠΌΠ°ΡΠΈΠΈ ΠΎΡ ΡΡΠ΅ΡΡΠΈΡ
Π»ΠΈΡ. ΠΠΎΠΌΠΏΠ°Π½ΠΈΡ TI ΠΏΡΠ΅Π΄ΠΏΡΠΈΠ½ΡΠ»Π° ΠΈ ΠΏΡΠΎΠ΄ΠΎΠ»ΠΆΠ°Π΅Ρ ΠΏΡΠ΅Π΄ΠΏΡΠΈΠ½ΠΈΠΌΠ°ΡΡ
ΡΠ°Π·ΡΠΌΠ½ΡΠ΅ ΠΌΠ΅ΡΡ Π΄Π»Ρ ΠΏΡΠ΅Π΄ΠΎΡΡΠ°Π²Π»Π΅Π½ΠΈΡ ΡΠ΅ΠΏΡΠ΅Π·Π΅Π½ΡΠ°ΡΠΈΠ²Π½ΠΎΠΉ ΠΈ ΡΠΎΡΠ½ΠΎΠΉ ΠΈΠ½ΡΠΎΡΠΌΠ°ΡΠΈΠΈ, Π½ΠΎ, Π²ΠΎΠ·ΠΌΠΎΠΆΠ½ΠΎ, Π½Π΅ ΠΏΡΠΎΠ²ΠΎΠ΄ΠΈΠ»Π° ΡΠ°Π·ΡΡΡΠ°ΡΡΠΈΠ΅ ΠΈΡΠΏΡΡΠ°Π½ΠΈΡ ΠΈΠ»ΠΈ Ρ ΠΈΠΌΠΈΡΠ΅ΡΠΊΠΈΠΉ Π°Π½Π°Π»ΠΈΠ·
ΠΏΠΎΡΡΡΠΏΠ°ΡΡΠΈΡ ΠΌΠ°ΡΠ΅ΡΠΈΠ°Π»ΠΎΠ² ΠΈ Ρ ΠΈΠΌΠΈΠΊΠ°ΡΠΎΠ². TI ΠΈ ΠΏΠΎΡΡΠ°Π²ΡΠΈΠΊΠΈ TI ΡΡΠΈΡΠ°ΡΡ ΠΎΠΏΡΠ΅Π΄Π΅Π»Π΅Π½Π½ΡΡ ΠΈΠ½ΡΠΎΡΠΌΠ°ΡΠΈΡ ΡΠ°ΡΡΠ½ΠΎΠΉ ΡΠΎΠ±ΡΡΠ²Π΅Π½Π½ΠΎΡΡΡΡ, ΠΏΠΎΡΡΠΎΠΌΡ Π½ΠΎΠΌΠ΅ΡΠ° CAS ΠΈ Π΄ΡΡΠ³ΠΈΠ΅ ΠΎΠ³ΡΠ°Π½ΠΈΡΠ΅Π½Π½ΡΠ΅
ΠΈΠ½ΡΠΎΡΠΌΠ°ΡΠΈΡ ΠΌΠΎΠΆΠ΅Ρ Π±ΡΡΡ Π½Π΅Π΄ΠΎΡΡΡΠΏΠ½Π° Π΄Π»Ρ ΠΏΡΠ±Π»ΠΈΠΊΠ°ΡΠΈΠΈ.
ΠΠΈ ΠΏΡΠΈ ΠΊΠ°ΠΊΠΈΡ ΠΎΠ±ΡΡΠΎΡΡΠ΅Π»ΡΡΡΠ²Π°Ρ ΠΎΡΠ²Π΅ΡΡΡΠ²Π΅Π½Π½ΠΎΡΡΡ TI, Π²ΡΡΠ΅ΠΊΠ°ΡΡΠ°Ρ ΠΈΠ· ΡΠ°ΠΊΠΎΠΉ ΠΈΠ½ΡΠΎΡΠΌΠ°ΡΠΈΠΈ, Π½Π΅ ΠΌΠΎΠΆΠ΅Ρ ΠΏΡΠ΅Π²ΡΡΠ°ΡΡ ΠΎΠ±ΡΡΡ ΠΏΠΎΠΊΡΠΏΠ½ΡΡ ΡΠ΅Π½Ρ Π΄Π΅ΡΠ°Π»ΠΈ(Π΅ΠΉ) TI, ΠΎ ΠΊΠΎΡΠΎΡΠΎΠΉ ΠΈΠ΄Π΅Ρ ΡΠ΅ΡΡ Π² ΡΡΠΎΠΌ Π΄ΠΎΠΊΡΠΌΠ΅Π½ΡΠ΅, Π΅ΠΆΠ΅Π³ΠΎΠ΄Π½ΠΎ ΠΏΡΠΎΠ΄Π°Π²Π°Π΅ΠΌΠΎΠΉ TI
ΠΠ°ΠΊΠ°Π·ΡΠΈΠΊΡ.
ΠΠ ΠΠΠΠΠΠΠΠ ΠΠΠ― ΠΠΠ ΠΠΠΠ’ΠΠ ΠΠΠΠΠ’Π
www.ti.com
9 Π°ΠΏΡΠ΅Π»Ρ 2010 Π³.
ΠΡΠΈΠ»ΠΎΠΆΠ΅Π½ΠΈΠ΅, ΡΡΡ. 2
tl494 ΡΠ΅Ρ Π½ΠΈΡΠ΅ΡΠΊΠΎΠ΅ ΠΎΠΏΠΈΡΠ°Π½ΠΈΠ΅ (1/19 ΡΡΡΠ°Π½ΠΈΡ) TI | Π‘Π₯ΠΠΠ« Π£ΠΠ ΠΠΠΠΠΠΠ― Π¨ΠΠ ΠΠ’ΠΠ-ΠΠΠΠ£ΠΠ¬Π‘ΠΠΠ ΠΠΠΠ£ΠΠ―Π¦ΠΠΠ
www.ti.com
Π₯ΠΠ ΠΠΠ’ΠΠ ΠΠ‘Π’ΠΠΠ
1
2
3
4
5
6
7
8
15
13
12
9000 2 9000 29000 2
9000 2 9000 2 9000 29000 2
9000 2 9000 2 9000 29000 2
9000 21in+
1IN —
ΠΠ±ΡΠ°ΡΠ½Π°Ρ ΡΠ²ΡΠ·Ρ
DTC
CT
RT
GND
C1
2IN+
2IN —
.
0002 E2
E1
D, DB, N, NS, ΠΈΠ»ΠΈ PW Package
(Π²ΠΈΠ΄ Π²Π²Π΅ΡΡ Ρ)
ΠΠΏΠΈΡΠ°Π½ΠΈΠ΅
TL494
Π£ΠΏΡΠ°Π²Π»Π΅Π½ΠΈΠ΅ ΠΌΠΎΠ΄ΡΠ»ΡΡΠΈΡ ΠΏΠΎ ΡΠΈΡΠΈΠ½Π΅ ΠΈΠΌΠΏΡΠ»ΡΡΠ°
β’
ΠΠΎΠ»Π½Π°Ρ ΡΡ Π΅ΠΌΠ° ΡΠΏΡΠ°Π²Π»Π΅Π½ΠΈΡ ΠΌΠΎΡΠ½ΠΎΡΡΡΡ Π¨ΠΠ
β’
Π‘Π²ΠΎΠ±ΠΎΠ΄Π½ΡΠ΅ Π²ΡΡ ΠΎΠ΄Ρ Π΄Π»Ρ 200-ΠΌΠ ΠΏΡΠΈΠ΅ΠΌΠ½ΠΈΠΊΠ° ΠΈΠ»ΠΈ
ΠΡΡΠΎΡΠ½ΠΈΠΊ ΡΠΎΠΊΠ°
β’
Π£ΠΏΡΠ°Π²Π»Π΅Π½ΠΈΠ΅ Π²ΡΡ ΠΎΠ΄ΠΎΠΌ ΠΡΠ±ΠΎΡ Π½Π΅ΡΠΈΠΌΠΌΠ΅ΡΡΠΈΡΠ½ΠΎΠ³ΠΎ ΠΈΠ»ΠΈ
Push-Pall
003
β’
ΠΠ½ΡΡΡΠ΅Π½Π½ΡΡ ΡΡ Π΅ΠΌΠ° Π·Π°ΠΏΡΠ΅ΡΠ°Π΅Ρ Π΄Π²ΠΎΠΉΠ½ΠΎΠΉ ΠΈΠΌΠΏΡΠ»ΡΡ ΠΏΡΠΈ
Π»ΡΠ±ΠΎΠΉ Π²ΡΡ ΠΎΠ΄
β’
ΠΠ΅ΡΠ΅ΠΌΠ΅Π½Π½Π°Ρ ΠΌΠ΅ΡΡΠ²ΡΠ΅ Π²ΡΠ΅ΠΌΡ ΠΎΠ±Π΅ΡΠΏΠ΅ΡΠΈΠ²Π°Π΅Ρ ΠΊΠΎΠ½ΡΡΠΎΠ»Ρ Π½Π°Π΄
ΠΠ±ΡΠ°Ρ Π΄ΠΈΠ°ΠΏΠ°Π·ΠΎΠ½
β’
ΠΠ½ΡΡΡΠ΅Π½Π½ΠΈΠΉ ΡΠ΅Π³ΡΠ»ΡΡΠΎΡ ΠΎΠ±Π΅ΡΠΏΠ΅ΡΠΈΠ²Π°Π΅Ρ ΡΡΠ°Π±ΠΈΠ»ΡΠ½ΡΠΉ 5-V
Π‘ΠΏΡΠ°Π²ΠΎΡΠ½ΠΈΠΊ Ρ 5%. ΠΠΎΠΏΡΡΠΊ
β’
ΠΡΡ ΠΈΡΠ΅ΠΊΡΡΡΠ° ΡΡ Π΅ΠΌΡ ΠΏΠΎΠ·Π²ΠΎΠ»ΡΠ΅Ρ Π»Π΅Π³ΠΊΠΎ
Π‘ΠΈΠ½Ρ ΡΠΎΠ½ΠΈΠ·Π°ΡΠΈΡ
TL494 Π²ΠΊΠ»ΡΡΠ°Π΅Ρ Π² ΡΠ΅Π±Ρ Π²ΡΠ΅ ΡΡΠ½ΠΊΡΠΈΠΈ, Π½Π΅ΠΎΠ±Ρ ΠΎΠ΄ΠΈΠΌΡΠ΅ Π΄Π»Ρ ΡΠΎΠ·Π΄Π°Π½ΠΈΡ ΡΠΈΡΡΠ΅ΠΌΡ ΡΠΏΡΠ°Π²Π»Π΅Π½ΠΈΡ Ρ ΡΠΈΡΠΎΡΠ½ΠΎ-ΠΈΠΌΠΏΡΠ»ΡΡΠ½ΠΎΠΉ ΠΌΠΎΠ΄ΡΠ»ΡΡΠΈΠ΅ΠΉ (Π¨ΠΠ)
ΡΡ Π΅ΠΌΠ° Π½Π° ΠΎΠ΄Π½ΠΎΠΌ ΡΠΈΠΏΠ΅. Π Π°Π·ΡΠ°Π±ΠΎΡΠ°Π½Π½ΠΎΠ΅ Π² ΠΏΠ΅ΡΠ²ΡΡ ΠΎΡΠ΅ΡΠ΅Π΄Ρ Π΄Π»Ρ ΡΠΏΡΠ°Π²Π»Π΅Π½ΠΈΡ ΠΈΡΡΠΎΡΠ½ΠΈΠΊΠΎΠΌ ΠΏΠΈΡΠ°Π½ΠΈΡ, ΡΡΠΎ ΡΡΡΡΠΎΠΉΡΡΠ²ΠΎ ΠΏΠΎΠ·Π²ΠΎΠ»ΡΠ΅Ρ Π°Π΄Π°ΠΏΡΠΈΡΠΎΠ²Π°ΡΡ ΡΡ Π΅ΠΌΡ ΡΠΏΡΠ°Π²Π»Π΅Π½ΠΈΡ ΠΏΠΈΡΠ°Π½ΠΈΠ΅ΠΌ
ΠΊ ΠΊΠΎΠ½ΠΊΡΠ΅ΡΠ½ΠΎΠΌΡ ΠΏΡΠΈΠ»ΠΎΠΆΠ΅Π½ΠΈΡ.
TL494 ΡΠΎΠ΄Π΅ΡΠΆΠΈΡ Π΄Π²Π° ΡΡΠΈΠ»ΠΈΡΠ΅Π»Ρ ΠΎΡΠΈΠ±ΠΊΠΈ, Π²ΡΡΡΠΎΠ΅Π½Π½ΡΠΉ ΡΠ΅Π³ΡΠ»ΠΈΡΡΠ΅ΠΌΡΠΉ ΠΎΡΡΠΈΠ»Π»ΡΡΠΎΡ, ΠΊΠΎΠΌΠΏΠ°ΡΠ°ΡΠΎΡ ΡΠΏΡΠ°Π²Π»Π΅Π½ΠΈΡ ΠΌΠ΅ΡΡΠ²ΡΠΌ Π²ΡΠ΅ΠΌΠ΅Π½Π΅ΠΌ (DTC),
ΡΡΠΈΠ³Π³Π΅Ρ ΡΠΏΡΠ°Π²Π»Π΅Π½ΠΈΡ ΠΈΠΌΠΏΡΠ»ΡΡΠ½ΡΠΌ ΡΠΏΡΠ°Π²Π»Π΅Π½ΠΈΠ΅ΠΌ, 5-Π²ΠΎΠ»ΡΡΠΎΠ²ΡΠΉ ΡΠ΅Π³ΡΠ»ΡΡΠΎΡ Ρ ΡΠΎΡΠ½ΠΎΡΡΡΡ 5% ΠΈ Π²ΡΡ ΠΎΠ΄. -ΡΠ΅ΠΏΠΈ ΡΠΏΡΠ°Π²Π»Π΅Π½ΠΈΡ.
Π£ΡΠΈΠ»ΠΈΡΠ΅Π»ΠΈ ΠΎΡΠΈΠ±ΠΊΠΈ ΠΈΠΌΠ΅ΡΡ ΡΠΈΠ½ΡΠ°Π·Π½ΠΎΠ΅ Π½Π°ΠΏΡΡΠΆΠ΅Π½ΠΈΠ΅ Π² Π΄ΠΈΠ°ΠΏΠ°Π·ΠΎΠ½Π΅ ΠΎΡ β0,3 Π Π΄ΠΎ VCC β 2 Π. ΠΠΎΠ½ΡΡΠΎΠ»Ρ ΠΌΠ΅ΡΡΠ²ΠΎΠ³ΠΎ Π²ΡΠ΅ΠΌΠ΅Π½ΠΈ 9ΠΠΎΠΌΠΏΠ°ΡΠ°ΡΠΎΡ 0003
ΠΈΠΌΠ΅Π΅Ρ ΡΠΈΠΊΡΠΈΡΠΎΠ²Π°Π½Π½ΠΎΠ΅ ΡΠΌΠ΅ΡΠ΅Π½ΠΈΠ΅, ΠΎΠ±Π΅ΡΠΏΠ΅ΡΠΈΠ²Π°ΡΡΠ΅Π΅ ΠΏΡΠΈΠΌΠ΅ΡΠ½ΠΎ 5% ΠΌΠ΅ΡΡΠ²ΠΎΠ³ΠΎ Π²ΡΠ΅ΠΌΠ΅Π½ΠΈ. ΠΡΡΡΠΎΠ΅Π½Π½ΡΠΉ Π³Π΅Π½Π΅ΡΠ°ΡΠΎΡ ΠΌΠΎΠΆΠ½ΠΎ ΠΎΠ±ΠΎΠΉΡΠΈ
, ΡΠΎΠ΅Π΄ΠΈΠ½ΠΈΠ² RT Ρ ΡΡΠ°Π»ΠΎΠ½Π½ΡΠΌ Π²ΡΡ ΠΎΠ΄ΠΎΠΌ ΠΈ ΠΏΠΎΠ΄Π°Π² ΠΏΠΈΠ»ΠΎΠΎΠ±ΡΠ°Π·Π½ΡΠΉ Π²Ρ ΠΎΠ΄ Π½Π° CT, ΠΈΠ»ΠΈ ΠΎΠ½ ΠΌΠΎΠΆΠ΅Ρ ΡΠΏΡΠ°Π²Π»ΡΡΡ ΠΎΠ±ΡΠΈΠΌΠΈ ΡΠ΅ΠΏΡΠΌΠΈ
Π² ΡΠΈΠ½Ρ ΡΠΎΠ½Π½ΡΡ ΠΈΡΡΠΎΡΠ½ΠΈΠΊΠ°Ρ ΠΏΠΈΡΠ°Π½ΠΈΡ Ρ Π½Π΅ΡΠΊΠΎΠ»ΡΠΊΠΈΠΌΠΈ ΡΠΈΠ½Π°ΠΌΠΈ.
ΠΡΡ ΠΎΠ΄Π½ΡΠ΅ ΡΡΠ°Π½Π·ΠΈΡΡΠΎΡΡ Π±Π΅Π· ΠΊΠΎΠΌΠΌΡΡΠ°ΡΠΈΠΈ ΠΎΠ±Π΅ΡΠΏΠ΅ΡΠΈΠ²Π°ΡΡ Π»ΠΈΠ±ΠΎ ΠΎΠ±ΡΠΈΠΉ ΡΠΌΠΈΡΡΠ΅Ρ, Π»ΠΈΠ±ΠΎ ΡΠΌΠΈΡΡΠ΅ΡΠ½ΡΠΉ ΠΏΠΎΠ²ΡΠΎΡΠΈΡΠ΅Π»Ρ.
TL494 ΠΎΠ±Π΅ΡΠΏΠ΅ΡΠΈΠ²Π°Π΅Ρ ΡΠ°Π±ΠΎΡΡ Π΄Π²ΡΡ ΡΠ°ΠΊΡΠ½ΠΎΠ³ΠΎ ΠΈΠ»ΠΈ Π½Π΅ΡΠΈΠΌΠΌΠ΅ΡΡΠΈΡΠ½ΠΎΠ³ΠΎ Π²ΡΡ ΠΎΠ΄Π°, ΠΊΠΎΡΠΎΡΡΠΉ ΠΌΠΎΠΆΠ½ΠΎ Π²ΡΠ±ΡΠ°ΡΡ Ρ ΠΏΠΎΠΌΠΎΡΡΡ ΡΠ΅Π³ΡΠ»ΡΡΠΎΡΠ° Π²ΡΡ ΠΎΠ΄Π° 9.0003
ΡΡΠ½ΠΊΡΠΈΡ. ΠΡΡ ΠΈΡΠ΅ΠΊΡΡΡΠ° ΡΡΠΎΠ³ΠΎ ΡΡΡΡΠΎΠΉΡΡΠ²Π° Π·Π°ΠΏΡΠ΅ΡΠ°Π΅Ρ Π²ΠΎΠ·ΠΌΠΎΠΆΠ½ΠΎΡΡΡ Π΄Π²ΠΎΠΉΠ½ΠΎΠ³ΠΎ ΠΈΠΌΠΏΡΠ»ΡΡΠ° Π»ΡΠ±ΠΎΠ³ΠΎ Π²ΡΡ ΠΎΠ΄Π° Π²ΠΎ Π²ΡΠ΅ΠΌΡ Π΄Π²ΡΡ ΡΠ°ΠΊΡΠ½ΠΎΠΉ ΠΎΠΏΠ΅ΡΠ°ΡΠΈΠΈ
.
TL494C ΠΏΡΠ΅Π΄Π½Π°Π·Π½Π°ΡΠ΅Π½ Π΄Π»Ρ ΡΠ°Π±ΠΎΡΡ ΠΎΡ 0
Β°C Π΄ΠΎ 70 Β°C. TL494I ΡΠ°ΡΡΡΠΈΡΠ°Π½ Π½Π° ΡΠ°Π±ΠΎΡΡ ΠΎΡ
β40
Β°C Π΄ΠΎ 85 Β°C.
ΠΠΠ‘Π’Π£ΠΠΠ«Π ΠΠΠ¦ΠΠ
Π£Π‘Π’Π ΠΠΠ‘Π’ΠΠ Π Π£ΠΠΠΠΠΠΠ(1)
ΠΠΠΠΠ― Π’ΠΠ ΠΠΠ£Π‘ΠΠΠΠ
Π’ΠΠΠΠΠ― Π’ΠΠ ΠΠΠ£Π‘ΠΠΠΠ
TA
SMALL OUTLINE
PLASTIC
ΠΠ΅Π±ΠΎΠ»ΡΡΠΎΠΉ ΠΊΠΎΠ½ΡΡΡ
ΠΠ°Π±ΡΠΎΡΠΎΠΊ
ΠΠ΅Π±ΠΎΠ»ΡΡΠΎΠΉ ΠΊΠΎΠ½ΡΡΡ
(D)
(N)
(NS)
(DB)
(PW)
Β° C Π΄ΠΎ 70 Β° C
TL4944CD
9000.TL494CNS
TL494CDB
TL494CPW
β40
Β°C to 85Β°C
TL494ID
TL494IN
β
β
β
(1)
The D, DB, NS, ΠΈ ΠΏΠ°ΠΊΠ΅ΡΡ PW Π΄ΠΎΡΡΡΠΏΠ½Ρ Π² Π»Π΅Π½ΡΠ΅ ΠΈ Π½Π° ΠΊΠ°ΡΡΡΠΊΠ΅. ΠΠΎΠ±Π°Π²ΡΡΠ΅ ΡΡΡΡΠΈΠΊΡ R ΠΊ ΡΠΈΠΏΡ ΡΡΡΡΠΎΠΉΡΡΠ²Π° (Π½Π°ΠΏΡΠΈΠΌΠ΅Ρ, TL49).4CDR).
ΠΠΌΠ΅ΠΉΡΠ΅ Π² Π²ΠΈΠ΄Ρ, ΡΡΠΎ Π²Π°ΠΆΠ½ΠΎΠ΅ ΠΏΡΠΈΠΌΠ΅ΡΠ°Π½ΠΈΠ΅, ΠΊΠ°ΡΠ°ΡΡΠ΅Π΅ΡΡ Π΄ΠΎΡΡΡΠΏΠ½ΠΎΡΡΠΈ, ΡΡΠ°Π½Π΄Π°ΡΡΠ½ΠΎΠΉ Π³Π°ΡΠ°Π½ΡΠΈΠΈ ΠΈ ΠΈΡΠΏΠΎΠ»ΡΠ·ΠΎΠ²Π°Π½ΠΈΡ ΠΏΠΎΠ»ΡΠΏΡΠΎΠ²ΠΎΠ΄Π½ΠΈΠΊΠΎΠ²ΡΡ ΠΏΡΠΎΠ΄ΡΠΊΡΠΎΠ² Texas
Instruments Π² ΠΊΡΠΈΡΠΈΡΠ΅ΡΠΊΠΈ Π²Π°ΠΆΠ½ΡΡ
ΠΏΡΠΈΠ»ΠΎΠΆΠ΅Π½ΠΈΡΡ
, Π° ΡΠ°ΠΊΠΆΠ΅ ΠΎΡΠΊΠ°Π· ΠΎΡ ΠΎΡΠ²Π΅ΡΡΡΠ²Π΅Π½Π½ΠΎΡΡΠΈ, ΠΏΡΠΈΠ²Π΅Π΄Π΅Π½ΠΎ Π² ΠΊΠΎΠ½ΡΠ΅ ΡΡΠΎΠ³ΠΎ ΠΎΠΏΠΈΡΠ°Π½ΠΈΡ.

