Какие основные характеристики имеет трансформатор ТВС-110ПЦ15. Как собрать простую схему питания лампы дневного света от аккумулятора на основе этого трансформатора. Какие компоненты потребуются для сборки такой схемы.
Основные характеристики трансформатора ТВС-110ПЦ15
Трансформатор ТВС-110ПЦ15 — это строчный трансформатор, который использовался в старых советских телевизорах. Его основные характеристики:
- Рабочая частота: 15-16 кГц
- Выходное напряжение: около 10 кВ
- Мощность: до 110 Вт
- Имеет несколько вторичных обмоток
- Компактные размеры
Схема питания лампы дневного света от аккумулятора
На основе трансформатора ТВС-110ПЦ15 можно собрать простую схему для питания лампы дневного света от аккумулятора. Принцип работы основан на преобразовании постоянного напряжения аккумулятора в высокое переменное напряжение для зажигания лампы.
Необходимые компоненты для сборки схемы
Для сборки схемы питания лампы дневного света от аккумулятора потребуются следующие основные компоненты:

- Трансформатор ТВС-110ПЦ15
- Транзистор КТ805А или аналогичный
- Резистор 4,3 кОм
- Конденсатор 470-1000 мкФ на 16В
- Аккумулятор 9-12В
- Лампа дневного света до 20 Вт
Принцип работы схемы питания лампы
Принцип работы схемы питания лампы дневного света от аккумулятора на основе трансформатора ТВС-110ПЦ15 заключается в следующем:
- Транзистор работает в режиме генератора, создавая импульсы тока в первичной обмотке трансформатора
- Во вторичной обмотке трансформатора возникает высокое напряжение
- Высокое напряжение подается на лампу, вызывая ионизацию газа внутри нее
- Лампа загорается и продолжает светиться за счет разряда в газе
Преимущества использования трансформатора ТВС-110ПЦ15
Использование трансформатора ТВС-110ПЦ15 в схеме питания лампы дневного света от аккумулятора имеет ряд преимуществ:
- Простота конструкции схемы
- Высокий КПД преобразования энергии
- Возможность питания даже перегоревших ламп
- Компактность устройства
- Низкая стоимость компонентов
Меры предосторожности при сборке и использовании
При сборке и использовании схемы питания лампы дневного света от аккумулятора на основе трансформатора ТВС-110ПЦ15 необходимо соблюдать следующие меры предосторожности:

- Не касаться высоковольтных частей схемы во время работы
- Использовать качественную изоляцию проводов
- Не превышать максимальную мощность лампы в 20 Вт
- Не допускать короткого замыкания аккумулятора
- Обеспечить хорошее охлаждение транзистора
Возможные модификации схемы
Базовую схему питания лампы дневного света от аккумулятора на основе трансформатора ТВС-110ПЦ15 можно модифицировать различными способами:
- Добавление регулировки яркости лампы
- Использование нескольких ламп параллельно
Применение более мощного транзистора для питания ламп большей мощности- Добавление защиты от короткого замыкания
- Использование повышающего преобразователя для питания от низковольтных источников
Области применения схемы
Схема питания лампы дневного света от аккумулятора на основе трансформатора ТВС-110ПЦ15 может найти применение в различных областях:
- Аварийное освещение
- Походные и туристические фонари
- Освещение в отдаленных районах без электричества
- Подсветка аквариумов
- Декоративное освещение
Сравнение с другими схемами питания ламп
По сравнению с другими схемами питания ламп дневного света, схема на основе трансформатора ТВС-110ПЦ15 имеет следующие особенности:

| Параметр | Схема на ТВС-110ПЦ15 | Другие схемы |
|---|---|---|
| Сложность | Низкая | Средняя или высокая |
| КПД | Высокий | Средний |
| Стоимость | Низкая | Средняя или высокая |
| Надежность | Высокая | Средняя |
Часто задаваемые вопросы
Вот ответы на некоторые часто задаваемые вопросы о схеме питания лампы дневного света от аккумулятора на основе трансформатора ТВС-110ПЦ15:
- Можно ли использовать другой тип трансформатора вместо ТВС-110ПЦ15. Да, можно использовать аналогичные строчные трансформаторы, но может потребоваться корректировка схемы.
- Какой срок службы схемы. При правильной сборке и эксплуатации схема может служить несколько лет.
- Опасно ли высокое напряжение в схеме. Да, необходимо соблюдать меры предосторожности при работе со схемой.
- Можно ли питать светодиодные лампы. Нет, данная схема предназначена только для газоразрядных ламп.
- Как увеличить мощность схемы. Можно использовать более мощный транзистор и трансформатор.
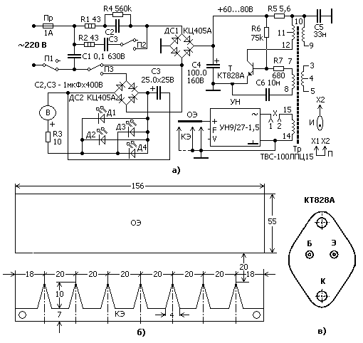
Питание лампы дневного света от АКБ
Добавил: Master,Дата: 27 Июн 2020Аварийное освещение гаража, дачи…
Если у Вас завалялся давно уже ненужный высоковольтный трансформатор от ч/б телевизора ТВС-110ЛА, то на нём и ещё на одном транзисторе можно собрать простейшую схему питания лампы дневного света, можно даже с перегоревшей нитью накала.
Эта схема представляет собой преобразователь высокого напряжения по типу блокинг — генератора.
Возбуждение в блокинг — генераторе происходит из за обратной связи между коллекторной и базовой цепями транзистора посредством соответствующих обмоток трансформатора. Резистор R1 задаёт режим работы транзистора.
Принципиальная схема преобразователя
- VT1 — КТ805А.
- TV1 — ТВС-110ЛА
- R1 — 4,3 кОм.
- C1- 470-1000 мкФ x 16в.
- EL1 — лампа дневного света до 20Вт.
- GB1 — батарея 9 — 12В.
Принцип работы
После включения выключателя SA1 в верхней обмотке трансформатора появляется импульсное высокое напряжение, поступающее на лампу дневного света. Под воздействием ударной ионизации газа лампа начинает светится. Причем светиться будет даже лампа с перегоревшей нитью (или нитями) накала, но мощностью не более 20 Вт и не слишком изношенная.
Трансформатор — строчный ТВС-110ЛА от черно-белого телевизора. Его придется доработать: разобрать, снять высоковольтную обмотку и панельку кенотрона, а чтобы трансформатор не «пищал», перед сборкой смазать концы магнитопровода клеем.
Транзистор — практически любой мощный кремниевый структуры n-p-п или p-n-р. В последнем варианте придется изменить полярность включения батареи и конденсатора. Транзистор необходимо закрепить на теплоотводе с площадью поверхности 30…50 см2 либо прижать к алюминиевой планке трансформатора с помощью скобы.
Батарея может быть составлена из четырех — шести гальванических элементов 1,5V или трех 3V аккумулятора для варианта туристического похода. В случае автомобильного путешествия либо в дачных условиях нужно применить автомобильную или мотоциклетную аккумуляторную батарею. Тогда можно обойтись и без конденсатора.
Преобразователь начинает работать практически сразу после включения. Желаемую яркость свечения лампы устанавливают подбором резистора. Однако чрезмерно уменьшать его сопротивление для получения большей яркости не имеет смысла, поскольку возрастает ток, потребляемый от источника питания. Особенно это касается варианта питания преобразователя от батареи гальванических элементов.
Похожие схемы преобразователей на одном транзисторе
Хоть сейчас много в продаже светодиодных ламп, они экономичные, но они дороже и тоже не долговечны. Данная схема подойдет оживить вышедшую из строя лампу дневного света для, например, освещения мастерской, гаража, дачи и т.п.
ПОДЕЛИТЕСЬ С ДРУЗЬЯМИ
П О П У Л Я Р Н О Е:
- Чтоб стиральная машина служила дольше
- Чтобы лампа стала «вечной»
- Простая GSM-сигнализация из подручных материалов
Способы продления срока службы стиральной машины автомат
Сейчас у каждого в доме есть незаменимая помощница — стиральная машина автомат! Очень будет её нам не хватать, если она сломается. В этой статье вы узнаете: как можно продлить «жизнь» стиральной машинке.
К написанию этой статьи подтолкнул довольно банальный случай — перегорел ТЭН в стиральной машине. Мастер по ремонту определил причину поломки… использование Калгона…
Подробнее…
Известно, что осветительная лампа чаще всего выходит из строя а момент включения. Именно в этот момент сопротивление нити лампы мало (примерно в 10 раз меньше раскаленной), и на ней рассеивается мощность, значительно превышающая номинальную. Нить не выдерживает и перегорает. Особенно часто такое случается с дорогостоящими лампами большой мощности (до 500 Вт), используемыми, например, в проекционных аппаратах. Подробнее…
На днях к нам обратился старый знакомый. Он живет в частном доме и пару раз к нему пытались зайти без приглашения неизвестные личности. Назрела необходимость в установке сигнализации. Ставить дом на пульт оказалось слишком дорого. Оптимальным решением показалось просто оповещать хозяина звонком на мобильник при сработке одного из датчиков движения. Подробнее…
Популярность: 478 просм.
Высоковольтный генератор из строчника — Вместе мастерим
Для самостоятельного изготовления флокатора, пистолета порошковой покраски или электростатической коптильни требуется источник высокого напряжения. И если первые два устройства требуют 75-100 киловольт, то высоковольтный генератор для коптильни работает при 15-20.
В сети есть множество схем высоковольтных генераторов сделанных с использованием строчных трансформаторов от мониторов, телевизоров или автомобильных катушек зажигания. В большинстве своём их схемотехника удручает – как правило это простейшие обратноходовые преобразователи, а значит транзистор в них будет работать в роли кипятильника т.к. для новичка наверняка не имеющего осциллографа рассчитать снаббер практически не реально.
Схемы из прошлого века на тиристорах с питанием от сети 220 вольт опасны и в случае неосторожности могут привести к печальным последствиям. Мы же сделаем резонансный полумост на ТДКС .
Давайте посмотрим схему:
Схема высоковольтного генератора
Список компонентов:
- U1 – «IR2153»;
- C1 – электролит 470-1000uf 16v, желательно Low Esr;
- C2 – керамика 1n;
- C3, C4 – керамика 100n;
- C5, C6 – полипропилен 470nf 630v;
- R1 – многооборотный подстроечный резистор;
Остальные компоненты вопросов думаю не вызывают.
Файл печатной платы: ir2153.lay6[0,03MB]
В качестве генератора используется распространённая микросхема IR2153, для работы которой требуются всего несколько деталей в обвязке: времязадающая RC цепочка и конденсатор с диодом для верхнего ключа.
Транзисторы при сборке необходимо установить на небольшие радиаторы, я этого делать не стал т.к. плата нужна лишь для демонстрации. Так же не рекомендую включать устройство без запаянного электролитического конденсатора, может получится ситуация когда через ключи потечет сквозной ток.
Номиналы времязадающей цепи с помощью подстроечного резистора позволяют микросхеме работать в диапазоне частот примерно от 7 до 146kHz. В процессе настройки включать высоковольтный генератор желательно через амперметр для контроля тока, при этом желательно что бы блок питания выдавал не менее 3-х ампер при 12 вольт.
Подстроечным резистором можно пройтись по всему диапазону частот для нахождения резонансных участков, при этом для получения 20 киловольт искровой разряд не должен превышать буквально 1.5 см, а ток потребления при этом должен быть около 0.6-0.8А.
Если добиться таких результатов не удается то есть два варианта. Первый из них «поиграть витками», увеличивая или уменьшая их количество, второй – заменить резонансный конденсатор с 470 на 330 или 220 нанофарад. У меня все заработало сразу после сборки, но как говориться – если вдруг.
Перед намоткой первичной обмотки на ТДКС феррит следует изолировать изолентой или скотчем, мотать следует эмальпроводом 0.6-0.8мм, или (что лучше) сразу двумя-тремя проводами 0.6 параллельно. Провода от трансформатора до платы желательно не более 10 сантиметров.
Не следует забывать что во вторичной обмотке ТДКС как правило находится диод, поэтому умножитель напряжения к нему не подключишь.
Для использования в электростатической коптильне параллельно выходам необходимо поставить конденсатор
30kV 470pf – 2.2n и выходной токоограничительный резистор.
Генераторы высокого напряжения могут быть использованы в общем-то где угодно, но основное назначение следующее:
1.Запитка электронно-лучевых трубок, ЭЛТ кинескопов осциллографов, телевизоров, мониторов, дисплеев.
2.Рентгеновских трубок, ускорителей заряженных частиц.
3.Питание высоковольтных люминесцентных ламп, особенно при последовательном включении большого их количества.
4.Питание всевозможных газосветных и вакуумных ламп, некоторых радиоламп, с целью получения катодных лучей.
5.Генерация электрических полей.
6.Питание устройств коммутируемых разрядниками.
7.Реакции ХЯС, LENR, устройства Свободной Энергии, СЕ девайсы.
8.Всевозможные декоративные устройства, генераторы молний, озонаторы, лампы Чижевского, воздухоочистители.
9.Множество других целей.
Итак, для начала представим внутреннюю разводку самого любимого трансформатора для получения высокого напряжения ТВС 110ПЦ15,
который в данный момент является дефицитным устройством, так как современной промышленностью не выпускается,
однако его можно купить на рынках или снять со старых советских ЭЛТ телевизоров:
Ниже приводится универсальная схема для питания ТВС и не только.
Выбранная схема хорошо формирует симметричный противофазный меандр на частотах 1-100кГц,
однако такие частоты заданы в генераторе для эксперементальных целей, истинная рабочая частота ТВС 110 ПЦ15 составляет 16кГц,
это резонансная частота данного ТВС. В схеме предусмотрено питание как на полевых, так и на биполярных транзисторах,
если не нужно использовать то и то, то обычно останавливаются на чем-то одном:
На выходе ТВС обычно получают переменное напряжение с частотой 16 кГц и напряжением около 10кВ, однако часто требуется еще более высокое напряжение и как раз постоянное,
для этого выход ТВС соединяются с блоком умножения, он и дает увеличение напряжения, он же и выпрямляет его. Возможный вариант одного звена (увеличение напряжения в 1.5-2 раза)
умножителя напряжения будет выглядеть так (в случае необходимости несколько таких звеньев включают последовательно)
(здесь указано включение блока от сети 220 вольт, но при высоковольтных диодах его можно подключать и на выход ТВС):
При возможности используют готовый умножитель хорошо совместимым с ТВС 110ПЦ15 является умножитель УН9-27-1.3.
Примерно так будет выглядеть готовая, но с более простым генератором схема включения ТВС и готового умножителя:
Как результат получится примерно такой девайс ( ВИДЕО с ютуб):
Генератор HV на ТВС и умножителе УН9/27-1.3
Привет всем любителям самоделок. В этой статье я расскажу, как сделать генератор высокого напряжения своими руками, применение которого достаточно широкое, его можно будет использовать в качестве питания газоразрядных ламп, озонатора для травления крыс. Также он идеально подойдет для создания шокера или же электроподжига газа. Думаю многим стало интересно как это собрать, поэтому не затягиваем и переходим к сборке, самое же устройство основано на блокинг-генераторе.
Но перед прочтением подробной сборки предлагаю посмотреть видео, где можно наглядно увидеть принцип действия самоделки и понять, а надо ли оно мне.
Для того, чтобы сделать своими руками генератор высокого напряжения, понадобится:
* Транзистор IRF3205 с радиатором
* Аккумулятор типа 18650
* Умножитель
* Резистор на 100 Ом
* Паяльник, припой, флюс
* Строчный трансформатор ТВС-110ПЦ15
* Обмоточный провод, диаметр 1 мм и длиной 1 м
* Канцелярский нож или скальпель
* Провода
Вот и все, что нужно для изготовления данной самоделки, думаю не так и сложно все это найти, учитывая, что почти все детали были взяты из старого телевизора.
Шаг первый.
Данный трансформатор работает по принципиальной схеме, которая достаточна легка в повторении любому начинающему в этом деле.
Строчный трансформатор твс. Тепловые параметры реактора, твс и твэлов
Рассматриваемое устройство вырабатывает электрические разряды с напряжением порядка 30кВ, поэтому просим соблюдать предельную осторожность во время сборки, монтажа и дальнейшего использования. Даже после отключения схемы, в умножителе напряжения остается часть напряжения.
Конечно, это напряжение не смертельно, но вот включенный умножитель может представлять опасность для вашей жизни. Соблюдайте все меры по безопасности.
А теперь ближе к делу. Для получения разрядов высокого потенциала использованы компоненты из строчной развертки советского телевизора. Хотелось создать простой и мощный высоковольтный генератор с питанием от сети 220 вольт. Такой генератор был нужен для опытов, которые я ставлю регулярно. Мощность генератора достаточно высокая, на выходе умножителя разряды достигаю-т до 5-7см,
Для питания строчного трансформатора был использован балласт ЛДС, который продавался отдельно и стоил 2$.
Такой балласт предназначен для питания двух ламп дневного освещения, каждая на 40 ватт. Для каждого канала из платы выходят 4 провода, два из которых назовем «горячими», поскольку именно по ним течет высокое напряжение для питания лампы. Остальные два провода подключены между собой конденсатором, это нужно для пуска лампы. На выходе балласта образуется высокое напряжение с большой частотой, которое нужно подать на строчный трансформатор. Напряжение подается последовательно через конденсатор, иначе балласт сгорит за несколько секунд.
Конденсатор подбираем с напряжением 100-1500 вольт, емкость от 1000 до 6800пФ.
Не советуется включать генератор на долгое время или же следует установить транзисторы на теплоотводы, поскольку после 5 секундной работы уже наблюдается повышение температуры.
Строчный трансформатор использовался типа ТВС-110ПЦ15, умножитель напряжения УН9/27-1 3.
Список радиоэлементов
| Обозначение | Тип | Номинал | Количество | Примечание | Магазин | Мой блокнот | |
|---|---|---|---|---|---|---|---|
| Схема подготовленного балласта. | |||||||
| VT1, VT2 | Биполярный транзистор | FJP13007 | 2 | В блокнот | |||
| VDS1, VD1, VD2 | Выпрямительный диод | 1N4007 | 6 | В блокнот | |||
| С1, С2 | 10 мкФ 400 В | 2 | В блокнот | ||||
| С3, С4 | Электролитический конденсатор | 2.2 мкФ 50 В | 2 | В блокнот | |||
| С5, С6 | Конденсатор | 3300 пФ 1000 В | 2 | В блокнот | |||
| R1, R6 | Резистор | 10 Ом | 2 | В блокнот | |||
| R2, R4 | Резистор | 510 кОм | 2 | В блокнот | |||
| R3, R5 | Резистор | 18 Ом | 2 | В блокнот | |||
| Катушка индуктивности | 4 | В блокнот | |||||
| F1 | Предохранитель | 1 А | 1 | В блокнот | |||
| Дополнительные элементы. | |||||||
| С1 | Конденсатор | 1000-6800 пФ | 1 | В блокнот | |||
| Трансформатор строчной развертки | ТВС-110ПЦ15 | 1 | В блокнот | ||||
| Умножитель напряжения | УН 9/27-13 | 1 | |||||
В табл. 5.15 приведены максимально — возможные в течение кампании значения коэффициентов неравномерностей энерговыделений и мощности ТВС для типовых ячеек активной зоны реактора. Значения коэффициентов неравномерностей энерговыделений приняты по данным раздела 5.3.6, полученным при моделировании на физической модели реактора последовательных загрузок в каждой из этих ячеек свежей ТВС при среднем выгорании по активной зоне около 20%.
Таблица № 5.15
Максимально-возможные в течение кампании мощ
Smartsyn FA-SOLVER
% PDF-1.4 % 1 0 obj > endobj 2 0 obj > endobj 3 0 obj > endobj 4 0 obj > поток GPL Ghostscript 8.642013-01-18T15: 45: 45 + 04: 002002-09-11T11: 30: 34Zwww.freemypdf.com6b48a1d0-bdf5-11ea-0000-7ccb4a2aaaf66b48a1d0-bdfVER5-11ea-0000-7ccb4a2aaaf6application
% PDF-1.3 % 1497 0 объект > endobj xref 1497 68 0000000016 00000 н. 0000001734 00000 н. 0000001921 00000 н. 0000002062 00000 н. 0000002120 00000 н. 0000004250 00000 н. 0000004565 00000 н. 0000004652 00000 п. 0000004765 00000 н. 0000004926 00000 н. 0000005101 00000 п. 0000005158 00000 п. 0000005300 00000 н. 0000005357 00000 н. 0000005536 00000 н. 0000005593 00000 п. 0000005752 00000 н. 0000005809 00000 н. 0000005972 00000 н. 0000006029 00000 н. 0000006187 00000 п. 0000006244 00000 н. 0000006391 00000 п. 0000006448 00000 н. 0000006606 00000 н. 0000006663 00000 н. 0000006815 00000 н. 0000006872 00000 н. 0000007023 00000 н. 0000007079 00000 п. 0000007134 00000 п. 0000007192 00000 н. 0000007379 00000 н. 0000007846 00000 н. 0000008212 00000 н. 0000009309 00000 н. 0000009655 00000 н. 0000010818 00000 п. 0000010927 00000 п. 0000015643 00000 п. 0000015923 00000 п. 0000016206 00000 п. jc $ XS» f7Qnip # y ‘.# HZ8 & -ת! 8 Yr † P? OƓ) RNHd
ТОП-15 покупателей фазных трансформаторов в Нигерии
Показать все Торговля Производство
Родственные категории
- 🇳🇬 Одинарный медный провод оптом
- 🇳🇬 Покупатели однофазного трансформатора
- 🇳🇬 Однофазный трансформатор Нигерия
- 🇳🇬 Импорт трансформатора напряжения
- 🇳🇬 Трансформатор тока
- 🇳🇬 Трансформатор переменного тока из Нигерии
- 🇳🇬 Трансформатор тока CT
Товарный фазовый трансформатор оптом
Трансформатор трехфазный ТСЗИ Трансформатор понижающий ТСЗ
7.14 $ / шт
Трансформаторы однофазные
30.36 — 27.31 $ / шт
Трансформаторы трехфазные ТСЛ, ТСМ
242,86 — 218,57 $ / шт
Трансформатор однофазный ОСМ — 2, 5 У3
121,43 $ / шт
Трансформатор однофазный ОМП10 100, 23
728,57 $ / шт
Трансформаторы однофазные OSM
11.43 — 17.14 $ / шт
Трансформаторы трехфазные
60.71 — 54.64 $ / шт
Силовые сухие однофазные трансформаторы ОСМ1 ОСЗ
Трансформаторы силовые однофазные ВЛ
Трансформаторы силовые масляные трехфазные ТМГ
1071.43 — 5285,71 $ / шт
Трансформаторы трехфазного напряжения
206.43 — 185.79 $ / шт
ТСМ-1,0 УХЛ3 22019 Трансформатор понижающий трехфазный. ..
142,86 $ / шт
Сигнальные однофазные сухие бронированные трансформаторы СОБС-3А
30 $ / шт
ОМП-10 6-0, 23 трансформатора однофазные силовые
7,14 $ / шт
Повышающие однофазные разделительные трансформаторы ТП1 (OSZ
64.29 — 114.29 $ / шт
Трансформаторы понижающие силовые масляные однофазные ОМП
7.14 $ / шт
Трансформатор однофазный сухой ОСМ-0, 063У3
42,86 $ / шт
Трансформатор понижающий трехфазный ТСЗИ-2. 5. ..
140 $ / шт
Трансформатор силовой однофазный ТП1 — 1,0 кВА
207,14 $ / шт
Трансформатор трехфазный сухой защищенный ТСЗ-100, 66
542,86 $ / шт
Трехфазные сухие трансформаторы
35.71 — 71.43 $ / шт
Понижающий трансформатор ОСМ однофазный сухой
7.14 $ / шт
Сухие трансформаторы линейки трехфазные (1-400 Вт; 50.400.10
6 $ / шт
Однофазный разделительный трансформатор напряжения TP1. ..
555.71 $ / шт
Трансформатор однофазного развязывающего напряжения ТР1. ..
435.71 $ / шт
Однофазный разделительный трансформатор напряжения TP1. ..
СТУПЕНЧАТЫЙ ТРАНСФОРМАТОР ПРЕОБРАЗОВАТЕЛЬ ПЕРЕДАЧИ НАПРЯЖЕНИЯ 220 В на 110 В 100 Вт — ПИТАНИЕ НАПРЯЖЕНИЯ — Walmart.com
«,» tooltipToggleOffText «:» Нажмите на переключатель, чтобы получитьБЕСПЛАТНАЯ доставка на следующий день!
«,» tooltipDuration «:» 5 «,» tempUnavailableMessage «:» Скоро вернусь! «,» TempUnavailableTooltipText «:»Мы прилагаем все усилия, чтобы снова начать работу.
- Временно приостановлено в связи с высоким спросом.
- Продолжайте проверять наличие.
0″}, «search»: {«searchUrl»: «/ search /», «enabled»: «false», «tooltipText»: «
Скажите нам, что вам нужно
» , «tooltipDuration»: 5000, «nudgeTimePeriod»: 10000}}}, «uiConfig»: {«webappPrefix»: «», «artifactId»: «header-footer-app», «applicationVersion»: «20.0,40 «,» applicationSha «:» 41ed8468826085770503056bd2c9bc8be5b55386 «,» applicationName «:» верхний колонтитул «,» узел «:» 3b45dbe4-87e4-4779-a713-683f4ad0ff7c «,» облако «:» a14 «-prod oneOpsEnv «:» prod-a «,» profile «:» PROD «,» basePath «:» / globalnav «,» origin «:» https://www.walmart.com «,» apiPath «:» / header- нижний колонтитул / электрод / api «,» loggerUrl «:» / заголовок-нижний колонтитул / электрод / api / logger «,» storeFinderApi «: {» storeFinderUrl «:» / store / ajax / primary-flyout «},» searchTypeAheadApi «: { «searchTypeAheadUrl»: «/ search / autocomplete / v1 /», «enableUpdate»: false, «typeaheadApiUrl»: «/ typeahead / v2 / complete», «taSkipProxy»: false}, «emailSignupApi»: {«emailSignupUrl»: » / account / electro / account / api / subscribe «},» feedbackApi «: {» fixedFeedbackSubmitUrl «:» / customer-survey / submit «},» logging «: {» logInterval «: 1000,» isLoggingAPIEnabled «: true,» isQuimbyLoggingFetchEnabled «: true,» isLoggingFetchEnabled «: true,» isLoggingCacheStatsEnabled «: true},» env «:» production «},» envInfo «: {» APP_SHA «:» 41ed8468826085770503056ERSbe2c9b «,» APP38 «:» APP «:0.
