Как работают транзисторные сглаживающие фильтры. Какие преимущества они имеют перед LC-фильтрами. Какие типовые схемы транзисторных фильтров существуют. Как выбрать оптимальную схему фильтра для конкретного применения.
Принцип работы транзисторных сглаживающих фильтров
Транзисторные сглаживающие фильтры (СФ) позволяют уменьшить массогабаритные показатели источников питания по сравнению с традиционными LC-фильтрами. Их принцип работы основан на использовании транзистора в режиме эмиттерного повторителя.
Основные преимущества транзисторных СФ:
- Меньшие габариты и масса по сравнению с LC-фильтрами
- Лучшая работа при низких температурах
- Эффективная работа при частоте сети 50 Гц
Однако транзисторные СФ имеют более низкий КПД из-за падения напряжения на транзисторе 3-5 В против 1-2 В на дросселе LC-фильтра.
Простейшая схема транзисторного сглаживающего фильтра
Рассмотрим принцип работы простейшего транзисторного СФ:

В этой схеме:
- На коллектор транзистора поступает напряжение с большими пульсациями
- Цепь базы питается через интегрирующую RC-цепочку
- RC-цепь сглаживает пульсации на базе транзистора
- Транзистор работает как эмиттерный повторитель, повторяя напряжение базы на выходе
Емкость конденсатора C может быть в h21э раз меньше, чем в LC-фильтре, так как базовый ток намного меньше выходного тока.
Достоинства и недостатки простейшей схемы
Основное достоинство такой схемы — простота. Однако у нее есть и недостатки:
- Противоречивые требования к сопротивлению R — для уменьшения пульсаций его нужно увеличивать, а для повышения КПД — уменьшать
- Сильная зависимость параметров от температуры, тока нагрузки и коэффициента усиления транзистора
Из-за этих недостатков резистор R обычно подбирают экспериментально.
Схема с отдельным источником питания базы
Для улучшения характеристик применяют схему с отдельным источником питания базы:
Особенности этой схемы:
- База питается от отдельного источника с напряжением выше входного
- Позволяет увеличить сопротивление R и уменьшить пульсации
- Мощность на R меньше из-за малого тока базы
Недостатки аналогичны простейшей схеме. Кроме того, возможно насыщение транзистора при превышении напряжения базы над коллекторным.
Схема с делителем напряжения
Более стабильная схема использует делитель напряжения в цепи базы:

Особенности:
- Ток делителя R1R2 в 5-10 раз больше тока базы
- Выходное напряжение определяется делителем, а не параметрами транзистора
- Меньшая зависимость от температуры и h21э
Недостатки — меньший КПД и необходимость увеличения емкости C1 для снижения пульсаций.
Практическая схема транзисторного СФ
Рассмотрим практическую схему транзисторного СФ с характеристиками, близкими к LC-фильтрам:

Принцип работы:
- C1 заряжается до напряжения выше входного на UVD1
- C1 разряжается через VD1, VT1 и нагрузку
- VD2 и VD3 смещают уровень и работают как пиковый детектор
- Малые пульсации на C2 из-за малого тока базы
При входном напряжении 14-15 В с пульсациями 2,5-3 В и напряжении на базе 18-20 В схема обеспечивает выходное напряжение 12,5 В с пульсациями 40 мВ при токе 2 А.
Выбор элементов транзисторного СФ
При разработке транзисторного СФ следует учитывать:
- Транзистор выбирается исходя из мощности нагрузки
- Для больших токов применяют составные транзисторы
- Параллельно нагрузке ставят конденсатор 0,01-1 мкФ для подавления ВЧ
- Возможно применение подстроечного резистора для регулировки выходного напряжения
Правильный выбор элементов позволяет оптимизировать характеристики фильтра под конкретное применение.
Сравнение транзисторных и LC-фильтров
Сравним основные характеристики транзисторных и LC-фильтров:
| Параметр | Транзисторный СФ | LC-фильтр |
|---|---|---|
| Массогабаритные показатели | Меньше в 2-9 раз | Больше |
| КПД | Ниже | Выше |
| Падение напряжения | 3-5 В | 1-2 В |
| Работа при низких температурах | Лучше | Хуже |
Выбор типа фильтра зависит от конкретного применения и требований к источнику питания.
Заключение
Транзисторные сглаживающие фильтры позволяют существенно уменьшить габариты и массу источников питания по сравнению с LC-фильтрами. Несмотря на более низкий КПД, они находят широкое применение, особенно в портативной аппаратуре. Правильный выбор схемы и элементов позволяет оптимизировать характеристики фильтра под конкретную задачу.
Транзисторный фильтр
Лабораторная работа
ТРАНЗИСТОРНЫЙ СГЛАЖИВАЮЩИЙ ФИЛЬТР
Приборы: Стенд ЭС 1А, Осциллограф.
Цель работы: Освоение работы биполярного транзистора в режиме эмиттерного повторителя. Сравнительное исследование RC- и транзисторного фильтров.
Введение
В
настоящее время в радиоэлектронной
аппаратуре широко применяют транзисторы
и микросхемы, открывающие большие
возможности для ее миниатюризации.
Однако комплексная миниатюризация
невозможна без существенного снижения
габаритов и массы вторичных источников
питания и, в частности, сглаживающих
фильтров.
Уменьшить
массогабаритные показатели сглаживающих
фильтров можно, используя вместо
громоздких фильтрующих дросселей и
конденсаторов транзисторные фильтры.
Преимущества транзисторных сглаживающих
фильтров по сравнению с их RLC-прототипами
проявляются особенно при работе в
условиях пониженной температуры
окружающей среды, когда емкость
фильтрующих конденсаторов уменьшается,
а также при частоте питающей сети 50
Гц.
Рис.1
На
рис. 1 представлена схема наиболее
простого транзисторного фильтра. Принцип
его работы заключается в следующем. На
коллектор транзистора VT1 поступает
напряжение с большой амплитудой
пульсации, а цепь базы питается через
интегрирующую цепь R1C1, которая сглаживает
пульсации напряжения на базе. Сопротивление
резистора R1 выбирают из условия
достаточности тока базы для обеспечения
заданного тока в нагрузке. Чем больше
постоянная времени T=R1C1, тем меньше
пульсации напряжения на базе. Так как
устройство представляет собой эмиттерный
повторитель, то на выходе фильтра
пульсации будут столь же малыми, как и
на базе.
Рис. 2
Преимущество
этого фильтра — в простоте. К недостаткам
следует отнести, во-первых, противоречивые
требования к значению сопротивления
резистора R1 (для уменьшения пульсации
на выходе фильтра следует увеличивать
сопротивление, а для повышения КПД
фильтра-уменьшать), во-вторых, сильная
зависимость параметров фильтра от
температуры, времени, значения тока
нагрузки, статического коэффициента
передачи тока базы транзистора. В таких
фильтрах обычно резистор R1 подбирают
опытным путем.
На
рис. 2 представлена схема фильтра, у
которого пульсации выходного напряжения
меньше, так как он позволяет увеличить
сопротивление резистора R1. Такая
возможность обусловлена тем, что цепь
базы здесь питается от отдельного
источника питания с напряжением Uб,
большим, чем у основного источника
(Uвх).
Рис. 3
Недостатки
фильтра: меньший КПД по сравнению с
собранными по схемам на рис.1 и 2,
необходимость увеличения емкости
конденсатора С1 для получения того же
уровня пульсации на выходе, что и у
предыдущих фильтров.
Для улучшения его
фильтрующих свойств применяют N-звенные
RC-фильтры в цепи базы транзистора.
На
рис.4 показана схема устройства с
двузвенным RC-фильтром. Здесь сумма
значений сопротивления резисторов R1 и
R2 равна сопротивлению резистора R1 в
предыдущем устройстве, а сопротивление
резистора R3 равно сопротивлению резистора
R2 в фильтре по рис.3.
Рис. 4
ПОРЯДОК ВЫПОЛНЕНИЯ РАБОТЫ
Включить стенд ЭС 1А/1 и осциллограф.
Измерить нагрузочную характеристику RC-фильтра, для чего подключить осциллограф к сопротивлению нагрузки (гнезда 14-15), а переключатели установить в следующие положения: SA4 , SA3 . Измерить осциллографом постоянную U и переменную ∆U при различных токах нагрузки Iн. Результаты занести в таблицу и построить графики зависимостей U(Iн ) и ∆U(Iн ).
Измерить нагрузочную характеристику транзисторного фильтра, для чего переключатели установить в следующие положения: SA4 ,SA7 . С помощью сопротивления
Rд получить максимальное значение uвых и произвести измерения и обработку результатов аналогичные п.2.Исследовать влияние RC в цепи базы транзистора на характеристики транзисторного фильтра. Для этого, не меняя предыдущих настроек, измерить U и ∆U при двух положениях переключателя SA7 .
КОНТРОЛЬНЫЕ ВОПРОСЫ
1.
Приложение
Биполярные транзисторы
Общие сведения
Биполярный
транзистор
–
совокупность
двух
взаимосвязанных
p-n-переходов.
Различают
транзисторы
прямой
проводимости
(p-n-p)
и
обратной
(n-p-n).
В
настоящее
время
транзисторы
обратной
проводимости
находят
большее
применение.
Простейшая
конструкция
биполярного
транзистора
типа
n-p-n,
условное
изображение
на
электрических
схемах
и
возможное
включение
в
качестве
усилителя
показаны
на
рисунке
5
Рисунок 5
Конструктивно выбирают область базы wб транзистора (рисунок 5а) очень узкой. Концентрация дырок в базе невысокая, а концентрация электронов, наоборот, высокая. Транзистор работает следующим образом. При подаче прямого смещающего напряжения база – эмиттер Uбэ через эмиттерный переход будут протекать два тока:
− дырочный ток из базы в эмиттер. За счет низкой концентрации дырок этот ток невелик;
—
электронный
ток
–
из
эмиттера
в
базу.
Попав
в
область
базы,
электроны, благодаря
тонкой
базе,
с
высокой
вероятностью
оказываются
в
области
коллекторного
перехода.
Если
при
этом
коллектор
обратно
смещен,
то
это
способствует
переходу
свободных
электронов
из
базы
в
коллектор.
Именно
этот
поток
электронов
оказывается
полезным
и
создает
коллекторный
ток.
Чем
тоньше
база,
тем
выше
коэффициент
усиления
транзистора
по
току,
тем
больше
коллекторный
ток,
тем
ближе
по
величине
коллекторный
ток
к
эмиттерному
току.
Для
транзистора
можно
определить
несколько
основных
соотношений,
которые
справедливы
при
работе
транзистора
в
линейном
режиме.
IЭ = IБ + IК ,
то
есть
эмиттерный
ток
равен
сумме
коллекторного
и
базового
токов.
IК/IЭ = α <
1, где
α
–
интегральный
коэффициент
передачи
тока
в
схеме
с
общей
базой.
α
=
0.95 … 0.998. Если
в
формуле
используются
приращения
токов,
то
имеем
дело
с
параметром
h
21б
—
дифференциальным
коэффициентом
передачи
тока
в
схеме
с
общей
базой.
α
примерно
равен
h
21б.
IК/IБ = β >
1, где
β-
коэффициент
усиления
по
току
в
схеме
с
общим
эмиттером,
β=15…300. Схема
включения
транзистора
при
этом
показана
на
рисунке
5в.
Если
в
формуле
используются
приращения
токов,
то
имеем
дело
с
параметром
h31э
—
дифференциальным
коэффициентом
усиления
тока
в
схеме
с
общим
эмиттером.
Эти
коэффициенты
примерно
равны,
то
есть
β≈
h31э.
В
схеме
с
общим
эмиттером
входной
ток
задаётся
в
базовую
цепь
транзистора,
а
выходной
ток
снимается
с
коллектора.
Для
того,
чтобы
β
был
велик,
не
только
выбирается
тонкая
база,
но
и
конструктивно
создают
площадь
коллектора,
значительно
превышающую
площадь
эмиттера.
Существуют
транзисторы
многоэмиттерные
и
многоколлекторные,
которые
находят
применение
в
составе
интегральных
схем.
Обратными
токами
p-n-переходов
обычно
можно
пренебречь.
Стрелка
эмиттера
указывает
на
возможное
направление
тока.
Для биполярных транзисторов определяют несколько режимов работы.
1. Режим отсечки. Выключенное или закрытое состояние транзистора. Наблюдается при обратном смещении обоих переходов. На практике считают, что транзистор находится в режиме отсечки, когда напряжение база – эмиттер близко к нулю или при небольшом смещающем напряжении.
2.
Линейный
режим.
Наблюдается, когда
эмиттерный
переход
прямо
смещен,
а
коллекторный
—
обратно
смещен.
При
этом
для
транзистора
справедливы
предложенные
коэффициенты
α
и
β.
Транзистор
способен
в
этом
режиме
почти
линейно
усиливать
сигнал.
Этот
режим
иногда
называют
активным.
Биполярный
транзистор
является
токовым
прибором,
т.е.
управляется
током
и
всегда
необходимо
предусматривать
ограничение
тока
базы,
например, резистором. При
плавном
повышении
тока
базы
линейно
с
коэффициентом
β
возрастает
коллекторный
ток.
Если
в
коллекторной
цепи
присутствует
резистор,
то
рост
коллекторного
тока
будет
сопровождаться
уменьшением
напряжения
коллектор
–
эмиттер.
До
тех
пор,
пока
напряжение
на
коллекторе
выше
напряжения
на
базе,
транзистор
остается
в
линейном
режиме,
т.е. способен
линейно
усиливать
сигнал.
3.
Режим
насыщения
–
оба
перехода
транзистора
оказываются
прямо
смещенными.
Коллекторный
ток
достигает
своего
максимального
значения,
которое
определяется
не
транзистором,
а
цепью
нагрузки.
В
режим
насыщения
транзистор
входит,
когда
Iб
>
Iкн/ β, где
Iб
–
ток
в
базовой
цепи,
Iкн
–
ток
в
цепи
коллектора.
Чтобы
транзистор
оказался
заведомо
в
режиме
насыщения,
выбирают
степень
насыщения
S
> 2. Iб
=
S*Iкн/ β. В
режиме
насыщения
в
базу
поступает
такое
количество
неосновных
носителей,
что
коллектор
не
способен
их
поглотить.
В
результате
при
попытке
выключить
транзистор,
эти
неосновные
носители
создадут
значительную
задержку
выключения
транзистора.
Режим
насыщения
или
близкий
к
нему
линейный
режим,
находит
широкое
применение
в
цифровой
технике.
При этом говорят, что транзистор открыт
или включен.
КОНТРОЛЬНЫЕ ВОПРОСЫ
1.
|
Заглавная страница
КАТЕГОРИИ: Археология ТОП 10 на сайте Приготовление дезинфицирующих растворов различной концентрации Техника нижней прямой подачи мяча. Франко-прусская война (причины и последствия) Организация работы процедурного кабинета Смысловое и механическое запоминание, их место и роль в усвоении знаний Коммуникативные барьеры и пути их преодоления Обработка изделий медицинского назначения многократного применения Образцы текста публицистического стиля Четыре типа изменения баланса Задачи с ответами для Всероссийской олимпиады по праву Мы поможем в написании ваших работ! ЗНАЕТЕ ЛИ ВЫ? Влияние общества на человека Приготовление дезинфицирующих растворов различной концентрации Практические работы по географии для 6 класса Организация работы процедурного кабинета Изменения в неживой природе осенью Уборка процедурного кабинета Сольфеджио. Все правила по сольфеджио Балочные системы. |
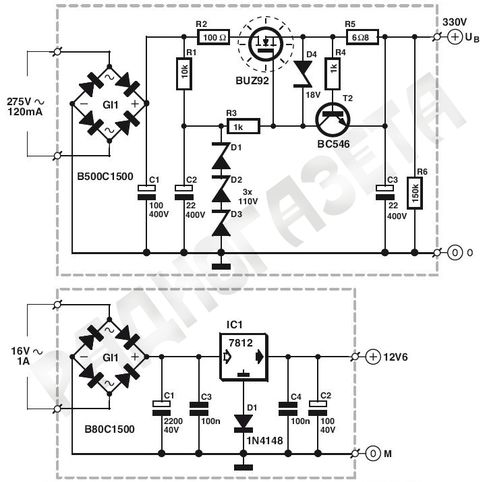
⇐ ПредыдущаяСтр 20 из 36Следующая ⇒ Уменьшить массогабаритные показатели можно, используя транзисторные СФ, вместо громоздких LC-фильтров. Правда выигрыш транзисторных фильтров компенсируется меньшим КПД. Рассмотрим типичные схемы транзисторных фильтров. На рисунке 26.4 представлена схема наиболее простого транзисторного фильтра.
Рис.26. 4 — Простейший транзисторный фильтр На коллектор транзистора VT поступает напряжение с выпрямителя с большой амплитудой пульсаций. Цепь базы питается через интегрирующую цепь RC. Эта цепочка сглаживает пульсации на базе транзистора. В принципе, эту цепь можно представить, как RC-фильтр. Чем больше постоянная времени τ = RC, тем меньше пульсации напряжения на базе транзистора. Ну а поскольку транзистор включен по схеме эмиттерного повторителя, то на выходе напряжение будет повторять напряжение на базе, т. Несколько иная схема, приведенная на рисунке 26.5. В такой схеме цепь базы транзистора запитывается от отдельного источника с напряжением, больше входного. Схема обладает меньшими пульсациями.
Рис.26.5 — Еще одна схема транзисторного СФ Поскольку база питается от отдельного источника, сопротивление резистора можно увеличить и, следовательно, уменьшить пульсации выходного напряжения. Ниже приведена схеме транзисторного СФ, лишенная вышеуказанных недостатков. Рис. 26.6 — Фильтр с делителем напряжения Ток через делитель R1R2 выбирается большим в 5-10 раз, по сравнению с током, ответвляющимся в базу. Поэтому выходное напряжение фильтра определяется распределением входного напряжения на делителе. Недостатки фильтра — меньший КПД по сравнению с предыдущими схемами. К тому же, необходимо увеличивать емкость конденсатора С1 для получения приемлемых пульсаций. В завершении практическая схема транзисторного сглаживающего фильтра, по КПД и пульсациям близкого к LC-фильтрам, но превосходящего их по массогабаритным показателям.
Рис. 26.7 — Транзисторный сглаживающий фильтр На коллектор транзистора VT1 поступает входное напряжение с большими пульсациями, на базу через резистор R1 напряжение от отдельного источника, по значению больше входного. Конденсатор С1 заряжается до тех пор, пока напряжение на нем не станет больше входного на величину прямого напряжения на диоде VD1, т. е. Uпр.VD1.Кондер С1 начинает разряжаться через отпертый диод VD1, транзистор VT1 и нагрузку. Разряжаться конденсатор будет, пока входное напряжение вновь не станет увеличиваться. Диоды VD2, VD3 смещают уровень постоянной составляющей. Кроме того, диод VD2 выполняет функции ключа в пиковом детекторе VD2C2. Поскольку ток базы довольно мал и конденсатор разряжается только через цепь базы, то пульсации на нем будут меньше, чем на С1. Значит и на выходе пульсации будут незначительны. В качестве транзистора используется КТ827А. Можно заменить его на составной из КТ815 и КТ819. Стабилизатором напряжения (СТН) называют устройство, поддерживающее с определенной точностью неизменным напряжение на нагрузке. Другими словами, стабилизатор напряжения — это устройство, на выходе которого напряжение остается неизменным при воздействии дестабилизирующих факторов. Стабилизаторы бывают параметрические (ПСН) и компенсационные (КСН). Параметрический стабилизатор наиболее простой. Его работа основана на свойствахполупроводникового диода, а точнее на одной из его разновидностей — стабилитрона. Типичная простейшая схема параметрического стабилизатора приведена на рисунке 26.8. Рис. 26.8. — Параметрический стабилизатор напряжения В стабилитронах используется явление электрического лавинного пробоя. При этом в широком диапазоне изменения тока через диод напряжение изменяется на нем очень незначительно. Часто стабилитрон работает в таком режиме, когда напряжение источника гуляет (т. е. нестабильно), а сопротивление нагрузки постоянно. Для нормального режима стабилизации сопротивление резистора Rогр должно иметь определенное значение. Если напряжение Uвх гуляет от Umin до Umax, то для расчета Rогр можно воспользоваться формулой: Rогр = (Uвх. где Uвх.ср = 0.5(Uвх.min + Uвх.max) — среднее значение напряжения источника, Iср. = 0.5(Imin + Imax) — средний ток стабилитрона, Iн = Uн/Rн — ток нагрузки. При изменении входного напряжения в ту или иную сторону будет изменяться ток стабилитрона, на напряжение на нем, следовательно и на нагрузке будет оставаться постоянным. Когда все изменения напряжения источника гасятся в Rогр, то наибольшее изменение напряжения (Uвх. max — Uвх.min = ΔUвх) должно соответствовать наибольшему возможному изменению тока, при котором еще сохраняется стабилизация (Imax — Imin = ΔIст). Отсюда следует, что стабилизация будет осуществляться только при соблюдении условия: ΔUвх ≦ ΔIстRогр Бывает режим стабилизации, когда входное напряжение постоянно, а сопротивление нагрузки изменяется, т. Rогр = (Uвх — Uст)/(Iср + Iн.ср), где Iн.ср = 0.5(Iн.min + Iн.max), причем Iн.min = Uст/Rн.max, а Iн.max = Uст/Rн.min. Иногда необходимо получить такое напряжение, на которое стабилитрон не рассчитан. В этом случае применяют последовательное соединение стабилитронов. Тогда напряжение стабилизации будет соответствовать сумме напряжений стабилизаций последовательно включенных стабилитронов. Помимо рассмотренной схемы применяют каскадное включение стабилитронов. Говоря проще, берут несколько вышерассмотренных схем и включают одну за другой. При этом напряжение стабилизации предыдущего стабилитрона должно быть больше, чем следующего. Такие схемы применяют для увеличения коэффициента стабилизации. К сожалению большой мощности с вышерассмотренной схемы не снять. Поэтому придумали ниже приведенную схемку, которая проще.
Рис. 26.9. — Параметрический стабилизатор напряжения с усилителем мощности Как видим, ничего сложного. Просто нагрузку подключили через транзистор, включенный по схеме ОК, выполняющего роль усилителя мощности. Такая схема при малых и средних токах нагрузки работает как стабилизатор, а при больших токах нагрузки — как транзисторный фильтр (если параллельно стабилитрону впаять конденсатор). Если параллельно стабилитрону впаять переменный (подстроечный) резистор, то выходное напряжение становиться регулируемым. Можно также впаять параллельно нагрузке конденсатор. Конденсаторов вообще можно впаять несколько штук, не повредит. Тип транзистора в схеме на рисунке выбирается из учета мощности нагрузки. Например, для питания усилителя (особенно большой мощности), когда ток нагрузки велик, впаивают составной транзистор. Составной транзистор — это когда берут два (или больше) транзистора и коллектор или эмиттер одного подключают к базе другого, а оставшийся вывод первого транзистора соединяют с оставшимся выводом следующего. На рисунке ниже это намного понятнее:
У составного транзистора коэффициент передачи равен произведению коэффициентов передачи каждого транзистора. То есть берем два немощных транзистора с коэффициентом усиления, скажем, 100, делаем составной и получаем транзистор с коэффициентом передачи 10 000. Итак, для больших токов используют составные транзисторы, ну а для питания парочки микросхем подойдет транзистор средней и малой мощности. ⇐ Предыдущая15161718192021222324Следующая ⇒ Читайте также: Формы дистанционного обучения Передача мяча двумя руками снизу Значение правильной осанки для жизнедеятельности человека Основные ошибки при выполнении передач мяча на месте |
|
Последнее изменение этой страницы: 2016-04-08; просмотров: 2639; Нарушение авторского права страницы; Мы поможем в написании вашей работы! infopedia.su Все материалы представленные на сайте исключительно с целью ознакомления читателями и не преследуют коммерческих целей или нарушение авторских прав. |
аудио — однотранзисторный буфер и фильтр нижних частот
спросил
Изменено 5 лет, 5 месяцев назад
Просмотрено 7к раз
\$\начало группы\$
Я хочу создать входной буфер для аудио. Этот буфер должен делать 3 вещи:
- имеют высокое входное/низкое выходное сопротивление.
- разделить сигнал на 2.
- фильтр нижних частот сигнала (частота среза = 15 кГц).
Как насчет схемы ниже?? Любое другое предложение? Пожалуйста, дайте мне знать, если у вас есть идеи получше.
Можно ли использовать МОП-транзистор, такой как BS270, вместо BJT?
имитация этой схемы – Схема создана с помощью CircuitLab
- аудио
- аналоговый
- бйт
- буфер
\$\конечная группа\$
1
\$\начало группы\$
Ты слишком много думаешь об этом.
Вот все, что вам нужно:
Удовлетворяет всем вашим требованиям:
имеют высокое входное/низкое выходное сопротивление.
Входное сопротивление 2,2 кОм, выходное сопротивление 550 Ом.
разделить сигнал на 2.
Это происходит, так как это в основном резисторный делитель с двумя одинаковыми резисторами.
фильтр нижних частот сигнала (частота среза = 15 кГц).
Предполагая, что вы действительно имеете в виду килогерц, а не Кельвин-Гц, как вы написали, это достигается за счет того, что C1 работает против R2. Частота спада составляет
1 / (2 Π R C) = 14,5 кГц
, что находится в пределах 4% от целевого значения и значительно меньше допуска обычных деталей.
Эта схема имеет дополнительные преимущества по сравнению с тем, что вы показываете:
- Коэффициент усиления более точен, так как нет дополнительного ослабления через эмиттерный повторитель.
- Не требует питания.

- Более линейный. Напряжение BE вашей схемы не является полностью фиксированным и не является линейной функцией выходного напряжения. В результате эмиттерный повторитель немного нелинейный.
\$\конечная группа\$
\$\начало группы\$
Смещение постоянного тока всегда должно быть меньше R, чем нагрузка.
т.е. R3 должен быть << нагрузка, связанная с переменным током, т.е. <1/2 нагрузки R, чтобы избежать голодания по большому току качания Ie.
Тогда Rb должен быть смещен к Vcc/2 так, чтобы Req<< hFE* Re для hFE=150 Re/Rb<100
Таким образом …
R4 = 100 Ом — это ваша нагрузка с \$R4C1=1/(2\pi f)\$
. Для этого требуется большой C1. Биполярное питание позволяет избежать этого.
Вы можете легко разделить сигнал /2, но вы забыли обеспечить смещение постоянного тока >> ток нагрузки переменного тока.
BS270 нуждается в Vgs> 3 В для повторителя стока, поэтому бесполезно.
Vgs(th)=1В в порядке.
Определите Zin , Zout и Vin pp , диапазон f и Av в следующий раз лучше.
У этого Zin=1k.
Самозагрузка может поднять Zin с дополнительным конденсатором для разделения входа смещения, если это необходимо, но я не рекомендую, так как это сильно ограничивает полосу пропускания при таком низком напряжении и низком импедансе.
\$\конечная группа\$
8
Зарегистрируйтесь или войдите в систему
Зарегистрируйтесь с помощью Google
Зарегистрироваться через Facebook
Зарегистрируйтесь, используя электронную почту и пароль
Опубликовать как гость
Электронная почта
Требуется, но никогда не отображается
Опубликовать как гость
Электронная почта
Требуется, но не отображается
Нажимая «Опубликовать свой ответ», вы соглашаетесь с нашими условиями обслуживания, политикой конфиденциальности и политикой использования файлов cookie
.
Bipolar Transistor Cookbook — Part 4
» Перейти к дополнительным материалам
В нашем последнем выпуске серии Transistor Cookbook описаны практические способы использования биполярных транзисторов в простых, но полезных конфигурациях с общим эмиттером и общей базой. На этот раз мы покажем различные способы использования биполярных усилителей в практических приложениях усилителей звука слабого сигнала.
ОСНОВНЫЕ СВЕДЕНИЯ О УСИЛИТЕЛЕ ЗВУКА
Транзисторные усилители имеют множество полезных применений в моно- и стереофонических аудиосистемах. Для большинства практических целей каждый канал стереосистемы можно разбить на три отдельные секции схемы или блоки, как показано на рис. 1 . Первая секция представляет собой блок селектора/предусилителя. Он позволяет пользователю выбрать желаемый тип источника входного сигнала и применить к сигналу соответствующее усиление и частотную коррекцию, чтобы результирующий выходной сигнал был пригоден для использования вторым схемным блоком.
РИСУНОК 1.
Второй раздел представляет собой блок управления тоном/громкостью, который позволяет пользователю настраивать частотные характеристики системы и амплитуду выходного сигнала в соответствии со своими предпочтениями. Эта секция может содержать дополнительные схемы фильтров и приспособления, такие как фильтры царапин и грохота, схемы аудиомикшера и т. д. Его выход подается на последнюю секцию системы — усилитель мощности звука, который приводит в действие громкоговорители. Здесь описаны различные практические предусилители, регуляторы тембра и связанные с ними схемы. Схемы усилителя мощности звука будут рассмотрены в следующем эпизоде сериала.
ПРОСТЫЕ ПРЕДУСИЛИТЕЛИ
Основная функция предусилителя звука заключается в изменении характеристик входного сигнала таким образом, чтобы они давали частотную характеристику уровня и номинальную среднюю выходную амплитуду 100 мВ, необходимые для управления системой регулировки тембра усилителя.
Если вход поступает от радиотюнера, проигрывателя компакт-дисков и т. д., характеристики сигнала обычно таковы, что его можно подавать непосредственно на секции регулировки тембра, минуя схему предварительного усилителя. Если они получены из микрофона или звукоснимателя записи (диска) старого стиля, их обычно необходимо модифицировать с помощью каскада предварительного усиления.
Микрофоны и звукосниматели обычно представляют собой либо магнитные, либо керамические/кристаллические устройства. Магнитные типы обычно имеют низкий выходной импеданс и низкую чувствительность сигнала или среднюю амплитуду выходного сигнала (номинальное значение около 2 мВ). Таким образом, их выходы необходимо подавать на каскады предварительного усилителя с высоким коэффициентом усиления. Типы керамики/кристалла обычно имеют высокое выходное сопротивление и высокую чувствительность (около 100 мВ номинально). Таким образом, их выходы необходимо подавать на высокоимпедансный каскад предварительного усилителя с коэффициентом усиления по напряжению, близким к единице.
Большинство микрофонов имеют плоскую частотную характеристику и могут использоваться с простыми предусилителями. На рис. 2 показан предварительный усилитель с единичным коэффициентом усиления, который можно использовать с большинством керамических/кристаллических микрофонов с высоким импедансом. Это схема эмиттерного повторителя с бутстрепной (через C2-R3) входной цепью, входное сопротивление которой составляет около двух МОм — его питание развязано через C4-R5.
РИСУНОК 2.
На рисунках 3 и 4 показаны схемы предусилителя, которые можно использовать с магнитными микрофонами. Одноступенчатая схема в Рисунок 3 дает усиление по напряжению 46 дБ (x200) и может использоваться с большинством магнитных микрофонов.
РИСУНОК 3.
Двухступенчатая схема в рис. 4 дает усиление по напряжению 76 дБ и предназначена для использования с магнитными микрофонами с очень низкой чувствительностью.
РИСУНОК 4.
СХЕМЫ ПРЕДУСИЛИТЕЛЯ RIAA
Если сигнал с постоянной амплитудой от 20 Гц до 20 кГц и переменной частотой записывается на стандартный фонограф со скоростью 33,3 об/мин. , а затем запись воспроизводится, она генерирует сильно нелинейную кривую частотной характеристики, показанную на 9.0147 Рисунок 5 — пунктирная линия показывает идеализированную форму этой кривой, а сплошная линия — ее практическую форму. Идеализированный отклик ровный между 500 Гц и 2120 Гц, но повышается со скоростью 6 дБ/октава (20 дБ/декада) выше 2120 Гц и падает со скоростью 6 дБ/октава между 500 Гц и 50 Гц. Отклик ровный до частот ниже 50 Гц.
РИСУНОК 5.
Эти отклики позволяют производить запись на диск с хорошим соотношением сигнал-шум и широким динамическим диапазоном и используются на всех обычных записях. Следовательно, когда диск воспроизводится, его выходной сигнал должен передаваться на усилитель мощности через предварительный усилитель с кривой выравнивания, которая является точной обратной кривой, используемой для записи оригинального диска, так что линейная общая запись получен повторный ответ.
На рис. 6 показана форма необходимого RIAA.
РИСУНОК 6.
(Ассоциация звукозаписывающей индустрии Америки) кривая выравнивания. Практическая схема выравнивания RIAA может быть создана путем подключения пары цепей обратной связи C-R к стандартному предварительному усилителю (так, чтобы усиление падало по мере увеличения частоты), при этом одна цепь контролировала отклик от 50 Гц до 500 Гц, а другая — От 2120 Гц до 20 кГц. На рис. 7 показан такой усилитель.
РИСУНОК 7.
Схема Рисунок 7 может использоваться с любым картриджем магнитного датчика. Он дает выходное напряжение 1 В при входном напряжении 6 мВ на частоте 1 кГц и обеспечивает выравнивание в пределах 1 дБ от стандарта RIAA в диапазоне частот от 40 Гц до 12 кГц. Фактический предварительный усилитель разработан вокруг Q1 и Q2, с C2-R5 и C3-R6, формирующими цепь выравнивания обратной связи.
Q3 представляет собой буферный каскад эмиттерного повторителя и управляет дополнительным регулятором громкости RV1.
Керамические/кристаллические звукосниматели обычно дают худшее качество воспроизведения, чем магнитные звукосниматели, но выдают выходные сигналы гораздо большей амплитуды. Таким образом, их можно использовать с очень простым типом предусилителя с эквалайзером, и, следовательно, они используются во многих популярных системах проигрывателей грампластинок. На рисунках 8 и 9 показаны альтернативные схемы предусилителя фонографа, которые можно использовать с керамическими или кристаллическими звукоснимателями. В каждом случае схема предусилителя/эквалайзера построена на Q1, а Q2 является выходным каскадом эмиттерного повторителя, который управляет дополнительным регулятором громкости RV1. Схема Рисунок 8 может использоваться с любым звукоснимателем с емкостью от 1000 пФ до 10 000 пФ. Двухступенчатая коррекция обеспечивается через C1-R2 и C2-R3 и обычно находится в пределах 1,6 дБ от стандарта RIAA между 40 Гц и 12 кГц.
РИСУНОК 8.
Альтернативная схема Рисунок 9 может использоваться только с датчиками со значениями емкости в диапазоне от 5000 пФ до 10 000 пФ, так как эта емкость является частью цепи частотной характеристики. часть образована C1-R3. На частоте 50-60 Гц эта схема имеет высокое входное сопротивление (около 600 К) и вызывает лишь незначительную нагрузку на картридж. Однако при увеличении частоты входное сопротивление резко уменьшается, что увеличивает загрузку звукоснимателя и эффективно снижает коэффициент усиления схемы. Кривая выравнивания приблизительно соответствует стандарту RIAA, а производительность достаточна для многих практических приложений.
РИСУНОК 9.
A УНИВЕРСАЛЬНЫЙ ПРЕДУСИЛИТЕЛЬ
В большинстве аудиоусилителей используются предусилители с переменными характеристиками, такими как линейная характеристика с высоким коэффициентом усиления для использования с магнитными микрофонами, линейная характеристика с низким коэффициентом усиления для для использования с радиотюнером и коррекцию RIAA с высоким коэффициентом усиления для использования с картриджем с магнитным звукоснимателем и т.
д. Для выполнения этого требования в системе обычно используется одна универсальная схема предусилителя типа, показанного в . Рисунок 10 . По сути, это линейный усилитель с высоким коэффициентом усиления, характеристики которого могут быть изменены путем включения альтернативных типов цепей резисторов/фильтров в контуры обратной связи.
РИСУНОК 10.
Таким образом, когда селекторный переключатель установлен в положение «MAG P.U.» положение, S1a соединяет вход с картриджем магнитного датчика, а S1b соединяет цепь коррекции RIAA C4-R7-C5 с контуром обратной связи. В остальных положениях переключателя альтернативные источники входного сигнала выбираются с помощью S1a и соответствующих резисторов обратной связи, регулирующих усиление, с линейной характеристикой (R8, R9).и R10) выбираются через S1b. Значения этих резисторов обратной связи следует выбирать (между 10K и 10M) в соответствии с индивидуальными требованиями — коэффициент усиления схемы пропорционален значению резистора обратной связи.
РЕГУЛЯТОР ГРОМКОСТИ
Схема регулировки громкости системы аудиоусилителя обычно размещается между выходом предварительного усилителя и входом схемы регулировки тембра и состоит из делителя переменного потенциала или потенциометра. Этот потенциометр может быть частью активной цепи, как показано на рис. 9.0147 на рисунках с 7 по 9 , но загвоздка здесь в том, что быстрые изменения в управлении могут на короткое время подать постоянный потенциал на следующую цепь, что может привести к нарушению ее смещения и серьезному искажению сигнала.
На рис. 11 показаны идеальная форма и расположение регулятора громкости. Он полностью изолирован по постоянному току от выхода предварительного усилителя через C1 и от входа схемы регулировки тембра через C2. Таким образом, изменение положения ползунка RV1 не влияет на уровни смещения постоянного тока любой схемы. RV1 должен быть горшком бревенчатого типа.
РИСУНОК 11.
ЦЕПИ УПРАВЛЕНИЯ ТЕМБОМ
Сеть управления тоном позволяет пользователю изменять частотную характеристику системы усилителя в соответствии с личным настроением или требованиями. Простые сети управления тоном состоят из наборов фильтров C-R, через которые проходят аудиосигналы — эти сети пассивны и вызывают некоторое затухание сигнала. На рис. 12 показана практическая схема сети пассивного управления тембром, которая обеспечивает затухание сигнала примерно на 20 дБ, когда регуляторы низких и высоких частот находятся в горизонтальном положении, и дает максимальные значения усиления и среза низких и высоких частот примерно на 20 дБ относительно плоского положения. спектакль. Вход в эту схему можно взять с регулятора громкости схемы, а выход можно подать на вход основного усилителя мощности.
РИСУНОК 12.
Основное действие сети управления тоном Рисунок 12 можно понять с помощью Рисунков 13 и 14 , которые показывают его основную схему и (a) эквиваленты при (b) усилении, (c) сокращении и (d) плоских условиях сетей управления низким и высоким тоном соответственно.
Краткие пояснения к этим двум диаграммам следующие. На схеме управления басами Рисунок 13 C1 закорочен через RV1, когда RV1 находится в положении максимального усиления, чтобы получить схему, эквивалентную схеме (b), которая дает лишь небольшое затухание басов. Когда RV1 находится в максимальном положении, он закорачивает C2, чтобы получить схему, эквивалентную (c), что дает затухание басов примерно на 40 дБ. Наконец, когда RV1 находится в горизонтальном положении, это дает схему, эквивалентную (d), что дает около 20 дБ затухания сигнала на всех частотах. Таким образом, эта схема управления низкими частотами дает максимум около 20 дБ усиления или ослабления низких частот по сравнению с плоскими сигналами.
РИСУНОК 13.
На схеме управления высокими частотами Рис. 14 R1 закорочен, когда RV1 находится в положении максимального усиления, чтобы получить эквивалентную схему (b), а R2 закорочен. когда RV1 находится в положении максимального отключения, чтобы получить схему, эквивалентную (c).
Когда RV1 установлен в плоское положение, схема эквивалентна схеме (d), что дает около 20 дБ затухания сигнала на всех частотах. Конечным результатом является то, что эта схема управления высокими частотами дает максимум около 20 дБ усиления или ослабления высоких частот по сравнению с плоскими сигналами.
РИСУНОК 14.
Цепь пассивного управления тоном базового типа, описанного выше, можно легко подключить к цепи обратной связи транзисторного усилителя, чтобы система давала общее усиление сигнала (а не ослабление), когда его органы управления находятся в горизонтальном положении. На рис. 15 показан практический пример схемы активного управления тоном этого типа. В данном конкретном примере в конструкции используется модифицированная версия базового . Рисунок 12 , которая позволяет использовать в схеме регулировки тембра три (а не четыре) конденсатора регулировки тембра.
РИСУНОК 15.
СХЕМЫ МИКШЕРА АУДИО
Одним из полезных устройств, которое можно установить в области секции регулировки громкости/тембра аудиоусилителя, является многоканальный аудиомикшер, который позволяет использовать несколько различные звуковые сигналы должны быть смешаны вместе для формирования единого композитного выходного сигнала. Это может быть полезно, например, для того, чтобы пользователь мог слышать аварийные звуки микрофона у входной двери или в детской комнате и т. д. при прослушивании обычных развлекательных источников.
На рис. 16 показан пример простого трехканального аудиомикшера, обеспечивающего единичное усиление между выходом и каждым входом. Каждый входной канал состоит из одного конденсатора 100 нФ (C1) и резистора 100 кОм (R1) и имеет входное сопротивление 100 кОм. Схеме можно дать любое желаемое количество входных каналов, просто добавив больше компонентов C1 и R1. При использовании микшер следует размещать между выходом схемы регулировки тембра и входом основного усилителя мощности, при этом один вход должен быть от выхода регулировки тембра, а другие — от желаемых источников сигнала.
РИСУНОК 16.
громкость, а S1 обеспечивает функцию включения/выключения.
РИСУНОК 17.
ФИЛЬТРЫ СКРЕЧА/ШУМА
Обычно при воспроизведении старых пластинок/дисков возникают скрипящие и/или дребезжащие звуки. Царапины — это в основном высокочастотные (более 10 кГц) звуки, воспринимаемые поверхностью диска, а грохот — низкочастотные (менее 50 Гц) звуки, которые в основном вызваны медленными изменениями скорости двигателя. Каждый из этих шумов можно значительно уменьшить или устранить, пропуская аудиосигналы проигрывателя через фильтр, который отбрасывает проблемные части звукового спектра. На рисунках 18 и 19 показаны подходящие цепи.
Фильтр грохота верхних частот в Рис. 18 дает единичное усиление по напряжению для сигналов выше 50 Гц, но дает подавление 12 дБ на октаву для сигналов ниже этого значения, т. е. дает ослабление 40 дБ на частоте 5 Гц и т.
д. Излучатель- повторитель Q1 смещен на половине напряжения питания от точки низкого импеданса R1-R2-C3, но имеет отрицательную обратную связь через сеть фильтров R3-C2-C1-R4. Точку переключения частоты цепи можно изменить, изменив значения C1-C2 (которые должны быть равными). Так, если номиналы С1-С2 уменьшить вдвое (до 110 нФ), частота обращения удваивается (до 100 Гц) и т. д.
РИСУНОК 18.
Скретч-фильтр нижних частот в рис. 19 обеспечивает единичное усиление по напряжению для сигналов ниже 10 кГц, но дает 12 дБ на октаву для сигналов выше этого значения. Эта схема аналогична схеме , рис. 18 , за исключением того, что положения основных компонентов сети фильтров изменены. Частоту оборота схемы можно изменить, изменив значения C2-R4; например, значения 3,3 нФ дают частоту 7,5 кГц.
РИСУНОК 19.
Цепи Рисунок 18 и 19 можно комбинировать для получения составного фильтра царапания и гула, подключив выход фильтра верхних частот к входу фильтр нижних частот.

Определение реакций опор и моментов защемления
е. пульсации будут столь же малыми, как и на базе. Емкость конденсатора С может быть в несколько раз меньше (примерно в h21э раз), чем в LC-фильтре, поскольку базовый ток намного меньше выходного тока фильтра, т. е. коллекторного тока транзистора. Основное достоинство схемы — простота. А вот недостатков… Во-первых, противоречивые требования к сопротивлению резистора R — для уменьшения пульсаций следует увеличивать сопротивление, для повышения КПД — уменьшать. Во-вторых, сильная зависимость параметров от температуры, тока нагрузки, коэффициента передачи тока базы транзистора (h21э). Обычно резистор подбирают экспериментально.
Мощность, выделяемая на резисторе R мала, так как ток базы мал. Тем не менее, этой схеме присущи те же недостатки, что и предыдущей. Кроме того, в таком фильтре транзистор может войти в насыщение и все пульсации со входа фильтра без ограничений будут передаваться на выход. В этот режим транзистор войдет, когда напряжение на базе превысит напряжение на коллекторе.
Схема приведена на рисунке 26.7.
При входном напряжении 14-15 В с уровнем пульсаций 2,5-3 В и напряжении на базе 18-20 В при токе нагрузки 2 А выходное напряжение 12,5 В с уровнем пульсаций 40 мВ.
Входное напряжение через ограничительный резик Rбал подводится к параллельно включенным стабилитрону и сопротивлению нагрузки. Поскольку напряжение на стабилитроне меняется незначительно, то и на нагрузке оно будет иметь тот же характер. При увеличении входного напряжения практически все изменение Uвх передается на Rбал, что приводит к увеличению тока в нем. Увеличение этого тока происходит за счет увеличения тока стабилизации при почти неизменном токе нагрузки. Другими словами, все изменение входного напряжения поглощается в ограничительном (балластном) резисторе.
ср — Uст)/(Iср + Iн),
е. гуляет от Rн.min до Rн.max. Для такого режима Rогр определяется по формуле:
Бывает еще и мостовая схема, называемая мостовой параметрический стабилизатор. Теоретически у такой схемы коэффициент стабилизации стремится к бесконечности (хотя в это верится с трудом).
Для уменьшения высокочастотной (ВЧ) составляющей выходного напряжения параллельно нагрузке подключают конденсатор емкостью 0,01…1 мкФ.
Даже 315-е работают вполне удовлетворительно.
Обратная связь — 161.97.168.212 (0.004 с.)
