Как самостоятельно изготовить прибор для измерения индуктивности катушек. Какие схемы измерителей индуктивности подходят для радиолюбителей. Какой диапазон измерения индуктивности обеспечивают самодельные приборы. Как расширить диапазон измерений индуктивности.
Зачем радиолюбителю нужен измеритель индуктивности
Измерение индуктивности катушек и других радиокомпонентов часто требуется радиолюбителям при разработке и изготовлении различных конструкций. Однако простые промышленные приборы для этих целей, как правило, отсутствуют в свободной продаже, а сложные и дорогие измерители недоступны большинству радиолюбителей. В этой ситуации оптимальным решением становится самостоятельное изготовление прибора для измерения индуктивности.
Принципы работы самодельных измерителей индуктивности
В большинстве случаев в радиолюбительских конструкциях индуктивность измеряется косвенным методом. Существует два основных подхода:
- Преобразование индуктивности в эквивалентное ей постоянное напряжение
- Преобразование в частотно-зависимое от индуктивности импульсное напряжение
Рассмотрим практические схемы, реализующие оба этих метода.

Измеритель индуктивности с преобразованием в постоянное напряжение
Данная схема позволяет измерять индуктивность в диапазоне от 200 мкГн до 5 мГн. Принцип ее работы основан на преобразовании индуктивности в пропорциональное ей постоянное напряжение, которое затем измеряется обычным вольтметром.
Схема измерителя индуктивности
Основные элементы схемы:
- Задающий генератор на элементе IC2-A
- Интегрирующая цепочка R4C2 для сглаживания выходного сигнала
- Стабилизатор напряжения на микросхеме IC1
В качестве IC2 используется микросхема CD4584, содержащая шесть триггеров Шмитта. При отсутствии этой микросхемы можно использовать отечественные аналоги 1564ТЛ2 или импортную 54НС14.
Принцип работы схемы
Измеряемая индуктивность подключается к клеммам К3. Напряжение с катушки через резистор R3 подается на инверторы IC2-E и IC2-F. Выходной сигнал сглаживается цепочкой R4C2, формируя на выходе практически постоянное напряжение, пропорциональное измеряемой индуктивности.
Калибровка и использование
Калибровка прибора выполняется следующим образом:

- При индуктивности 5 мГн потенциометром P1 добиваются показания 500 мВ на вольтметре
- При замкнутых клеммах К3 потенциометром P2 устанавливают нулевое показание вольтметра
После калибровки показания вольтметра в милливольтах будут прямо пропорциональны измеряемой индуктивности в микрогенри. Например, 100 мВ соответствует индуктивности 1 мГн.
Измеритель индуктивности с преобразованием в частоту
Альтернативный вариант измерителя индуктивности основан на преобразовании ее в частоту генерации. Такая схема проще в реализации, но требует наличия частотомера для измерений.
Схема измерителя
Основой схемы является астабильный мультивибратор на микросхеме NE555. Измеряемая индуктивность подключается к клеммам К1 и влияет на частоту генерации мультивибратора.
Принцип работы
Частота генерации мультивибратора обратно пропорциональна подключенной индуктивности. При калибровке для индуктивности 500 мкГн устанавливается частота 200 кГц. Далее измеренная частота позволяет рассчитать неизвестную индуктивность по формуле:

L = 200 кГц / f (измерений) x 500 мкГн
Диапазон измерений и точность
Данная схема обеспечивает измерение индуктивности в диапазоне от 500 мкГн до 10 мГн. Средняя погрешность измерений при качественной настройке не превышает 4%.
Как расширить диапазон измерений индуктивности
Для расширения диапазона измерений можно использовать следующие приемы:
- Для измерения малых индуктивностей (менее 200 мкГн) включать их последовательно с калибровочной катушкой известной индуктивности
- Для измерения больших индуктивностей (более 5-10 мГн) включать параллельно измеряемой индуктивности калибровочный дроссель известного номинала
При использовании этих методов итоговая индуктивность рассчитывается по формулам последовательного или параллельного соединения катушек.
Преимущества самодельных измерителей индуктивности
Изготовление измерителя индуктивности своими руками имеет ряд преимуществ для радиолюбителя:
- Низкая стоимость по сравнению с промышленными приборами
- Возможность адаптации схемы под имеющиеся компоненты
- Получение практического опыта конструирования измерительных приборов
- Возможность модификации и расширения функционала прибора
Выбор оптимальной схемы измерителя индуктивности
При выборе схемы для самостоятельного изготовления следует учитывать следующие факторы:

- Наличие необходимых компонентов
- Требуемый диапазон измерений
- Желаемая точность
- Наличие дополнительных измерительных приборов (частотомер, вольтметр)
Для большинства радиолюбительских задач оптимальным выбором будет схема с преобразованием в постоянное напряжение, так как она не требует дополнительных измерительных приборов.
Советы по изготовлению измерителя индуктивности
При самостоятельном изготовлении измерителя индуктивности рекомендуется:
- Использовать качественные компоненты для повышения точности измерений
- Тщательно выполнить монтаж, особенно в высокочастотной части схемы
- Применить экранирование для уменьшения влияния внешних помех
- Провести калибровку прибора с помощью эталонных катушек индуктивности
Заключение
Самостоятельное изготовление измерителя индуктивности позволяет радиолюбителю получить недорогой и функциональный прибор для решения практических задач. Представленные схемы просты в реализации и обеспечивают достаточную для большинства применений точность измерений. При необходимости диапазон измерений легко расширяется с помощью дополнительных калибровочных катушек.

500 схем для радиолюбителей (15 книг) Портал радиолюбителя
Большая часть выпущена издательством «Наука и техника» (г. Санкт-Петербург), хотя первые четыре выпуска были опубликованы издательством SASHKIN SOFT (г. Уфа).
Книги комплекта ориентированы на радиолюбителей, специалистов, занимающихся внедрением электроники в различных областях науки и производства, а также на тех, кто увлекается самодеятельным техническим творчеством.
500 практических схем на ИС / Ленк Джон. М.: ДМК Пресс, 2001, 440 с.
В книге известного американского специалиста по электронике Дж.Ленка собрана информация по самым распространенным типам интегральных микросхем и схемотехническим решениям, то что нужно специалистам по электронике. В книге рассмотрены более 500 рабочих схем, объяснены принципы их функционирования и особенности применения.
500 практических схем на ИС / Уитсон Джеймс. М.: Мир, 1992, 375 с.
Книга американского инженера содержит более 500 практических электронных схем, построенных на ИС.
В ней собраны разнообразные схемы усилителей, генераторов, счетчиков, интерфейсных и оптоэлектронных схем, узлов, построенных на основе микропроцессоров, устройств охранной сигнализации, звуковых, высокочастотных и связных схем.
500 схем для радиолюбителей. Дистанционное управление моделями / Днищенко В.А. СПб.: Наука и техника, 2007, 456 с.
Представлены схемные решения дистанционного управления моделями. Читатель познакомится с принципами функционирования и практической схемотехникой. Все рассмотренные конструкции выполнены на современной элементной базе, схемы сопровождаются подробными описаниями, рисунками печатных плат, рекомендациями по сборке и настройке.
500 схем для радиолюбителей. Источники питания / Семьян А.П. СПб.: Наука и техника, 2005, 408 с.
В книге представлены схемные решения источников питания. Схемы не повторяют друг друга, содержат определенные элементы оригинальности, располагаются в очередности «от простого к сложному».
Приводимого краткого описания вполне достаточно для самостоятельного изготовления понравившейся конструкции. Авторские права на рассмотренные в книге схемы принадлежат соответствующим разработчикам и издателям, о чем сделаны соответствующие ссылки по тексту. В указанных первоисточниках можно найти подробное описание рассмотренных в книге устройств.
500 схем для радиолюбителей. Приемники / Семьян А.П. СПб.: Наука и техника, 2004, 192 с.
Представлены в книге схемные решения приемников не повторяют друг друга и содержат определенные элементы оригинальности, располагаясь в очередности «от простого к сложному». Приводимые описания вполне достаточны для самостоятельного изготовления понравившейся конструкции. Об авторских правах сделаны соответствующие ссылки по тексту, причём в указанных первоисточниках можно найти подробное описание рассмотренных в книге устройств.
500 схем для радиолюбителей. Радиостанции и трансиверы / Семьян А.П. СПб.: Наука и техника, 2006, 266 с.

В книге описаны конструкции устройств, позволяющих организовать радиосвязь на расстоянии, причём многие описания содержат рисунок печатной платы, что значительно облегчает воспроизведение понравившейся конструкции. Схемы располагаются в очередности «от простого к сложному». Приводимого краткого описания вполне достаточно для самостоятельного изготовления выбранной конструкции. Авторские права на рассмотренные в книге схемы принадлежат соответствующим разработчикам и издателям, о чем сделаны ссылки по тексту, а в указанных первоисточниках можно найти подробное описание рассмотренных в книге устройств.
500 схем для радиолюбителей. Современная схемотехника в освещении. / Давиденко Ю.Н. СПб.: Наука и техника, 2008, 320 с.
Уникальное издание для всех стран СНГ, в котором приведены систематизированные сведения и схематические варианты электронных устройств, служащих для электропитания светильников. Такие приборы оснащены люминисцентными, галогенными лампами или светодиодами.
Сведения из этой книги помогут радиолюбителям обходиться своими силами при разработке осветительных приборов любой интересующей конструкции. Схемы содержат иллюстрации, расширенные комментарии по воссозданию. Даны изображения печатных плат, рекомендации по сборке и отладке.
500 схем для радиолюбителей. Усилители мощности любительских радиостанций / Кляровский В.А. СПб.: Наука и техника, 2008, 241 с.
Автор книги поставил задачу создать конструкцию, соответствующую фирменному уровню, но достаточно простую для воспроизведения. В книге подробно описан усилитель в универсальном корпусе, который позволяет применять любые радиолампы от ГУ-50 до ГУ-81М и ГУ-78Б. Книга будет полезна радиолюбителям как при эксплуатации и ремонте, так и в случае приобретения готового усилителя.
500 схем для радиолюбителей. Часть вторая. Радиоприемники / Николаев А.П., Малкина М.В. Уфа: SASHKIN SOFT, 1998, 163 с.
В книге представлены основные технические данные и схемы радиолюбительских приемников на различные вещательные и связные диапазоны, описанные в популярной литературе последних лет.
Даны рекомендации по изготовлению.
500 схем для радиолюбителей. Часть первая. Радиопередатчики / Николаев А.П., Малкина М.В. Уфа: SASHKIN SOFT, 1998, 75 с.
Приведены основные технические данные и схемы радиолюбительских передатчиков на различные диапазоны, описанные в популярной литературе последних лет и даны рекомендации по изготовлению.
500 схем для радиолюбителей. Часть третья. Усилители НЧ и усилительно-комутационные устройства. Приставки к усилителям / Николаев А.П., Малкина М.В. Уфа: SASHKIN SOFT, 1998, 146 с.
В книге представлены основные технические данные и схемы усилителей низкой частоты и приставок к ним, публиковавшиеся в популярной радиолюбительской литературе прошлых лет. Даны описания схем и рекомендации для изготовления.
500 схем для радиолюбителей. Часть четвертая. Источники питания / Николаев А.П., Малкина М.В. Уфа: SASHKIN SOFT, 1999, 224 с.
Приведены основные технические данные и схемы радиолюбительских источников питания, стабилизаторов и преобразователей для питания аппаратуры, описанные в популярной литературе последних лет.
Даны рекомендации для изготовления.
500 схем для радиолюбителей. Электронные датчики / Кашкаров А.П. СПб.: Наука и техника, 2008, 276 с.
Описаны конструкции устройств, позволяющих организовать охрану комнаты и автомобиля, защитить помещение от пожара, выявить наличие жучков. Приводимые краткие описания вполне достаточны для самостоятельного изготовления понравившейся конструкции или применения соответствующего датчика промышленного изготовления.
Схемотехника. 500 устройств на аналоговых микросхемах / Шустов М.А. СПб.: Наука и техника, 2013, 350 с.
Книга освещает вопросы практического использования аналоговых микросхем: операционных усилителей и схем на их основе, усилителей и генераторов низких (звуковых) и высоких частот, компараторов, таймеров, аналоговых коммутаторов и мультиплексоров, электронных потенциометров, фильтров, преобразователей частоты, однокристальных AM- и ЧМ-радиоприемников, микросхем ЦАП и АЦП, схем управления и индикации и т.
д. Наряду с примерами стандартного включения приведены варианты включения микросхем при использовании их по нетиповому или не по основному назначению.
Шпионские штучки и не только … / Белолапотков В.Г., Семьян А.П. СПб.: Наука и техника, 2007
Издательства: SASHKIN SOFT, Наука и техника, ДМК Пресс, Мир
Годы издания: 1998-2013
Формат: PDF
Язык: Русский
Размер архива: 156 Мб
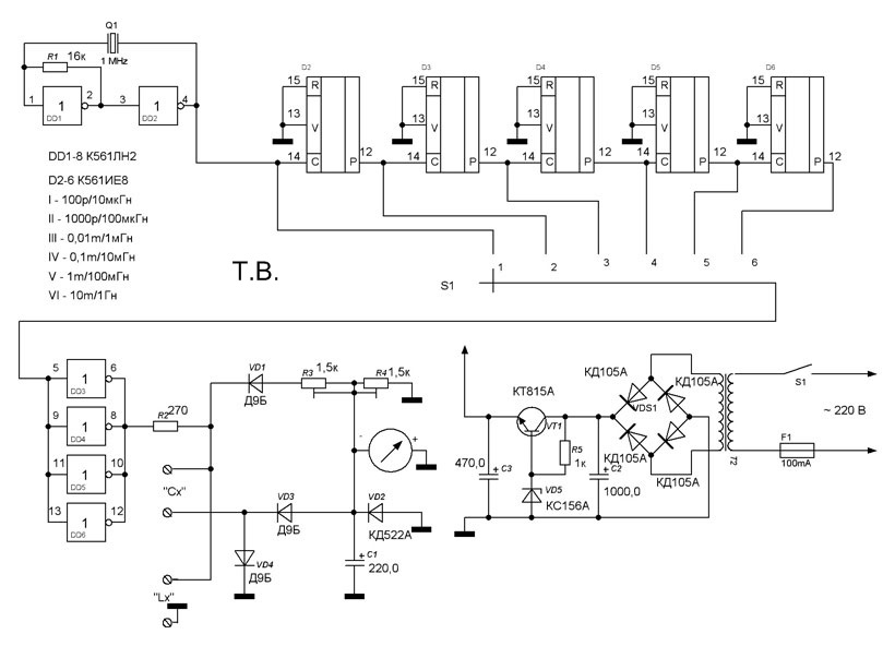
Радиолюбительские приборы для измерения индуктивности
категория
материалы в категории
Radio Amator 2009 №1
В зарубежном радиолюбительском журнале [1] было опубликовано две схемы приборов для измерения индуктивности. Учитывая то, что с 1991 года этот журнал не поступает в СНГ через систему Союзпечати, а схемы просты в повторении, целесообразно кратко ознакомить с ними читателей журнала. Уверен, что схемы представляют практический интерес для радиолюбителей.
Во многих случаях практической деятельности радиолюбителей для них интересно, а в ряде случаев и необходимо, измерить индуктивность катушек индуктивности или аналогичных радиокомпонентов, которые они хотели бы применить в своих конструкциях.
Простые промышленные приборы для этих целей в подавляющем большинстве случаев отсутствуют, а сложные и, соответственно, дорогие недоступны широкому кругу радиолюбителей. В обоих случаях индуктивность, как правило, измеряется косвенным методом. Она преобразуется в «эквивалентное» ей постоянное напряжение, как это сделано в схеме рис.1, или в частотно-зависимое от неё импульсное напряжение — рис.3.
На элементе IC2-А выполнен задающий генератор схемы (рис.1). В качестве IC2 использовалась микросхема типа СD4584, содержащая в своём составе шесть триггеров Шмитта. Эта микросхема встречается на радиорынке, но, увы, в настоящее время у нас не очень распространена. Если возникнут затруднения с её приобретением, то целесообразно попытаться использовать отечественную микросхему 1564ТЛ2 или импортную 54НС14. Очень распространены микросхемы К561ТЛ1 (1561ТЛ1, 564ТЛ1), но они менее «ёмки» по количеству триггеров Шмитта в одном корпусе — их там всего четыре. Придётся применять два корпуса этих микросхем.
Входы и выходы микросхем IC2-В-IC2-D запараллелены. Это сделано для умощнения выхода задающего генератора, поскольку он нагружен на низкоомную индуктивность Lк и резистор R2.
Измеряемая индуктивность подключается к контактам 1-2 клеммной колодки К3. Через резистор RЗ напряжение с катушки индуктивности Lк подаётся на вход пары инверторов IC2-Е и IC2-F. Выход последнего из этих инверторов соединён с интегрирующей цепочкой R4C2. Эта цепочка сглаживает пульсации выходного напряжения IC2-F, так, что на контактах 1 -2 выходной колодки К2 получаем практически напряжение постоянного тока. К этой колодке (К2) подключается любой высокоомный вольтметр, например радиолюбительский тестер DТ830-В.
Питающее все устройство напряжение 9 В подается на колодку К1. Далее оно стабилизируется на уровне 5 В микросхемой IC1 типа 78L05. Практически можно применить и другие типы стабилизаторов, имеющих и несколько большее выходное напряжение, например 7806 или 7808.
Авторы статьи [1] посчитали целесообразным несколько увеличить потенциал нижней по схеме обкладки конденсатора С2 относительно корпуса схемы, приблизив его к потенциалу верхней обкладки конденсатора C2.
Для этого использован потенциометр R2 и делитель напряжения R5R6.
Теперь несколько слов о параметрах измерителя индуктивности. Устройство предназначено для измерения индуктивности в диапазоне от 200 мкГн до 5 мГн. В том случае, когда радиолюбителю требуется измерить индуктивность, несколько отличающуюся от оговоренного диапазона, такая возможность, конечно, имеется. Достаточно иметь в своём запасе несколько катушек индуктивности с заранее замеренными параметрами. Например, имея индуктивность величиной 200 мкГн, можно включать последовательно с ней проверяемые индуктивности величинами до 200 мкГн и измерять суммарную индуктивность. Потом, отняв от полученного результата измерений 200 мкГн, узнаем величину неизвестной небольшой индуктивности.
Если ожидаемая величина измеряемой индуктивности предполагается более 5 мГн, то при измерениях надо включить параллельно проверяемой калибровочный дроссель, например, величиной 5 мГн. Результат измерений будет менее 5 мГн, и по нему надо будет рассчитать величину проверяемой индуктивности.
Известно, что общая индуктивность двух последовательно или параллельно соединенных катушек индуктивности изменяется аналогично как при соединении резисторов. Этот принцип «расширения» диапазона измерений описанного измерителя индуктивностей можно и надо использовать на практике.
Потенциометром P1 при регулировке устройства добиваются показания 500 мВ тестера DMM, если к колодке КЗ подключить заранее измеренную и подобранную индуктивность 5 мГн.
Если к прибору будет подключена индуктивность в 1 мГн, DMM покажет 100 мВ.
Потенциометром P2 выставляют выходное напряжение устройства, измеряемое DMM, на уровне 0 В, если замкнуть выводы 1-2 К3.
рисунок печатной платы устройства и расположение деталей на нём
В том случае, если радиолюбитель не сможет приобрести микросхему типа CD4584 или заняться экспериментированием с заменой этой микросхемы, ему целесообразно выполнить схему измерителя индуктивностей по рис.3.
Для работы с этой схемой понадобится измеритель частоты — частотомер.
Этот прибор не столь дефицитен, поскольку многие радиолюбители ранее увлекались изготовлением комбинированных устройств на базе электронных часов. Как раритет хранится у меня комбинированное устройство — часы / частотомер / счётчик импульсов / измеритель частоты входного сигнала радиоприёмника по частоте гетеродина. А размер «комбайна» не превышает двух пачек сигарет! Правда, без учета источника питания.
В схеме рис.3 на микросхеме IC1 типа NE555 выполнен астабильный мультивибратор. Схема предельно проста. Диапазон измеряемых индуктивностей от 500 мкГн до 10 мГн.
Входное питающее напряжение может быть, например, 9…12 В. Его стабилизирует микросхема IC2 типа 78L05 на уровне 5 В.
Измеряемая индуктивность Lк подключается к клеммам 1-2 K1. Чем больше величина индуктивности, тем ниже частота генерации IC1. Если подключить индуктивность 500 мкГн, то частота генератора должна быть выставлена регулировкой P1 200 кГц. Следует учитывать, что для частот генерации более 200 кГц ухудшается линейность (точность) работы устройства.
Если к устройству подключена измеряемая индуктивность, то её величина рассчитывается по формуле:
L = 200 кГц/f (измерений) х 500 мкГн.
Так, например, если частотомер показал частоту 27 кГц при подключении к схеме неизвестной индуктивности, то её расчетная величина будет следующей:
L = 200 кГц / 27 кГц х 500 мкГн = 3,704 мГн.
Средняя погрешность измерений в указанном диапазоне индуктивностей при качественной настройке схемы не превышает 4%.
рисунок печатной платы устройства и расположение радиокомпонентов на ней
Литература
1. Pripravek pro mereni indukcnosti // Amaterske RADIO. — 2008. — №7. — S.15-16.
Е.Л. Яковлев, г. Ужгород
дальних цепей
дальних цепей 18N640 Field Court
Dundee, Illinois 60118
телефон (847) *347*2432
ВЕБ-СТРАНИЦ последнее обновление 01.09.2022
ДЯДЯ СЭМ ПОДНИМАЕТ ПОЧТОВУЮ ПОЧТУ ТАРИФЫ
СТОИМОСТЬ ДОСТАВКИ В ПЕРВУЮ СТОРОНУ США КЛАСС $3,85
США Приоритет USPS 8 долларов США
МЕЖДУНАРОДНЫЙ 15 долларов США
Если у вас есть проблемы, напишите мне,
Попробуйте KF9GX@ARRL.
NET
ТЕПЕРЬ в течение ограниченного времени, знаменитый DVD FAR Circuits бесплатно при заказе плат на сумму от 25 долларов США, материал или услуги (доставка не в комплекте)
Но на веб-сайте могут быть проблемы, Подскажите пожалуйста какие ссылки не работай.
Поставляемые печатные платы, как правило, на G10
материал, просверленный и покрытый припоем, и готовый к сборке. Мы
поддерживать небольшой запас интегральных схем для некоторых проектов -
пожалуйста, проверьте список отдельных проектов для
доступность. В дополнение к опубликованным проектам FAR Circuits предлагает
сервис прототипов, специализирующийся на односторонних, а также не
гальванические двухсторонние доски из предоставленных Заказчиком иллюстраций или
файлы печатной платы. FAR Circuits также может предоставить индивидуальную компоновку для печатных
печатные платы. Мы делаем макеты сторон фольги, паяльной маски и
легенды компонентов и документация. Кроме того, мы предлагаем
Конфиденциальный сервис для авторов, пишущих статьи, которые могут потребовать
печатная плата для своего проекта. Пожалуйста, запросите расценки на
индивидуальные проекты; наш каталог досок на складе приведен ниже. ДАЛЕКО
Circuits предоставит по запросу копию указанного
публикация статей по 1,50 доллара за штуку в дополнение к стоимости печатной платы.
доска. Для нестандартных плат требуется прозрачная негативная пленка. Фильм из
Готовое изображение для камеры составляет 12 долларов США за снимок на основе пленки 8 x 10 дюймов за
выстрелил. Доступная цена за количество. Компания «Дальние цепи» оставляет за собой право
изменить цену в зависимости от сложности платы. дальние цепи
предлагает услуги макета и прототипа. Пожалуйста, позвоните по этим
Детали.
ДАЛЬНИЕ ЦЕПИ ТЕПЕРЬ ПРИНИМАЕТ ФАЙЛЫ EXPRESS PCB И СДЕЛАЕТ ВАШИ ПЛАТЫ ИЗ ВАШЕГО ФАЙЛЫ ( НАЖМИТЕ ЗДЕСЬ, ЧТОБЫ ЗАГРУЗИТЬ ДЕТАЛИ)
ДЛЯ ЗАКАЗА ЗАПРОСИТЕ PAYPAL СЧЕТ, ПОТОМУ Я ОТПРАВЛЮ ВАМ СЧЕТ НА ЭТО ЭЛЕКТРОННАЯ ПОЧТА
ЗАГРУЗИТЬ ДЛИННУЮ ФОРМУ КАТАЛОГ (НАЖМИТЕ ЗДЕСЬ) ОБНОВЛЕНО 03.12.2021
линии, выделенные в СИНИЙ указать, что описание
доступный
для этого проекта просто удвойте
нажмите на строку, выделенную в СИНИЙ и описание будет
показано.
Также используйте функцию НАЙТИ «CNTRL F», затем введите ключ
слово.
электронных/инженерных проекта, с которыми можно поиграть! http://www.homeadvisor.com/r/ Residential-Electric-Circuit-Help/
Элементы поиска на веб-сайте FAR ниже
НАЖМИТЕ ПО ССЫЛКАМ НИЖЕ И ЭТО ПРИВЕДЕТ ВАС В ТЕ ПУНКТЫ
Новый Элементы (Нажмите Здесь) 13.08.2022
АРРЛ Справочник (Нажмите Здесь ) 10.01.2016
Аудио усилители, предусилители, фильтры и аудио Процессоры (Нажмите Здесь ) 23.06.2022
Аккумулятор
Зарядные устройства, Солнечные контроллеры и аксессуары Кодировщики DTMF,
Декодеры и контроллеры Нажмите
Здесь 07.
10.2020
Хлебные доски и MANHATTEN PADS (Нажмите Здесь ) для хлебные доски и (нажмите здесь ) для Колодки Manhatten 05.07.2016
КАТАЛОГ Последний каталог 21.04.2022 (нажмите здесь) . по скачать
Чип Катушки индуктивности ( Нажмите здесь ) 15.12.2015
Конденсаторы (Нажмите Здесь) 15.12.2015
Преобразователи и преобразователи (Нажмите Здесь ) 06.03.2021
Направление Поиск проектов (Нажмите Здесь ) 26.06.2019
Код Практика осцилляторов и Аксессуары (Нажмите Здесь) 22.01.201
Частота Стандарты и измерение частоты Инструменты 24.06.2016 (Нажмите Здесь )
Хиткит (нажмите здесь) 02.11.2021
ИС,
Транзисторы, диоды и RF
Тороиды 07.
04.2022 (Нажмите
Здесь )
Ключи (Нажмите Здесь) 31.08.2015
Модемы Интерфейсы Компьютер/Факс/Радио, Медленное сканирование, ATV 02.06.2018 (Нажмите Здесь)
Осцилляторы, VFO, BFO и синтезаторы 02.12.2020 (Нажмите Здесь)
Мощность Поставщики (Нажмите Здесь) 24.09.2021
Печатный Материал печатной платы (Нажмите Здесь)
Приемники и Ресивер Предусилители (Нажмите Здесь ) 14.02.2022
Повторитель Контроллеры и аксессуары для станций (Нажмите Здесь ) 01.04.2020
РФ Мощность Усилители (Нажмите Здесь ) 13.08.2022
Т оценка
Оборудование и общие измерительные приборы (Нажмите
Здесь )
21.
04.2021
ТР-7, Модификации HW-7 и HW-8 (Нажмите Здесь) 01.09.2022
T приемопередатчики (Нажмите Здесь (05.07.2016 )
T передатчики и ПРИНАДЛЕЖНОСТИ (Нажмите Здесь ) 02.12.2020
В офис, Идентификаторы CW, кодировщики и декодеры 22.04.2016 (Нажмите Здесь)
Вт Атметры и мосты SWR (Нажмите Здесь) 01.10.2019
M прочее Проекты (Нажмите Здесь) 05.04.2020
Статья репринты
Пользовательский доски
СПИРАТКА ВНИЗ СТРАНИЦЫ ДЛЯ ОНЛАЙН ЗАКАЗА ФОРМА
FAR Circuits предоставит по запросу копию указанного
публикация статей по 1,50 доллара за штуку в дополнение к стоимости печатной платы.
Пожалуйста, указывайте пожелания по артикулам отдельной строкой в заказе.
форма.
ЗАКАЗ ФОРМА НАЧИНАЕТСЯ ЗДЕСЬ
Д О У М У С Т А Д Д N O T H E R E R E R Л И Н В I Т Е М F O R 8,00 $ ПРИОРИТЕТ USPS ИЛИ 3,85 $ ДЛЯ ПЕРВОГО КЛАССА США ДОСТАВКА ИЛИ ВАШ ЗАКАЗ БУДЕТ ВОЗВРАТ
Международная доставка 14 долларов США.
ЕСЛИ У ВАС ПРОБЛЕМЫ С ИСПОЛЬЗОВАНИЕМ
НИЖЕ ПОРЯДКА, ПОЖАЛУЙСТА, НАПИШИТЕ МНЕ ПО ЭЛЕКТРОННОЙ ПОЧТЕ И ЗАПРОСИТЕ
США, ЧТОБЫ ОТПРАВИТЬ ВАМ СЧЕТ PAYPAL.
nЭто всегда работает
Введите описание товара:
Введите доллары Количество товара:
Количество:
Введите номер телефона:
Нажмите на квадратное поле ниже, чтобы добавить товар в PAYPAY.
Корзина.
НАЖМИТЕ » ПРОДОЛЖИТЬ ПОКУПКИ » кнопка в правом верхнем углу сайта PAYPAL, чтобы ВЕРНУТЬСЯ НА САЙТ FAR CIRCUITS И ДОБАВИТЬ СЛЕДУЮЩИЙ ПУНКТ
КОГДА ВЫ ЗАВЕРШИТЕ ДОБАВЛЕНИЕ ТОВАРОВ, ОТПРАВЬТЕ ЗАКАЗ НА ВАШ PAYPAL СТРАНИЦА УЧЕТНОЙ ЗАПИСИ
ДЛЯ ТЕХ, ЧТО НУЖНЫ И ТРУДНО НАЙТИ ЗАПЧАСТИ, ПОСЕТИТЕ www.danssmallpartsandkits.net |
Если вы ранее заказывали у FAR Circuits …. пожалуйста проверьте эту ссылку .
Читать комментарии строителей проектов с Платы FAR . ПРОЙДИТЕ ПО ЭТОЙ ССЫЛКЕ
Интегральные схемы — ВЧ и радиолюбительские компоненты — Продукты
Категории [+] 96 9 Категории
- Все
- Антенна
- Аудио Hi-Fi супер предметы
- Питание постоянного тока и управление
- Тороидальные ферриты BALUN
- Тороидальные ферритовые сердечники
- Ферритовые сердечники с двойной апертурой
- Тороиды из железного порошка
- Фильтры
- Преобразователь частоты
- ГНСС GPS
- Устройства LoRa
- Малошумящие ВЧ усилители
- Искусство печатной платы
- Project Box — корпус
- Радиочастотные и радиолюбительские компоненты
- Диоды
- Катушки индуктивности
- Интегральные схемы
- Кристаллы кварца
- Радиочастотные кабели
- ВЧ разъемы
- Транзисторы
- ВЧ-аттенюаторы
- Радиочастотный микшер
- ВЧ усилители мощности
- Детектор мощности ВЧ — Измеритель
- Генератор радиочастотных сигналов — VFO
- Защита системы
- Трансивер
- TR Переключатель — РЧ-реле
- ОВЧ/УВЧ
- Другое
- В разработке
Интегральные схемы
Цена
- Самая низкая цена
- Самая высокая цена
Посмотреть
SN74HC595NE4 Интегральная схема
Продукция
0,48€ (без НДС)
0,59€
View
Texas Instruments
SN74ACT00N QUAD 2-INPUT NAND
Интегральные схемы
0,44€ (без НДС)
0,55€
Посмотреть
Texas Instruments
LM833N/NOPB DIP-8
Интегральные схемы
0,60€ (без НДС)
0,74€
View
SV1AFN.



