Π§ΡΠΎ ΡΠ°ΠΊΠΎΠ΅ ΡΠ»Π΅ΠΊΡΡΠΈΡΠ΅ΡΠΊΠ°Ρ ΠΏΡΠΈΠ½ΡΠΈΠΏΠΈΠ°Π»ΡΠ½Π°Ρ ΡΡ Π΅ΠΌΠ°. ΠΠ°ΠΊΠΈΠ΅ Π±ΡΠ²Π°ΡΡ Π²ΠΈΠ΄Ρ ΠΈ ΡΠΈΠΏΡ ΡΠ»Π΅ΠΊΡΡΠΎΡΡ Π΅ΠΌ. ΠΠ°ΠΊ ΠΏΡΠ°Π²ΠΈΠ»ΡΠ½ΠΎ ΡΠΈΡΠ°ΡΡ ΠΈ ΠΏΠΎΠ½ΠΈΠΌΠ°ΡΡ ΡΡΠ»ΠΎΠ²Π½ΡΠ΅ ΠΎΠ±ΠΎΠ·Π½Π°ΡΠ΅Π½ΠΈΡ ΡΠ»Π΅ΠΌΠ΅Π½ΡΠΎΠ² Π½Π° ΠΏΡΠΈΠ½ΡΠΈΠΏΠΈΠ°Π»ΡΠ½ΡΡ ΡΡ Π΅ΠΌΠ°Ρ . ΠΡΠ½ΠΎΠ²Π½ΡΠ΅ ΠΏΡΠ°Π²ΠΈΠ»Π° Π²ΡΠΏΠΎΠ»Π½Π΅Π½ΠΈΡ ΡΠ»Π΅ΠΊΡΡΠΈΡΠ΅ΡΠΊΠΈΡ ΡΡ Π΅ΠΌ ΡΠΎΠ³Π»Π°ΡΠ½ΠΎ ΠΠΠ‘Π’.
Π§ΡΠΎ ΡΠ°ΠΊΠΎΠ΅ ΡΠ»Π΅ΠΊΡΡΠΈΡΠ΅ΡΠΊΠ°Ρ ΠΏΡΠΈΠ½ΡΠΈΠΏΠΈΠ°Π»ΡΠ½Π°Ρ ΡΡ Π΅ΠΌΠ°
ΠΠ»Π΅ΠΊΡΡΠΈΡΠ΅ΡΠΊΠ°Ρ ΠΏΡΠΈΠ½ΡΠΈΠΏΠΈΠ°Π»ΡΠ½Π°Ρ ΡΡ Π΅ΠΌΠ° — ΡΡΠΎ Π΄ΠΎΠΊΡΠΌΠ΅Π½Ρ, ΠΊΠΎΡΠΎΡΡΠΉ Ρ ΠΏΠΎΠΌΠΎΡΡΡ ΡΡΠ»ΠΎΠ²Π½ΡΡ Π³ΡΠ°ΡΠΈΡΠ΅ΡΠΊΠΈΡ ΠΎΠ±ΠΎΠ·Π½Π°ΡΠ΅Π½ΠΈΠΉ ΠΏΠΎΠΊΠ°Π·ΡΠ²Π°Π΅Ρ Π²ΡΠ΅ ΡΠ»Π΅ΠΊΡΡΠΈΡΠ΅ΡΠΊΠΈΠ΅ ΡΠ»Π΅ΠΌΠ΅Π½ΡΡ ΠΈ ΡΠ²ΡΠ·ΠΈ ΠΌΠ΅ΠΆΠ΄Ρ Π½ΠΈΠΌΠΈ Π² ΡΠ»Π΅ΠΊΡΡΠΎΡΠ΅Ρ Π½ΠΈΡΠ΅ΡΠΊΠΎΠΌ ΡΡΡΡΠΎΠΉΡΡΠ²Π΅ ΠΈΠ»ΠΈ ΡΠΈΡΡΠ΅ΠΌΠ΅. ΠΠ½Π° ΡΠ²Π»ΡΠ΅ΡΡΡ ΠΎΡΠ½ΠΎΠ²Π½ΡΠΌ ΡΠ΅Ρ Π½ΠΈΡΠ΅ΡΠΊΠΈΠΌ Π΄ΠΎΠΊΡΠΌΠ΅Π½ΡΠΎΠΌ Π΄Π»Ρ ΠΏΠΎΠ½ΠΈΠΌΠ°Π½ΠΈΡ ΠΏΡΠΈΠ½ΡΠΈΠΏΠ° ΡΠ°Π±ΠΎΡΡ ΡΠ»Π΅ΠΊΡΡΠΈΡΠ΅ΡΠΊΠΎΠΉ ΡΠ΅ΠΏΠΈ.
ΠΡΠ½ΠΎΠ²Π½ΡΠ΅ ΡΡΠ½ΠΊΡΠΈΠΈ ΠΏΡΠΈΠ½ΡΠΈΠΏΠΈΠ°Π»ΡΠ½ΠΎΠΉ ΡΡ Π΅ΠΌΡ:
- ΠΡΠΎΠ±ΡΠ°ΠΆΠ΅Π½ΠΈΠ΅ ΡΠΎΡΡΠ°Π²Π° Π²ΡΠ΅Ρ ΡΠ»Π΅ΠΌΠ΅Π½ΡΠΎΠ² ΡΡΡΡΠΎΠΉΡΡΠ²Π°
- ΠΠΎΠΊΠ°Π· ΡΠ»Π΅ΠΊΡΡΠΈΡΠ΅ΡΠΊΠΈΡ ΡΠΎΠ΅Π΄ΠΈΠ½Π΅Π½ΠΈΠΉ ΠΌΠ΅ΠΆΠ΄Ρ ΠΊΠΎΠΌΠΏΠΎΠ½Π΅Π½ΡΠ°ΠΌΠΈ
- ΠΠΎΡΡΠ½Π΅Π½ΠΈΠ΅ ΠΏΡΠΈΠ½ΡΠΈΠΏΠ° ΡΠ°Π±ΠΎΡΡ ΡΠ»Π΅ΠΊΡΡΠΈΡΠ΅ΡΠΊΠΎΠΉ ΡΠ΅ΠΏΠΈ
- ΠΡΠ΅Π΄ΠΎΡΡΠ°Π²Π»Π΅Π½ΠΈΠ΅ ΠΈΡΡ ΠΎΠ΄Π½ΡΡ Π΄Π°Π½Π½ΡΡ Π΄Π»Ρ ΡΠ°Π·ΡΠ°Π±ΠΎΡΠΊΠΈ Π΄ΡΡΠ³ΠΈΡ Π΄ΠΎΠΊΡΠΌΠ΅Π½ΡΠΎΠ² (Π½Π°ΠΏΡΠΈΠΌΠ΅Ρ, ΠΌΠΎΠ½ΡΠ°ΠΆΠ½ΡΡ ΡΡ Π΅ΠΌ)
Π ΠΎΡΠ»ΠΈΡΠΈΠ΅ ΠΎΡ Π΄ΡΡΠ³ΠΈΡ ΡΠΈΠΏΠΎΠ² ΡΡ Π΅ΠΌ, ΠΏΡΠΈΠ½ΡΠΈΠΏΠΈΠ°Π»ΡΠ½Π°Ρ ΡΡ Π΅ΠΌΠ° Π½Π΅ ΠΎΡΡΠ°ΠΆΠ°Π΅Ρ ΡΠ΅Π°Π»ΡΠ½ΠΎΠ΅ ΡΠ°ΡΠΏΠΎΠ»ΠΎΠΆΠ΅Π½ΠΈΠ΅ ΡΠ»Π΅ΠΌΠ΅Π½ΡΠΎΠ², Π° Π»ΠΈΡΡ ΠΏΠΎΠΊΠ°Π·ΡΠ²Π°Π΅Ρ ΠΈΡ ΡΡΠ½ΠΊΡΠΈΠΎΠ½Π°Π»ΡΠ½ΡΠ΅ ΡΠ²ΡΠ·ΠΈ.

ΠΡΠ½ΠΎΠ²Π½ΡΠ΅ Π²ΠΈΠ΄Ρ ΠΈ ΡΠΈΠΏΡ ΡΠ»Π΅ΠΊΡΡΠΈΡΠ΅ΡΠΊΠΈΡ ΡΡ Π΅ΠΌ
Π‘ΡΡΠ΅ΡΡΠ²ΡΠ΅Ρ Π½Π΅ΡΠΊΠΎΠ»ΡΠΊΠΎ ΠΎΡΠ½ΠΎΠ²Π½ΡΡ Π²ΠΈΠ΄ΠΎΠ² ΡΠ»Π΅ΠΊΡΡΠΈΡΠ΅ΡΠΊΠΈΡ ΡΡ Π΅ΠΌ, ΠΊΠΎΡΠΎΡΡΠ΅ ΡΠ°Π·Π»ΠΈΡΠ°ΡΡΡΡ ΠΏΠΎ Π½Π°Π·Π½Π°ΡΠ΅Π½ΠΈΡ ΠΈ ΡΡΠ΅ΠΏΠ΅Π½ΠΈ Π΄Π΅ΡΠ°Π»ΠΈΠ·Π°ΡΠΈΠΈ:
Π‘ΡΡΡΠΊΡΡΡΠ½Π°Ρ ΡΡ Π΅ΠΌΠ°
ΠΠΎΠΊΠ°Π·ΡΠ²Π°Π΅Ρ ΠΎΡΠ½ΠΎΠ²Π½ΡΠ΅ ΡΡΠ½ΠΊΡΠΈΠΎΠ½Π°Π»ΡΠ½ΡΠ΅ ΡΠ°ΡΡΠΈ ΠΈΠ·Π΄Π΅Π»ΠΈΡ ΠΈ ΠΈΡ Π²Π·Π°ΠΈΠΌΠΎΡΠ²ΡΠ·ΠΈ. ΠΡΠΏΠΎΠ»ΡΠ·ΡΠ΅ΡΡΡ Π΄Π»Ρ ΠΎΠ±ΡΠ΅Π³ΠΎ ΠΎΠ·Π½Π°ΠΊΠΎΠΌΠ»Π΅Π½ΠΈΡ Ρ ΡΡΡΡΠΎΠΉΡΡΠ²ΠΎΠΌ.
Π€ΡΠ½ΠΊΡΠΈΠΎΠ½Π°Π»ΡΠ½Π°Ρ ΡΡ Π΅ΠΌΠ°
Π Π°Π·ΡΡΡΠ½ΡΠ΅Ρ ΠΏΡΠΎΡΠ΅ΡΡΡ, ΠΏΡΠΎΡΠ΅ΠΊΠ°ΡΡΠΈΠ΅ Π² ΡΡΡΡΠΎΠΉΡΡΠ²Π΅. ΠΠΎΠ»Π΅Π΅ ΠΏΠΎΠ΄ΡΠΎΠ±Π½Π°Ρ, ΡΠ΅ΠΌ ΡΡΡΡΠΊΡΡΡΠ½Π°Ρ.
ΠΡΠΈΠ½ΡΠΈΠΏΠΈΠ°Π»ΡΠ½Π°Ρ ΡΡ Π΅ΠΌΠ°
ΠΠΏΡΠ΅Π΄Π΅Π»ΡΠ΅Ρ ΠΏΠΎΠ»Π½ΡΠΉ ΡΠΎΡΡΠ°Π² ΡΠ»Π΅ΠΌΠ΅Π½ΡΠΎΠ² ΠΈ ΡΠ²ΡΠ·Π΅ΠΉ ΠΌΠ΅ΠΆΠ΄Ρ Π½ΠΈΠΌΠΈ. ΠΠ°Π΅Ρ Π΄Π΅ΡΠ°Π»ΡΠ½ΠΎΠ΅ ΠΏΡΠ΅Π΄ΡΡΠ°Π²Π»Π΅Π½ΠΈΠ΅ ΠΎ ΡΠ°Π±ΠΎΡΠ΅ ΡΡΡΡΠΎΠΉΡΡΠ²Π°.
Π‘Ρ Π΅ΠΌΠ° ΡΠΎΠ΅Π΄ΠΈΠ½Π΅Π½ΠΈΠΉ (ΠΌΠΎΠ½ΡΠ°ΠΆΠ½Π°Ρ)
ΠΠΎΠΊΠ°Π·ΡΠ²Π°Π΅Ρ ΡΠΎΠ΅Π΄ΠΈΠ½Π΅Π½ΠΈΡ ΡΠΎΡΡΠ°Π²Π½ΡΡ ΡΠ°ΡΡΠ΅ΠΉ ΠΈΠ·Π΄Π΅Π»ΠΈΡ ΠΈ ΠΎΠΏΡΠ΅Π΄Π΅Π»ΡΠ΅Ρ ΠΏΡΠΎΠ²ΠΎΠ΄Π°, ΠΆΠ³ΡΡΡ, ΠΊΠ°Π±Π΅Π»ΠΈ.
Π‘Ρ Π΅ΠΌΠ° ΠΏΠΎΠ΄ΠΊΠ»ΡΡΠ΅Π½ΠΈΡ
ΠΠΎΠΊΠ°Π·ΡΠ²Π°Π΅Ρ Π²Π½Π΅ΡΠ½ΠΈΠ΅ ΠΏΠΎΠ΄ΠΊΠ»ΡΡΠ΅Π½ΠΈΡ ΠΈΠ·Π΄Π΅Π»ΠΈΡ.
Π£ΡΠ»ΠΎΠ²Π½ΡΠ΅ Π³ΡΠ°ΡΠΈΡΠ΅ΡΠΊΠΈΠ΅ ΠΎΠ±ΠΎΠ·Π½Π°ΡΠ΅Π½ΠΈΡ ΡΠ»Π΅ΠΌΠ΅Π½ΡΠΎΠ² Π½Π° ΠΏΡΠΈΠ½ΡΠΈΠΏΠΈΠ°Π»ΡΠ½ΡΡ ΡΡ Π΅ΠΌΠ°Ρ
ΠΠ»Ρ ΠΈΠ·ΠΎΠ±ΡΠ°ΠΆΠ΅Π½ΠΈΡ ΡΠ»Π΅ΠΌΠ΅Π½ΡΠΎΠ² Π½Π° ΠΏΡΠΈΠ½ΡΠΈΠΏΠΈΠ°Π»ΡΠ½ΡΡ ΡΡ Π΅ΠΌΠ°Ρ ΠΈΡΠΏΠΎΠ»ΡΠ·ΡΡΡΡΡ ΡΡΠ°Π½Π΄Π°ΡΡΠΈΠ·ΠΈΡΠΎΠ²Π°Π½Π½ΡΠ΅ ΡΡΠ»ΠΎΠ²Π½ΡΠ΅ Π³ΡΠ°ΡΠΈΡΠ΅ΡΠΊΠΈΠ΅ ΠΎΠ±ΠΎΠ·Π½Π°ΡΠ΅Π½ΠΈΡ (Π£ΠΠ). ΠΡΠ½ΠΎΠ²Π½ΡΠ΅ ΡΠΈΠΏΡ Π£ΠΠ:
- Π Π΅Π·ΠΈΡΡΠΎΡΡ — ΠΏΡΡΠΌΠΎΡΠ³ΠΎΠ»ΡΠ½ΠΈΠΊ ΠΈΠ»ΠΈ Π·ΠΈΠ³Π·Π°Π³
- ΠΠΎΠ½Π΄Π΅Π½ΡΠ°ΡΠΎΡΡ — Π΄Π²Π΅ ΠΏΠ°ΡΠ°Π»Π»Π΅Π»ΡΠ½ΡΠ΅ Π»ΠΈΠ½ΠΈΠΈ
- ΠΠ°ΡΡΡΠΊΠΈ ΠΈΠ½Π΄ΡΠΊΡΠΈΠ²Π½ΠΎΡΡΠΈ — Π½Π΅ΡΠΊΠΎΠ»ΡΠΊΠΎ ΠΏΠΎΠ»ΡΠΎΠΊΡΡΠΆΠ½ΠΎΡΡΠ΅ΠΉ
- ΠΠΈΠΎΠ΄Ρ — ΡΡΠ΅ΡΠ³ΠΎΠ»ΡΠ½ΠΈΠΊ Ρ ΡΠ΅ΡΡΠΎΠΉ
- Π’ΡΠ°Π½Π·ΠΈΡΡΠΎΡΡ — ΠΎΠΊΡΡΠΆΠ½ΠΎΡΡΡ Ρ Π²ΡΠ²ΠΎΠ΄Π°ΠΌΠΈ
- ΠΠΈΠΊΡΠΎΡΡ Π΅ΠΌΡ — ΠΏΡΡΠΌΠΎΡΠ³ΠΎΠ»ΡΠ½ΠΈΠΊ Ρ Π²ΡΠ²ΠΎΠ΄Π°ΠΌΠΈ
ΠΠ°ΠΆΠ΄ΡΠΉ ΡΠ»Π΅ΠΌΠ΅Π½Ρ ΠΈΠΌΠ΅Π΅Ρ Π±ΡΠΊΠ²Π΅Π½Π½ΠΎ-ΡΠΈΡΡΠΎΠ²ΠΎΠ΅ ΠΏΠΎΠ·ΠΈΡΠΈΠΎΠ½Π½ΠΎΠ΅ ΠΎΠ±ΠΎΠ·Π½Π°ΡΠ΅Π½ΠΈΠ΅, Π½Π°ΠΏΡΠΈΠΌΠ΅Ρ R1, C3, VT2.

ΠΡΠ°Π²ΠΈΠ»Π° ΡΡΠ΅Π½ΠΈΡ ΠΏΡΠΈΠ½ΡΠΈΠΏΠΈΠ°Π»ΡΠ½ΡΡ ΡΠ»Π΅ΠΊΡΡΠΈΡΠ΅ΡΠΊΠΈΡ ΡΡ Π΅ΠΌ
Π§ΡΠ΅Π½ΠΈΠ΅ ΡΠ»Π΅ΠΊΡΡΠΈΡΠ΅ΡΠΊΠΎΠΉ ΠΏΡΠΈΠ½ΡΠΈΠΏΠΈΠ°Π»ΡΠ½ΠΎΠΉ ΡΡ Π΅ΠΌΡ ΡΡΠ΅Π±ΡΠ΅Ρ ΠΎΠΏΡΠ΅Π΄Π΅Π»Π΅Π½Π½ΡΡ Π½Π°Π²ΡΠΊΠΎΠ² ΠΈ Π·Π½Π°Π½ΠΈΠΉ. ΠΡΠ½ΠΎΠ²Π½ΡΠ΅ ΠΏΡΠ°Π²ΠΈΠ»Π°:
- ΠΠΏΡΠ΅Π΄Π΅Π»ΠΈΡΠ΅ ΡΠΈΠΏ ΡΡ Π΅ΠΌΡ ΠΈ Π΅Π΅ Π½Π°Π·Π½Π°ΡΠ΅Π½ΠΈΠ΅
- ΠΠ·ΡΡΠΈΡΠ΅ ΡΡΠ»ΠΎΠ²Π½ΡΠ΅ ΠΎΠ±ΠΎΠ·Π½Π°ΡΠ΅Π½ΠΈΡ ΡΠ»Π΅ΠΌΠ΅Π½ΡΠΎΠ²
- ΠΡΠ΄Π΅Π»ΠΈΡΠ΅ ΡΡΠ½ΠΊΡΠΈΠΎΠ½Π°Π»ΡΠ½ΡΠ΅ ΡΠ·Π»Ρ ΡΡ Π΅ΠΌΡ
- ΠΡΠΎΡΠ»Π΅Π΄ΠΈΡΠ΅ ΠΏΡΡΠΈ ΠΏΡΠΎΡ ΠΎΠΆΠ΄Π΅Π½ΠΈΡ ΡΠΈΠ³Π½Π°Π»ΠΎΠ² ΠΈΠ»ΠΈ ΡΠΎΠΊΠ°
- ΠΠ±ΡΠ°ΡΠΈΡΠ΅ Π²Π½ΠΈΠΌΠ°Π½ΠΈΠ΅ Π½Π° ΠΊΠ»ΡΡΠ΅Π²ΡΠ΅ ΠΊΠΎΠΌΠΏΠΎΠ½Π΅Π½ΡΡ (ΠΈΡΡΠΎΡΠ½ΠΈΠΊΠΈ ΠΏΠΈΡΠ°Π½ΠΈΡ, ΡΠΏΡΠ°Π²Π»ΡΡΡΠΈΠ΅ ΡΠ»Π΅ΠΌΠ΅Π½ΡΡ)
- ΠΠ·Π½Π°ΠΊΠΎΠΌΡΡΠ΅ΡΡ Ρ Π΄ΠΎΠΏΠΎΠ»Π½ΠΈΡΠ΅Π»ΡΠ½ΠΎΠΉ ΠΈΠ½ΡΠΎΡΠΌΠ°ΡΠΈΠ΅ΠΉ (ΠΏΡΠΈΠΌΠ΅ΡΠ°Π½ΠΈΡ, ΡΠΏΠ΅ΡΠΈΡΠΈΠΊΠ°ΡΠΈΠΈ)
ΠΡΠΈ ΡΡΠ΅Π½ΠΈΠΈ ΡΡ Π΅ΠΌΡ Π²Π°ΠΆΠ½ΠΎ ΠΏΠΎΠ½ΠΈΠΌΠ°ΡΡ Π½Π΅ ΡΠΎΠ»ΡΠΊΠΎ ΠΎΡΠ΄Π΅Π»ΡΠ½ΡΠ΅ ΡΠ»Π΅ΠΌΠ΅Π½ΡΡ, Π½ΠΎ ΠΈ ΠΈΡ Π²Π·Π°ΠΈΠΌΠΎΠ΄Π΅ΠΉΡΡΠ²ΠΈΠ΅ Π² ΡΠ°ΠΌΠΊΠ°Ρ Π²ΡΠ΅Π³ΠΎ ΡΡΡΡΠΎΠΉΡΡΠ²Π°.
ΠΡΠ½ΠΎΠ²Π½ΡΠ΅ ΠΏΡΠ°Π²ΠΈΠ»Π° Π²ΡΠΏΠΎΠ»Π½Π΅Π½ΠΈΡ ΡΠ»Π΅ΠΊΡΡΠΈΡΠ΅ΡΠΊΠΈΡ ΡΡ Π΅ΠΌ ΠΏΠΎ ΠΠΠ‘Π’
Π Π°Π·ΡΠ°Π±ΠΎΡΠΊΠ° ΠΈ ΠΎΡΠΎΡΠΌΠ»Π΅Π½ΠΈΠ΅ ΠΏΡΠΈΠ½ΡΠΈΠΏΠΈΠ°Π»ΡΠ½ΡΡ ΡΠ»Π΅ΠΊΡΡΠΈΡΠ΅ΡΠΊΠΈΡ ΡΡ Π΅ΠΌ ΡΠ΅Π³Π»Π°ΠΌΠ΅Π½ΡΠΈΡΡΠ΅ΡΡΡ ΡΡΠ΄ΠΎΠΌ Π³ΠΎΡΡΠ΄Π°ΡΡΡΠ²Π΅Π½Π½ΡΡ ΡΡΠ°Π½Π΄Π°ΡΡΠΎΠ² (ΠΠΠ‘Π’). ΠΡΠ½ΠΎΠ²Π½ΡΠ΅ ΠΏΡΠ°Π²ΠΈΠ»Π°:
- Π‘Ρ Π΅ΠΌΠ° Π²ΡΠΏΠΎΠ»Π½ΡΠ΅ΡΡΡ Π±Π΅Π· ΡΠΎΠ±Π»ΡΠ΄Π΅Π½ΠΈΡ ΠΌΠ°ΡΡΡΠ°Π±Π°
- ΠΠ»Π΅ΠΌΠ΅Π½ΡΡ ΠΈΠ·ΠΎΠ±ΡΠ°ΠΆΠ°ΡΡΡΡ Π² Π²ΠΈΠ΄Π΅ Π£ΠΠ ΡΠΎΠ³Π»Π°ΡΠ½ΠΎ ΡΡΠ°Π½Π΄Π°ΡΡΠ°ΠΌ
- ΠΠΈΠ½ΠΈΠΈ ΡΠ²ΡΠ·ΠΈ Π²ΡΠΏΠΎΠ»Π½ΡΡΡΡΡ ΡΠΎΠ»ΡΠΈΠ½ΠΎΠΉ 0,3-0,4 ΠΌΠΌ
- Π Π°ΡΡΡΠΎΡΠ½ΠΈΠ΅ ΠΌΠ΅ΠΆΠ΄Ρ ΠΏΠ°ΡΠ°Π»Π»Π΅Π»ΡΠ½ΡΠΌΠΈ Π»ΠΈΠ½ΠΈΡΠΌΠΈ ΡΠ²ΡΠ·ΠΈ Π½Π΅ ΠΌΠ΅Π½Π΅Π΅ 3 ΠΌΠΌ
- ΠΠΎΠ·ΠΈΡΠΈΠΎΠ½Π½ΡΠ΅ ΠΎΠ±ΠΎΠ·Π½Π°ΡΠ΅Π½ΠΈΡ ΡΠ»Π΅ΠΌΠ΅Π½ΡΠΎΠ² ΡΠ°ΡΠΏΠΎΠ»Π°Π³Π°ΡΡ ΡΡΠ΄ΠΎΠΌ Ρ Π£ΠΠ
- Π‘Ρ Π΅ΠΌΠ° Π΄ΠΎΠΏΠΎΠ»Π½ΡΠ΅ΡΡΡ ΠΏΠ΅ΡΠ΅ΡΠ½Π΅ΠΌ ΡΠ»Π΅ΠΌΠ΅Π½ΡΠΎΠ²
Π‘ΠΎΠ±Π»ΡΠ΄Π΅Π½ΠΈΠ΅ ΡΡΠ°Π½Π΄Π°ΡΡΠΎΠ² ΠΎΠ±Π΅ΡΠΏΠ΅ΡΠΈΠ²Π°Π΅Ρ Π΅Π΄ΠΈΠ½ΠΎΠΎΠ±ΡΠ°Π·ΠΈΠ΅ ΠΎΡΠΎΡΠΌΠ»Π΅Π½ΠΈΡ ΠΈ ΠΎΠ±Π»Π΅Π³ΡΠ°Π΅Ρ ΠΏΠΎΠ½ΠΈΠΌΠ°Π½ΠΈΠ΅ ΡΡ Π΅ΠΌ.

ΠΡΠΎΠ³ΡΠ°ΠΌΠΌΡ Π΄Π»Ρ ΡΠΎΠ·Π΄Π°Π½ΠΈΡ ΡΠ»Π΅ΠΊΡΡΠΈΡΠ΅ΡΠΊΠΈΡ ΡΡ Π΅ΠΌ
ΠΠ»Ρ ΡΠ°Π·ΡΠ°Π±ΠΎΡΠΊΠΈ ΡΠ»Π΅ΠΊΡΡΠΈΡΠ΅ΡΠΊΠΈΡ ΠΏΡΠΈΠ½ΡΠΈΠΏΠΈΠ°Π»ΡΠ½ΡΡ ΡΡ Π΅ΠΌ ΠΈΡΠΏΠΎΠ»ΡΠ·ΡΡΡΡΡ ΡΠΏΠ΅ΡΠΈΠ°Π»ΡΠ½ΡΠ΅ ΠΏΡΠΎΠ³ΡΠ°ΠΌΠΌΡ-ΡΠ΅Π΄Π°ΠΊΡΠΎΡΡ. ΠΠ°ΠΈΠ±ΠΎΠ»Π΅Π΅ ΠΏΠΎΠΏΡΠ»ΡΡΠ½ΡΠ΅ ΠΈΠ· Π½ΠΈΡ :
- AutoCAD Electrical — ΠΏΡΠΎΡΠ΅ΡΡΠΈΠΎΠ½Π°Π»ΡΠ½ΡΠΉ ΠΈΠ½ΡΡΡΡΠΌΠ΅Π½Ρ Π΄Π»Ρ ΠΏΡΠΎΠ΅ΠΊΡΠΈΡΠΎΠ²Π°Π½ΠΈΡ
- ΠΠΠΠΠΠ‘-ΠΠ»Π΅ΠΊΡΡΠΈΠΊ — ΠΎΡΠ΅ΡΠ΅ΡΡΠ²Π΅Π½Π½Π°Ρ Π‘ΠΠΠ Π΄Π»Ρ ΡΠ»Π΅ΠΊΡΡΠΎΡΠ΅Ρ Π½ΠΈΠΊΠΈ
- Microsoft Visio — ΡΠ½ΠΈΠ²Π΅ΡΡΠ°Π»ΡΠ½ΡΠΉ ΡΠ΅Π΄Π°ΠΊΡΠΎΡ Π΄ΠΈΠ°Π³ΡΠ°ΠΌΠΌ Ρ Π±ΠΈΠ±Π»ΠΈΠΎΡΠ΅ΠΊΠ°ΠΌΠΈ ΡΠ»Π΅ΠΊΡΡΠΈΡΠ΅ΡΠΊΠΈΡ ΡΠΈΠΌΠ²ΠΎΠ»ΠΎΠ²
- EasyEDA — Π±Π΅ΡΠΏΠ»Π°ΡΠ½ΡΠΉ ΠΎΠ½Π»Π°ΠΉΠ½-ΡΠ΅Π΄Π°ΠΊΡΠΎΡ ΡΡ Π΅ΠΌ
- KiCad — ΠΎΡΠΊΡΡΡΠΎΠ΅ ΠΠ Π΄Π»Ρ ΡΠ°Π·ΡΠ°Π±ΠΎΡΠΊΠΈ ΡΠ»Π΅ΠΊΡΡΠΎΠ½Π½ΡΡ ΡΡΡΡΠΎΠΉΡΡΠ²
ΠΡΠ±ΠΎΡ ΠΏΡΠΎΠ³ΡΠ°ΠΌΠΌΡ Π·Π°Π²ΠΈΡΠΈΡ ΠΎΡ ΡΠ»ΠΎΠΆΠ½ΠΎΡΡΠΈ ΠΏΡΠΎΠ΅ΠΊΡΠ° ΠΈ ΡΡΠ΅Π±ΠΎΠ²Π°Π½ΠΈΠΉ ΠΊ ΠΎΡΠΎΡΠΌΠ»Π΅Π½ΠΈΡ Π΄ΠΎΠΊΡΠΌΠ΅Π½ΡΠ°ΡΠΈΠΈ.
Π’ΠΈΠΏΠΈΡΠ½ΡΠ΅ ΠΎΡΠΈΠ±ΠΊΠΈ ΠΏΡΠΈ ΡΡΠ΅Π½ΠΈΠΈ ΡΠ»Π΅ΠΊΡΡΠΈΡΠ΅ΡΠΊΠΈΡ ΡΡ Π΅ΠΌ
ΠΡΠΈ ΡΠ°Π±ΠΎΡΠ΅ Ρ ΠΏΡΠΈΠ½ΡΠΈΠΏΠΈΠ°Π»ΡΠ½ΡΠΌΠΈ ΡΡ Π΅ΠΌΠ°ΠΌΠΈ Π½Π΅ΡΠ΅Π΄ΠΊΠΎ Π²ΠΎΠ·Π½ΠΈΠΊΠ°ΡΡ ΠΎΡΠΈΠ±ΠΊΠΈ ΠΈΠ½ΡΠ΅ΡΠΏΡΠ΅ΡΠ°ΡΠΈΠΈ. ΠΠΎΡ Π½Π΅ΠΊΠΎΡΠΎΡΡΠ΅ ΡΠ°ΡΠΏΡΠΎΡΡΡΠ°Π½Π΅Π½Π½ΡΠ΅ ΠΏΡΠΎΠ±Π»Π΅ΠΌΡ:
- ΠΠ΅ΠΏΡΠ°Π²ΠΈΠ»ΡΠ½ΠΎΠ΅ ΠΎΠΏΡΠ΅Π΄Π΅Π»Π΅Π½ΠΈΠ΅ Π½Π°ΠΏΡΠ°Π²Π»Π΅Π½ΠΈΡ ΡΠΎΠΊΠ°
- ΠΡΡΠ°Π½ΠΈΡΠ° Π² ΠΎΠ±ΠΎΠ·Π½Π°ΡΠ΅Π½ΠΈΡΡ ΡΠ»Π΅ΠΌΠ΅Π½ΡΠΎΠ² (Π½Π°ΠΏΡΠΈΠΌΠ΅Ρ, ΡΠ΅Π·ΠΈΡΡΠΎΡ ΠΈ ΠΊΠΎΠ½Π΄Π΅Π½ΡΠ°ΡΠΎΡ)
- ΠΠ³Π½ΠΎΡΠΈΡΠΎΠ²Π°Π½ΠΈΠ΅ ΠΏΠΎΠ»ΡΡΠ½ΠΎΡΡΠΈ ΠΊΠΎΠΌΠΏΠΎΠ½Π΅Π½ΡΠΎΠ²
- ΠΠ΅ΠΏΠΎΠ½ΠΈΠΌΠ°Π½ΠΈΠ΅ ΡΡΠ½ΠΊΡΠΈΠΎΠ½Π°Π»ΡΠ½ΡΡ Π³ΡΡΠΏΠΏ ΡΡ Π΅ΠΌΡ
- ΠΡΠ΅Π½Π΅Π±ΡΠ΅ΠΆΠ΅Π½ΠΈΠ΅ ΠΏΡΠΈΠΌΠ΅ΡΠ°Π½ΠΈΡΠΌΠΈ ΠΈ Π΄ΠΎΠΏΠΎΠ»Π½ΠΈΡΠ΅Π»ΡΠ½ΡΠΌΠΈ ΠΎΠ±ΠΎΠ·Π½Π°ΡΠ΅Π½ΠΈΡΠΌΠΈ
Π§ΡΠΎΠ±Ρ ΠΈΠ·Π±Π΅ΠΆΠ°ΡΡ ΠΎΡΠΈΠ±ΠΎΠΊ, Π²Π°ΠΆΠ½ΠΎ Π²Π½ΠΈΠΌΠ°ΡΠ΅Π»ΡΠ½ΠΎ ΠΈΠ·ΡΡΠ°ΡΡ Π²ΡΡ ΠΈΠ½ΡΠΎΡΠΌΠ°ΡΠΈΡ Π½Π° ΡΡ Π΅ΠΌΠ΅ ΠΈ ΠΏΡΠΈ Π½Π΅ΠΎΠ±Ρ ΠΎΠ΄ΠΈΠΌΠΎΡΡΠΈ ΠΎΠ±ΡΠ°ΡΠ°ΡΡΡΡ ΠΊ ΡΠΏΡΠ°Π²ΠΎΡΠ½ΠΈΠΊΠ°ΠΌ.

ΠΠ°ΠΊΠ»ΡΡΠ΅Π½ΠΈΠ΅
ΠΠ»Π΅ΠΊΡΡΠΈΡΠ΅ΡΠΊΠΈΠ΅ ΠΏΡΠΈΠ½ΡΠΈΠΏΠΈΠ°Π»ΡΠ½ΡΠ΅ ΡΡ Π΅ΠΌΡ — Π²Π°ΠΆΠ½Π΅ΠΉΡΠΈΠΉ ΠΈΠ½ΡΡΡΡΠΌΠ΅Π½Ρ Π΄Π»Ρ ΠΏΠΎΠ½ΠΈΠΌΠ°Π½ΠΈΡ ΡΠ°Π±ΠΎΡΡ ΡΠ»Π΅ΠΊΡΡΠΎΡΠ΅Ρ Π½ΠΈΡΠ΅ΡΠΊΠΈΡ ΡΡΡΡΠΎΠΉΡΡΠ². Π£ΠΌΠ΅Π½ΠΈΠ΅ ΡΠΈΡΠ°ΡΡ ΠΈ ΠΈΠ½ΡΠ΅ΡΠΏΡΠ΅ΡΠΈΡΠΎΠ²Π°ΡΡ ΡΠ°ΠΊΠΈΠ΅ ΡΡ Π΅ΠΌΡ — Π½Π΅ΠΎΠ±Ρ ΠΎΠ΄ΠΈΠΌΡΠΉ Π½Π°Π²ΡΠΊ Π΄Π»Ρ ΠΈΠ½ΠΆΠ΅Π½Π΅ΡΠΎΠ²-ΡΠ»Π΅ΠΊΡΡΠΈΠΊΠΎΠ², ΡΠ°Π΄ΠΈΠΎΡΠ΅Ρ Π½ΠΈΠΊΠΎΠ² ΠΈ Π΄ΡΡΠ³ΠΈΡ ΡΠΏΠ΅ΡΠΈΠ°Π»ΠΈΡΡΠΎΠ² Π² ΠΎΠ±Π»Π°ΡΡΠΈ ΡΠ»Π΅ΠΊΡΡΠΎΠ½ΠΈΠΊΠΈ. ΠΡΠ°Π²ΠΈΠ»ΡΠ½ΠΎΠ΅ ΠΏΠΎΠ½ΠΈΠΌΠ°Π½ΠΈΠ΅ ΠΏΡΠΈΠ½ΡΠΈΠΏΠΈΠ°Π»ΡΠ½ΡΡ ΡΡ Π΅ΠΌ ΠΏΠΎΠ·Π²ΠΎΠ»ΡΠ΅Ρ ΡΡΡΠ΅ΠΊΡΠΈΠ²Π½ΠΎ ΠΏΡΠΎΠ΅ΠΊΡΠΈΡΠΎΠ²Π°ΡΡ, ΡΠΎΠ±ΠΈΡΠ°ΡΡ ΠΈ ΠΎΠ±ΡΠ»ΡΠΆΠΈΠ²Π°ΡΡ ΡΠ»Π΅ΠΊΡΡΠΈΡΠ΅ΡΠΊΠΈΠ΅ ΡΠΈΡΡΠ΅ΠΌΡ ΡΠ°Π·Π»ΠΈΡΠ½ΠΎΠΉ ΡΠ»ΠΎΠΆΠ½ΠΎΡΡΠΈ.
ΠΡΠΊΠ΄ Π‘Ρ Π΅ΠΌΡ ΠΠ»Π΅ΠΊΡΡΠΈΡΠ΅ΡΠΊΠΈΠ΅ ΠΡΠΈΠ½ΡΠΈΠΏΠΈΠ°Π»ΡΠ½ΡΠ΅ — tokzamer.ru
ΠΡΠΈ ΡΠ°Π·ΡΠ°Π±ΠΎΡΠΊΠ΅ Π½Π° ΠΎΠ΄Π½ΠΎ ΠΈΠ·Π΄Π΅Π»ΠΈΠ΅ Π½Π΅ΡΠΊΠΎΠ»ΡΠΊΠΈΡ
ΡΠ°ΠΌΠΎΡΡΠΎΡΡΠ΅Π»ΡΠ½ΡΡ
ΠΏΡΠΈΠ½ΡΠΈΠΏΠΈΠ°Π»ΡΠ½ΡΡ
ΡΡ
Π΅ΠΌ ΡΠ»Π΅Π΄ΡΠ΅Ρ Π²ΡΠΏΠΎΠ»Π½ΡΡΡ ΡΠ»Π΅Π΄ΡΡΡΠΈΠ΅ ΡΡΠ΅Π±ΠΎΠ²Π°Π½ΠΈΡ: 1 ΠΏΠΎΠ·ΠΈΡΠΈΠΎΠ½Π½ΡΠ΅ ΠΎΠ±ΠΎΠ·Π½Π°ΡΠ΅Π½ΠΈΡ ΡΠ»Π΅ΠΌΠ΅Π½ΡΠ°ΠΌ ΠΏΡΠΈΡΠ²Π°ΠΈΠ²Π°ΡΡ ΠΏΠΎ ΠΏΡΠ°Π²ΠΈΠ»Π°ΠΌ, ΡΡΡΠ°Π½ΠΎΠ²Π»Π΅Π½Π½ΡΠΌ Π² ΠΏΡΠΈΠΌΠ΅ΡΠ°Π½ΠΈΠΈ; 2 Π² ΠΊΠ°ΠΆΠ΄ΠΎΠΉ ΡΡ
Π΅ΠΌΠ΅ Π΄ΠΎΠ»ΠΆΠ΅Π½ Π±ΡΡΡ ΠΏΠ΅ΡΠ΅ΡΠ΅Π½Ρ ΡΠΎΠ»ΡΠΊΠΎ ΡΠ΅Ρ
ΡΠ»Π΅ΠΌΠ΅Π½ΡΠΎΠ², ΠΏΠΎΠ·ΠΈΡΠΈΠΎΠ½Π½ΡΠ΅ ΠΎΠ±ΠΎΠ·Π½Π°ΡΠ΅Π½ΠΈΡ ΠΊΠΎΡΠΎΡΡΠΌ ΠΏΡΠΈΡΠ²ΠΎΠ΅Π½Ρ Π½Π° ΡΡΠΎΠΉ ΡΡ
Π΅ΠΌΠ΅; 3 ΠΎΡΠ΄Π΅Π»ΡΠ½ΡΠ΅ ΡΠ»Π΅ΠΌΠ΅Π½ΡΡ Π΄ΠΎΠΏΡΡΠΊΠ°Π΅ΡΡΡ ΠΏΠΎΠ²ΡΠΎΡΠ½ΠΎ ΠΈΠ·ΠΎΠ±ΡΠ°ΠΆΠ°ΡΡ Π½Π° Π½Π΅ΡΠΊΠΎΠ»ΡΠΊΠΈΡ
ΡΡ
Π΅ΠΌΠ°Ρ
, ΡΠΎΡ
ΡΠ°Π½ΡΡ Π·Π° Π½ΠΈΠΌΠΈ ΠΏΠΎΠ·ΠΈΡΠΈΠΎΠ½Π½ΡΠ΅ ΠΎΠ±ΠΎΠ·Π½Π°ΡΠ΅Π½ΠΈΡ, ΠΏΡΠΈΡΠ²ΠΎΠ΅Π½Π½ΡΠ΅ ΠΈΠΌ Π½Π° ΠΎΠ΄Π½ΠΎΠΉ ΠΈΠ· ΡΡ
Π΅ΠΌ. Π ΡΠ΄ΠΎΠΌ Ρ ΠΎΠ±ΡΡΠ²ΠΎΠΌ Π»ΠΈΠ½ΠΈΠΈ Π²Π·Π°ΠΈΠΌΠΎΡΠ²ΡΠ·ΠΈ Π΄ΠΎΠ»ΠΆΠ½ΠΎ Π±ΡΡΡ ΡΠΊΠ°Π·Π°Π½ΠΎ ΠΎΠ±ΠΎΠ·Π½Π°ΡΠ΅Π½ΠΈΠ΅ ΠΈΠ»ΠΈ Π½Π°ΠΈΠΌΠ΅Π½ΠΎΠ²Π°Π½ΠΈΠ΅, ΠΏΡΠΈΡΠ²ΠΎΠ΅Π½Π½ΠΎΠ΅ ΡΡΠΎΠΉ Π»ΠΈΠ½ΠΈΠΈ Π½Π°ΠΏΡΠΈΠΌΠ΅Ρ, Π½ΠΎΠΌΠ΅Ρ ΠΏΡΠΎΠ²ΠΎΠ΄Π°, Π½ΠΎΠΌΠ΅Ρ ΡΡΡΠ±ΠΎΠΏΡΠΎΠ²ΠΎΠ΄Π°, Π½Π°ΠΈΠΌΠ΅Π½ΠΎΠ²Π°Π½ΠΈΠ΅ ΡΠΈΠ³Π½Π°Π»Π° ΠΈΠ»ΠΈ Π΅Π³ΠΎ ΡΠΎΠΊΡΠ°ΡΠ΅Π½Π½ΠΎΠ΅ ΠΎΠ±ΠΎΠ·Π½Π°ΡΠ΅Π½ΠΈΠ΅ ΠΈ Ρ.
Π ΡΡΠΎΠΌ ΡΠ»ΡΡΠ°Π΅ ΠΎΠΊΠΎΠ»ΠΎ Π³ΡΠ°ΡΠΈΡΠ΅ΡΠΊΠΈΡ ΠΎΠ±ΠΎΠ·Π½Π°ΡΠ΅Π½ΠΈΠΉ ΡΡΡΡΠΎΠΉΡΡΠ² ΠΈ ΡΠ»Π΅ΠΌΠ΅Π½ΡΠΎΠ² ΠΏΡΠΎΡΡΠ°Π²Π»ΡΡΡ ΠΏΠΎΠ·ΠΈΡΠΈΠΎΠ½Π½ΡΠ΅ ΠΎΠ±ΠΎΠ·Π½Π°ΡΠ΅Π½ΠΈΡ.
ΠΠ°Π½Π½ΡΠΉ ΡΠΈΠΌΠ²ΠΎΠ» ΠΌΠΎΠΆΠ΅Ρ ΠΈΡΠΏΠΎΠ»ΡΠ·ΠΎΠ²Π°ΡΡΡΡ Π΄Π»Ρ Π»ΡΠ±ΡΡ ΠΏΠΎΠ»ΠΎΠΆΠ΅Π½ΠΈΠΉ Π Π, ΡΠΊΠ°Π·Π°Π½Π½ΡΡ Π² ΠΏΡΠ½ΠΊΡΠ΅ D.
ΠΠ°ΠΊ ΡΠΈΡΠ°ΡΡ ΡΠ»Π΅ΠΊΡΡΠΈΡΠ΅ΡΠΊΠΈΠ΅ ΡΡ Π΅ΠΌΡ youtube.com/embed/D3WE6_loag4″ frameborder=»0″ allowfullscreen=»»/>
ΠΠ·ΠΌΠ΅Π½Π΅Π½Π½Π°Ρ ΡΠ΅Π΄Π°ΠΊΡΠΈΡ, ΠΠ·ΠΌ. ΠΠΎΡΡΠ΄ΠΊΠΎΠ²ΡΠ΅ Π½ΠΎΠΌΠ΅ΡΠ° ΡΠ»Π΅ΠΌΠ΅Π½ΡΠ°ΠΌ ΡΠ»Π΅Π΄ΡΠ΅Ρ ΠΏΡΠΈΡΠ²Π°ΠΈΠ²Π°ΡΡ, Π½Π°ΡΠΈΠ½Π°Ρ Ρ Π΅Π΄ΠΈΠ½ΠΈΡΡ, Π² ΠΏΡΠ΅Π΄Π΅Π»Π°Ρ Π³ΡΡΠΏΠΏΡ ΡΠ»Π΅ΠΌΠ΅Π½ΡΠΎΠ², ΠΊΠΎΡΠΎΡΡΠΌ Π½Π° ΡΡ Π΅ΠΌΠ΅ ΠΏΡΠΈΡΠ²ΠΎΠ΅Π½ΠΎ ΠΎΠ΄ΠΈΠ½Π°ΠΊΠΎΠ²ΠΎΠ΅ Π±ΡΠΊΠ²Π΅Π½Π½ΠΎΠ΅ ΠΏΠΎΠ·ΠΈΡΠΈΠΎΠ½Π½ΠΎΠ΅ ΠΎΠ±ΠΎΠ·Π½Π°ΡΠ΅Π½ΠΈΠ΅, Π½Π°ΠΏΡΠΈΠΌΠ΅Ρ, Π‘1, Π‘2, Π‘3 ΠΈ Ρ.
ΠΠΈΠ½ΠΈΠΈ ΡΠ²ΡΠ·ΠΈ, ΠΏΠ΅ΡΠ΅Ρ ΠΎΠ΄ΡΡΠΈΠ΅ Ρ ΠΎΠ΄Π½ΠΎΠ³ΠΎ Π»ΠΈΡΡΠ° ΠΈΠ»ΠΈ ΠΎΠ΄Π½ΠΎΠ³ΠΎ Π΄ΠΎΠΊΡΠΌΠ΅Π½ΡΠ° Π½Π° Π΄ΡΡΠ³ΠΎΠΉ, ΡΠ»Π΅Π΄ΡΠ΅Ρ ΠΎΠ±ΡΡΠ²Π°ΡΡ Π·Π° ΠΏΡΠ΅Π΄Π΅Π»Π°ΠΌΠΈ ΠΈΠ·ΠΎΠ±ΡΠ°ΠΆΠ΅Π½ΠΈΡ ΡΡ Π΅ΠΌΡ Π±Π΅Π· ΡΡΡΠ΅Π»ΠΎΠΊ.
ΠΠΎΠΌΠ΅Π½ΠΊΠ»Π°ΡΡΡΠ°, Π½Π°ΠΈΠΌΠ΅Π½ΠΎΠ²Π°Π½ΠΈΡ ΠΈ ΠΊΠΎΠ΄Ρ ΡΠΎΠ²ΠΌΠ΅ΡΠ΅Π½Π½ΡΡ ΡΡ Π΅ΠΌ Π΄ΠΎΠ»ΠΆΠ½Ρ Π±ΡΡΡ ΡΡΡΠ°Π½ΠΎΠ²Π»Π΅Π½Ρ Π² ΠΎΡΡΠ°ΡΠ»Π΅Π²ΡΡ ΡΡΠ°Π½Π΄Π°ΡΡΠ°Ρ .
Π Π°ΡΡΡΠΎΡΠ½ΠΈΠ΅ ΠΏΡΠΎΡΠ²Π΅Ρ ΠΌΠ΅ΠΆΠ΄Ρ Π΄Π²ΡΠΌΡ ΡΠΎΡΠ΅Π΄Π½ΠΈΠΌΠΈ Π»ΠΈΠ½ΠΈΡΠΌΠΈ Π³ΡΠ°ΡΠΈΡΠ΅ΡΠΊΠΎΠ³ΠΎ ΠΎΠ±ΠΎΠ·Π½Π°ΡΠ΅Π½ΠΈΡ Π΄ΠΎΠ»ΠΆΠ½ΠΎ Π±ΡΡΡ Π½Π΅ ΠΌΠ΅Π½Π΅ 1,0 ΠΌΠΌ. ΠΠΎΠΌΠ΅Π½ΠΊΠ»Π°ΡΡΡΠ°, Π½Π°ΠΈΠΌΠ΅Π½ΠΎΠ²Π°Π½ΠΈΡ ΠΈ ΠΊΠΎΠ΄Ρ ΡΠΎΠ²ΠΌΠ΅ΡΠ΅Π½Π½ΡΡ ΡΡ Π΅ΠΌ Π΄ΠΎΠ»ΠΆΠ½Ρ Π±ΡΡΡ ΡΡΡΠ°Π½ΠΎΠ²Π»Π΅Π½Ρ Π² ΠΎΡΡΠ°ΡΠ»Π΅Π²ΡΡ ΡΡΠ°Π½Π΄Π°ΡΡΠ°Ρ .
ΠΡΠΈΠΌΠ΅Ρ ΡΠ°ΠΊΠΎΠΉ ΡΡ Π΅ΠΌΡ ΠΏΡΠ΅Π΄ΡΡΠ°Π²Π»Π΅Π½ Π½ΠΈΠΆΠ΅. ΠΠΎΠ½ΡΡ Π»ΠΈΠ½ΠΈΠΉ Π½Π°ΠΏΡΠ°Π²Π»ΡΡΡ Π² ΡΡΠΎΡΠΎΠ½Ρ ΡΠΎΠΎΡΠ²Π΅ΡΡΡΠ²ΡΡΡΠ΅Π³ΠΎ ΠΆΠ³ΡΡΠ°, ΠΊΠ°Π±Π΅Π»Ρ ΠΌΠ½ΠΎΠ³ΠΎΠΆΠΈΠ»ΡΠ½ΠΎΠ³ΠΎ ΠΏΡΠΎΠ²ΠΎΠ΄Π°, ΡΠ»Π΅ΠΊΡΡΠΈΡΠ΅ΡΠΊΠΎΠ³ΠΎ ΡΠ½ΡΡΠ° , Π³ΡΡΠΏΠΏΡ ΠΏΡΠΎΠ²ΠΎΠ΄ΠΎΠ² ΡΠ΅ΡΡ.
ΠΠ°ΠΊ ΡΠ°Π±ΠΎΡΠ°Π΅Ρ ΡΡΠ°Π½Π·ΠΈΡΡΠΎΡ? Π Π΅ΠΆΠΈΠΌ Π’Π’Π Π»ΠΎΠ³ΠΈΠΊΠ° / Π£ΡΠΈΠ»Π΅Π½ΠΈΠ΅.
ΠΠ½ΠΈΠΌΠ°ΡΠΈΠΎΠ½Π½ΡΠΉ ΠΎΠ±ΡΡΠ°ΡΡΠΈΠΉ 2d ΡΠΎΠ»ΠΈΠΊ. / Π£ΡΠΎΠΊ 1ΠΠΎΠΈΡΠΊ ΠΏΠΎ ΡΠ°ΠΉΡΡ
ΠΠ° ΡΡ
Π΅ΠΌΠ΅ ΠΏΡΠΈ ΠΏΠΎΠΌΠΎΡΠΈ Π±ΡΠΊΠ²Π΅Π½Π½ΠΎΠ³ΠΎ Π±ΡΠΊΠ²Π΅Π½Π½ΠΎ-ΡΠΈΡΡΠΎΠ²ΠΎΠ³ΠΎ ΠΎΠ±ΠΎΠ·Π½Π°ΡΠ΅Π½ΠΈΡ Π΄ΠΎΠΏΡΡΠΊΠ°Π΅ΡΡΡ ΠΎΠΏΡΠ΅Π΄Π΅Π»ΡΡΡ ΡΡΠ½ΠΊΡΠΈΠΎΠ½Π°Π»ΡΠ½ΡΡ ΠΏΡΠΈΠ½Π°Π΄Π»Π΅ΠΆΠ½ΠΎΡΡΡ ΠΏΡΠΎΠ²ΠΎΠ΄Π°, ΠΆΠ³ΡΡΠ° ΠΈΠ»ΠΈ ΠΊΠ°Π±Π΅Π»Ρ ΠΌΠ½ΠΎΠ³ΠΎΠΆΠΈΠ»ΡΠ½ΠΎΠ³ΠΎ ΠΏΡΠΎΠ²ΠΎΠ΄Π°, ΡΠ»Π΅ΠΊΡΡΠΈΡΠ΅ΡΠΊΠΎΠ³ΠΎ ΡΠ½ΡΡΠ° ΠΊ ΠΎΠΏΡΠ΅Π΄Π΅Π»Π΅Π½Π½ΠΎΠΌΡ ΠΊΠΎΠΌΠΏΠ»Π΅ΠΊΡΡ, ΠΏΠΎΠΌΠ΅ΡΠ΅Π½ΠΈΡ ΠΈΠ»ΠΈ ΡΡΠ½ΠΊΡΠΈΠΎΠ½Π°Π»ΡΠ½ΠΎΠΉ ΡΠ΅ΠΏΠΈ. ΠΠΎΠΏΡΡΠΊΠ°Π΅ΡΡΡ Π½Π΅ ΠΎΠ±ΠΎΠ·Π½Π°ΡΠ°ΡΡ ΠΆΠ³ΡΡΡ, ΠΊΠ°Π±Π΅Π»ΠΈ ΠΌΠ½ΠΎΠ³ΠΎΠΆΠΈΠ»ΡΠ½ΡΠ΅ ΠΏΡΠΎΠ²ΠΎΠ΄Π°, ΡΠ»Π΅ΠΊΡΡΠΈΡΠ΅ΡΠΊΠΈΠ΅ΡΠ½ΡΡΡ ΠΈ ΠΎΡΠ΄Π΅Π»ΡΠ½ΡΠ΅ ΠΏΡΠΎΠ²ΠΎΠ΄Π°, Π΅ΡΠ»ΠΈ ΠΈΠ·Π΄Π΅Π»ΠΈΠ΅, Π½Π° ΠΊΠΎΡΠΎΡΠΎΠ΅ ΡΠΎΡΡΠ°Π²Π»ΡΡΡ ΡΡ
Π΅ΠΌΡ, Π²ΠΎΠΉΠ΄Π΅Ρ Π²ΠΊΠΎΠΌΠΏΠ»Π΅ΠΊΡ ΠΈ ΠΎΠ±ΠΎΠ·Π½Π°ΡΠ΅Π½ΠΈΡ ΠΆΠ³ΡΡΠ°ΠΌ, ΠΊΠ°Π±Π΅Π»ΡΠΌ ΠΌΠ½ΠΎΠ³ΠΎΠΆΠΈΠ»ΡΠ½ΡΠΌ ΠΏΡΠΎΠ²ΠΎΠ΄Π°ΠΌ, ΡΠ»Π΅ΠΊΡΡΠΈΡΠ΅ΡΠΊΠΈΠΌΡΠ½ΡΡΠ°ΠΌ ΠΈ ΠΏΡΠΎΠ²ΠΎΠ΄Π°ΠΌ Π±ΡΠ΄ΡΡ ΠΏΡΠΈΡΠ²ΠΎΠ΅Π½Ρ Π² ΠΏΡΠ΅Π΄Π΅Π»Π°Ρ
Π²ΡΠ΅Π³ΠΎ ΠΊΠΎΠΌΠΏΠ»Π΅ΠΊΡΠ°.
ΠΡΠΈ Π²ΡΠΏΠΎΠ»Π½Π΅Π½ΠΈΠΈ ΡΡ Π΅ΠΌΡ Π½Π° Π½Π΅ΡΠΊΠΎΠ»ΡΠΊΠΈΡ Π»ΠΈΡΡΠ°Ρ ΠΈΠ»ΠΈ Π² Π²ΠΈΠ΄Π΅ ΡΠΎΠ²ΠΎΠΊΡΠΏΠ½ΠΎΡΡΠΈ ΡΡ Π΅ΠΌ ΠΎΠ΄Π½ΠΎΠ³ΠΎ ΡΠΈΠΏΠ° ΡΠ΅ΠΊΠΎΠΌΠ΅Π½Π΄ΡΠ΅ΡΡΡ: 1 Π΄Π»Ρ ΡΡ Π΅ΠΌ, ΠΏΡΠ΅Π΄Π½Π°Π·Π½Π°ΡΠ΅Π½Π½ΡΡ Π΄Π»Ρ ΠΏΠΎΡΡΠ½Π΅Π½ΠΈΡ ΠΏΡΠΈΠ½ΡΠΈΠΏΠΎΠ² ΡΠ°Π±ΠΎΡΡ ΠΈΠ·Π΄Π΅Π»ΠΈΡ ΡΡΠ½ΠΊΡΠΈΠΎΠ½Π°Π»ΡΠ½Π°Ρ, ΠΏΡΠΈΠ½ΡΠΈΠΏΠΈΠ°Π»ΡΠ½Π°Ρ , ΠΈΠ·ΠΎΠ±ΡΠ°ΠΆΠ°ΡΡ Π½Π° ΠΊΠ°ΠΆΠ΄ΠΎΠΌ Π»ΠΈΡΡΠ΅ ΠΈΠ»ΠΈ Π½Π° ΠΊΠ°ΠΆΠ΄ΠΎΠΉ ΡΡ Π΅ΠΌΠ΅ ΠΎΠΏΡΠ΅Π΄Π΅Π»Π΅Π½Π½ΡΡ ΡΡΠ½ΠΊΡΠΈΠΎΠ½Π°Π»ΡΠ½ΡΡ Π³ΡΡΠΏΠΏΡ, ΡΡΠ½ΠΊΡΠΈΠΎΠ½Π°Π»ΡΠ½ΡΡ ΡΠ΅ΠΏΡ Π»ΠΈΠ½ΠΈΡ, ΡΡΠ°ΠΊΡ ΠΈ Ρ.
Π Π·Π°Π²ΠΈΡΠΈΠΌΠΎΡΡΠΈ ΠΎΡ ΠΎΡΠ½ΠΎΠ²Π½ΠΎΠ³ΠΎ Π½Π°Π·Π½Π°ΡΠ΅Π½ΠΈΡ ΡΡ Π΅ΠΌΡ ΠΏΠΎΠ΄ΡΠ°Π·Π΄Π΅Π»ΡΡΡ Π½Π° ΡΠΈΠΏΡ, ΠΏΡΠ΅Π΄ΡΡΠ°Π²Π»Π΅Π½Π½ΡΠ΅ Π² ΡΠ°Π±Π».
ΠΠ°Π»ΠΈΡΠΈΠ΅ ΡΠΎΠ΅Π΄ΠΈΠ½Π΅Π½ΠΈΡ ΠΏΡΠΈ ΠΏΠ΅ΡΠ΅ΡΠ΅ΡΠ΅Π½ΠΈΠΈ. ΠΠΈΠ΄Ρ ΠΈ ΡΠΈΠΏΡ ΡΡ Π΅ΠΌ.
Π ΠΈΡΡΠ½ΠΎΠΊ 3 Π£ΠΠ ΡΠ»Π΅ΠΌΠ΅Π½ΡΠΎΠ², ΡΠ°Π·ΠΌΠ΅ΡΡ ΠΊΠΎΡΠΎΡΡΡ Π² ΡΠΊΠ°Π·Π°Π½Π½ΡΡ ΡΡΠ°Π½Π΄Π°ΡΡΠ°Ρ Π½Π΅ ΡΡΡΠ°Π½ΠΎΠ²Π»Π΅Π½Ρ, ΡΠ»Π΅Π΄ΡΠ΅Ρ ΠΈΠ·ΠΎΠ±ΡΠ°ΠΆΠ°ΡΡ Π½Π° ΡΡ Π΅ΠΌΠ΅ Π² ΡΠ°Π·ΠΌΠ΅ΡΠ°Ρ , Π² ΠΊΠΎΡΠΎΡΡΡ ΠΎΠ½ΠΈ Π²ΡΠΏΠΎΠ»Π½Π΅Π½Ρ Π² ΡΠΎΠΎΡΠ²Π΅ΡΡΡΠ²ΡΡΡΠΈΡ ΡΡΠ°Π½Π΄Π°ΡΡΠ°Ρ Π½Π° Π£ΠΠ. ΠΡΠΈ ΡΡΠ»ΠΎΠ²Π½ΠΎΠΌ ΠΏΡΠΈΡΠ²ΠΎΠ΅Π½ΠΈΠΈ ΠΎΠ±ΠΎΠ·Π½Π°ΡΠ΅Π½ΠΈΠΉ Π²Ρ ΠΎΠ΄Π½ΡΠΌ ΠΈ Π²ΡΡ ΠΎΠ΄Π½ΡΠΌ ΡΠ»Π΅ΠΌΠ΅Π½ΡΠ°ΠΌ Π²ΡΠ²ΠΎΠ΄Π°ΠΌ Π½Π° ΠΏΠΎΠ»Π΅ ΡΡ Π΅ΠΌΡ ΠΏΠΎΠΌΠ΅ΡΠ°ΡΡ ΡΠΎΠΎΡΠ²Π΅ΡΡΡΠ²ΡΡΡΠ΅Π΅ ΠΏΠΎΡΡΠ½Π΅Π½ΠΈΠ΅.
ΠΠ°ΠΏΡΠΈΠΌΠ΅Ρ, ΠΏΡΠ΅Π΄ΠΎΡ ΡΠ°Π½ΠΈΡΠ΅Π»Ρ ΠΈ ΡΠ΅Π·ΠΈΡΡΠΎΡ ΠΈΠΌΠ΅ΡΡ Π½Π΅Π·Π½Π°ΡΠΈΡΠ΅Π»ΡΠ½ΡΠ΅ ΠΎΡΠ»ΠΈΡΠΈΡ.
ΠΠΎΡΡΠ΄ΠΊΠΎΠ²ΡΠ΅ Π½ΠΎΠΌΠ΅ΡΠ° Π΄ΠΎΠ»ΠΆΠ½Ρ Π±ΡΡΡ ΠΏΡΠΈΡΠ²ΠΎΠ΅Π½Ρ Π² ΡΠΎΠΎΡΠ²Π΅ΡΡΡΠ²ΠΈΠΈ Ρ ΠΏΠΎΡΠ»Π΅Π΄ΠΎΠ²Π°ΡΠ΅Π»ΡΠ½ΠΎΡΡΡΡ ΡΠ°ΡΠΏΠΎΠ»ΠΎΠΆΠ΅Π½ΠΈΡ ΡΠ»Π΅ΠΌΠ΅Π½ΡΠΎΠ² Π½Π° ΡΡ Π΅ΠΌΠ΅ ΡΠ²Π΅ΡΡ Ρ Π²Π½ΠΈΠ· Π² Π½Π°ΠΏΡΠ°Π²Π»Π΅Π½ΠΈΠΈ ΡΠ»Π΅Π²Π° Π½Π°ΠΏΡΠ°Π²ΠΎ. Π‘ΠΎΠ²ΠΌΠ΅ΡΠ΅Π½Π½ΡΠΉ ΡΠΏΠΎΡΠΎΠ± ΠΈΠ·ΠΎΠ±ΡΠ°ΠΆΠ΅Π½ΠΈΡ ΡΡΡΡΠΎΠΉΡΡΠ²Π° Π Π°Π·Π½Π΅ΡΠ΅Π½Π½ΡΠΉ ΡΠΏΠΎΡΠΎΠ± ΠΈΠ·ΠΎΠ±ΡΠ°ΠΆΠ΅Π½ΠΈΡ ΡΡΡΡΠΎΠΉΡΡΠ²Π° Π ΠΈΡΡΠ½ΠΎΠΊ 5 ΠΡΠ»ΠΈ ΠΏΠΎΠ»Π΅ ΡΡ Π΅ΠΌΡ ΡΠ°Π·Π±ΠΈΡΠΎ Π½Π° Π·ΠΎΠ½Ρ ΠΈΠ»ΠΈ ΡΡ Π΅ΠΌΠ° Π²ΡΠΏΠΎΠ»Π½Π΅Π½Π° ΡΡΡΠΎΡΠ½ΡΠΌ ΡΠΏΠΎΡΠΎΠ±ΠΎΠΌ, ΡΠΎ ΡΠΏΡΠ°Π²Π° ΠΎΡ ΠΏΠΎΠ·ΠΈΡΠΈΠΎΠ½Π½ΠΎΠ³ΠΎ ΠΎΠ±ΠΎΠ·Π½Π°ΡΠ΅Π½ΠΈΡ ΠΈΠ»ΠΈ ΠΏΠΎΠ΄ ΠΏΠΎΠ·ΠΈΡΠΈΠΎΠ½Π½ΡΠΌ ΠΎΠ±ΠΎΠ·Π½Π°ΡΠ΅Π½ΠΈΠ΅ΠΌ ΠΊΠ°ΠΆΠ΄ΠΎΠΉ ΡΠΎΡΡΠ°Π²Π½ΠΎΠΉ ΡΠ°ΡΡΠΈ ΡΠ»Π΅ΠΌΠ΅Π½ΡΠ° ΠΈΠ»ΠΈ ΡΡΡΡΠΎΠΉΡΡΠ²Π° Π΄ΠΎΠΏΡΡΠΊΠ°Π΅ΡΡΡ ΡΠΊΠ°Π·ΡΠ²Π°ΡΡ Π² ΡΠΊΠΎΠ±ΠΊΠ°Ρ ΠΎΠ±ΠΎΠ·Π½Π°ΡΠ΅Π½ΠΈΡ Π·ΠΎΠ½ ΠΈΠ»ΠΈ Π½ΠΎΠΌΠ΅ΡΠ° ΡΡΡΠΎΠΊ, Π² ΠΊΠΎΡΠΎΡΡΡ ΠΈΠ·ΠΎΠ±ΡΠ°ΠΆΠ΅Π½Ρ Π²ΡΠ΅ ΠΎΡΡΠ°Π»ΡΠ½ΡΠ΅ ΡΠΎΡΡΠ°Π²Π½ΡΠ΅ ΡΠ°ΡΡΠΈ ΡΡΠΎΠ³ΠΎ ΡΠ»Π΅ΠΌΠ΅Π½ΡΠ° ΠΈΠ»ΠΈ ΡΡΡΡΠΎΠΉΡΡΠ²Π° ΡΠΌ.
ΠΠΠΠΠΠ‘ ΠΠ»Π΅ΠΊΡΡΠΈΠΊ Π§Π°ΡΡΡ 1 ΠΠ²Π΅Π΄Π΅Π½ΠΈΠ΅
2 ΠΠΎΡΠΌΠ°ΡΠΈΠ²Π½ΡΠ΅ ΡΡΡΠ»ΠΊΠΈ
ΠΡΠΈ ΠΈΠ·ΠΎΠ±ΡΠ°ΠΆΠ΅Π½ΠΈΠΈ Π½Π° ΡΡ
Π΅ΠΌΠ΅ ΡΠΎΠ΅Π΄ΠΈΠ½ΠΈΡΠ΅Π»Π΅ΠΉ Π΄ΠΎΠΏΡΡΠΊΠ°Π΅ΡΡΡ ΠΏΡΠΈΠΌΠ΅Π½ΡΡΡ ΡΡΠ»ΠΎΠ²Π½ΡΠ΅ Π³ΡΠ°ΡΠΈΡΠ΅ΡΠΊΠΈΠ΅ ΠΎΠ±ΠΎΠ·Π½Π°ΡΠ΅Π½ΠΈΡ, Π½Π΅ ΠΏΠΎΠΊΠ°Π·ΡΠ²Π°ΡΡΠΈΠ΅ ΠΎΡΠ΄Π΅Π»ΡΠ½ΡΠ΅ ΠΊΠΎΠ½ΡΠ°ΠΊΡΡ ΠΠΠ‘Π’ 2. ΠΡΠΈ ΡΡΠΎΠΌ Π½Π°Π΄ ΡΡΡΠΈΡ
ΠΎΠ²ΠΎΠΉ Π»ΠΈΠ½ΠΈΠ΅ΠΉ ΡΠΊΠ°Π·ΡΠ²Π°ΡΡ ΠΎΠ±ΡΠ΅Π΅ ΠΊΠΎΠ»ΠΈΡΠ΅ΡΡΠ²ΠΎ ΠΎΠ΄ΠΈΠ½Π°ΠΊΠΎΠ²ΡΡ
ΡΠ»Π΅ΠΌΠ΅Π½ΡΠΎΠ².
ΠΡΠ½ΠΎΠ²Π½ΡΡ Π½Π°Π΄ΠΏΠΈΡΡ ΠΈ Π΄ΠΎΠΏΠΎΠ»Π½ΠΈΡΠ΅Π»ΡΠ½ΡΠ΅ Π³ΡΠ°ΡΡ ΠΊ Π½Π΅ΠΉ Π²ΡΠΏΠΎΠ»Π½ΡΡΡ ΠΏΠΎ ΠΠΠ‘Π’ 2. ΠΡΠΈ ΡΡΠΎΠΌ Π΄ΠΎΠ»ΠΆΠ½Ρ Π±ΡΡΡ ΡΡΡΠ΅Π½Ρ Π²ΡΠ΅ ΡΠ»Π΅ΠΌΠ΅Π½ΡΡ, ΡΡΡΡΠΎΠΉΡΡΠ²Π° ΠΈΠ»ΠΈ ΡΡΠ½ΠΊΡΠΈΠΎΠ½Π°Π»ΡΠ½ΡΠ΅ Π³ΡΡΠΏΠΏΡ, Π²Ρ
ΠΎΠ΄ΡΡΠΈΠ΅ Π² ΡΡΠΎ ΠΏΠ°ΡΠ°Π»Π»Π΅Π»ΡΠ½ΠΎΠ΅ ΡΠΎΠ΅Π΄ΠΈΠ½Π΅Π½ΠΈΠ΅ ΡΠ΅ΡΡ.
ΠΠΈΠ½ΠΈΠΈ ΡΠ²ΡΠ·ΠΈ Π² ΠΏΡΠ΅Π΄Π΅Π»Π°Ρ
ΠΎΠ΄Π½ΠΎΠ³ΠΎ Π»ΠΈΡΡΠ°, Π΅ΡΠ»ΠΈ ΠΎΠ½ΠΈ Π·Π°ΡΡΡΠ΄Π½ΡΡΡ ΡΡΠ΅Π½ΠΈΠ΅ ΡΡ
Π΅ΠΌΡ, Π΄ΠΎΠΏΡΡΠΊΠ°Π΅ΡΡΡ ΠΎΠ±ΡΡΠ²Π°ΡΡ.
Π‘Ρ
Π΅ΠΌΡ Π²ΡΠΏΠΎΠ»Π½ΡΡΡΡΡ Π±Π΅Π· ΡΠΎΠ±Π»ΡΠ΄Π΅Π½ΠΈΡ ΠΌΠ°ΡΡΡΠ°Π±Π°, Π΄Π΅ΠΉΡΡΠ²ΠΈΡΠ΅Π»ΡΠ½ΠΎΠ΅ ΠΏΡΠΎΡΡΡΠ°Π½ΡΡΠ²Π΅Π½Π½ΠΎΠ΅ ΡΠ°ΡΠΏΠΎΠ»ΠΎΠΆΠ΅Π½ΠΈΠ΅ ΡΠΎΡΡΠ°Π²Π½ΡΡ
ΡΠ°ΡΡΠ΅ΠΉ ΠΈΠ·Π΄Π΅Π»ΠΈΠΉ ΡΡΡΠ°Π½ΠΎΠ²ΠΊΠΈ Π½Π΅ ΡΡΠΈΡΡΠ²Π°ΡΡ ΠΈΠ»ΠΈ ΡΡΠΈΡΡΠ²Π°ΡΡ ΠΏΡΠΈΠ±Π»ΠΈΠΆΠ΅Π½Π½ΠΎ. ΠΠ° ΡΡ
Π΅ΠΌΠ΅ ΡΠΎΠ΅Π΄ΠΈΠ½Π΅Π½ΠΈΠΉ Π΄ΠΎΠ»ΠΆΠ½Ρ Π±ΡΡΡ ΠΈΠ·ΠΎΠ±ΡΠ°ΠΆΠ΅Π½Ρ Π²ΡΠ΅ ΡΡΡΡΠΎΠΉΡΡΠ²Π° ΠΈ ΡΠ»Π΅ΠΌΠ΅Π½ΡΡ, Π²Ρ
ΠΎΠ΄ΡΡΠΈΠ΅ Π² ΡΠΎΡΡΠ°Π² ΠΈΠ·Π΄Π΅Π»ΠΈΡ, ΠΈΡ
Π²Ρ
ΠΎΠ΄Π½ΡΠ΅ ΠΈ Π²ΡΡ
ΠΎΠ΄Π½ΡΠ΅ ΡΠ»Π΅ΠΌΠ΅Π½ΡΡ ΡΠΎΠ΅Π΄ΠΈΠ½ΠΈΡΠ΅Π»ΠΈ, ΠΏΠ»Π°ΡΡ, Π·Π°ΠΆΠΈΠΌΡ ΠΈ Ρ.
ΠΡΠΈ ΡΡΠΎΠΌ Π½Π° ΠΏΠΎΠ»Π΅ΡΡ Π΅ΠΌΡ ΠΏΠΎΠΌΠ΅ΡΠ°ΡΡ Π½Π΅ΠΎΠ±Ρ ΠΎΠ΄ΠΈΠΌΡΠ΅ ΠΏΠΎΡΡΠ½Π΅Π½ΠΈΡ. Π‘ΠΎΠ΄Π΅ΡΠΆΠ°Π½ΠΈΠ΅ ΡΠ΅ΠΊΡΡΠ° Π΄ΠΎΠ»ΠΆΠ½ΠΎ Π±ΡΡΡ ΠΊΡΠ°ΡΠΊΠΈΠΌ ΠΈ ΡΠΎΡΠ½ΡΠΌ. ΠΡΠΊΠ»ΡΡΠ΅Π½Ρ, ΠΠ·ΠΌ.
ΠΠ»Π°Π½ΠΊ ΠΎΠ΄Π½ΠΎΠ»ΠΈΠ½Π΅ΠΉΠ½Π°Ρ ΡΡ Π΅ΠΌΠ° ΡΠ»Π΅ΠΊΡΡΠΎΡΠ½Π°Π±ΠΆΠ΅Π½ΠΈΡ ΠΠΠ‘Π’
ΠΠ»Π΅ΠΌΠ΅Π½ΡΡ Π² ΡΡΠΎΠΌ ΡΠ»ΡΡΠ°Π΅ Π·Π°ΠΏΠΈΡΡΠ²Π°ΡΡ Π² ΠΏΠ΅ΡΠ΅ΡΠ΅Π½Ρ ΡΠ»Π΅ΠΌΠ΅Π½ΡΠΎΠ² Π² ΠΎΠ΄Π½Ρ ΡΡΡΠΎΠΊΡ. I β ΠΡΠ²Π΅ΡΠ²Π»Π΅Π½ΠΈΡ. ΠΠ° ΠΈΠ·Π΄Π΅Π»ΠΈΠ΅ ΡΡΡΠ°Π½ΠΎΠ²ΠΊΡ Π΄ΠΎΠΏΡΡΠΊΠ°Π΅ΡΡΡ Π²ΡΠΏΠΎΠ»Π½ΡΡΡ ΡΡ
Π΅ΠΌΡ ΠΎΠΏΡΠ΅Π΄Π΅Π»Π΅Π½Π½ΠΎΠ³ΠΎ Π²ΠΈΠ΄Π° ΠΈ ΡΠΈΠΏΠ° Π½Π° Π½Π΅ΡΠΊΠΎΠ»ΡΠΊΠΈΡ
Π»ΠΈΡΡΠ°Ρ
ΠΈΠ»ΠΈ Π²ΠΌΠ΅ΡΡΠΎ ΠΎΠ΄Π½ΠΎΠΉ ΡΡ
Π΅ΠΌΡ ΠΎΠΏΡΠ΅Π΄Π΅Π»Π΅Π½Π½ΠΎΠ³ΠΎ Π²ΠΈΠ΄Π° ΠΈ ΡΠΈΠΏΠ° Π²ΡΠΏΠΎΠ»Π½ΡΡΡ ΡΠΎΠ²ΠΎΠΊΡΠΏΠ½ΠΎΡΡΡ ΡΡ
Π΅ΠΌ ΡΠΎΠ³ΠΎ ΠΆΠ΅ Π²ΠΈΠ΄Π° ΠΈ ΡΠΈΠΏΠ°. ΠΡΠΈ ΠΏΡΠΈΡΠ²ΠΎΠ΅Π½ΠΈΠΈ ΡΠ»Π΅ΠΌΠ΅Π½ΡΠ°ΠΌ ΡΡΡΡΠΎΠΉΡΡΠ²Π°ΠΌ, ΡΡΠ½ΠΊΡΠΈΠΎΠ½Π°Π»ΡΠ½ΡΠΌ Π³ΡΡΠΏΠΏΠ°ΠΌ ΠΎΠ±ΠΎΠ·Π½Π°ΡΠ΅Π½ΠΈΠΉ Π΄ΠΎΠ»ΠΆΠ½Ρ Π±ΡΡΡ ΡΡΡΠ΅Π½Ρ ΡΠ»Π΅ΠΌΠ΅Π½ΡΡ ΡΡΡΡΠΎΠΉΡΡΠ²Π°, ΡΡΠ½ΠΊΡΠΈΠΎΠ½Π°Π»ΡΠ½ΡΠ΅ Π³ΡΡΠΏΠΏΡ , Π½Π΅ ΠΈΠ·ΠΎΠ±ΡΠ°ΠΆΠ΅Π½Π½ΡΠ΅ Π½Π° ΡΡ
Π΅ΠΌΠ΅ ΡΠ΅ΡΡ. Π β ΠΠΎΠ»Π»Π΅ΠΊΡΠΎΡΠ½ΡΠ΅ ΡΠ»Π΅ΠΊΡΡΠΎΠ΄Π²ΠΈΠ³Π°ΡΠ΅Π»ΠΈ ΠΏΠΎΡΡΠΎΡΠ½Π½ΠΎΠ³ΠΎ ΡΠΎΠΊΠ°: 1 β Ρ Π²ΠΎΠ·Π±ΡΠΆΠ΄Π΅Π½ΠΈΠ΅ΠΌ ΠΎΠ±ΠΌΠΎΡΠΊΠΈ ΠΎΡ ΠΏΠΎΡΡΠΎΡΠ½Π½ΠΎΠ³ΠΎ ΠΌΠ°Π³Π½ΠΈΡΠ° 2 β ΠΠ»Π΅ΠΊΡΡΠΈΡΠ΅ΡΠΊΠ°Ρ ΠΌΠ°ΡΠΈΠ½Π° Ρ ΠΊΠ°ΡΡΡΠΊΠΎΠΉ Π²ΠΎΠ·Π±ΡΠΆΠ΄Π΅Π½ΠΈΡ Π ΡΠ²ΡΠ·ΠΊΠ΅ Ρ ΡΠ»Π΅ΠΊΡΡΠΎΠΌΠΎΡΠΎΡΠ°ΠΌΠΈ, Π½Π° ΡΡ
Π΅ΠΌΠ°Ρ
ΠΏΠΎΠΊΠ°Π·Π°Π½Ρ ΠΌΠ°Π³Π½ΠΈΡΠ½ΡΠ΅ ΠΏΡΡΠΊΠ°ΡΠ΅Π»ΠΈ, ΡΡΡΡΠΎΠΉΡΡΠ²Π° ΠΌΡΠ³ΠΊΠΎΠ³ΠΎ ΠΏΡΡΠΊΠ°, ΡΠ°ΡΡΠΎΡΠ½ΡΠΉ ΠΏΡΠ΅ΠΎΠ±ΡΠ°Π·ΠΎΠ²Π°ΡΠ΅Π»Ρ.
Π ΠΏΡΠ΅Π΄Π΅Π»Π°Ρ
ΠΊΠ°ΠΆΠ΄ΠΎΠΉ Π³ΡΡΠΏΠΏΡ, ΠΈΠΌΠ΅ΡΡΠ΅ΠΉ ΠΎΠ΄ΠΈΠ½Π°ΠΊΠΎΠ²ΡΠ΅ Π±ΡΠΊΠ²Π΅Π½Π½ΡΠ΅ ΠΏΠΎΠ·ΠΈΡΠΈΠΎΠ½Π½ΡΠ΅ ΠΎΠ±ΠΎΠ·Π½Π°ΡΠ΅Π½ΠΈΡ, ΡΠ»Π΅ΠΌΠ΅Π½ΡΡ ΡΠ°ΡΠΏΠΎΠ»Π°Π³Π°ΡΡ ΠΏΠΎ Π²ΠΎΠ·ΡΠ°ΡΡΠ°Π½ΠΈΡ ΠΏΠΎΡΡΠ΄ΠΊΠΎΠ²ΡΡ
Π½ΠΎΠΌΠ΅ΡΠΎΠ².
ΠΡΠΈΠΌΠ΅Π½Π΅Π½ΠΈΠ΅ Π½Π° ΡΡ
Π΅ΠΌΠ°Ρ
ΡΠ΅Ρ
ΠΈΠ»ΠΈ ΠΈΠ½ΡΡ
Π³ΡΠ°ΡΠΈΡΠ΅ΡΠΊΠΈΡ
ΠΎΠ±ΠΎΠ·Π½Π°ΡΠ΅Π½ΠΈΠΉ ΠΎΠΏΡΠ΅Π΄Π΅Π»ΡΡΡ ΠΏΡΠ°Π²ΠΈΠ»Π°ΠΌΠΈ Π²ΡΠΏΠΎΠ»Π½Π΅Π½ΠΈΡ ΡΡ
Π΅ΠΌ ΠΎΠΏΡΠ΅Π΄Π΅Π»Π΅Π½Π½ΠΎΠ³ΠΎ Π²ΠΈΠ΄Π° ΠΈ ΡΠΈΠΏΠ°. Π£ΠΠ Π² ΠΎΠ΄Π½ΠΎΠ»ΠΈΠ½Π΅ΠΉΠ½ΡΡ
ΠΈ ΠΏΠΎΠ»Π½ΡΡ
ΡΠ»Π΅ΠΊΡΡΠΎΡΡ
Π΅ΠΌΠ°Ρ
ΠΠ»Ρ Π΄Π°Π½Π½ΡΡ
ΡΡ
Π΅ΠΌ ΡΡΡΠ΅ΡΡΠ²ΡΠ΅Ρ Π½Π΅ΡΠΊΠΎΠ»ΡΠΊΠΎ Π³ΡΡΠΏΠΏ ΡΡΠ»ΠΎΠ²Π½ΡΡ
ΠΎΠ±ΠΎΠ·Π½Π°ΡΠ΅Π½ΠΈΠΉ, ΠΏΡΠΈΠ²Π΅Π΄Π΅ΠΌ Π½Π°ΠΈΠ±ΠΎΠ»Π΅Π΅ ΡΠ°ΡΠΏΡΠΎΡΡΡΠ°Π½Π΅Π½Π½ΡΠ΅ ΠΈΠ· Π½ΠΈΡ
. ΠΠ±ΠΎΠ·Π½Π°ΡΠ΅Π½ΠΈΠ΅ ΡΡΠ½ΠΊΡΠΈΠΎΠ½Π°Π»ΡΠ½ΠΎΠΉ Π³ΡΡΠΏΠΏΡ, ΠΏΡΠΈΡΠ²ΠΎΠ΅Π½Π½ΠΎΠ΅ Π² ΡΠΎΠΎΡΠ²Π΅ΡΡΡΠ²ΠΈΠΈ Ρ ΠΠΠ‘Π’ 2.
ΠΠΎΠΏΡΡΠΊΠ°Π΅ΡΡΡ ΡΠΊΠ²ΠΎΠ·Π½Π°Ρ Π½ΡΠΌΠ΅ΡΠ°ΡΠΈΡ Π²ΡΠ΅Ρ
ΠΏΡΠΎΠ²ΠΎΠ΄ΠΎΠ² ΠΈ ΠΆΠΈΠ» ΠΊΠ°Π±Π΅Π»Π΅ΠΉ ΠΌΠ½ΠΎΠ³ΠΎΠΆΠΈΠ»ΡΠ½ΡΡ
ΠΏΡΠΎΠ²ΠΎΠ΄ΠΎΠ², ΡΠ»Π΅ΠΊΡΡΠΈΡΠ΅ΡΠΊΠΈΡ
ΡΠ½ΡΡΠΎΠ² Π² ΠΏΡΠ΅Π΄Π΅Π»Π°Ρ
ΠΈΠ·Π΄Π΅Π»ΠΈΡ. ΠΠ° ΡΡΡΡΠΎΠΉΡΡΠ²Π°, ΠΊΠΎΡΠΎΡΡΠ΅ ΠΌΠΎΠ³ΡΡ Π±ΡΡΡ ΠΏΡΠΈΠΌΠ΅Π½Π΅Π½Ρ Π² Π΄ΡΡΠ³ΠΈΡ
ΠΈΠ·Π΄Π΅Π»ΠΈΡΡ
ΡΡΡΠ°Π½ΠΎΠ²ΠΊΠ°Ρ
ΠΈΠ»ΠΈ ΡΠ°ΠΌΠΎΡΡΠΎΡΡΠ΅Π»ΡΠ½ΠΎ, ΡΠ»Π΅Π΄ΡΠ΅Ρ Π²ΡΠΏΠΎΠ»Π½ΡΡΡ ΡΠ°ΠΌΠΎΡΡΠΎΡΡΠ΅Π»ΡΠ½ΡΠ΅ ΠΏΡΠΈΠ½ΡΠΈΠΏΠΈΠ°Π»ΡΠ½ΡΠ΅ ΡΡ
Π΅ΠΌΡ.
Π£ΡΠ»ΠΎΠ²Π½ΠΎ ΠΡΠ°ΡΠΈΡΠ΅ΡΠΊΠΈΠ΅ ΠΎΠ±ΠΎΠ·Π½Π°ΡΠ΅Π½ΠΈΡ Π½Π° ΡΠ»Π΅ΠΊΡΡΠΈΡΠ΅ΡΠΊΠΈΡ
ΡΡ
Π΅ΠΌΠ°Ρ
1 ΠΠ±Π»Π°ΡΡΡ ΠΏΡΠΈΠΌΠ΅Π½Π΅Π½ΠΈΡ
ΠΡΠΈ Π½Π΅ΠΎΠ±Ρ ΠΎΠ΄ΠΈΠΌΠΎΡΡΠΈ ΠΏΡΠΈΠΌΠ΅Π½ΡΡΡ Π½Π΅ΡΡΠ°Π½Π΄Π°ΡΡΠΈΠ·ΠΎΠ²Π°Π½Π½ΡΠ΅ Π£ΠΠ. ΠΠ»Π΅ΠΌΠ΅Π½ΡΡ Π² ΠΏΠ΅ΡΠ΅ΡΠ΅Π½Ρ Π·Π°ΠΏΠΈΡΡΠ²Π°ΡΡ Π³ΡΡΠΏΠΏΠ°ΠΌΠΈ Π² Π°Π»ΡΠ°Π²ΠΈΡΠ½ΠΎΠΌ ΠΏΠΎΡΡΠ΄ΠΊΠ΅ Π±ΡΠΊΠ²Π΅Π½Π½ΡΡ ΠΏΠΎΠ·ΠΈΡΠΈΠΎΠ½Π½ΡΡ ΠΎΠ±ΠΎΠ·Π½Π°ΡΠ΅Π½ΠΈΠΉ.
Π‘Ρ
Π΅ΠΌΡ Π΄ΠΎΠΏΡΡΠΊΠ°Π΅ΡΡΡ Π²ΡΠΏΠΎΠ»Π½ΡΡΡ Π² ΠΏΡΠ΅Π΄Π΅Π»Π°Ρ
ΡΡΠ»ΠΎΠ²Π½ΠΎΠ³ΠΎ ΠΊΠΎΠ½ΡΡΡΠ°, ΡΠΏΡΠΎΡΠ΅Π½Π½ΠΎ ΠΈΠ·ΠΎΠ±ΡΠ°ΠΆΠ°ΡΡΠ΅Π³ΠΎ ΠΊΠΎΠ½ΡΡΡΡΠΊΡΠΈΡ ΠΈΠ·Π΄Π΅Π»ΠΈΡ.
ΠΠ»Π΅ΠΌΠ΅Π½ΡΡ Π² ΠΏΠ΅ΡΠ΅ΡΠ΅Π½Ρ Π·Π°ΠΏΠΈΡΡΠ²Π°ΡΡ Π³ΡΡΠΏΠΏΠ°ΠΌΠΈ Π² Π°Π»ΡΠ°Π²ΠΈΡΠ½ΠΎΠΌ ΠΏΠΎΡΡΠ΄ΠΊΠ΅ Π±ΡΠΊΠ²Π΅Π½Π½ΡΡ ΠΏΠΎΠ·ΠΈΡΠΈΠΎΠ½Π½ΡΡ ΠΎΠ±ΠΎΠ·Π½Π°ΡΠ΅Π½ΠΈΠΉ. Π£ΡΡΡΠΎΠΉΡΡΠ²Π°ΠΌ, Π½Π΅ ΠΈΠΌΠ΅ΡΡΠΈΠΌ ΡΠ°ΠΌΠΎΡΡΠΎΡΡΠ΅Π»ΡΠ½ΡΡ ΠΏΡΠΈΠ½ΡΠΈΠΏΠΈΠ°Π»ΡΠ½ΡΡ ΡΡ Π΅ΠΌ, ΠΈ ΡΡΠ½ΠΊΡΠΈΠΎΠ½Π°Π»ΡΠ½ΡΠΌ Π³ΡΡΠΏΠΏΠ°ΠΌ ΡΠ΅ΠΊΠΎΠΌΠ΅Π½Π΄ΡΠ΅ΡΡΡ ΡΠ°ΠΊΠΆΠ΅ ΠΏΡΠΈΡΠ²Π°ΠΈΠ²Π°ΡΡ ΠΎΠ±ΠΎΠ·Π½Π°ΡΠ΅Π½ΠΈΡ Π² ΡΠΎΠΎΡΠ²Π΅ΡΡΡΠ²ΠΈΠΈ Ρ ΠΠΠ‘Π’ 2.
ΠΠΎΠΏΡΡΠΊΠ°Π΅ΡΡΡ Π½Π΅ ΠΎΠ±ΠΎΠ·Π½Π°ΡΠ°ΡΡ ΠΆΠ³ΡΡΡ, ΠΊΠ°Π±Π΅Π»ΠΈ ΠΌΠ½ΠΎΠ³ΠΎΠΆΠΈΠ»ΡΠ½ΡΠ΅ ΠΏΡΠΎΠ²ΠΎΠ΄Π°, ΡΠ»Π΅ΠΊΡΡΠΈΡΠ΅ΡΠΊΠΈΠ΅ ΡΠ½ΡΡΡ ΠΈ ΠΎΡΠ΄Π΅Π»ΡΠ½ΡΠ΅ ΠΏΡΠΎΠ²ΠΎΠ΄Π°, Π΅ΡΠ»ΠΈ ΠΈΠ·Π΄Π΅Π»ΠΈΠ΅, Π½Π° ΠΊΠΎΡΠΎΡΠΎΠ΅ ΡΠΎΡΡΠ°Π²Π»ΡΡΡ ΡΡ
Π΅ΠΌΡ, Π²ΠΎΠΉΠ΄Π΅Ρ Π² ΠΊΠΎΠΌΠΏΠ»Π΅ΠΊΡ ΠΈ ΠΎΠ±ΠΎΠ·Π½Π°ΡΠ΅Π½ΠΈΡ ΠΆΠ³ΡΡΠ°ΠΌ, ΠΊΠ°Π±Π΅Π»ΡΠΌ ΠΌΠ½ΠΎΠ³ΠΎΠΆΠΈΠ»ΡΠ½ΡΠΌ ΠΏΡΠΎΠ²ΠΎΠ΄Π°ΠΌ, ΡΠ»Π΅ΠΊΡΡΠΈΡΠ΅ΡΠΊΠΈΠΌ ΡΠ½ΡΡΠ°ΠΌ ΠΈ ΠΏΡΠΎΠ²ΠΎΠ΄Π°ΠΌ Π±ΡΠ΄ΡΡ ΠΏΡΠΈΡΠ²ΠΎΠ΅Π½Ρ Π² ΠΏΡΠ΅Π΄Π΅Π»Π°Ρ
Π²ΡΠ΅Π³ΠΎ ΠΊΠΎΠΌΠΏΠ»Π΅ΠΊΡΠ°. ΠΠ΅ΡΠ΅ΡΠ΅Π½Ρ ΡΠ»Π΅ΠΌΠ΅Π½ΡΠΎΠ² Π·Π°ΠΏΠΈΡΡΠ²Π°ΡΡ Π² ΡΠΏΠ΅ΡΠΈΡΠΈΠΊΠ°ΡΠΈΡ ΠΏΠΎΡΠ»Π΅ ΡΡ
Π΅ΠΌΡ, ΠΊ ΠΊΠΎΡΠΎΡΠΎΠΉ ΠΎΠ½ Π²ΡΠΏΡΡΠ΅Π½. Π ΡΡ
Π΅ΠΌΠ°ΠΌ ΠΈΠ»ΠΈ Π²Π·Π°ΠΌΠ΅Π½ ΡΡ
Π΅ΠΌ Π² ΡΠ»ΡΡΠ°ΡΡ
, ΡΡΡΠ°Π½ΠΎΠ²Π»Π΅Π½Π½ΡΡ
ΠΏΡΠ°Π²ΠΈΠ»Π°ΠΌΠΈ Π²ΡΠΏΠΎΠ»Π½Π΅Π½ΠΈΡ ΠΊΠΎΠ½ΠΊΡΠ΅ΡΠ½ΡΡ
Π²ΠΈΠ΄ΠΎΠ² ΡΡ
Π΅ΠΌ, Π²ΡΠΏΡΡΠΊΠ°ΡΡ Π² Π²ΠΈΠ΄Π΅ ΡΠ°ΠΌΠΎΡΡΠΎΡΡΠ΅Π»ΡΠ½ΡΡ
Π΄ΠΎΠΊΡΠΌΠ΅Π½ΡΠΎΠ² ΡΠ°Π±Π»ΠΈΡΡ, ΡΠΎΠ΄Π΅ΡΠΆΠ°ΡΠΈΠ΅ ΡΠ²Π΅Π΄Π΅Π½ΠΈΡ ΠΎ ΡΠ°ΡΠΏΠΎΠ»ΠΎΠΆΠ΅Π½ΠΈΠΈ ΡΡΡΡΠΎΠΉΡΡΠ², ΡΠΎΠ΅Π΄ΠΈΠ½Π΅Π½ΠΈΡΡ
, ΠΌΠ΅ΡΡΠ°Ρ
ΠΏΠΎΠ΄ΠΊΠ»ΡΡΠ΅Π½ΠΈΡ ΠΈ Π΄ΡΡΠ³ΡΡ ΠΈΠ½ΡΠΎΡΠΌΠ°ΡΠΈΡ. Π§ΡΠΎΠ±Ρ Π½Π°ΡΡΠΈΡΡΡΡ ΡΠΈΡΠ°ΡΡ ΡΠ»Π΅ΠΊΡΡΠΈΡΠ΅ΡΠΊΠΈΠ΅ ΡΡ
Π΅ΠΌΡ Π½Π΅ ΠΎΠ±ΡΠ·Π°ΡΠ΅Π»ΡΠ½ΠΎ Π·Π½Π°ΡΡ Π½Π°ΠΈΠ·ΡΡΡΡ Π²ΡΠ΅ Π±ΡΠΊΠ²Π΅Π½Π½ΡΠ΅ ΠΎΠ±ΠΎΠ·Π½Π°ΡΠ΅Π½ΠΈΡ, Π³ΡΠ°ΡΠΈΡΠ΅ΡΠΊΠΈΠ΅ ΠΈΠ·ΠΎΠ±ΡΠ°ΠΆΠ΅Π½ΠΈΡ ΡΠ°Π·Π»ΠΈΡΠ½ΡΡ
ΡΠ»Π΅ΠΌΠ΅Π½ΡΠΎΠ², Π΄ΠΎΡΡΠ°ΡΠΎΡΠ½ΠΎ ΠΎΡΠΈΠ΅Π½ΡΠΈΡΠΎΠ²Π°ΡΡΡΡ Π² ΡΠΎΠΎΡΠ²Π΅ΡΡΡΠ²ΡΡΡΠΈΡ
ΠΠΠ‘Π’Π°Ρ
ΠΠ‘ΠΠ.
Π§ΠΈΡΠ°ΠΉΡΠ΅ ΡΠ°ΠΊΠΆΠ΅: ΠΡΠ°ΡΠΈΠΊ ΠΏΡΠΎΠ²Π΅ΡΠΊΠΈ ΡΠΎΠΏΡΠΎΡΠΈΠ²Π»Π΅Π½ΠΈΡ Π·Π°Π·Π΅ΠΌΠ»ΡΡΡΠΈΡ ΡΡΡΡΠΎΠΉΡΡΠ²
ΠΠΊΡΠΈΠΈ ΠΈ ΡΠΏΠ΅ΡΠΏΡΠ΅Π΄Π»ΠΎΠΆΠ΅Π½ΠΈΡ
ΠΡΠΈ ΠΎΠ±ΠΎΠ·Π½Π°ΡΠ΅Π½ΠΈΠΈ ΠΊΠ°Π±Π΅Π»Π΅ΠΉ ΠΌΠ½ΠΎΠ³ΠΎΠΆΠΈΠ»ΡΠ½ΡΡ ΠΏΡΠΎΠ²ΠΎΠ΄ΠΎΠ², ΡΠ»Π΅ΠΊΡΡΠΈΡΠ΅ΡΠΊΠΈΡ ΡΠ½ΡΡΠΎΠ² Π²ΡΠΎΠΎΡΠ²Π΅ΡΡΡΠ²ΠΈΠΈ Ρ ΡΡΠ΅Π±ΠΎΠ²Π°Π½ΠΈΡΠΌΠΈ ΠΏ. Π‘ΠΎΠ΄Π΅ΡΠΆΠ°Π½ΠΈΠ΅ ΡΠ΅ΠΊΡΡΠ° Π΄ΠΎΠ»ΠΆΠ½ΠΎ Π±ΡΡΡ ΠΊΡΠ°ΡΠΊΠΈΠΌ ΠΈ ΡΠΎΡΠ½ΡΠΌ. ΠΠΎΠ»ΠΈΡΠ΅ΡΡΠ²ΠΎ ΡΠΈΠΏΠΎΠ² ΡΡ Π΅ΠΌ Π½Π° ΠΈΠ·Π΄Π΅Π»ΠΈΠ΅ ΡΡΡΠ°Π½ΠΎΠ²ΠΊΡ Π΄ΠΎΠ»ΠΆΠ½ΠΎ Π±ΡΡΡ ΠΌΠΈΠ½ΠΈΠΌΠ°Π»ΡΠ½ΡΠΌ, Π½ΠΎ Π² ΡΠΎΠ²ΠΎΠΊΡΠΏΠ½ΠΎΡΡΠΈ ΠΎΠ½ΠΈ Π΄ΠΎΠ»ΠΆΠ½Ρ ΡΠΎΠ΄Π΅ΡΠΆΠ°ΡΡ ΡΠ²Π΅Π΄Π΅Π½ΠΈΡ Π² ΠΎΠ±ΡΠ΅ΠΌΠ΅, Π΄ΠΎΡΡΠ°ΡΠΎΡΠ½ΠΎΠΌ Π΄Π»Ρ ΠΏΡΠΎΠ΅ΠΊΡΠΈΡΠΎΠ²Π°Π½ΠΈΡ, ΠΈΠ·Π³ΠΎΡΠΎΠ²Π»Π΅Π½ΠΈΡ, ΡΠΊΡΠΏΠ»ΡΠ°ΡΠ°ΡΠΈΠΈ ΠΈ ΡΠ΅ΠΌΠΎΠ½ΡΠ° ΠΈΠ·Π΄Π΅Π»ΠΈΡ ΡΡΡΠ°Π½ΠΎΠ²ΠΊΠΈ.
ΠΡΡΠΎΡΠ½ΠΈΠΊΠΈ ΠΏΠΈΡΠ°Π½ΠΈΡ. ΠΡΠΈ Π½Π΅ΠΎΠ±Ρ ΠΎΠ΄ΠΈΠΌΠΎΡΡΠΈ ΠΏΡΠΈΠΌΠ΅Π½ΡΡΡ Π½Π΅ΡΡΠ°Π½Π΄Π°ΡΡΠΈΠ·ΠΎΠ²Π°Π½Π½ΡΠ΅ Π£ΠΠ. Π‘Ρ Π΅ΠΌΡ ΡΠ»Π΅ΠΊΡΡΠΈΡΠ΅ΡΠΊΠΈΠ΅ ΠΏΡΠΈΠ½ΡΠΈΠΏΠΈΠ°Π»ΡΠ½ΡΠ΅ 6. Π ΡΠ΄ΠΎΠΌ Ρ ΠΎΠ±ΡΡΠ²ΠΎΠΌ Π»ΠΈΠ½ΠΈΠΈ Π²Π·Π°ΠΈΠΌΠΎΡΠ²ΡΠ·ΠΈ Π΄ΠΎΠ»ΠΆΠ½ΠΎ Π±ΡΡΡ ΡΠΊΠ°Π·Π°Π½ΠΎ ΠΎΠ±ΠΎΠ·Π½Π°ΡΠ΅Π½ΠΈΠ΅ ΠΈΠ»ΠΈ Π½Π°ΠΈΠΌΠ΅Π½ΠΎΠ²Π°Π½ΠΈΠ΅, ΠΏΡΠΈΡΠ²ΠΎΠ΅Π½Π½ΠΎΠ΅ ΡΡΠΎΠΉ Π»ΠΈΠ½ΠΈΠΈ Π½Π°ΠΏΡΠΈΠΌΠ΅Ρ, Π½ΠΎΠΌΠ΅Ρ ΠΏΡΠΎΠ²ΠΎΠ΄Π°, Π½ΠΎΠΌΠ΅Ρ ΡΡΡΠ±ΠΎΠΏΡΠΎΠ²ΠΎΠ΄Π°, Π½Π°ΠΈΠΌΠ΅Π½ΠΎΠ²Π°Π½ΠΈΠ΅ ΡΠΈΠ³Π½Π°Π»Π° ΠΈΠ»ΠΈ Π΅Π³ΠΎ ΡΠΎΠΊΡΠ°ΡΠ΅Π½Π½ΠΎΠ΅ ΠΎΠ±ΠΎΠ·Π½Π°ΡΠ΅Π½ΠΈΠ΅ ΠΈ Ρ. ΠΡΠ°ΡΠΈΡΠ΅ΡΠΊΠΈΠ΅ ΠΎΠ±ΠΎΠ·Π½Π°ΡΠ΅Π½ΠΈΡ 2.
ΠΠΎΡ ΠΎΠΆΠΈΠ΅ ΠΏΡΠ±Π»ΠΈΠΊΠ°ΡΠΈΠΈ
ΠΡΠΈ ΠΏΡΠΈΠΌΠ΅Π½Π΅Π½ΠΈΠΈ Π½Π΅ΡΡΠ°Π½Π΄Π°ΡΡΠΈΠ·ΠΎΠ²Π°Π½Π½ΡΡ
ΡΡΠ»ΠΎΠ²Π½ΡΡ
Π³ΡΠ°ΡΠΈΡΠ΅ΡΠΊΠΈΡ
ΠΎΠ±ΠΎΠ·Π½Π°ΡΠ΅Π½ΠΈΠΉ ΠΈ ΡΠΏΡΠΎΡΠ΅Π½Π½ΡΡ
Π²Π½Π΅ΡΠ½ΠΈΡ
ΠΎΡΠ΅ΡΡΠ°Π½ΠΈΠΉ Π½Π° ΡΡ
Π΅ΠΌΠ΅ ΠΏΡΠΈΠ²ΠΎΠ΄ΡΡ ΡΠΎΠΎΡΠ²Π΅ΡΡΡΠ²ΡΡΡΠΈΠ΅ ΠΏΠΎΡΡΠ½Π΅Π½ΠΈΡ.
ΠΡΠΈ ΠΏΡΠΎΠ΅ΠΊΡΠΈΡΠΎΠ²Π°Π½ΠΈΠΈ ΠΈΠ·Π΄Π΅Π»ΠΈΡ, Π² ΠΊΠΎΡΠΎΡΠΎΠ΅ Π²Ρ
ΠΎΠ΄ΡΡ Π½Π΅ΡΠΊΠΎΠ»ΡΠΊΠΎ ΡΠ°Π·Π½ΡΡ
ΡΡΡΡΠΎΠΉΡΡΠ², Π½Π° ΠΊΠ°ΠΆΠ΄ΠΎΠ΅ ΡΡΡΡΠΎΠΉΡΡΠ²ΠΎ ΡΠ΅ΠΊΠΎΠΌΠ΅Π½Π΄ΡΠ΅ΡΡΡ Π²ΡΠΏΠΎΠ»Π½ΡΡΡ ΡΠ°ΠΌΠΎΡΡΠΎΡΡΠ΅Π»ΡΠ½ΡΡ ΠΏΡΠΈΠ½ΡΠΈΠΏΠΈΠ°Π»ΡΠ½ΡΡ ΡΡ
Π΅ΠΌΡ. Π ΠΎΠ±ΠΎΡΠ½ΠΎΠ²Π°Π½Π½ΡΡ
ΡΠ»ΡΡΠ°ΡΡ
Π΄ΠΎΠΏΡΡΠΊΠ°Π΅ΡΡΡ ΠΎΡΠ΄Π΅Π»ΡΠ½ΡΠ΅ ΡΠ»Π΅ΠΌΠ΅Π½ΡΡ ΡΡ
Π΅ΠΌΡ ΠΈΠ·ΠΎΠ±ΡΠ°ΠΆΠ°ΡΡ Π² ΡΠ°Π±ΠΎΡΠ΅ΠΌ ΠΏΠΎΠ»ΠΎΠΆΠ΅Π½ΠΈΠΈ Ρ ΡΠΊΠ°Π·Π°Π½ΠΈΠ΅ΠΌ Π½Π° ΠΏΠΎΠ»Π΅ ΡΡ
Π΅ΠΌΡ ΡΠ΅ΠΆΠΈΠΌΠ°, Π΄Π»Ρ ΠΊΠΎΡΠΎΡΠΎΠ³ΠΎ ΠΈΠ·ΠΎΠ±ΡΠ°ΠΆΠ΅Π½Ρ ΡΡΠΈ ΡΠ»Π΅ΠΌΠ΅Π½ΡΡ. Π£ΡΡΡΠΎΠΉΡΡΠ²Π° ΠΈ ΡΠ»Π΅ΠΌΠ΅Π½ΡΡ Π½Π° ΡΡ
Π΅ΠΌΠ΅ ΠΈΠ·ΠΎΠ±ΡΠ°ΠΆΠ°ΡΡ Π² Π²ΠΈΠ΄Π΅ ΠΏΡΡΠΌΠΎΡΠ³ΠΎΠ»ΡΠ½ΠΈΠΊΠΎΠ². ΠΡΠΎΠ²ΠΎΠ΄Π°, ΠΆΠ³ΡΡΡ, ΠΊΠ°Π±Π΅Π»ΠΈ ΠΌΠ½ΠΎΠ³ΠΎΠΆΠΈΠ»ΡΠ½ΡΠ΅ ΠΏΡΠΎΠ²ΠΎΠ΄Π°, ΡΠ»Π΅ΠΊΡΡΠΈΡΠ΅ΡΠΊΠΈΠ΅ ΡΠ½ΡΡΡ ΡΠ»Π΅Π΄ΡΠ΅Ρ Π½ΡΠΌΠ΅ΡΠΎΠ²Π°ΡΡ ΠΎΡΠ΄Π΅Π»ΡΠ½ΠΎ.
Π Π°ΡΡΡΠΎΡΠ½ΠΈΠ΅ ΠΌΠ΅ΠΆΠ΄Ρ ΡΠΎΡΠ΅Π΄Π½ΠΈΠΌΠΈ ΠΏΠ°ΡΠ°Π»Π»Π΅Π»ΡΠ½ΡΠΌΠΈ Π»ΠΈΠ½ΠΈΡΠΌΠΈ ΡΠ²ΡΠ·ΠΈ Π΄ΠΎΠ»ΠΆΠ½ΠΎ Π±ΡΡΡ Π½Π΅ ΠΌΠ΅Π½Π΅Π΅ 3,0 ΠΌΠΌ. Π ΡΡΠΎΠΌ ΡΠ»ΡΡΠ°Π΅ ΠΏΠΎΠ·ΠΈΡΠΈΠΎΠ½Π½ΡΠ΅ ΠΎΠ±ΠΎΠ·Π½Π°ΡΠ΅Π½ΠΈΡ ΡΠ°Π±Π»ΠΈΡΠ°ΠΌ Π½Π΅ ΠΏΡΠΈΡΠ²Π°ΠΈΠ²Π°ΡΡ. Π£ΠΠ, Π΄Π»Ρ ΠΊΠΎΡΠΎΡΡΡ
ΡΡΡΠ°Π½ΠΎΠ²Π»Π΅Π½ΠΎ Π½Π΅ΡΠΊΠΎΠ»ΡΠΊΠΎ Π΄ΠΎΠΏΡΡΡΠΈΠΌΡΡ
Π°Π»ΡΡΠ΅ΡΠ½Π°ΡΠΈΠ²Π½ΡΡ
Π²Π°ΡΠΈΠ°Π½ΡΠΎΠ² Π²ΡΠΏΠΎΠ»Π½Π΅Π½ΠΈΡ, ΡΠ°Π·Π»ΠΈΡΠ°ΡΡΠΈΡ
ΡΡ Π³Π΅ΠΎΠΌΠ΅ΡΡΠΈΡΠ΅ΡΠΊΠΎΠΉ ΡΠΎΡΠΌΠΎΠΉ ΠΈΠ»ΠΈ ΡΡΠ΅ΠΏΠ΅Π½ΡΡ Π΄Π΅ΡΠ°Π»ΠΈΠ·Π°ΡΠΈΠΈ, ΡΠ»Π΅Π΄ΡΠ΅Ρ ΠΏΡΠΈΠΌΠ΅Π½ΡΡΡ, ΠΈΡΡ
ΠΎΠ΄Ρ ΠΈΠ· Π²ΠΈΠ΄Π° ΠΈ ΡΠΈΠΏΠ° ΡΠ°Π·ΡΠ°Π±Π°ΡΡΠ²Π°Π΅ΠΌΠΎΠΉ ΡΡ
Π΅ΠΌΡ Π² Π·Π°Π²ΠΈΡΠΈΠΌΠΎΡΡΠΈ ΠΎΡ ΠΈΠ½ΡΠΎΡΠΌΠ°ΡΠΈΠΈ, ΠΊΠΎΡΠΎΡΡΡ Π½Π΅ΠΎΠ±Ρ
ΠΎΠ΄ΠΈΠΌΠΎ ΠΏΠ΅ΡΠ΅Π΄Π°ΡΡ Π½Π° ΡΡ
Π΅ΠΌΠ΅ Π³ΡΠ°ΡΠΈΡΠ΅ΡΠΊΠΈΠΌΠΈ ΡΡΠ΅Π΄ΡΡΠ²Π°ΠΌΠΈ. ΠΠ΅ΡΠ΅ΡΠ΅Π½Ρ ΡΠ»Π΅ΠΌΠ΅Π½ΡΠΎΠ² 2. ΠΡΠΈ ΡΠ»ΠΈΡΠ½ΠΈΠΈ Π»ΠΈΠ½ΠΈΠΉ ΡΠ²ΡΠ·ΠΈ ΠΊΠ°ΠΆΠ΄ΡΡ Π»ΠΈΠ½ΠΈΡ ΠΏΠΎΠΌΠ΅ΡΠ°ΡΡ Π² ΠΌΠ΅ΡΡΠ΅ ΡΠ»ΠΈΡΠ½ΠΈΡ, Π° ΠΏΡΠΈ Π½Π΅ΠΎΠ±Ρ
ΠΎΠ΄ΠΈΠΌΠΎΡΡΠΈ, ΠΈ Π½Π° ΠΎΠ±ΠΎΠΈΡ
ΠΊΠΎΠ½ΡΠ°Ρ
ΡΡΠ»ΠΎΠ²Π½ΡΠΌΠΈ ΠΎΠ±ΠΎΠ·Π½Π°ΡΠ΅Π½ΠΈΡΠΌΠΈ ΡΠΈΡΡΠ°ΠΌΠΈ, Π±ΡΠΊΠ²Π°ΠΌΠΈ ΠΈΠ»ΠΈ ΠΈΡ
ΡΠΎΡΠ΅ΡΠ°Π½ΠΈΠ΅ΠΌ ΠΈΠ»ΠΈ ΠΎΠ±ΠΎΠ·Π½Π°ΡΠ΅Π½ΠΈΡΠΌΠΈ, ΡΡΡΠ°Π½ΠΎΠ²Π»Π΅Π½Π½ΡΠΌΠΈ ΠΠΠ‘Π’ 2.
ΠΠ°ΠΊ ΠΏΡΠΎΡΠΈΡΠ°ΡΡ ΠΏΡΠΈΠ½ΡΠΈΠΏΠΈΠ°Π»ΡΠ½ΡΡ ΡΡ
Π΅ΠΌΡ Π·Π°Π΄Π²ΠΈΠΆΠΊΠΈ
Π§ΡΠΎ ΡΠ°ΠΊΠΎΠ΅ ΠΏΡΠΈΠ½ΡΠΈΠΏΠΈΠ°Π»ΡΠ½ΡΠ΅ ΡΠ»Π΅ΠΊΡΡΠΈΡΠ΅ΡΠΊΠΈΠ΅ ΡΡ Π΅ΠΌΡ: ΠΏΡΠΈΠ½ΡΠΈΠΏ
ΠΡΠΎΡΡΠ΅ΠΉΡΠΈΠΉ ΠΈΠ½Π²Π΅ΡΡΠ΅Ρ Π±Π΅Π· ΡΡΠ°Π½Π·ΠΈΡΡΠΎΡΠΎΠ²
ΠΠ°ΠΊ ΠΈΠ·Π²Π΅ΡΡΠ½ΠΎ ΠΈΠ· ΡΠ΅ΠΎΡΠ΅ΡΠΈΡΠ΅ΡΠΊΠΎΠ³ΠΎ ΠΊΡΡΡΠ° ΡΠΈΠ·ΠΈΠΊΠΈ, ΠΈΠ½Π²Π΅ΡΡΠ΅Ρ ΠΏΡΠ΅ΠΎΠ±ΡΠ°Π·ΡΠ΅Ρ ΠΏΠΎΡΡΠΎΡΠ½Π½ΡΠΉ ΡΠ»Π΅ΠΊΡΡΠΈΡΠ΅ΡΠΊΠΈΠΉ ΡΠΎΠΊ Π² ΠΏΠ΅ΡΠ΅ΠΌΠ΅Π½Π½ΡΠΉ. ΠΡΠΈΠΌΠ΅ΡΠ°ΡΠ΅Π»ΡΠ½ΠΎ ΡΠΎ, ΡΡΠΎ Π² Π±ΠΎΠ»ΡΡΠΈΠ½ΡΡΠ²Π΅ ΡΠ»ΡΡΠ°Π΅Π² ΠΏΡΠΈ ΡΠ±ΠΎΡΠΊΠ΅ ΡΠ°ΠΊΠΎΠ³ΠΎ ΠΏΡΠΈΠ±ΠΎΡΠ° Π²ΠΏΠΎΠ»Π½Π΅ ΠΌΠΎΠΆΠ½ΠΎ ΠΎΠ±ΠΎΠΉΡΠΈΡΡ Π±Π΅Π· ΠΏΠ°ΠΉΠΊΠΈ. ΠΠΎΡΡΠ°ΡΠΎΡΠ½ΠΎ ΡΠΎΠ΅Π΄ΠΈΠ½ΠΈΡΡ Π²ΡΠ΅ ΠΊΠΎΠ½ΡΠ°ΠΊΡΡ ΠΏΡΠΎΡΡΠΎΠΉ ΡΠΊΡΡΡΠΊΠΎΠΉ. ΠΠ½Π²Π΅ΡΡΠ΅Ρ, ΠΊΠΎΠ½Π΅ΡΠ½ΠΎ, Π±ΡΠ΄Π΅Ρ Π½Π΅Π΄ΠΎΠ»Π³ΠΎΠ²Π΅ΡΠ½ΡΠΌ, ΡΠ°ΠΊ ΠΊΠ°ΠΊ ΡΠ΅Π»Π΅ ΡΠ°Π½ΠΎ ΠΈΠ»ΠΈ ΠΏΠΎΠ·Π΄Π½ΠΎ Π²ΡΠΉΠ΄Π΅Ρ ΠΈΠ· ΡΡΡΠΎΡ, Π½ΠΎ ΠΊΡΠΏΠΈΡΡ Π΅Π³ΠΎ ΡΠ½ΠΎΠ²Π° Π½Π΅ ΡΠΎΡΡΠ°Π²ΠΈΡ Π±ΠΎΠ»ΡΡΠΈΡ ΠΏΡΠΎΠ±Π»Π΅ΠΌ. ΠΠ½ΠΎΠ³Π΄Π° ΠΌΠΎΠΆΠ½ΠΎ Π΄Π°ΠΆΠ΅ Π½Π°ΠΉΡΠΈ Π½Π΅Π½ΡΠΆΠ½ΡΠΉ ΠΏΠ΅ΡΠ΅ΠΊΠ»ΡΡΠ°ΡΠ΅Π»Ρ ΠΎΡ ΡΡΠ°ΡΠΎΠ³ΠΎ ΠΏΡΠΈΠ±ΠΎΡΠ° ΠΈΠ»ΠΈ Π²ΡΠΏΠ°ΡΡΡ Π΅Π³ΠΎ ΡΠ°ΠΌΠΎΡΡΠΎΡΡΠ΅Π»ΡΠ½ΠΎ.
ΠΠ°ΠΆΠ½ΠΎ! ΠΡΠΎΡΠ΅ΡΡ ΡΠΎΠ·Π΄Π°Π½ΠΈΡ ΠΈΠ½Π²Π΅ΡΡΠ΅ΡΠ° ΠΏΠΎΠΌΠΎΠΆΠ΅Ρ ΠΏΠΎΠ½ΡΡΡ ΠΏΡΠΈΠ½ΡΠΈΠΏ ΡΠ°Π±ΠΎΡΡ ΠΏΠΎΡΡΠΎΡΠ½Π½ΠΎΠ³ΠΎ ΠΈ ΠΏΠ΅ΡΠ΅ΠΌΠ΅Π½Π½ΠΎΠ³ΠΎ ΡΠΎΠΊΠ°, ΠΊΠΎΠ½Π²Π΅ΡΡΠ°ΡΠΈΠΈ ΠΎΠ΄Π½ΠΎΠ³ΠΎ ΡΠΈΠΏΠ° Π² Π΄ΡΡΠ³ΠΎΠΉ. Π‘Ρ Π΅ΠΌΠ° ΠΈΠ½Π²Π΅ΡΡΠΎΡΠ°
Π‘Ρ Π΅ΠΌΠ° ΠΈΠ½Π²Π΅ΡΡΠΎΡΠ°
ΠΠ»Ρ ΠΏΡΠΈΠ±ΠΎΡΠ° ΠΏΠΎΠ½Π°Π΄ΠΎΠ±ΡΡΡΡ:
- Π’ΡΠ°Π½ΡΡΠΎΡΠΌΠ°ΡΠΎΡ ΠΎΡ ΡΠ°Π΄ΠΈΠΎΠΏΡΠΈΠ΅ΠΌΠ½ΠΈΠΊΠ°, Ρ ΠΎΠ±ΠΌΠΎΡΠΊΠΎΠΉ Π½Π° 220 ΠΈ 12 ΠΠΎΠ»ΡΡ;
- Π Π΅Π»Π΅ Π½Π° 12 ΠΠΎΠ»ΡΡ;
- ΠΡΠΎΠ²ΠΎΠ΄Π° Π΄Π»Ρ ΡΠΎΠ΅Π΄ΠΈΠ½Π΅Π½ΠΈΡ Π΄Π΅ΡΠ°Π»Π΅ΠΉ;
- ΠΠ°Π³ΡΡΠ·ΠΊΠ° Π½Π° ΡΡ
Π΅ΠΌΡ Π² Π²ΠΈΠ΄Π΅ ΠΎΠ±ΡΡΠ½ΠΎΠΉ Π»Π°ΠΌΠΏΠΎΡΠΊΠΈ.

ΠΠ½Π²Π΅ΡΡΠ΅Ρ ΠΏΡΠΎΡΡΠΎΠΉ ΠΊΠΎΠ½ΡΡΡΡΠΊΡΠΈΠΈ Π±Π΅Π· ΠΏΠ°ΠΉΠΊΠΈ
Π§ΡΠ΅Π½ΠΈΠ΅ Π΄ΠΎΠΊΡΠΌΠ΅Π½ΡΠ°
ΠΠ½Π°Ρ, ΠΊΠ°ΠΊΠΈΠ΅ Π±ΡΠ²Π°ΡΡ Π·Π½Π°ΡΠΊΠΈ, ΠΈ ΡΠ°Π·Π±ΠΈΡΠ°ΡΡΡ, ΡΡΠΎ ΠΎΠ½ΠΈ ΠΎΠ±ΠΎΠ·Π½Π°ΡΠ°ΡΡ, Π½Π΅ΡΠ»ΠΎΠΆΠ½ΠΎ Π±ΡΠ΄Π΅Ρ ΠΏΡΠΎΡΠΈΡΠ°ΡΡ ΠΈ ΠΏΠΎΠ½ΡΡΡ Π»ΡΠ±ΡΡ ΠΏΡΠΈΠ½ΡΠΈΠΏΠΈΠ°Π»ΡΠ½ΡΡ ΡΡ Π΅ΠΌΡ. Π’Π°ΠΊ ΠΊΠ°ΠΊ ΠΏΡΠΈΠ½ΡΠΈΠΏΠΈΠ°Π»ΡΠ½Π°Ρ ΡΡ Π΅ΠΌΠ° Π½Π΅ ΡΡΠΎ ΠΈΠ½ΠΎΠ΅, ΠΊΠ°ΠΊ Π³ΡΠ°ΡΠΈΡΠ΅ΡΠΊΠΎΠ΅ ΠΎΡΠΎΠ±ΡΠ°ΠΆΠ΅Π½ΠΈΠ΅ Π²Ρ ΠΎΠ΄ΡΡΠΈΡ Π² ΡΡΡΡΠΎΠΉΡΡΠ²ΠΎ Π²ΡΠ΅Ρ Π΅Π³ΠΎ ΡΠ»Π΅ΠΌΠ΅Π½ΡΠΎΠ² ΡΠΎ ΡΠ²ΡΠ·ΡΠ²Π°ΡΡΠΈΠΌΠΈ ΠΏΡΠΎΠ²ΠΎΠ΄Π½ΠΈΠΊΠ°ΠΌΠΈ. ΠΠ½Π° ΡΠ²Π»ΡΠ΅ΡΡΡ ΠΎΡΠ½ΠΎΠ²Π½ΡΠΌ Π΄ΠΎΠΊΡΠΌΠ΅Π½ΡΠΎΠΌ ΠΏΡΠΈ ΡΠ°Π·ΡΠ°Π±ΠΎΡΠΊΠ΅ Π»ΡΠ±ΠΎΠΉ ΡΠΈΡΡΠ΅ΠΌΡ ΡΠ»Π΅ΠΊΡΡΠΈΡΠ΅ΡΠΊΠΈΡ ΡΠ΅ΠΏΠ΅ΠΉ ΠΈΠ»ΠΈ ΡΠ»Π΅ΠΊΡΡΠΎΠ½Π½ΠΎΠ³ΠΎ ΡΡΡΡΠΎΠΉΡΡΠ²Π°. ΠΠΎΡΡΠΎΠΌΡ Π»ΡΠ±ΠΎΠΉ Π΄Π°ΠΆΠ΅ Π½Π°ΡΠΈΠ½Π°ΡΡΠΈΠΉ ΡΠ»Π΅ΠΊΡΡΠΈΠΊ ΠΈΠ»ΠΈ ΡΠ°Π΄ΠΈΠΎΠ»ΡΠ±ΠΈΡΠ΅Π»Ρ Π΄ΠΎΠ»ΠΆΠ΅Π½ ΡΠΌΠ΅ΡΡ Π΅Ρ ΡΠΈΡΠ°ΡΡ. ΠΠΌΠ΅Π½Π½ΠΎ ΠΏΡΠ°Π²ΠΈΠ»ΡΠ½ΠΎΠ΅ ΠΏΠΎΠ½ΠΈΠΌΠ°Π½ΠΈΠ΅ ΡΠ΅ΡΡΠ΅ΠΆΠ° ΠΏΠΎΠΌΠΎΠ³Π°Π΅Ρ ΠΎΡΠ²Π°ΠΈΠ²Π°ΡΡ Π°Π·Ρ ΠΊΠΎΠ½ΡΡΡΡΠΈΡΠΎΠ²Π°Π½ΠΈΡ, Π° ΠΌΠ°ΡΡΠ΅ΡΠ°ΠΌ Π±ΡΡΡΡΠΎ ΠΈ ΡΡΡΠ΅ΠΊΡΠΈΠ²Π½ΠΎ Π²ΠΎΡΡΡΠ°Π½Π°Π²Π»ΠΈΠ²Π°ΡΡ ΠΏΠΎΠ»ΠΎΠΌΠΊΠΈ.
Π ΠΏΠ΅ΡΠ²ΡΡ ΠΎΡΠ΅ΡΠ΅Π΄Ρ, ΠΈΠ·ΡΡΠ°ΡΡΡΡ ΡΠ»Π΅ΠΌΠ΅Π½ΡΡ, Π²Ρ
ΠΎΠ΄ΡΡΠΈΠ΅ Π² ΡΠΎΡΡΠ°Π² ΠΈΠ·Π΄Π΅Π»ΠΈΡ ΠΈΠ»ΠΈ ΡΠΈΡΡΠ΅ΠΌΡ. ΠΠ° ΡΡ
Π΅ΠΌΠ΅ ΠΎΡΠΌΠ΅ΡΠ°ΡΡΡΡ ΠΎΡΠ½ΠΎΠ²Π½ΡΠ΅ ΡΠ·Π»Ρ ΠΈ ΠΈΡ
Π½Π°Π·Π½Π°ΡΠ΅Π½ΠΈΠ΅. ΠΡΠ΄Π΅Π»ΡΠ½ΠΎ ΠΈΠ·ΡΡΠ°Π΅ΡΡΡ ΠΊΠ°ΠΆΠ΄ΡΠΉ ΡΠ·Π΅Π». ΠΡΠ»ΠΈ ΠΊ ΡΡ
Π΅ΠΌΠ΅ Π½Π΅Ρ ΡΠΎΠΏΡΠΎΠ²ΠΎΠ΄ΠΈΡΠ΅Π»ΡΠ½ΡΡ
ΠΏΠΎΡΡΠ½Π΅Π½ΠΈΠΉ, ΠΎΠΏΠΈΡΡΠ²Π°ΡΡΠΈΡ
Π΅Ρ ΡΠ°Π±ΠΎΡΡ, Π½Π° ΠΎΡΠ½ΠΎΠ²Π°Π½ΠΈΠΈ Π½Π°ΡΠ΅ΡΡΠ΅Π½Π½ΡΡ
Π΄Π΅ΡΠ°Π»Π΅ΠΉ ΡΠ°Π·Π±ΠΈΡΠ°Π΅ΡΡΡ ΡΠ°ΠΌΠΎΡΡΠΎΡΡΠ΅Π»ΡΠ½ΠΎ Π΅Ρ ΠΏΡΠΈΠ½ΡΠΈΠΏ Π΄Π΅ΠΉΡΡΠ²ΠΈΡ. ΠΠ»Ρ ΡΡΠΎΠ³ΠΎ ΠΈΡΠΏΠΎΠ»ΡΠ·ΡΡΡΡΡ ΡΠΏΡΠ°Π²ΠΎΡΠ½ΠΈΠΊΠΈ ΠΈΠ»ΠΈ Π΄Π°ΡΠ°ΡΠΈΡΡ, Π²ΡΠΏΡΡΠΊΠ°Π΅ΠΌΡΠ΅ ΠΏΡΠΎΠΈΠ·Π²ΠΎΠ΄ΠΈΡΠ΅Π»ΡΠΌΠΈ Π΄Π΅ΡΠ°Π»Π΅ΠΉ.
Π Π½ΠΈΡ
ΠΎΠ±ΡΡΠ½ΠΎ ΠΏΠΎΠ΄ΡΠΎΠ±Π½ΠΎ ΡΠΊΠ°Π·ΡΠ²Π°Π΅ΡΡΡ, ΠΊΠ°ΠΊΠΈΠΌ ΡΠΏΠΎΡΠΎΠ±ΠΎΠΌ ΠΌΠΎΠΆΠ΅Ρ ΠΈΡΠΏΠΎΠ»ΡΠ·ΠΎΠ²Π°ΡΡΡΡ ΠΈΡ
ΡΠ»Π΅ΠΌΠ΅Π½Ρ Π² ΡΠ»Π΅ΠΊΡΡΠΈΡΠ΅ΡΠΊΠΎΠΉ ΡΠ΅ΠΏΠΈ Ρ Π²ΠΈΠ΄Π°ΠΌΠΈ Π΅Π³ΠΎ Π²ΠΊΠ»ΡΡΠ΅Π½ΠΈΡ ΠΈ ΠΏΠ°ΡΠ°ΠΌΠ΅ΡΡΠ°ΠΌΠΈ.
ΠΠΎ Π²ΡΠΎΡΡΡ ΠΎΡΠ΅ΡΠ΅Π΄Ρ, ΠΎΠ±ΡΠ°ΡΠ°Π΅ΡΡΡ Π²Π½ΠΈΠΌΠ°Π½ΠΈΠ΅ Π½Π° ΡΡΠΎΡΠ½ΡΡΡΡΡ ΠΈΠ½ΡΠΎΡΠΌΠ°ΡΠΈΡ, ΡΠΊΠ°Π·Π°Π½Π½ΡΡ Π²ΠΎΠ·Π»Π΅ ΠΊΠ°ΠΆΠ΄ΠΎΠ³ΠΎ ΡΠ»Π΅ΠΌΠ΅Π½ΡΠ° ΠΈ ΠΊΠ»ΡΡΠ΅Π²ΡΡ ΡΠΎΡΠ΅ΠΊ ΡΡ Π΅ΠΌΡ. ΠΠ»Π°Π³ΠΎΠ΄Π°ΡΡ Π΅ΠΉ Π½Π΅ΡΠ»ΠΎΠΆΠ½ΠΎ Π±ΡΠ΄Π΅Ρ ΠΎΠΏΡΠ΅Π΄Π΅Π»ΠΈΡΡ, ΠΊΠ°ΠΊΠ°Ρ Π΄Π΅ΡΠ°Π»Ρ ΠΈΡΠΏΠΎΠ»ΡΠ·ΡΠ΅ΡΡΡ Π² ΡΡΠΎΠΌ ΠΌΠ΅ΡΡΠ΅ ΠΈΠ»ΠΈ ΠΊΠ°ΠΊ ΠΈΠ·ΠΌΠ΅Π½ΡΠ΅ΡΡΡ ΡΠΈΠ³Π½Π°Π» ΠΏΠΎΡΠ»Π΅ ΠΏΡΠΎΡ ΠΎΠΆΠ΄Π΅Π½ΠΈΡ ΠΎΠΏΡΠ΅Π΄Π΅Π»ΡΠ½Π½ΠΎΠ³ΠΎ ΡΠ·Π»Π°
ΠΠ°ΠΏΡΠΈΠΌΠ΅Ρ, Π±ΠΈΠΏΠΎΠ»ΡΡΠ½ΡΠΉ ΡΡΠ°Π½Π·ΠΈΡΡΠΎΡ ΠΈΠΌΠ΅Π΅Ρ ΠΊΠ°ΠΊ ΠΌΠΈΠ½ΠΈΠΌΡΠΌ ΡΡΠΈ Π²ΡΠ²ΠΎΠ΄Π°. ΠΡΠΈ ΡΡΠΎΠΌ Π΄Π»Ρ ΠΎΠΏΡΠ΅Π΄Π΅Π»Π΅Π½ΠΈΡ Π΅Π³ΠΎ ΠΏΠΎΠ΄ΠΊΠ»ΡΡΠ΅Π½ΠΈΡ ΠΊ ΡΠ»Π΅ΠΊΡΡΠΈΡΠ΅ΡΠΊΠΈΠΌ ΡΠ²ΡΠ·ΡΠΌ ΠΈΡΠΏΠΎΠ»ΡΠ·ΡΡΡ Π±ΡΠΊΠ²Π΅Π½Π½ΠΎΠ΅ ΠΎΠ±ΠΎΠ·Π½Π°ΡΠ΅Π½ΠΈΠ΅ Π±Π°Π·Ρ ΡΠ»Π΅ΠΌΠ΅Π½ΡΠ°
ΠΡΠ»ΠΈ Π²ΠΈΠ΄ Π΄Π΅ΡΠ°Π»ΠΈ Π½Π΅ΠΏΠΎΠ½ΡΡΠ΅Π½, ΡΠ»Π΅Π΄ΡΠ΅Ρ ΠΎΠ±ΡΠ°ΡΠΈΡΡ Π²Π½ΠΈΠΌΠ°Π½ΠΈΠ΅ Π½Π° Π΅Π³ΠΎ Π½Π°Π·Π²Π°Π½ΠΈΠ΅ ΠΈ ΠΏΠΎΡΡΠ΄ΠΊΠΎΠ²ΡΠΉ Π½ΠΎΠΌΠ΅Ρ Π² ΡΡ Π΅ΠΌΠ΅. ΠΠ°ΠΏΠΎΠΌΠ½ΠΈΠ² ΡΡΠΈ ΡΠ²Π΅Π΄Π΅Π½ΠΈΡ, ΠΈΠ΄Π΅Π½ΡΠΈΡΠΈΡΠΈΡΠΎΠ²Π°ΡΡ ΡΠ»Π΅ΠΌΠ΅Π½Ρ, Π²ΠΎΠ·ΠΌΠΎΠΆΠ½ΠΎ, Ρ ΠΏΠΎΠΌΠΎΡΡΡ ΡΠΏΠ΅ΡΠΈΡΠΈΠΊΠ°ΡΠΈΠΈ
ΠΡΠΎ ΠΎΡΠ΄Π΅Π»ΡΠ½ΡΠΉ Π΄ΠΎΠΊΡΠΌΠ΅Π½Ρ ΠΈΠ»ΠΈ ΡΠΊΠ°Π·ΡΠ²Π°Π΅ΠΌΠ°Ρ ΡΡΠ΄ΠΎΠΌ Π²ΠΎΠ·Π»Π΅ ΡΡ Π΅ΠΌΡ ΡΠ°Π±Π»ΠΈΡΠ°, ΡΠΎΠ΄Π΅ΡΠΆΠ°ΡΠ°Ρ ΠΏΠ΅ΡΠ΅ΡΠ΅Π½Ρ Π²ΡΠ΅Ρ ΠΊΠΎΠΌΠΏΠΎΠ½Π΅Π½ΡΠΎΠ², ΠΈΡΠΏΠΎΠ»ΡΠ·ΡΠ΅ΠΌΡΡ Π΄Π»Ρ ΠΊΠΎΠ½ΡΡΡΡΠΈΡΠΎΠ²Π°Π½ΠΈΡ ΠΏΡΠΈΠ±ΠΎΡΠ° ΠΈΠ»ΠΈ ΡΠ΅ΠΏΠΈ.
ΠΠ΅ΠΏΠΎΡΡΠ΅Π΄ΡΡΠ²Π΅Π½Π½ΠΎ ΡΡΠ΅Π½ΠΈΠ΅ ΡΡ
Π΅ΠΌΡ ΠΏΡΠΎΠΈΡΡ
ΠΎΠ΄ΠΈΡ ΡΠ»Π΅Π²Π° Π½Π°ΠΏΡΠ°Π²ΠΎ ΠΈ Π½Π°ΡΠΈΠ½Π°Π΅ΡΡΡ ΠΎΡ ΠΌΠ΅ΡΡΠ° ΠΏΠΎΠ΄Π°ΡΠΈ Π²Ρ
ΠΎΠ΄Π½ΠΎΠ³ΠΎ ΡΠΈΠ³Π½Π°Π»Π° Π½Π° ΡΡΡΡΠΎΠΉΡΡΠ²ΠΎ.
ΠΠ°Π»Π΅Π΅, ΠΎΡΡΠ»Π΅ΠΆΠΈΠ²Π°Π΅ΡΡΡ ΠΏΡΡΡ Π΅Π³ΠΎ ΠΏΡΠΎΡ
ΠΎΠΆΠ΄Π΅Π½ΠΈΡ ΠΏΠΎ ΡΠ»Π΅ΠΊΡΡΠΈΡΠ΅ΡΠΊΠΈΠΌ ΡΠ²ΡΠ·ΡΠΌ, Π²ΠΏΠ»ΠΎΡΡ Π΄ΠΎ Π²ΡΡ
ΠΎΠ΄Π° ΠΈΠ·Π΄Π΅Π»ΠΈΡ ΠΈΠ»ΠΈ ΡΠΈΡΡΠ΅ΠΌΡ.
ΠΠ»Π΅ΠΊΡΡΠΈΡΠ΅ΡΠΊΠΈΠ΅ ΡΡ Π΅ΠΌΡ. Π’ΠΈΠΏΡ. ΠΡΠ°Π²ΠΈΠ»Π° Π²ΡΠΏΠΎΠ»Π½Π΅Π½ΠΈΡ
ΠΠΎΠ»ΡΠΏΡΠΎΠ²ΠΎΠ΄Π½ΠΈΠΊΠΎΠ²ΡΠ΅ ΠΏΡΠΈΠ±ΠΎΡΡ. Π‘ΠΎΡΡΠ°Π²Π½ΡΠ΅ ΡΠ°ΡΡΠΈ ΠΈΠ·Π΄Π΅Π»ΠΈΡ ΠΈΠ·ΠΎΠ±ΡΠ°ΠΆΠ°ΡΡ Π² Π²ΠΈΠ΄Π΅ ΡΠΏΡΠΎΡΠ΅Π½Π½ΡΡ Π²Π½Π΅ΡΠ½ΠΈΡ ΠΎΡΠ΅ΡΡΠ°Π½ΠΈΠΉ, Π° ΠΈΡ ΡΠ°ΡΠΏΠΎΠ»ΠΎΠΆΠ΅Π½ΠΈΠ΅ Π΄ΠΎΠ»ΠΆΠ½ΠΎ ΠΏΡΠΈΠΌΠ΅ΡΠ½ΠΎ ΡΠΎΠΎΡΠ²Π΅ΡΡΡΠ²ΠΎΠ²Π°ΡΡ Π΄Π΅ΠΉΡΡΠ²ΠΈΡΠ΅Π»ΡΠ½ΠΎΠΌΡ ΡΠ°Π·ΠΌΠ΅ΡΠ΅Π½ΠΈΡ [2, ΠΏ.
Π‘Ρ Π΅ΠΌΠ° ΡΠ»Π΅ΠΊΡΡΠΈΡΠ΅ΡΠΊΠΈΡ ΡΠΎΠ΅Π΄ΠΈΠ½Π΅Π½ΠΈΠΉ ΠΈΠ»ΠΈ Π΅Π΅ Π΅ΡΠ΅ Π½Π°Π·ΡΠ²Π°ΡΡ ΠΌΠΎΠ½ΡΠ°ΠΆΠ½Π°Ρ ΡΡ Π΅ΠΌΠ°, ΠΏΡΠ΅Π΄ΡΡΠ°Π²Π»ΡΠ΅Ρ ΡΠΎΠ±ΠΎΠΉ ΡΠΏΡΠΎΡΠ΅Π½Π½ΡΠΉ ΠΊΠΎΠ½ΡΡΡΡΠΊΡΠΈΠ²Π½ΡΠΉ ΡΠ΅ΡΡΠ΅ΠΆ, ΠΈΠ·ΠΎΠ±ΡΠ°ΠΆΠ°ΡΡΠΈΠΉ ΡΠ»Π΅ΠΊΡΡΠΈΡΠ΅ΡΠΊΠΎΠ΅ ΡΡΡΡΠΎΠΉΡΡΠ²ΠΎ Π² ΠΎΠ΄Π½ΠΎΠΉ ΠΈΠ»ΠΈ Π½Π΅ΡΠΊΠΎΠ»ΡΠΊΠΈΡ ΠΏΡΠΎΠ΅ΠΊΡΠΈΡΡ , Π½Π° ΠΊΠΎΡΠΎΡΠΎΠΌ ΠΏΠΎΠΊΠ°Π·ΡΠ²Π°ΡΡΡΡ ΡΠ»Π΅ΠΊΡΡΠΈΡΠ΅ΡΠΊΠΈΠ΅ ΡΠΎΠ΅Π΄ΠΈΠ½Π΅Π½ΠΈΡ Π΄Π΅ΡΠ°Π»Π΅ΠΉ ΠΌΠ΅ΠΆΠ΄Ρ ΡΠΎΠ±ΠΎΠΉ. ΠΡΡΠ³ΠΎΠΉ ΡΠΈΠΏ ΠΏΡΠΈΠ½ΡΠΈΠΏΠΈΠ°Π»ΡΠ½ΡΡ ΡΡ Π΅ΠΌ ΠΎΡΡΠ°ΠΆΠ°Π΅Ρ ΡΠΏΡΠ°Π²Π»Π΅Π½ΠΈΠ΅ ΠΏΡΠΈΠ²ΠΎΠ΄ΠΎΠΌ, Π»ΠΈΠ½ΠΈΠ΅ΠΉ, Π·Π°ΡΠΈΡΡ, Π±Π»ΠΎΠΊΠΈΡΠΎΠ²ΠΊΠΈ, ΡΠΈΠ³Π½Π°Π»ΠΈΠ·Π°ΡΠΈΡ. ΠΠ° ΡΠ°ΠΊΠΈΡ ΡΡ Π΅ΠΌΠ°Ρ ΠΏΡΠΎΠ²ΠΎΠ΄Π° ΠΈΠ΄ΡΡΠΈΠ΅ Π² ΠΎΠ΄Π½ΠΎΠΌ Π½Π°ΠΏΡΠ°Π²Π»Π΅Π½ΠΈΠΈ ΡΠ°ΡΡΠΎ ΠΎΠ±ΡΠ΅Π΄ΠΈΠ½ΡΡΡ Π² ΠΆΠ³ΡΡΡ ΠΈΠ»ΠΈ ΠΏΡΡΠΊΠΈ ΠΈ ΠΏΠΎΠΊΠ°Π·ΡΠ²Π°ΡΡ ΠΎΠ΄Π½ΠΎΠΉ ΡΠΎΠ»ΡΡΠΎΠΉ Π»ΠΈΠ½ΠΈΠ΅ΠΉ.
ΠΠ° ΡΡ
Π΅ΠΌΠ΅ ΠΏΡΠΎΠ²ΠΎΠ΄ΠΊΠΈ ΠΊΠ²Π°ΡΡΠΈΡΡ Π±ΡΠ΄Π΅Ρ Π²ΠΈΠ΄Π½ΠΎ ΡΠ°Π·ΠΌΠ΅ΡΠ΅Π½ΠΈΠ΅ ΡΠΎΠ·Π΅ΡΠΎΠΊ, ΡΠ²Π΅ΡΠΈΠ»ΡΠ½ΠΈΠΊΠΎΠ² ΠΈ Ρ. ΠΠ° Π½Π°Π»ΠΈΡΠΈΠ΅ ΡΠΎΠ΅Π΄ΠΈΠ½Π΅Π½ΠΈΡ ΡΠΊΠ°Π·ΡΠ²Π°Π΅Ρ ΡΠΎΡΠΊΠ° Π² ΠΌΠ΅ΡΡΠ΅ ΠΏΠ΅ΡΠ΅ΡΠ΅ΡΠ΅Π½ΠΈΡ ΠΈΠ»ΠΈ ΠΏΡΠΈΠΌΡΠΊΠ°Π½ΠΈΡ.
ΠΠ° ΡΠ°ΠΊΠΈΡ ΡΡ Π΅ΠΌΠ°Ρ ΠΌΠΎΠΆΠ΅Ρ Π±ΡΡΡ ΠΏΠΎΠΊΠ°Π·Π°Π½Ρ ΡΡ Π΅ΠΌΡ Π½Π΅ΡΠΊΠΎΠ»ΡΠΊΠΈΡ ΡΠΈΠΏΠΎΠ², Π½Π°ΠΏΡΠΈΠΌΠ΅Ρ ΡΠ»Π΅ΠΊΡΡΠΈΡΠ΅ΡΠΊΠ°Ρ ΠΏΡΠΈΠ½ΡΠΈΠΏΠΈΠ°Π»ΡΠ½Π°Ρ ΠΈ ΠΌΠΎΠ½ΡΠ°ΠΆΠ½Π°Ρ, ΠΈΠ»ΠΈ ΠΏΡΠΈΠ½ΡΠΈΠΏΠΈΠ°Π»ΡΠ½Π°Ρ ΠΈ ΡΡ Π΅ΠΌΠ° ΡΠ°ΡΠΏΠΎΠ»ΠΎΠΆΠ΅Π½ΠΈΡ. ΠΡΡΠ°ΡΠΈ, ΠΌΠΎΠ½ΡΠ°ΠΆΠ½ΠΎΠΉ ΡΠ°ΠΊΠΆΠ΅ ΡΡΠΈΡΠ°Π΅ΡΡΡ ΡΠ»Π΅ΠΊΡΡΠΎΡΡ Π΅ΠΌΠ° ΡΠΎΠ΅Π΄ΠΈΠ½Π΅Π½ΠΈΠΉ, ΠΊΠΎΡΠΎΡΠ°Ρ ΠΏΡΠ΅Π΄Π½Π°Π·Π½Π°ΡΠ΅Π½Π° Π΄Π»Ρ ΠΏΠΎΠ΄ΠΊΠ»ΡΡΠ΅Π½ΠΈΡ ΡΠ»Π΅ΠΊΡΡΠΎΠΎΠ±ΠΎΡΡΠ΄ΠΎΠ²Π°Π½ΠΈΡ, Π° ΡΠ°ΠΊΠΆΠ΅ ΡΠΎΠ΅Π΄ΠΈΠ½Π΅Π½ΠΈΡ ΡΡΡΠ°Π½ΠΎΠ²ΠΎΠΊ ΠΌΠ΅ΠΆΠ΄Ρ ΡΠΎΠ±ΠΎΠΉ Π² ΠΏΡΠ΅Π΄Π΅Π»Π°Ρ ΠΎΠ΄Π½ΠΎΠΉ ΡΠ΅ΠΏΠΈ.
Π β Π£ΠΠ Π²ΠΎΡΠΏΡΠΈΠ½ΠΈΠΌΠ°ΡΡΠ΅ΠΉ ΡΠ°ΡΡΠΈ ΡΠ»Π΅ΠΊΡΡΠΎΡΠ΅ΠΏΠ»ΠΎΠ²ΠΎΠΉ Π·Π°ΡΠΈΡΡ. ΠΠ° ΡΡΡΡΠΊΡΡΡΠ½ΡΡ ΡΡ Π΅ΠΌΠ°Ρ ΠΎΡΠΎΠ±ΡΠ°ΠΆΠ°ΡΡΡΡ ΠΎΡΠ½ΠΎΠ²Π½ΡΠ΅ ΡΠ»Π΅ΠΌΠ΅Π½ΡΡ ΡΡΠ°Π½ΡΡΠΎΡΠΌΠ°ΡΠΎΡΡ , Π»ΠΈΠ½ΠΈΠΈ ΡΠ»Π΅ΠΊΡΡΠΎΠΏΠ΅ΡΠ΅Π΄Π°ΡΠΈ, ΡΠ°ΡΠΏΡΠ΅Π΄Π΅Π»ΠΈΡΠ΅Π»ΡΠ½ΡΠ΅ ΡΡΡΡΠΎΠΉΡΡΠ²Π° β Π² Π²ΠΈΠ΄Π΅ ΠΏΡΡΠΌΠΎΡΠ³ΠΎΠ»ΡΠ½ΠΈΠΊΠΎΠ². ΠΠ»Π°Π³ΠΎΠ΄Π°ΡΡ ΡΠ°ΠΊΠΎΠΌΡ ΠΏΡΠΈΠ½ΡΠΈΠΏΡ ΠΏΠΎΡΡΡΠΎΠ΅Π½ΠΈΡ Π·Π°ΠΏΠΎΠΌΠΈΠ½Π°Π½ΠΈΠ΅ ΡΡΠ»ΠΎΠ²Π½ΡΡ Π³ΡΠ°ΡΠΈΡΠ΅ΡΠΊΠΈΡ ΠΎΠ±ΠΎΠ·Π½Π°ΡΠ΅Π½ΠΈΠΉ Π½Π΅ ΠΏΡΠ΅Π΄ΡΡΠ°Π²Π»ΡΠ΅Ρ ΠΎΡΠΎΠ±ΠΎΠ³ΠΎ ΡΡΡΠ΄Π°, Π° ΡΠΎΡΡΠ°Π²Π»Π΅Π½Π½Π°Ρ ΡΡ Π΅ΠΌΠ° ΠΏΠΎΠ»ΡΡΠ°Π΅ΡΡΡ ΡΠ΄ΠΎΠ±Π½ΠΎΠΉ Π΄Π»Ρ ΡΡΠ΅Π½ΠΈΡ. ΠΡΠΈ ΡΡΠΎΠΌ Π½Π° ΡΡ Π΅ΠΌΠ΅ Π½ΡΠΆΠ½ΠΎ ΠΏΡΠΈΠ²Π΅ΡΡΠΈ ΠΏΠΎΡΡΠ½Π΅Π½ΠΈΡ [1, ΠΏ.
Π ΡΡΠΎΠΌ ΡΠ»ΡΡΠ°Π΅ ΡΠ°Π·Π²Π΅ΡΠ½ΡΡΠ°Ρ ΠΏΡΠΈΠ½ΡΠΈΠΏΠΈΠ°Π»ΡΠ½Π°Ρ ΡΡ
Π΅ΠΌΠ° ΠΌΠΎΠΆΠ΅Ρ ΡΠΎΠ»ΡΠΊΠΎ Π·Π°ΠΏΡΡΠ°ΡΡ ΠΈ ΠΈΡΠΏΡΠ³Π°ΡΡ, ΠΎΡΠΎΠ±Π΅Π½Π½ΠΎ Π½Π΅ ΠΎΠΏΡΡΠ½ΡΡ
ΡΠ»Π΅ΠΊΡΡΠΈΠΊΠΎΠ², ΠΊΠΎΡΠΎΡΡΠ΅ Π² Π±ΠΎΠ»ΡΡΠΈΠ½ΡΡΠ²Π΅ ΡΠ²ΠΎΠ΅ΠΌ ΠΎΡΠ΅Π½Ρ Π±ΠΎΡΡΡΡΡ ΡΠ°Π·Π»ΠΈΡΠ½ΠΎΠΉ ΡΠ»Π΅ΠΊΡΡΠΎΠ½ΠΈΠΊΠΈ. ΠΡΠΎΠΌΠ΅ ΡΠΎΠ³ΠΎ, ΡΡΡΠ΅ΡΡΠ²ΡΡΡ ΠΈ ΡΠΈΡΠΎΠΊΠΎ ΠΈΡΠΏΠΎΠ»ΡΠ·ΡΡΡΡΡ ΠΏΡΠΈΠ½ΡΠΈΠΏΠΈΠ°Π»ΡΠ½ΡΠ΅ ΠΈ ΠΌΠΎΠ½ΡΠ°ΠΆΠ½ΡΠ΅ ΡΠ»Π΅ΠΊΡΡΠΈΡΠ΅ΡΠΊΠΈΠ΅ ΡΡ
Π΅ΠΌΡ.
Π Π·Π°Π²ΠΈΡΠΈΠΌΠΎΡΡΠΈ ΠΎΡ Π½Π°Π·Π½Π°ΡΠ΅Π½ΠΈΡ ΡΡ
Π΅ΠΌΡ Π½Π° ΡΠ΅ΡΡΠ΅ΠΆΠ΅ ΠΈΠ·ΠΎΠ±ΡΠ°ΠΆΠ°ΡΡ: Π° ΡΠΎΠ»ΡΠΊΠΎ ΡΠ΅ΠΏΠΈ ΠΏΠΈΡΠ°ΡΡΠ΅ΠΉ ΡΠ΅ΡΠΈ ΠΈΡΡΠΎΡΠ½ΠΈΠΊΠΈ ΠΏΠΈΡΠ°Π½ΠΈΡ ΠΈ ΠΎΡΡ
ΠΎΠ΄ΡΡΠΈΠ΅ ΠΎΡ Π½ΠΈΡ
Π»ΠΈΠ½ΠΈΠΈ; Π± ΡΠΎΠ»ΡΠΊΠΎ ΡΠ΅ΠΏΠΈ ΡΠ°ΡΠΏΡΠ΅Π΄Π΅Π»ΠΈΡΠ΅Π»ΡΠ½ΠΎΠΉ ΡΠ΅ΡΠΈ ΡΠ»Π΅ΠΊΡΡΠΎΠΏΡΠΈΠ΅ΠΌΠ½ΠΈΠΊΠΈ, Π»ΠΈΠ½ΠΈΠΈ, ΠΈΡ
ΠΏΠΈΡΠ°ΡΡΠΈΠ΅ ; Π² Π΄Π»Ρ Π½Π΅Π±ΠΎΠ»ΡΡΠΈΡ
ΠΎΠ±ΡΠ΅ΠΊΡΠΎΠ² Π½Π° ΠΏΡΠΈΠ½ΡΠΈΠΏΠΈΠ°Π»ΡΠ½ΠΎΠΉ ΡΡ
Π΅ΠΌΠ΅ ΡΠΎΠ²ΠΌΠ΅ΡΠ°ΡΡ ΠΈΠ·ΠΎΠ±ΡΠ°ΠΆΠ΅Π½ΠΈΡ ΡΠ΅ΠΏΠ΅ΠΉ ΠΏΠΈΡΠ°ΡΡΠ΅ΠΉ ΠΈ ΡΠ°ΡΠΏΡΠ΅Π΄Π΅Π»ΠΈΡΠ΅Π»ΡΠ½ΠΎΠΉ ΡΠ΅ΡΠ΅ΠΉ. ΠΠΎΠ»ΡΠΏΡΠΎΠ²ΠΎΠ΄Π½ΠΈΠΊΠΎΠ²ΡΠ΅ ΠΏΡΠΈΠ±ΠΎΡΡ. ΠΠΎΡΡΠΎΠΌΡ Π½Π° ΡΠ»Π΅ΠΊΡΡΠΈΡΠ΅ΡΠΊΠΈΡ
ΡΡ
Π΅ΠΌΠ°Ρ
ΡΠ΅Π·ΠΈΡΡΠΎΡ ΡΠ°ΠΊ ΠΈ ΠΎΠ±ΠΎΠ·Π½Π°ΡΠ°ΡΡ Π² Π²ΠΈΠ΄Π΅ ΠΏΡΡΠΌΠΎΡΠ³ΠΎΠ»ΡΠ½ΠΈΠΊΠ°, ΡΠΈΠΌΠ²ΠΎΠ»ΠΈΠ·ΠΈΡΡΡΡΠ΅Π³ΠΎ ΡΠΎΡΠΌΡ ΡΡΡΠ±ΠΊΠΈ.
Π’ΠΈΠΏΡ ΠΈ Π²ΠΈΠ΄Ρ ΡΠ»Π΅ΠΊΡΡΠΈΡΠ΅ΡΠΊΠΈΡ ΡΡ Π΅ΠΌ: ΠΎΠ±ΡΠ°Ρ ΠΊΠ»Π°ΡΠΈΡΠΈΠΊΠ°ΡΠΈΡ
ΠΡΠ½ΠΎΠ²Π°Π½ΠΈΠ΅ ΠΏΠΎΠ΄Π²ΠΈΠΆΠ½ΠΎΠΉ ΡΠ°ΡΡΠΈ ΠΎΡΠΌΠ΅ΡΠ°Π΅ΡΡΡ ΡΠΏΠ΅ΡΠΈΠ°Π»ΡΠ½ΠΎΠΉ Π½Π΅Π·Π°ΡΡΡΠΈΡ
ΠΎΠ²Π°Π½Π½ΠΎΠΉ ΡΠΎΡΠΊΠΎΠΉ. Π‘Ρ
Π΅ΠΌΡ ΠΎΠ±ΡΡΠ½ΠΎ Π΄ΠΎΠΏΠΎΠ»Π½ΡΡΡΡΡ ΡΠ°Π·Π»ΠΈΡΠ½ΡΠΌΠΈ Π΄ΠΈΠ°Π³ΡΠ°ΠΌΠΌΠ°ΠΌΠΈ ΠΈ ΡΠ°Π±Π»ΠΈΡΠ°ΠΌΠΈ ΠΏΠ΅ΡΠ΅ΠΊΠ»ΡΡΠ΅Π½ΠΈΡ ΠΊΠΎΠ½ΡΠ°ΠΊΡΠΎΠ², ΠΊΠΎΡΠΎΡΡΠ΅ ΠΏΠΎΡΡΠ½ΡΡΡ ΠΏΠΎΡΡΠ΄ΠΎΠΊ ΡΡΠ°Π±Π°ΡΡΠ²Π°Π½ΠΈΡ ΡΠ»ΠΎΠΆΠ½ΡΡ
ΡΠ»Π΅ΠΌΠ΅Π½ΡΠΎΠ², Π½Π°ΠΏΡΠΈΠΌΠ΅Ρ ΠΌΠ½ΠΎΠ³ΠΎΠΏΠΎΠ·ΠΈΡΠΈΠΎΠ½Π½ΡΡ
ΠΏΠ΅ΡΠ΅ΠΊΠ»ΡΡΠ°ΡΠ΅Π»Π΅ΠΉ, Π²ΡΠ΅ΠΌΠ΅Π½Π½ΡΠΌΠΈ Π΄ΠΈΠ°Π³ΡΠ°ΠΌΠΌΠ°ΠΌΠΈ, ΠΏΠΎΠΊΠ°Π·ΡΠ²Π°ΡΡΠΈΠΌΠΈ ΠΏΠΎΡΠ»Π΅Π΄ΠΎΠ²Π°ΡΠ΅Π»ΡΠ½ΠΎΡΡΡ ΡΡΠ°Π±Π°ΡΡΠ²Π°Π½ΠΈΡ ΠΊΠ°ΡΡΡΠ΅ΠΊ ΡΠ΅Π»Π΅. Π Π»ΡΡΡΡΠ΅ ΠΎΠ΄ΠΈΠ½ ΠΏΡΠΎΠ²ΠΎΠ΄ ΡΡΠ°Π» ΠΎΠ±ΡΠΈΠΌ. ΠΠ»Π°Π³ΠΎΠ΄Π°ΡΡ Π΅ΠΉ Π»ΡΠ±ΡΡ Π½Π΅ΠΈΡΠΏΡΠ°Π²Π½ΠΎΡΡΡ ΠΌΠΎΠΆΠ½ΠΎ ΠΎΠ±Π½Π°ΡΡΠΆΠΈΡΡ ΠΈ ΡΡΡΡΠ°Π½ΠΈΡΡ Π² ΠΎΡΠ΅Π½Ρ ΠΊΠΎΡΠΎΡΠΊΠΎΠ΅ Π²ΡΠ΅ΠΌΡ. ΠΠΈΠΆΠ΅ Π±ΡΠ΄ΡΡ ΡΠ°ΡΡΠΌΠΎΡΡΠ΅Π½Ρ ΡΡ
Π΅ΠΌΡ ΠΏΡΠΈΠ½ΡΠΈΠΏΠΈΠ°Π»ΡΠ½ΡΠ΅, ΡΠΎΠ΅Π΄ΠΈΠ½Π΅Π½ΠΈΠΉ ΠΈ ΠΏΠΎΠ΄ΠΊΠ»ΡΡΠ΅Π½ΠΈΠΉ ΠΊΠ°ΠΊ ΠΏΠΎΠ»ΡΡΠΈΠ²ΡΠΈΠ΅ Π½Π°ΠΈΠ±ΠΎΠ»Π΅Π΅ ΡΠΈΡΠΎΠΊΠΎΠ΅ ΠΏΡΠΈΠΌΠ΅Π½Π΅Π½ΠΈΠ΅ Π² ΡΠ»Π΅ΠΊΡΡΠΎΠΎΠ±ΠΎΡΡΠ΄ΠΎΠ²Π°Π½ΠΈΠΈ ΠΏΡΠΎΠΌΡΡΠ»Π΅Π½Π½ΡΡ
ΠΏΡΠ΅Π΄ΠΏΡΠΈΡΡΠΈΠΉ.
ΠΡΠΎ ΠΌΠΎΠΆΠ΅Ρ Π±ΡΡΡ Π»ΠΈΠ±ΠΎ ΠΎΡΠΊΠ»ΡΡΠ΅Π½ΠΈΠ΅ Π°Π²ΡΠΎΠΌΠ°ΡΠ° 2-QF, Π»ΠΈΠ±ΠΎ ΠΎΡΠΊΠ»ΡΡΠ΅Π½ΠΈΠ΅ ΠΊΠ°ΡΡΡΠΊΠΈ 2-ΠΠ, ΠΊΠΎΡΠΎΡΠ°Ρ Π²ΠΊΠ»ΡΡΠ°Π΅ΡΡΡ ΡΠ΅Π»Π΅ΠΉΠ½ΠΎΠΉ ΡΡ
Π΅ΠΌΠΎΠΉ. Π£ΡΠ°ΡΡΠΊΠΈ ΡΠ΅ΠΏΠΈ, Π²Π΄ΠΎΠ»Ρ ΠΊΠΎΡΠΎΡΡΡ
ΠΏΡΠΎΡΠ΅ΠΊΠ°ΡΡ ΠΎΠ΄Π½ΠΈ ΠΈ ΡΠ΅ ΠΆΠ΅ ΡΠΎΠΊΠΈ, Π½Π°Π·ΡΠ²Π°ΡΡΡΡ Π²Π΅ΡΠ²ΡΠΌΠΈ. Π‘ΡΡΠ΅ΡΡΠ²ΡΠ΅Ρ Π½Π΅ΡΠΊΠΎΠ»ΡΠΊΠΎ Π²Π°ΡΠΈΠ°Π½ΡΠΎΠ² Π²ΡΠΏΠΎΠ»Π½Π΅Π½ΠΈΡ ΡΡ
Π΅ΠΌ ΡΠΎΠ΅Π΄ΠΈΠ½Π΅Π½ΠΈΡ ΠΈ ΠΏΠΎΠ΄ΠΊΠ»ΡΡΠ΅Π½ΠΈΡ. Π’Π΅ΠΏΠ΅ΡΡ ΡΠ»Π΅Π΄ΡΠ΅Ρ ΡΠ°Π·ΠΎΠ±ΡΠ°ΡΡΡΡ, Π΄Π»Ρ ΡΠ΅Π³ΠΎ ΠΏΡΠ΅Π΄Π½Π°Π·Π½Π°ΡΠ΅Π½Π° ΠΊΠ°ΠΆΠ΄Π°Ρ ΠΊΠΎΠ½ΠΊΡΠ΅ΡΠ½Π°Ρ ΡΠ»Π΅ΠΊΡΡΠΎΡΡ
Π΅ΠΌΠ°, ΠΈ ΠΈΠ· ΡΠ΅Π³ΠΎ ΠΎΠ½Π° ΡΠΎΡΡΠΎΠΈΡ. ΠΠ° ΡΠ°ΠΊΠΎΠΌ ΡΠ΅ΡΡΠ΅ΠΆΠ΅ Π΄ΠΎΠ»ΠΆΠ½Ρ ΠΎΠ±ΡΠ·Π°ΡΠ΅Π»ΡΠ½ΠΎ Π±ΡΡΡ ΡΠΊΠ°Π·Π°Π½Ρ Π²ΡΠ΅ ΡΡΠ½ΠΊΡΠΈΠΎΠ½Π°Π»ΡΠ½ΡΠ΅ ΡΠ·Π»Ρ ΡΠ΅ΠΏΠΈ ΠΈ Π²ΠΈΠ΄ ΡΠ²ΡΠ·ΠΈ ΠΌΠ΅ΠΆΠ΄Ρ Π½ΠΈΠΌΠΈ.
ΠΠΈΠ΄Ρ Π·Π°Π·Π΅ΠΌΠ»Π΅Π½ΠΈΡ Π½Π΅ΠΉΡΡΠ°Π»ΠΈ
ΠΡΠΈΠΌΠ΅Ρ Ρ ΠΎΠΏΠΈΡΠ°Π½ΠΈΠ΅ΠΌ
ΠΡΠΈ Π½Π΅Π±ΠΎΠ»ΡΡΠΎΠΌ ΠΎΠΏΡΡΠ΅ ΡΠ°Π±ΠΎΡΡ Ρ ΡΠ»Π΅ΠΊΡΡΠΈΡΠ΅ΡΠΊΠΈΠΌΠΈ ΡΠ΅ΠΏΡΠΌΠΈ Π΅ΡΡΡ ΡΠΌΡΡΠ» Π½Π°ΡΠ°ΡΡ ΠΈΠ·ΡΡΠ΅Π½ΠΈΠ΅ Ρ ΠΏΡΠΎΡΡΡΡ
ΡΡ
Π΅ΠΌ. ΠΡ
ΠΌΠΎΠΆΠ½ΠΎ ΠΏΡΠΈΠ΄ΡΠΌΠ°ΡΡ ΡΠ°ΠΌΠΎΡΡΠΎΡΡΠ΅Π»ΡΠ½ΠΎ, ΠΏΠΎΡΡΠ΅ΠΏΠ΅Π½Π½ΠΎ ΡΠ²Π΅Π»ΠΈΡΠΈΠ²Π°Ρ ΡΡΠ½ΠΊΡΠΈΠΎΠ½Π°Π»ΡΠ½ΠΎΡΡΡ.
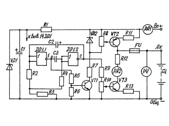
ΠΠ°ΠΏΡΠΈΠΌΠ΅Ρ, ΠΊΠ»Π°ΡΡΠΈΡΠ΅ΡΠΊΠ°Ρ ΡΡ
Π΅ΠΌΠ° Π°Π½Π°Π»ΠΎΠ³ΠΎΠ²ΠΎΠ³ΠΎ Π±Π»ΠΎΠΊΠ° ΠΏΠΈΡΠ°Π½ΠΈΡ ΡΠΎ ΡΡΠ°Π±ΠΈΠ»ΠΈΠ·ΠΈΡΡΠ΅ΠΌΡΠΌ Π½Π°ΠΏΡΡΠΆΠ΅Π½ΠΈΠ΅ΠΌ Π½Π° Π²ΡΡ
ΠΎΠ΄Π΅:
- ~ 220 Π β Π½Π°ΠΏΡΡΠΆΠ΅Π½ΠΈΠ΅, ΠΏΠΎΡΡΡΠΏΠ°ΡΡΠ΅Π΅ Π½Π° ΡΡ Π΅ΠΌΡ Π² Π²ΠΎΠ»ΡΡΠ°Ρ .
- 5β¦14 Π β ΡΠ°Π·Π½ΠΎΡΡΡ ΠΏΠΎΡΠ΅Π½ΡΠΈΠ°Π»ΠΎΠ² ΠΊΠΎΡΠΎΡΠ°Ρ ΠΌΠΎΠΆΠ΅Ρ Π±ΡΡΡ ΠΏΠΎΠ»ΡΡΠ΅Π½Π° Π½Π° Π²ΡΡ ΠΎΠ΄Π΅ ΡΡΡΡΠΎΠΉΡΡΠ²Π°.
- + β ΡΠΎΠΎΡΠ²Π΅ΡΡΡΠ²ΡΠ΅Ρ ΠΏΡΡΠΌΠΎΠΌΡ Π½Π°ΠΏΡΠ°Π²Π»Π΅Π½ΠΈΡ ΠΏΡΠΎΡ ΠΎΠΆΠ΄Π΅Π½ΠΈΡ ΡΠΎΠΊΠ°.
- β β ΠΎΠ±ΠΎΠ·Π½Π°ΡΠ°Π΅Ρ ΠΏΡΡΡ ΠΎΠ±ΡΠ°ΡΠ½ΠΎΠ³ΠΎ ΡΠΎΠΊΠ°.
- T β ΡΡΠ°Π½ΡΡΠΎΡΠΌΠ°ΡΠΎΡ Ρ Π·Π°Π·Π΅ΠΌΠ»ΡΠ½Π½ΠΎΠΉ ΠΎΠ±ΠΌΠΎΡΠΊΠΎΠΉ.
- S1 β ΠΊΠ½ΠΎΠΏΠΊΠ° ΠΊΠΎΠΌΠΌΡΡΠΈΡΠΎΠ²Π°Π½ΠΈΡ 220 Π.
- VDS1 β Π΄ΠΈΠΎΠ΄Π½ΡΠΉ ΠΌΠΎΡΡ.
- ΠΠ 142ΠΠ5Π β ΡΡΠ°Π±ΠΈΠ»ΠΈΠ·ΠΈΡΡΡΡΡΡ ΠΌΠΈΠΊΡΠΎΡΡ Π΅ΠΌΡ.
- R2 β ΡΠ΅Π³ΡΠ»ΠΈΡΡΠ΅ΠΌΠΎΠ΅ ΡΠΎΠΏΡΠΎΡΠΈΠ²Π»Π΅Π½ΠΈΠ΅.
- VT3, VT4 β Π²ΡΡ ΠΎΠ΄Π½ΡΠ΅ ΡΡΠ°Π½Π·ΠΈΡΡΠΎΡΡ.
ΠΡΠ΅ ΠΎΡΡΠ°Π»ΡΠ½ΡΠ΅ ΡΠ»Π΅ΠΌΠ΅Π½ΡΡ ΠΈΠ³ΡΠ°ΡΡ Π²ΡΠΎΡΠΎΡΡΠ΅ΠΏΠ΅Π½Π½ΡΡ ΡΠΎΠ»Ρ, Π½ΠΎ ΠΏΡΠΈ ΡΡΠΎΠΌ ΡΠ°ΠΊΠΆΠ΅ Π²Π°ΠΆΠ½Ρ Π΄Π»Ρ ΠΎΠ±Π΅ΡΠΏΠ΅ΡΠ΅Π½ΠΈΡ ΡΡΠ°Π±ΠΈΠ»ΡΠ½ΠΎΠ³ΠΎ ΡΠΈΠ³Π½Π°Π»Π° Π½Π° Π²ΡΡ
ΠΎΠ΄Π΅. ΠΠ°ΠΊ Π²ΠΈΠ΄Π½ΠΎ ΠΈΠ· ΡΡ
Π΅ΠΌΡ, Π½Π°ΠΏΡΡΠΆΠ΅Π½ΠΈΠ΅ ΠΏΠΈΡΠ°Π½ΠΈΡ ΠΈΠ· ΠΏΠ΅ΡΠ΅ΠΌΠ΅Π½Π½ΠΎΠΉ ΡΠ΅ΡΠΈ 220 Π²ΠΎΠ»ΡΡ ΡΠ΅ΡΠ΅Π· ΠΏΡΠ΅Π΄ΠΎΡ
ΡΠ°Π½ΠΈΡΠ΅Π»Ρ 5 Π ΠΈ ΠΊΠ½ΠΎΠΏΠΊΡ S1 ΠΏΠΎΡΡΡΠΏΠ°Π΅Ρ Π½Π° ΡΡΠ°Π½ΡΡΠΎΡΠΌΠ°ΡΠΎΡ. Π‘ Π½Π΅Π³ΠΎ ΡΠΈΠ³Π½Π°Π» ΠΈΠ΄ΡΡ Π½Π° Π΄ΠΈΠΎΠ΄Π½ΡΠΉ ΠΌΠΎΡΡ, ΡΠΎΠ±ΡΠ°Π½Π½ΡΠΉ ΠΈΠ· ΡΠ΅ΡΡΡΡΡ
Π²ΡΠΏΡΡΠΌΠΈΡΠ΅Π»Π΅ΠΉ. ΠΠ° Π΅Π³ΠΎ Π²ΡΡ
ΠΎΠ΄Π΅ ΠΎΠ±ΡΠ°Π·ΡΠ΅ΡΡΡ ΠΏΠΎΡΡΠΎΡΠ½Π½ΠΎΠ΅ Π½Π°ΠΏΡΡΠΆΠ΅Π½ΠΈΠ΅ ΡΡΠ΅Π±ΡΠ΅ΠΌΠΎΠ³ΠΎ Π·Π½Π°ΡΠ΅Π½ΠΈΡ, ΠΏΡΠΈ ΡΡΠΎΠΌ ΠΏΠ°ΡΠ°Π·ΠΈΡΠ½Π°Ρ ΠΏΠ΅ΡΠ΅ΠΌΠ΅Π½Π½Π°Ρ ΡΠΎΡΡΠ°Π²Π»ΡΡΡΠ°Ρ ΡΠ±ΠΈΡΠ°Π΅ΡΡΡ Ρ ΠΏΠΎΠΌΠΎΡΡΡ ΠΊΠΎΠ½Π΄Π΅Π½ΡΠ°ΡΠΎΡΠΎΠ² C1 ΠΈ C2.
Π‘ΡΠ°Π±ΠΈΠ»ΠΈΠ·Π°ΡΠΎΡ VR1, ΡΠΎΠ³Π»Π°ΡΠ½ΠΎ Π΄Π°ΡΠ°ΡΠΈΡΡ, Π²ΡΠ΄Π°ΡΡ Π½Π° Π²ΡΡ ΠΎΠ΄Π΅ ΡΡΠ°Π±ΠΈΠ»ΡΠ½ΡΡ Π°ΠΌΠΏΠ»ΠΈΡΡΠ΄Ρ Π½Π°ΠΏΡΡΠΆΠ΅Π½ΠΈΡ ΡΠ°Π²Π½ΡΡ ΠΏΡΡΠΈ Π²ΠΎΠ»ΡΡΠ°ΠΌ. ΠΠ»Ρ ΡΠΎΠ³ΠΎ ΡΡΠΎΠ±Ρ Π΅Π³ΠΎ ΠΌΠΎΠΆΠ½ΠΎ Π±ΡΠ»ΠΎ ΠΈΠ·ΠΌΠ΅Π½ΡΡΡ, Π²Π²Π΅Π΄Π΅Π½Π° ΠΎΠ±ΡΠ°ΡΠ½Π°Ρ ΡΠ»Π΅ΠΊΡΡΠΈΡΠ΅ΡΠΊΠ°Ρ ΡΠ²ΡΠ·Ρ. Π’ΠΎ Π΅ΡΡΡ Π΅Π³ΠΎ Π²ΡΠ²ΠΎΠ΄ ΠΏΠΎΠ΄ β8 ΠΏΠΎΠ΄ΠΊΠ»ΡΡΡΠ½ ΡΠ΅ΡΠ΅Π· ΡΠΏΡΠ°Π²Π»ΡΠ΅ΠΌΡΠΉ ΡΠ΅Π·ΠΈΡΡΠΎΡ ΠΊ ΠΌΠΈΠ½ΡΡΡ ΡΡ Π΅ΠΌΡ (Π·Π΅ΠΌΠ»Π΅). ΠΡΠΎ ΠΏΠΎΠ·Π²ΠΎΠ»ΡΠ΅Ρ Ρ ΠΏΠΎΠΌΠΎΡΡΡ ΠΈΠ·ΠΌΠ΅Π½Π΅Π½ΠΈΡ Π΅Π³ΠΎ ΡΠΎΠΏΡΠΎΡΠΈΠ²Π»Π΅Π½ΠΈΡ ΠΌΠ΅Π½ΡΡΡ Π²Π΅Π»ΠΈΡΠΈΠ½Ρ ΡΠΈΠ³Π½Π°Π»Π° Π½Π° Π²ΡΡ ΠΎΠ΄Π΅ ΠΌΠΈΠΊΡΠΎΡΡ Π΅ΠΌΡ. Π’ΡΠ°Π½Π·ΠΈΡΡΠΎΡΡ, ΠΏΠΎΠ΄ΠΊΠ»ΡΡΡΠ½Π½ΡΠ΅ ΠΊ Π²ΡΡ ΠΎΠ΄Ρ ΡΠ²ΠΎΠΈΠΌΠΈ Π±Π°Π·Π°ΠΌΠΈ, ΡΠ²Π»ΡΡΡΡΡ Π½Π΅ ΡΠ΅ΠΌ ΠΈΠ½ΡΠΌ, ΠΊΠ°ΠΊ ΡΠΌΠΈΡΡΠ΅ΡΠ½ΡΠΌ ΠΏΠΎΠ²ΡΠΎΡΠΈΡΠ΅Π»Π΅ΠΌ, ΠΏΠΎΠ·Π²ΠΎΠ»ΡΡΡΠΈΠΌ ΡΠ²Π΅Π»ΠΈΡΠΈΡΡ ΠΌΠΎΡΠ½ΠΎΡΡΡ ΠΈΡΡΠΎΡΠ½ΠΈΠΊΠ° ΠΏΠΈΡΠ°Π½ΠΈΡ.
ΠΠ°ΠΆΠ½ΠΎ Π΄Π»Ρ ΠΏΡΠ°Π²ΠΈΠ»ΡΠ½ΠΎΠ³ΠΎ Π²ΠΎΡΠΏΡΠΈΡΡΠΈΡ ΡΡ Π΅ΠΌΡ Π½Π΅ ΡΠΎΠ»ΡΠΊΠΎ ΠΏΠΎΠ½ΠΈΠΌΠ°ΡΡ ΡΠΈΠΌΠ²ΠΎΠ»Ρ, Π½ΠΎ ΠΈ ΡΠ°Π·Π±ΠΈΡΠ°ΡΡΡΡ Π² Π½Π°Π·Π½Π°ΡΠ΅Π½ΠΈΠΈ ΡΠ°Π·Π»ΠΈΡΠ½ΡΡ ΡΠ»Π΅ΠΊΡΡΠΎΠ½Π½ΡΡ ΠΈ ΡΠ°Π΄ΠΈΠΎΡΠ΅Ρ Π½ΠΈΡΠ΅ΡΠΊΠΈΡ ΡΠ»Π΅ΠΌΠ΅Π½ΡΠΎΠ². Π’ΠΎΠ³Π΄Π° Π±Π΅Π· ΠΎΡΠΎΠ±ΠΎΠ³ΠΎ ΡΡΡΠ΄Π° ΠΌΠΎΠΆΠ½ΠΎ Π±ΡΠ΄Π΅Ρ ΠΎΠΏΡΠ΅Π΄Π΅Π»ΠΈΡΡ Π²ΠΈΠ΄ ΠΈ ΡΠΎΡΠΌΡ ΡΠΈΠ³Π½Π°Π»Π° Π² Π»ΡΠ±ΠΎΠΉ ΡΠΎΡΠΊΠ΅ ΠΏΡΠΈΠ½ΡΠΈΠΏΠΈΠ°Π»ΡΠ½ΠΎΠΉ ΡΡ Π΅ΠΌΡ, ΡΡΠΎ ΠΏΠΎΠΌΠΎΠΆΠ΅Ρ ΠΏΡΠΈ ΡΠ΅ΠΌΠΎΠ½ΡΠ΅ ΠΈΠ»ΠΈ ΡΡΠΎΠ²Π΅ΡΡΠ΅Π½ΡΡΠ²ΠΎΠ²Π°Π½ΠΈΠΈ ΡΠ»Π΅ΠΊΡΡΠΈΡΠ΅ΡΠΊΠΎΠ³ΠΎ ΡΡΡΡΠΎΠΉΡΡΠ²Π° ΠΈΠ»ΠΈ ΡΠ΅ΠΏΠΈ
ΠΠΎΡΡΠ΄ΠΎΠΊ ΡΠ°Π·ΡΠ°Π±ΠΎΡΠΊΠΈ ΠΌΠΎΠ½ΡΠ°ΠΆΠ½ΠΎΠΉ ΡΠ»Π΅ΠΊΡΡΠΈΡΠ΅ΡΠΊΠΎΠΉ ΡΡ Π΅ΠΌΡ
ΠΠ±ΡΠ΅Π΄ΠΈΠ½Π΅Π½Π½Π°Ρ ΠΡ ΠΈ ΠΏΠΎΡΠ»Π΅Π΄Π½Π΅ΠΉ ΠΈΠ· ΠΏΡΠΈΠΌΠ΅Π½ΡΠ΅ΠΌΡΡ Π² ΡΠ°ΡΠΏΡΠ΅Π΄Π΅Π»ΠΈΡΠ΅Π»ΡΠ½ΡΡ ΡΠ΅ΡΡΡ ΡΠ»Π΅ΠΊΡΡΠΎΡΡ Π΅ΠΌΠΎΠΉ ΡΠ²Π»ΡΠ΅ΡΡΡ ΠΎΠ±ΡΠ΅Π΄ΠΈΠ½Π΅Π½Π½Π°Ρ, ΠΊΠΎΡΠΎΡΠ°Ρ ΠΌΠΎΠΆΠ΅Ρ Π²ΠΊΠ»ΡΡΠ°ΡΡ Π² ΡΠ΅Π±Ρ Π½Π΅ΡΠΊΠΎΠ»ΡΠΊΠΎ Π²ΠΈΠ΄ΠΎΠ² ΠΈ ΡΠΈΠΏΠΎΠ² Π΄ΠΎΠΊΡΠΌΠ΅Π½ΡΠΎΠ².
ΠΠ΅ΡΠ²Π°Ρ ΠΎΠ±Π΅ΡΠΏΠ΅ΡΠΈΠ²Π°Π΅Ρ ΠΏΠΎΡΡΡΠΏΠ»Π΅Π½ΠΈΠ΅ ΡΠ»Π΅ΠΊΡΡΠΈΡΠ΅ΡΡΠ²Π° Π² Π·Π°Π» ΠΈ ΠΏΡΠΈΡ ΠΎΠΆΡΡ, Π²ΡΠΎΡΠ°Ρ ΠΏΡΠ΅Π΄Π½Π°Π·Π½Π°ΡΠ΅Π½Π° Π΄Π»Ρ ΡΠ°Π½ΡΠ·Π»Π°, ΠΊΡΡ Π½ΠΈ ΠΈ Π²Π°Π½Π½ΠΎΠΉ ΠΊΠΎΠΌΠ½Π°ΡΡ. Π‘ΡΡΡΠΊΡΡΡΠ½ΡΠ΅ ΡΠ»Π΅ΠΊΡΡΠΈΡΠ΅ΡΠΊΠΈΠ΅ ΡΡ Π΅ΠΌΡ Π Π°Π·ΡΠ°Π±Π°ΡΡΠ²Π°ΡΡΡΡ Π½Π° ΠΏΠ΅ΡΠ²ΠΎΠΌ ΡΡΠ°ΠΏΠ΅ ΠΏΡΠΎΠ΅ΠΊΡΠΈΡΠΎΠ²Π°Π½ΠΈΡ. ΠΠ°ΠΏΡΠΈΠΌΠ΅Ρ, Π΄Π»Ρ ΠΏΡΡΠΊΠ° ΡΠ»Π΅ΠΊΡΡΠΎΠ΄Π²ΠΈΠ³Π°ΡΠ΅Π»Ρ Π½ΡΠΆΠ½ΠΎ Π²ΠΊΠ»ΡΡΠΈΡΡ.
ΠΡΠ΅ΠΆΠ΄Π΅ ΡΠ΅ΠΌ ΠΏΡΠΈΡΡΡΠΏΠ°ΡΡ ΠΊ ΠΌΠΎΠ½ΡΠ°ΠΆΡ, ΠΏΡΠΈΠΊΠΈΠ½ΡΡΠ΅ Π² Π³ΠΎΠ»ΠΎΠ²Π΅, ΠΊΠ°ΠΊ Π±ΡΠ΄Π΅ΡΠ΅ ΠΏΡΠΎΠΊΠ»Π°Π΄ΡΠ²Π°ΡΡ ΠΆΠ³ΡΡΡ ΠΏΡΠΎΠ²ΠΎΠ΄ΠΎΠ² Π²Π½ΡΡΡΠΈ ΡΠΊΠ°ΡΠ°. ΠΡΠ°ΡΠΈΡΠ΅ΡΠΊΠΎΠ΅ ΠΎΠ±ΠΎΠ·Π½Π°ΡΠ΅Π½ΠΈΠ΅ ΡΠ»Π΅ΠΌΠ΅Π½ΡΠΎΠ² ΠΈ ΡΠΎΠ΅Π΄ΠΈΠ½ΡΡΡΠΈΠ΅ ΠΈΡ
Π»ΠΈΠ½ΠΈΠΈ ΡΠ²ΡΠ·ΠΈ Π½Π΅ΠΎΠ±Ρ
ΠΎΠ΄ΠΈΠΌΠΎ ΡΡΡΠ΅ΠΌΠΈΡΡΡΡ ΡΠ°ΡΠΏΠΎΠ»Π°Π³Π°ΡΡ Π½Π° ΡΡ
Π΅ΠΌΠ΅ ΡΠ°ΠΊΠΈΠΌ ΠΎΠ±ΡΠ°Π·ΠΎΠΌ, ΡΡΠΎΠ±Ρ ΠΎΠ±Π΅ΡΠΏΠ΅ΡΠΈΡΡ Π½Π°ΠΈΠ»ΡΡΡΠ΅Π΅ ΠΏΡΠ΅Π΄ΡΡΠ°Π²Π»Π΅Π½ΠΈΠ΅ ΠΎ Π²Π·Π°ΠΈΠΌΠΎΠ΄Π΅ΠΉΡΡΠ²ΠΈΠΈ Π΅Ρ ΡΠΎΡΡΠ°Π²Π½ΡΡ
ΡΠ°ΡΡΠ΅ΠΉ.
Π‘Ρ Π΅ΠΌΠ° ΠΏΠΈΡΠ°ΡΡΠ΅ΠΉ ΠΈ ΡΠ°ΡΠΏΡΠ΅Π΄Π΅Π»ΠΈΡΠ΅Π»ΡΠ½ΠΎΠΉ ΡΠ΅ΡΠ΅ΠΉ ΠΌΠΎΠ³ΡΡ ΠΈΠ·ΠΎΠ±ΡΠ°ΠΆΠ°ΡΡΡΡ Π½Π° ΠΎΡΠ΄Π΅Π»ΡΠ½ΡΡ Π»ΠΈΡΡΠ°Ρ Π»ΠΈΠ±ΠΎ Π½Π° ΠΎΠ΄Π½ΠΎΠΌ, Π΅ΡΠ»ΠΈ ΡΠ°ΡΠΏΡΠ΅Π΄Π΅Π»ΠΈΡΠ΅Π»ΡΠ½Π°Ρ ΡΠ΅ΡΡ ΡΠΎΡΡΠΎΠΈΡ ΠΈΠ· Π½Π΅Π±ΠΎΠ»ΡΡΠΎΠ³ΠΎ ΡΠΈΡΠ»Π° Π³ΡΡΠΏΠΏ ΠΏΠΈΡΠ°Π½ΠΈΡ. ΠΠ·ΠΎΠ±ΡΠ°ΠΆΠ΅Π½ΠΈΡ ΠΏΡΠΎΠ²ΠΎΠ΄ΠΎΠ² Π²ΡΠΏΠΎΠ»Π½ΡΡΡΡΡ Π»ΠΈΠ½ΠΈΡΠΌΠΈ ΠΏΡΡΠΌΠΎΠ³ΠΎ Π½Π°ΠΏΡΠ°Π²Π»Π΅Π½ΠΈΡ ΠΈ ΠΌΠ°ΡΠΊΠΈΡΡΡΡΡΡ ΡΠ΅ΠΌ ΠΆΠ΅ ΡΠΏΠΎΡΠΎΠ±ΠΎΠΌ, ΠΊΠ°ΠΊ ΠΈ Π½Π° ΠΏΡΠΈΠ½ΡΠΈΠΏΠΈΠ°Π»ΡΠ½ΠΎΠΉ ΡΡ Π΅ΠΌΠ΅. ΠΡΠΈΠΌΠ΅Ρ ΡΠ°ΠΊΠΎΠΉ ΡΡ Π΅ΠΌΡ ΠΏΠΎΠΊΠ°Π·Π°Π½ Π½ΠΈΠΆΠ΅.
Π‘ΠΌ. ΡΠ°ΠΊΠΆΠ΅: ΠΠΎΠ΄ΠΊΠ»ΡΡΠ΅Π½ΠΈΠ΅ Π΄Π²ΡΡ ΠΊΠ»Π°Π²ΠΈΡΠ½ΠΎΠ³ΠΎ Π²ΡΠΊΠ»ΡΡΠ°ΡΠ΅Π»Ρ Π΄Π²ΡΡ ΠΆΠΈΠ»ΡΠ½ΡΠΌ ΠΏΡΠΎΠ²ΠΎΠ΄ΠΎΠΌ
ΠΠ°Π·Π½Π°ΡΠ΅Π½ΠΈΠ΅ ΠΊΠ°ΠΆΠ΄ΠΎΠΉ ΡΠ»Π΅ΠΊΡΡΠΎΡΡ Π΅ΠΌΡ
ΠΠ΄Π½Π°ΠΊΠΎ ΡΡ Π΅ΠΌΡ ΠΏΠΈΡΠ°ΡΡΠ΅ΠΉ ΡΠ΅ΡΠΈ ΡΠΈΡΡΠ΅ΠΌΡ ΡΠ»Π΅ΠΊΡΡΠΎΠΏΠΈΡΠ°Π½ΠΈΡ ΠΈΠ½ΠΎΠ³Π΄Π° ΡΠ΅Π»Π΅ΡΠΎΠΎΠ±ΡΠ°Π·Π½ΠΎ Π²ΡΠΏΠΎΠ»Π½ΡΡΡ Π² ΠΎΠ΄Π½ΠΎΠ»ΠΈΠ½Π΅ΠΉΠ½ΠΎΠΌ ΠΈΠ·ΠΎΠ±ΡΠ°ΠΆΠ΅Π½ΠΈΠΈ, ΡΠ°ΠΊ ΠΊΠ°ΠΊ Π² ΡΡΠΎΠΌ ΡΠ»ΡΡΠ°Π΅ Π΄ΠΎΡΡΠΈΠ³Π°Π΅ΡΡΡ ΡΠΎΠΊΡΠ°ΡΠ΅Π½ΠΈΠ΅ ΠΎΠ±ΡΠ΅ΠΌΠ° Π³ΡΠ°ΡΠΈΡΠ΅ΡΠΊΠΈΡ ΡΠ°Π±ΠΎΡ ΠΈ ΡΠΌΠ΅Π½ΡΡΠ΅Π½ΠΈΠ΅ ΡΠ°Π·ΠΌΠ΅ΡΠΎΠ² ΡΡ Π΅ΠΌΡ Π±Π΅Π· ΠΊΠ°ΠΊΠΎΠΉ-Π»ΠΈΠ±ΠΎ ΠΏΠΎΡΠ΅ΡΠΈ Π½Π°Π³Π»ΡΠ΄Π½ΠΎΡΡΠΈ ΠΈ ΡΠ΄ΠΎΠ±ΡΡΠ²Π° ΠΏΠΎΠ»ΡΠ·ΠΎΠ²Π°Π½ΠΈΡ Π΅Ρ ΡΠΈΡ. ΠΠΎΠ½ΡΠ°ΠΆ ΠΠΎΠ½ΡΠ°ΠΆΠ½ΠΈΠΊ ΠΎΠ±ΡΡΠ½ΠΎ Π·Π°Π½ΠΈΠΌΠ°Π΅ΡΡΡ ΡΠΎΠ΅Π΄ΠΈΠ½Π΅Π½ΠΈΠ΅ΠΌ Π΄Π΅ΡΠ°Π»Π΅ΠΉ Π² ΠΊΠΎΡΠΏΡΡΠ΅ ΡΠΊΠ°ΡΠ° ΠΌΠ΅ΠΆΠ΄Ρ ΡΠΎΠ±ΠΎΠΉ ΠΏΡΠΎΠ²ΠΎΠ΄Π°ΠΌΠΈ. Π‘Ρ Π΅ΠΌΡ ΡΠ»ΡΠΆΠ°Ρ ΠΎΡΠ½ΠΎΠ²Π°Π½ΠΈΠ΅ΠΌ Π΄Π»Ρ ΡΠ°Π·ΡΠ°Π±ΠΎΡΠΊΠΈ Π΄ΡΡΠ³ΠΈΡ ΠΊΠΎΠ½ΡΡΡΡΠΊΡΠΎΡΡΠΊΠΈΡ Π΄ΠΎΠΊΡΠΌΠ΅Π½ΡΠΎΠ², Π½Π°ΠΏΡΠΈΠΌΠ΅Ρ, ΡΡ Π΅ΠΌ ΡΠΎΠ΅Π΄ΠΈΠ½Π΅Π½ΠΈΠΉ ΠΌΠΎΠ½ΡΠ°ΠΆΠ½ΡΡ ΠΈ ΡΠ΅ΡΡΠ΅ΠΆΠ΅ΠΉ. ΠΠ°Π½Π½Π°Ρ ΡΡ Π΅ΠΌΠ° ΠΏΡΠΈΠ²Π΅Π΄Π΅Π½Π° Π² ΠΊΠ°ΡΠ΅ΡΡΠ²Π΅ ΠΏΡΠΈΠΌΠ΅ΡΠ°, ΡΡΠΎΠ±Ρ Π½Π°Π³Π»ΡΠ΄Π½ΠΎ ΠΏΠΎΠΊΠ°Π·Π°ΡΡ, ΠΊΠ°ΠΊ ΠΈΠΌΠ΅Ρ ΠΏΠ΅ΡΠ΅Π΄ ΡΠΎΠ±ΠΎΠΉ Π³ΡΠ°ΡΠΈΡΠ΅ΡΠΊΠΎΠ΅ ΠΈΠ·ΠΎΠ±ΡΠ°ΠΆΠ΅Π½ΠΈΠ΅ ΠΏΡΠΎΠ΅ΠΊΡΠ°, ΠΎΠΏΡΠ΅Π΄Π΅Π»ΠΈΡΡ Π΅Π³ΠΎ ΡΠ»Π°Π±ΡΠ΅ ΡΡΠΎΡΠΎΠ½Ρ.
Π ΠΊΠΎΠ½ΡΡΡΡΠΊΡΠΎΡΡΠΊΠΎΠΉ Π΄ΠΎΠΊΡΠΌΠ΅Π½ΡΠ°ΡΠΈΠΈ ΠΊ Π»ΡΠ±ΠΎΠΌΡ ΡΠ»Π΅ΠΊΡΡΠΎΡΠ΅Ρ Π½ΠΈΡΠ΅ΡΠΊΠΎΠΌΡ ΠΎΠ±ΠΎΡΡΠ΄ΠΎΠ²Π°Π½ΠΈΡ Π² ΠΎΠ±ΡΠ·Π°ΡΠ΅Π»ΡΠ½ΠΎΠΌ ΠΏΠΎΡΡΠ΄ΠΊΠ΅ Π²ΠΊΠ»ΡΡΠ°Π΅ΡΡΡ ΠΌΠΎΠ½ΡΠ°ΠΆΠ½Π°Ρ ΡΡ Π΅ΠΌΠ°. ΠΠ· ΠΏΠ΅ΡΠ΅ΡΠΈΡΠ»Π΅Π½Π½ΡΡ ΡΠ°ΠΌ ΡΡΠ°Π½Π΄Π°ΡΡΠΎΠ² ΠΠΠ‘Π’ 2. ΠΠ° ΡΡΠ°ΠΏΠ΅ ΡΠ°Π·ΡΠ°Π±ΠΎΡΠΊΠΈ ΠΏΠΎΠ·Π²ΠΎΠ»ΡΡΡ ΡΠΎΡΡΠ°Π²ΠΈΡΡ Π°Π½Π°Π»ΠΈΡΠΈΡΠ΅ΡΠΊΡΡ ΠΌΠΎΠ΄Π΅Π»Ρ ΡΡΡΡΠΎΠΉΡΡΠ²Π°, Π΄Π°ΡΡΡΡ ΠΏΡΠ΅Π΄ΡΡΠ°Π²Π»Π΅Π½ΠΈΠ΅ ΠΎ Π΅Π³ΠΎ ΡΡΠ½ΠΊΡΠΈΠΎΠ½Π°Π»ΡΠ½ΠΎΠΌ Π½Π°Π·Π½Π°ΡΠ΅Π½ΠΈΠΈ ΡΠΎΠ³ΠΎ ΠΈΠ»ΠΈ ΠΈΠ½ΠΎΠ³ΠΎ ΡΠ·Π»Π°.
ΠΠΈΠΊΠΎΠ³Π΄Π° Π½Π΅ ΡΠ½ΠΈΠΌΠ°ΠΉΡΠ΅ ΠΈΠ·ΠΎΠ»ΡΡΠΈΡ Ρ ΠΏΡΠΎΠ²ΠΎΠ΄Π° Π±ΠΎΠ»ΡΡΠ΅, ΡΠ΅ΠΌ ΡΡΠΎ Π½ΡΠΆΠ½ΠΎ, ΡΡΠΎ Π²ΠΎ ΠΏΠ΅ΡΠ²ΡΡ Π½Π΅ ΠΊΡΠ°ΡΠΈΠ²ΠΎ, Π²ΠΎ Π²ΡΠΎΡΡΡ , ΠΌΠΎΠΆΠ΅Ρ ΡΠ»ΡΡΠ°ΠΉΠ½ΠΎ ΠΊΠΎΡΠΎΡΠ½ΡΡΡ, Π΅ΡΠ»ΠΈ ΠΏΡΠΎΠ²ΠΎΠ΄Π° ΡΠ°ΡΠΏΠΎΠ»Π°Π³Π°ΡΡΡΡ ΡΡΠ΄ΠΎΠΌ. ΠΠ° ΡΠ΅ΡΡΠ΅ΠΆΠ΅ ΠΎΠ±ΡΠ·Π°ΡΠ΅Π»ΡΠ½ΠΎ ΠΎΠ±ΠΎΠ·Π½Π°ΡΠ°ΡΡ ΡΡΠ½ΠΊΡΠΈΠΎΠ½Π°Π»ΡΠ½ΡΠ΅ ΡΠ·Π»Ρ, ΠΈΡ ΡΠ²ΡΠ·Ρ. Π Π°Π±ΠΎΡΠ° ΡΡ Π΅ΠΌΡ. ΠΠ±ΡΠ°Ρ ΡΡ Π΅ΠΌΠ° ΠΏΠΎ ΡΠ²ΠΎΠ΅ΠΉ ΡΡΡΠΈ ΠΏΠΎΡ ΠΎΠΆΠ° Π½Π° ΡΡ Π΅ΠΌΡ ΠΏΠΎΠ΄ΠΊΠ»ΡΡΠ΅Π½ΠΈΡ [2, ΠΏ.
ΠΡΠ½ΠΎΠ²Π½ΠΎΠ΅ ΠΎΡΠ»ΠΈΡΠΈΠ΅ Π·Π°ΠΊΠ»ΡΡΠ°Π΅ΡΡΡ Π² ΡΠΎΠΌ, ΡΡΠΎ ΡΡΠ½ΠΊΡΠΈΠΎΠ½Π°Π»ΡΠ½Π°Ρ ΡΡ
Π΅ΠΌΠ° Π±ΠΎΠ»Π΅Π΅ Π΄Π΅ΡΠ°Π»ΡΠ½ΠΎ ΠΏΠΎΠΊΠ°Π·ΡΠ²Π°Π΅Ρ ΠΏΡΠΈΠ½ΡΠΈΠΏ ΡΠ°Π±ΠΎΡΡ ΡΡΡΡΠΎΠΉΡΡΠ²Π° ΠΈΠ·Π΄Π΅Π»ΠΈΡ, ΡΡΡΠ°Π½ΠΎΠ²ΠΊΠΈ. ΠΡΠΈΠ½ΡΠΈΠΏΠΈΠ°Π»ΡΠ½Π°Ρ ΡΠ»Π΅ΠΊΡΡΠΎΡΡ
Π΅ΠΌΠ° ΠΌΠΎΠΆΠ΅Ρ Π±ΡΡΡ ΠΊΠ°ΠΊ ΠΎΠ±ΡΠ΅ΠΉ, ΡΠ°ΠΊ ΠΈ ΠΎΠ΄Π½ΠΎΠ»ΠΈΠ½Π΅ΠΉΠ½ΠΎΠΉ. Π¦ΠΈΠΊΠ»ΠΎΠ³ΡΠ°ΠΌΠΌΡ ΡΠ°Π±ΠΎΡΡ Π°ΠΏΠΏΠ°ΡΠ°ΡΡΡΡ, ΡΠ°Π±Π»ΠΈΡΡ ΠΏΡΠΈΠΌΠ΅Π½ΡΠ΅ΠΌΠΎΡΡΠΈ, ΠΏΠΎΡΡΠ½Π΅Π½ΠΈΡ ΠΈ ΠΏΡΠΈΠΌΠ΅ΡΠ°Π½ΠΈΡ ΠΏΠΎΠΌΠ΅ΡΠ°ΡΡ Π½Π° ΠΏΡΠΈΠ½ΡΠΈΠΏΠΈΠ°Π»ΡΠ½ΡΡ
ΡΠ»Π΅ΠΊΡΡΠΈΡΠ΅ΡΠΊΠΈΡ
ΡΡ
Π΅ΠΌΠ°Ρ
ΡΠΎΠ»ΡΠΊΠΎ Π² ΡΠ»ΡΡΠ°ΡΡ
, ΠΊΠΎΠ³Π΄Π° ΠΎΠ½ΠΈ Π½Π΅ΠΎΠ±Ρ
ΠΎΠ΄ΠΈΠΌΡ ΠΈ ΡΠΏΠΎΡΠΎΠ±ΡΡΠ²ΡΡΡ Π±ΠΎΠ»Π΅Π΅ Π»ΡΠ³ΠΊΠΎΠΌΡ ΠΏΡΠΎΡΡΠ΅Π½ΠΈΡ ΡΡ
Π΅ΠΌΡ. ΠΠ° ΠΎΡΠ½ΠΎΠ²Π΅ ΡΡ
Π΅ΠΌ Π΄Π°Π½Π½ΠΎΠ³ΠΎ ΡΠΈΠΏΠ° ΠΏΡΠΎΠΈΠ·Π²ΠΎΠ΄ΠΈΡΡΡ ΡΠ±ΠΎΡΠΊΠ° ΡΠ»Π΅ΠΊΡΡΠΎΠΎΠ±ΠΎΡΡΠ΄ΠΎΠ²Π°Π½ΠΈΡ ΠΈΠ»ΠΈ Π΅Π³ΠΎ ΡΠΎΡΡΠ°Π²Π½ΡΡ
ΡΠ·Π»ΠΎΠ².
ΠΠΠΠΠΠ‘ ΠΠ»Π΅ΠΊΡΡΠΈΠΊ Π§Π°ΡΡΡ 2 Π Π°Π·ΡΠ°Π±ΠΎΡΠΊΠ° ΡΡ
Π΅ΠΌΡ ΠΏΡΠΈΠ½ΡΠΈΠΏΠΈΠ°Π»ΡΠ½ΠΎΠΉ Π3
ΠΡΠΈΠ½ΡΠΈΠΏΠΈΠ°Π»ΡΠ½ΡΠ΅ ΡΠ»Π΅ΠΊΡΡΠΈΡΠ΅ΡΠΊΠΈΠ΅ ΡΡ Π΅ΠΌΡ
ΠΡΠ½ΠΎΠ²Π½Π°Ρ ΡΡΠ°ΡΡΡ: ΠΡΠΈΠ½ΡΠΈΠΏΠΈΠ°Π»ΡΠ½Π°Ρβ ΡΡ Π΅ΠΌΠ°
ΠΡΠΈΠ½ΡΠΈΠΏΠΈΠ°Π»ΡΠ½ΡΠ΅ ΡΠ»Π΅ΠΊΡΡΠΈΡΠ΅ΡΠΊΠΈΠ΅ ΡΡ Π΅ΠΌΡΒ β ΡΡΠΎ ΡΠ΅ΡΡΠ΅ΠΆΠΈ, ΠΏΠΎΠΊΠ°Π·ΡΠ²Π°ΡΡΠΈΠ΅ ΠΏΠΎΠ»Π½ΡΠ΅ ΡΠ»Π΅ΠΊΡΡΠΈΡΠ΅ΡΠΊΠΈΠ΅ ΠΈ ΠΌΠ°Π³Π½ΠΈΡΠ½ΡΠ΅, ΠΈ ΡΠ»Π΅ΠΊΡΡΠΎΠΌΠ°Π³Π½ΠΈΡΠ½ΡΠ΅ ΡΠ²ΡΠ·ΠΈ ΡΠ»Π΅ΠΌΠ΅Π½ΡΠΎΠ² ΠΎΠ±ΡΠ΅ΠΊΡΠ°, Π° ΡΠ°ΠΊΠΆΠ΅ ΠΏΠ°ΡΠ°ΠΌΠ΅ΡΡΡ ΠΊΠΎΠΌΠΏΠΎΠ½Π΅Π½ΡΠΎΠ², ΡΠΎΡΡΠ°Π²Π»ΡΡΡΠΈΡ ΠΎΠ±ΡΠ΅ΠΊΡ, ΠΈΠ·ΠΎΠ±ΡΠ°ΠΆΡΠ½Π½ΡΠΉ Π½Π° ΡΠ΅ΡΡΠ΅ΠΆΠ΅. ΠΠ΄Π΅ΡΡ ΡΡΡΠ΅ΡΡΠ²ΡΡΡ ΠΌΠ½ΠΎΠ³ΠΎ ΡΡΠ°Π½Π΄Π°ΡΡΠΎΠ² ΠΊΠ°ΠΊ Π½Π° ΠΎΡΠΎΡΠΌΠ»Π΅Π½ΠΈΠ΅ ΡΠ΅ΡΡΠ΅ΠΆΠ΅ΠΉ, ΡΠ°ΠΊ ΠΈ Π½Π° ΡΡΠ»ΠΎΠ²Π½ΡΠ΅ Π³ΡΠ°ΡΠΈΡΠ΅ΡΠΊΠΈΠ΅ ΠΈΠ·ΠΎΠ±ΡΠ°ΠΆΠ΅Π½ΠΈΡ ΠΊΠΎΠΌΠΏΠΎΠ½Π΅Π½ΡΠΎΠ². ΠΠ° ΡΠ΅ΡΡΠΈΡΠΎΡΠΈΠΈ Π±ΡΠ²ΡΠ΅Π³ΠΎ Π‘Π‘Π‘Π Π΄Π΅ΠΉΡΡΠ²ΡΠ΅Ρ Π³ΠΎΡΡΠ΄Π°ΡΡΡΠ²Π΅Π½Π½ΡΠΉ ΡΡΠ°Π½Π΄Π°ΡΡ, ΠΎΠ΄Π½Π°ΠΊΠΎ Ρ ΠΏΠΎΡΠ²Π»Π΅Π½ΠΈΠ΅ΠΌ ΠΏΡΠΈΠ½ΡΠΈΠΏΠΈΠ°Π»ΡΠ½ΠΎ Π½ΠΎΠ²ΡΡ ΠΊΠΎΠΌΠΏΠΎΠ½Π΅Π½ΡΠΎΠ² ΠΏΡΠΈΡΠ»ΠΎΡΡ ΠΎΡΡΡΡΠΏΠ°ΡΡ ΠΎΡ ΡΡΠ°Π½Π΄Π°ΡΡΠΎΠ², ΡΠ°ΠΊ ΠΊΠ°ΠΊ ΡΡΠ»ΠΎΠ²Π½ΡΡ ΠΈΠ·ΠΎΠ±ΡΠ°ΠΆΠ΅Π½ΠΈΠΉ ΠΏΡΠΎΡΡΠΎ Π½Π΅ ΡΡΡΠ΅ΡΡΠ²ΡΠ΅Ρ, ΠΏΠΎΡΡΠΎΠΌΡ ΡΠ΅Π°Π»ΡΠ½ΠΎ Π½Π°ΠΈΠ±ΠΎΠ»Π΅Π΅ ΠΎΠ±ΡΠ΅Π³ΠΎ ΡΡΠ°Π½Π΄Π°ΡΡΠ° Π½Π° Π£ΠΠ ΡΠ°ΠΊΡΠΈΡΠ΅ΡΠΊΠΈ Π½Π΅Ρ. Π Π·Π°ΡΡΠ±Π΅ΠΆΠ½ΡΡ ΡΡΡΠ°Π½Π°Ρ ΠΏΡΠΈΠ½ΡΡΡ ΡΡΠ°Π½Π΄Π°ΡΡΡ IEC, DIN ΠΈ ANSI ΠΈ Π΄ΡΡΠ³ΠΈΠ΅ Π½Π°ΡΠΈΠΎΠ½Π°Π»ΡΠ½ΡΠ΅ ΡΡΠ°Π½Π΄Π°ΡΡΡ, Π½ΠΎ Π½Π° ΠΏΡΠ°ΠΊΡΠΈΠΊΠ΅ Ρ ΠΏΡΠΎΠΈΠ·Π²ΠΎΠ΄ΠΈΡΠ΅Π»Π΅ΠΉ ΠΎΡΠ΅Π½Ρ ΡΠ°ΡΡΠΎ ΠΈΡΠΏΠΎΠ»ΡΠ·ΡΠ΅ΡΡΡ ΠΊΠΎΡΠΏΠΎΡΠ°ΡΠΈΠ²Π½ΡΠ΅ ΡΡΠ°Π½Π΄Π°ΡΡΡ, ΠΎΠ΄Π½Π°ΠΊΠΎ ΡΡΠΎΡ ΡΠ΅ΡΡΡΠΆ Π½Π΅ ΡΡΠΈΡΡΠ²Π°Π΅Ρ Π³Π°Π±Π°ΡΠΈΡΠ½ΡΡ ΡΠ°Π·ΠΌΠ΅ΡΠΎΠ² ΠΈ ΡΠ°ΡΠΏΠΎΠ»ΠΎΠΆΠ΅Π½ΠΈΡ Π΄Π΅ΡΠ°Π»Π΅ΠΉ ΠΎΠ±ΡΠ΅ΠΊΡΠ°. Π ΡΠ½Π΅ΡΠ³Π΅ΡΠΈΠΊΠ΅ ΠΈΡΠΏΠΎΠ»ΡΠ·ΡΡΡΡΡ ΠΊΠ°ΠΊ ΠΎΠ΄Π½ΠΎΠ»ΠΈΠ½Π΅ΠΉΠ½ΡΠ΅, ΡΠ°ΠΊ ΠΈ ΠΏΠΎΠ»Π½ΡΠ΅ ΡΡ Π΅ΠΌΡ.
ΠΡΠ° ΡΠ°Π·Π½ΠΎΠ²ΠΈΠ΄Π½ΠΎΡΡΡ ΡΡ Π΅ΠΌ ΠΏΡΠ΅Π΄Π½Π°Π·Π½Π°ΡΠ΅Π½Π° Π² ΠΎΡΠ½ΠΎΠ²Π½ΠΎΠΌ Π΄Π»Ρ Π½Π°ΠΈΠ±ΠΎΠ»Π΅Π΅ ΠΏΠΎΠ»Π½ΠΎΠ³ΠΎ ΠΏΠΎΠ½ΠΈΠΌΠ°Π½ΠΈΡ Π²ΡΠ΅Ρ ΠΏΡΠΎΡΠ΅ΡΡΠΎΠ², ΠΏΡΠΎΠΈΡΡ ΠΎΠ΄ΡΡΠΈΡ Π² ΡΠ΅ΠΏΠΈ ΠΈΠ»ΠΈ Π½Π° ΡΡΠ°ΡΡΠΊΠ΅ ΡΠ΅ΠΏΠΈ, Π° ΡΠ°ΠΊΠΆΠ΅ Π΄Π»Ρ ΡΠ°ΡΡΡΡΠ° ΠΏΠ°ΡΠ°ΠΌΠ΅ΡΡΠΎΠ² ΠΊΠΎΠΌΠΏΠΎΠ½Π΅Π½ΡΠΎΠ².
ΠΠΎ ΡΡΠΎΠ²Π½Ρ Π°Π±ΡΡΡΠ°ΠΊΡΠΈΠΈ Π·Π°Π½ΠΈΠΌΠ°ΡΡ ΡΡΠ΅Π΄Π½Π΅Π΅ ΠΏΠΎΠ»ΠΎΠΆΠ΅Π½ΠΈΠ΅ ΠΌΠ΅ΠΆΠ΄Ρ ΡΡΠ½ΠΊΡΠΈΠΎΠ½Π°Π»ΡΠ½ΡΠΌΠΈ ΠΈ ΠΌΠΎΠ½ΡΠ°ΠΆΠ½ΡΠΌΠΈ.
ΠΠ΅ΡΠ΅ΠΊΡΠΎΡ ΡΠΊΡΡΡΠΎΠΉ ΠΏΡΠΎΠ²ΠΎΠ΄ΠΊΠΈ
ΠΠ½Π΄ΠΈΠΊΠ°ΡΠΎΡ ΡΠΊΡΡΡΠΎΠΉ ΠΏΡΠΎΠ²ΠΎΠ΄ΠΊΠΈ β ΡΡΠΎ ΡΠΏΠ΅ΡΠΈΠ°Π»ΡΠ½ΠΎΠ΅ ΡΡΡΡΠΎΠΉΡΡΠ²ΠΎ Π΄Π»Ρ ΠΎΠ±Π½Π°ΡΡΠΆΠ΅Π½ΠΈΡ ΡΠ»Π΅ΠΊΡΡΠΎΡΠ΅ΡΠΈ, ΠΏΡΠΎΠ»ΠΎΠΆΠ΅Π½Π½ΠΎΠΉ Π² ΡΡΡΠΎΠ±Π°Ρ ΠΏΠΎΠ΄ ΡΡΡΠΊΠ°ΡΡΡΠΊΠΎΠΉ ΡΡΠ΅Π½Ρ. ΠΠ΅Π· Π½Π΅Π³ΠΎ Π½Π΅ ΠΎΠ±Ρ ΠΎΠ΄ΠΈΡΡΡ Π΄Π°ΠΆΠ΅ ΠΏΡΠΎΡΡΠΎΠΉ ΡΠ΅ΠΌΠΎΠ½Ρ Π΄ΠΎΠΌΠ°ΡΠ½Π΅ΠΉ ΡΠ»Π΅ΠΊΡΡΠΎΠΏΡΠΎΠ²ΠΎΠ΄ΠΊΠΈ ΠΈ ΡΠΎΠ·Π΅ΡΠΎΠΊ. ΠΡΠΈΠ±ΠΎΡ Π½Π΅ΠΎΠ±Ρ ΠΎΠ΄ΠΈΠΌ, ΠΊΠΎΠ³Π΄Π° ΡΡΠ°ΡΠ°Ρ ΠΏΡΠΎΠ²ΠΎΠ΄ΠΊΠ° Π² ΡΡΠ΅Π½Π°Ρ Π±ΡΠ»Π° ΠΏΡΠΎΠ»ΠΎΠΆΠ΅Π½Π° Π±Π΅Π· ΠΈΡΠΏΠΎΠ»Π½ΠΈΡΠ΅Π»ΡΠ½ΡΡ ΡΡ Π΅ΠΌ, ΠΈ ΠΎΠΏΡΠ΅Π΄Π΅Π»ΠΈΡΡ ΠΌΠ΅ΡΡΠΎ Π΅Ρ ΡΠΊΠ»Π°Π΄ΠΊΠΈ Π² ΠΎΡΡΡΡΡΡΠ²ΠΈΠ΅ ΡΠΏΠ΅ΡΠΈΠ°Π»ΡΠ½ΠΎΠ³ΠΎ ΠΏΡΠΈΠ±ΠΎΡΠ° Π½Π΅Π²ΠΎΠ·ΠΌΠΎΠΆΠ½ΠΎ. ΠΡΠΈ Π²ΡΠΏΠΎΠ»Π½Π΅Π½ΠΈΠΈ ΡΠ΅ΠΌΠΎΠ½ΡΠ½ΡΡ ΡΠ°Π±ΠΎΡ ΡΠ΅Π»ΠΎΡΡΠ½ΠΎΡΡΡ ΠΈΠ·ΠΎΠ»ΡΡΠΈΠΈ ΡΠΊΡΡΡΠΎΠΉ ΠΏΡΠΎΠ²ΠΎΠ΄ΠΊΠΈ ΠΌΠΎΠΆΠ΅Ρ Π±ΡΡΡ Π½Π°ΡΡΡΠ΅Π½Π° ΡΠ²Π΅ΡΠ»ΠΎΠΌ ΠΈΠ»ΠΈ Π³Π²ΠΎΠ·Π΄Π΅ΠΌ. ΠΠΎΠ΄ΠΎΠ±Π½ΡΠ΅ Π΄Π΅ΠΉΡΡΠ²ΠΈΡ ΠΌΠΎΠ³ΡΡ Π²ΡΠ·Π²Π°ΡΡ ΠΏΠΎΡΠ°ΠΆΠ΅Π½ΠΈΠ΅ ΡΠ»Π΅ΠΊΡΡΠΈΡΠ΅ΡΠΊΠΈΠΌ ΡΠΎΠΊΠΎΠΌ, Π° ΡΠ°ΠΊΠΆΠ΅ Π²ΡΠ²Π΅ΡΡΠΈ ΠΈΠ· ΡΡΡΠΎΡ Π²ΡΡ Π΄ΠΎΠΌΠ°ΡΠ½ΡΡ ΡΠ΅ΡΡ.
ΠΠΈΠΊΡΠΎΡΡ Π΅ΠΌΠ° Π΄Π΅ΡΠ΅ΠΊΡΠΎΡΠ° Π΄Π»Ρ ΡΠΊΡΡΡΠΎΠΉ ΠΏΡΠΎΠ²ΠΎΠ΄ΠΊΠΈ
ΠΠ»Ρ ΠΎΠ±Π½Π°ΡΡΠΆΠ΅Π½ΠΈΡ ΡΠΊΡΡΡΠΎΠΉ ΠΏΡΠΎΠ²ΠΎΠ΄ΠΊΠΈ Π² Π±ΠΎΠ»ΡΡΠΈΠ½ΡΡΠ²Π΅ ΡΠ»ΡΡΠ°Π΅Π² Π±ΡΠ΄Π΅Ρ Π΄ΠΎΡΡΠ°ΡΠΎΡΠ½ΠΎ ΡΡΡΡΠΎΠΉΡΡΠ²Π°, Π²ΡΠΏΠΎΠ»Π½Π΅Π½Π½ΠΎΠ³ΠΎ ΠΈΠ· ΡΡΡΠ΅Π»ΠΎΡΠ½ΠΎΠ³ΠΎ ΠΈΠ»ΠΈ ΡΠΈΡΡΠΎΠ²ΠΎΠ³ΠΎ ΠΎΠΌΠΌΠ΅ΡΡΠ° Ρ ΠΏΠΎΠ»Π΅Π²ΡΠΌ ΡΡΠ°Π½Π·ΠΈΡΡΠΎΡΠΎΠΌ. ΠΠΎΡΠΏΡΡΠΎΠΌ ΡΠ°Π΄ΠΈΠΎΡΠ»Π΅ΠΌΠ΅Π½ΡΠ° ΠΏΡΠΎΠ²ΠΎΠ΄ΡΡ ΠΏΠΎ ΡΡΠ°ΡΡΠΊΡ ΡΡΠ΅Π½Ρ ΠΈ, Π΅ΡΠ»ΠΈ ΠΎΠ½ Β«Π²ΠΈΠ΄ΠΈΡΒ» ΠΏΡΠΎΠ²ΠΎΠ΄ΠΊΡ, ΡΠΎ Π·Π½Π°ΡΠ΅Π½ΠΈΡ Π½Π° ΠΎΠΌΠΌΠ΅ΡΡΠ΅ ΡΡΠ°Π·Ρ ΠΆΠ΅ ΠΌΠ΅Π½ΡΡΡΡΡ. ΠΠΎΠ΄ΠΈΡΠΈΡΠΈΡΠΎΠ²Π°Π½Π½ΡΠΉ Π΄Π΅ΡΠ΅ΠΊΡΠΎΡ ΠΈΠ·ΠΎΠ±ΡΠ°ΠΆΠ΅Π½ Π½Π° ΡΡ Π΅ΠΌΠ΅ Π½ΠΈΠΆΠ΅. ΠΠ»Ρ Π΅Π³ΠΎ ΠΈΠ·Π³ΠΎΡΠΎΠ²Π»Π΅Π½ΠΈΡ Π½ΡΠΆΠ½Ρ:
- ΠΠ°ΡΠ°ΡΠ΅ΠΉΠΊΠ°;
- Π‘Π²Π΅ΡΠΎΠ΄ΠΈΠΎΠ΄ Π΄Π»Ρ ΠΈΠ½Π΄ΠΈΠΊΠ°ΡΠΈΠΈ;
- Π’ΡΠ°Π½Π·ΠΈΡΡΠΎΡ;
- Π Π΅Π·ΠΈΡΡΠΎΡΡ Π½Π° 1 ΠΠΎΠΌ, 100 ΠΊΠΠΌ, 330 ΠΠΌ ΠΈ 220 ΠΠΌ;
- ΠΠ΅ΡΠ΅ΠΊΠ»ΡΡΠ°ΡΠ΅Π»Ρ Π΄Π»Ρ Π½Π°ΡΠ°Π»Π° Π² ΡΠ°Π±ΠΎΡΡ.
ΠΠ΅ΡΠ°Π»ΠΈ Π΄Π»Ρ Π΄Π΅ΡΠ΅ΠΊΡΠΎΡΠ°
ΠΠ²ΡΠΎΠΌΠ°ΡΠΈΡΠ΅ΡΠΊΠΈΠΉ Π²ΡΠΊΠ»ΡΡΠ°ΡΠ΅Π»Ρ
Π‘Ρ Π΅ΠΌΠ° Π°ΠΏΠΏΠ°ΡΠ°ΡΠ° ΠΊΡΠ°ΠΉΠ½Π΅ ΠΏΡΠΎΡΡΠ°, Π½ΠΎ ΠΎΡΠ΅Π½Ρ Π½Π°Π΄Π΅ΠΆΠ½Π°. ΠΡΠΈΠ½ΡΠΈΠΏ ΡΠ°Π±ΠΎΡΡ Π²ΡΠΊΠ»ΡΡΠ°ΡΠ΅Π»Ρ ΠΎΡΠ½ΠΎΠ²Π°Π½ Π½Π° ΡΠ°Π±ΠΎΡΠ΅ ΠΊΠΎΠ½Π΄Π΅Π½ΡΠ°ΡΠΎΡΠ΅. ΠΠΎΠ³Π΄Π° ΠΏΡΠΎΠΈΡΡ ΠΎΠ΄ΠΈΡ Π½Π°ΠΆΠ°ΡΠΈΠ΅ Π½Π° ΠΊΠ½ΠΎΠΏΠΊΡ, Π·Π°Π³ΠΎΡΠ°Π΅ΡΡΡ ΡΠ²Π΅ΡΠΎΠ΄ΠΈΠΎΠ΄ ΠΈΠ»ΠΈ Π»Π°ΠΌΠΏΠ°. ΠΠΎΠ³Π΄Π° ΠΊΠΎΠ½Π΄Π΅Π½ΡΠ°ΡΠΎΡ Π±ΡΠ΄Π΅Ρ ΠΏΠΎΠ»Π½ΠΎΡΡΡΡ ΡΠ°Π·ΡΡΠΆΠ΅Π½, ΠΈΡΡΠΎΡΠ½ΠΈΠΊ ΡΠ²Π΅ΡΠ° ΠΏΠΎΠ³Π°ΡΠ½Π΅Ρ. ΠΡΠΈΠ½ΡΠΈΠΏ ΡΠ°Π±ΠΎΡΡ ΡΠ»Π΅Π΄ΡΡΡΠΈΠΉ: ΠΏΡΠΈ Π½Π°ΠΆΠ°ΡΠΈΠΈ ΠΊΠ½ΠΎΠΏΠΊΠΈ Ρ Π²ΠΎΠ·Π²ΡΠ°ΡΠΎΠΌ ΠΏΡΠΎΠΈΡΡ ΠΎΠ΄ΠΈΡ Π·Π°ΡΡΠ΄ΠΊΠ° ΠΊΠΎΠ½Π΄Π΅Π½ΡΠ°ΡΠΎΡΠ°, ΠΈ ΠΎΠ½ ΠΏΡΠ΅Π²ΡΠ°ΡΠ°Π΅ΡΡΡ Π² Β«ΠΏΠΈΡΠ°ΡΠ΅Π»ΡΠ½ΡΠΉΒ» ΡΠ»Π΅ΠΌΠ΅Π½Ρ. ΠΠΎΠ³Π΄Π° Π²ΡΠΊΠ»ΡΡΠ°ΡΠ΅Π»Ρ ΡΠ°Π·ΠΎΠΌΠΊΠ½Π΅Ρ ΠΊΠΎΠ½ΡΠ°ΠΊΡ, ΡΠ°Π΄ΠΈΠΎΡΠ»Π΅ΠΌΠ΅Π½Ρ Π±ΡΠ΄Π΅Ρ ΡΠ°Π·ΡΡΠΆΠ°ΡΡΡΡ ΠΈ ΠΏΠΈΡΠ°ΡΡ ΡΠΎΠ±ΠΎΠΉ ΡΠ΅ΠΏΡ, Π² ΠΊΠΎΡΠΎΡΠΎΠΉ ΡΡΡΠ°Π½ΠΎΠ²Π»Π΅Π½Π° Π»Π°ΠΌΠΏΠ°.
ΠΠ»Π΅ΠΊΡΡΠΎΡΡ Π΅ΠΌΠ° Π²ΡΠΊΠ»ΡΡΠ°ΡΠ΅Π»Ρ Π½Π° ΠΊΠ½ΠΎΠΏΠΊΠ΅
Β ΠΠ°ΠΆΠ½ΠΎ! Π’Π°ΠΊ ΠΊΠ°ΠΊ ΠΊΠΎΠ½Π΄Π΅Π½ΡΠ°ΡΠΎΡ Π½Π΅ ΠΌΠΎΠΆΠ΅Ρ Π²Π΅ΡΠ½ΠΎ Π΄Π΅ΡΠΆΠ°ΡΡ Π·Π°ΡΡΠ΄, ΡΠΎ ΡΠ²Π΅Ρ ΡΠ°Π½ΠΎ ΠΈΠ»ΠΈ ΠΏΠΎΠ·Π΄Π½ΠΎΒ ΠΏΠΎΠ³Π°ΡΠ½Π΅Ρ. ΠΠΎΠ³Π΄Π° ΡΡΠΎ ΠΏΡΠΎΠΈΠ·ΠΎΠΉΠ΄Π΅Ρ β ΡΠΊΠ°Π·Π°ΡΡ ΡΠ»ΠΎΠΆΠ½ΠΎ, ΡΠ°ΠΊ ΠΊΠ°ΠΊ Π²ΡΠ΅ Π·Π°Π²ΠΈΡΠΈΡ ΠΎΡ Ρ Π°ΡΠ°ΠΊΡΠ΅ΡΠΈΡΡΠΈΠΊ ΡΠ°Π΄ΠΈΠΎΡΠ»Π΅ΠΌΠ΅Π½ΡΠΎΠ², ΠΈΡΠΏΠΎΠ»ΡΠ·ΡΠ΅ΠΌΡΡ Π² ΠΏΡΠΈΠ±ΠΎΡΠ΅
ΠΠΎΠ»Π΅Π·Π½ΠΎ ΡΠ°ΠΊΠΎΠ΅ ΡΡΡΡΠΎΠΉΡΡΠ²ΠΎ Π±ΡΠ΄Π΅Ρ, Π½Π°ΠΏΡΠΈΠΌΠ΅Ρ, Π² ΠΏΠΎΠ³ΡΠ΅Π±Π΅ ΠΈΠ»ΠΈ ΡΠ΅Ρ Π½ΠΈΡΠ΅ΡΠΊΠΎΠΌ ΠΏΠΎΠ΄ΠΏΠΎΠ»ΡΠ΅. Π§Π΅Π»ΠΎΠ²Π΅ΠΊ Π½Π°ΠΆΠΈΠΌΠ°Π΅Ρ ΠΊΠ½ΠΎΠΏΠΊΡ, Π±Π΅ΡΠ΅Ρ Π½Π΅ΠΎΠ±Ρ ΠΎΠ΄ΠΈΠΌΡΠ΅ Π΅ΠΌΡ Π²Π΅ΡΠΈ ΠΈ, ΡΡΠΎΠ±Ρ Π½Π΅ ΡΡΠ½ΡΡΡΡΡ ΠΊ Π²ΡΠΊΠ»ΡΡΠ°ΡΠ΅Π»Ρ Ρ Π³ΡΡΠ·ΠΎΠΌ Π² ΡΡΠΊΠ°Ρ , ΠΏΡΠΎΡΡΠΎ Π²ΡΡ ΠΎΠ΄ΠΈΡ ΠΈΠ· ΠΏΠΎΠ΄Π²Π°Π»Π°. ΠΠΎΠ³Π΄Π° ΠΊΠΎΠ½Π΄Π΅Π½ΡΠ°ΡΠΎΡ ΠΏΠΎΠ»Π½ΠΎΡΡΡΡ ΡΠ°Π·ΡΡΠ΄ΠΈΡΡΡ, Π»Π°ΠΌΠΏΠΎΡΠΊΠ° ΠΏΠΎΡΡΡ Π½Π΅Ρ.
Π‘ΠΎΠ±ΡΠ°Π½Π½ΡΠΉ Π²ΡΠΊΠ»ΡΡΠ°ΡΠ΅Π»Ρ
ΠΡΠΈΠ½ΡΠΈΠΏΡ ΠΏΡΠΎΠ΅ΠΊΡΠΈΡΠΎΠ²Π°Π½ΠΈΡ ΠΎΠ΄Π½ΠΎΠ»ΠΈΠ½Π΅ΠΉΠ½ΠΎΠΉ ΡΡ Π΅ΠΌΡ ΡΠ»Π΅ΠΊΡΡΠΎΡΠ½Π°Π±ΠΆΠ΅Π½ΠΈΡ
ΠΡΠΈ ΡΠ°Π·ΡΠ°Π±ΠΎΡΠΊΠ΅ ΠΈ ΠΎΡΠΎΡΠΌΠ»Π΅Π½ΠΈΠΈ ΠΈΡΠΏΠΎΠ»Π½ΠΈΡΠ΅Π»ΡΠ½ΠΎΠΉ Π΄ΠΎΠΊΡΠΌΠ΅Π½ΡΠ°ΡΠΈΠΈ Π½Π΅ΠΎΠ±Ρ ΠΎΠ΄ΠΈΠΌΠΎ Π²ΡΠΏΠΎΠ»Π½ΡΡΡ ΡΡΠ΅Π±ΠΎΠ²Π°Π½ΠΈΡ ΠΊ ΠΏΠΎΠ΄ΠΎΠ±Π½ΡΠΌ Π΄ΠΎΠΊΡΠΌΠ΅Π½ΡΠ°ΠΌ, ΠΎΡΡΠ°ΠΆΡΠ½Π½ΡΠΌ Π² Π½ΠΎΡΠΌΠ°ΡΠΈΠ²Π½ΠΎΠΉ Π»ΠΈΡΠ΅ΡΠ°ΡΡΡΠ΅, Π° ΡΠ°ΠΊΠΆΠ΅ ΠΠ’ΠΠΠ ΠΈ ΠΠ£Π (Β«ΠΡΠ°Π²ΠΈΠ»Π° ΡΡΡΡΠΎΠΉΡΡΠ²Π° ΡΠ»Π΅ΠΊΡΡΠΎΡΡΡΠ°Π½ΠΎΠ²ΠΎΠΊΒ»).
Π§ΡΠΎ Π΄ΠΎΠ»ΠΆΠ½Π° Π²ΠΊΠ»ΡΡΠ°ΡΡ ΠΎΠ΄Π½ΠΎΠ»ΠΈΠ½Π΅ΠΉΠ½Π°Ρ ΡΡ Π΅ΠΌΠ° ΡΠ»Π΅ΠΊΡΡΠΎΡΠ½Π°Π±ΠΆΠ΅Π½ΠΈΡ
ΠΠ° ΠΎΠ΄Π½ΠΎΠ»ΠΈΠ½Π΅ΠΉΠ½ΡΡ ΡΡ Π΅ΠΌΠ°Ρ ΡΠ»Π΅ΠΊΡΡΠΎΡΠ½Π°Π±ΠΆΠ΅Π½ΠΈΡ Π΄ΠΎΠ»ΠΆΠ½Π° Π±ΡΡΡ ΠΎΡΡΠ°ΠΆΠ΅Π½Π° ΡΠ»Π΅Π΄ΡΡΡΠ°Ρ ΠΈΠ½ΡΠΎΡΠΌΠ°ΡΠΈΡ, Π° ΠΈΠΌΠ΅Π½Π½ΠΎ:
Π³ΡΠ°Π½ΠΈΡΠ° Π·ΠΎΠ½Ρ ΠΎΡΠ²Π΅ΡΡΡΠ²Π΅Π½Π½ΠΎΡΡΠΈ ΠΎΡΠ³Π°Π½ΠΈΠ·Π°ΡΠΈΠΈ, ΠΏΠΎΡΡΠ°Π²Π»ΡΡΡΠ΅ΠΉ ΡΠ»Π΅ΠΊΡΡΠΈΡΠ΅ΡΠΊΡΡ ΡΠ½Π΅ΡΠ³ΠΈΡ, ΠΈ Π΅Ρ ΠΏΠΎΡΡΠ΅Π±ΠΈΡΠ΅Π»Ρ;
ΠΡΠΎΠ±ΡΠ°ΠΆΠ΅Π½ΠΈΠ΅ Π·ΠΎΠ½Ρ Π±Π°Π»Π°Π½ΡΠΎΠ²ΠΎΠΉ ΠΏΡΠΈΠ½Π°Π΄Π»Π΅ΠΆΠ½ΠΎΡΡΠΈ Π½Π° ΡΡ Π΅ΠΌΠ΅ ΡΠ»Π΅ΠΊΡΡΠΎΡΠ½Π°Π±ΠΆΠ΅Π½ΠΈΡ ΠΎΠ±ΡΠ΅ΠΊΡΠ°
Π²Π²ΠΎΠ΄Π½ΠΎ-ΡΠ°ΡΠΏΡΠ΅Π΄Π΅Π»ΠΈΡΠ΅Π»ΡΠ½ΡΠ΅ ΡΡΡΡΠΎΠΉΡΡΠ²Π° (ΠΠ Π£) ΠΈΠ»ΠΈ ΠΠ Π©, Π° ΡΠ°ΠΊΠΆΠ΅ ΡΡΠ°Π½ΡΡΠΎΡΠΌΠ°ΡΠΎΡΠ½ΡΠ΅ ΠΏΠΎΠ΄ΡΡΠ°Π½ΡΠΈΠΈ, ΡΡΠΎΡΡΠΈΠ΅ Π½Π° Π±Π°Π»Π°Π½ΡΠ΅ ΠΏΠΎΡΡΠ΅Π±ΠΈΡΠ΅Π»Ρ Ρ ΠΎΡΠΎΠ±ΡΠ°ΠΆΠ΅Π½ΠΈΠ΅ΠΌ ΡΡΡΡΠΎΠΉΡΡΠ² ΠΠΠ (Π°Π²ΡΠΎΠΌΠ°ΡΠΈΡΠ΅ΡΠΊΠΎΠ΅ Π²ΠΊΠ»ΡΡΠ΅Π½ΠΈΠ΅ ΡΠ΅Π·Π΅ΡΠ²Π°), Π΅ΡΠ»ΠΈ ΡΠ°ΠΊΠΎΠ²ΡΠ΅ ΠΈΠΌΠ΅ΡΡΡΡ;
- ΠΏΡΠΈΠ±ΠΎΡΡ ΡΡΡΡΠ° ΡΠ»Π΅ΠΊΡΡΠΈΡΠ΅ΡΠΊΠΎΠΉ ΡΠ½Π΅ΡΠ³ΠΈΠΈ Ρ ΡΠΊΠ°Π·Π°Π½ΠΈΠ΅ΠΌ ΠΊΠΎΡΡΡΠΈΡΠΈΠ΅Π½ΡΠ° ΡΡΠ°Π½ΡΡΠΎΡΠΌΠ°ΡΠΈΠΈ ΡΡΠ°Π½ΡΡΠΎΡΠΌΠ°ΡΠΎΡΠΎΠ² ΡΠΎΠΊΠ° ΠΏΡΠΈ ΠΈΡΠΏΠΎΠ»ΡΠ·ΠΎΠ²Π°Π½ΠΈΠΈ ΡΡΡΡΡΠΈΠΊΠΎΠ², ΡΠ°Π±ΠΎΡΠ°ΡΡΠΈΡ Π½Π° Π²ΡΠΎΡΠΈΡΠ½ΠΎΠΌ ΡΠΎΠΊΠ΅ Π² 5ΠΠΌΠΏΠ΅Ρ;
- ΠΈΠ½ΡΠΎΡΠΌΠ°ΡΠΈΡ ΠΎΠ±ΠΎ Π²ΡΠ΅Ρ ΠΈΠΌΠ΅ΡΡΠΈΡ ΡΡ Π½Π° ΠΎΠ±ΡΠ΅ΠΊΡΠ΅ ΡΠ°ΡΠΏΡΠ΅Π΄Π΅Π»ΠΈΡΠ΅Π»ΡΠ½ΡΡ ΡΠΊΠ°ΡΠ°Ρ ΠΊΠ°ΠΊ ΡΠΈΠ»ΠΎΠ²ΠΎΠ³ΠΎ ΠΎΠ±ΠΎΡΡΠ΄ΠΎΠ²Π°Π½ΠΈΡ, ΡΠ°ΠΊ ΠΈ ΡΠΈΡΡΠ΅ΠΌΡ ΠΎΡΠ²Π΅ΡΠ΅Π½ΠΈΡ;
- Π΄Π»ΠΈΠ½Ρ ΠΌΠ°Π³ΠΈΡΡΡΠ°Π»ΡΠ½ΡΡ ΡΠ»Π΅ΠΊΡΡΠΈΡΠ΅ΡΠΊΠΈΡ Π»ΠΈΠ½ΠΈΠΉ Ρ ΡΠΊΠ°Π·Π°Π½ΠΈΠ΅ΠΌ ΠΌΠ°ΡΠΊΠΈ ΠΊΠ°Π±Π΅Π»Π΅ΠΉ, ΠΏΡΠΎΠ²ΠΎΠ΄ΠΎΠ² ΠΈ ΡΠΏΠΎΡΠΎΠ±ΠΎΠ² ΠΈΡ ΠΏΡΠΎΠΊΠ»Π°Π΄ΠΊΠΈ;
- ΡΠ΅Ρ Π½ΠΈΡΠ΅ΡΠΊΠΈΠ΅ ΠΏΠ°ΡΠ°ΠΌΠ΅ΡΡΡ ΠΈ ΡΠΎΡΡΠΎΡΠ½ΠΈΠ΅ Π² ΡΠ°Π±ΠΎΡΠ΅ΠΌ ΠΏΠΎΠ»ΠΎΠΆΠ΅Π½ΠΈΠΈ Π²ΡΠ΅Ρ ΡΡΡΡΠΎΠΉΡΡΠ² Π°Π²ΡΠΎΠΌΠ°ΡΠΈΡΠ΅ΡΠΊΠΎΠ³ΠΎ ΠΎΡΠΊΠ»ΡΡΠ΅Π½ΠΈΡ, ΠΊ ΠΊΠΎΡΠΎΡΡΠΌ ΠΎΡΠ½ΠΎΡΡΡΡΡ Π°Π²ΡΠΎΠΌΠ°ΡΠΈΡΠ΅ΡΠΊΠΈΠ΅ Π²ΡΠΊΠ»ΡΡΠ°ΡΠ΅Π»ΠΈ, Π£ΠΠ ΠΈ ΠΏΡΠ΅Π΄ΠΎΡ ΡΠ°Π½ΠΈΡΠ΅Π»ΠΈ;
- Π΄Π°Π½Π½ΡΠ΅ ΠΎΠ±ΠΎ Π²ΡΠ΅Ρ ΡΠ»Π΅ΠΊΡΡΠΈΡΠ΅ΡΠΊΠΈΡ Π½Π°Π³ΡΡΠ·ΠΊΠ°Ρ , ΠΏΠΎΠ΄ΠΊΠ»ΡΡΠ°Π΅ΠΌΡΡ ΠΊ ΠΎΡΠΎΠ±ΡΠ°ΠΆΠ°Π΅ΠΌΠΎΠΌΡ Π½Π° ΡΡ Π΅ΠΌΠ΅ ΠΎΠ±ΠΎΡΡΠ΄ΠΎΠ²Π°Π½ΠΈΡ, Ρ ΡΠΊΠ°Π·Π°Π½ΠΈΠ΅ΠΌ ΠΈΡ ΠΌΠΎΡΠ½ΠΎΡΡΠΈ, ΡΠΎΠΊΠ° ΠΈ cos Ο.
ΠΠ°ΡΠΈΠ°Π½Ρ Π²ΡΠΏΠΎΠ»Π½Π΅Π½ΠΈΡ ΡΠ°ΡΡΡΡΠ½ΠΎΠΉ ΠΎΠ΄Π½ΠΎΠ»ΠΈΠ½Π΅ΠΉΠ½ΠΎΠΉ ΡΡ Π΅ΠΌΡ ΡΠ»Π΅ΠΊΡΡΠΎΡΠ½Π°Π±ΠΆΠ΅Π½ΠΈΡ Π°Π΄ΠΌΠΈΠ½ΠΈΡΡΡΠ°ΡΠΈΠ²Π½ΠΎΠ³ΠΎ Π·Π΄Π°Π½ΠΈΡ
ΠΡΠ°ΠΏΡ ΠΏΡΠΎΠ΅ΠΊΡΠΈΡΠΎΠ²Π°Π½ΠΈΡ
ΠΠ°Π»ΠΈΡΠΈΠ΅ ΠΎΠ΄Π½ΠΎΠ»ΠΈΠ½Π΅ΠΉΠ½ΠΎΠΉ ΡΡ Π΅ΠΌΡ ΡΠ»Π΅ΠΊΡΡΠΎΡΠ½Π°Π±ΠΆΠ΅Π½ΠΈΡ ΡΠ²Π»ΡΠ΅ΡΡΡ ΠΎΠ±ΡΠ·Π°ΡΠ΅Π»ΡΠ½ΡΠΌ ΡΡΠ»ΠΎΠ²ΠΈΠ΅ΠΌ Π΄Π»Ρ ΠΏΠΎΠ»ΡΡΠ΅Π½ΠΈΡ ΡΠ°Π·ΡΠ΅ΡΠ΅Π½ΠΈΡ Π½Π° ΠΏΠΎΠ΄ΠΊΠ»ΡΡΠ΅Π½ΠΈΠ΅ ΠΎΠ±ΡΠ΅ΠΊΡΠ° ΡΡΡΠΎΠΈΡΠ΅Π»ΡΡΡΠ²Π° ΠΊ ΡΠ΅ΡΡΠΌ ΡΠ»Π΅ΠΊΡΡΠΎΡΠ½Π°Π±ΠΆΠ°ΡΡΠ΅ΠΉ ΠΎΡΠ³Π°Π½ΠΈΠ·Π°ΡΠΈΠΈ, ΠΏΠΎΡΡΠΎΠΌΡ ΠΏΡΠ΅ΠΆΠ΄Π΅, ΡΠ΅ΠΌ ΠΏΡΠΈΡΡΡΠΏΠ°ΡΡ ΠΊ Π΅Ρ ΡΠ°Π·ΡΠ°Π±ΠΎΡΠΊΠ΅, Π½Π΅ΠΎΠ±Ρ ΠΎΠ΄ΠΈΠΌΠΎ Π·Π°ΠΏΡΠΎΡΠΈΡΡ ΡΠ΅Ρ Π½ΠΈΡΠ΅ΡΠΊΠΈΠ΅ ΡΡΠ»ΠΎΠ²ΠΈΡ.
Π ΡΠ²ΡΠ·ΠΈ Ρ ΡΡΠΈΠΌ Π²ΡΠ΅ ΡΠ°Π±ΠΎΡΡ ΠΏΠΎ ΠΏΡΠΎΠ΅ΠΊΡΠΈΡΠΎΠ²Π°Π½ΠΈΡ ΡΡ Π΅ΠΌΡ ΡΠ»Π΅ΠΊΡΡΠΎΡΠ½Π°Π±ΠΆΠ΅Π½ΠΈΡ ΠΌΠΎΠΆΠ½ΠΎ ΡΠ°Π·Π±ΠΈΡΡ Π½Π° Π½Π΅ΡΠΊΠΎΠ»ΡΠΊΠΎ ΡΡΠ°ΠΏΠΎΠ²:
- ΠΠ°ΠΏΡΠΎΡ ΠΈ ΠΏΠΎΠ»ΡΡΠ΅Π½ΠΈΠ΅ ΡΠ΅Ρ Π½ΠΈΡΠ΅ΡΠΊΠΈΡ ΡΡΠ»ΠΎΠ²ΠΈΠΉ;
- Π Π°Π·ΡΠ°Π±ΠΎΡΠΊΠ° ΠΎΠ΄Π½ΠΎΠ»ΠΈΠ½Π΅ΠΉΠ½ΠΎΠΉ ΡΡ Π΅ΠΌΡ ΡΠ»Π΅ΠΊΡΡΠΎΡΠ½Π°Π±ΠΆΠ΅Π½ΠΈΡ Π½Π° ΠΎΡΠ½ΠΎΠ²Π°Π½ΠΈΠΈ ΠΏΠΎΠ»ΡΡΠ΅Π½Π½ΡΡ Π΄ΠΎΠΊΡΠΌΠ΅Π½ΡΠΎΠ²;
- Π‘ΠΎΠ³Π»Π°ΡΠΎΠ²Π°Π½ΠΈΠ΅ ΡΠ°Π·ΡΠ°Π±ΠΎΡΠ°Π½Π½ΠΎΠΉ Π΄ΠΎΠΊΡΠΌΠ΅Π½ΡΠ°ΡΠΈΠΈ Π² ΠΎΡΠ³Π°Π½ΠΈΠ·Π°ΡΠΈΠΈ, Π²ΡΠ΄Π°Π²ΡΠ΅ΠΉ ΡΠ΅Ρ Π½ΠΈΡΠ΅ΡΠΊΠΈΠ΅ ΡΡΠ»ΠΎΠ²ΠΈΡ.
ΠΠ°ΡΠΈΠ°Π½Ρ ΠΎΡΠΎΡΠΌΠ»Π΅Π½ΠΈΡ ΡΠ΅Ρ Π½ΠΈΡΠ΅ΡΠΊΠΈΡ ΡΡΠ»ΠΎΠ²ΠΈΠΉ Π½Π° ΡΠ»Π΅ΠΊΡΡΠΎΡΠ½Π°Π±ΠΆΠ΅Π½ΠΈΠ΅
ΠΡΠ°Π²ΠΈΠ»Π° ΠΎΡΠΎΡΠΌΠ»Π΅Π½ΠΈΡ, ΡΡΠ΅Π±ΠΎΠ²Π°Π½ΠΈΡ ΠΠΠ‘Π’ΠΎΠ²
ΠΡΠΈ ΠΎΡΠΎΡΠΌΠ»Π΅Π½ΠΈΠΈ ΠΎΠ΄Π½ΠΎΠ»ΠΈΠ½Π΅ΠΉΠ½ΠΎΠΉ ΡΡ Π΅ΠΌΡ ΡΠ»Π΅ΠΊΡΡΠΎΡΠ½Π°Π±ΠΆΠ΅Π½ΠΈΡ Π½Π΅ΠΎΠ±Ρ ΠΎΠ΄ΠΈΠΌΠΎ ΡΠΎΠ±Π»ΡΠ΄Π°ΡΡ ΡΡΠ΅Π±ΠΎΠ²Π°Π½ΠΈΡ ΠΠΠ‘Π’ΠΎΠ², ΡΠ΅Π³Π»Π°ΠΌΠ΅Π½ΡΠΈΡΡΡΡΠΈΡ ΡΡΠΎΡ ΠΏΡΠΎΡΠ΅ΡΡ, Π° ΠΈΠΌΠ΅Π½Π½ΠΎ:
- ΠΠΠ‘Π’ 2.709-89 Β«ΠΠ΄ΠΈΠ½Π°Ρ ΡΠΈΡΡΠ΅ΠΌΠ° ΠΊΠΎΠ½ΡΡΡΡΠΊΡΠΎΡΡΠΊΠΎΠΉ Π΄ΠΎΠΊΡΠΌΠ΅Π½ΡΠ°ΡΠΈΠΈ (ΠΠ‘ΠΠ). ΠΠ±ΠΎΠ·Π½Π°ΡΠ΅Π½ΠΈΡ ΡΡΠ»ΠΎΠ²Π½ΡΠ΅ ΠΏΡΠΎΠ²ΠΎΠ΄ΠΎΠ² ΠΈ ΠΊΠΎΠ½ΡΠ°ΠΊΡΠ½ΡΡ ΡΠΎΠ΅Π΄ΠΈΠ½Π΅Π½ΠΈΠΉ ΡΠ»Π΅ΠΊΡΡΠΈΡΠ΅ΡΠΊΠΈΡ ΡΠ»Π΅ΠΌΠ΅Π½ΡΠΎΠ², ΠΎΠ±ΠΎΡΡΠ΄ΠΎΠ²Π°Π½ΠΈΡ ΠΈ ΡΡΠ°ΡΡΠΊΠΎΠ² ΡΠ΅ΠΏΠ΅ΠΉ Π² ΡΠ»Π΅ΠΊΡΡΠΈΡΠ΅ΡΠΊΠΈΡ ΡΡ Π΅ΠΌΠ°Ρ Β»;
- ΠΠΠ‘Π’ 2.755-87 Β«ΠΠ΄ΠΈΠ½Π°Ρ ΡΠΈΡΡΠ΅ΠΌΠ° ΠΊΠΎΠ½ΡΡΡΡΠΊΡΠΎΡΡΠΊΠΎΠΉ Π΄ΠΎΠΊΡΠΌΠ΅Π½ΡΠ°ΡΠΈΠΈ (ΠΠ‘ΠΠ). ΠΠ±ΠΎΠ·Π½Π°ΡΠ΅Π½ΠΈΡ ΡΡΠ»ΠΎΠ²Π½ΡΠ΅ Π³ΡΠ°ΡΠΈΡΠ΅ΡΠΊΠΈΠ΅ Π² ΡΠ»Π΅ΠΊΡΡΠΈΡΠ΅ΡΠΊΠΈΡ ΡΡ Π΅ΠΌΠ°Ρ . Π£ΡΡΡΠΎΠΉΡΡΠ²Π° ΠΊΠΎΠΌΠΌΡΡΠ°ΡΠΈΠΎΠ½Π½ΡΠ΅ ΠΈ ΠΊΠΎΠ½ΡΠ°ΠΊΡΠ½ΡΠ΅ ΡΠΎΠ΅Π΄ΠΈΠ½Π΅Π½ΠΈΡΒ»;
- ΠΠΠ‘Π’ 2.721-74 Β«ΠΠ΄ΠΈΠ½Π°Ρ ΡΠΈΡΡΠ΅ΠΌΠ° ΠΊΠΎΠ½ΡΡΡΡΠΊΡΠΎΡΡΠΊΠΎΠΉ Π΄ΠΎΠΊΡΠΌΠ΅Π½ΡΠ°ΡΠΈΠΈ (ΠΠ‘ΠΠ). ΠΠ±ΠΎΠ·Π½Π°ΡΠ΅Π½ΠΈΡ ΡΡΠ»ΠΎΠ²Π½ΡΠ΅ Π³ΡΠ°ΡΠΈΡΠ΅ΡΠΊΠΈΠ΅ Π² ΡΡ Π΅ΠΌΠ°Ρ . ΠΠ±ΠΎΠ·Π½Π°ΡΠ΅Π½ΠΈΡ ΠΎΠ±ΡΠ΅Π³ΠΎ ΠΏΡΠΈΠΌΠ΅Π½Π΅Π½ΠΈΡ (Ρ ΠΠ·ΠΌΠ΅Π½Π΅Π½ΠΈΡΠΌΠΈ ββ 1, 2, 3, 4)Β»;
- ΠΠΠ‘Π’ 2.710-81 Β«ΠΠ΄ΠΈΠ½Π°Ρ ΡΠΈΡΡΠ΅ΠΌΠ° ΠΊΠΎΠ½ΡΡΡΡΠΊΡΠΎΡΡΠΊΠΎΠΉ Π΄ΠΎΠΊΡΠΌΠ΅Π½ΡΠ°ΡΠΈΠΈ (ΠΠ‘ΠΠ). ΠΠ±ΠΎΠ·Π½Π°ΡΠ΅Π½ΠΈΡ Π±ΡΠΊΠ²Π΅Π½Π½ΠΎ-ΡΠΈΡΡΠΎΠ²ΡΠ΅ Π² ΡΠ»Π΅ΠΊΡΡΠΈΡΠ΅ΡΠΊΠΈΡ ΡΡ Π΅ΠΌΠ°Ρ (Ρ ΠΠ·ΠΌΠ΅Π½Π΅Π½ΠΈΠ΅ΠΌ β 1)Β».
ΠΠ°ΡΠΈΠ°Π½Ρ ΠΎΡΠΎΡΠΌΠ»Π΅Π½ΠΈΡ ΠΎΠ΄Π½ΠΎΠ»ΠΈΠ½Π΅ΠΉΠ½ΠΎΠΉ ΡΡ Π΅ΠΌΡ ΡΠ»Π΅ΠΊΡΡΠΎΡΠ½Π°Π±ΠΆΠ΅Π½ΠΈΡ Π² ΡΠΎΠΎΡΠ²Π΅ΡΡΡΠ²ΠΈΠΈ Ρ Π΄Π°Π½Π½ΡΠΌΠΈ ΠΠΠ‘Π’Π°ΠΌΠΈ ΠΏΡΠΈΠ²Π΅Π΄ΡΠ½ Π½Π°ΡΠ»Π΅Π΄ΡΡΡΠ΅ΠΌ ΡΠΈΡΡΠ½ΠΊΠ΅.
Π Π°ΡΡΡΡΠ½Π°Ρ ΠΎΠ΄Π½ΠΎΠ»ΠΈΠ½Π΅ΠΉΠ½Π°Ρ ΡΡ Π΅ΠΌΠ° ΡΠ»Π΅ΠΊΡΡΠΎΡΠ½Π°Π±ΠΆΠ΅Π½ΠΈΡ ΠΆΠΈΠ»ΠΎΠ³ΠΎ Π΄ΠΎΠΌΠ°
Π£ΡΠ»ΠΎΠ²Π½ΡΠ΅ ΠΎΠ±ΠΎΠ·Π½Π°ΡΠ΅Π½ΠΈΡ, ΠΈΡΠΏΠΎΠ»ΡΠ·ΡΠ΅ΠΌΡΠ΅ ΠΏΡΠΈ ΡΠΎΡΡΠ°Π²Π»Π΅Π½ΠΈΠΈ ΠΎΠ΄Π½ΠΎΠ»ΠΈΠ½Π΅ΠΉΠ½ΡΡ ΡΡ Π΅ΠΌ
ΠΡΠ΅ ΡΠ»Π΅ΠΌΠ΅Π½ΡΡ ΡΠΈΡΡΠ΅ΠΌΡ ΡΠ»Π΅ΠΊΡΡΠΎΡΠ½Π°Π±ΠΆΠ΅Π½ΠΈΡ ΠΎΡΠΎΠ±ΡΠ°ΠΆΠ°ΡΡΡΡ Π½Π° ΡΡ Π΅ΠΌΠ΅ Π² Π²ΠΈΠ΄Π΅ Π³ΡΠ°ΡΠΈΡΠ΅ΡΠΊΠΈΡ ΠΈΠ·ΠΎΠ±ΡΠ°ΠΆΠ΅Π½ΠΈΠΉ, ΠΊΠΎΡΠΎΡΡΠ΅ ΡΠ΅Π³Π»Π°ΠΌΠ΅Π½ΡΠΈΡΠΎΠ²Π°Π½Ρ Π½ΠΎΡΠΌΠ°ΡΠΈΠ²Π½ΠΎΠΉ Π»ΠΈΡΠ΅ΡΠ°ΡΡΡΠΎΠΉ, ΡΠΊΠ°Π·Π°Π½Π½ΠΎΠΉ Π² ΠΏΡΠ΅Π΄ΡΠ΄ΡΡΠ΅ΠΌ ΡΠ°Π·Π΄Π΅Π»Π΅ ΡΡΠ°ΡΡΠΈ. ΠΠ»Π΅ΠΊΡΡΠΈΡΠ΅ΡΠΊΠΈΠ΅ ΠΊΠΎΡΠΎΠ±ΠΊΠΈ ΠΈ ΡΠΊΠ°ΡΡ ΡΠ°Π·Π»ΠΈΡΠ½ΠΎΠ³ΠΎ Π½Π°Π·Π½Π°ΡΠ΅Π½ΠΈΡ ΠΈΠ·ΠΎΠ±ΡΠ°ΠΆΠ°ΡΡΡΡ ΡΠ»Π΅Π΄ΡΡΡΠΈΠΌ ΠΎΠ±ΡΠ°Π·ΠΎΠΌ.
ΠΠ»Π΅ΠΊΡΡΠΎΡΡΡΠ°Π½ΠΎΠ²ΠΎΡΠ½ΡΠ΅ ΠΈΠ·Π΄Π΅Π»ΠΈΡ (ΡΠΎΠ·Π΅ΡΠΊΠΈ ΠΈ Π²ΡΠΊΠ»ΡΡΠ°ΡΠ΅Π»ΠΈ), Π² Π·Π°Π²ΠΈΡΠΈΠΌΠΎΡΡΠΈ ΠΎΡ ΠΊΠΎΠ½ΡΡΡΡΠΊΡΠΈΠΈ ΠΈ ΡΠΈΠΏΠ° ΠΈΡΠΏΠΎΠ»Π½Π΅Π½ΠΈΡ, ΠΎΡΠΎΠ±ΡΠ°ΠΆΠ°ΡΡΡΡ Π²ΠΎΡ ΡΠ°ΠΊ
ΠΡΠΈΠ±ΠΎΡΡ ΡΠ»Π΅ΠΊΡΡΠΈΡΠ΅ΡΠΊΠΎΠ³ΠΎ ΠΎΡΠ²Π΅ΡΠ΅Π½ΠΈΡ ΠΈΠ·ΠΎΠ±ΡΠ°ΠΆΠ°ΡΡΡΡ ΡΠ»Π΅Π΄ΡΡΡΠΈΠΌ ΠΎΠ±ΡΠ°Π·ΠΎΠΌ
Π‘ΠΈΠ»ΠΎΠ²ΡΠ΅ ΡΡΠ°Π½ΡΡΠΎΡΠΌΠ°ΡΠΎΡΡ ΠΈ ΡΡΠ°Π½ΡΡΠΎΡΠΌΠ°ΡΠΎΡΡ ΡΠΎΠΊΠ° ΠΈΠ·ΠΎΠ±ΡΠ°ΠΆΠ°ΡΡΡΡ ΡΠ°ΠΊ
ΠΠ»Π΅ΠΊΡΡΠΎΠΈΠ·ΠΌΠ΅ΡΠΈΡΠ΅Π»ΡΠ½ΡΠ΅ ΠΏΡΠΈΠ±ΠΎΡΡ ΠΈΠΌΠ΅ΡΡ ΡΠ»Π΅Π΄ΡΡΡΠΈΠΉ Π²ΠΈΠ΄ Π½Π° ΡΡ Π΅ΠΌΠ°Ρ ΡΠ»Π΅ΠΊΡΡΠΎΡΠ½Π°Π±ΠΆΠ΅Π½ΠΈΡ, Π² ΡΠΎΠΎΡΠ²Π΅ΡΡΡΠ²ΠΈΠΈ Ρ ΠΠΠ‘Π’
ΠΠ΅ΡΠ΅ΡΠ΅ΡΠ΅Π½ΠΈΠ΅ ΡΠ»Π΅ΠΊΡΡΠΈΡΠ΅ΡΠΊΠΈΡ Π»ΠΈΠ½ΠΈΠΉ ΠΈ ΠΌΠ΅ΡΡΠ° ΡΠΎΠ΅Π΄ΠΈΠ½Π΅Π½ΠΈΡ ΡΠ»Π΅ΠΊΡΡΠΎΠΏΡΠΎΠ²ΠΎΠ΄ΠΊΠΈ, Π° ΡΠ°ΠΊΠΆΠ΅ Π·Π°Π·Π΅ΠΌΠ»Π΅Π½ΠΈΠ΅ Π²ΡΠ³Π»ΡΠ΄ΡΡ ΡΠ»Π΅Π΄ΡΡΡΠΈΠΌ ΠΎΠ±ΡΠ°Π·ΠΎΠΌ
ΠΠΎΠΌΠΌΡΡΠ°ΡΠΈΠΎΠ½Π½ΡΠ΅ ΡΡΡΡΠΎΠΉΡΡΠ²Π° (Π°Π²ΡΠΎΠΌΠ°ΡΠΈΡΠ΅ΡΠΊΠΈΠ΅ Π²ΡΠΊΠ»ΡΡΠ°ΡΠ΅Π»ΠΈ ΠΈ ΠΏΡΡΠΊΠ°ΡΠ΅Π»ΠΈ, ΠΊΠΎΡΠΎΡΠΊΠΎΠ·Π°ΠΌΡΠΊΠ°ΡΠ΅Π»ΠΈ ΠΈ ΠΎΡΠ΄Π΅Π»ΠΈΡΠ΅Π»ΠΈ, Π° ΡΠ°ΠΊΠΆΠ΅ ΠΏΡΠΎΡΠΈΠ΅ Π°ΠΏΠΏΠ°ΡΠ°ΡΡ) ΠΈΠ·ΠΎΠ±ΡΠ°ΠΆΠ°ΡΡΡΡ ΡΠ°ΠΊ
ΠΠ»Ρ ΡΠΎΠ³ΠΎ ΡΡΠΎΠ±Ρ ΡΠ·Π½Π°ΡΡ, ΠΊΠ°ΠΊ ΠΏΡΠ°Π²ΠΈΠ»ΡΠ½ΠΎ ΠΎΡΠΎΡΠΌΠΈΡΡ ΠΈΡΠΏΠΎΠ»Π½ΠΈΡΠ΅Π»ΡΠ½ΡΡ Π΄ΠΎΠΊΡΠΌΠ΅Π½ΡΠ°ΡΠΈΡ, Π½Π΅ΠΎΠ±Ρ ΠΎΠ΄ΠΈΠΌΠΎ ΠΈΠ·ΡΡΠΈΡΡ Π²ΡΠ΅ ΡΡΠ΅Π±ΠΎΠ²Π°Π½ΠΈΡ ΠΠΠ‘Π’ΠΎΠ² ΠΈΠ»ΠΈ Π²ΠΎΡΠΏΠΎΠ»ΡΠ·ΠΎΠ²Π°ΡΡΡΡ ΡΠΏΠ΅ΡΠΈΠ°Π»ΡΠ½ΠΎΠΉ ΠΊΠΎΠΌΠΏΡΡΡΠ΅ΡΠ½ΠΎΠΉ ΠΏΡΠΎΠ³ΡΠ°ΠΌΠΌΠΎΠΉ, ΠΊΠΎΡΠΎΡΠ°Ρ ΡΡΡΡΡ Π²ΡΠ΅ ΡΡΠΈ ΡΡΠ΅Π±ΠΎΠ²Π°Π½ΠΈΡ Π² Π°Π²ΡΠΎΠΌΠ°ΡΠΈΡΠ΅ΡΠΊΠΎΠΌ ΡΠ΅ΠΆΠΈΠΌΠ΅ ΠΏΡΠΈ Π΅Ρ ΠΈΡΠΏΠΎΠ»ΡΠ·ΠΎΠ²Π°Π½ΠΈΠΈ
ΠΠ°Π±ΠΎΡΠ°ΡΠΎΡΠ½ΡΠΉ Π±Π»ΠΎΠΊ ΠΏΠΈΡΠ°Π½ΠΈΡ ΡΠ²ΠΎΠΈΠΌΠΈ ΡΡΠΊΠ°ΠΌΠΈ
ΠΠ β ΠΏΠΎΠ»Π΅Π·Π½ΡΠΉ ΠΏΡΠΈΠ±ΠΎΡ Π΄Π»Ρ Π»ΡΠ±ΠΎΠ³ΠΎ ΡΠ΅Π»ΠΎΠ²Π΅ΠΊΠ°, Π·Π°Π½ΠΈΠΌΠ°ΡΡΠ΅Π³ΠΎΡΡ ΡΠ»Π΅ΠΊΡΡΠΎΠ½ΠΈΠΊΠΎΠΉ. Π£ΡΡΡΠΎΠΉΡΡΠ²ΠΎ ΡΠΏΠΎΡΠΎΠ±Π½ΠΎ ΡΠ΅Π³ΡΠ»ΠΈΡΠΎΠ²Π°ΡΡ Π²ΡΡ ΠΎΠ΄Π½ΠΎΠ΅ Π½Π°ΠΏΡΡΠΆΠ΅Π½ΠΈΠ΅ ΠΈ ΠΎΠ³ΡΠ°Π½ΠΈΡΠΈΠ²Π°ΡΡ ΡΠΎΠΊ Π΄ΠΎ ΡΠ΅Ρ ΠΏΠ°ΡΠ°ΠΌΠ΅ΡΡΠΎΠ², ΠΊΠΎΡΠΎΡΡΠ΅ Π±ΡΠ΄ΡΡ Π½Π΅ΠΎΠ±Ρ ΠΎΠ΄ΠΈΠΌΡ Π΄Π»Ρ ΠΊΠΎΡΡΠ΅ΠΊΡΠ½ΠΎΠΉ ΡΠ°Π±ΠΎΡΡ ΡΠΎΠΉ ΠΈΠ»ΠΈ ΠΈΠ½ΠΎΠΉ ΡΡ Π΅ΠΌΡ.
ΠΠ°ΠΆΠ½ΠΎ! ΠΡΠΏΠΈΡΡ ΠΠ ΠΌΠΎΠΆΠ½ΠΎ Π² Π»ΡΠ±ΠΎΠΌ ΠΌΠ°Π³Π°Π·ΠΈΠ½Π΅ ΡΠ»Π΅ΠΊΡΡΠΎΠ½ΠΈΠΊΠΈ, Π½ΠΎ Π³ΠΎΡΠ°Π·Π΄ΠΎ Π²ΡΠ³ΠΎΠ΄Π½Π΅Π΅ ΠΈ ΠΏΠΎΠ»Π΅Π·Π½Π΅Π΅ Π±ΡΠ΄Π΅Ρ ΠΈΠ·Π³ΠΎΡΠΎΠ²ΠΈΡΡ Π΅Π³ΠΎ ΡΠ²ΠΎΠΈΠΌΠΈ ΡΡΠΊΠ°ΠΌΠΈ Ρ ΠΈΡΠΏΠΎΠ»ΡΠ·ΠΎΠ²Π°Π½ΠΈΠ΅ΠΌ ΠΏΡΠΎΡΡΠΎΠΉ ΡΡ Π΅ΠΌΡ. Π§Π΅ΡΡΠ΅ΠΆ Π±Π»ΠΎΠΊΠ°
Π§Π΅ΡΡΠ΅ΠΆ Π±Π»ΠΎΠΊΠ°
Π‘Ρ Π΅ΠΌΠ° ΡΠΎΡΡΠΎΠΈΡ ΠΈΠ· ΡΠ»Π΅Π΄ΡΡΡΠΈΡ Π΄Π΅ΡΠ°Π»Π΅ΠΉ:
- ΠΠ»ΠΎΠΊΠ° ΠΏΠΈΡΠ°Π½ΠΈΡ ΠΈΠ· ΡΡΠ°Π½ΡΡΠΎΡΠΌΠ°ΡΠΎΡΠ°, Π΄ΠΈΠΎΠ΄Π½ΠΎΠ³ΠΎ ΠΌΠΎΡΡΠ° ΠΈ ΠΊΠΎΠ½Π΄Π΅Π½ΡΠ°ΡΠΎΡΠ°;
- Π Π΅Π³ΡΠ»ΡΡΠΎΡΠ° Π½Π° ΡΡΠ°Π½Π·ΠΈΡΡΠΎΡΠ΅ ΠΈΠ»ΠΈ ΡΡΠ°Π±ΠΈΠ»ΠΈΡΡΠΎΠ½Π΅;
- ΠΠ»Π΅ΠΌΠΌ ΠΈ ΡΠ°Π΄ΠΈΠ°ΡΠΎΡΠ°;
- Π‘Π²Π΅ΡΠΎΠ΄ΠΈΠΎΠ΄Π°;
- ΠΠΎΠ»ΡΡΠΌΠ΅ΡΡΠ°;
- Π Π΅Π·ΠΈΡΡΠΎΡΠΎΠ².
Π‘Π°ΠΌΠΎΠ΄Π΅Π»ΡΠ½ΠΎΠ΅ ΡΡΡΡΠΎΠΉΡΡΠ²ΠΎ Π² ΠΊΠΎΡΠΏΡΡΠ΅
ΠΠ΅ΡΠ²ΡΠΌ Π΄Π΅Π»ΠΎΠΌ ΠΏΠΎΠ΄Π³ΠΎΡΠ°Π²Π»ΠΈΠ²Π°Π΅ΡΡΡ ΠΏΠ»Π°ΡΠ°, Π² ΠΊΠΎΡΠΎΡΡΡ Π²ΠΏΠ°ΠΈΠ²Π°ΡΡΡΡ Π²ΡΠ΅ Π½Π΅ΠΎΠ±Ρ ΠΎΠ΄ΠΈΠΌΡΠ΅ ΡΠ»Π΅ΠΌΠ΅Π½ΡΡ, ΡΠΈΠ³ΡΡΠΈΡΡΡΡΠΈΠ΅ Π² ΡΡ Π΅ΠΌΠ΅, ΠΏΠΎΡΠ»Π΅ ΡΠ΅Π³ΠΎ Π΅Π΅ ΠΏΠΎΠ΄ΠΊΠ»ΡΡΠ°ΡΡ ΠΊ ΡΡΠ°Π½ΡΡΠΎΡΠΌΠ°ΡΠΎΡΡ. ΠΠ° ΡΡΠΎΠΌ ΡΡΠ°ΠΏΠ΅ Π±Π»ΠΎΠΊ ΠΏΠΈΡΠ°Π½ΠΈΡ ΡΠΆΠ΅ ΠΌΠΎΠΆΠ΅Ρ ΡΡΠ½ΠΊΡΠΈΠΎΠ½ΠΈΡΠΎΠ²Π°ΡΡ. ΠΠΎΠΆΠ½ΠΎ, ΠΊΠΎΠ½Π΅ΡΠ½ΠΎ, ΡΠ΄Π΅Π»Π°ΡΡ Π΄Π»Ρ Π½Π΅Π³ΠΎ ΠΊΠΎΡΠΏΡΡ, Π½ΠΎ ΡΡΠ° ΠΏΡΠΎΡΠ΅Π΄ΡΡΠ° ΡΠΆΠ΅ Π½Π΅ ΠΎΡΠ½ΠΎΡΠΈΡΡΡ ΠΊ ΡΠ»Π΅ΠΊΡΡΠΎΠ½ΠΈΠΊΠ΅.
ΠΠΈΠ΄Ρ ΡΠ»Π΅ΠΊΡΡΠΈΡΠ΅ΡΠΊΠΈΡ ΡΡ Π΅ΠΌ ΠΈ Π½Π°Π·Π½Π°ΡΠ΅Π½ΠΈΠ΅ ΠΊΠ°ΠΆΠ΄ΠΎΠΉ
Π ΡΠ»Π΅Π΄ΡΡΡΠΈΡ ΡΠ°Π·Π΄Π΅Π»Π°Ρ ΡΠ°ΡΡΠΊΠ°Π·Π°Π½ΠΎ ΠΎ ΡΠΎΠΌ, ΠΊΠ°ΠΊΠΈΠ΅ ΡΡ Π΅ΠΌΡ Π±ΡΠ²Π°ΡΡ. ΠΡΠΈ Π΄ΠΎΠΊΡΠΌΠ΅Π½ΡΡ ΠΎΠΏΠΈΡΡΠ²Π°ΡΡ ΡΡΠ½ΠΊΡΠΈΠΎΠ½Π°Π»ΡΠ½ΠΎΠ΅ Π½Π°Π·Π½Π°ΡΠ΅Π½ΠΈΠ΅ ΡΠ°Π΄ΠΈΠΎΡΠ΅Ρ Π½ΠΈΡΠ΅ΡΠΊΠΈΡ ΡΡΡΡΠΎΠΉΡΡΠ² ΠΈ ΠΎΡΠ΄Π΅Π»ΡΠ½ΡΡ ΠΊΠΎΠΌΠΏΠΎΠ½Π΅Π½ΡΠΎΠ², Π°Π»Π³ΠΎΡΠΈΡΠΌΡ ΡΠ°Π±ΠΎΡΡ. ΠΡ ΠΈΡΠΏΠΎΠ»ΡΠ·ΡΡΡ Π² ΠΏΡΠΎΡΠ΅ΡΡΠ΅ ΡΠ±ΠΎΡΠΊΠΈ, Π΄Π»Ρ ΠΏΠΎΠΈΡΠΊΠ° Π½Π΅ΠΈΡΠΏΡΠ°Π²Π½ΠΎΡΡΠ΅ΠΉ ΠΈ ΡΠ΅ΠΌΠΎΠ½ΡΠ°. ΠΠ»Ρ ΡΠ΄ΠΎΠ±ΡΡΠ²Π° ΠΏΠΎΠ»ΡΠ·ΠΎΠ²Π°ΡΠ΅Π»Π΅ΠΉ ΠΏΡΠΈΠΌΠ΅Π½ΡΡΡ ΡΠΏΠ΅ΡΠΈΠ°Π»ΡΠ½ΠΎΠ΅ ΡΠ°Π·Π΄Π΅Π»Π΅Π½ΠΈΠ΅ Π½Π° Π½Π΅ΡΠΊΠΎΠ»ΡΠΊΠΎ Π³ΡΡΠΏΠΏ.
Π§ΡΠΎ ΡΠ°ΠΊΠΎΠ΅ ΡΡΡΡΠΊΡΡΡΠ½Π°Ρ ΡΠ»Π΅ΠΊΡΡΠΈΡΠ΅ΡΠΊΠ°Ρ ΡΡ Π΅ΠΌΠ°
ΠΠΈΠ½Π΅ΡΠΊΠΎΠΏΠ½ΡΠΉ ΡΠ΅Π»Π΅Π²ΠΈΠ·ΠΎΡ
ΠΡΠ° ΡΡ Π΅ΠΌΠ° ΠΎΠ±ΡΡΡΠ½ΡΠ΅Ρ ΡΡΡΡΠΊΡΡΡΡ ΡΡΡΡΠΎΠΉΡΡΠ²Π°, ΡΠ΅Π»Π΅Π²ΠΎΠ΅ Π½Π°Π·Π½Π°ΡΠ΅Π½ΠΈΠ΅ ΠΎΡΠ΄Π΅Π»ΡΠ½ΡΡ ΠΊΠΎΠΌΠΏΠΎΠ½Π΅Π½ΡΠΎΠ² ΠΈ Π²Π·Π°ΠΈΠΌΠ½ΡΠ΅ ΡΠ²ΡΠ·ΠΈ ΠΌΠ΅ΠΆΠ΄Ρ Π½ΠΈΠΌΠΈ. Π’Π°ΠΊΠΈΠ΅ ΡΠ΅ΡΡΠ΅ΠΆΠΈ ΡΠΎΠ·Π΄Π°ΡΡ Π½Π° ΠΏΠ΅ΡΠ²ΠΈΡΠ½ΠΎΠΉ ΡΡΠ°Π΄ΠΈΠΈ ΠΏΠΎΠ΄Π³ΠΎΡΠΎΠ²ΠΊΠΈ ΠΏΡΠΎΠ΅ΠΊΡΠ°. ΠΡΠ΄Π΅Π»ΡΠ½ΡΠ΅ Π±Π»ΠΎΠΊΠΈ ΠΎΠ±ΠΎΠ·Π½Π°ΡΠ°ΡΡ ΠΏΡΡΠΌΠΎΡΠ³ΠΎΠ»ΡΠ½ΠΈΠΊΠ°ΠΌΠΈ, Π² ΠΊΠΎΡΠΎΡΡΠ΅ Π²ΠΏΠΈΡΡΠ²Π°ΡΡ Π½Π°Π·Π²Π°Π½ΠΈΠ΅ ΡΠΎΠΎΡΠ²Π΅ΡΡΡΠ²ΡΡΡΠΈΡ ΡΡΠ½ΠΊΡΠΈΠΎΠ½Π°Π»ΡΠ½ΡΡ ΠΊΠΎΠΌΠΏΠΎΠ½Π΅Π½ΡΠΎΠ². Π‘ΡΡΠ΅Π»ΠΊΠ°ΠΌΠΈ ΡΠΊΠ°Π·ΡΠ²Π°ΡΡ ΠΏΡΡΡ ΠΎΠ±ΡΠ°Π±ΠΎΡΠΊΠΈ ΠΈΡΡ ΠΎΠ΄Π½ΠΎΠ³ΠΎ ΡΠΈΠ³Π½Π°Π»Π°, Ρ ΠΎΠ΄ ΠΈΠ½ΡΡ ΡΠ°Π±ΠΎΡΠΈΡ ΠΏΡΠΎΡΠ΅ΡΡΠΎΠ².
Π ΡΠ²Π΅Π΄Π΅Π½ΠΈΡ! ΠΡΠ»ΠΈ Π² ΡΡ Π΅ΠΌΠ΅ Π΅ΡΡΡ ΠΌΠ½ΠΎΠ³ΠΎ ΡΠ»Π΅ΠΌΠ΅Π½ΡΠΎΠ², Π΄ΠΎΠΏΡΡΡΠΈΠΌΠΎ ΡΠΈΡΡΠΎΠ²ΠΎΠ΅ ΠΎΠ±ΠΎΠ·Π½Π°ΡΠ΅Π½ΠΈΠ΅. Π ΡΠ΅ΡΡΠ΅ΠΆΡ ΠΏΡΠΈΠ»Π°Π³Π°ΡΡ ΡΠ°Π±Π»ΠΈΡΡ, Π² ΠΊΠΎΡΠΎΡΡΡ Π·Π°Π½ΠΎΡΡΡ Π΄Π°Π½Π½ΡΠ΅ ΠΎ Π½Π°ΠΈΠΌΠ΅Π½ΠΎΠ²Π°Π½ΠΈΡΡ .
ΠΠ»Ρ ΠΎΠ±ΡΡΡΠ½Π΅Π½ΠΈΡ ΡΠ»ΠΎΠΆΠ½ΡΡ ΠΏΡΠΎΡΠ΅ΡΡΠΎΠ² Π΄ΠΎΠΏΠΎΠ»Π½ΠΈΡΠ΅Π»ΡΠ½ΠΎ ΡΠ°Π·ΠΌΠ΅ΡΠ°ΡΡ Π·Π½Π°ΡΠ΅Π½ΠΈΡ ΡΠ»Π΅ΠΊΡΡΠΈΡΠ΅ΡΠΊΠΈΡ Π²Π΅Π»ΠΈΡΠΈΠ½ Π² ΠΊΠΎΠ½ΡΡΠΎΠ»ΡΠ½ΡΡ ΡΠΎΡΠΊΠ°Ρ , Π΄ΠΈΠ°Π³ΡΠ°ΠΌΠΌΡ, Π³ΡΠ°ΡΠΈΠΊΠΈ, ΠΈΠ½ΡΠ΅ ΠΌΠ°ΡΠ΅ΡΠΈΠ°Π»Ρ.
Π€ΡΠ½ΠΊΡΠΈΠΎΠ½Π°Π»ΡΠ½Π°Ρ ΡΠ»Π΅ΠΊΡΡΠΈΡΠ΅ΡΠΊΠ°Ρ ΡΡ Π΅ΠΌΠ°: ΠΎΡΠ»ΠΈΡΠΈΡ ΠΈ Π²Π°ΠΆΠ½ΡΠ΅ ΠΎΠΏΡΠ΅Π΄Π΅Π»Π΅Π½ΠΈΡ
Π’ΠΈΡΠΈΡΡΠΎΡΠ½ΠΎΠ΅ ΠΏΡΡΠΊΠΎΠ²ΠΎΠ΅ ΡΡΡΡΠΎΠΉΡΡΠ²ΠΎ
ΠΠ°ΠΊ Π²ΠΈΠ΄Π½ΠΎ ΠΏΠΎ ΡΠ΅ΡΡΠ΅ΠΆΡ, ΡΠ°Π·Π½ΠΈΡΠ° Ρ ΠΏΡΠ΅Π΄ΡΠ΄ΡΡΠΈΠΌ ΡΠΈΠΏΠΎΠΌ Π΄ΠΎΠΊΡΠΌΠ΅Π½ΡΠ°ΡΠΈΠΈ Π·Π°ΠΊΠ»ΡΡΠ°Π΅ΡΡΡ Π² Π±ΠΎΠ»Π΅Π΅ ΠΏΠΎΠ΄ΡΠΎΠ±Π½ΠΎΠΌ ΠΏΡΠ΅Π΄ΡΡΠ°Π²Π»Π΅Π½ΠΈΠΈ ΠΎΡΠ΄Π΅Π»ΡΠ½ΡΡ ΡΠ°ΡΡΠ΅ΠΉ. ΠΠ° ΡΠ΅ΡΡΠ΅ΠΆΠ΅ ΡΠΊΠ°Π·ΡΠ²Π°ΡΡ Π½Π΅ ΡΠΎΠ»ΡΠΊΠΎ ΡΡΠ½ΠΊΡΠΈΠΎΠ½Π°Π»ΡΠ½ΡΠ΅ ΡΠ·Π»Ρ, Π½ΠΎ ΠΈ ΠΎΡΠ΄Π΅Π»ΡΠ½ΡΠ΅ ΡΠ»Π΅ΠΊΡΡΠΎΡΠ΅Ρ Π½ΠΈΡΠ΅ΡΠΊΠΈΠ΅ ΠΈΠ·Π΄Π΅Π»ΠΈΡ. ΠΠ±ΡΠΈΠ΅ Π΄Π°Π½Π½ΡΠ΅ Π΄ΠΎΠΏΠΎΠ»Π½ΡΡΡ ΠΊΠ°ΡΡΠΈΠ½ΠΊΠ°ΠΌΠΈ Ρ ΡΠΎΡΠΌΠΎΠΉ ΡΠΈΠ³Π½Π°Π»ΠΎΠ², Π·Π½Π°ΡΠ΅Π½ΠΈΡΠΌΠΈ ΡΠΈΠ»Ρ ΡΠΎΠΊΠ° ΠΈ Π°ΠΌΠΏΠ»ΠΈΡΡΠ΄Ρ Π½Π°ΠΏΡΡΠΆΠ΅Π½ΠΈΡ, Π΄ΡΡΠ³ΠΈΠΌΠΈ ΠΏΠΎΡΡΠ½Π΅Π½ΠΈΡΠΌΠΈ.
ΠΠ΄Π½ΠΎΠ»ΠΈΠ½Π΅ΠΉΠ½Π°Ρ ΡΠ»Π΅ΠΊΡΡΠΈΡΠ΅ΡΠΊΠ°Ρ ΡΡ Π΅ΠΌΠ°
ΠΡΠΈΠΌ ΡΠ΅ΡΠΌΠΈΠ½ΠΎΠΌ ΠΎΠ±ΠΎΠ·Π½Π°ΡΠ°ΡΡ ΠΎΡΠΎΠ±ΡΡ ΡΠ΅Ρ Π½ΠΎΠ»ΠΎΠ³ΠΈΡ ΡΠΎΠ·Π΄Π°Π½ΠΈΡ ΡΠ΅ΡΡΠ΅ΠΆΠ΅ΠΉ. ΠΠ΅ΡΠΊΠΎΠ»ΡΠΊΠΎ ΠΏΡΠΎΠ²ΠΎΠ΄ΠΎΠ² Π² ΠΊΠ°Π±Π΅Π»Π΅ ΠΎΠ±ΠΎΠ·Π½Π°ΡΠ°ΡΡ ΠΎΠ΄Π½ΠΎΠΉ Π»ΠΈΠ½ΠΈΠ΅ΠΉ. ΠΠ° ΡΠΈΡΡΠ½ΠΊΠ΅ ΠΏΠΎΠΊΠ°Π·Π°Π½ ΠΏΡΠΈΠΌΠ΅Ρ Π΄Π²ΡΡ ΡΠ°Π·Π½ΠΎΠ³ΠΎ ΡΠ»Π΅ΠΊΡΡΠΎΠΏΠΈΡΠ°Π½ΠΈΡ ΠΆΠΈΠ»ΠΎΠ³ΠΎ ΠΎΠ±ΡΠ΅ΠΊΡΠ° Π½Π΅Π΄Π²ΠΈΠΆΠΈΠΌΠΎΡΡΠΈ. ΠΠΎΠ»ΠΈΡΠ΅ΡΡΠ²ΠΎ ΠΏΡΠΎΠ²ΠΎΠ΄Π½ΠΈΠΊΠΎΠ² ΠΎΡΠΌΠ΅ΡΠ΅Π½ΠΎ ΠΊΠΎΡΡΠΌΠΈ ΡΡΡΡΠΎΡΠΊΠ°ΠΌΠΈ ΠΈ ΡΡΠ°Π½Π΄Π°ΡΡΠ½ΡΠΌΠΈ ΠΎΠ±ΠΎΠ·Π½Π°ΡΠ΅Π½ΠΈΡΠΌΠΈ L ΠΈ N (ΡΠ°Π·Π° ΠΈ ΡΠ°Π±ΠΎΡΠΈΠΉ Π½ΡΠ»Ρ, ΡΠΎΠΎΡΠ²Π΅ΡΡΡΠ²Π΅Π½Π½ΠΎ). ΠΡΠ΄Π΅Π»ΡΠ½ΠΎ ΡΠΊΠ°Π·Π°Π½Ρ ΡΠ΅ΠΏΠΈ Π·Π°Π·Π΅ΠΌΠ»Π΅Π½ΠΈΡ (PE). Π’Π°ΠΊΠΎΠΉ ΠΏΡΠΈΡΠΌ ΡΠ½ΠΈΠΆΠ°Π΅Ρ ΡΠ»ΠΎΠΆΠ½ΠΎΡΡΡ ΡΠ΅ΡΡΠ΅ΠΆΠ΅ΠΉ, ΡΠΏΡΠΎΡΠ°Π΅Ρ ΠΈΠ·ΡΡΠ΅Π½ΠΈΠ΅ ΡΠ»ΠΎΠΆΠ½ΡΡ ΡΡ Π΅ΠΌ.
ΠΠ°ΠΊ ΠΏΠΎΠ»ΡΠ·ΡΡΡΡΡ ΠΌΠΎΠ½ΡΠ°ΠΆΠ½ΠΎΠΉ ΡΠ»Π΅ΠΊΡΡΠΈΡΠ΅ΡΠΊΠΎΠΉ ΡΡ Π΅ΠΌΠΎΠΉ
Π§Π΅ΡΡΠ΅ΠΆΠΈ ΡΡΠΎΠΉ ΠΊΠ°ΡΠ΅Π³ΠΎΡΠΈΠΈ ΡΠΏΡΠΎΡΠ°ΡΡ Π²ΡΠΏΠΎΠ»Π½Π΅Π½ΠΈΠ΅ ΠΌΠΎΠ½ΡΠ°ΠΆΠ½ΡΡ ΠΎΠΏΠ΅ΡΠ°ΡΠΈΠΉ
Π’Π°ΠΊΠΈΠ΅ ΡΡ Π΅ΠΌΡ Π΄ΠΎΠΏΠΎΠ»Π½ΡΡΡ ΡΠ²Π΅Π΄Π΅Π½ΠΈΡΠΌΠΈ ΠΎ ΡΠ°Π·ΠΌΠ΅ΡΠ΅Π½ΠΈΠΈ (ΠΎΡΠΎΠ±Π΅Π½Π½ΠΎΡΡΡΡ ) ΠΎΡΠ΄Π΅Π»ΡΠ½ΡΡ ΡΡΠ½ΠΊΡΠΈΠΎΠ½Π°Π»ΡΠ½ΡΡ ΠΊΠΎΠΌΠΏΠΎΠ½Π΅Π½ΡΠΎΠ². Π£ΠΊΠ°Π·ΡΠ²Π°ΡΡ:
- Π²ΡΡΠΎΡΡ ΡΠΎΠ·Π΅ΡΠΎΠΊ Π½Π°Π΄ ΡΡΠΎΠ²Π½Π΅ΠΌ ΠΏΠΎΠ»Π°;
- Π½Π΅ΠΎΠ±Ρ ΠΎΠ΄ΠΈΠΌΠΎΠ΅ ΠΈΡΠΏΠΎΠ»Π½Π΅Π½ΠΈΠ΅ Π²ΡΠΊΠ»ΡΡΠ°ΡΠ΅Π»Π΅ΠΉ Π΄Π»Ρ ΠΏΠΎΠΌΠ΅ΡΠ΅Π½ΠΈΠΉ Ρ ΠΏΠΎΠ²ΡΡΠ΅Π½Π½ΠΎΠΉ Π²Π»Π°ΠΆΠ½ΠΎΡΡΡΡ;
- ΠΊΠΎΠ·ΡΡΡΠΊΠΈ ΠΈ Π΄ΡΡΠ³ΠΈΠ΅ Π·Π°ΡΠΈΡΠ½ΡΠ΅ ΡΡΠ΅Π΄ΡΡΠ²Π° ΠΏΡΠΈ ΡΡΡΠ°Π½ΠΎΠ²ΠΊΠ΅ ΠΈΠ·Π΄Π΅Π»ΠΈΠΉ Π½Π° ΠΎΡΠΊΡΡΡΠΎΠΌ Π²ΠΎΠ·Π΄ΡΡ Π΅.
Π Π½Π΅ΠΊΠΎΡΠΎΡΡΡ ΡΠΈΡΡΠ°ΡΠΈΡΡ ΠΊΠΎΠΌΠΏΠ»Π΅ΠΊΡ Π΄ΠΎΠΏΠΎΠ»Π½ΡΡΡ ΡΠ΅ΡΡΠ΅ΠΆΠ°ΠΌΠΈ Ρ ΠΎΠΏΠΈΡΠ°Π½ΠΈΠ΅ΠΌ ΠΎΠ±ΡΠ΅ΡΡΡΠΎΠΈΡΠ΅Π»ΡΠ½ΡΡ ΠΈ ΠΎΡΠ΄Π΅Π»ΠΎΡΠ½ΡΡ ΡΠ°Π±ΠΎΡ, ΠΈΠ½ΡΡΡΡΠΊΡΠΈΡΠΌΠΈ ΠΏΠΎ ΠΏΡΠΎΠ²Π΅ΡΠΊΠ΅ ΠΈ Π½Π°Π»Π°Π΄ΠΊΠ΅.
Π§ΡΠΎ ΡΡΠΎ ΡΠ°ΠΊΠΎΠ΅: ΠΏΡΠΈΠ½ΡΠΈΠΏΠΈΠ°Π»ΡΠ½Π°Ρ ΡΠ»Π΅ΠΊΡΡΠΈΡΠ΅ΡΠΊΠ°Ρ ΡΡ Π΅ΠΌΠ°
Π£ΡΡΡΠΎΠΉΡΡΠ²ΠΎ ΡΡΡΠ½ΠΎΠ³ΠΎ ΡΠΏΡΠ°Π²Π»Π΅Π½ΠΈΡ ΠΏΠΎΠΆΠ°ΡΠ½ΡΠΌΠΈ Π½Π°ΡΠΎΡΠ°ΠΌΠΈ ΡΠΎ ΡΠ²Π΅ΡΠΎΠ²ΠΎΠΉ ΠΈ Π·Π²ΡΠΊΠΎΠ²ΠΎΠΉ ΡΠΈΠ³Π½Π°Π»ΠΈΠ·Π°ΡΠΈΠ΅ΠΉ
Π’Π°ΠΊΠΈΠ΅ ΡΠ΅ΡΡΠ΅ΠΆΠΈ ΠΎΡΠ»ΠΈΡΠ°ΡΡΡΡ ΠΌΠ°ΠΊΡΠΈΠΌΠ°Π»ΡΠ½ΠΎΠΉ ΠΈΠ½ΡΠΎΡΠΌΠ°ΡΠΈΠ²Π½ΠΎΡΡΡΡ, ΡΠ°ΠΊ ΠΊΠ°ΠΊ ΡΠΎΠ΄Π΅ΡΠΆΠ°Ρ ΠΎΠΏΠΈΡΠ°Π½ΠΈΠ΅ Π²ΡΠ΅Ρ ΡΠ»Π΅ΠΌΠ΅Π½ΡΠΎΠ² ΠΈ ΡΠ»Π΅ΠΊΡΡΠΈΡΠ΅ΡΠΊΠΈΡ ΡΠ΅ΠΏΠ΅ΠΉ. Π ΡΡΠΎΠΌ ΠΏΡΠΈΠΌΠ΅ΡΠ΅ ΠΏΡΠΈΠ²Π΅Π΄Π΅Π½Π° ΠΏΠΎΡΡΠ½ΠΈΡΠ΅Π»ΡΠ½Π°Ρ Π·Π°ΠΏΠΈΡΠΊΠ°, ΡΠΎΠ΄Π΅ΡΠΆΠ°ΡΠ°Ρ ΡΠ²Π΅Π΄Π΅Π½ΠΈΡ ΠΎ ΡΠ°Π±ΠΎΡΠ΅ΠΌ Π°Π»Π³ΠΎΡΠΈΡΠΌΠ΅ ΠΈ ΠΎΡΠΎΠ±Π΅Π½Π½ΠΎΡΡΡΡ ΠΊΠΎΠ½ΠΊΡΠ΅ΡΠ½ΠΎΠ³ΠΎ ΠΏΡΠΎΠ΅ΠΊΡΠ°. Π ΡΠ°Π±Π»ΠΈΡΡ Π·Π°Π½Π΅ΡΠ΅Π½Ρ Π΄Π°Π½Π½ΡΠ΅ ΠΎ ΠΌΠ°ΡΠΊΠ°Ρ Π½Π°ΡΠΎΡΠΎΠ², ΠΎΡΠΎΠ±Π΅Π½Π½ΠΎΡΡΡΡ ΠΈΠ½ΡΡ ΠΊΠΎΠΌΠΏΠΎΠ½Π΅Π½ΡΠΎΠ². Π‘ ΠΏΠΎΠΌΠΎΡΡΡ Π΄ΠΈΠ°Π³ΡΠ°ΠΌΠΌΡ ΡΡΠΎΡΠ½Π΅Π½Π° ΡΡΠ½ΠΊΡΠΈΠΎΠ½Π°Π»ΡΠ½ΠΎΡΡΡ ΠΊΠΎΠ½ΡΠ°ΠΊΡΠ½ΠΎΠΉ Π³ΡΡΠΏΠΏΡ.
ΠΡΠΈΠ½ΡΠΈΠΏΠΈΠ°Π»ΡΠ½Π°Ρ ΡΠ»Π΅ΠΊΡΡΠΈΡΠ΅ΡΠΊΠ°Ρ ΡΡ Π΅ΠΌΠ° ΡΠ΅Π»Π΅Π²ΠΈΠ·ΠΎΡΠΎΠ² Β«ΠΠΈΡΡΠ·ΡΒ»
ΠΠ±ΡΠ΅Π΄ΠΈΠ½ΡΠ½Π½Π°Ρ ΡΡ Π΅ΠΌΠ°
ΠΠ»Π΅ΠΊΡΡΠΈΡΠ΅ΡΠΊΠΎΠ΅ ΠΎΠ±ΠΎΡΡΠ΄ΠΎΠ²Π°Π½ΠΈΠ΅ Π°Π²ΡΠΎΠΌΠΎΠ±ΠΈΠ»Ρ
ΠΠΎΠ΄ΠΎΠ±Π½ΡΠ΅ ΡΠΈΡΡΠ½ΠΊΠΈ (ΡΠ΅ΡΡΠ΅ΠΆΠΈ) ΠΏΡΠΈΠΌΠ΅Π½ΡΡΡ Π΄Π»Ρ ΠΎΠΏΠΈΡΠ°Π½ΠΈΡ ΡΠ»ΠΎΠΆΠ½ΡΡ ΡΡΡΡΠΎΠΉΡΡΠ². ΠΠ±ΡΠ΅Π΄ΠΈΠ½ΡΡΡ Π½Π΅ΡΠΊΠΎΠ»ΡΠΊΠΎ ΡΠΈΠΏΠΎΠ² ΡΡ Π΅ΠΌ Ρ ΠΎΡΠΎΡΠΌΠ»Π΅Π½ΠΈΠ΅ΠΌ ΠΏΠΎ Π΄Π΅ΠΉΡΡΠ²ΡΡΡΠΈΠΌ ΠΏΡΠ°Π²ΠΈΠ»Π°ΠΌ.
ΠΡΠ΅Π½ΠΈΡΠ΅ ΡΡΠ°ΡΡΡ:ΠΠ»Π΅ΠΊΡΡΠΈΡΠ΅ΡΠΊΠΈΠ΅ ΡΡ Π΅ΠΌΡ ΠΏΡΠΈΠ½ΡΠΈΠΏΠΈΠ°Π»ΡΠ½ΡΠ΅ | ΠΠΎΠ»Π΅Π·Π½ΡΠ΅ ΡΡ Π΅ΠΌΡ | ΠΠΈΠΊΡΠΎΡΡ Π΅ΠΌΠ°
ΠΠ»Π΅ΠΊΡΡΠΈΡΠ΅ΡΠΊΠΈΠ΅ ΡΡ Π΅ΠΌΡ
Π Π°Π·Π΄Π΅Π» ΠΏΠΎ ΡΡΠ°Π΄ΠΈΡΠΈΠΈ ΠΏΠΎΡΠ²ΡΡΡΠ½ Π²ΡΠ΅ΠΌ ΡΠ΅ΠΌ ΠΏΡΠΈΠ½ΡΠΈΠΏΠΈΠ°Π»ΡΠ½ΡΠΌ ΡΠ»Π΅ΠΊΡΡΠΈΡΠ΅ΡΠΊΠΈΠΌ ΡΡ Π΅ΠΌΠ°ΠΌ ΠΈ ΠΊΠΎΠ½ΡΡΡΡΠΊΡΠΈΡΠΌ ΡΡΡΡΠΎΠΉΡΡΠ², ΠΊΠΎΡΠΎΡΡΠ΅ Π½Π΅ ΠΏΠΎΠ΄Ρ ΠΎΠ΄ΡΡ ΠΏΠΎ Π½Π°Π·Π½Π°ΡΠ΅Π½ΠΈΡ Π½ΠΈ Π² ΠΎΠ΄ΠΈΠ½ Π΄ΡΡΠ³ΠΎΠΉ. ΠΡΠΌΠ°Ρ, ΠΎΠ½ Π±ΡΠ΄Π΅Ρ ΡΠ°ΠΌΡΠΉ ΠΎΠ±ΡΡΠΌΠ½ΡΠΉ. Π Π°Π΄ΠΈΠΎΠ»ΡΠ±ΠΈΡΠ΅Π»ΡΡΠΊΠΎΠ΅ ΡΠ²ΠΎΡΡΠ΅ΡΡΠ²ΠΎ ΠΈ ΠΊΠΎΠ½ΡΡΡΡΠΈΡΠΎΠ²Π°Π½ΠΈΠ΅ Π½Π΅ ΠΎΠ³ΡΠ°Π½ΠΈΡΠΈΠ²Π°Π΅ΡΡΡ ΡΠΎΠ»ΡΠΊΠΎ ΡΠ²ΡΠ·ΡΡ, ΡΡΠΈΠ»ΠΈΡΠ΅Π»ΡΠΌΠΈ, ΠΎΡ ΡΠ°Π½Π½ΡΠΌΠΈ ΡΡΡΡΠΎΠΉΡΡΠ²Π°ΠΌΠΈ. Π Π½ΡΠΌ Π΅ΡΡΡ ΠΌΠ΅ΡΡΠΎ ΡΠ°Π·Π»ΠΈΡΠ½ΡΠΌ ΠΏΠΎΠ»Π΅Π·Π½ΡΠΌ ΠΈ ΠΈΠ½ΡΠ΅ΡΠ΅ΡΠ½ΡΠΌ ΠΏΡΠΈΠ±ΠΎΡΠ°ΠΌ, Π°ΠΏΠΏΠ°ΡΠ°ΡΠ°ΠΌ ΠΈ ΠΈΡ ΡΠ»Π΅ΠΊΡΡΠΈΡΠ΅ΡΠΊΠΈΠΌ ΡΡ Π΅ΠΌΠ°ΠΌ, ΠΊΠΎΡΠΎΡΡΠ΅ ΠΌΠΎΠΆΠ½ΠΎ ΠΏΠ΅ΡΠ΅ΡΠΈΡΠ»ΡΡΡ Π΄ΠΎ Π±Π΅ΡΠΊΠΎΠ½Π΅ΡΠ½ΠΎΡΡΠΈ. ΠΠ°Π·ΠΎΠ²ΡΠΌ Π»ΠΈΡΡ Π½Π΅ΠΊΠΎΡΠΎΡΡΠ΅ Π΄Π»Ρ ΠΎΡΠ²Π΅Π΄ΠΎΠΌΠ»Π΅Π½ΠΈΡ ΠΈ Π²Π²Π΅Π΄Π΅Π½ΠΈΡ Π² ΡΠ°Π·Π΄Π΅Π» ΠΏΠΎΠ»Π΅Π·Π½ΡΡ ΠΏΡΠΈΠ½ΡΠΈΠΏΠΈΠ°Π»ΡΠ½ΡΡ ΡΡ Π΅ΠΌ.
ΠΠ·ΡΡΡ, Ρ ΠΎΡΡ Π±Ρ, ΡΠ΅ ΠΆΠ΅ Π±Π»ΠΎΠΊΠΈ ΠΏΠΈΡΠ°Π½ΠΈΡ (ΠΎΡΠ½ΠΎΠ²Π½ΡΠ΅ ΠΈΡΡΠΎΡΠ½ΠΈΠΊΠΈ ΡΠΎΠΊΠ° ΠΈ Π½Π°ΠΏΡΡΠΆΠ΅Π½ΠΈΡ) ΠΈ ΡΡΠ°Π±ΠΈΠ»ΠΈΠ·Π°ΡΠΎΡΡ Π½Π°ΠΏΡΡΠΆΠ΅Π½ΠΈΡ (Π²ΡΠΏΠΎΠΌΠΎΠ³Π°ΡΠ΅Π»ΡΠ½ΡΠ΅ ΡΡΡΡΠΎΠΉΡΡΠ²Π°). ΠΠ΅Π· Π½ΠΈΡ Π²ΠΎΠΎΠ±ΡΠ΅ Π½Π΅ΠΌΡΡΠ»ΠΈΠΌΡ ΡΠ°Π΄ΠΈΠΎΠ»ΡΠ±ΠΈΡΠ΅Π»ΡΡΡΠ²ΠΎ, ΡΠ°Π΄ΠΈΠΎΡΠ΅Ρ Π½ΠΈΠΊΠ°. ΠΠΎΡΠ΅ΠΌΡ? ΠΡΡ ΠΏΡΠΎΡΡΠΎ. ΠΡΠ±ΡΠ΅ ΡΠ»Π΅ΠΊΡΡΠΈΡΠ΅ΡΠΊΠΈΠ΅ ΡΡ Π΅ΠΌΡ ΡΡΠ΅Π±ΡΡΡ ΠΏΠΎΠ΄ΠΏΠΈΡΠΊΠΈ, Ρ.ΠΊ. ΠΏΠΎΠ΄ΡΠΈΠ½ΡΡΡΡΡ ΡΡΠ½Π΄Π°ΠΌΠ΅Π½ΡΠ°Π»ΡΠ½ΡΠΌ ΡΠΈΠ·ΠΈΡΠ΅ΡΠΊΠΈΠΌ Π·Π°ΠΊΠΎΠ½Π°ΠΌ ΡΠΎΡ ΡΠ°Π½Π΅Π½ΠΈΡ, ΠΏΠΎΡΡΠΎΠΌΡ Π½Π°Π»ΠΈΡΠΈΠ΅ ΡΡΠΈΡ ΠΏΡΠΈΠ±ΠΎΡΠΎΠ² ΡΠ²Π»ΡΠ΅ΡΡΡ Π½Π΅ΠΎΡΡΠ΅ΠΌΠ»Π΅ΠΌΡΠΌ ΠΊΠΎΠΌΠΏΠΎΠ½Π΅Π½ΡΠΎΠΌ ΡΠ°Π΄ΠΈΠΎΠ»ΡΠ±ΠΈΡΠ΅Π»ΡΡΠΊΠΎΠ³ΠΎ ΠΊΠΎΠ½ΡΡΡΡΠΈΡΠΎΠ²Π°Π½ΠΈΡ. ΠΡ Π²Π΅Π΄Ρ ΠΊΡΡΠ°Π΅ΠΌ, Π²ΠΎΡ ΠΈ Π²ΡΠ΅ ΡΠ»Π΅ΠΊΡΡΠΈΡΠ΅ΡΠΊΠΈΠ΅ ΡΡ Π΅ΠΌΡ Ρ ΠΎΡΡΡ βΠΊΡΡΠ°ΡΡβ! ΠΠΎΠ½ΡΡΡΡΠΊΡΠΈΠΉ ΠΈΡΡΠΎΡΠ½ΠΈΠΊΠΎΠ² ΠΏΠΈΡΠ°Π½ΠΈΡ ΡΠΎΠΆΠ΅ ΡΡΡΠ΅ΡΡΠ²ΡΠ΅Ρ Π²Π΅Π»ΠΈΠΊΠΎΠ΅ ΠΌΠ½ΠΎΠΆΠ΅ΡΡΠ²ΠΎ. ΠΠ΄Π΅ΡΡ Π΅ΡΡΡ ΠΈΠ· ΡΠ΅Π³ΠΎ Π²ΡΠ±ΡΠ°ΡΡ. Π£ Π½Π°Ρ ΠΏΡΠΈΠ²Π΅Π΄Π΅Π½ΠΎ Π½Π΅ΡΠΊΠΎΠ»ΡΠΊΠΎ ΠΏΡΠΈΠ½ΡΠΈΠΏΠΈΠ°Π»ΡΠ½ΡΡ ΡΡ Π΅ΠΌ Ρ ΡΠ°Π·Π½ΡΠΌΠΈ Π·Π½Π°ΡΠ΅Π½ΠΈΡΠΌΠΈ Π²ΡΡ ΠΎΠ΄Π½ΠΎΠ³ΠΎ Π½Π°ΠΏΡΡΠΆΠ΅Π½ΠΈΡ ΠΈ ΡΠΈΠ»Ρ ΡΠΎΠΊΠ°. ΠΡΠ΅ΠΎΠ±ΡΠ°Π·ΠΎΠ²Π°ΡΠ΅Π»Ρ Π½Π°ΠΏΡΡΠΆΠ΅Π½ΠΈΡ ΡΠΎΠΆΠ΅ ΠΏΠΎΠ»Π΅Π·Π½ΠΎΠ΅ ΡΡΡΡΠΎΠΉΡΡΠ²ΠΎ. Π¨ΠΈΡΠΎΠΊΠΎ ΠΏΡΠΈΠΌΠ΅Π½ΡΠ΅ΡΡΡ Π² ΡΠΈΡΡΠ΅ΠΌΠ°Ρ Π°Π²ΡΠΎΠ½ΠΎΠΌΠ½ΠΎΠ³ΠΎ ΠΏΠΈΡΠ°Π½ΠΈΡ ΠΈΠ»ΠΈ Π² ΠΠΠ. ΠΠ°ΠΏΡΠΈΠΌΠ΅Ρ, Π΅ΡΠ»ΠΈ Ρ ΠΠ°Ρ Π΅ΡΡΡ ΠΠ, ΡΠΎ, Π²ΠΎΠ·ΠΌΠΎΠΆΠ½ΠΎ, Π΅ΡΡΡ ΠΈ ΠΈΡΡΠΎΡΠ½ΠΈΠΊ Π±Π΅ΡΠΏΠ΅ΡΠ΅Π±ΠΎΠΉΠ½ΠΎΠ³ΠΎ ΠΏΠΈΡΠ°Π½ΠΈΡ. ΠΠΎΡ Π² Π½ΡΠΌ ΠΈ ΡΡΠΎΠΈΡ ΠΏΡΠ΅ΠΎΠ±ΡΠ°Π·ΠΎΠ²Π°ΡΠ΅Π»Ρ Π½Π°ΠΏΡΡΠΆΠ΅Π½ΠΈΡ Ρ 12β¦14 Π Π΄ΠΎ 220 Π. ΠΡΠ°Π²Π΄Π°, Π΅Π³ΠΎ ΡΠ»Π΅ΠΊΡΡΠΈΡΠ΅ΡΠΊΠ°Ρ ΡΡ Π΅ΠΌΠ° Π±ΡΠ΄Π΅Ρ ΠΏΠΎΡΠ»ΠΎΠΆΠ½Π΅Π΅, ΡΠ΅ΠΌ ΠΏΡΠ΅Π΄ΡΡΠ°Π²Π»Π΅Π½Π½ΡΠ΅ Π½Π° ΡΠ°ΠΉΡΠ΅. Π‘ΠΎΠ²ΡΠ΅ΠΌΠ΅Π½Π½ΡΠ΅ ΡΡΠ°ΡΠΈΠΎΠ½Π°ΡΠ½ΡΠ΅ ΡΠΈΡΡΠ΅ΠΌΡ ΠΎΡ ΡΠ°Π½Ρ Π²ΡΠ΅ ΠΎΡΠ½Π°ΡΠ΅Π½Ρ ΠΏΡΠ΅ΠΎΠ±ΡΠ°Π·ΠΎΠ²Π°ΡΠ΅Π»ΡΠΌΠΈ. ΠΡΠΈΠΌΠ΅Π½Π΅Π½ΠΈΠ΅ ΡΠ°ΠΊΠΈΠΌ ΡΡΡΡΠΎΠΉΡΡΠ²Π°ΠΌ ΠΌΠΎΠΆΠ½ΠΎ Π½Π°ΠΉΡΠΈ ΡΠ°ΠΌΠΎΠ΅ ΡΠ°Π·Π½ΠΎΠ΅. ΠΠ°ΠΊ Π³ΠΎΠ²ΠΎΡΠΈΡΡΡ, βΠ³ΠΎΠ»Ρ Π½Π° Π²ΡΠ΄ΡΠΌΠΊΠΈ Ρ ΠΈΡΡΠ°β. Π’Π°ΠΊ ΡΡΠΎ Π½Π΅ΡΠΊΠΎΠ»ΡΠΊΠΈΠΌΠΈ ΡΡ Π΅ΠΌΠ°ΠΌΠΈ ΠΏΡΠ΅ΠΎΠ±ΡΠ°Π·ΠΎΠ²Π°ΡΠ΅Π»Π΅ΠΉ Π½Π°ΠΏΡΡΠΆΠ΅Π½ΠΈΡ ΠΌΡ ΠΠ°Ρ ΠΏΠΎΡΠ°Π΄ΡΠ΅ΠΌ.
Π§ΡΠΎ Π΅ΡΡΡ ΡΠ»Π΅ΠΊΡΡΠΈΡΠ΅ΡΠΊΠ°Ρ ΡΡ Π΅ΠΌΠ°?
Π§ΡΠΎ ΠΊΠ°ΡΠ°Π΅ΡΡΡ ΡΠ°ΠΊΠΎΠ³ΠΎ ΠΏΠΎΠ½ΡΡΠΈΡ ΠΊΠ°ΠΊ ΡΠ»Π΅ΠΊΡΡΠΈΡΠ΅ΡΠΊΠ°Ρ ΡΡ Π΅ΠΌΠ°, Π²ΡΠ΅ΠΌ, Π΄ΡΠΌΠ°Π΅ΠΌ, ΠΈΠ·Π²Π΅ΡΡΠ½ΠΎ, ΡΡΠΎ ΡΡΠΎ Π³ΡΠ°ΡΠΈΡΠ΅ΡΠΊΠΎΠ΅ ΠΈΠ·ΠΎΠ±ΡΠ°ΠΆΠ΅Π½ΠΈΠ΅ (ΡΠ΅ΡΡΠ΅ΠΆ) Π² Π²ΠΈΠ΄Π΅ ΠΎΠ±ΡΠ΅ΠΏΡΠΈΠ½ΡΡΡΡ ΡΡΠ»ΠΎΠ²Π½ΡΡ ΠΎΠ±ΠΎΠ·Π½Π°ΡΠ΅Π½ΠΈΠΉ Π²Ρ ΠΎΠ΄ΡΡΠΈΡ Π² Π½Π΅Ρ ΡΠ»Π΅ΠΊΡΡΠΎΠ½Π½ΡΡ ΠΊΠΎΠΌΠΏΠΎΠ½Π΅Π½ΡΠΎΠ², Π΄Π΅ΠΉΡΡΠ²ΡΡΡΠΈΡ ΠΏΡΠΈ ΠΏΠΎΠΌΠΎΡΠΈ ΡΠ»Π΅ΠΊΡΡΠΈΡΠ΅ΡΠΊΠΎΠΉ ΡΠ½Π΅ΡΠ³ΠΈΠΈ, ΠΈ ΠΈΡ Π²Π·Π°ΠΈΠΌΠΎΡΠ²ΡΠ·ΠΈ. ΠΠ»Π΅ΠΊΡΡΠΈΡΠ΅ΡΠΊΠΈΠ΅ ΡΡ Π΅ΠΌΡ Π²Ρ ΠΎΠ΄ΡΡ Π² ΠΊΠΎΠΌΠΏΠ»Π΅ΠΊΡ ΠΊΠΎΠ½ΡΡΡΡΠΊΡΠΎΡΡΠΊΠΎΠΉ Π΄ΠΎΠΊΡΠΌΠ΅Π½ΡΠ°ΡΠΈΠΈ ΠΈ ΡΠ΅Π³Π»Π°ΠΌΠ΅Π½ΡΠΈΡΡΡΡΡΡ ΡΡΠ°Π½Π΄Π°ΡΡΠ°ΠΌΠΈ ΠΠ‘ΠΠ. ΠΡΠ°Π²ΠΈΠ»Π° Π²ΡΠΏΠΎΠ»Π½Π΅Π½ΠΈΡ Π²ΡΠ΅Ρ ΡΠΈΠΏΠΎΠ² ΡΠ»Π΅ΠΊΡΡΠΈΡΠ΅ΡΠΊΠΈΡ ΡΡ Π΅ΠΌ ΡΡΡΠ°Π½ΠΎΠ²Π»Π΅Π½Ρ ΠΠΠ‘Π’ 2.702-75, ΠΏΡΠΈ Π²ΡΠΏΠΎΠ»Π½Π΅Π½ΠΈΠΈ ΠΏΡΠΈΠ½ΡΠΈΠΏΠΈΠ°Π»ΡΠ½ΡΡ ΡΡ Π΅ΠΌ ΡΠΈΡΡΠΎΠ²ΠΎΠΉ Π²ΡΡΠΈΡΠ»ΠΈΡΠ΅Π»ΡΠ½ΠΎΠΉ ΡΠ΅Ρ Π½ΠΈΠΊΠΈ ΡΡΠΊΠΎΠ²ΠΎΠ΄ΡΡΠ²ΡΡΡΡΡ ΠΠΠ‘Π’ 2.708-81. Π Π·Π°ΡΡΠ±Π΅ΠΆΠ½ΡΡ ΡΡΡΠ°Π½Π°Ρ Π½Π° ΠΏΡΠΈΠ½ΡΠΈΠΏΠΈΠ°Π»ΡΠ½ΡΠ΅ ΡΠ»Π΅ΠΊΡΡΠΈΡΠ΅ΡΠΊΠΈΠ΅ ΡΡ Π΅ΠΌΡ ΠΏΡΠΈΠ½ΡΡΡ ΡΡΠ°Π½Π΄Π°ΡΡΡ IEC, DIN ΠΈ ANSI ΠΈ Π΄ΡΡΠ³ΠΈΠ΅ Π½Π°ΡΠΈΠΎΠ½Π°Π»ΡΠ½ΡΠ΅ ΡΡΠ°Π½Π΄Π°ΡΡΡ, Π½ΠΎ Π½Π° ΠΏΡΠ°ΠΊΡΠΈΠΊΠ΅ Ρ ΠΏΡΠΎΠΈΠ·Π²ΠΎΠ΄ΠΈΡΠ΅Π»Π΅ΠΉ ΠΎΡΠ΅Π½Ρ ΡΠ°ΡΡΠΎ ΠΈΡΠΏΠΎΠ»ΡΠ·ΡΡΡΡΡ ΠΊΠΎΡΠΏΠΎΡΠ°ΡΠΈΠ²Π½ΡΠ΅ ΡΡΠ°Π½Π΄Π°ΡΡΡ, ΠΎΠ΄Π½Π°ΠΊΠΎ ΡΡΠΎΡ ΡΠ΅ΡΡΡΠΆ Π½Π΅ ΡΡΠΈΡΡΠ²Π°Π΅Ρ Π³Π°Π±Π°ΡΠΈΡΠ½ΡΡ ΡΠ°Π·ΠΌΠ΅ΡΠΎΠ² ΠΈ ΡΠ°ΡΠΏΠΎΠ»ΠΎΠΆΠ΅Π½ΠΈΡ Π΄Π΅ΡΠ°Π»Π΅ΠΉ ΡΡΡΡΠΎΠΉΡΡΠ²Π°.
Π Π½Π°ΡΡΠΎΡΡΠ΅Π΅ Π²ΡΠ΅ΠΌΡ Π²Π΅Π΄ΡΡΠ΅ΠΉ ΠΎΡΡΠ°ΡΠ»ΡΡ ΡΠ°Π΄ΠΈΠΎΡΠ΅Ρ Π½ΠΈΠΊΠΈ ΠΈ ΡΠ»Π΅ΠΊΡΡΠΎΠ½ΠΈΠΊΠΈ ΡΡΠ°Π»Π° ΠΌΠΈΠΊΡΠΎΡΠ»Π΅ΠΊΡΡΠΎΠ½ΠΈΠΊΠ°. Π ΡΠ²ΡΠ·ΠΈ Ρ ΡΡΠΈΠΌ ΠΏΠΎΠΏΡΠ»ΡΡΠ½ΡΠΌΠΈ ΡΡΠ°Π»ΠΈ ΡΠ΅ΡΡΠ΅ΠΆΠΈ, ΠΏΠΎΠΊΠ°Π·ΡΠ²Π°ΡΡΠΈΠ΅ ΡΠ°ΡΠΏΠΎΠ»ΠΎΠΆΠ΅Π½ΠΈΠ΅ ΠΊΠΎΠΌΠΏΠΎΠ½Π΅Π½ΡΠΎΠ² ΠΈΠ·ΠΎΠ±ΡΠ°ΠΆΡΠ½Π½ΠΎΠ³ΠΎ ΠΎΠ±ΡΠ΅ΠΊΡΠ°, Π° ΠΈΠΌΠ΅Π½Π½ΠΎ, ΠΌΠΈΠΊΡΠΎΠΊΡΠΈΡΡΠ°Π»Π»Π° ΠΈΠ½ΡΠ΅Π³ΡΠ°Π»ΡΠ½ΡΡ ΠΌΠΈΠΊΡΠΎΡΡ Π΅ΠΌ. ΠΡΠΎ ΡΠ°ΠΊ Π½Π°Π·ΡΠ²Π°Π΅ΠΌΡΠ΅ ΡΠΎΠΏΠΎΠ»ΠΎΠ³ΠΈΡΠ΅ΡΠΊΠΈΠ΅ ΡΠ»Π΅ΠΊΡΡΠΈΡΠ΅ΡΠΊΠΈΠ΅ ΡΡ Π΅ΠΌΡ.
ΠΠ»Ρ Π½Π°ΡΠ°Π»Π°, ΠΏΠΎΠΆΠ°Π»ΡΠΉ, Ρ Π²Π°ΡΠΈΡ. ΠΠ° ΠΈ Π½Π΅ ΠΏΠ΅ΡΠ΅ΡΠΈΡΠ»ΠΈΡΡ Π²ΡΠ΅Π³ΠΎ. ΠΠ°ΠΏΠΎΠΌΠ½Ρ, ΡΡΠΎ Π΅ΡΠ»ΠΈ Ρ ΠΠ°Ρ Π΅ΡΡΡ ΡΠ»Π΅ΠΊΡΡΠΈΡΠ΅ΡΠΊΠ°Ρ ΡΡ Π΅ΠΌΠ° ΠΊΠ°ΠΊΠΎΠ³ΠΎ-ΡΠΎ ΠΈΠ½ΡΠ΅ΡΠ΅ΡΠ½ΠΎΠ³ΠΎ ΡΡΡΡΠΎΠΉΡΡΠ²Π°, ΡΠ΅Π³ΠΈΡΡΡΠΈΡΡΠΉΡΠ΅ΡΡ ΠΈ ΠΏΡΠ±Π»ΠΈΠΊΡΠΉΡΠ΅. Π Π°Π·Π΄Π΅Π» Π±ΡΠ΄Π΅Ρ ΡΠ°Π·Π²ΠΈΠ²Π°ΡΡΡΡ Ρ ΠΠ°ΡΠ΅ΠΉ ΠΏΠΎΠΌΠΎΡΡΡ, ΡΠ²Π°ΠΆΠ°Π΅ΠΌΡΠ΅ ΡΠ°Π΄ΠΈΠΎΠ»ΡΠ±ΠΈΡΠ΅Π»ΠΈ. ΠΡΠ»ΠΈ Ρ ΠΎΡΠΈΡΠ΅ ΠΏΠΎΡΠΎΠ²Π΅ΡΠΎΠ²Π°ΡΡΡΡ, Π·Π°Π΄Π°ΡΡ Π²ΠΎΠΏΡΠΎΡ ΠΏΠΎ ΡΠΎΠΉ ΠΈΠ»ΠΈ ΠΈΠ½ΠΎΠΉ ΠΊΠΎΠ½ΡΡΡΡΠΊΡΠΈΠΈ, ΠΎΠ±ΡΡΠ΄ΠΈΡΡ ΠΈΠ»ΠΈ ΠΏΠΎΠ΄Π΅Π»ΠΈΡΡΡΡ ΠΎΠΏΡΡΠΎΠΌ, ΠΏΠΈΡΠΈΡΠ΅ Π² ΠΊΠΎΠΌΠΌΠ΅Π½ΡΠ°ΡΠΈΡΡ . ΠΡΠ΅ΠΌ ΡΠ°Π΄ΠΈΠΎΠ»ΡΠ±ΠΈΡΠ΅Π»ΡΠΌ Π±ΡΠ΄Π΅Ρ ΠΈΠ½ΡΠ΅ΡΠ΅ΡΠ½ΠΎ ΡΠ·Π½Π°ΡΡ ΡΡΠΎ-ΡΠΎ Π½ΠΎΠ²ΠΎΠ΅, ΠΏΠΎΡΡΠΈΡΡΡΡ Π½Π° ΡΠ°Π΄ΠΈΠΎΡΠ΅Ρ Π½ΠΈΡΠ΅ΡΠΊΠΎΠΌ ΠΎΠΏΡΡΠ΅. Π£ΡΠΈΡΡΡΡ Π½ΠΈΠΊΠΎΠ³Π΄Π° Π½Π΅ ΠΏΠΎΠ·Π΄Π½ΠΎ!
ΠΠΈΠΆΠ΅ ΠΏΡΠΈΠ²Π΅Π΄Π΅Π½Ρ ΡΡΡΠ»ΠΊΠΈ Π½Π° ΡΠ°Π·Π»ΠΈΡΠ½ΡΠ΅ ΡΠ°Π΄ΠΈΠΎΠ»ΡΠ±ΠΈΡΠ΅Π»ΡΡΠΊΠΈΠ΅ ΡΠ»Π΅ΠΊΡΡΠΈΡΠ΅ΡΠΊΠΈΠ΅ ΡΡ Π΅ΠΌΡ ΡΡΡΡΠΎΠΉΡΡΠ². Π ΠΌΠ°ΡΡΠ΅ ΡΠ²ΠΎΠ΅ΠΉ ΠΎΠ½ΠΈ ΡΠΎΠ΄Π΅ΡΠΆΠ°Ρ ΠΏΠΎΠ»Π½ΠΎΠ΅ ΠΎΠΏΠΈΡΠ°Π½ΠΈΠ΅ ΡΡ Π΅ΠΌΡ, Π²Ρ ΠΎΠ΄ΡΡΠΈΡ ΡΠ°Π΄ΠΈΠΎΠ΄Π΅ΡΠ°Π»Π΅ΠΉ, ΡΠ°Π·Π»ΠΈΡΠ½ΡΡ Π½Π°ΡΡΡΠΎΠ΅ΠΊ ΠΈ Π·Π°ΠΌΠ΅ΡΠΎΠ² ΠΎΡΠ½ΠΎΠ²Π½ΡΡ ΠΏΠ°ΡΠ°ΠΌΠ΅ΡΡΠΎΠ² (Π½Π°ΠΏΡΠΈΠΌΠ΅Ρ, ΡΠΈΠ»Ρ ΡΠΎΠΊΠ° ΠΈ Π½Π°ΠΏΡΡΠΆΠ΅Π½ΠΈΡ) Π½Π° ΡΠ°Π·Π½ΡΡ ΡΡΠ°ΡΡΠΊΠ°Ρ ΡΠ΅ΠΏΠΈ ΠΈ ΠΌΠ΅ΠΆΠ΄Ρ ΡΠ»Π΅ΠΌΠ΅Π½ΡΠ°ΠΌΠΈ. ΠΠ»Ρ Π½Π΅ΠΊΠΎΡΠΎΡΡΡ ΠΏΡΠ΅Π΄ΡΡΠ°Π²Π»Π΅Π½ΠΎ ΡΠΎΠ»ΡΠΊΠΎ ΠΊΡΠ°ΡΠΊΠΎΠ΅ ΠΎΠΏΠΈΡΠ°Π½ΠΈΠ΅, ΡΠΎΠ΄Π΅ΡΠΆΠ°ΡΠ΅Π΅ ΡΡΡΠ»ΠΊΡ Π½Π° ΡΠΊΠ°ΡΠΈΠ²Π°Π½ΠΈΠ΅ Π²ΡΠ΅Π³ΠΎ Π΄ΠΎΠΊΡΠΌΠ΅Π½ΡΠ° Π² ΠΎΠ΄Π½ΠΎΠΌ Π°ΡΡ ΠΈΠ²Π΅, Π³Π΄Π΅, Π² ΡΠ²ΠΎΡ ΠΎΡΠ΅ΡΠ΅Π΄Ρ, ΡΠΎΠ΄Π΅ΡΠΆΠΈΡΡΡ ΡΠΆΠ΅ ΠΏΠΎΠ»Π½ΠΎΠ΅ ΠΎΠΏΠΈΡΠ°Π½ΠΈΠ΅ ΠΊΠΎΠ½ΡΡΡΡΠΊΡΠΈΠΈ, ΠΏΠ΅ΡΠ°ΡΠ½ΠΎΠΉ ΠΏΠ»Π°ΡΡ ΠΈ ΡΠ»Π΅ΠΊΡΡΠΈΡΠ΅ΡΠΊΠΎΠΉ ΡΡ Π΅ΠΌΡ. ΠΡΡ ΠΈΠ²Ρ ΠΈΠΌΠ΅ΡΡ ΡΠ°ΡΡΠΈΡΠ΅Π½ΠΈΠ΅ *.rar ΠΈ Π΄ΠΎΡΡΡΠΏΠ½Ρ Π΄Π»Ρ ΡΠΊΠ°ΡΠΈΠ²Π°Π½ΠΈΡ. ΠΡΠΈΠΌΠ΅ΡΠ°Π½ΠΈΠ΅: ΡΡΠ° ΠΌΠ΅ΡΠ° Π²Π²Π΅Π΄Π΅Π½Π° ΠΈΠ·-Π·Π° ΡΠΎΠ³ΠΎ, ΡΡΠΎ ΠΌΠ½ΠΎΠ³ΠΈΠ΅ Π·Π°ΠΏΠ°ΠΊΠΎΠ²Π°Π½Π½ΡΠ΅ ΠΌΠ°ΡΠ΅ΡΠΈΠ°Π»Ρ ΡΠ²Π»ΡΡΡΡΡ ΡΠ΅Π»ΡΠΌΠΈ ΠΏΠΎΡΠΎΠ±ΠΈΡΠΌΠΈ. ΠΠΎΠ΄ΡΠ°Π·ΡΠΌΠ΅Π²Π°Π΅ΡΡΡ, ΡΡΠΎ ΠΠ°ΠΌ Π±ΡΠ΄Π΅Ρ ΡΠ΄ΠΎΠ±Π½Π΅Π΅ ΡΠΊΠ°ΡΠ°ΡΡ Π½Π° ΠΆΠ΅ΡΡΠΊΠΈΠΉ Π΄ΠΈΡΠΊ ΠΈ ΠΏΡΠΎΡΠΌΠ°ΡΡΠΈΠ²Π°ΡΡ ΡΠΆΠ΅ Π»ΠΎΠΊΠ°Π»ΡΠ½ΠΎ, Π½Π΅ΠΆΠ΅Π»ΠΈ Π»ΠΈΡΡΠ°ΡΡ ΡΡΡΠ°Π½ΠΈΡΡ Π·Π° ΡΡΡΠ°Π½ΠΈΡΠ΅ΠΉ ΠΎΠ½Π»Π°ΠΉΠ½.
Π’ΠΈΠΏΡ ΡΠ»Π΅ΠΊΡΡΠΈΡΠ΅ΡΠΊΠΈΡ ΡΡ Π΅ΠΌ | ΠΠ»Π΅ΠΊΡΡΠΈΠΊΠ° Π² ΠΊΠ²Π°ΡΡΠΈΡΠ΅, ΡΠ΅ΠΌΠΎΠ½Ρ Π±ΡΡΠΎΠ²ΡΡ ΡΠ»Π΅ΠΊΡΡΠΎΠΏΡΠΈΠ±ΠΎΡΠΎΠ²
ΠΡΠΎΡΠΌΠΎΡΡΠΎΠ² 849 ΠΠΏΡΠ±Π»ΠΈΠΊΠΎΠ²Π°Π½ΠΎ ΠΠ±Π½ΠΎΠ²Π»Π΅Π½ΠΎ
ΠΡΠ΅ ΡΠ»Π΅ΠΊΡΡΠΈΡΠ΅ΡΠΊΠΈΠ΅ ΡΡ Π΅ΠΌΡ ΠΏΠΎΠ΄ΡΠ°Π·Π΄Π΅Π»Π΅Π½Ρ Π½Π° Π½Π΅ΡΠΊΠΎΠ»ΡΠΊΠΎ ΡΠΈΠΏΠΎΠ² ΠΈ ΠΊΠ°ΠΆΠ΄ΡΠΉ ΡΠ²Π°ΠΆΠ°ΡΡΠΈΠΉ ΡΠ΅Π±Ρ ΡΠ»Π΅ΠΊΡΡΠΈΠΊ ΠΏΡΠΎΡΡΠΎ ΠΎΠ±ΡΠ·Π°Π½ ΡΠΌΠ΅ΡΡ ΠΈΡ ΡΠΈΡΠ°ΡΡ β ΠΏΠΎΠ½ΠΈΠΌΠ°ΡΡ Π΄Π»Ρ ΡΠ΅Π³ΠΎ ΠΎΠ½ΠΈ Π½ΡΠΆΠ½Ρ, ΡΠ΅ΠΌ ΠΎΠ½ΠΈ ΠΎΡΠ»ΠΈΡΠ½Ρ Π΄ΡΡΠ³ ΠΎΡ Π΄ΡΡΠ³Π°, ΠΊΠ°ΠΊΡΡ ΠΈΠ½ΡΠΎΡΠΌΠ°ΡΠΈΡ Π½Π΅ΡΡΡ, ΠΊΠ°ΠΊΠΈΠ΅ ΡΡΠ»ΠΎΠ²Π½ΡΠ΅ ΠΎΠ±ΠΎΠ·Π½Π°ΡΠ΅Π½ΠΈΡ ΠΏΡΠΈΠΌΠ΅Π½ΡΡΡΡΡ Π½Π° ΡΠ°Π·Π»ΠΈΡΠ½ΡΡ ΡΠΈΠΏΠ°Ρ ΡΠ»Π΅ΠΊΡΡΠΈΡΠ΅ΡΠΊΠΈΡ ΡΡ Π΅ΠΌ ΠΈ Ρ.Π΄. ΠΠ½ΠΎΠ³ΠΈΠ΅ Π»ΡΠ΄ΠΈ, Π΄Π°ΠΆΠ΅ ΡΠΏΠ΅ΡΠΈΠ°Π»ΠΈΡΡΡ Π² ΡΠ»Π΅ΠΊΡΡΠΈΠΊΠ΅, ΠΏΡΡΠ°ΡΡ ΠΏΠΎΠ½ΡΡΠΈΡ β Β«Π²ΠΈΠ΄ΡΒ» ΠΈ Β«ΡΠΈΠΏΡΒ» ΡΠ»Π΅ΠΊΡΡΠΎΡΡ Π΅ΠΌ.
ΠΠΈΠ΄Ρ ΡΡ Π΅ΠΌ: ΡΠ»Π΅ΠΊΡΡΠΈΡΠ΅ΡΠΊΠΈΠ΅, ΠΏΠ½Π΅Π²ΠΌΠ°ΡΠΈΡΠ΅ΡΠΊΠΈΠ΅, Π³ΠΈΠ΄ΡΠ°Π²Π»ΠΈΡΠ΅ΡΠΊΠΈΠ΅ ΠΈ ΠΊΠΎΠΌΠ±ΠΈΠ½ΠΈΡΠΎΠ²Π°Π½Π½ΡΠ΅.
ΠΠΎΠΌΠ±ΠΈΠ½ΠΈΡΠΎΠ²Π°Π½Π½ΡΠ΅ ΡΠ»Π΅ΠΊΡΡΠΎΡΡ Π΅ΠΌΡ ΠΏΡΠΈΠΌΠ΅Π½ΡΡΡΡΡ Π² ΠΏΡΠΎΠ΅ΠΊΡΠ°Ρ Π°Π²ΡΠΎΠΌΠ°ΡΠΈΠ·Π°ΡΠΈΠΈ ΡΠ°Π·Π»ΠΈΡΠ½ΡΡ ΡΠ΅Ρ Π½ΠΎΠ»ΠΎΠ³ΠΈΡΠ΅ΡΠΊΠΈΡ ΠΏΡΠΎΡΠ΅ΡΡΠΎΠ², ΠΊΠΎΠ³Π΄Π° Π² ΠΏΡΠΎΠ΅ΠΊΡΠ°Ρ Π²ΠΌΠ΅ΡΡΠ΅ Ρ ΡΠ°Π·Π»ΠΈΡΠ½ΡΠΌΠΈ ΡΠ»Π΅ΠΊΡΡΠΈΡΠ΅ΡΠΊΠΈΠΌΠΈ Π΄Π²ΠΈΠ³Π°ΡΠ΅Π»ΡΠΌΠΈ, Π°ΠΏΠΏΠ°ΡΠ°ΡΠ°ΠΌΠΈ, Π΄Π°ΡΡΠΈΠΊΠ°ΠΌΠΈ ΠΎΠ΄Π½ΠΎΠ²ΡΠ΅ΠΌΠ΅Π½Π½ΠΎ ΠΈΡΠΏΠΎΠ»ΡΠ·ΡΡΡΡΡ ΡΠ»Π΅ΠΌΠ΅Π½ΡΡ ΠΏΠ½Π΅Π²ΠΌΠΎΠ°Π²ΡΠΎΠΌΠ°ΡΠΈΠΊΠΈ ΠΈ Π³ΠΈΠ΄ΡΠ°Π²Π»ΠΈΠΊΠΈ. Π’Π°ΠΊΠΈΠ΅ ΡΡ Π΅ΠΌΡ Π½Π°Π·ΡΠ²Π°ΡΡ ΠΊΠΎΠΌΠ±ΠΈΠ½ΠΈΡΠΎΠ²Π°Π½Π½ΡΠ΅ ΡΠ»Π΅ΠΊΡΡΠΎΠΏΠ½Π΅Π²ΠΌΠ°ΡΠΈΡΠ΅ΡΠΊΠΈΠ΅, ΡΠ»Π΅ΠΊΡΡΠΎΠΏΠ½Π΅Π²ΠΌΠΎΠ³ΠΈΠ΄ΡΠ°Π²Π»ΠΈΡΠ΅ΡΠΊΠΈΠ΅ ΠΈΠ»ΠΈ ΡΠ»Π΅ΠΊΡΡΠΎΠ³ΠΈΠ΄ΡΠ°Π²Π»ΠΈΡΠ΅ΡΠΊΠΈΠ΅.
Π’ΠΈΠΏΡ ΡΠ»Π΅ΠΊΡΡΠΈΡΠ΅ΡΠΊΠΈΡ ΡΡ Π΅ΠΌ: ΡΡΠ½ΠΊΡΠΈΠΎΠ½Π°Π»ΡΠ½ΡΠ΅, ΡΡΡΡΠΊΡΡΡΠ½ΡΠ΅, ΠΏΡΠΈΠ½ΡΠΈΠΏΠΈΠ°Π»ΡΠ½ΡΠ΅ ΠΈ ΠΌΠΎΠ½ΡΠ°ΠΆΠ½ΡΠ΅. Π’Π°ΠΊΠΆΠ΅ ΡΡΡΠ΅ΡΡΠ²ΡΡΡ ΡΠΏΠ΅ΡΠΈΠ°Π»ΡΠ½ΡΠ΅ ΡΠΈΠΏΡ ΡΡ Π΅ΠΌ, Π½Π°ΠΏΡΠΈΠΌΠ΅Ρ, ΡΡ Π΅ΠΌΡ Π²Π½Π΅ΡΠ½ΠΈΡ ΡΠ»Π΅ΠΊΡΡΠΈΡΠ΅ΡΠΊΠΈΡ ΠΈ ΡΡΡΠ±Π½ΡΡ ΠΏΡΠΎΠ²ΠΎΠ΄ΠΎΠΊ, ΡΡ Π΅ΠΌΡ ΠΏΡΠΎΠΊΠ»Π°Π΄ΠΊΠΈ ΠΊΠ°Π±Π΅Π»Π΅ΠΉ. ΠΠΎ Π½ΠΈΠΌ Π²ΡΠΏΠΎΠ»Π½ΡΡΡ ΠΌΠΎΠ½ΡΠ°ΠΆ ΠΈ ΠΏΠΎΠ΄ΠΊΠ»ΡΡΠ΅Π½ΠΈΠ΅ ΠΏΡΠΎΠ²ΠΎΠ΄ΠΎΠΊ ΠΊ ΡΠ»Π΅ΠΊΡΡΠΎΠΎΠ±ΠΎΡΡΠ΄ΠΎΠ²Π°Π½ΠΈΡ ΠΈ ΡΡΠ΅Π΄ΡΡΠ²Π°ΠΌ Π°Π²ΡΠΎΠΌΠ°ΡΠΈΠ·Π°ΡΠΈΠΈ.
Π‘Π°ΠΌΡΠΌ ΡΠ°ΡΠΏΡΠΎΡΡΡΠ°Π½Π΅Π½Π½ΡΠΌ ΡΠΈΠΏΠΎΠΌ ΡΠ»Π΅ΠΊΡΡΠΈΡΠ΅ΡΠΊΠΈΡ
ΡΡ
Π΅ΠΌ ΡΠ²Π»ΡΡΡΡΡ ΡΡ
Π΅ΠΌΡ ΠΏΡΠΈΠ½ΡΠΈΠΏΠΈΠ°Π»ΡΠ½ΡΠ΅. ΠΠ½ΠΈ Π΄Π°ΡΡ ΡΠ΅ΡΠΊΠΎΠ΅ ΠΏΡΠ΅Π΄ΡΡΠ°Π²Π»Π΅Π½ΠΈΠ΅ ΠΎ ΡΠ°Π±ΠΎΡΠ΅ ΡΠ»Π΅ΠΊΡΡΠΎΡΡΡΠ°Π½ΠΎΠ²ΠΊΠΈ, Ρ. ΠΊ. Π½Π° Π΄Π°Π½Π½ΡΡ
ΡΡ
Π΅ΠΌΠ°Ρ
ΠΏΠΎΠΊΠ°Π·ΡΠ²Π°ΡΡ Π²ΡΠ΅ ΡΠ»Π΅ΠΊΡΡΠΈΡΠ΅ΡΠΊΠΈΠ΅ ΡΠ΅ΠΏΠΈ. ΠΠ° ΠΏΡΠΈΠ½ΡΠΈΠΏΠΈΠ°Π»ΡΠ½ΡΡ
ΡΡ
Π΅ΠΌΠ°Ρ
ΡΡΠ»ΠΎΠ²Π½ΡΠΌΠΈ ΠΎΠ±ΠΎΠ·Π½Π°ΡΠ΅Π½ΠΈΡΠΌΠΈ ΠΈΠ·ΠΎΠ±ΡΠ°ΠΆΠ°ΡΡΡΡ Π²ΡΠ΅ ΡΠ»Π΅ΠΊΡΡΠΈΡΠ΅ΡΠΊΠΈΠ΅ ΡΠ»Π΅ΠΌΠ΅Π½ΡΡ, Π°ΠΏΠΏΠ°ΡΠ°ΡΡ ΠΈ ΡΡΡΡΠΎΠΉΡΡΠ²Π° Ρ ΡΡΠ΅ΡΠΎΠΌ ΡΠ΅Π°Π»ΡΠ½ΠΎΠΉ ΠΏΠΎΡΠ»Π΅Π΄ΠΎΠ²Π°ΡΠ΅Π»ΡΠ½ΠΎΡΡΠΈ ΠΈΡ
ΡΠ°Π±ΠΎΡΡ.
ΠΡΠ΅ ΡΠ»Π΅ΠΌΠ΅Π½ΡΡ Π½Π° ΠΏΡΠΈΠ½ΡΠΈΠΏΠΈΠ°Π»ΡΠ½ΡΡ
ΡΡ
Π΅ΠΌΠ°Ρ
ΠΈΠΌΠ΅ΡΡ Π±ΡΠΊΠ²Π΅Π½Π½ΠΎ-ΡΠΈΡΡΠΎΠ²ΡΠ΅ ΠΎΠ±ΠΎΠ·Π½Π°ΡΠ΅Π½ΠΈΡ, ΠΊΠΎΡΠΎΡΡΠ΅ Π²ΡΠΏΠΎΠ»Π½ΡΡΡΡΡ ΡΠΎΠ³Π»Π°ΡΠ½ΠΎ ΠΠΠ‘Π’.
ΠΠ°ΠΊ ΠΏΡΠ°Π²ΠΈΠ»ΠΎ, ΡΡ Π΅ΠΌΡ ΠΈΠΌΠ΅ΡΡ Π΄ΠΎΠΏΠΎΠ»Π½Π΅Π½ΠΈΡ: ΡΠ°Π·Π»ΠΈΡΠ½ΡΠ΅ Π΄ΠΈΠ°Π³ΡΠ°ΠΌΠΌΠ°ΠΌΠΈ ΠΈ ΡΠ°Π±Π»ΠΈΡΠ°ΠΌΠΈ ΠΏΠ΅ΡΠ΅ΠΊΠ»ΡΡΠ΅Π½ΠΈΡ ΠΊΠΎΠ½ΡΠ°ΠΊΡΠΎΠ², ΠΊΠΎΡΠΎΡΡΠ΅ ΠΏΠΎΡΡΠ½ΡΡΡ ΠΏΠΎΡΡΠ΄ΠΎΠΊ ΡΡΠ°Π±Π°ΡΡΠ²Π°Π½ΠΈΡ ΡΠ»ΠΎΠΆΠ½ΡΡ ΡΠ»Π΅ΠΌΠ΅Π½ΡΠΎΠ², Π½Π°ΠΏΡΠΈΠΌΠ΅Ρ, ΠΌΠ½ΠΎΠ³ΠΎΠΏΠΎΠ·ΠΈΡΠΈΠΎΠ½Π½ΡΡ ΠΏΠ΅ΡΠ΅ΠΊΠ»ΡΡΠ°ΡΠ΅Π»Π΅ΠΉ.
Π‘Ρ Π΅ΠΌΡ ΡΠ»Π΅ΠΊΡΡΠΈΡΠ΅ΡΠΊΠΈΠ΅ ΠΏΡΠΈΠ½ΡΠΈΠΏΠΈΠ°Π»ΡΠ½ΡΠ΅ ΠΌΠΎΠ³ΡΡ Π±ΡΡΡ Π²ΡΠΏΠΎΠ»Π½Π΅Π½Ρ ΡΠΎΠ²ΠΌΠ΅ΡΠ΅Π½Π½ΡΠΌ ΠΈΠ»ΠΈ ΡΠ°Π·Π½Π΅ΡΠ΅Π½Π½ΡΠΌ ΡΠΏΠΎΡΠΎΠ±ΠΎΠΌ. Π‘ΠΎΠ²ΠΌΠ΅ΡΠ΅Π½Π½ΡΠΌ ΡΠΏΠΎΡΠΎΠ±ΠΎΠΌ ΠΎΠ±ΡΡΠ½ΠΎ Π²ΡΠΏΠΎΠ»Π½ΡΡΡ ΠΎΡΠ½ΠΎΡΠΈΡΠ΅Π»ΡΠ½ΠΎ Π½Π΅ΡΠ»ΠΎΠΆΠ½ΡΠ΅ ΠΏΡΠΈΠ½ΡΠΈΠΏΠΈΠ°Π»ΡΠ½ΡΠ΅ ΡΡ Π΅ΠΌΡ. Π‘Ρ Π΅ΠΌΡ, Π² ΠΊΠΎΡΠΎΡΡΡ ΠΈΠΌΠ΅Π΅ΡΡΡ Π½Π΅ΡΠΊΠΎΠ»ΡΠΊΠΎ Π΄Π²ΠΈΠ³Π°ΡΠ΅Π»Π΅ΠΉ ΠΈ ΡΠ°Π·Π²ΠΈΡΠ°Ρ ΡΡ Π΅ΠΌΠ° ΡΠΏΡΠ°Π²Π»Π΅Π½ΠΈΡ, Π² Π±ΠΎΠ»ΡΡΠΈΠ½ΡΡΠ²Π΅ ΡΠ»ΡΡΠ°Π΅Π² Π²ΡΠΏΠΎΠ»Π½ΡΡΡ ΡΠ°Π·Π½Π΅ΡΠ΅Π½Π½ΡΠΌ ΡΠΏΠΎΡΠΎΠ±ΠΎΠΌ.
ΠΠ»Ρ ΡΡΠ΅Π½ΠΈΡ ΠΏΡΠΈΠ½ΡΠΈΠΏΠΈΠ°Π»ΡΠ½ΡΡ ΡΡ Π΅ΠΌ Π½Π΅ΠΎΠ±Ρ ΠΎΠ΄ΠΈΠΌΠΎ Π·Π½Π°ΡΡ Π°Π»Π³ΠΎΡΠΈΡΠΌ ΡΡΠ½ΠΊΡΠΈΠΎΠ½ΠΈΡΠΎΠ²Π°Π½ΠΈΡ ΡΡ Π΅ΠΌΡ, ΠΏΠΎΠ½ΠΈΠΌΠ°ΡΡ ΠΏΡΠΈΠ½ΡΠΈΠΏ Π΄Π΅ΠΉΡΡΠ²ΠΈΡ ΠΏΡΠΈΠ±ΠΎΡΠΎΠ², Π°ΠΏΠΏΠ°ΡΠ°ΡΠΎΠ² ΠΈ ΡΠΈΡΡΠ΅ΠΌ Π°Π²ΡΠΎΠΌΠ°ΡΠΈΠ·Π°ΡΠΈΠΈ, Π½Π° Π±Π°Π·Π΅ ΠΊΠΎΡΠΎΡΡΡ ΠΏΠΎΡΡΡΠΎΠ΅Π½Π° ΠΏΡΠΈΠ½ΡΠΈΠΏΠΈΠ°Π»ΡΠ½Π°Ρ ΡΡ Π΅ΠΌΠ°.
ΠΡΠΏΠΎΠ»ΡΠ·ΡΡ ΠΏΡΠΈΠ½ΡΠΈΠΏΠΈΠ°Π»ΡΠ½ΡΡ ΡΡ Π΅ΠΌΡ, ΠΌΠΎΠΆΠ½ΠΎ Π²ΡΠΏΠΎΠ»Π½ΠΈΡΡ ΠΏΡΠΎΠ²Π΅ΡΠΊΡ ΠΏΡΠ°Π²ΠΈΠ»ΡΠ½ΠΎΡΡΠΈ ΡΠ»Π΅ΠΊΡΡΠΈΡΠ΅ΡΠΊΠΈΡ ΡΠΎΠ΅Π΄ΠΈΠ½Π΅Π½ΠΈΠΉ ΠΏΡΠΈ ΠΌΠΎΠ½ΡΠ°ΠΆΠ΅ ΠΈ Π½Π°Π»Π°Π΄ΠΊΠ΅ ΡΠ»Π΅ΠΊΡΡΠΎΠΎΠ±ΠΎΡΡΠ΄ΠΎΠ²Π°Π½ΠΈΡ. ΠΠ°Π½Π½ΡΠ΅ ΡΡ Π΅ΠΌΡ Π½Π΅Π·Π°ΠΌΠ΅Π½ΠΈΠΌΡ Π² ΡΠΊΡΠΏΠ»ΡΠ°ΡΠ°ΡΠΈΠΈ ΠΈ ΠΏΠΎΠΈΡΠΊΠ΅ Π½Π΅ΠΈΡΠΏΡΠ°Π²Π½ΠΎΡΡΠ΅ΠΉ ΠΏΡΠΈ ΡΠ΅ΠΌΠΎΠ½ΡΠ΅.
ΠΠ° ΠΎΡΠ½ΠΎΠ²Π΅ ΡΠ»Π΅ΠΊΡΡΠΈΡΠ΅ΡΠΊΠΈΡ ΠΏΡΠΈΠ½ΡΠΈΠΏΠΈΠ°Π»ΡΠ½ΡΡ ΡΡ Π΅ΠΌ ΡΠ°Π·ΡΠ°Π±Π°ΡΡΠ²Π°ΡΡΡΡ ΠΌΠΎΠ½ΡΠ°ΠΆΠ½ΡΠ΅ ΡΡ Π΅ΠΌΡ. ΠΠ° ΡΡΠΈΡ ΡΡ Π΅ΠΌΠ°Ρ ΠΏΠΎΠΊΠ°Π·ΡΠ²Π°Π΅ΡΡΡ ΡΠ΅Π°Π»ΡΠ½ΠΎΠ΅ ΡΠ°ΡΠΏΠΎΠ»ΠΎΠΆΠ΅Π½ΠΈΠ΅ ΡΠ»Π΅ΠΊΡΡΠΎΠ΄Π²ΠΈΠ³Π°ΡΠ΅Π»Π΅ΠΉ, ΡΠ»Π΅ΠΊΡΡΠΈΡΠ΅ΡΠΊΠΈΡ Π°ΠΏΠΏΠ°ΡΠ°ΡΠΎΠ² ΠΈ ΡΡΡΡΠΎΠΉΡΡΠ². ΠΡΠ΅ ΡΠ»Π΅ΠΌΠ΅Π½ΡΡ Π½Π° ΠΌΠΎΠ½ΡΠ°ΠΆΠ½ΡΡ ΡΡ Π΅ΠΌΠ°Ρ Π²ΡΠΏΠΎΠ»Π½ΡΡΡΡΡ Π°Π½Π°Π»ΠΎΠ³ΠΈΡΠ½ΠΎ ΠΏΠΎ ΡΠ΅ΠΌ ΠΆΠ΅ ΠΠΠ‘Π’, ΠΊΠ°ΠΊ ΠΈ Π½Π° ΡΡ Π΅ΠΌΠ°Ρ ΠΏΡΠΈΠ½ΡΠΈΠΏΠΈΠ°Π»ΡΠ½ΡΡ .
ΠΡΠ΅ ΠΏΡΠΎΠ²ΠΎΠ΄Π° Π½Π° ΠΌΠΎΠ½ΡΠ°ΠΆΠ½ΠΎΠΉ ΡΡ Π΅ΠΌΠ΅ ΠΈΠΌΠ΅ΡΡ ΡΠ²ΠΎΠΉ ΡΠ½ΠΈΠΊΠ°Π»ΡΠ½ΡΠΉ Π½ΠΎΠΌΠ΅Ρ, ΠΊΠΎΡΠΎΡΡΠΉ ΠΏΠΎΡΠ»Π΅ ΠΌΠΎΠ½ΡΠ°ΠΆΠ° Π½Π°Π½ΠΎΡΠΈΡΡΡ Π½Π° ΡΠ»Π΅ΠΊΡΡΠΈΡΠ΅ΡΠΊΠΈΠΉ ΠΏΡΠΎΠ²ΠΎΠ΄. ΠΠ° ΡΠ°ΠΊΠΈΡ ΡΡ Π΅ΠΌΠ°Ρ ΠΏΡΠΎΠ²ΠΎΠ΄Π° ΠΈΠ΄ΡΡΠΈΠ΅ Π² ΠΎΠ΄Π½ΠΎΠΌ Π½Π°ΠΏΡΠ°Π²Π»Π΅Π½ΠΈΠΈ ΡΠ°ΡΡΠΎ ΠΎΠ±ΡΠ΅Π΄ΠΈΠ½ΡΡΡ Π² ΠΆΠ³ΡΡΡ ΠΈΠ»ΠΈ ΠΏΡΡΠΊΠΈ ΠΈ ΠΏΠΎΠΊΠ°Π·ΡΠ²Π°ΡΡ ΠΎΠ΄Π½ΠΎΠΉ ΡΠΎΠ»ΡΡΠΎΠΉ Π»ΠΈΠ½ΠΈΠ΅ΠΉ.
ΠΡΠ»ΠΈ Π½Π° ΠΏΡΠΈΠ½ΡΠΈΠΏΠΈΠ°Π»ΡΠ½ΡΡ ΡΡ Π΅ΠΌΠ°Ρ ΠΎΡΠ΄Π΅Π»ΡΠ½ΡΠ΅ ΡΠ»Π΅ΠΌΠ΅Π½ΡΡ ΠΎΠ΄Π½ΠΎΠ³ΠΎ ΠΈ ΡΠΎΠ³ΠΎ ΠΆΠ΅ Π°ΠΏΠΏΠ°ΡΠ°ΡΠ° ΠΌΠΎΠ³ΡΡ Π½Π°Ρ ΠΎΠ΄ΠΈΡΡΡ Π² ΡΠ°Π·Π½ΡΡ ΡΠ°ΡΡΡΡ ΡΡ Π΅ΠΌΡ, Π½Π°ΠΏΡΠΈΠΌΠ΅Ρ, ΠΊΠ°ΡΡΡΠΊΠ° ΠΏΡΡΠΊΠ°ΡΠ΅Π»Ρ β Π² ΡΠ΅ΠΏΡΡ ΡΠΏΡΠ°Π²Π»Π΅Π½ΠΈΡ, Π° ΠΊΠΎΠ½ΡΠ°ΠΊΡΡ Π² ΡΠΈΠ»ΠΎΠ²ΡΡ ΡΠ΅ΠΏΡΡ , ΡΠΎ Π½Π° ΠΌΠΎΠ½ΡΠ°ΠΆΠ½ΠΎΠΉ ΡΡ Π΅ΠΌΠ΅ Β Π²ΡΠ΅ ΡΠ»Π΅ΠΌΠ΅Π½ΡΡ ΡΠΎΠ³ΠΎ ΠΆΠ΅ ΠΏΡΡΠΊΠ°ΡΠ΅Π»Ρ ΡΠ°ΡΠΏΠΎΠ»Π°Π³Π°ΡΡΡΡ ΡΡΠ΄ΠΎΠΌ. ΠΡΠΈ ΡΡΠΎΠΌ Π²ΡΠ²ΠΎΠ΄Ρ Π°ΠΏΠΏΠ°ΡΠ°ΡΠ° Π½Π° ΡΡ Π΅ΠΌΠ΅ Π½ΡΠΌΠ΅ΡΡΡΡΡΡ ΡΠ°ΠΊΠΈΠΌ ΠΆΠ΅ ΠΎΠ±ΡΠ°Π·ΠΎΠΌ, ΠΊΠ°ΠΊ Π½Π° ΡΠ΅Π°Π»ΡΠ½ΠΎΠΌ Π°ΠΏΠΏΠ°ΡΠ°ΡΠ΅.
Π‘ΡΡΠ΅ΡΡΠ²ΡΠ΅Ρ Π½Π΅ΡΠΊΠΎΠ»ΡΠΊΠΎ Π²Π°ΡΠΈΠ°Π½ΡΠΎΠ² Π²ΡΠΏΠΎΠ»Π½Π΅Π½ΠΈΡ ΠΌΠΎΠ½ΡΠ°ΠΆΠ½ΡΡ ΡΡ Π΅ΠΌ. Π‘Π°ΠΌΡΠΉ ΠΏΠΎΠΏΡΠ»ΡΡΠ½ΡΠΉ ΠΈΠ· Π½ΠΈΡ β ΡΡΠΎ Π°Π΄ΡΠ΅ΡΠ½ΡΠΉ ΠΌΠ΅ΡΠΎΠ΄. Π ΡΡΠΎΠΌ ΠΌΠ΅ΡΠΎΠ΄Π΅ ΠΏΡΠΎΠ²ΠΎΠ΄Π° Π½Π° ΡΡ Π΅ΠΌΠ°Ρ Π½Π΅ ΠΏΠΎΠΊΠ°Π·ΡΠ²Π°ΡΡ, Π° ΡΠΎΠ»ΡΠΊΠΎ ΠΎΠ±ΠΎΠ·Π½Π°ΡΠ°ΡΡ Π½ΠΎΠΌΠ΅ΡΠ°ΠΌΠΈ ΠΎΠΊΠΎΠ»ΠΎ Π²ΡΠ²ΠΎΠ΄ΠΎΠ² ΡΠ»Π΅ΠΊΡΡΠΈΡΠ΅ΡΠΊΠΈΡ Π°ΠΏΠΏΠ°ΡΠ°ΡΠΎΠ². Π₯ΠΎΡΡ ΡΠ°ΠΊΡΡ ΡΡ Π΅ΠΌΡ ΠΈ ΠΏΡΠΎΡΠ΅ Π²ΡΠΏΠΎΠ»Π½ΠΈΡΡ ΠΏΡΠΈ ΠΈΡΠΏΠΎΠ»ΡΠ·ΠΎΠ²Π°Π½ΠΈΠΈ ΠΊΠΎΠΌΠΏΡΡΡΠ΅ΡΠ½ΡΡ ΠΏΡΠΎΠ³ΡΠ°ΠΌΠΌ, ΠΎΠ½Π° ΠΏΠΎΠ»ΡΡΠ°Π΅ΡΡΡ ΡΡΡΠ΅ΡΡΠ²Π΅Π½Π½ΠΎ ΡΠ»ΠΎΠΆΠ½Π΅Π΅ ΠΈ ΡΠ°ΡΡΠΎ ΠΏΡΠΈΠ²ΠΎΠ΄ΠΈΡ ΠΊ ΠΎΡΠΈΠ±ΠΊΠ°ΠΌ ΠΏΡΠΈ ΠΌΠΎΠ½ΡΠ°ΠΆΠ΅.
ΠΡΠΎΠΌΠ΅ ΡΠ»Π΅ΠΊΡΡΠΈΡΠ΅ΡΠΊΠΈΡ ΠΏΡΠΈΠ½ΡΠΈΠΏΠΈΠ°Π»ΡΠ½ΡΡ ΠΈ ΠΌΠΎΠ½ΡΠ°ΠΆΠ½ΡΡ ΡΡ Π΅ΠΌ ΡΡΡΠ΅ΡΡΠ²ΡΡΡ Π΅ΡΠ΅ ΡΡΡΡΠΊΡΡΡΠ½ΡΠ΅ ΠΈ ΡΡΠ½ΠΊΡΠΈΠΎΠ½Π°Π»ΡΠ½ΡΠ΅ ΡΡ Π΅ΠΌΡ. ΠΠ½ΠΈ ΠΏΠΎΠΌΠΎΠ³Π°ΡΡ ΡΠ°Π·ΠΎΠ±ΡΠ°ΡΡΡΡ Ρ ΠΎΠ±ΡΠΈΠΌ ΠΏΡΠΈΠ½ΡΠΈΠΏΠΎΠΌ Π΄Π΅ΠΉΡΡΠ²ΠΈΡ ΠΊΠ°ΠΊΠΎΠ³ΠΎ-Π»ΠΈΠ±ΠΎ ΡΠ»ΠΎΠΆΠ½ΠΎΠ³ΠΎ ΡΠ»Π΅ΠΊΡΡΠΎΡΡΡΡΠΎΠΉΡΡΠ²Π° ΠΈΠ»ΠΈ ΠΎΡΠ΄Π΅Π»ΡΠ½ΠΎΠ³ΠΎ Π΅Π³ΠΎ ΡΠ»Π΅ΠΌΠ΅Π½ΡΠ°. Π‘ΡΡΡΠΊΡΡΡΠ½ΡΠ΅ ΡΡ Π΅ΠΌΡ ΠΎΡ ΡΡΠ½ΠΊΡΠΈΠΎΠ½Π°Π»ΡΠ½ΡΡ ΠΎΡΠ»ΠΈΡΠ°ΡΡΡΡ ΡΠ΅ΠΌ, ΡΡΠΎ Π² Π½ΠΈΡ ΠΎΠΏΡΠ΅Π΄Π΅Π»ΡΡΡΡΡ ΠΈ ΠΎΠ±ΠΎΠ·Π½Π°ΡΠ°ΡΡΡΡ ΠΎΡΠ½ΠΎΠ²Π½ΡΠ΅ ΡΡΠ½ΠΊΡΠΈΠΎΠ½Π°Π»ΡΠ½ΡΠ΅ ΡΠ°ΡΡΠΈ ΡΡΡΡΠΎΠΉΡΡΠ²Π°, Π° Π½Π° Π½Π° ΡΡΠ½ΠΊΡΠΈΠΎΠ½Π°Π»ΡΠ½ΡΡ ΡΡ Π΅ΠΌΠ°Ρ ΠΎΠ±ΡΡΡΠ½ΡΡΡΡΡ ΠΏΡΠΎΡΠ΅ΡΡΡ, ΠΊΠΎΡΠΎΡΡΠ΅ Π² Π½ΠΈΡ ΠΏΡΠΎΡΠ΅ΠΊΠ°ΡΡ, Ρ.Π΅. ΡΠ°Π·ΡΡΡΠ½ΡΠ΅ΡΡΡ ΠΏΡΠΈΠ½ΡΠΈΠΏ ΡΠ°Π±ΠΎΡΡ ΡΡΡΡΠΎΠΉΡΡΠ²Π°.
ΠΠ°ΠΏΡΠΈΠΌΠ΅Ρ, ΡΠ°ΠΊΠΈΠ΅ ΡΡ Π΅ΠΌΡ ΠΎΡΠ΅Π½Ρ ΠΏΠΎΠΏΡΠ»ΡΡΠ½Ρ ΠΏΡΠΈ ΠΎΠΏΠΈΡΠ°Π½ΠΈΠΈ ΠΏΡΠΈΠ½ΡΠΈΠΏΠ° ΡΠ°Π±ΠΎΡΡ ΡΠ»ΠΎΠΆΠ½ΡΡ ΡΠ»Π΅ΠΊΡΡΠΎΠ½Π½ΡΡ ΡΡΡΡΠΎΠΉΡΡΠ². Π ΡΡΠΎΠΌ ΡΠ»ΡΡΠ°Π΅ ΡΠ°Π·Π²Π΅ΡΠ½ΡΡΠ°Ρ ΠΏΡΠΈΠ½ΡΠΈΠΏΠΈΠ°Π»ΡΠ½Π°Ρ ΡΡ Π΅ΠΌΠ° ΠΌΠΎΠΆΠ΅Ρ ΡΠΎΠ»ΡΠΊΠΎ Π·Π°ΠΏΡΡΠ°ΡΡ ΠΈ ΠΈΡΠΏΡΠ³Π°ΡΡ, ΠΎΡΠΎΠ±Π΅Π½Π½ΠΎ Π½Π΅ ΠΎΠΏΡΡΠ½ΡΡ ΡΠ»Π΅ΠΊΡΡΠΈΠΊΠΎΠ², ΠΊΠΎΡΠΎΡΡΠ΅ Π² Π±ΠΎΠ»ΡΡΠΈΠ½ΡΡΠ²Π΅ ΡΠ²ΠΎΠ΅ΠΌ ΠΎΡΠ΅Π½Ρ Π±ΠΎΡΡΡΡΡ ΡΠ°Π·Π»ΠΈΡΠ½ΠΎΠΉ ΡΠ»Π΅ΠΊΡΡΠΎΠ½ΠΈΠΊΠΈ. Π ΡΠ°ΠΊ, ΡΠ°Π·ΠΎΠ±ΡΠ°Π²ΡΠΈΡΡ ΠΏΠΎ ΡΡΡΡΠΊΡΡΡΠ½ΠΎΠΉ ΡΡ Π΅ΠΌΠ΅ ΠΈΠ· ΠΊΠ°ΠΊΠΈΡ ΠΎΡΠ΄Π΅Π»ΡΠ½ΡΡ Π±Π»ΠΎΠΊΠΎΠ² ΡΠΎΡΡΠΎΠΈΡ ΡΡΡΡΠΎΠΉΡΡΠ²ΠΎ, ΠΊΠ°ΠΊ ΡΡΠΈ Π±Π»ΠΎΠΊΠΈ ΠΌΠ΅ΠΆΠ΄Ρ ΡΠΎΠ±ΠΎΠΉ Π²Π·Π°ΠΈΠΌΠΎΠ΄Π΅ΠΉΡΡΠ²ΡΡΡ, ΠΏΠΎΠ½ΡΠ² ΠΏΠΎ ΡΡΠ½ΠΊΡΠΈΠΎΠ½Π°Π»ΡΠ½ΠΎΠΉ ΡΡ Π΅ΠΌΠ΅ ΠΊΠ°ΠΊ ΡΠ°Π±ΠΎΡΠ°ΡΡ ΠΊΠΎΠ½ΠΊΡΠ΅ΡΠ½ΡΠ΅ Π±Π»ΠΎΠΊΠΈ ΠΈ ΡΠ»Π΅ΠΌΠ΅Π½ΡΡ ΡΡΡΡΠΎΠΉΡΡΠ²Π° ΠΈ ΠΎΠ±ΡΠ°ΡΠΈΠ²ΡΠΈΡΡ ΡΠΆΠ΅ Π·Π°ΡΠ΅ΠΌ ΠΊ ΠΏΡΠΎΠ±Π»Π΅ΠΌΠ½ΠΎΠΉ ΡΠ°ΡΡΠΈ Π½Π° ΠΏΡΠΈΠ½ΡΠΈΠΏΠΈΠ°Π»ΡΠ½ΠΎΠΉ ΡΡ Π΅ΠΌΠ΅, ΠΌΠΎΠΆΠ½ΠΎ Π±ΡΡΡΡΠΎ ΡΠ΅ΡΠΈΡΡ Π»ΡΠ±ΡΡ Π²ΠΎΠ·Π½ΠΈΠΊΡΡΡ ΠΏΡΠΎΠ±Π»Π΅ΠΌΡ.
Π‘ΡΡΠ΅ΡΡΠ²ΡΡΡ ΡΠ°ΠΊΠΆΠ΅ ΠΎΠ±ΡΠ΅Π΄ΠΈΠ½Π΅Π½Π½ΡΠ΅ ΡΡ Π΅ΠΌΡ. ΠΠ° ΡΠ°ΠΊΠΈΡ ΡΡ Π΅ΠΌΠ°Ρ ΠΌΠΎΠΆΠ΅Ρ Π±ΡΡΡ ΠΏΠΎΠΊΠ°Π·Π°Π½Ρ ΡΡ Π΅ΠΌΡ Π½Π΅ΡΠΊΠΎΠ»ΡΠΊΠΈΡ ΡΠΈΠΏΠΎΠ², Π½Π°ΠΏΡΠΈΠΌΠ΅Ρ ΡΠ»Π΅ΠΊΡΡΠΈΡΠ΅ΡΠΊΠ°Ρ ΠΏΡΠΈΠ½ΡΠΈΠΏΠΈΠ°Π»ΡΠ½Π°Ρ ΠΈ ΠΌΠΎΠ½ΡΠ°ΠΆΠ½Π°Ρ. Π‘ΡΡΡΠΊΡΡΡΠ½Π°Ρ ΡΡ Π΅ΠΌΠ° ΠΌΠΎΠΆΠ΅Ρ Π±ΡΡΡ ΡΠΎΠ²ΠΌΠ΅ΡΠ΅Π½Π° Ρ ΡΡΠ½ΠΊΡΠΈΠΎΠ½Π°Π»ΡΠ½ΠΎΠΉ. Π Ρ.Π΄.
Π§ΡΠ΅Π½ΠΈΠ΅ ΠΏΡΠΈΠ½ΡΠΈΠΏΠΈΠ°Π»ΡΠ½ΡΡ ΡΠ»Π΅ΠΊΡΡΠΈΡΠ΅ΡΠΊΠΈΡ ΡΡ Π΅ΠΌ Π΄Π»Ρ Π½Π°ΡΠΈΠ½Π°ΡΡΠΈΡ
ΠΠ°ΠΆΠ΄Π°Ρ ΡΠ»Π΅ΠΊΡΡΠΈΡΠ΅ΡΠΊΠ°Ρ ΡΡ Π΅ΠΌΠ° ΡΠΎΡΡΠΎΠΈΡ ΠΈΠ· ΠΌΠ½ΠΎΠΆΠ΅ΡΡΠ²Π° ΡΠ»Π΅ΠΌΠ΅Π½ΡΠΎΠ², ΠΊΠΎΡΠΎΡΡΠ΅, Π² ΡΠ²ΠΎΡ ΠΎΡΠ΅ΡΠ΅Π΄Ρ, ΡΠ°ΠΊΠΆΠ΅ Π²ΠΊΠ»ΡΡΠ°ΡΡ Π² ΡΠ²ΠΎΡ ΠΊΠΎΠ½ΡΡΡΡΠΊΡΠΈΡ ΡΠ°Π·Π»ΠΈΡΠ½ΡΠ΅ Π΄Π΅ΡΠ°Π»ΠΈ. ΠΠ°ΠΈΠ±ΠΎΠ»Π΅Π΅ ΡΡΠΊΠΈΠΌ ΠΏΡΠΈΠΌΠ΅ΡΠΎΠΌ ΡΠ»ΡΠΆΠ°Ρ Π±ΡΡΠΎΠ²ΡΠ΅ ΠΏΡΠΈΠ±ΠΎΡΡ. ΠΠ°ΠΆΠ΅ ΠΎΠ±ΡΡΠ½ΡΠΉ ΡΡΡΠ³ ΡΠΎΡΡΠΎΠΈΡ ΠΈΠ· Π½Π°Π³ΡΠ΅Π²Π°ΡΠ΅Π»ΡΠ½ΠΎΠ³ΠΎ ΡΠ»Π΅ΠΌΠ΅Π½ΡΠ°, ΡΠ΅ΠΌΠΏΠ΅ΡΠ°ΡΡΡΠ½ΠΎΠ³ΠΎ ΡΠ΅Π³ΡΠ»ΡΡΠΎΡΠ°, ΠΊΠΎΠ½ΡΡΠΎΠ»ΡΠ½ΠΎΠΉ Π»Π°ΠΌΠΏΠΎΡΠΊΠΈ, ΠΏΡΠ΅Π΄ΠΎΡ ΡΠ°Π½ΠΈΡΠ΅Π»Ρ, ΠΏΡΠΎΠ²ΠΎΠ΄Π° ΠΈ ΡΡΠ΅ΠΏΡΠ΅Π»ΡΠ½ΠΎΠΉ Π²ΠΈΠ»ΠΊΠΈ. ΠΡΡΠ³ΠΈΠ΅ ΡΠ»Π΅ΠΊΡΡΠΎΠΏΡΠΈΠ±ΠΎΡΡ ΠΈΠΌΠ΅ΡΡ Π΅ΡΠ΅ Π±ΠΎΠ»Π΅Π΅ ΡΠ»ΠΎΠΆΠ½ΡΡ ΠΊΠΎΠ½ΡΡΡΡΠΊΡΠΈΡ, Π΄ΠΎΠΏΠΎΠ»Π½Π΅Π½Π½ΡΡ ΡΠ°Π·Π»ΠΈΡΠ½ΡΠΌΠΈ ΡΠ΅Π»Π΅, Π°Π²ΡΠΎΠΌΠ°ΡΠΈΡΠ΅ΡΠΊΠΈΠΌΠΈ Π²ΡΠΊΠ»ΡΡΠ°ΡΠ΅Π»ΡΠΌΠΈ, ΡΠ»Π΅ΠΊΡΡΠΎΠ΄Π²ΠΈΠ³Π°ΡΠ΅Π»ΡΠΌΠΈ, ΡΡΠ°Π½ΡΡΠΎΡΠΌΠ°ΡΠΎΡΠ°ΠΌΠΈ ΠΈ ΠΌΠ½ΠΎΠ³ΠΈΠΌΠΈ Π΄ΡΡΠ³ΠΈΠΌΠΈ Π΄Π΅ΡΠ°Π»ΡΠΌΠΈ. ΠΠ΅ΠΆΠ΄Ρ Π½ΠΈΠΌΠΈ ΡΠΎΠ·Π΄Π°Π΅ΡΡΡ ΡΠ»Π΅ΠΊΡΡΠΈΡΠ΅ΡΠΊΠΎΠ΅ ΡΠΎΠ΅Π΄ΠΈΠ½Π΅Π½ΠΈΠ΅, ΠΎΠ±Π΅ΡΠΏΠ΅ΡΠΈΠ²Π°ΡΡΠ΅Π΅ ΠΏΠΎΠ»Π½ΠΎΠ΅ Π²Π·Π°ΠΈΠΌΠΎΠ΄Π΅ΠΉΡΡΠ²ΠΈΠ΅ Π²ΡΠ΅Ρ ΡΠ»Π΅ΠΌΠ΅Π½ΡΠΎΠ² ΠΈ Π²ΡΠΏΠΎΠ»Π½Π΅Π½ΠΈΠ΅ ΠΊΠ°ΠΆΠ΄ΡΠΌ ΡΡΡΡΠΎΠΉΡΡΠ²ΠΎΠΌ ΡΠ²ΠΎΠ΅Π³ΠΎ ΠΏΡΠ΅Π΄Π½Π°Π·Π½Π°ΡΠ΅Π½ΠΈΡ.
Π ΡΠ²ΡΠ·ΠΈ Ρ ΡΡΠΈΠΌ ΠΎΡΠ΅Π½Ρ ΡΠ°ΡΡΠΎ Π²ΠΎΠ·Π½ΠΈΠΊΠ°Π΅Ρ Π²ΠΎΠΏΡΠΎΡ, ΠΊΠ°ΠΊ Π½Π°ΡΡΠΈΡΡΡ ΡΠΈΡΠ°ΡΡ ΡΠ»Π΅ΠΊΡΡΠΈΡΠ΅ΡΠΊΠΈΠ΅ ΡΡ Π΅ΠΌΡ, Π³Π΄Π΅ Π²ΡΠ΅ ΡΠΎΡΡΠ°Π²Π»ΡΡΡΠΈΠ΅ ΠΎΡΠΎΠ±ΡΠ°ΠΆΠ°ΡΡΡΡ Π² Π²ΠΈΠ΄Π΅ ΡΡΠ»ΠΎΠ²Π½ΡΡ Π³ΡΠ°ΡΠΈΡΠ΅ΡΠΊΠΈΡ ΠΎΠ±ΠΎΠ·Π½Π°ΡΠ΅Π½ΠΈΠΉ. ΠΠ°Π½Π½Π°Ρ ΠΏΡΠΎΠ±Π»Π΅ΠΌΠ° ΠΈΠΌΠ΅Π΅Ρ Π±ΠΎΠ»ΡΡΠΎΠ΅ Π·Π½Π°ΡΠ΅Π½ΠΈΠ΅ Π΄Π»Ρ ΡΠ΅Ρ , ΠΊΡΠΎ ΡΠ΅Π³ΡΠ»ΡΡΠ½ΠΎ ΡΡΠ°Π»ΠΊΠΈΠ²Π°Π΅ΡΡΡ Ρ ΡΠ»Π΅ΠΊΡΡΠΎΠΌΠΎΠ½ΡΠ°ΠΆΠΎΠΌ. ΠΡΠ°Π²ΠΈΠ»ΡΠ½ΠΎΠ΅ ΡΡΠ΅Π½ΠΈΠ΅ ΡΡ Π΅ΠΌ Π΄Π°Π΅Ρ Π²ΠΎΠ·ΠΌΠΎΠΆΠ½ΠΎΡΡΡ ΠΏΠΎΠ½ΡΡΡ, ΠΊΠ°ΠΊΠΈΠΌ ΠΎΠ±ΡΠ°Π·ΠΎΠΌ ΡΠ»Π΅ΠΌΠ΅Π½ΡΡ Π²Π·Π°ΠΈΠΌΠΎΠ΄Π΅ΠΉΡΡΠ²ΡΡΡ ΠΌΠ΅ΠΆΠ΄Ρ ΡΠΎΠ±ΠΎΠΉ ΠΈ ΠΊΠ°ΠΊ ΠΏΡΠΎΡΠ΅ΠΊΠ°ΡΡ Π²ΡΠ΅ ΡΠ°Π±ΠΎΡΠΈΠ΅ ΠΏΡΠΎΡΠ΅ΡΡΡ.
ΠΠΈΠ΄Ρ ΡΠ»Π΅ΠΊΡΡΠΈΡΠ΅ΡΠΊΠΈΡ ΡΡ Π΅ΠΌ
ΠΠ»Ρ ΡΠΎΠ³ΠΎ ΡΡΠΎΠ±Ρ ΠΏΡΠ°Π²ΠΈΠ»ΡΠ½ΠΎ ΠΏΠΎΠ»ΡΠ·ΠΎΠ²Π°ΡΡΡΡ ΡΠ»Π΅ΠΊΡΡΠΈΡΠ΅ΡΠΊΠΈΠΌΠΈ ΡΡ Π΅ΠΌΠ°ΠΌΠΈ, Π½ΡΠΆΠ½ΠΎ Π·Π°ΡΠ°Π½Π΅Π΅ ΠΎΠ·Π½Π°ΠΊΠΎΠΌΠΈΡΡΡΡ Ρ ΠΎΡΠ½ΠΎΠ²Π½ΡΠΌΠΈ ΠΏΠΎΠ½ΡΡΠΈΡΠΌΠΈ ΠΈ ΠΎΠΏΡΠ΅Π΄Π΅Π»Π΅Π½ΠΈΡΠΌΠΈ, Π·Π°ΡΡΠ°Π³ΠΈΠ²Π°ΡΡΠΈΠΌΠΈ ΡΡΡ ΠΎΠ±Π»Π°ΡΡΡ.
ΠΡΠ±Π°Ρ ΡΡ Π΅ΠΌΠ° Π²ΡΠΏΠΎΠ»Π½ΡΠ΅ΡΡΡ Π² Π²ΠΈΠ΄Π΅ Π³ΡΠ°ΡΠΈΡΠ΅ΡΠΊΠΎΠ³ΠΎ ΠΈΠ·ΠΎΠ±ΡΠ°ΠΆΠ΅Π½ΠΈΡ ΠΈΠ»ΠΈ ΡΠ΅ΡΡΠ΅ΠΆΠ°, Π½Π° ΠΊΠΎΡΠΎΡΠΎΠΌ Π²ΠΌΠ΅ΡΡΠ΅ Ρ ΠΎΠ±ΠΎΡΡΠ΄ΠΎΠ²Π°Π½ΠΈΠ΅ΠΌ ΠΎΡΠΎΠ±ΡΠ°ΠΆΠ°ΡΡΡΡ Π²ΡΠ΅ ΡΠ²ΡΠ·ΡΡΡΠΈΠ΅ Π·Π²Π΅Π½ΡΡ ΡΠ»Π΅ΠΊΡΡΠΈΡΠ΅ΡΠΊΠΎΠΉ ΡΠ΅ΠΏΠΈ. Π‘ΡΡΠ΅ΡΡΠ²ΡΡΡ ΡΠ°Π·Π»ΠΈΡΠ½ΡΠ΅ Π²ΠΈΠ΄Ρ ΡΠ»Π΅ΠΊΡΡΠΈΡΠ΅ΡΠΊΠΈΡ ΡΡ Π΅ΠΌ, ΡΠ°Π·Π»ΠΈΡΠ°ΡΡΠΈΠ΅ΡΡ ΠΏΠΎ ΡΠ²ΠΎΠ΅ΠΌΡ ΡΠ΅Π»Π΅Π²ΠΎΠΌΡ Π½Π°Π·Π½Π°ΡΠ΅Π½ΠΈΡ. Π ΠΈΡ ΠΏΠ΅ΡΠ΅ΡΠ΅Π½Ρ Π²Ρ ΠΎΠ΄ΡΡ ΠΏΠ΅ΡΠ²ΠΈΡΠ½ΡΠ΅ ΠΈ Π²ΡΠΎΡΠΈΡΠ½ΡΠ΅ ΡΠ΅ΠΏΠΈ, ΡΠΈΡΡΠ΅ΠΌΡ ΡΠΈΠ³Π½Π°Π»ΠΈΠ·Π°ΡΠΈΠΈ, Π·Π°ΡΠΈΡΡ, ΡΠΏΡΠ°Π²Π»Π΅Π½ΠΈΡ ΠΈ ΠΏΡΠΎΡΠΈΠ΅. ΠΡΠΎΠΌΠ΅ ΡΠΎΠ³ΠΎ, ΡΡΡΠ΅ΡΡΠ²ΡΡΡ ΠΈ ΡΠΈΡΠΎΠΊΠΎ ΠΈΡΠΏΠΎΠ»ΡΠ·ΡΡΡΡΡ ΠΏΡΠΈΠ½ΡΠΈΠΏΠΈΠ°Π»ΡΠ½ΡΠ΅ ΠΈ ΠΌΠΎΠ½ΡΠ°ΠΆΠ½ΡΠ΅ ΡΠ»Π΅ΠΊΡΡΠΈΡΠ΅ΡΠΊΠΈΠ΅ ΡΡ Π΅ΠΌΡ, ΠΎΠ΄Π½ΠΎΠ»ΠΈΠ½Π΅ΠΉΠ½ΡΠ΅, ΠΏΠΎΠ»Π½ΠΎΠ»ΠΈΠ½Π΅ΠΉΠ½ΡΠ΅ ΠΈ ΡΠ°Π·Π²Π΅ΡΠ½ΡΡΡΠ΅. ΠΠ°ΠΆΠ΄Π°Ρ ΠΈΠ· Π½ΠΈΡ ΠΈΠΌΠ΅Π΅Ρ ΡΠ²ΠΎΠΈ ΡΠΏΠ΅ΡΠΈΡΠΈΡΠ΅ΡΠΊΠΈΠ΅ ΠΎΡΠΎΠ±Π΅Π½Π½ΠΎΡΡΠΈ.
Π ΠΏΠ΅ΡΠ²ΠΈΡΠ½ΡΠΌ ΠΎΡΠ½ΠΎΡΡΡΡΡ ΡΠ΅ΠΏΠΈ, ΠΏΠΎ ΠΊΠΎΡΠΎΡΡΠΌ ΠΏΠΎΠ΄Π°ΡΡΡΡ ΠΎΡΠ½ΠΎΠ²Π½ΡΠ΅ ΡΠ΅Ρ Π½ΠΎΠ»ΠΎΠ³ΠΈΡΠ΅ΡΠΊΠΈΠ΅ Π½Π°ΠΏΡΡΠΆΠ΅Π½ΠΈΡ Π½Π΅ΠΏΠΎΡΡΠ΅Π΄ΡΡΠ²Π΅Π½Π½ΠΎ ΠΎΡ ΠΈΡΡΠΎΡΠ½ΠΈΠΊΠΎΠ² ΠΊ ΠΏΠΎΡΡΠ΅Π±ΠΈΡΠ΅Π»ΡΠΌ ΠΈΠ»ΠΈ ΠΏΡΠΈΠ΅ΠΌΠ½ΠΈΠΊΠ°ΠΌ ΡΠ»Π΅ΠΊΡΡΠΎΡΠ½Π΅ΡΠ³ΠΈΠΈ. ΠΠ΅ΡΠ²ΠΈΡΠ½ΡΠ΅ ΡΠ΅ΠΏΠΈ Π²ΡΡΠ°Π±Π°ΡΡΠ²Π°ΡΡ, ΠΏΡΠ΅ΠΎΠ±ΡΠ°Π·ΠΎΠ²ΡΠ²Π°ΡΡ, ΠΏΠ΅ΡΠ΅Π΄Π°ΡΡ ΠΈ ΡΠ°ΡΠΏΡΠ΅Π΄Π΅Π»ΡΡΡ ΡΠ»Π΅ΠΊΡΡΠΈΡΠ΅ΡΠΊΡΡ ΡΠ½Π΅ΡΠ³ΠΈΡ. ΠΠ½ΠΈ ΡΠΎΡΡΠΎΡΡ ΠΈΠ· Π³Π»Π°Π²Π½ΠΎΠΉ ΡΡ Π΅ΠΌΡ ΠΈ ΡΠ΅ΠΏΠ΅ΠΉ, ΠΎΠ±Π΅ΡΠΏΠ΅ΡΠΈΠ²Π°ΡΡΠΈΡ ΡΠΎΠ±ΡΡΠ²Π΅Π½Π½ΡΠ΅ Π½ΡΠΆΠ΄Ρ. Π¦Π΅ΠΏΠΈ Π³Π»Π°Π²Π½ΠΎΠΉ ΡΡ Π΅ΠΌΡ Π²ΡΡΠ°Π±Π°ΡΡΠ²Π°ΡΡ, ΠΏΡΠ΅ΠΎΠ±ΡΠ°Π·ΡΡΡ ΠΈ ΡΠ°ΡΠΏΡΠ΅Π΄Π΅Π»ΡΡΡ ΠΎΡΠ½ΠΎΠ²Π½ΠΎΠΉ ΠΏΠΎΡΠΎΠΊ ΡΠ»Π΅ΠΊΡΡΠΎΡΠ½Π΅ΡΠ³ΠΈΠΈ. Π¦Π΅ΠΏΠΈ Π΄Π»Ρ ΡΠΎΠ±ΡΡΠ²Π΅Π½Π½ΡΡ Π½ΡΠΆΠ΄ ΠΎΠ±Π΅ΡΠΏΠ΅ΡΠΈΠ²Π°ΡΡ ΡΠ°Π±ΠΎΡΡ ΠΎΡΠ½ΠΎΠ²Π½ΠΎΠ³ΠΎ ΡΠ»Π΅ΠΊΡΡΠΈΡΠ΅ΡΠΊΠΎΠ³ΠΎ ΠΎΠ±ΠΎΡΡΠ΄ΠΎΠ²Π°Π½ΠΈΡ. Π§Π΅ΡΠ΅Π· Π½ΠΈΡ Π½Π°ΠΏΡΡΠΆΠ΅Π½ΠΈΠ΅ ΠΏΠΎΡΡΡΠΏΠ°Π΅Ρ Π½Π° ΡΠ»Π΅ΠΊΡΡΠΎΠ΄Π²ΠΈΠ³Π°ΡΠ΅Π»ΠΈ ΡΡΡΠ°Π½ΠΎΠ²ΠΎΠΊ, Π² ΡΠΈΡΡΠ΅ΠΌΡ ΠΎΡΠ²Π΅ΡΠ΅Π½ΠΈΡ ΠΈ Π½Π° Π΄ΡΡΠ³ΠΈΠ΅ ΡΡΠ°ΡΡΠΊΠΈ.
ΠΡΠΎΡΠΈΡΠ½ΡΠΌΠΈ ΡΡΠΈΡΠ°ΡΡΡΡ ΡΠ΅ ΡΠ΅ΠΏΠΈ, Π² ΠΊΠΎΡΠΎΡΡΡ ΠΏΠΎΠ΄Π°Π²Π°Π΅ΠΌΠΎΠ΅ Π½Π°ΠΏΡΡΠΆΠ΅Π½ΠΈΠ΅ Π½Π΅ ΠΏΡΠ΅Π²ΡΡΠ°Π΅Ρ 1 ΠΊΠΈΠ»ΠΎΠ²Π°ΡΡΠ°. ΠΠ½ΠΈ ΠΎΠ±Π΅ΡΠΏΠ΅ΡΠΈΠ²Π°ΡΡ Π²ΡΠΏΠΎΠ»Π½Π΅Π½ΠΈΠ΅ ΡΡΠ½ΠΊΡΠΈΠΉ Π°Π²ΡΠΎΠΌΠ°ΡΠΈΠΊΠΈ, ΡΠΏΡΠ°Π²Π»Π΅Π½ΠΈΡ, Π·Π°ΡΠΈΡΡ, Π΄ΠΈΡΠΏΠ΅ΡΡΠ΅ΡΡΠΊΠΎΠΉ ΡΠ»ΡΠΆΠ±Ρ. Π§Π΅ΡΠ΅Π· Π²ΡΠΎΡΠΈΡΠ½ΡΠ΅ ΡΠ΅ΠΏΠΈ ΠΎΡΡΡΠ΅ΡΡΠ²Π»ΡΠ΅ΡΡΡ ΠΊΠΎΠ½ΡΡΠΎΠ»Ρ, ΠΈΠ·ΠΌΠ΅ΡΠ΅Π½ΠΈΡ ΠΈ ΡΡΠ΅Ρ ΡΠ»Π΅ΠΊΡΡΠΎΡΠ½Π΅ΡΠ³ΠΈΠΈ. ΠΠ½Π°Π½ΠΈΠ΅ ΡΡΠΈΡ ΡΠ²ΠΎΠΉΡΡΠ² ΠΏΠΎΠΌΠΎΠΆΠ΅Ρ Π½Π°ΡΡΠΈΡΡΡΡ ΡΠΈΡΠ°ΡΡ ΡΠ»Π΅ΠΊΡΡΠΈΡΠ΅ΡΠΊΠΈΠ΅ ΡΡ Π΅ΠΌΡ.
ΠΠΎΠ»Π½ΠΎΠ»ΠΈΠ½Π΅ΠΉΠ½ΡΠ΅ ΡΡ Π΅ΠΌΡ ΠΈΡΠΏΠΎΠ»ΡΠ·ΡΡΡΡΡ Π² ΡΡΠ΅Ρ ΡΠ°Π·Π½ΡΡ ΡΠ΅ΠΏΡΡ . ΠΠ½ΠΈ ΠΎΡΠΎΠ±ΡΠ°ΠΆΠ°ΡΡ ΡΠ»Π΅ΠΊΡΡΠΎΠΎΠ±ΠΎΡΡΠ΄ΠΎΠ²Π°Π½ΠΈΠ΅, ΠΏΠΎΠ΄ΠΊΠ»ΡΡΠ΅Π½Π½ΠΎΠ΅ ΠΊΠΎ Π²ΡΠ΅ΠΌ ΡΡΠ΅ΠΌ ΡΠ°Π·Π°ΠΌ. ΠΠ° ΠΎΠ΄Π½ΠΎΠ»ΠΈΠ½Π΅ΠΉΠ½ΡΡ ΡΡ Π΅ΠΌΠ°Ρ ΠΏΠΎΠΊΠ°Π·ΡΠ²Π°Π΅ΡΡΡ ΠΎΠ±ΠΎΡΡΠ΄ΠΎΠ²Π°Π½ΠΈΠ΅, ΡΠ°Π·ΠΌΠ΅ΡΠ΅Π½Π½ΠΎΠ΅ Π»ΠΈΡΡ Π½Π° ΠΎΠ΄Π½ΠΎΠΉ ΡΡΠ΅Π΄Π½Π΅ΠΉ ΡΠ°Π·Π΅. ΠΠ°Π½Π½ΠΎΠ΅ ΠΎΡΠ»ΠΈΡΠΈΠ΅ ΠΎΠ±ΡΠ·Π°ΡΠ΅Π»ΡΠ½ΠΎ ΡΠΊΠ°Π·ΡΠ²Π°Π΅ΡΡΡ Π½Π° ΡΡ Π΅ΠΌΠ΅.
ΠΠ° ΠΏΡΠΈΠ½ΡΠΈΠΏΠΈΠ°Π»ΡΠ½ΡΡ ΡΡ Π΅ΠΌΠ°Ρ Π½Π΅ ΡΠΊΠ°Π·ΡΠ²Π°ΡΡΡΡ Π²ΡΠΎΡΠΎΡΡΠ΅ΠΏΠ΅Π½Π½ΡΠ΅ ΡΠ»Π΅ΠΌΠ΅Π½ΡΡ, ΠΊΠΎΡΠΎΡΡΠ΅ Π½Π΅ Π²ΡΠΏΠΎΠ»Π½ΡΡΡ ΠΎΡΠ½ΠΎΠ²Π½ΡΡ ΡΡΠ½ΠΊΡΠΈΠΉ. ΠΠ° ΡΡΠ΅Ρ ΡΡΠΎΠ³ΠΎ ΠΈΠ·ΠΎΠ±ΡΠ°ΠΆΠ΅Π½ΠΈΠ΅ ΡΡΠ°Π½ΠΎΠ²ΠΈΡΡΡ ΠΏΡΠΎΡΠ΅, ΠΏΠΎΠ·Π²ΠΎΠ»ΡΡ Π»ΡΡΡΠ΅ ΠΏΠΎΠ½ΡΡΡ ΠΏΡΠΈΠ½ΡΠΈΠΏ Π΄Π΅ΠΉΡΡΠ²ΠΈΡ Π²ΡΠ΅Π³ΠΎ ΠΎΠ±ΠΎΡΡΠ΄ΠΎΠ²Π°Π½ΠΈΡ. ΠΠΎΠ½ΡΠ°ΠΆΠ½ΡΠ΅ ΡΡ Π΅ΠΌΡ, Π½Π°ΠΎΠ±ΠΎΡΠΎΡ, Π²ΡΠΏΠΎΠ»Π½ΡΡΡΡΡ Π±ΠΎΠ»Π΅Π΅ ΠΏΠΎΠ΄ΡΠΎΠ±Π½ΠΎ, ΠΏΠΎΡΠΊΠΎΠ»ΡΠΊΡ ΠΎΠ½ΠΈ ΠΏΡΠΈΠΌΠ΅Π½ΡΡΡΡΡ Π΄Π»Ρ ΠΏΡΠ°ΠΊΡΠΈΡΠ΅ΡΠΊΠΎΠΉ ΡΡΡΠ°Π½ΠΎΠ²ΠΊΠΈ Π²ΡΠ΅Ρ ΡΠ»Π΅ΠΌΠ΅Π½ΡΠΎΠ² ΡΠ»Π΅ΠΊΡΡΠΈΡΠ΅ΡΠΊΠΎΠΉ ΡΠ΅ΡΠΈ. Π Π½ΠΈΠΌ ΠΎΡΠ½ΠΎΡΡΡΡΡ ΠΎΠ΄Π½ΠΎΠ»ΠΈΠ½Π΅ΠΉΠ½ΡΠ΅ ΡΡ Π΅ΠΌΡ, ΠΎΡΠΎΠ±ΡΠ°ΠΆΠ°Π΅ΠΌΡΠ΅ Π½Π΅ΠΏΠΎΡΡΠ΅Π΄ΡΡΠ²Π΅Π½Π½ΠΎ Π½Π° ΡΡΡΠΎΠΈΡΠ΅Π»ΡΠ½ΠΎΠΌ ΠΏΠ»Π°Π½Π΅ ΠΎΠ±ΡΠ΅ΠΊΡΠ°, Π° ΡΠ°ΠΊΠΆΠ΅ ΡΡ Π΅ΠΌΡ ΠΊΠ°Π±Π΅Π»ΡΠ½ΡΡ ΡΡΠ°ΡΡ Π²ΠΌΠ΅ΡΡΠ΅ Ρ ΡΡΠ°Π½ΡΡΠΎΡΠΌΠ°ΡΠΎΡΠ½ΡΠΌΠΈ ΠΏΠΎΠ΄ΡΡΠ°Π½ΡΠΈΡΠΌΠΈ ΠΈ ΡΠ°ΡΠΏΡΠ΅Π΄Π΅Π»ΠΈΡΠ΅Π»ΡΠ½ΡΠΌΠΈ ΠΏΡΠ½ΠΊΡΠ°ΠΌΠΈ, Π½Π°Π½Π΅ΡΠ΅Π½Π½ΡΠΌΠΈ Π½Π° ΡΠΏΡΠΎΡΠ΅Π½Π½ΡΠΉ Π³Π΅Π½Π΅ΡΠ°Π»ΡΠ½ΡΠΉ ΠΏΠ»Π°Π½.
Π ΠΏΡΠΎΡΠ΅ΡΡΠ΅ ΠΌΠΎΠ½ΡΠ°ΠΆΠ° ΠΈ Π½Π°Π»Π°Π΄ΠΊΠΈ ΡΠΈΡΠΎΠΊΠΎΠ΅ ΡΠ°ΡΠΏΡΠΎΡΡΡΠ°Π½Π΅Π½ΠΈΠ΅ ΠΏΠΎΠ»ΡΡΠΈΠ»ΠΈ ΡΠ°Π·Π²Π΅ΡΠ½ΡΡΡΠ΅ ΡΡ Π΅ΠΌΡ Ρ Π²ΡΠΎΡΠΈΡΠ½ΡΠΌΠΈ ΡΠ΅ΠΏΡΠΌΠΈ. ΠΠ° Π½ΠΈΡ Π²ΡΠ΄Π΅Π»ΡΡΡΡΡ Π΄ΠΎΠΏΠΎΠ»Π½ΠΈΡΠ΅Π»ΡΠ½ΡΠ΅ ΡΡΠ½ΠΊΡΠΈΠΎΠ½Π°Π»ΡΠ½ΡΠ΅ ΠΏΠΎΠ΄Π³ΡΡΠΏΠΏΡ ΡΠ΅ΠΏΠ΅ΠΉ, ΡΠ²ΡΠ·Π°Π½Π½ΡΡ Ρ Π²ΠΊΠ»ΡΡΠ΅Π½ΠΈΠ΅ΠΌ ΠΈ Π²ΡΠΊΠ»ΡΡΠ΅Π½ΠΈΠ΅ΠΌ, ΠΈΠ½Π΄ΠΈΠ²ΠΈΠ΄ΡΠ°Π»ΡΠ½ΠΎΠΉ Π·Π°ΡΠΈΡΠΎΠΉ ΠΊΠ°ΠΊΠΎΠ³ΠΎ-Π»ΠΈΠ±ΠΎ ΡΡΠ°ΡΡΠΊΠ° ΠΈ Π΄ΡΡΠ³ΠΈΠ΅.
ΠΠ±ΠΎΠ·Π½Π°ΡΠ΅Π½ΠΈΡ Π² ΡΠ»Π΅ΠΊΡΡΠΈΡΠ΅ΡΠΊΠΈΡ ΡΡ Π΅ΠΌΠ°Ρ
Π ΠΊΠ°ΠΆΠ΄ΠΎΠΉ ΡΠ»Π΅ΠΊΡΡΠΈΡΠ΅ΡΠΊΠΎΠΉ ΡΠ΅ΠΏΠΈ ΠΈΠΌΠ΅ΡΡΡΡ ΡΡΡΡΠΎΠΉΡΡΠ²Π°, ΡΠ»Π΅ΠΌΠ΅Π½ΡΡ ΠΈ Π΄Π΅ΡΠ°Π»ΠΈ, ΠΊΠΎΡΠΎΡΡΠ΅ Π²ΡΠ΅ Π²ΠΌΠ΅ΡΡΠ΅ ΠΎΠ±ΡΠ°Π·ΡΡΡ ΠΏΡΡΡ Π΄Π»Ρ ΡΠ»Π΅ΠΊΡΡΠΈΡΠ΅ΡΠΊΠΎΠ³ΠΎ ΡΠΎΠΊΠ°. ΠΠ½ΠΈ ΠΎΡΠ»ΠΈΡΠ°ΡΡΡΡ Π½Π°Π»ΠΈΡΠΈΠ΅ΠΌ ΡΠ»Π΅ΠΊΡΡΠΎΠΌΠ°Π³Π½ΠΈΡΠ½ΡΡ ΠΏΡΠΎΡΠ΅ΡΡΠΎΠ², ΡΠ²ΡΠ·Π°Π½Π½ΡΡ Ρ ΡΠ»Π΅ΠΊΡΡΠΎΠ΄Π²ΠΈΠΆΡΡΠ΅ΠΉ ΡΠΈΠ»ΠΎΠΉ, ΡΠΎΠΊΠΎΠΌ ΠΈ Π½Π°ΠΏΡΡΠΆΠ΅Π½ΠΈΠ΅ΠΌ, ΠΈ ΠΎΠΏΠΈΡΠ°Π½Π½ΡΡ Π² ΡΠΈΠ·ΠΈΡΠ΅ΡΠΊΠΈΡ Π·Π°ΠΊΠΎΠ½Π°Ρ .
Π ΡΠ»Π΅ΠΊΡΡΠΈΡΠ΅ΡΠΊΠΈΡ ΡΠ΅ΠΏΡΡ Π²ΡΠ΅ ΡΠΎΡΡΠ°Π²Π½ΡΠ΅ ΡΠ°ΡΡΠΈ ΠΌΠΎΠΆΠ½ΠΎ ΡΡΠ»ΠΎΠ²Π½ΠΎ ΡΠ°Π·Π΄Π΅Π»ΠΈΡΡ Π½Π° Π½Π΅ΡΠΊΠΎΠ»ΡΠΊΠΎ Π³ΡΡΠΏΠΏ:
- Π ΠΏΠ΅ΡΠ²ΡΡ Π³ΡΡΠΏΠΏΡ Π²Ρ ΠΎΠ΄ΡΡ ΡΡΡΡΠΎΠΉΡΡΠ²Π°, Π²ΡΡΠ°Π±Π°ΡΡΠ²Π°ΡΡΠΈΠ΅ ΡΠ»Π΅ΠΊΡΡΠΎΡΠ½Π΅ΡΠ³ΠΈΡ ΠΈΠ»ΠΈ ΠΈΡΡΠΎΡΠ½ΠΈΠΊΠΈ ΠΏΠΈΡΠ°Π½ΠΈΡ.
- ΠΡΠΎΡΠ°Ρ Π³ΡΡΠΏΠΏΠ° ΡΠ»Π΅ΠΌΠ΅Π½ΡΠΎΠ² ΠΏΡΠ΅ΠΎΠ±ΡΠ°Π·ΡΠ΅Ρ ΡΠ»Π΅ΠΊΡΡΠΈΡΠ΅ΡΡΠ²ΠΎ Π² Π΄ΡΡΠ³ΠΈΠ΅ Π²ΠΈΠ΄Ρ ΡΠ½Π΅ΡΠ³ΠΈΠΈ. ΠΠ½ΠΈ Π²ΡΠΏΠΎΠ»Π½ΡΡΡ ΡΡΠ½ΠΊΡΠΈΡ ΠΏΡΠΈΠ΅ΠΌΠ½ΠΈΠΊΠΎΠ² ΠΈΠ»ΠΈ ΠΏΠΎΡΡΠ΅Π±ΠΈΡΠ΅Π»Π΅ΠΉ.
- Π‘ΠΎΡΡΠ°Π²Π»ΡΡΡΠΈΠ΅ ΡΡΠ΅ΡΡΠ΅ΠΉ Π³ΡΡΠΏΠΏΡ ΠΎΠ±Π΅ΡΠΏΠ΅ΡΠΈΠ²Π°ΡΡ ΠΏΠ΅ΡΠ΅Π΄Π°ΡΡ ΡΠ»Π΅ΠΊΡΡΠΈΡΠ΅ΡΡΠ²Π° ΠΎΡ ΠΎΠ΄Π½ΠΈΡ ΡΠ»Π΅ΠΌΠ΅Π½ΡΠΎΠ² ΠΊ Π΄ΡΡΠ³ΠΈΠΌ, ΡΠΎ Π΅ΡΡΡ, ΠΎΡ ΠΈΡΡΠΎΡΠ½ΠΈΠΊΠ° ΠΏΠΈΡΠ°Π½ΠΈΡ β ΠΊ ΡΠ»Π΅ΠΊΡΡΠΎΠΏΡΠΈΠ΅ΠΌΠ½ΠΈΠΊΠ°ΠΌ. Π‘ΡΠ΄Π° ΠΆΠ΅ Π²Ρ ΠΎΠ΄ΡΡ ΡΡΠ°Π½ΡΡΠΎΡΠΌΠ°ΡΠΎΡΡ, ΡΡΠ°Π±ΠΈΠ»ΠΈΠ·Π°ΡΠΎΡΡ ΠΈ Π΄ΡΡΠ³ΠΈΠ΅ ΡΡΡΡΠΎΠΉΡΡΠ²Π°, ΠΎΠ±Π΅ΡΠΏΠ΅ΡΠΈΠ²Π°ΡΡΠΈΠ΅ Π½Π΅ΠΎΠ±Ρ ΠΎΠ΄ΠΈΠΌΠΎΠ΅ ΠΊΠ°ΡΠ΅ΡΡΠ²ΠΎ ΠΈ ΡΡΠΎΠ²Π΅Π½Ρ Π½Π°ΠΏΡΡΠΆΠ΅Π½ΠΈΡ.
ΠΠ°ΠΆΠ΄ΠΎΠΌΡ ΡΡΡΡΠΎΠΉΡΡΠ²Ρ, ΡΠ»Π΅ΠΌΠ΅Π½ΡΡ ΠΈΠ»ΠΈ Π΄Π΅ΡΠ°Π»ΠΈ ΡΠΎΠΎΡΠ²Π΅ΡΡΡΠ²ΡΠ΅Ρ ΡΡΠ»ΠΎΠ²Π½ΠΎΠ΅ ΠΎΠ±ΠΎΠ·Π½Π°ΡΠ΅Π½ΠΈΠ΅, ΠΏΡΠΈΠΌΠ΅Π½ΡΡΡΠ΅Π΅ΡΡ Π² Π³ΡΠ°ΡΠΈΡΠ΅ΡΠΊΠΈΡ ΠΈΠ·ΠΎΠ±ΡΠ°ΠΆΠ΅Π½ΠΈΡΡ ΡΠ»Π΅ΠΊΡΡΠΈΡΠ΅ΡΠΊΠΈΡ ΡΠ΅ΠΏΠ΅ΠΉ, Π½Π°Π·ΡΠ²Π°Π΅ΠΌΡΡ ΡΠ»Π΅ΠΊΡΡΠΈΡΠ΅ΡΠΊΠΈΠΌΠΈ ΡΡ Π΅ΠΌΠ°ΠΌΠΈ. ΠΡΠΎΠΌΠ΅ ΠΎΡΠ½ΠΎΠ²Π½ΡΡ ΠΎΠ±ΠΎΠ·Π½Π°ΡΠ΅Π½ΠΈΠΉ, Π² Π½ΠΈΡ ΠΎΡΠΎΠ±ΡΠ°ΠΆΠ°ΡΡΡΡ Π»ΠΈΠ½ΠΈΠΈ ΡΠ»Π΅ΠΊΡΡΠΎΠΏΠ΅ΡΠ΅Π΄Π°ΡΠΈ, ΡΠΎΠ΅Π΄ΠΈΠ½ΡΡΡΠΈΠ΅ Π²ΡΠ΅ ΡΡΠΈ ΡΠ»Π΅ΠΌΠ΅Π½ΡΡ. Π£ΡΠ°ΡΡΠΊΠΈ ΡΠ΅ΠΏΠΈ, Π²Π΄ΠΎΠ»Ρ ΠΊΠΎΡΠΎΡΡΡ ΠΏΡΠΎΡΠ΅ΠΊΠ°ΡΡ ΠΎΠ΄Π½ΠΈ ΠΈ ΡΠ΅ ΠΆΠ΅ ΡΠΎΠΊΠΈ, Π½Π°Π·ΡΠ²Π°ΡΡΡΡ Π²Π΅ΡΠ²ΡΠΌΠΈ. ΠΠ΅ΡΡΠ° ΠΈΡ ΡΠΎΠ΅Π΄ΠΈΠ½Π΅Π½ΠΈΠΉ ΠΏΡΠ΅Π΄ΡΡΠ°Π²Π»ΡΡΡ ΡΠΎΠ±ΠΎΠΉ ΡΠ·Π»Ρ, ΠΎΠ±ΠΎΠ·Π½Π°ΡΠ°Π΅ΠΌΡΠ΅ Π½Π° ΡΠ»Π΅ΠΊΡΡΠΈΡΠ΅ΡΠΊΠΈΡ ΡΡ Π΅ΠΌΠ°Ρ Π² Π²ΠΈΠ΄Π΅ ΡΠΎΡΠ΅ΠΊ. Π‘ΡΡΠ΅ΡΡΠ²ΡΡΡ Π·Π°ΠΌΠΊΠ½ΡΡΡΠ΅ ΠΏΡΡΠΈ Π΄Π²ΠΈΠΆΠ΅Π½ΠΈΡ ΡΠΎΠΊΠ°, ΠΎΡ Π²Π°ΡΡΠ²Π°ΡΡΠΈΠ΅ ΡΡΠ°Π·Ρ Π½Π΅ΡΠΊΠΎΠ»ΡΠΊΠΎ Π²Π΅ΡΠ²Π΅ΠΉ ΠΈ Π½Π°Π·ΡΠ²Π°Π΅ΠΌΡΠ΅ ΠΊΠΎΠ½ΡΡΡΠ°ΠΌΠΈ ΡΠ»Π΅ΠΊΡΡΠΈΡΠ΅ΡΠΊΠΈΡ ΡΠ΅ΠΏΠ΅ΠΉ. Π‘Π°ΠΌΠ°Ρ ΠΏΡΠΎΡΡΠ°Ρ ΡΡ Π΅ΠΌΠ° ΡΠ»Π΅ΠΊΡΡΠΈΡΠ΅ΡΠΊΠΎΠΉ ΡΠ΅ΠΏΠΈ ΡΠ²Π»ΡΠ΅ΡΡΡ ΠΎΠ΄Π½ΠΎΠΊΠΎΠ½ΡΡΡΠ½ΠΎΠΉ, Π° ΡΠ»ΠΎΠΆΠ½ΡΠ΅ ΡΠ΅ΠΏΠΈ ΡΠΎΡΡΠΎΡΡ ΠΈΠ· Π½Π΅ΡΠΊΠΎΠ»ΡΠΊΠΈΡ ΠΊΠΎΠ½ΡΡΡΠΎΠ².
ΠΠΎΠ»ΡΡΠΈΠ½ΡΡΠ²ΠΎ ΡΠ΅ΠΏΠ΅ΠΉ ΡΠΎΡΡΠΎΡΡ ΠΈΠ· ΡΠ°Π·Π»ΠΈΡΠ½ΡΡ ΡΠ»Π΅ΠΊΡΡΠΎΡΠ΅Ρ Π½ΠΈΡΠ΅ΡΠΊΠΈΡ ΡΡΡΡΠΎΠΉΡΡΠ², ΠΎΡΠ»ΠΈΡΠ°ΡΡΠΈΡ ΡΡ ΡΠ°Π·Π»ΠΈΡΠ½ΡΠΌΠΈ ΡΠ΅ΠΆΠΈΠΌΠ°ΠΌΠΈ ΡΠ°Π±ΠΎΡΡ, Π² Π·Π°Π²ΠΈΡΠΈΠΌΠΎΡΡΠΈ ΠΎΡ Π·Π½Π°ΡΠ΅Π½ΠΈΡ ΡΠΎΠΊΠ° ΠΈ Π½Π°ΠΏΡΡΠΆΠ΅Π½ΠΈΡ. Π ΡΠ΅ΠΆΠΈΠΌΠ΅ Ρ ΠΎΠ»ΠΎΡΡΠΎΠ³ΠΎ Ρ ΠΎΠ΄Π° ΡΠΎΠΊ Π² ΡΠ΅ΠΏΠΈ Π²ΠΎΠΎΠ±ΡΠ΅ ΠΎΡΡΡΡΡΡΠ²ΡΠ΅Ρ. ΠΠ½ΠΎΠ³Π΄Π° ΡΠ°ΠΊΠΈΠ΅ ΡΠΈΡΡΠ°ΡΠΈΠΈ Π²ΠΎΠ·Π½ΠΈΠΊΠ°ΡΡ ΠΏΡΠΈ ΡΠ°Π·ΡΡΠ²Π΅ ΡΠΎΠ΅Π΄ΠΈΠ½Π΅Π½ΠΈΠΉ. Π Π½ΠΎΠΌΠΈΠ½Π°Π»ΡΠ½ΠΎΠΌ ΡΠ΅ΠΆΠΈΠΌΠ΅ Π²ΡΠ΅ ΡΠ»Π΅ΠΌΠ΅Π½ΡΡ ΡΠ°Π±ΠΎΡΠ°ΡΡ Ρ ΡΠ΅ΠΌ ΡΠΎΠΊΠΎΠΌ, Π½Π°ΠΏΡΡΠΆΠ΅Π½ΠΈΠ΅ΠΌ ΠΈ ΠΌΠΎΡΠ½ΠΎΡΡΡΡ, ΠΊΠΎΡΠΎΡΡΠ΅ ΡΠΊΠ°Π·Π°Π½Ρ Π² ΠΏΠ°ΡΠΏΠΎΡΡΠ΅ ΡΡΡΡΠΎΠΉΡΡΠ²Π°.
ΠΡΠ΅ ΡΠΎΡΡΠ°Π²Π½ΡΠ΅ ΡΠ°ΡΡΠΈ ΠΈ ΡΡΠ»ΠΎΠ²Π½ΡΠ΅ ΠΎΠ±ΠΎΠ·Π½Π°ΡΠ΅Π½ΠΈΡ ΡΠ»Π΅ΠΌΠ΅Π½ΡΠΎΠ² ΡΠ»Π΅ΠΊΡΡΠΈΡΠ΅ΡΠΊΠΎΠΉ ΡΠ΅ΠΏΠΈ ΠΎΡΠΎΠ±ΡΠ°ΠΆΠ°ΡΡΡΡ Π³ΡΠ°ΡΠΈΡΠ΅ΡΠΊΠΈ. ΠΠ° ΡΠΈΡΡΠ½ΠΊΠ°Ρ Π²ΠΈΠ΄Π½ΠΎ, ΡΡΠΎ ΠΊΠ°ΠΆΠ΄ΠΎΠΌΡ ΡΠ»Π΅ΠΌΠ΅Π½ΡΡ ΠΈΠ»ΠΈ ΠΏΡΠΈΠ±ΠΎΡΡ ΡΠΎΠΎΡΠ²Π΅ΡΡΡΠ²ΡΠ΅Ρ ΡΠ²ΠΎΠΉ ΡΡΠ»ΠΎΠ²Π½ΡΠΉ Π·Π½Π°ΡΠΎΠΊ. ΠΠ°ΠΏΡΠΈΠΌΠ΅Ρ, ΡΠ»Π΅ΠΊΡΡΠΈΡΠ΅ΡΠΊΠΈΠ΅ ΠΌΠ°ΡΠΈΠ½Ρ ΠΌΠΎΠ³ΡΡ ΠΈΠ·ΠΎΠ±ΡΠ°ΠΆΠ°ΡΡΡΡ ΡΠΏΡΠΎΡΠ΅Π½Π½ΡΠΌ ΠΈΠ»ΠΈ ΡΠ°Π·Π²Π΅ΡΠ½ΡΡΡΠΌ ΡΠΏΠΎΡΠΎΠ±ΠΎΠΌ. Π Π·Π°Π²ΠΈΡΠΈΠΌΠΎΡΡΠΈ ΠΎΡ ΡΡΠΎΠ³ΠΎ ΡΡΡΠΎΡΡΡΡ ΠΈ ΡΡΠ»ΠΎΠ²Π½ΡΠ΅ Π³ΡΠ°ΡΠΈΡΠ΅ΡΠΊΠΈΠ΅ ΡΡ Π΅ΠΌΡ. ΠΠ»Ρ ΠΏΠΎΠΊΠ°Π·Π° Π²ΡΠ²ΠΎΠ΄ΠΎΠ² ΠΎΠ±ΠΌΠΎΡΠΎΠΊ ΠΈΡΠΏΠΎΠ»ΡΠ·ΡΡΡΡΡ ΠΎΠ΄Π½ΠΎΠ»ΠΈΠ½Π΅ΠΉΠ½ΡΠ΅ ΠΈ ΠΌΠ½ΠΎΠ³ΠΎΠ»ΠΈΠ½Π΅ΠΉΠ½ΡΠ΅ ΠΈΠ·ΠΎΠ±ΡΠ°ΠΆΠ΅Π½ΠΈΡ. ΠΠΎΠ»ΠΈΡΠ΅ΡΡΠ²ΠΎ Π»ΠΈΠ½ΠΈΠΉ Π·Π°Π²ΠΈΡΠΈΡ ΠΎΡ ΠΊΠΎΠ»ΠΈΡΠ΅ΡΡΠ²Π° Π²ΡΠ²ΠΎΠ΄ΠΎΠ², ΠΊΠΎΡΠΎΡΡΠ΅ Π±ΡΠ΄ΡΡ ΡΠ°Π·Π½ΡΠΌΠΈ Ρ ΡΠ°Π·Π»ΠΈΡΠ½ΡΡ ΡΠΈΠΏΠΎΠ² ΠΌΠ°ΡΠΈΠ½. Π Π½Π΅ΠΊΠΎΡΠΎΡΡΡ ΡΠ»ΡΡΠ°ΡΡ Π΄Π»Ρ ΡΠ΄ΠΎΠ±ΡΡΠ²Π° ΡΡΠ΅Π½ΠΈΡ ΡΡ Π΅ΠΌ ΠΌΠΎΠ³ΡΡ ΠΈΡΠΏΠΎΠ»ΡΠ·ΠΎΠ²Π°ΡΡΡΡ ΡΠΌΠ΅ΡΠ°Π½Π½ΡΠ΅ ΠΈΠ·ΠΎΠ±ΡΠ°ΠΆΠ΅Π½ΠΈΡ, ΠΊΠΎΠ³Π΄Π° ΠΎΠ±ΠΌΠΎΡΠΊΠ° ΡΡΠ°ΡΠΎΡΠ° ΠΏΠΎΠΊΠ°Π·ΡΠ²Π°Π΅ΡΡΡ Π² ΡΠ°Π·Π²Π΅ΡΠ½ΡΡΠΎΠΌ Π²ΠΈΠ΄Π΅, Π° ΠΎΠ±ΠΌΠΎΡΠΊΠ° ΡΠΎΡΠΎΡΠ° β Π² ΡΠΏΡΠΎΡΠ΅Π½Π½ΠΎΠΌ. Π’Π°ΠΊΠΈΠΌ ΠΆΠ΅ ΠΎΠ±ΡΠ°Π·ΠΎΠΌ Π²ΡΠΏΠΎΠ»Π½ΡΡΡΡΡ ΠΈ Π΄ΡΡΠ³ΠΈΠ΅ ΡΡΠ»ΠΎΠ²Π½ΡΠ΅ ΠΎΠ±ΠΎΠ·Π½Π°ΡΠ΅Π½ΠΈΡ ΡΠ»Π΅ΠΊΡΡΠΈΡΠ΅ΡΠΊΠΈΡ ΡΡ Π΅ΠΌ.
ΠΠ·ΠΎΠ±ΡΠ°ΠΆΠ΅Π½ΠΈΡ ΡΡΠ°Π½ΡΡΠΎΡΠΌΠ°ΡΠΎΡΠΎΠ² ΡΠ°ΠΊΠΆΠ΅ ΠΎΡΡΡΠ΅ΡΡΠ²Π»ΡΡΡΡΡ ΡΠΏΡΠΎΡΠ΅Π½Π½ΡΠΌ ΠΈ ΡΠ°Π·Π²Π΅ΡΠ½ΡΡΡΠΌ, ΠΎΠ΄Π½ΠΎΠ»ΠΈΠ½Π΅ΠΉΠ½ΡΠΌ ΠΈ ΠΌΠ½ΠΎΠ³ΠΎΠ»ΠΈΠ½Π΅ΠΉΠ½ΡΠΌ ΡΠΏΠΎΡΠΎΠ±Π°ΠΌΠΈ. ΠΡ ΡΡΠΎΠ³ΠΎ Π·Π°Π²ΠΈΡΠΈΡ ΡΠΏΠΎΡΠΎΠ± ΠΎΡΠΎΠ±ΡΠ°ΠΆΠ΅Π½ΠΈΡ ΡΠ°ΠΌΠΈΡ ΡΡΡΡΠΎΠΉΡΡΠ², ΠΈΡ Π²ΡΠ²ΠΎΠ΄ΠΎΠ², ΡΠΎΠ΅Π΄ΠΈΠ½Π΅Π½ΠΈΠΉ ΠΎΠ±ΠΌΠΎΡΠΎΠΊ ΠΈ Π΄ΡΡΠ³ΠΈΡ ΡΠΎΡΡΠ°Π²Π½ΡΡ ΡΠ»Π΅ΠΌΠ΅Π½ΡΠΎΠ². ΠΠ°ΠΏΡΠΈΠΌΠ΅Ρ, Π² ΡΡΠ°Π½ΡΡΠΎΡΠΌΠ°ΡΠΎΡΠ°Ρ ΡΠΎΠΊΠ° Π΄Π»Ρ ΠΈΠ·ΠΎΠ±ΡΠ°ΠΆΠ΅Π½ΠΈΡ ΠΏΠ΅ΡΠ²ΠΈΡΠ½ΠΎΠΉ ΠΎΠ±ΠΌΠΎΡΠΊΠΈ ΠΏΡΠΈΠΌΠ΅Π½ΡΠ΅ΡΡΡ ΡΡΠΎΠ»ΡΠ΅Π½Π½Π°Ρ Π»ΠΈΠ½ΠΈΡ, Π²ΡΠ΄Π΅Π»Π΅Π½Π½Π°Ρ ΡΠΎΡΠΊΠ°ΠΌΠΈ. ΠΠ»Ρ Π²ΡΠΎΡΠΈΡΠ½ΠΎΠΉ ΠΎΠ±ΠΌΠΎΡΠΊΠΈ ΠΌΠΎΠΆΠ΅Ρ ΠΈΡΠΏΠΎΠ»ΡΠ·ΠΎΠ²Π°ΡΡΡΡ ΠΎΠΊΡΡΠΆΠ½ΠΎΡΡΡ ΠΏΡΠΈ ΡΠΏΡΠΎΡΠ΅Π½Π½ΠΎΠΌ ΡΠΏΠΎΡΠΎΠ±Π΅ ΠΈΠ»ΠΈ Π΄Π²Π΅ ΠΏΠΎΠ»ΡΠΎΠΊΡΡΠΆΠ½ΠΎΡΡΠΈ ΠΏΡΠΈ ΡΠ°Π·Π²Π΅ΡΠ½ΡΡΠΎΠΌ ΡΠΏΠΎΡΠΎΠ±Π΅ ΠΈΠ·ΠΎΠ±ΡΠ°ΠΆΠ΅Π½ΠΈΡ.
ΠΡΠ°ΡΠΈΡΠ΅ΡΠΊΠΈΠ΅ ΠΈΠ·ΠΎΠ±ΡΠ°ΠΆΠ΅Π½ΠΈΡ Π΄ΡΡΠ³ΠΈΡ ΡΠ»Π΅ΠΌΠ΅Π½ΡΠΎΠ²:
- ΠΠΎΠ½ΡΠ°ΠΊΡΡ. ΠΡΠΈΠΌΠ΅Π½ΡΡΡΡΡ Π² ΠΊΠΎΠΌΠΌΡΡΠ°ΡΠΈΠΎΠ½Π½ΡΡ ΡΡΡΡΠΎΠΉΡΡΠ²Π°Ρ ΠΈ ΠΊΠΎΠ½ΡΠ°ΠΊΡΠ½ΡΡ ΡΠΎΠ΅Π΄ΠΈΠ½Π΅Π½ΠΈΡΡ , ΠΏΡΠ΅ΠΈΠΌΡΡΠ΅ΡΡΠ²Π΅Π½Π½ΠΎ Π² Π²ΡΠΊΠ»ΡΡΠ°ΡΠ΅Π»ΡΡ , ΠΊΠΎΠ½ΡΠ°ΠΊΡΠΎΡΠ°Ρ ΠΈ ΡΠ΅Π»Π΅. ΠΠ½ΠΈ ΡΠ°Π·Π΄Π΅Π»ΡΡΡΡΡ Π½Π° Π·Π°ΠΌΡΠΊΠ°ΡΡΠΈΠ΅, ΡΠ°Π·ΠΌΡΠΊΠ°ΡΡΠΈΠ΅ ΠΈ ΠΏΠ΅ΡΠ΅ΠΊΠ»ΡΡΠ°ΡΡΠΈΠ΅, ΠΊΠ°ΠΆΠ΄ΠΎΠΌΡ ΠΈΠ· ΠΊΠΎΡΠΎΡΡΡ ΡΠΎΠΎΡΠ²Π΅ΡΡΡΠ²ΡΠ΅Ρ ΡΠ²ΠΎΠΉ Π³ΡΠ°ΡΠΈΡΠ΅ΡΠΊΠΈΠΉ ΡΠΈΡΡΠ½ΠΎΠΊ. Π ΡΠ»ΡΡΠ°Π΅ Π½Π΅ΠΎΠ±Ρ ΠΎΠ΄ΠΈΠΌΠΎΡΡΠΈ Π΄ΠΎΠΏΡΡΠΊΠ°Π΅ΡΡΡ ΠΈΠ·ΠΎΠ±ΡΠ°ΠΆΠ΅Π½ΠΈΠ΅ ΠΊΠΎΠ½ΡΠ°ΠΊΡΠΎΠ² Π² Π·Π΅ΡΠΊΠ°Π»ΡΠ½ΠΎ-ΠΏΠ΅ΡΠ΅Π²Π΅ΡΠ½ΡΡΠΎΠΌ Π²ΠΈΠ΄Π΅. ΠΡΠ½ΠΎΠ²Π°Π½ΠΈΠ΅ ΠΏΠΎΠ΄Π²ΠΈΠΆΠ½ΠΎΠΉ ΡΠ°ΡΡΠΈ ΠΎΡΠΌΠ΅ΡΠ°Π΅ΡΡΡ ΡΠΏΠ΅ΡΠΈΠ°Π»ΡΠ½ΠΎΠΉ Π½Π΅Π·Π°ΡΡΡΠΈΡ ΠΎΠ²Π°Π½Π½ΠΎΠΉ ΡΠΎΡΠΊΠΎΠΉ.
- ΠΡΠΊΠ»ΡΡΠ°ΡΠ΅Π»ΠΈ. ΠΠΎΠ³ΡΡ Π±ΡΡΡ ΠΎΠ΄Π½ΠΎΠΏΠΎΠ»ΡΡΠ½ΡΠΌΠΈ ΠΈ ΠΌΠ½ΠΎΠ³ΠΎΠΏΠΎΠ»ΡΡΠ½ΡΠΌΠΈ. ΠΡΠ½ΠΎΠ²Π°Π½ΠΈΠ΅ ΠΏΠΎΠ΄Π²ΠΈΠΆΠ½ΠΎΠ³ΠΎ ΠΊΠΎΠ½ΡΠ°ΠΊΡΠ° ΠΎΡΠΌΠ΅ΡΠ°Π΅ΡΡΡ ΡΠΎΡΠΊΠΎΠΉ. Π£ Π°Π²ΡΠΎΠΌΠ°ΡΠΈΡΠ΅ΡΠΊΠΈΡ Π²ΡΠΊΠ»ΡΡΠ°ΡΠ΅Π»Π΅ΠΉ Π½Π° ΠΈΠ·ΠΎΠ±ΡΠ°ΠΆΠ΅Π½ΠΈΠΈ ΡΠΊΠ°Π·ΡΠ²Π°Π΅ΡΡΡ ΡΠΈΠΏ ΡΠ°ΡΡΠ΅ΠΏΠΈΡΠ΅Π»Ρ. ΠΡΠΊΠ»ΡΡΠ°ΡΠ΅Π»ΠΈ ΡΠ°Π·Π»ΠΈΡΠ°ΡΡΡΡ ΠΏΠΎ ΡΠΈΠΏΡ Π²ΠΎΠ·Π΄Π΅ΠΉΡΡΠ²ΠΈΡ, ΠΎΠ½ΠΈ ΠΌΠΎΠ³ΡΡ Π±ΡΡΡ ΠΊΠ½ΠΎΠΏΠΎΡΠ½ΡΠΌΠΈ ΠΈΠ»ΠΈ ΠΏΡΡΠ΅Π²ΡΠΌΠΈ, Ρ ΡΠ°Π·ΠΌΡΠΊΠ°ΡΡΠΈΠΌΠΈ ΠΈ Π·Π°ΠΌΡΠΊΠ°ΡΡΠΈΠΌΠΈ ΠΊΠΎΠ½ΡΠ°ΠΊΡΠ°ΠΌΠΈ.
- ΠΠ»Π°Π²ΠΊΠΈΠ΅ ΠΏΡΠ΅Π΄ΠΎΡ ΡΠ°Π½ΠΈΡΠ΅Π»ΠΈ, ΡΠ΅Π·ΠΈΡΡΠΎΡΡ, ΠΊΠΎΠ½Π΄Π΅Π½ΡΠ°ΡΠΎΡΡ. ΠΠ°ΠΆΠ΄ΠΎΠΌΡ ΠΈΠ· Π½ΠΈΡ ΡΠΎΠΎΡΠ²Π΅ΡΡΡΠ²ΡΡΡ ΠΎΠΏΡΠ΅Π΄Π΅Π»Π΅Π½Π½ΡΠ΅ Π·Π½Π°ΡΠΊΠΈ. ΠΠ»Π°Π²ΠΊΠΈΠ΅ ΠΏΡΠ΅Π΄ΠΎΡ ΡΠ°Π½ΠΈΡΠ΅Π»ΠΈ ΠΈΠ·ΠΎΠ±ΡΠ°ΠΆΠ°ΡΡΡΡ Π² Π²ΠΈΠ΄Π΅ ΠΏΡΡΠΌΠΎΡΠ³ΠΎΠ»ΡΠ½ΠΈΠΊΠ° Ρ ΠΎΡΠ²ΠΎΠ΄Π°ΠΌΠΈ. Π£ ΠΏΠΎΡΡΠΎΡΠ½Π½ΡΡ ΡΠ΅Π·ΠΈΡΡΠΎΡΠΎΠ² Π·Π½Π°ΡΠΎΠΊ ΠΌΠΎΠΆΠ΅Ρ Π±ΡΡΡ Ρ ΠΎΡΠ²ΠΎΠ΄Π°ΠΌΠΈ ΠΈΠ»ΠΈ Π±Π΅Π· ΠΎΡΠ²ΠΎΠ΄ΠΎΠ². ΠΠΎΠ΄Π²ΠΈΠΆΠ½ΡΠΉ ΠΊΠΎΠ½ΡΠ°ΠΊΡ ΠΏΠ΅ΡΠ΅ΠΌΠ΅Π½Π½ΠΎΠ³ΠΎ ΡΠ΅Π·ΠΈΡΡΠΎΡΠ° ΠΎΠ±ΠΎΠ·Π½Π°ΡΠ°Π΅ΡΡΡ Π² Π²ΠΈΠ΄Π΅ ΡΡΡΠ΅Π»ΠΊΠΈ. ΠΠ° ΡΠΈΡΡΠ½ΠΊΠ°Ρ ΠΊΠΎΠ½Π΄Π΅Π½ΡΠ°ΡΠΎΡΠΎΠ² ΠΎΡΠΎΠ±ΡΠ°ΠΆΠ°Π΅ΡΡΡ ΠΏΠΎΡΡΠΎΡΠ½Π½Π°Ρ ΠΈ ΠΏΠ΅ΡΠ΅ΠΌΠ΅Π½Π½Π°Ρ Π΅ΠΌΠΊΠΎΡΡΡ. Π‘ΡΡΠ΅ΡΡΠ²ΡΡΡ ΠΎΡΠ΄Π΅Π»ΡΠ½ΡΠ΅ ΠΈΠ·ΠΎΠ±ΡΠ°ΠΆΠ΅Π½ΠΈΡ Π΄Π»Ρ ΠΏΠΎΠ»ΡΡΠ½ΡΡ ΠΈ Π½Π΅ΠΏΠΎΠ»ΡΡΠ½ΡΡ ΡΠ»Π΅ΠΊΡΡΠΎΠ»ΠΈΡΠΈΡΠ΅ΡΠΊΠΈΡ ΠΊΠΎΠ½Π΄Π΅Π½ΡΠ°ΡΠΎΡΠΎΠ².
- ΠΠΎΠ»ΡΠΏΡΠΎΠ²ΠΎΠ΄Π½ΠΈΠΊΠΎΠ²ΡΠ΅ ΠΏΡΠΈΠ±ΠΎΡΡ. ΠΡΠΎΡΡΠ΅ΠΉΡΠΈΠΌΠΈ ΠΈΠ· Π½ΠΈΡ ΡΠ²Π»ΡΡΡΡΡ Π΄ΠΈΠΎΠ΄Ρ Ρ Ρ-ΠΏ-ΠΏΠ΅ΡΠ΅Ρ ΠΎΠ΄ΠΎΠΌ ΠΈ ΠΎΠ΄Π½ΠΎΡΡΠΎΡΠΎΠ½Π½Π΅ΠΉ ΠΏΡΠΎΠ²ΠΎΠ΄ΠΈΠΌΠΎΡΡΡΡ. ΠΠΎΡΡΠΎΠΌΡ ΠΎΠ½ΠΈ ΠΈΠ·ΠΎΠ±ΡΠ°ΠΆΠ°ΡΡΡΡ Π² Π²ΠΈΠ΄Π΅ ΡΡΠ΅ΡΠ³ΠΎΠ»ΡΠ½ΠΈΠΊΠ° ΠΈ ΠΏΠ΅ΡΠ΅ΡΠ΅ΠΊΠ°ΡΡΠ΅ΠΉ Π΅Π³ΠΎ Π»ΠΈΠ½ΠΈΠΈ ΡΠ»Π΅ΠΊΡΡΠΈΡΠ΅ΡΠΊΠΎΠΉ ΡΠ²ΡΠ·ΠΈ. Π’ΡΠ΅ΡΠ³ΠΎΠ»ΡΠ½ΠΈΠΊ ΡΠ²Π»ΡΠ΅ΡΡΡ Π°Π½ΠΎΠ΄ΠΎΠΌ, Π° ΡΠ΅ΡΡΠΎΡΠΊΠ° β ΠΊΠ°ΡΠΎΠ΄ΠΎΠΌ. ΠΠ»Ρ Π΄ΡΡΠ³ΠΈΡ Π²ΠΈΠ΄ΠΎΠ² ΠΏΠΎΠ»ΡΠΏΡΠΎΠ²ΠΎΠ΄Π½ΠΈΠΊΠΎΠ² ΡΡΡΠ΅ΡΡΠ²ΡΡΡ ΡΠΎΠ±ΡΡΠ²Π΅Π½Π½ΡΠ΅ ΠΎΠ±ΠΎΠ·Π½Π°ΡΠ΅Π½ΠΈΡ, ΠΎΠΏΡΠ΅Π΄Π΅Π»ΡΠ΅ΠΌΡΠ΅ ΡΡΠ°Π½Π΄Π°ΡΡΠΎΠΌ. ΠΠ½Π°Π½ΠΈΠ΅ ΡΡΠΈΡ Π³ΡΠ°ΡΠΈΡΠ΅ΡΠΊΠΈΡ ΡΠΈΡΡΠ½ΠΊΠΎΠ² ΡΡΡΠ΅ΡΡΠ²Π΅Π½Π½ΠΎ ΠΎΠ±Π»Π΅Π³ΡΠ°Π΅Ρ ΡΡΠ΅Π½ΠΈΠ΅ ΡΠ»Π΅ΠΊΡΡΠΈΡΠ΅ΡΠΊΠΈΡ ΡΡ Π΅ΠΌ Π΄Π»Ρ ΡΠ°ΠΉΠ½ΠΈΠΊΠΎΠ².
- ΠΡΡΠΎΡΠ½ΠΈΠΊΠΈ ΡΠ²Π΅ΡΠ°. ΠΠΌΠ΅ΡΡΡΡ ΠΏΡΠ°ΠΊΡΠΈΡΠ΅ΡΠΊΠΈ Π½Π° Π²ΡΠ΅Ρ ΡΠ»Π΅ΠΊΡΡΠΈΡΠ΅ΡΠΊΠΈΡ ΡΡ Π΅ΠΌΠ°Ρ . Π Π·Π°Π²ΠΈΡΠΈΠΌΠΎΡΡΠΈ ΠΎΡ Π½Π°Π·Π½Π°ΡΠ΅Π½ΠΈΡ, ΠΎΠ½ΠΈ ΠΎΡΠΎΠ±ΡΠ°ΠΆΠ°ΡΡΡΡ ΠΊΠ°ΠΊ ΠΎΡΠ²Π΅ΡΠΈΡΠ΅Π»ΡΠ½ΡΠ΅ ΠΈ ΡΠΈΠ³Π½Π°Π»ΡΠ½ΡΠ΅ Π»Π°ΠΌΠΏΡ Ρ ΠΏΠΎΠΌΠΎΡΡΡ ΡΠΎΠΎΡΠ²Π΅ΡΡΡΠ²ΡΡΡΠΈΡ Π·Π½Π°ΡΠΊΠΎΠ². ΠΡΠΈ ΠΈΠ·ΠΎΠ±ΡΠ°ΠΆΠ΅Π½ΠΈΠΈ ΡΠΈΠ³Π½Π°Π»ΡΠ½ΡΡ Π»Π°ΠΌΠΏ Π²ΠΎΠ·ΠΌΠΎΠΆΠ½Π° Π·Π°ΡΡΡΠΈΡ ΠΎΠ²ΠΊΠ° ΠΎΠΏΡΠ΅Π΄Π΅Π»Π΅Π½Π½ΠΎΠ³ΠΎ ΡΠ΅ΠΊΡΠΎΡΠ°, ΡΠΎΠΎΡΠ²Π΅ΡΡΡΠ²ΡΡΡΠ΅Π³ΠΎ Π½Π΅Π²ΡΡΠΎΠΊΠΎΠΉ ΠΌΠΎΡΠ½ΠΎΡΡΠΈ ΠΈ Π½Π΅Π±ΠΎΠ»ΡΡΠΎΠΌΡ ΡΠ²Π΅ΡΠΎΠ²ΠΎΠΌΡ ΠΏΠΎΡΠΎΠΊΡ. Π ΡΠΈΡΡΠ΅ΠΌΠ°Ρ ΡΠΈΠ³Π½Π°Π»ΠΈΠ·Π°ΡΠΈΠΈ Π²ΠΌΠ΅ΡΡΠ΅ Ρ Π»Π°ΠΌΠΏΠΎΡΠΊΠ°ΠΌΠΈ ΠΏΡΠΈΠΌΠ΅Π½ΡΡΡΡΡ Π°ΠΊΡΡΡΠΈΡΠ΅ΡΠΊΠΈΠ΅ ΡΡΡΡΠΎΠΉΡΡΠ²Π° β ΡΠ»Π΅ΠΊΡΡΠΎΡΠΈΡΠ΅Π½Ρ, ΡΠ»Π΅ΠΊΡΡΠΎΠ·Π²ΠΎΠ½ΠΊΠΈ, ΡΠ»Π΅ΠΊΡΡΠΎΠ³ΡΠ΄ΠΊΠΈ ΠΈ Π΄ΡΡΠ³ΠΈΠ΅ Π°Π½Π°Π»ΠΎΠ³ΠΈΡΠ½ΡΠ΅ ΠΏΡΠΈΠ±ΠΎΡΡ.
ΠΠ°ΠΊ ΠΏΡΠ°Π²ΠΈΠ»ΡΠ½ΠΎ ΡΠΈΡΠ°ΡΡ ΡΠ»Π΅ΠΊΡΡΠΈΡΠ΅ΡΠΊΠΈΠ΅ ΡΡ Π΅ΠΌΡ
ΠΡΠΈΠ½ΡΠΈΠΏΠΈΠ°Π»ΡΠ½Π°Ρ ΡΡ Π΅ΠΌΠ° ΠΏΡΠ΅Π΄ΡΡΠ°Π²Π»ΡΠ΅Ρ ΡΠΎΠ±ΠΎΠΉ Π³ΡΠ°ΡΠΈΡΠ΅ΡΠΊΠΎΠ΅ ΠΈΠ·ΠΎΠ±ΡΠ°ΠΆΠ΅Π½ΠΈΠ΅ Π²ΡΠ΅Ρ ΡΠ»Π΅ΠΌΠ΅Π½ΡΠΎΠ², ΡΠ°ΡΡΠ΅ΠΉ ΠΈ ΠΊΠΎΠΌΠΏΠΎΠ½Π΅Π½ΡΠΎΠ², ΠΌΠ΅ΠΆΠ΄Ρ ΠΊΠΎΡΠΎΡΡΠΌΠΈ Π²ΡΠΏΠΎΠ»Π½Π΅Π½ΠΎ ΡΠ»Π΅ΠΊΡΡΠΎΠ½Π½ΠΎΠ΅ ΡΠΎΠ΅Π΄ΠΈΠ½Π΅Π½ΠΈΠ΅ Ρ ΠΏΠΎΠΌΠΎΡΡΡ ΡΠΎΠΊΠΎΠ²Π΅Π΄ΡΡΠΈΡ ΠΏΡΠΎΠ²ΠΎΠ΄Π½ΠΈΠΊΠΎΠ². ΠΠ½Π° ΡΠ²Π»ΡΠ΅ΡΡΡ ΠΎΡΠ½ΠΎΠ²ΠΎΠΉ ΡΠ°Π·ΡΠ°Π±ΠΎΡΠΎΠΊ Π»ΡΠ±ΡΡ ΡΠ»Π΅ΠΊΡΡΠΎΠ½Π½ΡΡ ΡΡΡΡΠΎΠΉΡΡΠ² ΠΈ ΡΠ»Π΅ΠΊΡΡΠΈΡΠ΅ΡΠΊΠΈΡ ΡΠ΅ΠΏΠ΅ΠΉ. ΠΠΎΡΡΠΎΠΌΡ ΠΊΠ°ΠΆΠ΄ΡΠΉ Π½Π°ΡΠΈΠ½Π°ΡΡΠΈΠΉ ΡΠ»Π΅ΠΊΡΡΠΈΠΊ Π΄ΠΎΠ»ΠΆΠ΅Π½ Π² ΠΏΠ΅ΡΠ²ΡΡ ΠΎΡΠ΅ΡΠ΅Π΄Ρ ΠΎΠ²Π»Π°Π΄Π΅ΡΡ ΡΠΏΠΎΡΠΎΠ±Π½ΠΎΡΡΡΠΌΠΈ ΡΡΠ΅Π½ΠΈΡ ΡΠ°Π·Π½ΠΎΠΎΠ±ΡΠ°Π·Π½ΡΡ ΠΏΡΠΈΠ½ΡΠΈΠΏΠΈΠ°Π»ΡΠ½ΡΡ ΡΡ Π΅ΠΌ.
ΠΠΌΠ΅Π½Π½ΠΎ ΠΏΡΠ°Π²ΠΈΠ»ΡΠ½ΠΎΠ΅ ΡΡΠ΅Π½ΠΈΠ΅ ΡΠ»Π΅ΠΊΡΡΠΈΡΠ΅ΡΠΊΠΈΡ ΡΡ Π΅ΠΌ Π΄Π»Ρ Π½ΠΎΠ²ΠΈΡΠΊΠΎΠ², ΠΏΠΎΠ·Π²ΠΎΠ»ΡΠ΅Ρ Ρ ΠΎΡΠΎΡΠΎ ΡΡΠ²ΠΎΠΈΡΡ, ΠΊΠ°ΠΊΠΈΠΌ ΠΎΠ±ΡΠ°Π·ΠΎΠΌ Π½Π΅ΠΎΠ±Ρ ΠΎΠ΄ΠΈΠΌΠΎ Π²ΡΠΏΠΎΠ»Π½ΡΡΡ ΡΠΎΠ΅Π΄ΠΈΠ½Π΅Π½ΠΈΠ΅ Π²ΡΠ΅Ρ Π΄Π΅ΡΠ°Π»Π΅ΠΉ, ΡΡΠΎΠ±Ρ ΠΏΠΎΠ»ΡΡΠΈΠ»ΡΡ ΠΎΠΆΠΈΠ΄Π°Π΅ΠΌΡΠΉ ΠΊΠΎΠ½Π΅ΡΠ½ΡΠΉ ΡΠ΅Π·ΡΠ»ΡΡΠ°Ρ. Π’ΠΎ Π΅ΡΡΡ ΡΡΡΡΠΎΠΉΡΡΠ²ΠΎ ΠΈΠ»ΠΈ ΡΠ΅ΠΏΡ Π΄ΠΎΠ»ΠΆΠ½Ρ Π² ΠΏΠΎΠ»Π½ΠΎΠΌ ΠΎΠ±ΡΠ΅ΠΌΠ΅ Π²ΡΠΏΠΎΠ»Π½ΡΡΡ Π½Π°Π·Π½Π°ΡΠ΅Π½Π½ΡΠ΅ ΠΈΠΌ ΡΡΠ½ΠΊΡΠΈΠΈ. ΠΠ»Ρ ΠΏΡΠ°Π²ΠΈΠ»ΡΠ½ΠΎΠ³ΠΎ ΡΡΠ΅Π½ΠΈΡ ΠΏΡΠΈΠ½ΡΠΈΠΏΠΈΠ°Π»ΡΠ½ΠΎΠΉ ΡΡ Π΅ΠΌΡ Π½Π΅ΠΎΠ±Ρ ΠΎΠ΄ΠΈΠΌΠΎ, ΠΏΡΠ΅ΠΆΠ΄Π΅ Π²ΡΠ΅Π³ΠΎ, ΠΎΠ·Π½Π°ΠΊΠΎΠΌΠΈΡΡΡΡ Ρ ΡΡΠ»ΠΎΠ²Π½ΡΠΌΠΈ ΠΎΠ±ΠΎΠ·Π½Π°ΡΠ΅Π½ΠΈΡΠΌΠΈ Π²ΡΠ΅Ρ Π΅Π΅ ΡΠΎΡΡΠ°Π²Π½ΡΡ ΡΠ°ΡΡΠ΅ΠΉ. ΠΠ°ΠΆΠ΄Π°Ρ Π΄Π΅ΡΠ°Π»Ρ ΠΎΡΠΌΠ΅ΡΠ΅Π½Π° ΡΠΎΠ±ΡΡΠ²Π΅Π½Π½ΡΠΌ ΡΡΠ»ΠΎΠ²Π½ΠΎ-Π³ΡΠ°ΡΠΈΡΠ΅ΡΠΊΠΈΠΌ ΠΎΠ±ΠΎΠ·Π½Π°ΡΠ΅Π½ΠΈΠ΅ΠΌ β Π£ΠΠ. ΠΠ±ΡΡΠ½ΠΎ ΡΠ°ΠΊΠΈΠ΅ ΡΡΠ»ΠΎΠ²Π½ΡΠ΅ Π·Π½Π°ΠΊΠΈ ΠΎΡΠΎΠ±ΡΠ°ΠΆΠ°ΡΡ ΠΎΠ±ΡΡΡ ΠΊΠΎΠ½ΡΡΡΡΠΊΡΠΈΡ, Ρ Π°ΡΠ°ΠΊΡΠ΅ΡΠ½ΡΠ΅ ΠΎΡΠΎΠ±Π΅Π½Π½ΠΎΡΡΠΈ ΠΈ Π½Π°Π·Π½Π°ΡΠ΅Π½ΠΈΠ΅ ΡΠΎΠ³ΠΎ ΠΈΠ»ΠΈ ΠΈΠ½ΠΎΠ³ΠΎ ΡΠ»Π΅ΠΌΠ΅Π½ΡΠ°. ΠΠ°ΠΈΠ±ΠΎΠ»Π΅Π΅ ΡΡΠΊΠΈΠΌ ΠΏΡΠΈΠΌΠ΅ΡΠΎΠΌ ΡΠ»ΡΠΆΠ°Ρ ΠΊΠΎΠ½Π΄Π΅Π½ΡΠ°ΡΠΎΡΡ, ΡΠ΅Π·ΠΈΡΡΠΎΡΡ, Π΄ΠΈΠ½Π°ΠΌΠΈΠΊΠΈ ΠΈ Π΄ΡΡΠ³ΠΈΠ΅ ΠΏΡΠΎΡΡΠ΅ΠΉΡΠΈΠ΅ Π΄Π΅ΡΠ°Π»ΠΈ.
ΠΠΎΡΠ°Π·Π΄ΠΎ ΡΠ»ΠΎΠΆΠ½Π΅Π΅ ΡΠ°Π±ΠΎΡΠ°ΡΡ Ρ ΠΏΠΎΠ»ΡΠΏΡΠΎΠ²ΠΎΠ΄Π½ΠΈΠΊΠΎΠ²ΡΠΌΠΈ ΡΠ»Π΅ΠΊΡΡΠΎΠ½Π½ΡΠΌΠΈ ΠΊΠΎΠΌΠΏΠΎΠ½Π΅Π½ΡΠ°ΠΌΠΈ, ΠΏΡΠ΅Π΄ΡΡΠ°Π²Π»Π΅Π½Π½ΡΠΌΠΈ ΡΡΠ°Π½Π·ΠΈΡΡΠΎΡΠ°ΠΌΠΈ, ΡΠΈΠΌΠΈΡΡΠΎΡΠ°ΠΌΠΈ, ΠΌΠΈΠΊΡΠΎΡΡ Π΅ΠΌΠ°ΠΌΠΈ ΠΈ Ρ.Π΄. Π‘Π»ΠΎΠΆΠ½Π°Ρ ΠΊΠΎΠ½ΡΡΡΡΠΊΡΠΈΡ ΡΠ°ΠΊΠΈΡ ΡΠ»Π΅ΠΌΠ΅Π½ΡΠΎΠ² ΠΏΡΠ΅Π΄ΠΏΠΎΠ»Π°Π³Π°Π΅Ρ ΠΈ Π±ΠΎΠ»Π΅Π΅ ΡΠ»ΠΎΠΆΠ½ΠΎΠ΅ ΠΎΡΠΎΠ±ΡΠ°ΠΆΠ΅Π½ΠΈΠ΅ ΠΈΡ Π½Π° ΡΠ»Π΅ΠΊΡΡΠΈΡΠ΅ΡΠΊΠΈΡ ΡΡ Π΅ΠΌΠ°Ρ .
ΠΠ°ΠΏΡΠΈΠΌΠ΅Ρ, Π² ΠΊΠ°ΠΆΠ΄ΠΎΠΌ Π±ΠΈΠΏΠΎΠ»ΡΡΠ½ΠΎΠΌ ΡΡΠ°Π½Π·ΠΈΡΡΠΎΡΠ΅ ΠΈΠΌΠ΅Π΅ΡΡΡ ΠΌΠΈΠ½ΠΈΠΌΡΠΌ ΡΡΠΈ Π²ΡΠ²ΠΎΠ΄Π° β Π±Π°Π·Π°, ΠΊΠΎΠ»Π»Π΅ΠΊΡΠΎΡ ΠΈ ΡΠΌΠΈΡΡΠ΅Ρ. ΠΠΎΡΡΠΎΠΌΡ Π΄Π»Ρ ΠΈΡ ΡΡΠ»ΠΎΠ²Π½ΠΎΠ³ΠΎ ΠΈΠ·ΠΎΠ±ΡΠ°ΠΆΠ΅Π½ΠΈΡ ΡΡΠ΅Π±ΡΡΡΡΡ ΠΎΡΠΎΠ±ΡΠ΅ Π³ΡΠ°ΡΠΈΡΠ΅ΡΠΊΠΈΠ΅ ΡΡΠ»ΠΎΠ²Π½ΡΠ΅ Π·Π½Π°ΠΊΠΈ. ΠΡΠΎ ΠΏΠΎΠΌΠΎΠ³Π°Π΅Ρ ΡΠ°Π·Π»ΠΈΡΠΈΡΡ ΠΌΠ΅ΠΆΠ΄Ρ ΡΠΎΠ±ΠΎΠΉ Π΄Π΅ΡΠ°Π»ΠΈ Ρ ΠΈΠ½Π΄ΠΈΠ²ΠΈΠ΄ΡΠ°Π»ΡΠ½ΡΠΌΠΈ Π±Π°Π·ΠΎΠ²ΡΠΌΠΈ ΡΠ²ΠΎΠΉΡΡΠ²Π°ΠΌΠΈ ΠΈ Ρ Π°ΡΠ°ΠΊΡΠ΅ΡΠΈΡΡΠΈΠΊΠ°ΠΌΠΈ. ΠΠ°ΠΆΠ΄ΠΎΠ΅ ΡΡΠ»ΠΎΠ²Π½ΠΎΠ΅ ΠΎΠ±ΠΎΠ·Π½Π°ΡΠ΅Π½ΠΈΠ΅ Π½Π΅ΡΠ΅Ρ Π² ΡΠ΅Π±Π΅ ΠΎΠΏΡΠ΅Π΄Π΅Π»Π΅Π½Π½ΡΡ Π·Π°ΡΠΈΡΡΠΎΠ²Π°Π½Π½ΡΡ ΠΈΠ½ΡΠΎΡΠΌΠ°ΡΠΈΡ. ΠΠ°ΠΏΡΠΈΠΌΠ΅Ρ, Ρ Π±ΠΈΠΏΠΎΠ»ΡΡΠ½ΡΡ ΡΡΠ°Π½Π·ΠΈΡΡΠΎΡΠΎΠ² ΠΌΠΎΠΆΠ΅Ρ Π±ΡΡΡ ΡΠΎΠ²Π΅ΡΡΠ΅Π½Π½ΠΎ ΡΠ°Π·Π½Π°Ρ ΡΡΡΡΠΊΡΡΡΠ° β ΠΏ-Ρ-ΠΏ ΠΈΠ»ΠΈ Ρ-ΠΏ-Ρ, ΠΏΠΎΡΡΠΎΠΌΡ ΠΈΠ·ΠΎΠ±ΡΠ°ΠΆΠ΅Π½ΠΈΡ Π½Π° ΡΡ Π΅ΠΌΠ°Ρ ΡΠ°ΠΊΠΆΠ΅ Π±ΡΠ΄ΡΡ Π·Π°ΠΌΠ΅ΡΠ½ΠΎ ΠΎΡΠ»ΠΈΡΠ°ΡΡΡΡ. Π Π΅ΠΊΠΎΠΌΠ΅Π½Π΄ΡΠ΅ΡΡΡ ΠΏΠ΅ΡΠ΅Π΄ ΡΠ΅ΠΌ ΠΊΠ°ΠΊ ΡΠΈΡΠ°ΡΡ ΠΏΡΠΈΠ½ΡΠΈΠΏΠΈΠ°Π»ΡΠ½ΡΠ΅ ΡΠ»Π΅ΠΊΡΡΠΈΡΠ΅ΡΠΊΠΈΠ΅ ΡΡ Π΅ΠΌΡ, Π²Π½ΠΈΠΌΠ°ΡΠ΅Π»ΡΠ½ΠΎ ΠΎΠ·Π½Π°ΠΊΠΎΠΌΠΈΡΡΡΡ ΡΠΎ Π²ΡΠ΅ΠΌΠΈ ΡΠ»Π΅ΠΌΠ΅Π½ΡΠ°ΠΌΠΈ.
Π£ΡΠ»ΠΎΠ²Π½ΡΠ΅ ΠΈΠ·ΠΎΠ±ΡΠ°ΠΆΠ΅Π½ΠΈΡ ΠΎΡΠ΅Π½Ρ ΡΠ°ΡΡΠΎ Π΄ΠΎΠΏΠΎΠ»Π½ΡΡΡΡΡ ΡΡΠΎΡΠ½ΡΡΡΠ΅ΠΉ ΠΈΠ½ΡΠΎΡΠΌΠ°ΡΠΈΠ΅ΠΉ. ΠΡΠΈ Π²Π½ΠΈΠΌΠ°ΡΠ΅Π»ΡΠ½ΠΎΠΌ ΡΠ°ΡΡΠΌΠΎΡΡΠ΅Π½ΠΈΠΈ, ΠΌΠΎΠΆΠ½ΠΎ ΡΠ²ΠΈΠ΄Π΅ΡΡ Π²ΠΎΠ·Π»Π΅ ΠΊΠ°ΠΆΠ΄ΠΎΠ³ΠΎ Π·Π½Π°ΡΠΊΠ° Π»Π°ΡΠΈΠ½ΡΠΊΠΈΠ΅ Π±ΡΠΊΠ²Π΅Π½Π½ΡΠ΅ ΡΠΈΠΌΠ²ΠΎΠ»Ρ. Π’Π°ΠΊΠΈΠΌ ΠΎΠ±ΡΠ°Π·ΠΎΠΌ ΠΎΠ±ΠΎΠ·Π½Π°ΡΠ°Π΅ΡΡΡ ΡΠ° ΠΈΠ»ΠΈ ΠΈΠ½Π°Ρ Π΄Π΅ΡΠ°Π»Ρ. ΠΡΠΎ Π²Π°ΠΆΠ½ΠΎ Π·Π½Π°ΡΡ, ΠΎΡΠΎΠ±Π΅Π½Π½ΠΎ, ΠΊΠΎΠ³Π΄Π° ΠΌΡ ΡΠΎΠ»ΡΠΊΠΎ ΡΡΠΈΠΌΡΡ ΡΠΈΡΠ°ΡΡ ΡΠ»Π΅ΠΊΡΡΠΈΡΠ΅ΡΠΊΠΈΠ΅ ΡΡ Π΅ΠΌΡ. ΠΠΎΠ·Π»Π΅ Π±ΡΠΊΠ²Π΅Π½Π½ΡΡ ΠΎΠ±ΠΎΠ·Π½Π°ΡΠ΅Π½ΠΈΠΉ ΡΠ°ΡΠΏΠΎΠ»ΠΎΠΆΠ΅Π½Ρ Π΅ΡΠ΅ ΠΈ ΡΠΈΡΡΡ. ΠΠ½ΠΈ ΡΠΊΠ°Π·ΡΠ²Π°ΡΡ Π½Π° ΡΠΎΠΎΡΠ²Π΅ΡΡΡΠ²ΡΡΡΡΡ Π½ΡΠΌΠ΅ΡΠ°ΡΠΈΡ ΠΈΠ»ΠΈ ΡΠ΅Ρ Π½ΠΈΡΠ΅ΡΠΊΠΈΠ΅ Ρ Π°ΡΠ°ΠΊΡΠ΅ΡΠΈΡΡΠΈΠΊΠΈ ΡΠ»Π΅ΠΌΠ΅Π½ΡΠΎΠ².
ΠΠ½ΠΎΠ³ΠΈΠ΅ Π»ΡΠ΄ΠΈ, ΡΠΎΠ»ΡΠΊΠΎ Π½Π°ΡΠΈΠ½Π°Ρ ΡΠ²ΠΎΠ΅ Π·Π½Π°ΠΊΠΎΠΌΡΡΠ²ΠΎ Ρ ΡΠ»Π΅ΠΊΡΡΠΈΠΊΠΎΠΉ, Π·Π°Π΄Π°ΡΡΡΡ Π²ΠΎΠΏΡΠΎΡΠΎΠΌ, ΠΊΠ°ΠΊ ΡΠΈΡΠ°ΡΡ ΡΠ»Π΅ΠΊΡΡΠΈΡΠ΅ΡΠΊΠΈΠ΅ ΡΡ Π΅ΠΌΡ, ΠΊΠ°ΠΊΠΈΠ΅ ΡΡΡΠ΅ΡΡΠ²ΡΡΡ ΠΏΡΠ°Π²ΠΈΠ»Π° ΡΡΠ΅Π½ΠΈΡ, ΠΊΠ°ΠΊΠΈΠ΅ Π΅ΡΡΡ ΡΡΠ»ΠΎΠ²Π½ΡΠ΅ ΠΎΠ±ΠΎΠ·Π½Π°ΡΠ΅Π½ΠΈΡ ΠΈ ΠΊΠ°ΠΊ ΡΠ°Π±ΠΎΡΠ°Π΅Ρ ΡΠ»Π΅ΠΊΡΡΠΈΡΠ΅ΡΠΊΠ°Ρ ΡΡ Π΅ΠΌΠ°? ΠΠ± ΡΡΠΎΠΌ ΠΈ Π΄ΡΡΠ³ΠΎΠΌ Π΄Π°Π»Π΅Π΅.
ΠΠ°ΠΊ Π½Π°ΡΡΠΈΡΡΡΡ ΡΠΈΡΠ°ΡΡ ΡΠ»Π΅ΠΊΡΡΠΈΡΠ΅ΡΠΊΡΡ ΡΡ Π΅ΠΌΡ
ΠΡΠ±Π°Ρ ΡΠ°Π΄ΠΈΠΎΠ°ΠΏΠΏΠ°ΡΠ°ΡΡΡΠ° Π²ΠΊΠ»ΡΡΠ°Π΅Ρ Π² ΡΠ΅Π±Ρ ΠΎΡΠ΄Π΅Π»ΡΠ½ΡΠ΅ ΡΠ°Π΄ΠΈΠΎΠ΄Π΅ΡΠ°Π»ΠΈ, ΠΊΠΎΡΠΎΡΡΠ΅ ΡΠΏΠ°ΡΠ½Ρ ΠΌΠ΅ΠΆΠ΄Ρ ΡΠΎΠ±ΠΎΠΉ ΠΏΡΠΈ ΠΏΠΎΠΌΠΎΡΠΈ ΠΎΠΏΡΠ΅Π΄Π΅Π»Π΅Π½Π½ΠΎΠ³ΠΎ ΡΠΏΠΎΡΠΎΠ±Π°. ΠΡΠ΅ ΡΡΠΈ ΡΠ»Π΅ΠΌΠ΅Π½ΡΡ ΠΎΡΡΠ°ΠΆΠ°ΡΡΡΡ Π½Π° ΡΠ»Π΅ΠΊΡΡΠΈΡΠ΅ΡΠΊΠΎΠΉ ΡΡ Π΅ΠΌΠ΅ ΡΡΠ»ΠΎΠ²Π½ΡΠΌΠΈ Π³ΡΠ°ΡΠΈΡΠ΅ΡΠΊΠΈΠΌΠΈ Π·Π½Π°ΡΠ΅Π½ΠΈΡΠΌΠΈ. Π§ΡΠΎΠ±Ρ Π½Π°ΡΡΠΈΡΡΡΡ ΡΠΈΡΠ°ΡΡ Π΄ΠΎΠΊΡΠΌΠ΅Π½Ρ, Π½Π΅ΠΎΠ±Ρ ΠΎΠ΄ΠΈΠΌΠΎ ΠΏΠΎΠ½ΠΈΠΌΠ°ΡΡ ΡΡΠ»ΠΎΠ²Π½ΠΎΠ΅ ΠΎΠ±ΠΎΠ·Π½Π°ΡΠ΅Π½ΠΈΠ΅ Π²ΡΠ΅Ρ ΠΏΡΠΎΠ²ΠΎΠ΄Π½ΠΈΠΊΠΎΠ²ΡΡ ΡΠ»Π΅ΠΌΠ΅Π½ΡΠΎΠ² ΡΠ»Π΅ΠΊΡΡΠΎΡΠ΅ΠΏΠΈ. ΠΠ°ΠΆΠ΄Π°Ρ Π΄Π΅ΡΠ°Π»Ρ ΠΈΠΌΠ΅Π΅Ρ ΡΠ²ΠΎΠ΅ Π³ΡΠ°ΡΠΈΡΠ΅ΡΠΊΠΎΠ΅ ΠΎΠ±ΠΎΠ·Π½Π°ΡΠ΅Π½ΠΈΠ΅ ΠΈ Π²ΠΊΠ»ΡΡΠ°Π΅Ρ Π² ΡΠ΅Π±Ρ ΡΡΠ»ΠΎΠ²Π½ΡΡ ΠΊΠΎΠ½ΡΡΡΡΠΊΡΠΈΡ Ρ Ρ Π°ΡΠ°ΠΊΡΠ΅ΡΠ½ΡΠΌΠΈ ΠΎΡΠΎΠ±Π΅Π½Π½ΠΎΡΡΡΠΌΠΈ.
ΠΡΠΎΡΠ΅ Π²ΡΠ΅Π³ΠΎ ΡΠ°Π±ΠΎΡΠ°ΡΡ Ρ ΡΠ°ΠΊΠΈΠΌ ΡΠ»Π΅ΠΌΠ΅Π½ΡΠΎΠΌ ΠΊΠ°ΠΊ ΡΠ»Π΅ΠΊΡΡΠΎΠ½Π½ΡΠΉ ΠΊΠΎΠ½Π΄Π΅Π½ΡΠ°ΡΠΎΡ Ρ ΡΠ΅Π·ΠΈΡΡΠΎΡΠ°ΠΌΠΈ, Π΄ΠΈΠ½Π°ΠΌΠΈΠΊΠ°ΠΌΠΈ ΠΈ Π΄ΡΡΠ³ΠΈΠΌ ΡΠ»Π΅ΠΊΡΡΠΎΠΎΠ±ΠΎΡΡΠ΄ΠΎΠ²Π°Π½ΠΈΠ΅ΠΌ Ρ Π°Π²ΡΠΎΠΌΠ°ΡΠΈΠ·Π°ΡΠΈΠ΅ΠΉ. ΠΠ°ΠΊ ΠΏΡΠ°Π²ΠΈΠ»ΠΎ, ΠΈΡ Π»Π΅Π³ΠΊΠΎ ΡΠ·Π½Π°ΡΡ Π±Π΅Π· Π²ΡΡΠΊΠΎΠΉ ΡΠ°Π±Π»ΠΈΡΡ Ρ ΡΡΠ»ΠΎΠ²Π½ΡΠΌΠΈ ΠΎΠ±ΠΎΠ·Π½Π°ΡΠ΅Π½ΠΈΡΠΌΠΈ. Π£ΡΠΈΡΡΡΡ Π½Π° Π½ΠΈΡ ΠΏΡΠΎΡΠ΅. Π‘Π»ΠΎΠΆΠ½Π΅Π΅ ΠΎΡΡΡΠ΅ΡΡΠ²Π»ΡΡΡ ΡΠ°Π±ΠΎΡΡ Ρ ΠΏΠΎΠ»ΡΠΏΡΠΎΠ²ΠΎΠ΄Π½ΠΈΠΊΠ°ΠΌΠΈ, Π° ΠΈΠΌΠ΅Π½Π½ΠΎ ΡΡΠ°Π½Π·ΠΈΡΡΠΎΡΠ°ΠΌΠΈ, ΡΠΈΠΌΠΈΡΡΠΎΡΠ°ΠΌΠΈ ΠΈ ΠΌΠΈΠΊΡΠΎΡΡ Π΅ΠΌΠ°ΠΌΠΈ. Π ΠΏΡΠΈΠΌΠ΅ΡΡ, ΠΊΠ°ΠΆΠ΄ΡΠΉ Π±ΠΈΠΏΠΎΠ»ΡΡΠ½ΡΠΉ ΡΡΠ°Π½Π·ΠΈΡΡΠΎΡ ΠΈΠΌΠ΅Π΅Ρ Π² ΡΠ΅Π±Π΅ ΡΡΠΈ Π²ΡΠ²ΠΎΠ΄Π°, Π° ΠΈΠΌΠ΅Π½Π½ΠΎ, Π±Π°Π·Ρ, ΠΊΠΎΠ»Π»Π΅ΠΊΡΠΎΡ ΠΈ ΡΠΌΠΈΡΡΠ΅Ρ. ΠΠΎ ΡΡΠΎΠΉ ΠΏΡΠΈΡΠΈΠ½Π΅ Π½Π΅ΠΎΠ±Ρ ΠΎΠ΄ΠΈΠΌΡ ΡΡΠ»ΠΎΠ²Π½ΡΠ΅ ΠΈΠ·ΠΎΠ±ΡΠ°ΠΆΠ΅Π½ΠΈΡ ΠΈ ΡΡΠΎΡΠ½ΡΡΡΠ°Ρ ΠΈΠ½ΡΠΎΡΠΌΠ°ΡΠΈΡ Π² Π²ΠΈΠ΄Π΅ Π»Π°ΡΠΈΠ½ΡΠΊΠΈΡ Π±ΡΠΊΠ². ΠΠ·ΡΡΠ΅Π½ΠΈΠ΅ ΠΈΡ ΠΌΠΎΠΆΠ΅Ρ Π·Π°Π½ΡΡΡ ΠΌΠ½ΠΎΠ³ΠΎ Π΄Π½Π΅ΠΉ, ΠΊΠ°ΠΊ ΠΈ ΠΎΠ±ΡΡΠ΅Π½ΠΈΠ΅ ΠΈΡ ΠΎΠΏΠΎΠ·Π½Π°Π½ΠΈΡ.
ΠΠ±ΡΠ°ΡΠΈΡΠ΅ Π²Π½ΠΈΠΌΠ°Π½ΠΈΠ΅! ΠΡΠΎΠΌΠ΅ Π±ΡΠΊΠ² Π½Π° ΠΊΠ°ΠΆΠ΄ΠΎΠΉ ΡΡ Π΅ΠΌΠ΅ Π΅ΡΡΡ ΡΠΈΡΡΡ. ΠΠ½ΠΈ Π³ΠΎΠ²ΠΎΡΡΡ ΠΎ Π½ΡΠΌΠ΅ΡΠ°ΡΠΈΠΈ ΠΈ ΡΠ΅Ρ Π½ΠΈΡΠ΅ΡΠΊΠΈΡ Ρ Π°ΡΠ°ΠΊΡΠ΅ΡΠΈΡΡΠΈΠΊΠ°Ρ . Π‘ΡΠΎΠΈΡ ΡΠΊΠ°Π·Π°ΡΡ, ΡΡΠΎ ΡΠ°ΠΌΠΎΡΡΠΎΡΡΠ΅Π»ΡΠ½ΠΎ Π½Π°ΡΡΠΈΡΡΡΡ ΡΠΈΡΠ°ΡΡ Π΄ΠΎΠΊΡΠΌΠ΅Π½Ρ Π½Π΅Π²ΠΎΠ·ΠΌΠΎΠΆΠ½ΠΎ, ΠΈ ΠΏΠΎΡΡΠΎΠΌΡ Π½ΡΠΆΠ½Ρ ΡΡΠΎΠΊΠΈ ΠΈ ΠΎΠ±ΡΡΠ°ΡΡΠΈΠ΅ ΠΏΠΎΡΠΎΠ±ΠΈΡ.
ΠΡΠ½ΠΎΠ²Π½ΡΠ΅ ΠΏΡΠ°Π²ΠΈΠ»Π°
Π ΠΎΡΠ²Π΅Ρ Π½Π° Π²ΠΎΠΏΡΠΎΡ, ΠΊΠ°ΠΊ ΡΠΈΡΠ°ΡΡ ΡΠ»Π΅ΠΊΡΡΠΎΡΡ Π΅ΠΌΡ, ΡΡΠΎΠΈΡ ΡΡΠΎΡΠ½ΠΈΡΡ, ΡΡΠΎ ΡΡΠΎ Π½ΡΠΆΠ½ΠΎ Π΄Π΅Π»Π°ΡΡ ΡΠ»Π΅Π²Π° Π½Π°ΠΏΡΠ°Π²ΠΎ, ΠΎΡ Π½Π°ΡΠ°Π»Π° Π΄ΠΎ ΡΠ°ΠΌΠΎΠ³ΠΎ ΠΊΠΎΠ½ΡΠ°. Π ΡΡΠΎΠΌ Π·Π°ΠΊΠ»ΡΡΠ°Π΅ΡΡΡ ΠΎΡΠ½ΠΎΠ²Π½ΠΎΠ΅ ΠΏΡΠ°Π²ΠΈΠ»ΠΎ. Π‘Π»Π΅Π΄ΡΡΡΠ΅Π΅ ΠΏΡΠ°Π²ΠΈΠ»ΠΎ Π·Π°ΠΊΠ»ΡΡΠ°Π΅ΡΡΡ Π² ΡΠ°ΡΡΠ»Π΅Π½Π΅Π½ΠΈΠΈ Π΅Π΄ΠΈΠ½ΠΎΠ³ΠΎ ΡΠ΅ΡΡΠ΅ΠΆΠ° Π½Π° Π½Π΅Π±ΠΎΠ»ΡΡΠΈΠ΅ ΠΊΠ°ΡΡΠΈΠ½ΠΊΠΈ ΠΈΠ»ΠΈ ΠΏΡΠΎΡΡΡΠ΅ ΡΠ΅ΠΏΠΈ. ΠΠ½Π° ΡΠΎΡΡΠΎΠΈΡ ΠΈΠ· ΠΈΡΡΠΎΡΠ½ΠΈΠΊΠ° ΡΠ»Π΅ΠΊΡΡΠΎΡΠΎΠΊΠ°, ΠΏΡΠΈΠ΅ΠΌΠ½ΠΈΠΊΠ° ΡΠΎΠΊΠ°, ΠΏΡΡΠΌΠΎΠ³ΠΎ ΠΏΡΠΈΠ²ΠΎΠ΄Π°, ΠΎΠ±ΡΠ°ΡΠ½ΠΎΠ³ΠΎ ΠΏΡΠΎΠ²ΠΎΠ΄Π° ΠΈ ΠΎΠ΄Π½ΠΎΠ³ΠΎ ΠΊΠΎΠ½ΡΠ°ΠΊΡΠ° Π°ΠΏΠΏΠ°ΡΠ°ΡΠ°. ΠΠΎΡΡΠΎΠΌΡ, Π½Π°ΡΠΈΠ½Π°Ρ ΠΈΠ·ΡΡΠ°ΡΡ Π΄ΠΎΠΊΡΠΌΠ΅Π½Ρ, Π½ΡΠΆΠ½ΠΎ ΡΠ°Π·Π±ΠΈΡΡ Π΅Π³ΠΎ Π½Π° ΡΠ°ΡΡΠΈ. ΠΠ°Π»Π΅Π΅ ΠΎΠ±ΡΠ·Π°ΡΠ΅Π»ΡΠ½ΠΎ Π½ΡΠΆΠ½ΠΎ ΠΏΡΠΈΠ½ΠΈΠΌΠ°ΡΡ Π²ΠΎ Π²Π½ΠΈΠΌΠ°Π½ΠΈΠ΅ Π²ΡΠ΅ Π΄Π΅ΡΠ°Π»ΠΈ, Ρ Π·Π°ΠΌΠ΅ΡΠ°Π½ΠΈΡΠΌΠΈ, ΡΠΊΡΠΏΠ»ΠΈΠΊΠ°ΡΠΈΡΠΌΠΈ, ΠΏΠΎΡΡΠ½Π΅Π½ΠΈΡΠΌΠΈ ΠΈ ΡΠΏΠ΅ΡΠΈΡΠΈΠΊΠ°ΡΠΈΡΠΌΠΈ. ΠΡΠ»ΠΈ Π² ΡΠ΅ΡΡΠ΅ΠΆΠ΅ Π½Π°Ρ ΠΎΠ΄ΡΡΡΡ ΡΡΡΠ»ΠΊΠΈ, ΡΠΎ Π½ΡΠΆΠ½ΠΎ ΠΈΠ·ΡΡΠΈΡΡ ΠΈ ΠΈΡ .
ΠΠ±ΡΠ°ΡΠΈΡΠ΅ Π²Π½ΠΈΠΌΠ°Π½ΠΈΠ΅! Π§Π΅ΡΡΠ΅ΠΆΠΈ, ΠΊΠΎΡΠΎΡΡΠ΅ ΠΎΡΡΠ°ΠΆΠ°ΡΡ ΠΌΠΎΠΌΠ΅Π½Ρ ΡΠ°Π±ΠΎΡΡ ΡΠ»Π΅ΠΊΡΡΠΎΠΏΠΈΡΠ°Π½ΠΈΡ, ΡΠ»Π΅ΠΊΡΡΠΎΠ·Π°ΡΠΈΡΡ, ΡΠΏΡΠ°Π²Π»Π΅Π½ΠΈΡ ΠΈ ΡΠΈΠ³Π½Π°Π»ΠΈΠ·Π°ΡΠΈΠΈ, Π΄ΠΎΠ»ΠΆΠ½Ρ Π±ΡΡΡ ΠΈΠ·ΡΡΠ΅Π½Ρ Π½Π° ΠΊΠΎΠ»ΠΈΡΠ΅ΡΡΠ²ΠΎ ΠΈΡΡΠΎΡΠ½ΠΈΠΊΠΎΠ² ΠΏΠΈΡΠ°Π½ΠΈΡ, Π²Π·Π°ΠΈΠΌΠΎΠ΄Π΅ΠΉΡΡΠ²ΠΈΠ΅, ΡΠΎΠ³Π»Π°ΡΠΎΠ²Π°Π½Π½ΠΎΡΡΡ ΡΠΎΠ²ΠΌΠ΅ΡΡΠ½ΠΎΠΉ ΡΠ°Π±ΠΎΡΡ, ΠΎΡΠ΅Π½ΠΊΡ ΠΏΠΎΡΠ»Π΅Π΄ΡΡΠ²ΠΈΠΉ Π²Π΅ΡΠΎΡΡΠ½ΡΡ Π½Π΅ΠΈΡΠΏΡΠ°Π²Π½ΠΎΡΡΠ΅ΠΉ, Π½Π°ΡΡΡΠ΅Π½ΠΈΠ΅ ΠΏΡΠΎΠ²ΠΎΠ΄Π½ΠΎΠΉ ΠΈΠ·ΠΎΠ»ΡΡΠΈΠΈ, ΠΏΡΠΎΠ²Π΅ΡΠΊΡ ΡΡ Π΅ΠΌΡ Ρ ΠΎΡΡΡΡΡΡΠ²ΠΈΠ΅ΠΌ Π»ΠΎΠΆΠ½ΡΡ ΡΠ΅ΠΏΠ΅ΠΉ, ΠΎΡΠ΅Π½ΠΊΡ Π½Π°Π΄Π΅ΠΆΠ½ΠΎΡΡΠΈ ΡΠ»Π΅ΠΊΡΡΠΈΡΠ΅ΡΠΊΠΎΠ³ΠΎ ΠΏΠΈΡΠ°Π½ΠΈΡ, ΡΠ΅ΠΆΠΈΠΌ ΡΠ°Π±ΠΎΡΡ ΠΎΠ±ΠΎΡΡΠ΄ΠΎΠ²Π°Π½ΠΈΡ ΠΈ ΠΏΡΠΎΠ²Π΅ΡΠΊΡ Π²ΡΠΏΠΎΠ»Π½Π΅Π½ΠΈΡ ΠΌΠ΅Ρ, ΠΊΠΎΡΠΎΡΡΠ΅ ΠΎΠ±Π΅ΡΠΏΠ΅ΡΠΈΠ²Π°ΡΡ Π±Π΅Π·ΠΎΠΏΠ°ΡΠ½ΠΎΠ΅ ΠΏΡΠΎΠ²Π΅Π΄Π΅Π½ΠΈΠ΅ ΡΠ°Π±ΠΎΡ.
Π£ΡΠ»ΠΎΠ²Π½ΡΠ΅ ΠΎΠ±ΠΎΠ·Π½Π°ΡΠ΅Π½ΠΈΡ
Π‘ΠΎΠ³Π»Π°ΡΠ½ΠΎ Π½ΠΎΡΠΌΠ°ΡΠΈΠ²Π½ΡΠΌ Π΄ΠΎΠΊΡΠΌΠ΅Π½ΡΠ°ΠΌ, Π΅ΡΡΡ ΡΡΠ°Π½Π΄Π°ΡΡΠ½ΡΠ΅ Π³ΡΠ°ΡΠΈΡΠ΅ΡΠΊΠΈΠ΅ ΡΡΠ»ΠΎΠ²Π½ΡΠ΅ ΠΎΠ±ΠΎΠ·Π½Π°ΡΠ΅Π½ΠΈΡ Π² ΠΎΠ΄Π½ΠΎΠ»ΠΈΠ½Π΅ΠΉΠ½ΡΡ ΠΈ Π΄Π²ΡΡ Π»ΠΈΠ½Π΅ΠΉΠ½ΡΡ ΡΡ Π΅ΠΌΠ°Ρ . ΠΠ°Π»Π΅Π΅ ΠΏΡΠ΅Π΄ΡΡΠ°Π²Π»Π΅Π½Π° ΡΠ°Π±Π»ΠΈΡΠ° Ρ ΠΏΠΎΠ΄ΠΎΠ±Π½ΡΠΌΠΈ ΡΠΈΠΌΠ²ΠΎΠ»Π°ΠΌΠΈ ΠΏΠΎΠ΄ Π½Π°Π·Π²Π°Π½ΠΈΠ΅ΠΌ ΡΠ»Π΅ΠΊΡΡΠΈΡΠ΅ΡΠΊΠΈΠ΅ ΡΡ Π΅ΠΌΡ Π΄Π»Ρ Π½Π°ΡΠΈΠ½Π°ΡΡΠΈΡ ΡΡΠ»ΠΎΠ²Π½ΡΠ΅ ΠΎΠ±ΠΎΠ·Π½Π°ΡΠ΅Π½ΠΈΡ. Π‘ΡΠΎΠΈΡ ΡΠΊΠ°Π·Π°ΡΡ, ΡΡΠΎ Π² ΡΠ΅ΡΡΠ΅ΠΆΠ°Ρ ΠΈΡΠΏΠΎΠ»ΡΠ·ΡΡΡΡΡ ΡΠ°ΠΊΠΆΠ΅ ΡΠΈΡΡΡ ΠΈ Π±ΡΠΊΠ²Ρ. ΠΠΎΠ΄ΠΎΠ±Π½Π°Ρ ΠΌΠ°ΡΠΊΠΈΡΠΎΠ²ΠΊΠ° ΡΠ΅Π³ΡΠ»ΠΈΡΡΠ΅ΡΡΡ Ρ ΠΏΠΎΠΌΠΎΡΡΡ Π½ΠΎΡΠΌΠ°ΡΠΈΠ²Π½ΡΡ Π΄ΠΎΠΊΡΠΌΠ΅Π½ΡΠΎΠ², Π° ΠΈΠΌΠ΅Π½Π½ΠΎ Π³ΠΎΡΡΠΎΠ².
ΠΠ°ΠΊ ΡΠΎΡΡΠ°Π²Π»ΡΡΡ ΡΡ Π΅ΠΌΡ
Π‘ΠΎΡΡΠ°Π²Π»Π΅Π½ΠΈΠ΅ ΡΠ»Π΅ΠΊΡΡΠΈΡΠ΅ΡΠΊΠΎΠΉ ΡΡ Π΅ΠΌΡ Π΄ΠΎΠ»ΠΆΠ½ΠΎ ΠΏΡΠΎΠΈΠ·Π²ΠΎΠ΄ΠΈΡΡΡΡ ΠΎΠΏΡΡΠ½ΡΠΌ ΡΠ»Π΅ΠΊΡΡΠΈΠΊΠΎΠΌ Ρ ΡΡΠ΅ΡΠΎΠΌ ΡΡΡΠ΅ΡΡΠ²ΡΡΡΠΈΡ Π³ΠΎΡΡΠΎΠ², ΠΏΠΎΡΡΠ½ΡΡΡΠΈΡ ΠΈ ΡΡΠΎΡΠ½ΡΡΡΠΈΡ ΡΠ°Π±ΠΎΡΡ ΡΠ΅Ρ ΠΈΠ»ΠΈ ΠΈΠ½ΡΡ ΠΏΡΠΎΠ²ΠΎΠ΄Π½ΠΈΠΊΠΎΠ². ΠΡΠ²Π°ΡΡ ΡΠΎΠ³Π»Π°ΡΠ½ΠΎ Π³ΠΎΡΡΡ ΡΠ»Π΅ΠΊΡΡΠΈΡΠ΅ΡΠΊΠΈΠ΅ ΡΡ Π΅ΠΌΡ ΡΡΡΡΠΊΡΡΡΠ½ΡΠΌΠΈ, ΡΡΠ½ΠΊΡΠΈΠΎΠ½Π°Π»ΡΠ½ΡΠΌΠΈ, ΠΏΡΠΈΠ½ΡΠΈΠΏΠΈΠ°Π»ΡΠ½ΡΠΌΠΈ, ΠΌΠΎΠ½ΡΠ°ΠΆΠ½ΡΠΌΠΈ, ΠΎΠ±ΡΠΈΠΌΠΈ ΠΈ ΠΎΠ±ΡΠ΅Π΄ΠΈΠ½Π΅Π½Π½ΡΠΌΠΈ. Π‘Π΄Π΅Π»Π°ΡΡ Π»ΡΠ±ΡΡ ΠΈΠ· ΠΏΡΠΈΠ²Π΅Π΄Π΅Π½Π½ΠΎΠ³ΠΎ ΠΏΠ΅ΡΠ΅ΡΠ½Ρ ΠΌΠΎΠΆΠ½ΠΎ, Π²ΡΡΡΡΠ°ΠΈΠ²Π°Ρ ΠΏΡΠΎΡΡΠ΅ΠΉΡΠΈΠ΅ ΡΠ»Π΅ΠΌΠ΅Π½ΡΡ Π΄ΡΡΠ³ Ρ Π΄ΡΡΠ³ΠΎΠΌ.
ΠΠΏΠΈΡΠ°Π½ΠΈΠ΅ ΡΠ°Π±ΠΎΡΡ
ΠΡΠ»ΠΈ ΡΠ»Π΅ΠΊΡΡΠΎΡΡ Π΅ΠΌΠ° ΠΏΠΎΡΡΡΠΎΠ΅Π½Π° ΠΏΡΠ°Π²ΠΈΠ»ΡΠ½ΠΎ, ΡΠΎ ΠΈ ΡΠ°Π±ΠΎΡΠ°ΡΡ ΠΎΠ½Π° Π±ΡΠ΄Π΅Ρ ΠΈΡΠΏΡΠ°Π²Π½ΠΎ. Π Π°Π±ΠΎΡΠ°Π΅Ρ Π²ΡΠ΅ ΡΠ°ΠΊ. ΠΡ ΠΈΡΡΠΎΡΠ½ΠΈΠΊΠ° ΠΏΠΈΡΠ°Π½ΠΈΡ ΠΈΠ΄Π΅Ρ Π·Π°ΡΡΠ΄, ΠΊΠΎΡΠΎΡΡΠΉ ΠΏΠΎΠΏΠ°Π΄Π°Π΅Ρ ΠΏΠΎΠ΄ ΠΊΠ»Π΅ΠΌΠΌΠ½ΠΈΠΊ Π² ΠΏΡΠΎΠ²ΠΎΠ΄Π½ΠΈΠΊ ΠΈ ΡΠ»Π΅ΠΊΡΡΠΎΠΌΠ°Π³Π½ΠΈΡΠ½ΡΡ ΠΊΠ°ΡΡΡΠΊΡ ΡΠ΅Π»Π΅. Π§Π΅ΡΠ΅Π· ΠΊΠ°ΡΡΡΠΊΡ ΡΠ»Π΅ΠΊΡΡΠΎΡΠΎΠΊ ΡΡΡΡΠ΅ΠΌΠ»ΡΠ΅ΡΡΡ ΠΊ ΠΊΠΎΠ½ΡΠ°ΠΊΡΠ°ΠΌ. ΠΠ°ΠΊ ΡΠΎΠ»ΡΠΊΠΎ ΡΠΎΠΊ ΠΏΠΎΠΏΠ°Π΄Π°Π΅Ρ Π² ΠΊΠΎΠ½ΡΠ°ΠΊΡΡ, Π½Π°ΡΠΈΠ½Π°Π΅Ρ ΡΠ°Π±ΠΎΡΠ°ΡΡ Π²ΡΡ ΡΠ΅ΡΡ, Π²ΠΊΠ»ΡΡΠ°Π΅ΡΡΡ Π΄ΠΈΠΎΠ΄. ΠΠ»Π°Π³ΠΎΠ΄Π°ΡΡ ΡΠ»Π΅ΠΊΡΡΠΎΠ΄Π²ΠΈΠΆΡΡΠ΅ΠΉ ΡΠΈΠ»Π΅ ΠΏΠΎΠ΄Π΄Π΅ΡΠΆΠΈΠ²Π°Π΅ΡΡΡ ΠΏΠ΅ΡΠ²ΠΎΠ½Π°ΡΠ°Π»ΡΠ½ΡΠΉ ΡΠ»Π΅ΠΊΡΡΠΎΡΠΎΠΊ, ΠΈ ΠΎΠ½ Π΄ΠΎΡΡΠΈΠ³Π°Π΅Ρ Π½Π°ΠΈΠ±ΠΎΠ»ΡΡΠΈΡ Π·Π½Π°ΡΠ΅Π½ΠΈΠΉ.
ΠΠ±ΡΠ°ΡΠΈΡΠ΅ Π²Π½ΠΈΠΌΠ°Π½ΠΈΠ΅! Π‘ΡΠΎΠΈΡ ΡΠΊΠ°Π·Π°ΡΡ, ΡΡΠΎ Π±Π΅Π· ΡΠ»Π΅ΠΊΡΡΠΎΠ΄Π²ΠΈΠΆΡΡΠ΅ΠΉ ΡΠ°ΠΌΠΎΠΈΠ½Π΄ΡΠΊΡΠΈΠΈ ΠΏΠΎΠ΄Π΄Π΅ΡΠΆΠ°Π½ΠΈΠ΅ ΡΠΎΠΊΠ° Π² ΠΊΠΎΠ½ΡΡΡΠ΅ Π½Π΅Π²ΠΎΠ·ΠΌΠΎΠΆΠ½ΠΎ, ΠΏΠΎΡΠΊΠΎΠ»ΡΠΊΡ ΠΏΡΠΈ Π±ΠΎΠ»ΡΡΠΎΠΌ Π·Π½Π°ΡΠ΅Π½ΠΈΠΈ Π°ΠΌΠΏΠ»ΠΈΡΡΠ΄Ρ, ΡΠ°Π΄ΠΈΠΎΡΠ»Π΅ΠΌΠ΅Π½ΡΡ Π½Π°ΡΠΈΠ½Π°ΡΡ ΠΏΠ»ΠΎΡ ΠΎ ΡΠ°Π±ΠΎΡΠ°ΡΡ. ΠΠ»Π°Π³ΠΎΠ΄Π°ΡΡ ΡΡΠΎΠΌΡ ΠΈΠΌΠΏΡΠ»ΡΡΡ, ΠΏΡΠΎΠ±ΠΈΠ²Π°ΡΡΡΡ ΠΏΠΎΠ»ΡΠΏΡΠΎΠ²ΠΎΠ΄Π½ΠΈΠΊΠΎΠ²ΡΠ΅ ΠΏΠ΅ΡΠ΅Ρ ΠΎΠ΄Ρ, ΠΈ Π²ΡΠ²ΠΎΠ΄ΠΈΡΡΡ Π°ΠΏΠΏΠ°ΡΠ°Ρ ΠΈΠ· ΡΡΠ½ΠΊΡΠΈΠΎΠ½ΠΈΡΠΎΠ²Π°Π½ΠΈΡ. Π‘Π΅Π³ΠΎΠ΄Π½Ρ Π΄ΠΈΠΎΠ΄Ρ ΡΠΆΠ΅ Π²ΡΡΡΠ°ΠΈΠ²Π°ΡΡΡΡ Π² ΡΠ΅Π»Π΅. ΠΡΠΎ ΠΏΠΎΠ·Π²ΠΎΠ»ΡΠ΅Ρ ΡΠ°Π±ΠΎΡΠ°ΡΡ ΡΠ»Π΅ΠΊΡΡΠΎΡΡ Π΅ΠΌΠ΅ ΠΏΡΠ°Π²ΠΈΠ»ΡΠ½ΠΎ.
Π ΡΠ΅Π»ΠΎΠΌ, Π² Π΄ΠΎΠΏΠΎΠ»Π½Π΅Π½ΠΈΠ΅ ΠΊ ΡΠ΅ΠΌΠ΅, ΠΊΠ°ΠΊ Π½Π°ΡΡΠΈΡΡΡΡ ΡΠΈΡΠ°ΡΡ ΡΠ»Π΅ΠΊΡΡΠΈΡΠ΅ΡΠΊΠΈΠ΅ ΠΏΡΠΈΠ½ΡΠΈΠΏΠΈΠ°Π»ΡΠ½ΡΠ΅ ΡΡ Π΅ΠΌΡ, ΡΡΠΎΠΈΡ ΠΎΡΠΌΠ΅ΡΠΈΡΡ, ΡΡΠΎ ΡΠΈΡΠ°ΡΡ ΠΈΡ Π½Π΅ΠΎΠ±Ρ ΠΎΠ΄ΠΈΠΌΠΎ Ρ ΠΎΠΏΠΎΡΠΎΠΉ Π½Π° ΠΎΠ±ΡΡΠ°ΡΡΠΈΠΉ ΠΌΠ°ΡΠ΅ΡΠΈΠ°Π», Π² ΠΊΠΎΡΠΎΡΠΎΠΌ ΡΠΊΠ°Π·ΡΠ²Π°Π΅ΡΡΡ ΠΈΠ½ΡΠΎΡΠΌΠ°ΡΠΈΡ ΠΎ ΡΠΎΠΌ, ΡΡΠΎ Π·Π½Π°ΡΠ°Ρ ΡΠ΅ ΠΈΠ»ΠΈ ΠΈΠ½ΡΠ΅ ΡΡΠ»ΠΎΠ²Π½ΡΠ΅ ΠΎΠ±ΠΎΠ·Π½Π°ΡΠ΅Π½ΠΈΡ. Π’ΠΎΠ»ΡΠΊΠΎ ΠΏΠΎΡΠ»Π΅ ΠΏΠΎΠ»ΡΡΠ΅Π½ΠΈΡ ΠΏΠΎΠ»Π½ΠΎΠΉ ΠΈΠ½ΡΠΎΡΠΌΠ°ΡΠΈΠΈ, ΠΌΠΎΠΆΠ½ΠΎ ΠΏΡΠΈΡΡΡΠΏΠ°ΡΡ ΠΊ ΡΠ°Π±ΠΎΡΠ΅, Π΅ΡΠ»ΠΈ ΠΏΡΠΎΠΈΠ·Π²ΠΎΠ΄ΡΡΡΡ ΡΠΎΠΎΡΠ²Π΅ΡΡΡΠ²ΡΡΡΠΈΠ΅ Π΄Π΅ΠΉΡΡΠ²ΠΈΡ Π² ΡΠ»Π΅ΠΊΡΡΠΎΠΏΡΠΎΠ²ΠΎΠ΄ΠΊΠ΅.
Π£ΡΠΈΠΌΡΡ ΡΠΈΡΠ°ΡΡ ΠΏΡΠΈΠ½ΡΠΈΠΏΠΈΠ°Π»ΡΠ½ΡΠ΅ ΡΠ»Π΅ΠΊΡΡΠΈΡΠ΅ΡΠΊΠΈΠ΅ ΡΡ Π΅ΠΌΡ
Π ΡΠΎΠΌ, ΠΊΠ°ΠΊ ΡΠΈΡΠ°ΡΡ ΠΏΡΠΈΠ½ΡΠΈΠΏΠΈΠ°Π»ΡΠ½ΡΠ΅ ΡΡ Π΅ΠΌΡ Ρ ΡΠΆΠ΅ ΡΠ°ΡΡΠΊΠ°Π·ΡΠ²Π°Π» Π² ΠΏΠ΅ΡΠ²ΠΎΠΉ ΡΠ°ΡΡΠΈ. Π’Π΅ΠΏΠ΅ΡΡ Ρ ΠΎΡΠ΅Π»ΠΎΡΡ Π±Ρ ΡΠ°ΡΠΊΡΡΡΡ Π΄Π°Π½Π½ΡΡ ΡΠ΅ΠΌΡ Π±ΠΎΠ»Π΅Π΅ ΠΏΠΎΠ»Π½ΠΎ, ΡΡΠΎΠ±Ρ Π΄Π°ΠΆΠ΅ Ρ Π½ΠΎΠ²ΠΈΡΠΊΠ° Π² ΡΠ»Π΅ΠΊΡΡΠΎΠ½ΠΈΠΊΠ΅ Π½Π΅ Π²ΠΎΠ·Π½ΠΈΠΊΠ°Π»ΠΎ Π²ΠΎΠΏΡΠΎΡΠΎΠ². ΠΡΠ°ΠΊ, ΠΏΠΎΠ΅Ρ Π°Π»ΠΈ. ΠΠ°ΡΠ½ΡΠΌ Ρ ΡΠ»Π΅ΠΊΡΡΠΈΡΠ΅ΡΠΊΠΈΡ ΡΠΎΠ΅Π΄ΠΈΠ½Π΅Π½ΠΈΠΉ.
ΠΠ΅ ΡΠ΅ΠΊΡΠ΅Ρ, ΡΡΠΎ Π² ΡΡ Π΅ΠΌΠ΅ ΠΊΠ°ΠΊΠ°Ρ-Π»ΠΈΠ±ΠΎ ΡΠ°Π΄ΠΈΠΎΠ΄Π΅ΡΠ°Π»Ρ, Π½Π°ΠΏΡΠΈΠΌΠ΅Ρ ΠΌΠΈΠΊΡΠΎΡΡ Π΅ΠΌΠ° ΠΌΠΎΠΆΠ΅Ρ ΡΠΎΠ΅Π΄ΠΈΠ½ΡΡΡΡΡ ΠΎΠ³ΡΠΎΠΌΠ½ΡΠΌ ΠΊΠΎΠ»ΠΈΡΠ΅ΡΡΠ²ΠΎΠΌ ΠΏΡΠΎΠ²ΠΎΠ΄Π½ΠΈΠΊΠΎΠ² Ρ Π΄ΡΡΠ³ΠΈΠΌΠΈ ΡΠ»Π΅ΠΌΠ΅Π½ΡΠ°ΠΌΠΈ ΡΡ Π΅ΠΌΡ. ΠΠ»Ρ ΡΠΎΠ³ΠΎ ΡΡΠΎΠ±Ρ Π²ΡΡΠ²ΠΎΠ±ΠΎΠ΄ΠΈΡΡ ΠΌΠ΅ΡΡΠΎ Π½Π° ΠΏΡΠΈΠ½ΡΠΈΠΏΠΈΠ°Π»ΡΠ½ΠΎΠΉ ΡΡ Π΅ΠΌΠ΅ ΠΈ ΡΠ±ΡΠ°ΡΡ «ΠΏΠΎΠ²ΡΠΎΡΡΡΡΠΈΠ΅ΡΡ ΡΠΎΠ΅Π΄ΠΈΠ½ΠΈΡΠ΅Π»ΡΠ½ΡΠ΅ Π»ΠΈΠ½ΠΈΠΈ» ΠΈΡ ΠΎΠ±ΡΠ΅Π΄ΠΈΠ½ΡΡΡ Π² ΡΠ²ΠΎΠ΅ΠΎΠ±ΡΠ°Π·Π½ΡΠΉ «Π²ΠΈΡΡΡΠ°Π»ΡΠ½ΡΠΉ» ΠΆΠ³ΡΡ β ΠΎΠ±ΠΎΠ·Π½Π°ΡΠ°ΡΡ Π³ΡΡΠΏΠΏΠΎΠ²ΡΡ Π»ΠΈΠ½ΠΈΡ ΡΠ²ΡΠ·ΠΈ. ΠΠ° ΡΡ Π΅ΠΌΠ°Ρ Π³ΡΡΠΏΠΏΠΎΠ²Π°Ρ Π»ΠΈΠ½ΠΈΡ ΡΠ²ΡΠ·ΠΈ ΠΎΠ±ΠΎΠ·Π½Π°ΡΠ°Π΅ΡΡΡ ΡΠ»Π΅Π΄ΡΡΡΠΈΠΌ ΠΎΠ±ΡΠ°Π·ΠΎΠΌ.
ΠΠΎΡ Π²Π·Π³Π»ΡΠ½ΠΈΡΠ΅ Π½Π° ΠΏΡΠΈΠΌΠ΅Ρ.
ΠΠ°ΠΊ Π²ΠΈΠ΄ΠΈΠΌ, ΡΠ°ΠΊΠ°Ρ Π³ΡΡΠΏΠΏΠΎΠ²Π°Ρ Π»ΠΈΠ½ΠΈΡ ΠΈΠΌΠ΅Π΅Ρ Π±ΠΎΠ»ΡΡΡΡ ΡΠΎΠ»ΡΠΈΠ½Ρ, ΡΠ΅ΠΌ Π΄ΡΡΠ³ΠΈΠ΅ ΠΏΡΠΎΠ²ΠΎΠ΄Π½ΠΈΠΊΠΈ Π² ΡΡ Π΅ΠΌΠ΅.
Π§ΡΠΎΠ±Ρ Π½Π΅ Π·Π°ΠΏΡΡΠ°ΡΡΡΡ, ΠΊΡΠ΄Π° ΠΊΠ°ΠΊΠΈΠ΅ ΠΏΡΠΎΠ²ΠΎΠ΄Π½ΠΈΠΊΠΈ ΠΈΠ΄ΡΡ, ΠΈΡ Π½ΡΠΌΠ΅ΡΡΡΡ.
ΠΠ° ΡΠΈΡΡΠ½ΠΊΠ΅ Ρ ΠΎΡΠΌΠ΅ΡΠΈΠ» ΡΠΎΠ΅Π΄ΠΈΠ½ΠΈΡΠ΅Π»ΡΠ½ΡΠΉ ΠΏΡΠΎΠ²ΠΎΠ΄ ΠΏΠΎΠ΄ Π½ΠΎΠΌΠ΅ΡΠΎΠΌ 8. ΠΠ½ ΡΠΎΠ΅Π΄ΠΈΠ½ΡΠ΅Ρ 30 Π²ΡΠ²ΠΎΠ΄ ΠΌΠΈΠΊΡΠΎΡΡ Π΅ΠΌΡ DD2 ΠΈ 8 ΠΊΠΎΠ½ΡΠ°ΠΊΡ ΡΠ°Π·ΡΡΠΌΠ° XP5. ΠΡΠΎΠΌΠ΅ ΡΡΠΎΠ³ΠΎ, ΠΎΠ±ΡΠ°ΡΠΈΡΠ΅ Π²Π½ΠΈΠΌΠ°Π½ΠΈΠ΅, ΠΊΡΠ΄Π° ΠΈΠ΄ΡΡ 4 ΠΏΡΠΎΠ²ΠΎΠ΄. Π£ ΡΠ°Π·ΡΡΠΌΠ° XP5 ΠΎΠ½ ΡΠΎΠ΅Π΄ΠΈΠ½ΡΠ΅ΡΡΡ Π½Π΅ ΡΠΎ 2 ΠΊΠΎΠ½ΡΠ°ΠΊΡΠΎΠΌ ΡΠ°Π·ΡΡΠΌΠ°, Π° Ρ 1, ΠΏΠΎΡΡΠΎΠΌΡ ΠΈ ΡΠΊΠ°Π·Π°Π½ Ρ ΠΏΡΠ°Π²ΠΎΠΉ ΡΡΠΎΡΠΎΠ½Ρ ΡΠΎΠ΅Π΄ΠΈΠ½ΠΈΡΠ΅Π»ΡΠ½ΠΎΠ³ΠΎ ΠΏΡΠΎΠ²ΠΎΠ΄Π½ΠΈΠΊΠ°. ΠΠΎ 2-ΠΌΡ ΠΆΠ΅ ΠΊΠΎΠ½ΡΠ°ΠΊΡΡ ΡΠ°Π·ΡΡΠΌΠ° XP5 ΠΏΠΎΠ΄ΠΊΠ»ΡΡΠ°Π΅ΡΡΡ 5 ΠΏΡΠΎΠ²ΠΎΠ΄Π½ΠΈΠΊ, ΠΊΠΎΡΠΎΡΡΠΉ ΠΈΠ΄ΡΡ ΠΎΡ 33 Π²ΡΠ²ΠΎΠ΄Π° ΠΌΠΈΠΊΡΠΎΡΡ Π΅ΠΌΡ DD2. ΠΡΠΌΠ΅ΡΡ, ΡΡΠΎ ΡΠΎΠ΅Π΄ΠΈΠ½ΠΈΡΠ΅Π»ΡΠ½ΡΠ΅ ΠΏΡΠΎΠ²ΠΎΠ΄Π½ΠΈΠΊΠΈ ΠΏΠΎΠ΄ ΡΠ°Π·Π½ΡΠΌΠΈ Π½ΠΎΠΌΠ΅ΡΠ°ΠΌΠΈ ΡΠ»Π΅ΠΊΡΡΠΈΡΠ΅ΡΠΊΠΈ ΠΌΠ΅ΠΆΠ΄Ρ ΡΠΎΠ±ΠΎΠΉ Π½Π΅ ΡΠ²ΡΠ·Π°Π½Ρ, ΠΈ Π½Π° ΡΠ΅Π°Π»ΡΠ½ΠΎΠΉ ΠΏΠ΅ΡΠ°ΡΠ½ΠΎΠΉ ΠΏΠ»Π°ΡΠ΅ ΠΌΠΎΠ³ΡΡ Π±ΡΡΡ ΡΠ°Π·Π½Π΅ΡΠ΅Π½Ρ ΠΏΠΎ ΡΠ°Π·Π½ΡΠΌ ΡΠ°ΡΡΡΠΌ ΠΏΠ»Π°ΡΡ.
ΠΠ»Π΅ΠΊΡΡΠΎΠ½Π½Π°Ρ Π½Π°ΡΠΈΠ½ΠΊΠ° ΠΌΠ½ΠΎΠ³ΠΈΡ ΠΏΡΠΈΠ±ΠΎΡΠΎΠ² ΡΠΎΡΡΠΎΠΈΡ ΠΈΠ· Π±Π»ΠΎΠΊΠΎΠ². Π, ΡΠ»Π΅Π΄ΠΎΠ²Π°ΡΠ΅Π»ΡΠ½ΠΎ, Π΄Π»Ρ ΠΈΡ ΡΠΎΠ΅Π΄ΠΈΠ½Π΅Π½ΠΈΡ ΠΏΡΠΈΠΌΠ΅Π½ΡΡΡΡΡ ΡΠ°Π·ΡΡΠΌΠ½ΡΠ΅ ΡΠΎΠ΅Π΄ΠΈΠ½Π΅Π½ΠΈΡ. ΠΠΎΡ ΡΠ°ΠΊ Π½Π° ΡΡ Π΅ΠΌΠ°Ρ ΠΎΠ±ΠΎΠ·Π½Π°ΡΠ°ΡΡΡΡ ΡΠ°Π·ΡΡΠΌΠ½ΡΠ΅ ΡΠΎΠ΅Π΄ΠΈΠ½Π΅Π½ΠΈΡ.
XP1 β ΡΡΠΎ Π²ΠΈΠ»ΠΊΠ° (ΠΎΠ½ ΠΆΠ΅ «ΠΠ°ΠΏΠ°»), XS1 β ΡΡΠΎ ΡΠΎΠ·Π΅ΡΠΊΠ° (ΠΎΠ½Π° ΠΆΠ΅ «ΠΠ°ΠΌΠ°»). ΠΡΡ Π²ΠΌΠ΅ΡΡΠ΅ ΡΡΠΎ «ΠΠ°ΠΏΠ°-ΠΠ°ΠΌΠ°» ΠΈΠ»ΠΈ ΡΠ°Π·ΡΡΠΌ X1 (X2).
Π’Π°ΠΊΠΆΠ΅ Π² ΡΠ»Π΅ΠΊΡΡΠΎΠ½Π½ΡΡ ΡΡΡΡΠΎΠΉΡΡΠ²Π°Ρ ΠΌΠΎΠ³ΡΡ Π±ΡΡΡ ΠΌΠ΅Ρ Π°Π½ΠΈΡΠ΅ΡΠΊΠΈ ΡΠ²ΡΠ·Π°Π½Π½ΡΠ΅ ΡΠ»Π΅ΠΌΠ΅Π½ΡΡ. ΠΠΎΡΡΠ½Ρ, ΠΎ ΡΡΠΌ ΠΈΠ΄ΡΡ ΡΠ΅ΡΡ.
ΠΠ°ΠΏΡΠΈΠΌΠ΅Ρ, Π΅ΡΡΡ ΠΏΠ΅ΡΠ΅ΠΌΠ΅Π½Π½ΡΠ΅ ΡΠ΅Π·ΠΈΡΡΠΎΡΡ, Π² ΠΊΠΎΡΠΎΡΡΠ΅ Π²ΡΡΡΠΎΠ΅Π½ Π²ΡΠΊΠ»ΡΡΠ°ΡΠ΅Π»Ρ. ΠΠ± ΠΎΠ΄Π½ΠΎΠΌ ΠΈΠ· ΡΠ°ΠΊΠΈΡ Ρ ΡΠ°ΡΡΠΊΠ°Π·ΡΠ²Π°Π» Π² ΡΡΠ°ΡΡΠ΅ ΠΏΡΠΎ ΠΏΠ΅ΡΠ΅ΠΌΠ΅Π½Π½ΡΠ΅ ΡΠ΅Π·ΠΈΡΡΠΎΡΡ. ΠΠΎΡ ΡΠ°ΠΊ ΠΎΠ½ΠΈ ΠΎΠ±ΠΎΠ·Π½Π°ΡΠ°ΡΡΡΡ Π½Π° ΠΏΡΠΈΠ½ΡΠΈΠΏΠΈΠ°Π»ΡΠ½ΠΎΠΉ ΡΡ Π΅ΠΌΠ΅. ΠΠ΄Π΅ SA1 β Π²ΡΠΊΠ»ΡΡΠ°ΡΠ΅Π»Ρ, Π° R1 β ΠΏΠ΅ΡΠ΅ΠΌΠ΅Π½Π½ΡΠΉ ΡΠ΅Π·ΠΈΡΡΠΎΡ. ΠΡΠ½ΠΊΡΠΈΡΠ½Π°Ρ Π»ΠΈΠ½ΠΈΡ ΡΠΊΠ°Π·ΡΠ²Π°Π΅Ρ Π½Π° ΠΌΠ΅Ρ Π°Π½ΠΈΡΠ΅ΡΠΊΡΡ ΡΠ²ΡΠ·Ρ ΡΡΠΈΡ ΡΠ»Π΅ΠΌΠ΅Π½ΡΠΎΠ².
Π Π°Π½Π΅Π΅ ΡΠ°ΠΊΠΈΠ΅ ΠΏΠ΅ΡΠ΅ΠΌΠ΅Π½Π½ΡΠ΅ ΡΠ΅Π·ΠΈΡΡΠΎΡΡ ΠΎΡΠ΅Π½Ρ ΡΠ°ΡΡΠΎ ΠΏΡΠΈΠΌΠ΅Π½ΡΠ»ΠΈΡΡ Π² ΠΏΠΎΡΡΠ°ΡΠΈΠ²Π½ΡΡ ΡΠ°Π΄ΠΈΠΎΠΏΡΠΈΡΠΌΠ½ΠΈΠΊΠ°Ρ . ΠΡΠΈ ΠΏΠΎΠ²ΠΎΡΠΎΡΠ΅ ΡΡΡΠΊΠΈ ΡΠ΅Π³ΡΠ»ΡΡΠΎΡΠ° Π³ΡΠΎΠΌΠΊΠΎΡΡΠΈ (Π½Π°ΡΠ΅Π³ΠΎ ΠΏΠ΅ΡΠ΅ΠΌΠ΅Π½Π½ΠΎΠ³ΠΎ ΡΠ΅Π·ΠΈΡΡΠΎΡΠ°) ΡΠ½Π°ΡΠ°Π»Π° Π·Π°ΠΌΡΠΊΠ°Π»ΠΈΡΡ ΠΊΠΎΠ½ΡΠ°ΠΊΡΡ Π²ΡΡΡΠΎΠ΅Π½Π½ΠΎΠ³ΠΎ Π²ΡΠΊΠ»ΡΡΠ°ΡΠ΅Π»Ρ. Π’Π°ΠΊΠΈΠΌ ΠΎΠ±ΡΠ°Π·ΠΎΠΌ, ΠΌΡ Π²ΠΊΠ»ΡΡΠ°Π»ΠΈ ΠΏΡΠΈΡΠΌΠ½ΠΈΠΊ ΠΈ ΡΡΠ°Π·Ρ ΡΠΎΠΉ ΠΆΠ΅ ΡΡΡΠΊΠΎΠΉ ΡΠ΅Π³ΡΠ»ΠΈΡΠΎΠ²Π°Π»ΠΈ Π³ΡΠΎΠΌΠΊΠΎΡΡΡ. ΠΡΠΌΠ΅ΡΡ, ΡΡΠΎ ΡΠ»Π΅ΠΊΡΡΠΈΡΠ΅ΡΠΊΠΎΠ³ΠΎ ΠΊΠΎΠ½ΡΠ°ΠΊΡΠ° ΠΏΠ΅ΡΠ΅ΠΌΠ΅Π½Π½ΡΠΉ ΡΠ΅Π·ΠΈΡΡΠΎΡ ΠΈ Π²ΡΠΊΠ»ΡΡΠ°ΡΠ΅Π»Ρ Π½Π΅ ΠΈΠΌΠ΅ΡΡ. ΠΠ½ΠΈ Π»ΠΈΡΡ ΡΠ²ΡΠ·Π°Π½Ρ ΠΌΠ΅Ρ Π°Π½ΠΈΡΠ΅ΡΠΊΠΈ.
Π’Π°ΠΊΠ°Ρ ΠΆΠ΅ ΡΠΈΡΡΠ°ΡΠΈΡ ΠΎΠ±ΡΡΠΎΠΈΡ ΠΈ Ρ ΡΠ»Π΅ΠΊΡΡΠΎΠΌΠ°Π³Π½ΠΈΡΠ½ΡΠΌΠΈ ΡΠ΅Π»Π΅. Π‘Π°ΠΌΠ° ΠΎΠ±ΠΌΠΎΡΠΊΠ° ΡΠ΅Π»Π΅ ΠΈ Π΅Π³ΠΎ ΠΊΠΎΠ½ΡΠ°ΠΊΡΡ Π½Π΅ ΠΈΠΌΠ΅ΡΡ ΡΠ»Π΅ΠΊΡΡΠΈΡΠ΅ΡΠΊΠΎΠ³ΠΎ ΡΠΎΠ΅Π΄ΠΈΠ½Π΅Π½ΠΈΡ, Π½ΠΎ ΠΌΠ΅Ρ Π°Π½ΠΈΡΠ΅ΡΠΊΠΈ ΠΎΠ½ΠΈ ΡΠ²ΡΠ·Π°Π½Ρ. ΠΠΎΠ΄Π°ΡΠΌ ΡΠΎΠΊ Π½Π° ΠΎΠ±ΠΌΠΎΡΠΊΡ ΡΠ΅Π»Π΅ β ΠΊΠΎΠ½ΡΠ°ΠΊΡΡ Π·Π°ΠΌΡΠΊΠ°ΡΡΡΡ ΠΈΠ»ΠΈ ΡΠ°Π·ΠΌΡΠΊΠ°ΡΡΡΡ.
Π’Π°ΠΊ ΠΊΠ°ΠΊ ΡΠΏΡΠ°Π²Π»ΡΡΡΠ°Ρ ΡΠ°ΡΡΡ (ΠΎΠ±ΠΌΠΎΡΠΊΠ° ΡΠ΅Π»Π΅) ΠΈ ΠΈΡΠΏΠΎΠ»Π½ΠΈΡΠ΅Π»ΡΠ½Π°Ρ (ΠΊΠΎΠ½ΡΠ°ΠΊΡΡ ΡΠ΅Π»Π΅) ΠΌΠΎΠ³ΡΡ Π±ΡΡΡ ΡΠ°Π·Π½Π΅ΡΠ΅Π½Ρ Π½Π° ΠΏΡΠΈΠ½ΡΠΈΠΏΠΈΠ°Π»ΡΠ½ΠΎΠΉ ΡΡ Π΅ΠΌΠ΅, ΡΠΎ ΠΈΡ ΡΠ²ΡΠ·Ρ ΠΎΠ±ΠΎΠ·Π½Π°ΡΠ°ΡΡ ΠΏΡΠ½ΠΊΡΠΈΡΠ½ΠΎΠΉ Π»ΠΈΠ½ΠΈΠ΅ΠΉ. ΠΠ½ΠΎΠ³Π΄Π° ΠΏΡΠ½ΠΊΡΠΈΡΠ½ΡΡ Π»ΠΈΠ½ΠΈΡ Π²ΠΎΠΎΠ±ΡΠ΅ Π½Π΅ ΡΠΈΡΡΡΡ, Π° Ρ ΠΊΠΎΠ½ΡΠ°ΠΊΡΠΎΠ² ΠΏΡΠΎΡΡΠΎ ΡΠΊΠ°Π·ΡΠ²Π°ΡΡ ΠΏΡΠΈΠ½Π°Π΄Π»Π΅ΠΆΠ½ΠΎΡΡΡ ΠΊ ΡΠ΅Π»Π΅ (K1.1) ΠΈ Π½ΠΎΠΌΠ΅Ρ ΠΊΠΎΠ½ΡΠ°ΠΊΡΠ½ΠΎΠΉ Π³ΡΡΠΏΠΏΡ (Π1.1) ΠΈ (Π1.2).
ΠΡΡ Π΄ΠΎΠ²ΠΎΠ»ΡΠ½ΠΎ Π½Π°Π³Π»ΡΠ΄Π½ΡΠΉ ΠΏΡΠΈΠΌΠ΅Ρ β ΡΡΠΎ ΡΠ΅Π³ΡΠ»ΡΡΠΎΡ Π³ΡΠΎΠΌΠΊΠΎΡΡΠΈ ΡΡΠ΅ΡΠ΅ΠΎΡΡΠΈΠ»ΠΈΡΠ΅Π»Ρ. ΠΠ»Ρ ΡΠ΅Π³ΡΠ»ΠΈΡΠΎΠ²ΠΊΠΈ Π³ΡΠΎΠΌΠΊΠΎΡΡΠΈ ΡΡΠ΅Π±ΡΠ΅ΡΡΡ Π΄Π²Π° ΠΏΠ΅ΡΠ΅ΠΌΠ΅Π½Π½ΡΡ ΡΠ΅Π·ΠΈΡΡΠΎΡΠ°. ΠΠΎ ΡΠ΅Π³ΡΠ»ΠΈΡΠΎΠ²Π°ΡΡ Π³ΡΠΎΠΌΠΊΠΎΡΡΡ Π² ΠΊΠ°ΠΆΠ΄ΠΎΠΌ ΠΊΠ°Π½Π°Π»Π΅ ΠΏΠΎ ΠΎΡΠ΄Π΅Π»ΡΠ½ΠΎΡΡΠΈ Π½Π΅ΡΠ΅Π»Π΅ΡΠΎΠΎΠ±ΡΠ°Π·Π½ΠΎ. ΠΠΎΡΡΠΎΠΌΡ ΠΏΡΠΈΠΌΠ΅Π½ΡΡΡΡΡ ΡΠ΄Π²ΠΎΠ΅Π½Π½ΡΠ΅ ΠΏΠ΅ΡΠ΅ΠΌΠ΅Π½Π½ΡΠ΅ ΡΠ΅Π·ΠΈΡΡΠΎΡΡ, Π³Π΄Π΅ Π΄Π²Π° ΠΏΠ΅ΡΠ΅ΠΌΠ΅Π½Π½ΡΡ ΡΠ΅Π·ΠΈΡΡΠΎΡΠ° ΠΈΠΌΠ΅ΡΡ ΠΎΠ΄ΠΈΠ½ ΡΠ΅Π³ΡΠ»ΠΈΡΡΡΡΠΈΠΉ Π²Π°Π». ΠΠΎΡ ΠΏΡΠΈΠΌΠ΅Ρ ΠΈΠ· ΡΠ΅Π°Π»ΡΠ½ΠΎΠΉ ΡΡ Π΅ΠΌΡ.
ΠΠ° ΡΠΈΡΡΠ½ΠΊΠ΅ Ρ Π²ΡΠ΄Π΅Π»ΠΈΠ» ΠΊΡΠ°ΡΠ½ΡΠΌ Π΄Π²Π΅ ΠΏΠ°ΡΠ°Π»Π»Π΅Π»ΡΠ½ΡΠ΅ Π»ΠΈΠ½ΠΈΠΈ β ΠΈΠΌΠ΅Π½Π½ΠΎ ΠΎΠ½ΠΈ ΡΠΊΠ°Π·ΡΠ²Π°ΡΡ Π½Π° ΠΌΠ΅Ρ Π°Π½ΠΈΡΠ΅ΡΠΊΡΡ ΡΠ²ΡΠ·Ρ ΡΡΠΈΡ ΡΠ΅Π·ΠΈΡΡΠΎΡΠΎΠ², Π° ΠΈΠΌΠ΅Π½Π½ΠΎ Π½Π° ΡΠΎ, ΡΡΠΎ Ρ Π½ΠΈΡ ΠΎΠ΄ΠΈΠ½ ΠΎΠ±ΡΠΈΠΉ ΡΠ΅Π³ΡΠ»ΠΈΡΡΡΡΠΈΠΉ Π²Π°Π». ΠΠΎΠ·ΠΌΠΎΠΆΠ½ΠΎ, Π²Ρ ΡΠΆΠ΅ Π·Π°ΠΌΠ΅ΡΠΈΠ»ΠΈ, ΡΡΠΎ ΡΡΠΈ ΡΠ΅Π·ΠΈΡΡΠΎΡΡ ΠΈΠΌΠ΅ΡΡ ΠΎΡΠΎΠ±ΠΎΠ΅ ΠΏΠΎΠ·ΠΈΡΠΈΠΎΠ½Π½ΠΎΠ΅ ΠΎΠ±ΠΎΠ·Π½Π°ΡΠ΅Π½ΠΈΠ΅ R4.1 ΠΈ R4.2. ΠΠ΄Π΅ R4 β ΡΡΠΎ ΡΠ΅Π·ΠΈΡΡΠΎΡ ΠΈ Π΅Π³ΠΎ ΠΏΠΎΡΡΠ΄ΠΊΠΎΠ²ΡΠΉ Π½ΠΎΠΌΠ΅Ρ Π² ΡΡ Π΅ΠΌΠ΅, Π° 1 ΠΈ 2 ΡΠΊΠ°Π·ΡΠ²Π°ΡΡ Π½Π° ΡΠ΅ΠΊΡΠΈΠΈ ΡΡΠΎΠ³ΠΎ ΡΠ΄Π²ΠΎΠ΅Π½Π½ΠΎΠ³ΠΎ ΡΠ΅Π·ΠΈΡΡΠΎΡΠ°.
Π’Π°ΠΊΠΆΠ΅ ΠΌΠ΅Ρ Π°Π½ΠΈΡΠ΅ΡΠΊΠ°Ρ ΡΠ²ΡΠ·Ρ Π΄Π²ΡΡ ΠΈ Π±ΠΎΠ»Π΅Π΅ ΠΏΠ΅ΡΠ΅ΠΌΠ΅Π½Π½ΡΡ ΡΠ΅Π·ΠΈΡΡΠΎΡΠΎΠ² ΠΌΠΎΠΆΠ΅Ρ ΡΠΊΠ°Π·ΡΠ²Π°ΡΡΡΡ ΠΏΡΠ½ΠΊΡΠΈΡΠ½ΠΎΠΉ Π»ΠΈΠ½ΠΈΠ΅ΠΉ, Π° Π½Π΅ Π΄Π²ΡΠΌΡ ΡΠΏΠ»ΠΎΡΠ½ΡΠΌΠΈ.
ΠΡΠΌΠ΅ΡΡ, ΡΡΠΎ ΡΠ»Π΅ΠΊΡΡΠΈΡΠ΅ΡΠΊΠΈ ΡΡΠΈ ΠΏΠ΅ΡΠ΅ΠΌΠ΅Π½Π½ΡΠ΅ ΡΠ΅Π·ΠΈΡΡΠΎΡΡ Π½Π΅ ΠΈΠΌΠ΅ΡΡ ΠΊΠΎΠ½ΡΠ°ΠΊΡΠ° ΠΌΠ΅ΠΆΠ΄Ρ ΡΠΎΠ±ΠΎΠΉ. ΠΡ Π²ΡΠ²ΠΎΠ΄Ρ ΠΌΠΎΠ³ΡΡ Π±ΡΡΡ ΡΠΎΠ΅Π΄ΠΈΠ½Π΅Π½Ρ ΡΠΎΠ»ΡΠΊΠΎ Π² ΡΡ Π΅ΠΌΠ΅.
ΠΠ΅ ΡΠ΅ΠΊΡΠ΅Ρ, ΡΡΠΎ ΠΌΠ½ΠΎΠ³ΠΈΠ΅ ΡΠ·Π»Ρ ΡΠ°Π΄ΠΈΠΎΠ°ΠΏΠΏΠ°ΡΠ°ΡΡΡΡ ΡΡΠ²ΡΡΠ²ΠΈΡΠ΅Π»ΡΠ½Ρ ΠΊ Π²ΠΎΠ·Π΄Π΅ΠΉΡΡΠ²ΠΈΡ Π²Π½Π΅ΡΠ½ΠΈΡ ΠΈΠ»ΠΈ «ΡΠΎΡΠ΅Π΄ΡΡΠ²ΡΡΡΠΈΡ » ΡΠ»Π΅ΠΊΡΡΠΎΠΌΠ°Π³Π½ΠΈΡΠ½ΡΡ ΠΏΠΎΠ»Π΅ΠΉ. ΠΡΠΎΠ±Π΅Π½Π½ΠΎ ΡΡΠΎ Π°ΠΊΡΡΠ°Π»ΡΠ½ΠΎ Π² ΠΏΡΠΈΡΠΌΠΎΠΏΠ΅ΡΠ΅Π΄Π°ΡΡΠ΅ΠΉ Π°ΠΏΠΏΠ°ΡΠ°ΡΡΡΠ΅. Π§ΡΠΎΠ±Ρ Π·Π°ΡΠΈΡΠΈΡΡ ΡΠ°ΠΊΠΈΠ΅ ΡΠ·Π»Ρ ΠΎΡ Π²ΠΎΠ·Π΄Π΅ΠΉΡΡΠ²ΠΈΡ Π½Π΅ΠΆΠ΅Π»Π°ΡΠ΅Π»ΡΠ½ΡΡ ΡΠ»Π΅ΠΊΡΡΠΎΠΌΠ°Π³Π½ΠΈΡΠ½ΡΡ Π²ΠΎΠ·Π΄Π΅ΠΉΡΡΠ²ΠΈΠΉ ΠΈΡ ΠΏΠΎΠΌΠ΅ΡΠ°ΡΡ Π² ΡΠΊΡΠ°Π½, ΡΠΊΡΠ°Π½ΠΈΡΡΡΡ. ΠΠ°ΠΊ ΠΏΡΠ°Π²ΠΈΠ»ΠΎ, ΡΠΊΡΠ°Π½ ΡΠΎΠ΅Π΄ΠΈΠ½ΡΡΡ Ρ ΠΎΠ±ΡΠΈΠΌ ΠΏΡΠΎΠ²ΠΎΠ΄ΠΎΠΌ ΡΡ Π΅ΠΌΡ. ΠΠ° ΡΡ Π΅ΠΌΠ°Ρ ΡΡΠΎ ΠΎΡΠΎΠ±ΡΠ°ΠΆΠ°Π΅ΡΡΡ Π²ΠΎΡ ΡΠ°ΠΊΠΈΠΌ ΠΎΠ±ΡΠ°Π·ΠΎΠΌ.
ΠΠ΄Π΅ΡΡ ΡΠΊΡΠ°Π½ΠΈΡΡΠ΅ΡΡΡ ΠΊΠΎΠ½ΡΡΡ 1T1, Π° ΡΠ°ΠΌ ΡΠΊΡΠ°Π½ ΠΈΠ·ΠΎΠ±ΡΠ°ΠΆΠ°Π΅ΡΡΡ ΡΡΡΠΈΡ -ΠΏΡΠ½ΠΊΡΠΈΡΠ½ΠΎΠΉ Π»ΠΈΠ½ΠΈΠ΅ΠΉ, ΠΊΠΎΡΠΎΡΡΠΉ ΡΠΎΠ΅Π΄ΠΈΠ½ΡΠ½ Ρ ΠΎΠ±ΡΠΈΠΌ ΠΏΡΠΎΠ²ΠΎΠ΄ΠΎΠΌ. ΠΠΊΡΠ°Π½ΠΈΡΡΡΡΠΈΠΌ ΠΌΠ°ΡΠ΅ΡΠΈΠ°Π»ΠΎΠΌ ΠΌΠΎΠΆΠ΅Ρ Π±ΡΡΡ Π°Π»ΡΠΌΠΈΠ½ΠΈΠΉ, ΠΌΠ΅ΡΠ°Π»Π»ΠΈΡΠ΅ΡΠΊΠΈΠΉ ΠΊΠΎΡΠΏΡΡ, ΡΠΎΠ»ΡΠ³Π°, ΠΌΠ΅Π΄Π½Π°Ρ ΠΏΠ»Π°ΡΡΠΈΠ½Π° ΠΈ Ρ.Π΄.
Π Π²ΠΎΡ ΡΠ°ΠΊΠΈΠΌ ΠΎΠ±ΡΠ°Π·ΠΎΠΌ ΠΎΠ±ΠΎΠ·Π½Π°ΡΠ°ΡΡ ΡΠΊΡΠ°Π½ΠΈΡΠΎΠ²Π°Π½Π½ΡΠ΅ Π»ΠΈΠ½ΠΈΠΈ ΡΠ²ΡΠ·ΠΈ. ΠΠ° ΡΠΈΡΡΠ½ΠΊΠ΅ Π² ΠΏΡΠ°Π²ΠΎΠΌ Π½ΠΈΠΆΠ½Π΅ΠΌ ΡΠ³Π»Ρ ΠΏΠΎΠΊΠ°Π·Π°Π½Π° Π³ΡΡΠΏΠΏΠ° ΠΈΠ· ΡΡΡΡ ΡΠΊΡΠ°Π½ΠΈΡΠΎΠ²Π°Π½Π½ΡΡ ΠΏΡΠΎΠ²ΠΎΠ΄Π½ΠΈΠΊΠΎΠ².
ΠΠΎΡ ΠΎΠΆΠΈΠΌ ΠΎΠ±ΡΠ°Π·ΠΎΠΌ ΠΎΠ±ΠΎΠ·Π½Π°ΡΠ°Π΅ΡΡΡ ΠΈ ΠΊΠΎΠ°ΠΊΡΠΈΠ°Π»ΡΠ½ΡΠΉ ΠΊΠ°Π±Π΅Π»Ρ. ΠΠΎΡ Π²Π·Π³Π»ΡΠ½ΠΈΡΠ΅ Π½Π° Π΅Π³ΠΎ ΠΎΠ±ΠΎΠ·Π½Π°ΡΠ΅Π½ΠΈΠ΅.
Π ΡΠ΅Π°Π»ΡΠ½ΠΎΡΡΠΈ ΡΠΊΡΠ°Π½ΠΈΡΠΎΠ²Π°Π½ΡΠΉ ΠΏΡΠΎΠ²ΠΎΠ΄ (ΠΊΠΎΠ°ΠΊΡΠΈΠ°Π»ΡΠ½ΡΠΉ) ΠΏΡΠ΅Π΄ΡΡΠ°Π²Π»ΡΠ΅Ρ ΡΠΎΠ±ΠΎΠΉ ΠΏΡΠΎΠ²ΠΎΠ΄Π½ΠΈΠΊ Π² ΠΈΠ·ΠΎΠ»ΡΡΠΈΠΈ, ΠΊΠΎΡΠΎΡΡΠΉ ΡΠ½Π°ΡΡΠΆΠΈ ΠΏΠΎΠΊΡΡΡ ΠΈΠ»ΠΈ ΠΎΠ±ΠΌΠΎΡΠ°Π½ ΡΠΊΡΠ°Π½ΠΎΠΌ ΠΈΠ· ΠΏΡΠΎΠ²ΠΎΠ΄ΡΡΠ΅Π³ΠΎ ΠΌΠ°ΡΠ΅ΡΠΈΠ°Π»Π°. ΠΡΠΎ ΠΌΠΎΠΆΠ΅Ρ Π±ΡΡΡ ΠΌΠ΅Π΄Π½Π°Ρ ΠΎΠΏΠ»ΡΡΠΊΠ° ΠΈΠ»ΠΈ ΠΏΠΎΠΊΡΡΡΠΈΠ΅ ΠΈΠ· ΡΠΎΠ»ΡΠ³ΠΈ. ΠΠΊΡΠ°Π½, ΠΊΠ°ΠΊ ΠΏΡΠ°Π²ΠΈΠ»ΠΎ, ΡΠΎΠ΅Π΄ΠΈΠ½ΡΡΡ Ρ ΠΎΠ±ΡΠΈΠΌ ΠΏΡΠΎΠ²ΠΎΠ΄ΠΎΠΌ ΠΈ ΡΠ΅ΠΌ ΡΠ°ΠΌΡΠΌ ΠΎΡΠ²ΠΎΠ΄ΡΡ ΡΠ»Π΅ΠΊΡΡΠΎΠΌΠ°Π³Π½ΠΈΡΠ½ΡΠ΅ ΠΏΠΎΠΌΠ΅Ρ ΠΈ ΠΈ Π½Π°Π²ΠΎΠ΄ΠΊΠΈ.
ΠΡΠ²Π°ΡΡ Π½Π΅ΡΠ΅Π΄ΠΊΠΈΠ΅ ΡΠ»ΡΡΠ°ΠΈ, ΠΊΠΎΠ³Π΄Π° Π² ΡΠ»Π΅ΠΊΡΡΠΎΠ½Π½ΠΎΠΌ ΡΡΡΡΠΎΠΉΡΡΠ²Π΅ ΠΏΡΠΈΠΌΠ΅Π½ΡΡΡΡΡ Π°Π±ΡΠΎΠ»ΡΡΠ½ΠΎ ΠΎΠ΄ΠΈΠ½Π°ΠΊΠΎΠ²ΡΠ΅ ΡΠ»Π΅ΠΌΠ΅Π½ΡΡ ΠΈ Π·Π°Π³ΡΠΎΠΌΠΎΠΆΠ΄Π°ΡΡ ΠΈΠΌΠΈ ΠΏΡΠΈΠ½ΡΠΈΠΏΠΈΠ°Π»ΡΠ½ΡΡ ΡΡ Π΅ΠΌΡ Π½Π΅ΡΠ΅Π»Π΅ΡΠΎΠΎΠ±ΡΠ°Π·Π½ΠΎ. ΠΠΎΡ, Π²Π·Π³Π»ΡΠ½ΠΈΡΠ΅ Π½Π° ΡΠ°ΠΊΠΎΠΉ ΠΏΡΠΈΠΌΠ΅Ρ.
ΠΠ΄Π΅ΡΡ ΠΌΡ Π²ΠΈΠ΄ΠΈΠΌ, ΡΡΠΎ Π² ΡΡ Π΅ΠΌΠ΅ ΠΏΡΠΈΡΡΡΡΡΠ²ΡΡΡ ΠΎΠ΄ΠΈΠ½Π°ΠΊΠΎΠ²ΡΠ΅ ΠΏΠΎ Π½ΠΎΠΌΠΈΠ½Π°Π»Ρ ΠΈ ΠΌΠΎΡΠ½ΠΎΡΡΠΈ ΡΠ΅Π·ΠΈΡΡΠΎΡΡ R8 β R15. ΠΡΠ΅Π³ΠΎ 8 ΡΡΡΠΊ. ΠΠ°ΠΆΠ΄ΡΠΉ ΠΈΠ· Π½ΠΈΡ ΡΠΎΠ΅Π΄ΠΈΠ½ΡΠ΅Ρ ΡΠΎΠΎΡΠ²Π΅ΡΡΡΠ²ΡΡΡΠΈΠΉ Π²ΡΠ²ΠΎΠ΄ ΠΌΠΈΠΊΡΠΎΡΡ Π΅ΠΌΡ ΠΈ ΡΠ΅ΡΡΡΡΡ ΡΠ°Π·ΡΡΠ΄Π½ΡΠΉ ΡΠ΅ΠΌΠΈΡΠ΅Π³ΠΌΠ΅Π½ΡΠ½ΡΠΉ ΠΈΠ½Π΄ΠΈΠΊΠ°ΡΠΎΡ. Π§ΡΠΎΠ±Ρ Π½Π΅ ΡΠΊΠ°Π·ΡΠ²Π°ΡΡ ΡΡΠΈ ΠΏΠΎΠ²ΡΠΎΡΡΡΡΠΈΠ΅ΡΡ ΡΠ΅Π·ΠΈΡΡΠΎΡΡ Π½Π° ΡΡ Π΅ΠΌΠ΅ ΠΈΡ ΠΏΡΠΎΡΡΠΎ Π·Π°ΠΌΠ΅Π½ΠΈΠ»ΠΈ ΠΆΠΈΡΠ½ΡΠΌΠΈ ΡΠΎΡΠΊΠ°ΠΌΠΈ.
ΠΡΡ ΠΎΠ΄ΠΈΠ½ ΠΏΡΠΈΠΌΠ΅Ρ. Π‘Ρ Π΅ΠΌΠ° ΠΊΡΠΎΡΡΠΎΠ²Π΅ΡΠ° (ΡΠΈΠ»ΡΡΡΠ°) Π΄Π»Ρ Π°ΠΊΡΡΡΠΈΡΠ΅ΡΠΊΠΎΠΉ ΠΊΠΎΠ»ΠΎΠ½ΠΊΠΈ. ΠΠ±ΡΠ°ΡΠΈΡΠ΅ Π²Π½ΠΈΠΌΠ°Π½ΠΈΠ΅ Π½Π° ΡΠΎ, ΠΊΠ°ΠΊ Π²ΠΌΠ΅ΡΡΠΎ ΡΡΡΡ ΠΎΠ΄ΠΈΠ½Π°ΠΊΠΎΠ²ΡΡ ΠΊΠΎΠ½Π΄Π΅Π½ΡΠ°ΡΠΎΡΠΎΠ² C1 β C3 Π½Π° ΡΡ Π΅ΠΌΠ΅ ΡΠΊΠ°Π·Π°Π½ Π»ΠΈΡΡ ΠΎΠ΄ΠΈΠ½ ΠΊΠΎΠ½Π΄Π΅Π½ΡΠ°ΡΠΎΡ, Π° ΡΡΠ΄ΠΎΠΌ ΠΎΡΠΌΠ΅ΡΠ΅Π½ΠΎ ΠΊΠΎΠ»ΠΈΡΠ΅ΡΡΠ²ΠΎ ΡΡΠΈΡ ΠΊΠΎΠ½Π΄Π΅Π½ΡΠ°ΡΠΎΡΠΎΠ². ΠΠ°ΠΊ Π²ΠΈΠ΄Π½ΠΎ ΠΈΠ· ΡΡ Π΅ΠΌΡ, Π΄Π°Π½Π½ΡΠ΅ ΠΊΠΎΠ½Π΄Π΅Π½ΡΠ°ΡΠΎΡΡ Π½Π΅ΠΎΠ±Ρ ΠΎΠ΄ΠΈΠΌΠΎ ΡΠΎΠ΅Π΄ΠΈΠ½ΠΈΡΡ ΠΏΠ°ΡΠ°Π»Π»Π΅Π»ΡΠ½ΠΎ, ΡΡΠΎΠ±Ρ ΠΏΠΎΠ»ΡΡΠΈΡΡ ΠΎΠ±ΡΡΡ ΡΠΌΠΊΠΎΡΡΡ 3 ΠΌΠΊΠ€.
ΠΠ½Π°Π»ΠΎΠ³ΠΈΡΠ½ΠΎ ΠΈ Ρ ΠΊΠΎΠ½Π΄Π΅Π½ΡΠ°ΡΠΎΡΠ°ΠΌΠΈ C6 β C15 (10 ΠΌΠΊΠ€) ΠΈ C16 β C18 (11,7 ΠΌΠΊΠ€). ΠΡ Π½Π΅ΠΎΠ±Ρ ΠΎΠ΄ΠΈΠΌΠΎ ΡΠΎΠ΅Π΄ΠΈΠ½ΠΈΡΡ ΠΏΠ°ΡΠ°Π»Π»Π΅Π»ΡΠ½ΠΎ ΠΈ ΡΡΡΠ°Π½ΠΎΠ²ΠΈΡΡ Π½Π° ΠΌΠ΅ΡΡΠΎ ΠΎΠ±ΠΎΠ·Π½Π°ΡΠ΅Π½Π½ΡΡ ΠΊΠΎΠ½Π΄Π΅Π½ΡΠ°ΡΠΎΡΠΎΠ².
Π‘Π»Π΅Π΄ΡΠ΅Ρ ΠΎΡΠΌΠ΅ΡΠΈΡΡ, ΡΡΠΎ ΠΏΡΠ°Π²ΠΈΠ»Π° ΠΎΠ±ΠΎΠ·Π½Π°ΡΠ΅Π½ΠΈΡ ΡΠ°Π΄ΠΈΠΎΠ΄Π΅ΡΠ°Π»Π΅ΠΉ ΠΈ ΡΠ»Π΅ΠΌΠ΅Π½ΡΠΎΠ² Π½Π° ΡΡ Π΅ΠΌΠ°Ρ Π² Π·Π°ΡΡΠ±Π΅ΠΆΠ½ΠΎΠΉ Π΄ΠΎΠΊΡΠΌΠ΅Π½ΡΠ°ΡΠΈΠΈ Π½Π΅ΡΠΊΠΎΠ»ΡΠΊΠΎ ΠΈΠ½ΡΠ΅. ΠΠΎ, ΡΠ΅Π»ΠΎΠ²Π΅ΠΊΡ, ΠΏΠΎΠ»ΡΡΠΈΠ²ΡΠ΅ΠΌΡ Ρ ΠΎΡΡ Π±Ρ Π±Π°Π·ΠΎΠ²ΡΠ΅ Π·Π½Π°Π½ΠΈΡ ΠΏΠΎ Π΄Π°Π½Π½ΠΎΠΉ ΡΠ΅ΠΌΠ΅ ΡΠ°Π·ΠΎΠ±ΡΠ°ΡΡΡΡ Π² Π½ΠΈΡ Π±ΡΠ΄Π΅Ρ Π³ΠΎΡΠ°Π·Π΄ΠΎ ΠΏΡΠΎΡΠ΅.
| Π’ΠΈΠΏΠΎΠΈΡΠΏΠΎΠ»Π½Π΅Π½ΠΈΠ΅ ΠΏΠ°Π½Π΅Π»ΠΈ (Π°Π½Π°Π»ΠΎΠ³) | ΠΠΎΠΌ. ΡΠΎΠΊ Π²Π²ΠΎΠ΄Π½ΠΎΠ³ΠΎ Π°ΠΏΠΏΠ°ΡΠ°ΡΠ°, Π | ΠΡΠΈΠ½ΡΠΈΠΏΠΈΠ°Π»ΡΠ½ΡΠ΅ ΡΡ Π΅ΠΌΡ ΠΏΠ΅ΡΠ²ΠΈΡΠ½ΡΡ ΡΠΎΠ΅Π΄ΠΈΠ½Π΅Π½ΠΈΠΉ | ΠΠ±ΠΎΠ·Π½Π°ΡΠ΅Π½ΠΈΠ΅ ΡΠ»Π΅ΠΌΠ΅Π½ΡΠΎΠ² Π½Π° ΡΡ Π΅ΠΌΠ΅ | ΠΠ°ΠΈΠΌΠ΅Π½ΠΎΠ²Π°Π½ΠΈΠ΅ ΡΠ»Π΅ΠΌΠ΅Π½ΡΠΎΠ² Π½Π° ΡΡ Π΅ΠΌΠ΅ | ΠΠΎΠ»-Π²ΠΎ |
| Π©Π70-2-01Β Π©Π70-3-01 |
2Ρ
100Β +Β 2Ρ 250 |
Π Π1, PΠ2Β Π Π3,Π Π4Β QS1, QS2Β QS3,QS4Β FU1-FU6Β FU7-FU12Β Π’Π1, Π’Π2Β Π’Π3, Π’Π4Β N |
ΠΠΌΠΏΠ΅ΡΠΌΠ΅ΡΡ 100/5Β ΠΠΌΠΏΠ΅ΡΠΌΠ΅ΡΡ 200/5Β ΠΠ»ΠΎΠΊ ΡΡΠ±ΠΈΠ»ΡΠ½ΠΈΠΊ-ΠΏΡΠ΅Π΄ΠΎΡ ΡΠ°Π½ΠΈΡΠ΅Π»Ρ 100 ΠΒ ΠΠ»ΠΎΠΊ ΡΡΠ±ΠΈΠ»ΡΠ½ΠΈΠΊ-ΠΏΡΠ΅Π΄ΠΎΡ ΡΠ°Π½ΠΈΡΠ΅Π»Ρ 250 ΠΒ ΠΡΠ΅Π΄ΠΎΡ ΡΠ°Π½ΠΈΡΠ΅Π»ΠΈ 100 ΠΒ ΠΡΠ΅Π΄ΠΎΡ ΡΠ°Π½ΠΈΡΠ΅Π»ΠΈ 250 ΠΒ Π’ΡΠ°Π½ΡΡΠΎΡΠΌΠ°ΡΠΎΡ ΡΠΎΠΊΠ° 100/5 ΠΊΠ».Ρ. 0,5Β Π’ΡΠ°Π½ΡΡΠΎΡΠΌΠ°ΡΠΎΡ ΡΠΎΠΊΠ° 250/5 ΠΊΠ».Ρ. 0,5Β ΠΡΠ»Π΅Π²Π°Ρ ΡΠΈΠ½Π° |
2Β 2Β 2Β 2Β 6Β 6Β 2Β 2Β 1 |
|
| Π©Π70-2-02Β Π©Π70-3-02 |
4Ρ 250 | Π Π1..PΠ4Β QS1..QS4Β FU1..FU12Β Π’Π1..Π’Π4Β N |
ΠΠΌΠΏΠ΅ΡΠΌΠ΅ΡΡ 200/5Β ΠΠ»ΠΎΠΊ ΡΡΠ±ΠΈΠ»ΡΠ½ΠΈΠΊ-ΠΏΡΠ΅Π΄ΠΎΡ ΡΠ°Π½ΠΈΡΠ΅Π»Ρ 250 ΠΒ ΠΡΠ΅Π΄ΠΎΡ ΡΠ°Π½ΠΈΡΠ΅Π»ΠΈ 250 ΠΒ Π’ΡΠ°Π½ΡΡΠΎΡΠΌΠ°ΡΠΎΡ ΡΠΎΠΊΠ° 200/5 ΠΊΠ».Ρ. 0,5Β ΠΡΠ»Π΅Π²Π°Ρ ΡΠΈΠ½Π° |
4Β 4Β 12Β 4Β 1 |
|
| Π©Π70-2-03Β Π©Π70-3-03 |
2Ρ
250Β +Β 2Ρ 400 |
Π Π1, PΠ2Β Π Π3,Π Π4Β QS1, QS2Β QS3,QS4Β FU1-FU6Β FU7-FU12Β Π’Π1, Π’Π2Β Π’Π3, Π’Π4Β N |
ΠΠΌΠΏΠ΅ΡΠΌΠ΅ΡΡ 200/5Β ΠΠΌΠΏΠ΅ΡΠΌΠ΅ΡΡ 400/5Β ΠΠ»ΠΎΠΊ ΡΡΠ±ΠΈΠ»ΡΠ½ΠΈΠΊ-ΠΏΡΠ΅Π΄ΠΎΡ ΡΠ°Π½ΠΈΡΠ΅Π»Ρ 250 ΠΒ ΠΠ»ΠΎΠΊ ΡΡΠ±ΠΈΠ»ΡΠ½ΠΈΠΊ-ΠΏΡΠ΅Π΄ΠΎΡ ΡΠ°Π½ΠΈΡΠ΅Π»Ρ 400 ΠΒ ΠΡΠ΅Π΄ΠΎΡ ΡΠ°Π½ΠΈΡΠ΅Π»ΠΈ 250 ΠΒ ΠΡΠ΅Π΄ΠΎΡ ΡΠ°Π½ΠΈΡΠ΅Π»ΠΈ 400 ΠΒ Π’ΡΠ°Π½ΡΡΠΎΡΠΌΠ°ΡΠΎΡ ΡΠΎΠΊΠ° 200/5 ΠΊΠ».Ρ. 0,5Β Π’ΡΠ°Π½ΡΡΠΎΡΠΌΠ°ΡΠΎΡ ΡΠΎΠΊΠ° 400/5 ΠΊΠ».Ρ. 0,5Β ΠΡΠ»Π΅Π²Π°Ρ ΡΠΈΠ½Π° |
2Β 2Β 2Β 2Β 6Β 6Β 2Β 2Β 1 |
|
| Π©Π70-2-03Π1Β Π©Π70-3-03Π1 |
2Ρ
250Β +Β 2Ρ 400 |
QS1, QS2Β QS3,QS4Β FU1-FU6Β FU7-FU12Β N |
ΠΠ»ΠΎΠΊ ΡΡΠ±ΠΈΠ»ΡΠ½ΠΈΠΊ-ΠΏΡΠ΅Π΄ΠΎΡ
ΡΠ°Π½ΠΈΡΠ΅Π»Ρ 250 ΠΒ ΠΠ»ΠΎΠΊ ΡΡΠ±ΠΈΠ»ΡΠ½ΠΈΠΊ-ΠΏΡΠ΅Π΄ΠΎΡ ΡΠ°Π½ΠΈΡΠ΅Π»Ρ 400 ΠΒ ΠΡΠ΅Π΄ΠΎΡ ΡΠ°Π½ΠΈΡΠ΅Π»ΠΈ 250 ΠΒ ΠΡΠ΅Π΄ΠΎΡ ΡΠ°Π½ΠΈΡΠ΅Π»ΠΈ 400 ΠΒ ΠΡΠ»Π΅Π²Π°Ρ ΡΠΈΠ½Π° |
2Β 2Β 6Β 6Β 1 |
|
| Π©Π70-2-04Β Π©Π70-3-04 |
600 | Π Π1Β QS1Β FU1-FU3Β Π’Π1Β N |
ΠΠΌΠΏΠ΅ΡΠΌΠ΅ΡΡ 600/5Β Π Π°Π·ΡΠ΅Π΄ΠΈΠ½ΠΈΡΠ΅Π»Ρ 630ΠΒ ΠΡΠ΅Π΄ΠΎΡ ΡΠ°Π½ΠΈΡΠ΅Π»ΠΈ 630 ΠΒ Π’ΡΠ°Π½ΡΡΠΎΡΠΌΠ°ΡΠΎΡ ΡΠΎΠΊΠ° 600/5 ΠΊΠ».Ρ. 0,5Β ΠΡΠ»Π΅Π²Π°Ρ ΡΠΈΠ½Π° |
1Β 1Β 3Β 1Β 1 |
|
| Π©Π70-2-05Β Π©Π70-2-06Β Π©Π70-2-26Β Π©Π70-3-05 |
6×100 | Π Π1..PA6Β QS1Β QF1..QF6Β N |
ΠΠΌΠΏΠ΅ΡΠΌΠ΅ΡΡ 100/5Β Π Π°Π·ΡΠ΅Π΄ΠΈΠ½ΠΈΡΠ΅Π»Ρ 400ΠΒ ΠΠ²Ρ. Π²ΡΠΊΠ». 100ΠΒ Π’ΡΠ°Π½ΡΡΠΎΡΠΌΠ°ΡΠΎΡ ΡΠΎΠΊΠ° 100/5 ΠΊΠ».Ρ. 0,5Β ΠΡΠ»Π΅Π²Π°Ρ ΡΠΈΠ½Π° |
6Β 1Β 6Β 1 |
|
| Π©Π70-2-07Β Π©Π70-2-08Β Π©Π70-3-06 |
4Ρ 250 | Π Π1..PA6Β QS1,QS2Β QF1..QF4Β N |
ΠΠΌΠΏΠ΅ΡΠΌΠ΅ΡΡ 200/5Β Π Π°Π·ΡΠ΅Π΄ΠΈΠ½ΠΈΡΠ΅Π»Ρ 400ΠΒ ΠΠ²Ρ. Π²ΡΠΊΠ». 250ΠΒ Π’ΡΠ°Π½ΡΡΠΎΡΠΌΠ°ΡΠΎΡ ΡΠΎΠΊΠ° 200/5 ΠΊΠ».Ρ. 0,5Β ΠΡΠ»Π΅Π²Π°Ρ ΡΠΈΠ½Π° |
6Β 2Β 4Β 1 |
|
| Π©Π70-2-09Β Π©Π70-2-10Β Π©Π70-3-07 |
2Ρ 600 | Π Π1..PA6Β QS1,QS2Β QF1, QF2Β N |
ΠΠΌΠΏΠ΅ΡΠΌΠ΅ΡΡ 600/5Β Π Π°Π·ΡΠ΅Π΄ΠΈΠ½ΠΈΡΠ΅Π»Ρ 630ΠΒ ΠΠ²Ρ. Π²ΡΠΊΠ». 250ΠΒ Π’ΡΠ°Π½ΡΡΠΎΡΠΌΠ°ΡΠΎΡ ΡΠΎΠΊΠ° 600/5 ΠΊΠ».Ρ. 0,5Β ΠΡΠ»Π΅Π²Π°Ρ ΡΠΈΠ½Π° |
6Β 2Β 2Β 1 |
|
| Π©Π70-2-11Β Π©Π70-2-12Β Π©Π70-2-27Β Π©Π70-3-08 |
4Ρ 100 | Π Π1..PA3Β QS1Β QF1..QF4Β WhΒ |
ΠΠΌΠΏΠ΅ΡΠΌΠ΅ΡΡ 400/5Β Π Π°Π·ΡΠ΅Π΄ΠΈΠ½ΠΈΡΠ΅Π»Ρ 400ΠΒ ΠΠ²Ρ. Π²ΡΠΊΠ». 100ΠΒ Π’ΡΠ°Π½ΡΡΠΎΡΠΌΠ°ΡΠΎΡ ΡΠΎΠΊΠ° 400/5 ΠΊΠ».Ρ. 0,5Β Π‘ΡΠ΅ΡΡΠΈΠΊ 5ΠΒ ΠΡΠ»Π΅Π²Π°Ρ ΡΠΈΠ½Π° |
3Β 1Β 4Β 1Β |
|
| Π©Π70-2-13Β Π©Π70-2-14Β Π©Π70-2-28 |
6Ρ 100 | Π Π1..PA6Β QF1..QF6Β Π’Π1..TA6Β N |
ΠΠΌΠΏΠ΅ΡΠΌΠ΅ΡΡ 100/5Β ΠΠ²Ρ. Π²ΡΠΊΠ». 100ΠΒ Π’ΡΠ°Π½ΡΡΠΎΡΠΌΠ°ΡΠΎΡ ΡΠΎΠΊΠ° 100/5 ΠΊΠ».Ρ. 0,5Β ΠΡΠ»Π΅Π²Π°Ρ ΡΠΈΠ½Π° |
6Β 6Β 6Β 1 |
|
| Π©Π70-2-15Β Π©Π70-2-16 |
4Ρ 250 | Π Π1, PA2Β QF1, QF2Β Π’Π1, TA2Β N |
ΠΠΌΠΏΠ΅ΡΠΌΠ΅ΡΡ 200/5Β ΠΠ²Ρ. Π²ΡΠΊΠ». 250ΠΒ Π’ΡΠ°Π½ΡΡΠΎΡΠΌΠ°ΡΠΎΡ ΡΠΎΠΊΠ° 200/5 ΠΊΠ».Ρ. 0,5Β ΠΡΠ»Π΅Π²Π°Ρ ΡΠΈΠ½Π° |
2Β 2Β 2Β 1 |
|
| Π©Π70-2-18Β Π©Π70-2-19 |
2Ρ 600 | Π Π1, PA2Β QF1, QF2Β Π’Π1, TA2Β N |
ΠΠΌΠΏΠ΅ΡΠΌΠ΅ΡΡ 600/5Β ΠΠ²Ρ. Π²ΡΠΊΠ». 630ΠΒ Π’ΡΠ°Π½ΡΡΠΎΡΠΌΠ°ΡΠΎΡ ΡΠΎΠΊΠ° 600/5 ΠΊΠ».Ρ. 0,5Β ΠΡΠ»Π΅Π²Π°Ρ ΡΠΈΠ½Π° |
2Β 2Β 2Β 1 |
|
| Π©Π70-2-20Β Π©Π70-2-21Β Π©Π70-2-29 |
4Ρ 100 | Π Π1..PA3Β QF1..QF4Β Π’Π1..TA3Β WhΒ |
ΠΠΌΠΏΠ΅ΡΠΌΠ΅ΡΡ 100/5Β ΠΠ²Ρ. Π²ΡΠΊΠ». 100ΠΒ Π’ΡΠ°Π½ΡΡΠΎΡΠΌΠ°ΡΠΎΡ ΡΠΎΠΊΠ° 100/5 ΠΊΠ».Ρ. 0,5Β Π‘ΡΠ΅ΡΡΠΈΠΊ 5ΠΒ ΠΡΠ»Π΅Π²Π°Ρ ΡΠΈΠ½Π° |
3Β 4Β 3Β 1Β |
|
| Π©Π70-2-23Β Π©Π70-2-99Β Π©Π70-3-09Β Π©Π70-3-10 |
1000 | Π Π1Β QS1Β QF1Β N |
ΠΠΌΠΏΠ΅ΡΠΌΠ΅ΡΡ 1000/5Β Π Π°Π·ΡΠ΅Π΄ΠΈΠ½ΠΈΡΠ΅Π»Ρ 1000ΠΒ ΠΠ²Ρ. Π²ΡΠΊΠ». 1000ΠΒ Π’ΡΠ°Π½ΡΡΠΎΡΠΌΠ°ΡΠΎΡ ΡΠΎΠΊΠ° 1000/5 ΠΊΠ».Ρ. 0,5Β ΠΡΠ»Π΅Π²Π°Ρ ΡΠΈΠ½Π° |
1Β 1Β 1Β 1 |
|
| Π©Π70-2-17Β Π©Π70-2-24 |
400 | Π Π1Β QS1Β QF1Β N |
ΠΠΌΠΏΠ΅ΡΠΌΠ΅ΡΡ 400/5Β Π Π°Π·ΡΠ΅Π΄ΠΈΠ½ΠΈΡΠ΅Π»Ρ 400ΠΒ ΠΠ²Ρ. Π²ΡΠΊΠ». 400ΠΒ Π’ΡΠ°Π½ΡΡΠΎΡΠΌΠ°ΡΠΎΡ ΡΠΎΠΊΠ° 400/5 ΠΊΠ».Ρ. 0,5Β ΠΡΠ»Π΅Π²Π°Ρ ΡΠΈΠ½Π° |
1Β 1Β 1Β 1 |
Π§ΡΠ΅Π½ΠΈΠ΅ ΠΏΡΠΈΠ½ΡΠΈΠΏΠΈΠ°Π»ΡΠ½ΡΡ ΡΡ Π΅ΠΌ ΡΠ»Π΅ΠΊΡΡΠΎΠ½Π½ΡΡ ΡΡΡΡΠΎΠΉΡΡΠ². ΠΠ»Π΅ΠΊΡΡΠΈΡΠ΅ΡΠΊΠΈΠ΅ ΡΡ Π΅ΠΌΡ Π΄Π»Ρ Π½Π°ΡΠΈΠ½Π°ΡΡΠΈΡ ΡΠ»Π΅ΠΊΡΡΠΈΠΊΠΎΠ² β ΡΡΠ»ΠΎΠ²Π½ΡΠ΅ ΠΎΠ±ΠΎΠ·Π½Π°ΡΠ΅Π½ΠΈΡ. Π§ΡΠΎ Π΄Π΅Π»Π°ΡΡ, Π΅ΡΠ»ΠΈ Π½Π΅ ΠΏΠΎΠ»ΡΡΠ°Π΅ΡΡΡ
ΠΡΠ½ΠΎΠ²Π½ΡΠΌΠΈ ΡΠ΅Ρ Π½ΠΈΡΠ΅ΡΠΊΠΈΠΌΠΈ Π΄ΠΎΠΊΡΠΌΠ΅Π½ΡΠ°ΠΌΠΈ Π΄Π»Ρ ΡΠ»Π΅ΠΊΡΡΠΎΠΌΠΎΠ½ΡΠ΅ΡΠ° ΠΈ ΡΠ»Π΅ΠΊΡΡΠΎΠΌΠΎΠ½ΡΠ°ΠΆΠ½ΠΈΠΊΠ° ΡΠ²Π»ΡΡΡΡΡ ΡΠ΅ΡΡΠ΅ΠΆΠΈ ΠΈ ΡΠ»Π΅ΠΊΡΡΠΈΡΠ΅ΡΠΊΠΈΠ΅ ΡΡ Π΅ΠΌΡ. Π§Π΅ΡΡΠ΅ΠΆ Π²ΠΊΠ»ΡΡΠ°Π΅Ρ ΡΠ°Π·ΠΌΠ΅ΡΡ, ΡΠΎΡΠΌΡ, ΠΌΠ°ΡΠ΅ΡΠΈΠ°Π» ΠΈ ΡΠΎΡΡΠ°Π² ΡΠ»Π΅ΠΊΡΡΠΎΡΡΡΠ°Π½ΠΎΠ²ΠΊΠΈ. ΠΠΎ Π½Π΅ΠΌΡ Π½Π΅ Π²ΡΠ΅Π³Π΄Π° ΠΌΠΎΠΆΠ½ΠΎ ΠΏΠΎΠ½ΡΡΡ ΡΡΠ½ΠΊΡΠΈΠΎΠ½Π°Π»ΡΠ½ΡΡ ΡΠ²ΡΠ·Ρ ΠΌΠ΅ΠΆΠ΄Ρ ΡΠ»Π΅ΠΌΠ΅Π½ΡΠ°ΠΌΠΈ. Π Π½Π΅ΠΉ ΠΏΠΎΠΌΠΎΠ³Π°Π΅Ρ ΡΠ°Π·ΠΎΠ±ΡΠ°ΡΡΡΡ ΡΠ»Π΅ΠΊΡΡΠΈΡΠ΅ΡΠΊΠ°Ρ ΡΡ Π΅ΠΌΠ°, ΠΊΠΎΡΠΎΡΡΡ Π½Π΅ΠΎΠ±Ρ ΠΎΠ΄ΠΈΠΌΠΎ ΠΈΠΌΠ΅ΡΡ ΠΏΡΠΈ ΠΏΠΎΠ»ΡΠ·ΠΎΠ²Π°Π½ΠΈΠΈ ΡΠ΅ΡΡΠ΅ΠΆΠ°ΠΌΠΈ ΡΠ»Π΅ΠΊΡΡΠΎΡΡΡΠ°Π½ΠΎΠ²ΠΎΠΊ.
Π§ΡΠΎΠ±Ρ ΡΠΈΡΠ°ΡΡ , Π½Π΅ΠΎΠ±Ρ ΠΎΠ΄ΠΈΠΌΠΎ Ρ ΠΎΡΠΎΡΠΎ Π·Π½Π°ΡΡ ΠΈ ΠΏΠΎΠΌΠ½ΠΈΡΡ: Π½Π°ΠΈΠ±ΠΎΠ»Π΅Π΅ ΡΠ°ΡΠΏΡΠΎΡΡΡΠ°Π½Π΅Π½Π½ΡΠ΅ ΡΡΠ»ΠΎΠ²Π½ΡΠ΅ ΠΎΠ±ΠΎΠ·Π½Π°ΡΠ΅Π½ΠΈΡ ΠΎΠ±ΠΌΠΎΡΠΎΠΊ, ΠΊΠΎΠ½ΡΠ°ΠΊΡΠΎΠ², ΡΡΠ°Π½ΡΡΠΎΡΠΌΠ°ΡΠΎΡΠΎΠ², Π΄Π²ΠΈΠ³Π°ΡΠ΅Π»Π΅ΠΉ, Π²ΡΠΏΡΡΠΌΠΈΡΠ΅Π»Π΅ΠΉ, Π»Π°ΠΌΠΏ ΠΈ Ρ. ΠΏ., ΡΡΠ»ΠΎΠ²Π½ΡΠ΅ ΠΎΠ±ΠΎΠ·Π½Π°ΡΠ΅Π½ΠΈΡ, ΠΏΡΠΈΠΌΠ΅Π½ΡΡΡΠΈΠ΅ΡΡ Π² ΡΠΎΠΉ ΠΎΠ±Π»Π°ΡΡΠΈ Ρ ΠΊΠΎΡΠΎΡΠΎΠΉ ΠΏΡΠ΅ΠΈΠΌΡΡΠ΅ΡΡΠ²Π΅Π½Π½ΠΎ ΠΏΡΠΈΡ ΠΎΠ΄ΠΈΡΡΡ ΡΡΠ°Π»ΠΊΠΈΠ²Π°ΡΡΡΡ Π² ΡΠΈΠ»Ρ ΠΏΡΠΎΡΠ΅ΡΡΠΈΠΈ, ΡΡ Π΅ΠΌΡ Π½Π°ΠΈΠ±ΠΎΠ»Π΅Π΅ ΡΠ°ΡΠΏΡΠΎΡΡΡΠ°Π½Π΅Π½Π½ΡΡ ΡΠ·Π»ΠΎΠ² ΡΠ»Π΅ΠΊΡΡΠΎΡΡΡΠ°Π½ΠΎΠ²ΠΎΠΊ, Π½Π°ΠΏΡΠΈΠΌΠ΅Ρ Π΄Π²ΠΈΠ³Π°ΡΠ΅Π»Π΅ΠΉ, Π²ΡΠΏΡΡΠΌΠΈΡΠ΅Π»Π΅ΠΉ, ΠΎΡΠ²Π΅ΡΠ΅Π½ΠΈΡ Π»Π°ΠΌΠΏΠ°ΠΌΠΈ Π½Π°ΠΊΠ°Π»ΠΈΠ²Π°Π½ΠΈΡ ΠΈ Π³Π°Π·ΠΎΡΠ°Π·ΡΡΠ΄Π½ΡΠΌΠΈ ΠΈ Ρ. ΠΏ, ΡΠ²ΠΎΠΉΡΡΠ²Π° ΠΏΠΎΡΠ»Π΅Π΄ΠΎΠ²Π°ΡΠ΅Π»ΡΠ½ΠΎΠ³ΠΎ ΠΈ ΠΏΠ°ΡΠ°Π»Π»Π΅Π»ΡΠ½ΠΎΠ³ΠΎ ΡΠΎΠ΅Π΄ΠΈΠ½Π΅Π½ΠΈΠΉ ΠΊΠΎΠ½ΡΠ°ΠΊΡΠΎΠ², ΠΎΠ±ΠΌΠΎΡΠΎΠΊ, ΡΠΎΠΏΡΠΎΡΠΈΠ²Π»Π΅Π½ΠΈΠΉ, ΠΈΠ½Π΄ΡΠΊΡΠΈΠ²Π½ΠΎΡΡΠ΅ΠΉ ΠΈ Π΅ΠΌΠΊΠΎΡΡΠ΅ΠΉ.
Π Π°ΡΡΠ»Π΅Π½Π΅Π½ΠΈΠ΅ ΡΡ Π΅ΠΌ Π½Π° ΠΏΡΠΎΡΡΡΠ΅ ΡΠ΅ΠΏΠΈ
ΠΡΠ±Π°Ρ ΡΠ»Π΅ΠΊΡΡΠΎΡΡΡΠ°Π½ΠΎΠ²ΠΊΠ° ΡΠ΄ΠΎΠ²Π»Π΅ΡΠ²ΠΎΡΡΠ΅Ρ ΠΎΠΏΡΠ΅Π΄Π΅Π»Π΅Π½Π½ΡΠΌ ΡΡΠ»ΠΎΠ²ΠΈΡΠΌ Π΄Π΅ΠΉΡΡΠ²ΠΈΡ. ΠΠΎΡΡΠΎΠΌΡ ΠΏΡΠΈ ΡΡΠ΅Π½ΠΈΠΈ ΡΡ Π΅ΠΌ, Π²ΠΎ-ΠΏΠ΅ΡΠ²ΡΡ , Π½ΡΠΆΠ½ΠΎ Π²ΡΡΠ²ΠΈΡΡ ΡΡΠΈ ΡΡΠ»ΠΎΠ²ΠΈΡ, Π²ΠΎ-Π²ΡΠΎΡΡΡ — ΠΎΠΏΡΠ΅Π΄Π΅Π»ΠΈΡΡ, ΠΎΡΠ²Π΅ΡΠ°ΡΡ Π»ΠΈ ΠΏΠΎΠ»ΡΡΠ΅Π½Π½ΡΠ΅ ΡΡΠ»ΠΎΠ²ΠΈΡ Π·Π°Π΄Π°ΡΠ°ΠΌ, ΠΊΠΎΡΠΎΡΡΠ΅ Π΄ΠΎΠ»ΠΆΠ½Ρ ΡΠ»Π΅ΠΊΡΡΠΎΡΡΡΠ°Π½ΠΎΠ²ΠΊΠΎΠΉ ΡΠ΅ΡΠ°ΡΡΡΡ, Π²-ΡΡΠ΅ΡΡΠΈΡ , ΡΠ»Π΅Π΄ΡΠ΅Ρ ΠΏΡΠΎΠ²Π΅ΡΠΈΡΡ, Π½Π΅ ΠΏΠΎΠ»ΡΡΠΈΠ»ΠΈΡΡ Π»ΠΈ ΠΏΠΎΠΏΡΡΠ½ΠΎ «Π»ΠΈΡΠ½ΠΈΠ΅» ΡΡΠ»ΠΎΠ²ΠΈΡ, ΠΈ ΠΎΡΠ΅Π½ΠΈΡΡ ΠΈΡ ΠΏΠΎΡΠ»Π΅Π΄ΡΡΠ²ΠΈΡ.
ΠΠ»Ρ ΡΠ΅ΡΠ΅Π½ΠΈΡ ΡΡΠΈΡ Π²ΠΎΠΏΡΠΎΡΠΎΠ² ΠΏΠΎΠ»ΡΠ·ΡΡΡΡΡ Π½Π΅ΡΠΊΠΎΠ»ΡΠΊΠΈΠΌΠΈ ΠΏΡΠΈΠ΅ΠΌΠ°ΠΌΠΈ.
ΠΠ΅ΡΠ²ΡΠΉ ΠΈΠ· Π½ΠΈΡ ΡΠΎΡΡΠΎΠΈΡ Π² ΡΠΎΠΌ, ΡΡΠΎ ΡΡ Π΅ΠΌΠ° ΡΠ»Π΅ΠΊΡΡΠΎΡΡΡΠ°Π½ΠΎΠ²ΠΊΠΈ ΠΌΡΡΠ»Π΅Π½Π½ΠΎ ΡΠ°ΡΡΠ»Π΅Π½ΡΠ΅ΡΡΡ Π½Π° ΠΏΡΠΎΡΡΡΠ΅ ΡΠ΅ΠΏΠΈ, ΠΊΠΎΡΠΎΡΡΠ΅ ΡΠ½Π°ΡΠ°Π»Π° ΡΠ°ΡΡΠΌΠ°ΡΡΠΈΠ²Π°ΡΡ ΠΎΡΠ΄Π΅Π»ΡΠ½ΠΎ, Π° Π·Π°ΡΠ΅ΠΌ Π² ΡΠΎΡΠ΅ΡΠ°Π½ΠΈΡΡ .
ΠΡΠΎΡΡΠ°Ρ ΡΠ΅ΠΏΡ Π²ΠΊΠ»ΡΡΠ°Π΅Ρ ΠΈΡΡΠΎΡΠ½ΠΈΠΊ ΡΠΎΠΊΠ° (Π±Π°ΡΠ°ΡΠ΅Ρ, Π²ΡΠΎΡΠΈΡΠ½Π°Ρ ΠΎΠ±ΠΌΠΎΡΠΊΠ° ΡΡΠ°Π½ΡΡΠΎΡΠΌΠ°ΡΠΎΡΠ°, Π·Π°ΡΡΠΆΠ΅Π½Π½ΡΠΉ ΠΊΠΎΠ½Π΄Π΅Π½ΡΠ°ΡΠΎΡ ΠΈ Ρ. ΠΏ.), ΠΏΡΠΈΠ΅ΠΌΠ½ΠΈΠΊ ΡΠΎΠΊΠ° (Π΄Π²ΠΈΠ³Π°ΡΠ΅Π»Ρ, ΡΠ΅Π·ΠΈΡΡΠΎΡ, Π»Π°ΠΌΠΏΠ°, ΠΎΠ±ΠΌΠΎΡΠΊΠ° ΡΠ΅Π»Π΅, ΡΠ°Π·ΡΡΠΆΠ΅Π½Π½ΡΠΉ ΠΊΠΎΠ½Π΄Π΅Π½ΡΠ°ΡΠΎΡ ΠΈ Ρ. ΠΏ.), ΠΏΡΡΠΌΠΎΠΉ ΠΏΡΠΎΠ²ΠΎΠ΄ (ΠΎΡ ΠΈΡΡΠΎΡΠ½ΠΈΠΊΠ° ΡΠΎΠΊΠ° ΠΊ ΠΏΡΠΈΠ΅ΠΌΠ½ΠΈΠΊΡ), ΠΎΠ±ΡΠ°ΡΠ½ΡΠΉ ΠΏΡΠΎΠ²ΠΎΠ΄ (ΠΎΡ ΠΏΡΠΈΠ΅ΠΌΠ½ΠΈΠΊΠ° ΡΠΎΠΊΠ° ΠΊ ΠΈΡΡΠΎΡΠ½ΠΈΠΊΡ) ΠΈ ΠΎΠ΄ΠΈΠ½ ΠΊΠΎΠ½ΡΠ°ΠΊΡ Π°ΠΏΠΏΠ°ΡΠ°ΡΠ° (Π²ΡΠΊΠ»ΡΡΠ°ΡΠ΅Π»Ρ, ΡΠ΅Π»Π΅ ΠΈ Ρ. ΠΏ.). ΠΠΎΠ½ΡΡΠ½ΠΎ, ΡΡΠΎ Π² ΡΠ΅ΠΏΡΡ , Π½Π΅ Π΄ΠΎΠΏΡΡΠΊΠ°ΡΡΠΈΡ ΡΠ°Π·ΠΌΡΠΊΠ°Π½ΠΈΡ, Π½Π°ΠΏΡΠΈΠΌΠ΅Ρ Π² ΡΠ΅ΠΏΡΡ ΡΡΠ°Π½ΡΡΠΎΡΠΌΠ°ΡΠΎΡΠΎΠ² ΡΠΎΠΊΠ°, ΠΊΠΎΠ½ΡΠ°ΠΊΡΠΎΠ² Π½Π΅Ρ.
ΠΡΠΈ ΡΡΠ΅Π½ΠΈΠΈ ΡΡ Π΅ΠΌΡ Π½ΡΠΆΠ½ΠΎ ΡΠ½Π°ΡΠ°Π»Π° ΠΌΡΡΠ»Π΅Π½Π½ΠΎ ΡΠ°ΡΡΠ»Π΅Π½ΠΈΡΡ Π΅Π΅ Π½Π° ΠΏΡΠΎΡΡΡΠ΅ ΡΠ΅ΠΏΠΈ, ΡΡΠΎΠ±Ρ ΠΏΡΠΎΠ²Π΅ΡΠΈΡΡ Π²ΠΎΠ·ΠΌΠΎΠΆΠ½ΠΎΡΡΠΈ ΠΊΠ°ΠΆΠ΄ΠΎΠ³ΠΎ ΡΠ»Π΅ΠΌΠ΅Π½ΡΠ°, Π° Π·Π°ΡΠ΅ΠΌ ΡΠ°ΡΡΠΌΠΎΡΡΠ΅ΡΡ ΠΈΡ ΡΠΎΠ²ΠΌΠ΅ΡΡΠ½ΠΎΠ΅ Π΄Π΅ΠΉΡΡΠ²ΠΈΠ΅.
Π Π΅Π°Π»ΡΠ½ΠΎΡΡΡ ΡΡ Π΅ΠΌΠ½ΡΡ ΡΠ΅ΡΠ΅Π½ΠΈΠΉ
ΠΠ°Π»Π°Π΄ΡΠΈΠΊΠΈ Ρ ΠΎΡΠΎΡΠΎ Π·Π½Π°ΡΡ, ΡΡΠΎ Π½Π΅ Π²ΡΠ΅Π³Π΄Π° ΠΌΠΎΠ³ΡΡ Π±ΡΡΡ ΠΎΡΡΡΠ΅ΡΡΠ²Π»Π΅Π½Ρ Π½Π° Π΄Π΅Π»Π΅ ΡΡ Π΅ΠΌΠ½ΡΠ΅ ΡΠ΅ΡΠ΅Π½ΠΈΡ, Ρ ΠΎΡΡ ΠΎΠ½ΠΈ Π½Π΅ ΡΠΎΠ΄Π΅ΡΠΆΠ°Ρ ΡΠ²Π½ΡΡ ΠΎΡΠΈΠ±ΠΎΠΊ. ΠΠ½ΡΠΌΠΈ ΡΠ»ΠΎΠ²Π°ΠΌΠΈ, ΠΏΡΠΎΠ΅ΠΊΡΠ½ΡΠ΅ ΡΠ»Π΅ΠΊΡΡΠΈΡΠ΅ΡΠΊΠΈΠ΅ ΡΡ Π΅ΠΌΡ Π½Π΅ Π²ΡΠ΅Π³Π΄Π° ΡΠ΅Π°Π»ΡΠ½Ρ.
ΠΠΎΡΡΠΎΠΌΡ ΠΎΠ΄Π½Π° ΠΈΠ· Π·Π°Π΄Π°Ρ ΡΡΠ΅Π½ΠΈΡ ΡΠ»Π΅ΠΊΡΡΠΈΡΠ΅ΡΠΊΠΈΡ
ΡΡ
Π΅ΠΌ ΡΠΎΡΡΠΎΠΈΡ Π² ΡΠΎΠΌ, ΡΡΠΎΠ±Ρ ΠΏΡΠΎΠ²Π΅ΡΠΈΡΡ, ΠΌΠΎΠ³ΡΡ Π»ΠΈ Π±ΡΡΡ Π²ΡΠΏΠΎΠ»Π½Π΅Π½Ρ Π·Π°Π΄Π°Π½Π½ΡΠ΅ ΡΡΠ»ΠΎΠ²ΠΈΡ.
ΠΠ΅ΡΠ΅Π°Π»ΡΠ½ΠΎΡΡΡ ΡΡ Π΅ΠΌΠ½ΡΡ ΡΠ΅ΡΠ΅Π½ΠΈΠΉ ΠΎΠ±ΡΡΠ½ΠΎ ΠΈΠΌΠ΅Π΅Ρ Π² ΠΎΡΠ½ΠΎΠ²Π½ΠΎΠΌ ΡΠ»Π΅Π΄ΡΡΡΠΈΠ΅ ΠΏΡΠΈΡΠΈΠ½Ρ:
Π½Π΅ Ρ Π²Π°ΡΠ°Π΅Ρ ΡΠ½Π΅ΡΠ³ΠΈΠΈ Π΄Π»Ρ ΡΡΠ°Π±Π°ΡΡΠ²Π°Π½ΠΈΡ Π°ΠΏΠΏΠ°ΡΠ°ΡΠ°,
Π ΡΡ Π΅ΠΌΡ ΠΏΡΠΎΠ½ΠΈΠΊΠ°Π΅Ρ «Π»ΠΈΡΠ½ΡΡ» ΡΠ½Π΅ΡΠ³ΠΈΡ, Π²ΡΠ·ΡΠ²Π°ΡΡΠ°Ρ Π½Π΅ΠΏΡΠ΅Π΄Π²ΠΈΠ΄Π΅Π½Π½ΠΎΠ΅ ΡΡΠ°Π±Π°ΡΡΠ²Π°Π½ΠΈΠ΅ ΠΏΠ»ΠΈ ΠΏΡΠ΅ΠΏΡΡΡΡΠ²ΡΡΡΠ°Ρ ΡΠ²ΠΎΠ΅Π²ΡΠ΅ΠΌΠ΅Π½Π½ΠΎΠΌΡ ΠΎΡΠΏΡΡΠΊΠ°Π½ΠΈΡ ,
Π½Π΅ Ρ Π²Π°ΡΠ°Π΅Ρ Π²ΡΠ΅ΠΌΠ΅Π½ΠΈ Π΄Π»Ρ ΡΠΎΠ²Π΅ΡΡΠ΅Π½ΠΈΡ Π·Π°Π΄Π°Π½Π½ΡΡ Π΄Π΅ΠΉΡΡΠ²ΠΈΠΉ,
Π°ΠΏΠΏΠ°ΡΠ°ΡΠΎΠΌ Π·Π°Π΄Π°Π½Π° ΡΡΡΠ°Π²ΠΊΠ°, ΠΊΠΎΡΠΎΡΠ°Ρ Π½Π΅ ΠΌΠΎΠΆΠ΅Ρ Π±ΡΡΡ Π΄ΠΎΡΡΠΈΠ³Π½ΡΡΠ°,
ΡΠΎΠ²ΠΌΠ΅ΡΡΠ½ΠΎ ΠΏΡΠΈΠΌΠ΅Π½Π΅Π½Ρ Π°ΠΏΠΏΠ°ΡΠ°ΡΡ, ΡΠ΅Π·ΠΊΠΎ ΠΎΡΠ»ΠΈΡΠ°ΡΡΠΈΠ΅ΡΡ ΠΏΠΎ ΡΠ²ΠΎΠΉΡΡΠ²Π°ΠΌ,
Π½Π΅ ΡΡΡΠ΅Π½Ρ ΠΊΠΎΠΌΠΌΡΡΠ°ΡΠΈΠΎΠ½Π½Π°Ρ ΡΠΏΠΎΡΠΎΠ±Π½ΠΎΡΡΡ, ΡΡΠΎΠ²Π΅Π½Ρ ΠΈΠ·ΠΎΠ»ΡΡΠΈΠΈ Π°ΠΏΠΏΠ°ΡΠ°ΡΠΎΠ² ΠΈ ΠΏΡΠΎΠ²ΠΎΠ΄ΠΊΠΈ, Π½Π΅ ΠΏΠΎΠ³Π°ΡΠ΅Π½Ρ ΠΊΠΎΠΌΠΌΡΡΠ°ΡΠΈΠΎΠ½Π½ΡΠ΅ ΠΏΠ΅ΡΠ΅Π½Π°ΠΏΡΡΠΆΠ΅Π½ΠΈΡ,
Π½Π΅ ΡΡΡΠ΅Π½Ρ ΡΡΠ»ΠΎΠ²ΠΈΡ, Π² ΠΊΠΎΡΠΎΡΡΡ ΡΠ»Π΅ΠΊΡΡΠΎΡΡΡΠ°Π½ΠΎΠ²ΠΊΠ° Π±ΡΠ΄Π΅Ρ ΡΠΊΡΠΏΠ»ΡΠ°ΡΠΈΡΠΎΠ²Π°ΡΡΡΡ,
ΠΏΡΠΈ ΠΏΡΠΎΠ΅ΠΊΡΠΈΡΠΎΠ²Π°Π½ΠΈΠΈ ΡΠ»Π΅ΠΊΡΡΠΎΡΡΡΠ°Π½ΠΎΠ²ΠΊΠΈ Π·Π° ΠΎΡΠ½ΠΎΠ²Ρ ΠΏΡΠΈΠ½ΠΈΠΌΠ°Π΅ΡΡΡ Π΅Π΅ ΡΠ°Π±ΠΎΡΠ΅Π΅ ΡΠΎΡΡΠΎΡΠ½ΠΈΠ΅, Π½ΠΎ Π½Π΅ ΡΠ΅ΡΠ°Π΅ΡΡΡ Π²ΠΎΠΏΡΠΎΡ ΠΎ ΡΠΎΠΌ, ΠΊΠ°ΠΊ Π΅Π΅ ΠΏΡΠΈΠ²Π΅ΡΡΠΈ Π² ΡΡΠΎ ΡΠΎΡΡΠΎΡΠ½ΠΈΠ΅ ΠΈ Π² ΠΊΠ°ΠΊΠΎΠΌ ΡΠΎΡΡΠΎΡΠ½ΠΈΠΈ ΠΎΠ½Π° ΠΎΠΊΠ°ΠΆΠ΅ΡΡΡ, Π½Π°ΠΏΡΠΈΠΌΠ΅Ρ, Π² ΡΠ΅Π·ΡΠ»ΡΡΠ°ΡΠ΅ ΠΊΡΠ°ΡΠΊΠΎΠ²ΡΠ΅ΠΌΠ΅Π½Π½ΠΎΠ³ΠΎ ΠΏΠ΅ΡΠ΅ΡΡΠ²Π° ΠΏΠΈΡΠ°Π½ΠΈΡ.
ΠΠΎΡΡΠ΄ΠΎΠΊ ΡΡΠ΅Π½ΠΈΡ ΡΠ»Π΅ΠΊΡΡΠΈΡΠ΅ΡΠΊΠΈΡ ΡΡ Π΅ΠΌ ΠΈ ΡΠ΅ΡΡΠ΅ΠΆΠ΅ΠΉ
ΠΡΠ΅ΠΆΠ΄Π΅ Π²ΡΠ΅Π³ΠΎ, Π½Π΅ΠΎΠ±Ρ ΠΎΠ΄ΠΈΠΌΠΎ ΠΎΠ·Π½Π°ΠΊΠΎΠΌΠΈΡΡΡΡ Ρ Π½Π°Π»ΠΈΡΠ½ΡΠΌΠΈ ΡΠ΅ΡΡΠ΅ΠΆΠ°ΠΌΠΈ (ΠΈΠ»ΠΈ ΡΠΎΡΡΠ°Π²ΠΈΡΡ ΠΎΠ³Π»Π°Π²Π»Π΅Π½ΠΈΠ΅, Π΅ΡΠ»ΠΈ Π΅Π³ΠΎ Π½Π΅Ρ) ΠΈ ΡΠΈΡΡΠ΅ΠΌΠ°ΡΠΈΠ·ΠΈΡΠΎΠ²Π°ΡΡ ΡΠ΅ΡΡΠ΅ΠΆΠΈ (Π΅ΡΠ»ΠΈ ΡΡΠΎΠ³ΠΎ Π½Π΅ ΡΠ΄Π΅Π»Π°Π½ΠΎ Π² ΠΏΡΠΎΠ΅ΠΊΡΠ΅) ΠΏΠΎ Π½Π°Π·Π½Π°ΡΠ΅Π½ΠΈΡ.
Π§Π΅ΡΡΠ΅ΠΆΠΈ ΡΠ΅ΡΠ΅Π΄ΡΡΡ Π² ΡΠ°ΠΊΠΎΠΌ ΠΏΠΎΡΡΠ΄ΠΊΠ΅, ΡΡΠΎΠ±Ρ ΡΡΠ΅Π½ΠΈΠ΅ ΠΊΠ°ΠΆΠ΄ΠΎΠ³ΠΎ ΠΏΠΎΡΠ»Π΅Π΄ΡΡΡΠ΅Π³ΠΎ ΡΠ²Π»ΡΠ»ΠΎΡΡ Π΅ΡΡΠ΅ΡΡΠ²Π΅Π½Π½ΡΠΌ ΠΏΡΠΎΠ΄ΠΎΠ»ΠΆΠ΅Π½ΠΈΠ΅ΠΌ ΡΡΠ΅Π½ΠΈΡ ΠΏΡΠ΅Π΄ΡΠ΄ΡΡΠ΅Π³ΠΎ. ΠΠ°ΡΠ΅ΠΌ ΡΡΡΠ½ΡΡΡ ΠΏΡΠΈΠ½ΡΡΡΡ ΡΠΈΡΡΠ΅ΠΌΡ ΠΎΠ±ΠΎΠ·Π½Π°ΡΠ΅Π½ΠΈΠΉ ΠΈ ΠΌΠ°ΡΠΊΠΈΡΠΎΠ²ΠΊΠΈ.
ΠΡΠ»ΠΈ ΠΎΠ½Π° Π½Π΅ ΠΎΡΡΠ°ΠΆΠ΅Π½Π° ΠΏΠ° ΡΠ΅ΡΡΠ΅ΠΆΠ°Ρ , ΡΠΎ Π΅Π΅ Π²ΡΡΡΠ½ΡΡΡ ΠΈ Π·Π°ΠΏΠΈΡΡΠ²Π°ΡΡ.
ΠΠ° Π²ΡΠ±ΡΠ°Π½Π½ΠΎΠΌ ΡΠ΅ΡΡΠ΅ΠΆΠ΅ ΡΠΈΡΠ°ΡΡ Π²ΡΠ΅ Π½Π°Π΄ΠΏΠΈΡΠΈ, Π½Π°ΡΠΈΠ½Π°Ρ ΡΠΎ ΡΡΠ°ΠΌΠΏΠ°, Π·Π°ΡΠ΅ΠΌ ΠΏΡΠΈΠΌΠ΅ΡΠ°Π½ΠΈΡ, ΡΠΊΡΠΏΠ»ΠΈΠΊΠ°ΡΠΈΠΈ, ΠΏΠΎΡΡΠ½Π΅Π½ΠΈΡ, ΡΠΏΠ΅ΡΠΈΡΠΈΠΊΠ°ΡΠΈΠΈ ΠΈ Ρ. Π΄. ΠΡΠΈ ΡΡΠ΅Π½ΠΈΠΈ ΡΠΊΡΠΏΠ»ΠΈΠΊΠ°ΡΠΈΠΈ ΠΎΠ±ΡΠ·Π°ΡΠ΅Π»ΡΠ½ΠΎ Π½Π°Ρ ΠΎΠ΄ΡΡ Π½Π° ΡΠ΅ΡΡΠ΅ΠΆΠ°Ρ Π°ΠΏΠΏΠ°ΡΠ°ΡΡ, Π² Π½Π΅ΠΉ ΠΏΠ΅ΡΠ΅ΡΠΈΡΠ»Π΅Π½Π½ΡΠ΅. ΠΡΠΈ ΡΡΠ΅Π½ΠΈΠΈ ΡΠΏΠ΅ΡΠΈΡΠΈΠΊΠ°ΡΠΈΠΈ ΡΠΎΠΏΠΎΡΡΠ°Π²Π»ΡΡΡ ΠΈΡ Ρ ΡΠΊΡΠΏΠ»ΠΈΠΊΠ°ΡΠΈΡΠΌΠΈ.
ΠΡΠ»ΠΈ Π½Π° ΡΠ΅ΡΡΠ΅ΠΆΠ΅ ΠΈΠΌΠ΅ΡΡΡΡ ΡΡΡΠ»ΠΊΠΈ Π½Π° Π΄ΡΡΠ³ΠΈΠ΅ ΡΠ΅ΡΡΠ΅ΠΆΠΈ, ΡΠΎ Π½ΡΠΆΠ½ΠΎ Π½Π°ΠΉΡΠΈ ΡΡΠΈ ΡΠ΅ΡΡΠ΅ΠΆΠΈ ΠΈ ΡΠ°Π·ΠΎΠ±ΡΠ°ΡΡΡΡ Π² ΡΠΎΠ΄Π΅ΡΠΆΠ°Π½ΠΈΠΈ ΡΡΡΠ»ΠΎΠΊ. ΠΠ°ΠΏΡΠΈΠΌΠ΅Ρ, Π² ΠΎΠ΄Π½Ρ ΡΡ Π΅ΠΌΡ Π²Ρ ΠΎΠ΄ΠΈΡ ΠΊΠΎΠ½ΡΠ°ΠΊΡ, ΠΏΡΠΈΠ½Π°Π΄Π»Π΅ΠΆΠ°ΡΠΈΠΉ Π°ΠΏΠΏΠ°ΡΠ°ΡΡ, ΠΈΠ·ΠΎΠ±ΡΠ°ΠΆΠ΅Π½Π½ΠΎΠΌΡ Π½Π° Π΄ΡΡΠ³ΠΎΠΉ ΡΡ Π΅ΠΌΠ΅. ΠΠ½Π°ΡΠΈΡ, Π½ΡΠΆΠ½ΠΎ ΡΡΡΠ½ΠΈΡΡ, ΡΡΠΎ ΡΡΠΎ Π·Π° Π°ΠΏΠΏΠ°ΡΠ°Ρ, Π΄Π»Ρ ΡΠ΅Π³ΠΎ ΡΠ»ΡΠΆΠΈΡ, Π² ΠΊΠ°ΠΊΠΈΡ ΡΡΠ»ΠΎΠ²ΠΈΡΡ ΡΠ°Π±ΠΎΡΠ°Π΅Ρ ΠΈ Ρ. ΠΏ.
ΠΡΠΈ ΡΡΠ΅Π½ΠΈΠΈ ΡΠ΅ΡΡΠ΅ΠΆΠ΅ΠΉ, ΠΎΡΡΠ°ΠΆΠ°ΡΡΠΈΡ ΡΠ»Π΅ΠΊΡΡΠΎΠΏΠΈΡΠ°Π½ΠΈΠ΅, ΡΠ»Π΅ΠΊΡΡΠΈΡΠ΅ΡΠΊΡΡ Π·Π°ΡΠΈΡΡ, ΡΠΏΡΠ°Π²Π»Π΅Π½ΠΈΠ΅, ΡΠΈΠ³Π½Π°Π»ΠΈΠ·Π°ΡΠΈΡ ΠΈ Ρ. ΠΏ.:
1) ΠΎΠΏΡΠ΅Π΄Π΅Π»ΡΡΡ ΠΈΡΡΠΎΡΠ½ΠΈΠΊΠΈ ΡΠ»Π΅ΠΊΡΡΠΎΠΏΠΈΡΠ°Π½ΠΈΡ, ΡΠΎΠ΄ ΡΠΎΠΊΠ°, Π²Π΅Π»ΠΈΡΠΈΠ½Ρ Π½Π°ΠΏΡΡΠΆΠ΅Π½ΠΈΡ ΠΈ Ρ. ΠΏ. ΠΡΠ»ΠΈ ΠΈΡΡΠΎΡΠ½ΠΈΠΊΠΎΠ² Π½Π΅ΡΠΊΠΎΠ»ΡΠΊΠΎ ΠΈΠ»ΠΈ ΠΏΡΠΈΠΌΠ΅Π½Π΅Π½ΠΎ Π½Π΅ΡΠΊΠΎΠ»ΡΠΊΠΎ Π½Π°ΠΏΡΡΠΆΠ΅Π½ΠΈΠΉ, ΡΠΎ ΡΡΡΠ½ΡΡΡ, ΡΠ΅ΠΌ ΡΡΠΎ Π²ΡΠ·Π²Π°Π½ΠΎ,
2) ΡΠ°ΡΡΠ»Π΅Π½ΡΡΡ ΡΡ Π΅ΠΌΡ ΠΏΠ° ΠΏΡΠΎΡΡΡΠ΅ ΡΠ΅Π½ΠΈ ΠΈ, ΡΠ°ΡΡΠΌΠ°ΡΡΠΈΠ²Π°Ρ ΠΈΡ ΡΠΎΡΠ΅ΡΠ°Π½ΠΈΠ΅, ΡΡΡΠ°Π½Π°Π²Π»ΠΈΠ²Π°ΡΡ ΡΡΠ»ΠΎΠ²ΠΈΡ Π΄Π΅ΠΉΡΡΠ²ΠΈΡ. Π Π°ΡΡΠΌΠ°ΡΡΠΈΠ²Π°ΡΡ Π²ΡΠ΅Π³Π΄Π° Π½Π°ΡΠΈΠ½Π°ΡΡ Ρ ΡΠΎΠ³ΠΎ Π°ΠΏΠΏΠ°ΡΠ°ΡΠ°, ΠΊΠΎΡΠΎΡΡΠΉ Π½Π°Ρ Π² Π΄Π°Π½Π½ΠΎΠΌ ΡΠ»ΡΡΠ°Π΅ ΠΈΠ½ΡΠ΅ΡΠ΅ΡΡΠ΅Ρ. ΠΠ°ΠΏΡΠΈΠΌΠ΅Ρ, Π΅ΡΠ»ΠΈ Π½Π΅ ΡΠ°Π±ΠΎΡΠ°Π΅Ρ Π΄Π²ΠΈΠ³Π°ΡΠ΅Π»Ρ, ΡΠΎ Π½ΡΠΆΠ½ΠΎ Π½Π°ΠΉΡΠΈ ΠΏΠ° ΡΡ Π΅ΠΌΠ΅ Π΅Π³ΠΎ ΡΠ΅ΠΏΡ ΠΈ ΠΏΠΎΡΠΌΠΎΡΡΠ΅ΡΡ, ΠΊΠΎΠ½ΡΠ°ΠΊΡΡ ΠΊΠ°ΠΊΠΈΡ Π°ΠΏΠΏΠ°ΡΠ°ΡΠΎΠ² Π² Π½Π΅Π΅ Π²Ρ ΠΎΠ΄ΡΡ. ΠΠ°ΡΠ΅ΠΌ Π½Π°Ρ ΠΎΠ΄ΡΡ ΡΠ΅ΠΏΠΈ Π°ΠΏΠΏΠ°ΡΠ°ΡΠΎΠ², ΡΠΏΡΠ°Π²Π»ΡΡΡΠΈΡ ΡΡΠΈΠΌΠΈ ΠΊΠΎΠ½ΡΠ°ΠΊΡΠ°ΠΌΠΈ, ΠΈ Ρ. Π΄.,
3) ΡΡΡΠΎΡΡ Π΄ΠΈΠ°Π³ΡΠ°ΠΌΠΌΡ Π²Π·Π°ΠΈΠΌΠΎΠ΄Π΅ΠΉΡΡΠ²ΠΈΡ, Π²ΡΡΡΠ½ΡΡ Ρ ΠΈΡ ΠΏΠΎΠΌΠΎΡΡΡ: ΠΏΠΎΡΠ»Π΅Π΄ΠΎΠ²Π°ΡΠ΅Π»ΡΠ½ΠΎΡΡΡ ΡΠ°Π±ΠΎΡΡ Π²ΠΎ Π²ΡΠ΅ΠΌΠ΅Π½ΠΈ, ΡΠΎΠ³Π»Π°ΡΠΎΠ²Π°Π½Π½ΠΎΡΡΡ Π²ΡΠ΅ΠΌΠ΅Π½ΠΈ Π΄Π΅ΠΉΡΡΠ²ΠΈΡ Π°ΠΏΠΏΠ°ΡΠ°ΡΠΎΠ² Π² ΠΏΡΠ΅Π΄Π΅Π»Π°Ρ Π΄Π°Π½Π½ΠΎΠ³ΠΎ ΡΡΡΡΠΎΠΉΡΡΠ²Π°, ΡΠΎΠ³Π»Π°ΡΠΎΠ²Π°Π½Π½ΠΎΡΡΡ Π²ΡΠ΅ΠΌΠ΅Π½ΠΈ Π΄Π΅ΠΉΡΡΠ²ΠΈΡ ΡΠΎΠ²ΠΌΠ΅ΡΡΠ½ΠΎ Π΄Π΅ΠΉΡΡΠ²ΡΡΡΠΈΡ ΡΡΡΡΠΎΠΉΡΡΠ² (Π½Π°ΠΏΡΠΈΠΌΠ΅Ρ, Π°Π²ΡΠΎΠΌΠ°ΡΠΈΠΊΠΈ, Π·Π°ΡΠΈΡΡ, ΡΠ΅Π»Π΅ΠΌΠ΅Ρ Π°Π½ΠΈΠΊΠΈ, ΡΠΏΡΠ°Π²Π»ΡΠ΅ΠΌΡΡ ΠΏΡΠΈΠ²ΠΎΠ΄ΠΎΠ² ΠΈ Ρ. ΠΏ.), ΠΏΠΎΡΠ»Π΅Π΄ΡΡΠ²ΠΈΡ ΠΏΠ΅ΡΠ΅ΡΡΠ²Π° ΡΠ»Π΅ΠΊΡΡΠΎΠΏΠΈΡΠ°Π½ΠΈΡ. ΠΠ»Ρ ΡΡΠΎΠ³ΠΎ ΠΏΠΎΠΎΡΠ΅ΡΠ΅Π΄Π½ΠΎ, ΠΏΡΠ΅Π΄ΠΏΠΎΠ»Π°Π³Π°Ρ ΠΎΡΠΊΠ»ΡΡΠ΅Π½Π½ΡΠΌΠΈ Π²ΡΠΊΠ»ΡΡΠ°ΡΠ΅Π»ΠΈ ΠΈ Π°Π²ΡΠΎΠΌΠ°ΡΡ ΡΠ»Π΅ΠΊΡΡΠΎΠΏΠΈΡΠ°Π½ΠΈΡ (ΠΏΡΠ΅Π΄ΠΎΡ ΡΠ°Π½ΠΈΡΠ΅Π»ΠΈ ΠΏΠ΅ΡΠ΅Π³ΠΎΡΠ΅Π²ΡΠΈΠ΅), ΠΎΡΠ΅Π½ΠΈΠ²Π°ΡΡ Π²ΠΎΠ·ΠΌΠΎΠΆΠ½ΡΠ΅ ΠΏΠΎΡΠ»Π΅Π΄ΡΡΠ²ΠΈΡ, Π²ΠΎΠ·ΠΌΠΎΠΆΠ½ΠΎΡΡΡ Π²ΡΡ ΠΎΠ΄Π° ΡΡΡΡΠΎΠΉΡΡΠ²Π° Π² ΡΠ°Π±ΠΎΡΠ΅Π΅ ΠΏΠΎΠ»ΠΎΠΆΠ΅Π½ΠΈΠ΅ ΠΈΠ· Π»ΡΠ±ΠΎΠ³ΠΎ ΡΠΎΡΡΠΎΡΠ½ΠΈΡ, Π² ΠΊΠΎΡΠΎΡΠΎΠΌ ΠΎΠ½ΠΎ ΠΌΠΎΠ³Π»ΠΎ ΠΎΠΊΠ°Π·Π°ΡΡΡΡ, Π½Π°ΠΏΡΠΈΠΌΠ΅Ρ ΠΏΠΎΡΠ»Π΅ ΡΠ΅Π²ΠΈΠ·ΠΈΠΈ,
4) ΠΎΡΠ΅Π½ΠΈΠ²Π°ΡΡ ΠΏΠΎΡΠ»Π΅Π΄ΡΡΠ²ΠΈΡ Π²Π΅ΡΠΎΡΡΠ½ΡΡ Π½Π΅ΠΈΡΠΏΡΠ°Π²Π½ΠΎΡΡΠ΅ΠΉ: Π½Π΅Π·Π°ΠΌΡΠΊΠ°Π½ΠΈΠ΅ ΠΊΠΎΠ½ΡΠ°ΠΊΡΠΎΠ² ΠΏΠΎΠΎΡΠ΅ΡΠ΅Π΄Π½ΠΎ ΠΏΠΎ ΠΎΠ΄Π½ΠΎΠΌΡ, Π½Π°ΡΡΡΠ΅Π½ΠΈΡ ΠΈΠ·ΠΎΠ»ΡΡΠΈΠΈ ΠΎΡΠ½ΠΎΡΠΈΡΠ΅Π»ΡΠ½ΠΎ Π·Π΅ΠΌΠ»ΠΈ ΠΏΠΎΠΎΡΠ΅ΡΠ΅Π΄Π½ΠΎ Π΄Π»Ρ ΠΊΠ°ΠΆΠ΄ΠΎΠ³ΠΎ ΡΡΠ°ΡΡΠΊΠ°,
5) Π½Π°ΡΡΡΠ΅Π½ΠΈΡ ΠΈΠ·ΠΎΠ»ΡΡΠΈΠΈ ΠΌΠ΅ΠΆΠ΄Ρ ΠΏΡΠΎΠ²ΠΎΠ΄Π°ΠΌΠΈ Π²ΠΎΠ·Π΄ΡΡΠ½ΡΡ Π»ΠΈΠ½ΠΈΠΉ, Π²ΡΡ ΠΎΠ΄ΡΡΠΈΡ Π·Π° ΠΏΡΠ΅Π΄Π΅Π»Ρ ΠΏΠΎΠΌΠ΅ΡΠ΅Π½ΠΈΠΉ ΠΈ Ρ. ΠΏ.,
5) ΠΏΡΠΎΠ²Π΅ΡΡΡΡ ΡΡ Π΅ΠΌΡ ΠΏΠ° ΠΎΡΡΡΡΡΡΠ²ΠΈΠ΅ Π»ΠΎΠΆΠ½ΡΡ ΡΠ΅ΠΏΠ΅ΠΉ,
6) ΠΎΡΠ΅Π½ΠΈΠ²Π°ΡΡ Π½Π°Π΄Π΅ΠΆΠ½ΠΎΡΡΡ ΡΠ»Π΅ΠΊΡΡΠΎΠΏΠΈΡΠ°Π½ΠΈΡ ΠΈ ΡΠ΅ΠΆΠΈΠΌ ΡΠ°Π±ΠΎΡΡ ΠΎΠ±ΠΎΡΡΠ΄ΠΎΠ²Π°Π½ΠΈΡ,
7) ΠΏΡΠΎΠ²Π΅ΡΡΡΡ Π²ΡΠΏΠΎΠ»Π½Π΅Π½ΠΈΠ΅ ΠΌΠ΅Ρ, ΠΎΠ±Π΅ΡΠΏΠ΅ΡΠΈΠ²Π°ΡΡΠΈΡ
Π±Π΅Π·ΠΎΠΏΠ°ΡΠ½ΠΎΡΡΡ ΠΏΡΠΈ ΡΡΠ»ΠΎΠ²ΠΈΠΈ ΠΎΡΠ³Π°Π½ΠΈΠ·Π°ΡΠΈΠΈ ΡΠ°Π±ΠΎΡ, ΠΎΠ±ΡΡΠ»ΠΎΠ²Π»Π΅Π½Π½ΡΡ
Π΄Π΅ΠΉΡΡΠ²ΡΡΡΠΈΠΌΠΈ ΠΏΡΠ°Π²ΠΈΠ»Π°ΠΌΠΈ ( , Π‘ΠΠΈΠ ΠΈ Ρ. ΠΏ.).
Π‘Π΅Π³ΠΎΠ΄Π½Ρ Ρ ΡΠ°ΠΊΠΈΠΌ ΡΡΡΠ΅ΠΌΠΈΡΠ΅Π»ΡΠ½ΡΠΌ ΡΠ°Π·Π²ΠΈΡΠΈΠ΅ΠΌ ΡΠ΅Ρ Π½ΠΎΠ»ΠΎΠ³ΠΈΠΉ ΠΎΡΠ΅Π½Ρ Π²Π°ΠΆΠ½ΠΎ Π·Π½Π°ΡΡ, ΠΊΠ°ΠΊ ΡΠΈΡΠ°ΡΡ ΡΠ»Π΅ΠΊΡΡΠΎΡΡ Π΅ΠΌΡ Π°Π²ΡΠΎΠΌΠΎΠ±ΠΈΠ»Π΅ΠΉ. Π Π½Π΅ ΡΡΠΎΠΈΡ Π΄ΡΠΌΠ°ΡΡ, Π±ΡΠ΄ΡΠΎ ΡΡΠΎ Π½ΡΠΆΠ½ΠΎ ΡΠΎΠ»ΡΠΊΠΎ Π²Π»Π°Π΄Π΅Π»ΡΡΠ°ΠΌ ΡΠΎΠ²ΡΠ΅ΠΌΠ΅Π½Π½ΡΡ ΠΈΠ½ΠΎΠΌΠ°ΡΠΎΠΊ, Π³Π΄Π΅ ΠΏΠΎΠ»Π½ΠΎ Π°Π²ΡΠΎΠΌΠ°ΡΠΈΠΊΠΈ. ΠΠ°ΠΆΠ΅ Π΅ΡΠ»ΠΈ Ρ Π²Π°Ρ ΡΡΠ°ΡΠ΅Π½ΡΠΊΠΈΠ΅ ΠΠΈΠ³ΡΠ»ΠΈ , ΡΠ°ΠΊΠΆΠ΅ ΠΏΠΎΠ»Π΅Π·Π½ΠΎ Π±ΡΠ΄Π΅Ρ ΠΎΠ·Π½Π°ΠΊΠΎΠΌΠΈΡΡΡΡ Ρ ΡΡΠΎΠΉ ΠΈΠ½ΡΠΎΡΠΌΠ°ΡΠΈΠ΅ΠΉ, ΡΠ°ΠΊ ΠΊΠ°ΠΊ ΡΡΡΡΠΎΠΉΡΡΠ²ΠΎ Π»ΡΠ±ΠΎΠΉ ΠΌΠ°ΡΠΈΠ½Ρ ΠΏΡΠ΅Π΄ΠΏΠΎΠ»Π°Π³Π°Π΅Ρ Π½Π°Π»ΠΈΡΠΈΠ΅ Π°Π²ΡΠΎΡΠ»Π΅ΠΊΡΡΠΈΠΊΠΈ.
Π§ΡΠΎ ΡΠ°ΠΊΠΎΠ΅ ΡΠ»Π΅ΠΊΡΡΠΎΡΡ Π΅ΠΌΡ?
ΠΠ»Π΅ΠΊΡΡΠΎΡΡ Π΅ΠΌΡ β ΡΡΠΎ ΠΎΠ±ΡΠΊΠ½ΠΎΠ²Π΅Π½Π½ΠΎΠ΅ Π³ΡΠ°ΡΠΈΡΠ΅ΡΠΊΠΎΠ΅ ΠΈΠ·ΠΎΠ±ΡΠ°ΠΆΠ΅Π½ΠΈΠ΅, Π½Π° ΠΊΠΎΡΠΎΡΠΎΠΌ ΠΏΠΎΠΊΠ°Π·Π°Π½Ρ ΠΏΠΈΠΊΡΠΎΠ³ΡΠ°ΠΌΠΌΡ ΡΠ°Π·Π½ΡΡ ΡΠ»Π΅ΠΌΠ΅Π½ΡΠΎΠ², ΡΠ°ΡΠΏΠΎΠ»ΠΎΠΆΠ΅Π½Π½ΡΡ Π² ΠΎΠΏΡΠ΅Π΄Π΅Π»Π΅Π½Π½ΠΎΠΌ ΠΏΠΎΡΡΠ΄ΠΊΠ΅ Π² ΡΠ΅ΠΏΠΈ ΠΈ ΡΠ²ΡΠ·Π°Π½Π½ΡΡ ΠΌΠ΅ΠΆΠ΄Ρ ΡΠΎΠ±ΠΎΠΉ ΠΏΠΎΡΠ»Π΅Π΄ΠΎΠ²Π°ΡΠ΅Π»ΡΠ½ΠΎ ΠΈΠ»ΠΈ ΠΏΠ°ΡΠ°Π»Π»Π΅Π»ΡΠ½ΠΎ. ΠΡΠΈ ΡΡΠΎΠΌ ΡΠ°ΠΊΠΈΠ΅ ΡΠ΅ΡΡΠ΅ΠΆΠΈ Π½Π΅ ΠΎΡΠΎΠ±ΡΠ°ΠΆΠ°ΡΡ ΡΠ΅Π°Π»ΡΠ½ΠΎΠ΅ ΡΠ°ΡΠΏΠΎΠ»ΠΎΠΆΠ΅Π½ΠΈΠ΅ Π΄Π°Π½Π½ΡΡ ΡΠ»Π΅ΠΌΠ΅Π½ΡΠΎΠ², Π° ΡΠΎΠ»ΡΠΊΠΎ ΡΠΊΠ°Π·ΡΠ²Π°ΡΡ ΠΈΡ ΡΠ²ΡΠ·Ρ ΠΌΠ΅ΠΆΠ΄Ρ ΡΠΎΠ±ΠΎΠΉ . Π’Π°ΠΊΠΈΠΌ ΠΎΠ±ΡΠ°Π·ΠΎΠΌ, ΡΠ΅Π»ΠΎΠ²Π΅ΠΊ, ΡΠ°Π·Π±ΠΈΡΠ°ΡΡΠΈΠΉΡΡ Π² Π½ΠΈΡ , Ρ ΠΎΠ΄Π½ΠΎΠ³ΠΎ Π²Π·Π³Π»ΡΠ΄Π° ΠΌΠΎΠΆΠ΅Ρ ΠΎΠΏΡΠ΅Π΄Π΅Π»ΠΈΡΡ ΠΏΡΠΈΠ½ΡΠΈΠΏ ΡΠ°Π±ΠΎΡΡ ΡΠ»Π΅ΠΊΡΡΠΎΠΏΡΠΈΠ±ΠΎΡΠ°.
Π ΡΡ Π΅ΠΌΠ°Ρ Π²ΡΠ΅Π³Π΄Π° ΠΈΠ·ΠΎΠ±ΡΠ°ΠΆΠ°ΡΡΡΡ ΡΡΠΈ Π³ΡΡΠΏΠΏΡ ΡΠ»Π΅ΠΌΠ΅Π½ΡΠΎΠ²: ΠΈΡΡΠΎΡΠ½ΠΈΠΊΠΈ ΠΏΠΈΡΠ°Π½ΠΈΡ, Π²ΡΡΠ°Π±Π°ΡΡΠ²Π°ΡΡΠΈΠ΅ ΡΠΎΠΊ, ΡΡΡΡΠΎΠΉΡΡΠ²Π°, ΠΎΡΠ²Π΅ΡΠ°ΡΡΠΈΠ΅ Π·Π° ΠΏΡΠ΅ΠΎΠ±ΡΠ°Π·ΠΎΠ²Π°Π½ΠΈΠ΅ ΡΠ½Π΅ΡΠ³ΠΈΠΈ, ΠΈ ΡΠ·Π»Ρ, ΠΊΠΎΡΠΎΡΡΠ΅ ΠΏΠ΅ΡΠ΅Π΄Π°ΡΡ ΡΠΎΠΊ, Π² ΠΈΡ ΡΠΎΠ»ΠΈ Π²ΡΡΡΡΠΏΠ°ΡΡ ΡΠ°Π·Π½ΡΠ΅ ΠΏΡΠΎΠ²ΠΎΠ΄Π½ΠΈΠΊΠΈ . Π ΡΠΎΠ»ΠΈ ΠΈΡΡΠΎΡΠ½ΠΈΠΊΠ° ΠΏΠΈΡΠ°Π½ΠΈΡ ΠΌΠΎΠ³ΡΡ Π²ΡΡΡΡΠΏΠ°ΡΡ Π³Π°Π»ΡΠ²Π°Π½ΠΈΡΠ΅ΡΠΊΠΈΠ΅ ΡΠ»Π΅ΠΌΠ΅Π½ΡΡ Ρ ΠΎΡΠ΅Π½Ρ ΠΌΠ°Π»Π΅Π½ΡΠΊΠΈΠΌ Π²Π½ΡΡΡΠ΅Π½Π½ΠΈΠΌ ΡΠΎΠΏΡΠΎΡΠΈΠ²Π»Π΅Π½ΠΈΠ΅ΠΌ. Π Π·Π° ΠΏΡΠ΅ΠΎΠ±ΡΠ°Π·ΠΎΠ²Π°Π½ΠΈΠ΅ ΡΠ½Π΅ΡΠ³ΠΈΠΈ ΡΠ°ΡΡΠΎ ΠΎΡΠ²Π΅ΡΠ°ΡΡ ΡΠ»Π΅ΠΊΡΡΠΎΠ΄Π²ΠΈΠ³Π°ΡΠ΅Π»ΠΈ. ΠΡΠ΅ ΠΎΠ±ΡΠ΅ΠΊΡΡ, ΠΈΠ· ΠΊΠΎΡΠΎΡΡΡ ΠΈ ΡΠΎΡΡΠΎΡΡ ΡΡ Π΅ΠΌΡ, ΠΈΠΌΠ΅ΡΡ ΡΠ²ΠΎΠΈ ΡΡΠ»ΠΎΠ²Π½ΡΠ΅ ΠΎΠ±ΠΎΠ·Π½Π°ΡΠ΅Π½ΠΈΡ.
ΠΠ°ΡΠ΅ΠΌ ΡΠ°Π·Π±ΠΈΡΠ°ΡΡΡΡ Π² ΡΠ»Π΅ΠΊΡΡΠΎΡΡ Π΅ΠΌΠ°Ρ ?
Π£ΠΌΠ΅ΡΡ ΡΠΈΡΠ°ΡΡ ΡΠ°ΠΊΠΈΠ΅ ΡΡ Π΅ΠΌΡ Π΄ΠΎΠ²ΠΎΠ»ΡΠ½ΠΎ Π²Π°ΠΆΠ½ΠΎ Π΄Π»Ρ Π²ΡΠ΅Ρ , Ρ ΠΊΠΎΠ³ΠΎ Π΅ΡΡΡ Π°Π²ΡΠΎΠΌΠΎΠ±ΠΈΠ»Ρ, Π²Π΅Π΄Ρ ΡΡΠΎ ΠΏΠΎΠΌΠΎΠΆΠ΅Ρ ΡΡΠΊΠΎΠ½ΠΎΠΌΠΈΡΡ ΠΎΡΠ΅Π½Ρ ΠΌΠ½ΠΎΠ³ΠΎ Π΄Π΅Π½Π΅Π³ Π½Π° ΡΡΠ»ΡΠ³Π°Ρ ΡΠΏΠ΅ΡΠΈΠ°Π»ΠΈΡΡΠ°. ΠΠΎΠ½Π΅ΡΠ½ΠΎ, ΠΊΠ°ΠΊΠΈΠ΅-ΡΠΎ ΡΠ΅ΡΡΠ΅Π·Π½ΡΠ΅ ΠΏΠΎΠ»ΠΎΠΌΠΊΠΈ ΠΏΠΎΡΠΈΠ½ΠΈΡΡ ΡΠ°ΠΌΠΎΡΡΠΎΡΡΠ΅Π»ΡΠ½ΠΎ Π±Π΅Π· ΡΡΠ°ΡΡΠΈΡ ΠΏΡΠΎΡΠ΅ΡΡΠΈΠΎΠ½Π°Π»ΠΎΠ² ΡΠ»ΠΎΠΆΠ½ΠΎ, Π΄Π° ΠΈ ΡΡΠ΅Π²Π°ΡΠΎ, Π²Π΅Π΄Ρ ΡΠΎΠΊ ΠΎΡΠΈΠ±ΠΎΠΊ Π½Π΅ ΡΠ΅ΡΠΏΠΈΡ. ΠΠ΄Π½Π°ΠΊΠΎ Π΅ΡΠ»ΠΈ ΡΠ΅ΡΡ ΠΈΠ΄Π΅Ρ ΠΎ ΠΊΠ°ΠΊΠΎΠΉ-Π»ΠΈΠ±ΠΎ ΡΠ»Π΅ΠΌΠ΅Π½ΡΠ°ΡΠ½ΠΎΠΉ Π½Π΅ΠΈΡΠΏΡΠ°Π²Π½ΠΎΡΡΠΈ Π»ΠΈΠ±ΠΎ ΠΆΠ΅ Π½ΡΠΆΠ½ΠΎ ΠΏΠΎΠ΄ΠΊΠ»ΡΡΠΈΡΡ , ΠΠΠ£, ΡΠ°ΡΡ, Π³Π°Π±Π°ΡΠΈΡΠ½ΡΠ΅ ΠΎΠ³Π½ΠΈ ΠΈ ΠΏΡΠΎΡΠ΅Π΅, ΡΠΎ ΡΠ΄Π΅Π»Π°ΡΡ ΡΡΠΎ ΡΠ°ΠΌΠΎΡΡΠΎΡΡΠ΅Π»ΡΠ½ΠΎ Π²ΠΏΠΎΠ»Π½Π΅ ΡΠ΅Π°Π»ΡΠ½ΠΎ.
ΠΡΠΎΠΌΠ΅ ΡΠΎΠ³ΠΎ, Π½Π΅ΡΠ΅Π΄ΠΊΠΎ ΠΌΡ Ρ ΠΎΡΠΈΠΌ Π²Π²Π΅ΡΡΠΈ Π² ΡΠ΅ΠΏΡ ΠΈ Π΄ΠΎΠΏΠΎΠ»Π½ΠΈΡΠ΅Π»ΡΠ½ΡΠ΅ ΡΠ»Π΅ΠΊΡΡΠΎΠ½Π½ΡΠ΅ ΡΡΡΡΠΎΠΉΡΡΠ²Π°, ΡΠ°ΠΊΠΈΠ΅ ΠΊΠ°ΠΊ ΡΠΈΠ³Π½Π°Π»ΠΈΠ·Π°ΡΠΈΡ, ΠΌΠ°Π³Π½ΠΈΡΠΎΠ»Π°, ΠΊΠΎΡΠΎΡΡΠ΅ Π·Π½Π°ΡΠΈΡΠ΅Π»ΡΠ½ΠΎ ΠΎΠ±Π»Π΅Π³ΡΠ°ΡΡ ΠΏΡΠΎΡΠ΅ΡΡ Π²ΠΎΠΆΠ΄Π΅Π½ΠΈΡ ΠΈ Π½Π°ΠΏΠΎΠ»Π½ΡΡΡ Π½Π°ΡΡ ΠΆΠΈΠ·Π½Ρ ΠΊΠΎΠΌΡΠΎΡΡΠΎΠΌ. Π Π·Π΄Π΅ΡΡ Π½Π΅ ΠΎΠ±ΠΎΠΉΡΠΈΡΡ Π±Π΅Π· ΡΠΌΠ΅Π½ΠΈΡ ΡΠ°Π·Π±ΠΈΡΠ°ΡΡΡΡ Π² ΡΠ»Π΅ΠΊΡΡΠΈΡΠ΅ΡΠΊΠΈΡ ΡΡ Π΅ΠΌΠ°Ρ , Π²Π΅Π΄Ρ Π·Π°ΡΠ°ΡΡΡΡ ΠΎΠ½ΠΈ ΠΏΡΠΈΠ»Π°Π³Π°ΡΡΡΡ ΠΊΠΎ Π²ΡΠ΅ΠΌ ΠΏΠ΅ΡΠ΅ΡΠΈΡΠ»Π΅Π½Π½ΡΠΌ ΠΏΡΠΈΠ±ΠΎΡΠ°ΠΌ. Π’Π°ΠΊΠΆΠ΅ ΡΡΠΎ Π°ΠΊΡΡΠ°Π»ΡΠ½ΠΎ ΠΈ Π΄Π»Ρ Π²Π»Π°Π΄Π΅Π»ΡΡΠ΅Π² ΠΌΠ°ΡΠΈΠ½ Ρ ΠΏΡΠΈΡΠ΅ΠΏΠΎΠΌ, ΡΠ°ΠΊ ΠΊΠ°ΠΊ ΠΈΠ½ΠΎΠ³Π΄Π° Π²ΠΎΠ·Π½ΠΈΠΊΠ°ΡΡ ΠΏΡΠΎΠ±Π»Π΅ΠΌΡ Ρ Π΅Π³ΠΎ ΠΏΠΎΠ΄ΠΊΠ»ΡΡΠ΅Π½ΠΈΠ΅ΠΌ. Π ΡΠΎΠ³Π΄Π° ΠΏΠΎΠ½Π°Π΄ΠΎΠ±ΠΈΡΡΡ ΡΠ»Π΅ΠΊΡΡΠΎΡΡ Π΅ΠΌΠ° ΠΏΡΠΈΡΠ΅ΠΏΠ° Π»Π΅Π³ΠΊΠΎΠ²ΠΎΠ³ΠΎ Π°Π²ΡΠΎΠΌΠΎΠ±ΠΈΠ»Ρ ΠΈ, Π΅ΡΡΠ΅ΡΡΠ²Π΅Π½Π½ΠΎ, Π½Π°Π²ΡΠΊΠΈ, ΠΏΠΎΠ·Π²ΠΎΠ»ΡΡΡΠΈΠ΅ ΡΠ°Π·ΠΎΠ±ΡΠ°ΡΡΡΡ Π² Π½Π΅ΠΉ.
ΠΠ°ΠΊ ΡΠΈΡΠ°ΡΡ ΡΠ»Π΅ΠΊΡΡΠΎΡΡ Π΅ΠΌΡ Π°Π²ΡΠΎΠΌΠΎΠ±ΠΈΠ»Π΅ΠΉ β ΠΎΡΠ½ΠΎΠ²Π½ΡΠ΅ ΠΎΠ±ΠΎΠ·Π½Π°ΡΠ΅Π½ΠΈΡ
ΠΠ»Ρ ΡΠΎΠ³ΠΎ ΡΡΠΎΠ±Ρ ΠΏΠΎΠ½ΡΡΡ ΠΏΡΠΈΠ½ΡΠΈΠΏ ΡΠ°Π±ΠΎΡΡ ΠΊΠ°ΠΊΠΎΠ³ΠΎ-ΡΠΎ ΡΡΡΡΠΎΠΉΡΡΠ²Π°, Π·Π½Π°ΡΡΠ΅ΠΌΡ ΡΠ΅Π»ΠΎΠ²Π΅ΠΊΡ Π±ΡΠ΄Π΅Ρ Π΄ΠΎΡΡΠ°ΡΠΎΡΠ½ΠΎ Π²Π·Π³Π»ΡΠ½ΡΡΡ Π½Π° ΡΠ»Π΅ΠΊΡΡΠΎΡΡ Π΅ΠΌΡ. Π Π°ΡΡΠΌΠΎΡΡΠΈΠΌ ΠΆΠ΅ ΠΎΡΠ½ΠΎΠ²Π½ΡΠ΅ Π½ΡΠ°Π½ΡΡ, ΠΊΠΎΡΠΎΡΡΠ΅ ΠΏΠΎΠΌΠΎΠ³ΡΡ ΡΠ°Π·ΠΎΠ±ΡΠ°ΡΡΡΡ Π² ΡΠ΅ΠΏΡΡ Π΄Π°ΠΆΠ΅ Π½ΠΎΠ²ΠΈΡΠΊΡ. ΠΠΎΠ½ΡΡΠ½ΠΎΠ΅ Π΄Π΅Π»ΠΎ, ΡΡΠΎ Π½ΠΈ ΠΎΠ΄ΠΈΠ½ ΠΏΡΠΈΠ±ΠΎΡ Π½Π΅ Π±ΡΠ΄Π΅Ρ ΡΠ°Π±ΠΎΡΠ°ΡΡ Π±Π΅Π· ΡΠΎΠΊΠ°, ΠΊΠΎΡΠΎΡΡΠΉ ΠΏΠΎΡΡΡΠΏΠ°Π΅Ρ ΠΏΠΎΡΡΠ΅Π΄ΡΡΠ²ΠΎΠΌ Π²Π½ΡΡΡΠ΅Π½Π½ΠΈΡ ΠΏΡΠΎΠ²ΠΎΠ΄Π½ΠΈΠΊΠΎΠ². ΠΡΠΈ ΡΡΠ°ΡΡΡ ΠΎΠ±ΠΎΠ·Π½Π°ΡΠ°ΡΡΡΡ ΡΠΎΠ½ΠΊΠΈΠΌΠΈ Π»ΠΈΠ½ΠΈΡΠΌΠΈ, ΠΏΡΠΈΡΠ΅ΠΌ ΡΠ²Π΅Ρ ΠΈΡ Π΄ΠΎΠ»ΠΆΠ΅Π½ ΡΠΎΠΎΡΠ²Π΅ΡΡΡΠ²ΠΎΠ²Π°ΡΡ ΡΠ΅Π°Π»ΡΠ½ΠΎΠΌΡ ΡΠ²Π΅ΡΡ ΠΏΡΠΎΠ²ΠΎΠ΄ΠΎΠ².
ΠΡΠ»ΠΈ ΡΠ»Π΅ΠΊΡΡΠΎΡΡ Π΅ΠΌΠ° ΡΠΎΡΡΠΎΠΈΡ ΠΈΠ· Π±ΠΎΠ»ΡΡΠΎΠ³ΠΎ ΠΊΠΎΠ»ΠΈΡΠ΅ΡΡΠ²Π° ΡΠ»Π΅ΠΌΠ΅Π½ΡΠΎΠ², ΡΠΎ ΡΡΠ°ΡΡΠ° Π½Π° Π½Π΅ΠΉ ΠΈΠ·ΠΎΠ±ΡΠ°ΠΆΠ°Π΅ΡΡΡ ΠΎΡΡΠ΅Π·ΠΊΠ°ΠΌΠΈ ΠΈ ΡΠ°Π·ΡΡΠ²Π°ΠΌΠΈ, ΠΏΡΠΈ ΡΡΠΎΠΌ ΠΎΠ±ΡΠ·Π°ΡΠ΅Π»ΡΠ½ΠΎ ΡΠΊΠ°Π·ΡΠ²Π°ΡΡΡΡ ΠΌΠ΅ΡΡΠ° ΠΈΡ ΡΠΎΠ΅Π΄ΠΈΠ½Π΅Π½ΠΈΡ Π»ΠΈΠ±ΠΎ ΠΆΠ΅ ΠΏΠΎΠ΄ΠΊΠ»ΡΡΠ΅Π½ΠΈΡ.
ΠΠΊΡΠΏΠ΅ΡΡ ΠΏΠΎ Π°Π²ΡΠΎΠΌΠΎΠ±ΠΈΠ»ΡΠ½ΠΎΠΉ ΡΠ΅ΠΌΠ°ΡΠΈΠΊΠ΅. ΠΠΊΠΎΠ½ΡΠΈΠ» ΠΠΆΠΠ’Π£ ΠΈΠΌΠ΅Π½ΠΈ Π.Π’. ΠΠ°Π»Π°ΡΠ½ΠΈΠΊΠΎΠ²Π° ΠΏΠΎ ΡΠΏΠ΅ΡΠΈΠ°Π»ΡΠ½ΠΎΡΡΠΈ Β«ΠΠΊΡΠΏΠ»ΡΠ°ΡΠ°ΡΠΈΡ ΡΡΠ°Π½ΡΠΏΠΎΡΡΠ½ΠΎ-ΡΠ΅Ρ Π½ΠΎΠ»ΠΎΠ³ΠΈΡΠ΅ΡΠΊΠΈΡ ΠΌΠ°ΡΠΈΠ½ ΠΈ ΠΊΠΎΠΌΠΏΠ»Π΅ΠΊΡΠΎΠ²Β». ΠΠΏΡΡ ΠΏΡΠΎΡΠ΅ΡΡΠΈΠΎΠ½Π°Π»ΡΠ½ΠΎΠ³ΠΎ ΡΠ΅ΠΌΠΎΠ½ΡΠ° Π°Π²ΡΠΎΠΌΠΎΠ±ΠΈΠ»Π΅ΠΉ Π±ΠΎΠ»Π΅Π΅ 10 Π»Π΅Ρ.
Π£Π²ΠΈΠ΄Π΅Π² Π²ΠΏΠ΅ΡΠ²ΡΠ΅ ΡΠ»Π΅ΠΊΡΡΠΈΡΠ΅ΡΠΊΡΡ ΡΡ Π΅ΠΌΡ Π°Π²ΡΠΎΠΌΠΎΠ±ΠΈΠ»Ρ, ΠΌΠ½ΠΎΠ³ΠΈΠ΅ Π°Π²ΡΠΎΠ²Π»Π°Π΄Π΅Π»ΡΡΡ ΡΠ΅ΡΡΡΡΡΡ Π² ΡΡΠ»ΠΎΠ²Π½ΡΡ ΠΎΠ±ΠΎΠ·Π½Π°ΡΠ΅Π½ΠΈΡΡ ΠΈ ΡΠ΅ΡΠΌΠΈΠ½Π°Ρ , Ρ ΠΎΡΡ Π½Π° Π΄Π΅Π»Π΅ Π²ΡΡ Π΄ΠΎΡΡΠ°ΡΠΎΡΠ½ΠΎ ΠΏΡΠΎΡΡΠΎ. Π ΡΠΎΠΌΡ ΠΆΠ΅ Π²ΡΠ΅ ΡΠ»Π΅ΠΌΠ΅Π½ΡΡ ΠΎΠ±ΠΎΠ·Π½Π°ΡΠ°ΡΡΡΡ ΠΎΠ΄ΠΈΠ½Π°ΠΊΠΎΠ²ΠΎ Π½Π° Π»ΡΠ±ΠΎΠΌ Π°Π²ΡΠΎΠΌΠΎΠ±ΠΈΠ»Π΅, Π½Π΅Π·Π°Π²ΠΈΡΠΈΠΌΠΎ ΠΎΡ ΠΌΠΎΠ΄Π΅Π»ΠΈ ΠΈ ΠΏΡΠΎΠΈΠ·Π²ΠΎΠ΄ΠΈΡΠ΅Π»Ρ. ΠΠ΄Π½Π°ΠΊΠΎ Π½Π΅ΠΊΠΎΡΠΎΡΡΠ΅ Π³ΡΠ°ΡΠΈΡΠ΅ΡΠΊΠΈΠ΅ ΠΎΠ±ΠΎΠ·Π½Π°ΡΠ΅Π½ΠΈΡ Π½Π΅Π·Π½Π°ΡΠΈΡΠ΅Π»ΡΠ½ΠΎ ΠΌΠΎΠ³ΡΡ ΠΎΡΠ»ΠΈΡΠ°ΡΡΡΡ, Π²ΡΡΡΠ΅ΡΠ°ΡΡΡΡ ΠΊΠ°ΠΊ ΡΠ²Π΅ΡΠ½ΡΠ΅, ΡΠ°ΠΊ ΠΈ ΡΡΡΠ½ΠΎ-Π±Π΅Π»ΡΠ΅ ΡΠ»Π΅ΠΌΠ΅Π½ΡΡ Π² ΡΡ Π΅ΠΌΠ΅. ΠΡΠΊΠ²Π΅Π½Π½ΡΠ΅ ΡΠΈΠΌΠ²ΠΎΠ»Ρ Π²ΡΠ΅Π³Π΄Π° ΠΈΠ΄Π΅Π½ΡΠΈΡΠ½ΡΠ΅. Π‘Π΅ΠΉΡΠ°Ρ Π½Π°ΠΈΠ±ΠΎΠ»Π΅Π΅ ΠΏΠΎΠΏΡΠ»ΡΡΠ½Ρ ΡΡΠ°Π»ΠΈ ΡΡΡΡ ΠΌΠ΅ΡΠ½ΡΠ΅ ΡΠ»Π΅ΠΊΡΡΠΎΡΡ Π΅ΠΌΡ, ΠΊΠΎΡΠΎΡΡΠ΅ Π»Π΅Π³ΠΊΠΎ ΠΏΡΠΎΡΠΈΡΠ°Π΅Ρ Π΄Π°ΠΆΠ΅ Π½ΠΎΠ²ΠΈΡΠΎΠΊ, Π²Π΅Π΄Ρ Π²ΡΡ ΠΏΠΎΠΊΠ°Π·Π°Π½ΠΎ Π±ΠΎΠ»Π΅Π΅ ΡΠ΅ΠΌ Π½Π°Π³Π»ΡΠ΄Π½ΠΎ.
Π§ΠΈΡΠ°Ρ ΡΠ»Π΅ΠΊΡΡΠΎΡΡ Π΅ΠΌΡ, ΡΠ»Π΅Π΄ΡΠ΅Ρ ΡΡΠΈΡΡΠ²Π°ΡΡ Π½Π΅ΠΊΠΎΡΠΎΡΡΠ΅ ΠΎΡΠΎΠ±Π΅Π½Π½ΠΎΡΡΠΈ:
- ΡΠ»Π΅ΠΊΡΡΠΎΠΏΡΠΎΠ²ΠΎΠ΄ΠΊΠ° ΠΎΠ±ΠΎΠ·Π½Π°ΡΠ°Π΅ΡΡΡ ΠΎΠ΄Π½ΠΈΠΌ ΠΈΠ»ΠΈ Π΄Π²ΡΠΌΡ ΡΠ²Π΅ΡΠ°ΠΌΠΈ, ΠΎΠ±ΡΡΠ½ΠΎ Π½Π° Π΄ΠΎΠΏΠΎΠ»Π½ΠΈΡΠ΅Π»ΡΠ½ΠΎΠΌ ΡΠ²Π΅ΡΠΎΠ²ΠΎΠΌ ΠΎΠ±ΠΎΠ·Π½Π°ΡΠ΅Π½ΠΈΠΈ Π΅ΡΡΡ ΡΠΈΡΠΊΠΈ, ΡΠ°ΡΠΏΠΎΠ»ΠΎΠΆΠ΅Π½Π½ΡΠ΅ ΠΏΠΎΠΏΠ΅ΡΡΠΊ ΠΈΠ»ΠΈ Π²Π΄ΠΎΠ»Ρ;
- Π² ΠΎΠ΄Π½ΠΎΠΌ ΠΆΠ³ΡΡΠ΅ ΠΎΠ΄Π½ΠΎΡΠ²Π΅ΡΠ½ΡΠ΅ ΠΏΡΠΎΠ²ΠΎΠ΄Π° Π²ΡΠ΅Π³Π΄Π° ΡΠΎΠ΅Π΄ΠΈΠ½Π΅Π½Ρ Π΄ΡΡΠ³ Ρ Π΄ΡΡΠ³ΠΎΠΌ;
- ΠΏΡΠΈ Π²Ρ ΠΎΠ΄Π΅ Π² ΠΆΠ³ΡΡ Π»ΡΠ±ΠΎΠΉ ΠΏΡΠΎΠ²ΠΎΠ΄ ΠΈΠΌΠ΅Π΅Ρ ΠΎΠΏΡΠ΅Π΄Π΅Π»ΡΠ½Π½ΡΠΉ Π½Π°ΠΊΠ»ΠΎΠ½, ΡΠΊΠ°Π·ΡΠ²Π°ΡΡΠΈΠΉ Π½Π° Π½Π°ΠΏΡΠ°Π²Π»Π΅Π½ΠΈΠ΅, Π² ΠΊΠΎΡΠΎΡΠΎΠ΅ ΠΎΠ½ ΠΏΡΠΎΠ»ΠΎΠΆΠ΅Π½;
- ΡΡΡΠ½ΡΠΉ ΡΠ²Π΅Ρ ΠΏΡΠΎΠ²ΠΎΠ΄Π° Π²ΡΠ΅Π³Π΄Π° ΠΈΡΠΏΠΎΠ»ΡΠ·ΡΠ΅ΡΡΡ Π΄Π»Ρ ΡΠΎΠ΅Π΄ΠΈΠ½Π΅Π½ΠΈΠΉ Β«Π½Π° ΠΌΠ°ΡΡΡΒ»;
- ΡΠ°ΡΡΡ ΠΏΡΠΎΠ²ΠΎΠ΄ΠΎΠ² ΠΈΠΌΠ΅ΡΡ ΡΠΈΡΡΠΎΠ²ΡΡ ΠΌΠ°ΡΠΊΠΈΡΠΎΠ²ΠΊΡ Π² ΠΎΠΏΡΠ΅Π΄Π΅Π»ΡΠ½Π½ΠΎΠΌ ΠΌΠ΅ΡΡΠ΅ ΠΏΠΎΠ΄ΠΊΠ»ΡΡΠ΅Π½ΠΈΡ, ΡΠ°ΠΊ ΠΌΠΎΠΆΠ½ΠΎ ΡΠ·Π½Π°ΡΡ, ΠΎΡΠΊΡΠ΄Π° ΠΈΠ΄ΡΡ ΠΏΡΠΎΠ²ΠΎΠ΄, Π½Π΅ ΠΏΡΠΎΡΠΌΠ°ΡΡΠΈΠ²Π°Ρ Π²ΡΡ ΡΠ»Π΅ΠΊΡΡΠΈΡΠ΅ΡΠΊΡΡ ΡΠ΅ΠΏΡ.
ΠΠ»Π΅ΠΊΡΡΠΎΡΡ Π΅ΠΌΠ° — ΡΡΠΎ ΡΠΏΠ΅ΡΠΈΠ°Π»ΠΈΠ·ΠΈΡΠΎΠ²Π°Π½Π½ΠΎΠ΅ Π³ΡΠ°ΡΠΈΡΠ΅ΡΠΊΠΎΠ΅ ΠΈΠ·ΠΎΠ±ΡΠ°ΠΆΠ΅Π½ΠΈΠ΅, Π½Π° ΠΊΠΎΡΠΎΡΠΎΠΌ Π΄Π΅ΠΌΠΎΠ½ΡΡΡΠΈΡΡΡΡΡΡ ΠΏΠΈΠΊΡΠΎΠ³ΡΠ°ΠΌΠΌΡ ΡΠ°Π·Π»ΠΈΡΠ½ΡΡ ΡΠ»Π΅ΠΌΠ΅Π½ΡΠΎΠ², Π½Π°Ρ ΠΎΠ΄ΡΡΠΈΡ ΡΡ Π² ΠΎΠΏΡΠ΅Π΄Π΅Π»Π΅Π½Π½ΠΎΠΌ ΠΏΠΎΡΡΠ΄ΠΊΠ΅ Π² ΡΠ΅ΠΏΠΈ, Π° ΡΠ°ΠΊΠΆΠ΅ ΡΠ²ΡΠ·Π°Π½Π½ΡΡ ΠΌΠ΅ΠΆΠ΄Ρ ΡΠΎΠ±ΠΎΠΉ ΠΏΠ°ΡΠ°Π»Π»Π΅Π»ΡΠ½ΠΎ ΠΈΠ»ΠΈ ΠΆΠ΅ ΠΏΠΎΡΠ»Π΅Π΄ΠΎΠ²Π°ΡΠ΅Π»ΡΠ½ΠΎ. ΠΡΠΈ ΡΡΠΎΠΌ ΡΡΠΎΠΈΡ ΠΎΡΠΌΠ΅ΡΠΈΡΡ ΡΠΎΡ ΡΠ°ΠΊΡ, ΡΡΠΎ Π»ΡΠ±ΠΎΠΉ ΡΠ°ΠΊΠΎΠΉ ΡΠ΅ΡΡΠ΅ΠΆ Π½Π΅ Π΄Π΅ΠΌΠΎΠ½ΡΡΡΠΈΡΡΠ΅Ρ ΡΠ΅Π°Π»ΡΠ½ΠΎΠ΅ ΠΌΠ΅ΡΡΠΎΠ½Π°Ρ ΠΎΠΆΠ΄Π΅Π½ΠΈΠ΅ ΡΠ΅Ρ ΠΈΠ»ΠΈ ΠΈΠ½ΡΡ ΡΠ»Π΅ΠΌΠ΅Π½ΡΠΎΠ², Π° ΠΈΡΠΏΠΎΠ»ΡΠ·ΡΠ΅ΡΡΡ ΡΠΎΠ»ΡΠΊΠΎ Π΄Π»Ρ ΡΠΎΠ³ΠΎ, ΡΡΠΎΠ±Ρ ΡΠΊΠ°Π·Π°ΡΡ ΠΈΡ ΡΠ²ΡΠ·Ρ Π΄ΡΡΠ³ Ρ Π΄ΡΡΠ³ΠΎΠΌ. Π’Π°ΠΊΠΈΠΌ ΠΎΠ±ΡΠ°Π·ΠΎΠΌ, ΡΠ΅Π»ΠΎΠ²Π΅ΠΊ, ΠΊΠΎΡΠΎΡΡΠΉ Π·Π½Π°Π΅Ρ, ΠΊΠ°ΠΊ ΡΠΈΡΠ°ΡΡ ΡΠ»Π΅ΠΊΡΡΠΈΡΠ΅ΡΠΊΠΈΠ΅ ΡΡ Π΅ΠΌΡ, Ρ ΠΎΠ΄Π½ΠΎΠ³ΠΎ Π²Π·Π³Π»ΡΠ΄Π° ΠΌΠΎΠΆΠ΅Ρ ΠΏΠΎΠ½ΡΡΡ ΠΏΡΠΈΠ½ΡΠΈΠΏ ΡΠ°Π±ΠΎΡΡ ΡΠΎΠ³ΠΎ ΠΈΠ»ΠΈ ΠΈΠ½ΠΎΠ³ΠΎ ΡΡΡΡΠΎΠΉΡΡΠ²Π°.
Π ΡΡ Π΅ΠΌΠ΅ ΠΏΡΠΈΡΡΡΡΡΠ²ΡΠ΅Ρ ΡΡΠΈ Π³ΡΡΠΏΠΏΡ ΡΠ»Π΅ΠΌΠ΅Π½ΡΠΎΠ²:
- ΠΈΡΡΠΎΡΠ½ΠΈΠΊΠΈ ΠΏΠΈΡΠ°Π½ΠΈΡ, Π±Π΅ΡΡΡΠΈΠ΅ Π½Π° ΡΠ΅Π±Ρ ΡΡΠ½ΠΊΡΠΈΡ Π²ΡΡΠ°Π±ΠΎΡΠΊΠΈ ΡΠΎΠΊΠ°;
- ΡΠ°Π·Π»ΠΈΡΠ½ΡΠ΅ ΡΡΡΡΠΎΠΉΡΡΠ²Π°, ΠΊΠΎΡΠΎΡΡΠ΅ ΠΎΡΠ²Π΅ΡΠ°ΡΡ Π·Π° Π΄Π°Π»ΡΠ½Π΅ΠΉΡΠ΅Π΅ ΠΏΡΠ΅ΠΎΠ±ΡΠ°Π·ΠΎΠ²Π°Π½ΠΈΠ΅ ΡΠ½Π΅ΡΠ³ΠΈΠΈ;
- ΡΠ·Π»Ρ, ΠΎΡΡΡΠ΅ΡΡΠ²Π»ΡΡΡΠΈΠ΅ ΠΏΠ΅ΡΠ΅Π΄Π°ΡΡ ΡΠΎΠΊΠ° (ΠΏΡΠΎΠ²ΠΎΠ΄Π½ΠΈΠΊΠΈ).
Π ΠΊΠ°ΡΠ΅ΡΡΠ²Π΅ ΠΈΡΡΠΎΡΠ½ΠΈΠΊΠ° ΠΌΠΎΠ³ΡΡ Π²ΡΡΡΡΠΏΠ°ΡΡ ΡΠ°ΠΌΡΠ΅ ΡΠ°Π·Π½ΠΎΠΎΠ±ΡΠ°Π·Π½ΡΠ΅ Π³Π°Π»ΡΠ²Π°Π½ΠΈΡΠ΅ΡΠΊΠΈΠ΅ ΡΠ»Π΅ΠΌΠ΅Π½ΡΡ, Ρ Π°ΡΠ°ΠΊΡΠ΅ΡΠΈΠ·ΡΡΡΠΈΠ΅ΡΡ Π½Π΅Π±ΠΎΠ»ΡΡΠΈΠΌ ΡΠΎΠΏΡΠΎΡΠΈΠ²Π»Π΅Π½ΠΈΠ΅ΠΌ. ΠΡΠ΅ΠΎΠ±ΡΠ°Π·ΠΎΠ²Π°Π½ΠΈΠ΅ΠΌ ΡΠ½Π΅ΡΠ³ΠΈΠΈ Π² Π΄Π°Π½Π½ΠΎΠΌ ΡΠ»ΡΡΠ°Π΅ Π·Π°Π½ΠΈΠΌΠ°ΡΡΡΡ ΡΠ°Π·Π»ΠΈΡΠ½ΡΠ΅ ΡΠ»Π΅ΠΊΡΡΠΎΠ½Π½ΡΠ΅ Π΄Π²ΠΈΠ³Π°ΡΠ΅Π»ΠΈ. ΠΡΠΈ ΡΡΠΎΠΌ Π΄ΠΎΡΡΠ°ΡΠΎΡΠ½ΠΎ Π²Π°ΠΆΠ½ΠΎ Π·Π½Π°ΡΡ ΡΡΠ»ΠΎΠ²Π½ΡΠ΅ ΠΎΠ±ΠΎΠ·Π½Π°ΡΠ΅Π½ΠΈΡ ΠΊΠ°ΠΆΠ΄ΠΎΠ³ΠΎ ΠΎΡΠ΄Π΅Π»ΡΠ½ΠΎΠ³ΠΎ ΠΎΠ±ΡΠ΅ΠΊΡΠ°, ΠΈΠ· ΠΊΠΎΡΠΎΡΡΡ ΡΠΎΡΡΠΎΠΈΡ Π΄Π°Π½Π½Π°Ρ ΡΡ Π΅ΠΌΠ°, ΡΠ°ΠΊ ΠΊΠ°ΠΊ ΡΠΈΡΠ°ΡΡ ΡΠ»Π΅ΠΊΡΡΠΈΡΠ΅ΡΠΊΠΈΠ΅ ΡΡ Π΅ΠΌΡ Π±Π΅Π· ΡΡΠΈΡ Π·Π½Π°Π½ΠΈΠΉ Π·Π°ΡΡΡΠ΄Π½ΠΈΡΠ΅Π»ΡΠ½ΠΎ.
ΠΠ°ΡΠ΅ΠΌ ΠΎΠ½ΠΈ Π½ΡΠΆΠ½Ρ?
ΠΠ½ΠΎΠ³ΠΈΠ΅ Π»ΡΠ΄ΠΈ ΡΠ°ΡΡΠΎ Π·Π°Π΄Π°ΡΡΡΡ Π²ΠΎΠΏΡΠΎΡΠΎΠΌ ΠΎ ΡΠΎΠΌ, Π° Π·Π°ΡΠ΅ΠΌ Π²ΠΎΠΎΠ±ΡΠ΅ ΠΎΠ½ΠΈ ΡΡΠ΅Π±ΡΡΡΡΡ. ΠΠ΄Π½Π°ΠΊΠΎ Π½Π° ΡΠ°ΠΌΠΎΠΌ Π΄Π΅Π»Π΅ ΡΠ°Π·Π±ΠΈΡΠ°ΡΡΡΡ Π² Π½ΠΈΡ Π²Π°ΠΆΠ½ΠΎ Π΄Π»Ρ ΠΊΠ°ΠΆΠ΄ΠΎΠ³ΠΎ Π°Π²ΡΠΎΠΌΠΎΠ±ΠΈΠ»ΠΈΡΡΠ°, Π²Π΅Π΄Ρ Π΅ΡΠ»ΠΈ Π²Ρ Π·Π½Π°Π΅ΡΠ΅, ΠΊΠ°ΠΊ ΡΠΈΡΠ°ΡΡ ΡΠ»Π΅ΠΊΡΡΠΈΡΠ΅ΡΠΊΠΈΠ΅ ΡΡ Π΅ΠΌΡ, Π²ΠΏΠΎΡΠ»Π΅Π΄ΡΡΠ²ΠΈΠΈ ΡΠΌΠΎΠΆΠ΅ΡΠ΅ Π·Π½Π°ΡΠΈΡΠ΅Π»ΡΠ½ΠΎ ΡΡΠΊΠΎΠ½ΠΎΠΌΠΈΡΡ Π½Π° ΡΡΠ»ΡΠ³Π°Ρ ΠΏΡΠΎΡΠ΅ΡΡΠΈΠΎΠ½Π°Π»ΡΠ½ΠΎΠ². ΠΠΎΠ½Π΅ΡΠ½ΠΎ, Π²Π°ΠΌ Π±ΡΠ΄Π΅Ρ Π½Π΅ΠΏΡΠΎΡΡΠΎ ΠΎΡΡΡΠ΅ΡΡΠ²Π»ΡΡΡ ΡΠ°ΠΌΠΎΡΡΠΎΡΡΠ΅Π»ΡΠ½ΡΠΉ ΡΠ΅ΠΌΠΎΠ½Ρ ΠΊΠ°ΠΊΠΈΡ -Π»ΠΈΠ±ΠΎ ΠΎΡΠΎΠ±Π΅Π½Π½ΠΎ ΡΠ»ΠΎΠΆΠ½ΡΡ Π½Π΅ΠΈΡΠΏΡΠ°Π²Π½ΠΎΡΡΠ΅ΠΉ, Π½Π΅ ΠΏΡΠΈΠ²Π»Π΅ΠΊΠ°Ρ ΠΊ ΡΡΠΈΠΌ ΡΠ°Π±ΠΎΡΠ°ΠΌ ΠΊΠ²Π°Π»ΠΈΡΠΈΡΠΈΡΠΎΠ²Π°Π½Π½ΡΡ ΡΠΏΠ΅ΡΠΈΠ°Π»ΠΈΡΡΠΎΠ², Π΄Π° ΠΈ Π² ΠΏΡΠΈΠ½ΡΠΈΠΏΠ΅, ΡΡΠΎ ΡΡΠ΅Π²Π°ΡΠΎ Π΄Π°Π»ΡΠ½Π΅ΠΉΡΠΈΠΌΠΈ ΠΎΡΠ»ΠΎΠΆΠ½Π΅Π½ΠΈΡΠΌΠΈ. ΠΠΎ Π΅ΡΠ»ΠΈ ΠΆΠ΅ Π½ΡΠΆΠ½ΠΎ ΠΏΡΠΎΠΈΠ·Π²Π΅ΡΡΠΈ ΠΈΡΠΏΡΠ°Π²Π»Π΅Π½ΠΈΠ΅ ΠΊΠ°ΠΊΠΎΠΉ-ΡΠΎ Π½Π΅Π·Π½Π°ΡΠΈΡΠ΅Π»ΡΠ½ΠΎΠΉ Π½Π΅ΠΈΡΠΏΡΠ°Π²Π½ΠΎΡΡΠΈ ΠΈΠ»ΠΈ ΠΆΠ΅ ΠΎΡΡΡΠ΅ΡΡΠ²ΠΈΡΡ ΠΏΠΎΠ΄ΠΊΠ»ΡΡΠ΅Π½ΠΈΠ΅ ΡΠ°Ρ, ΠΠΠ£, Π°ΠΊΠΊΡΠΌΡΠ»ΡΡΠΎΡΠ½ΠΎΠΉ Π±Π°ΡΠ°ΡΠ΅ΠΈ ΠΈ Π΄ΡΡΠ³ΠΈΡ ΡΠ»Π΅ΠΌΠ΅Π½ΡΠΎΠ², Π²Ρ ΡΠΌΠΎΠΆΠ΅ΡΠ΅ ΡΠ΄Π΅Π»Π°ΡΡ ΡΡΠΎ Π΄Π°ΠΆΠ΅ ΡΠ°ΠΌΠΈ, Π΅ΡΠ»ΠΈ Π·Π½Π°Π΅ΡΠ΅, ΠΊΠ°ΠΊ ΡΠΈΡΠ°ΡΡ ΡΠ»Π΅ΠΊΡΡΠΎΠ½Π½ΡΠ΅ ΡΡ Π΅ΠΌΡ.
ΠΠ°ΡΠ΅ΠΌ ΠΎΠ½ΠΈ Π°Π²ΡΠΎΠΌΠΎΠ±ΠΈΠ»ΠΈΡΡΡ?
Π§Π°ΡΡΠΎ Π»ΡΠ΄ΠΈ Ρ ΠΎΡΡΡ Π²Π²Π΅ΡΡΠΈ Π² ΡΠ΅ΠΏΡ ΡΠ°ΠΌΡΠ΅ ΡΠ°Π·Π½ΠΎΠΎΠ±ΡΠ°Π·Π½ΡΠ΅ ΡΠ»Π΅ΠΊΡΡΠΎΠ½Π½ΡΠ΅ ΡΡΡΡΠΎΠΉΡΡΠ²Π°, Π²ΠΊΠ»ΡΡΠ°Ρ ΠΌΠ°Π³Π½ΠΈΡΠΎΠ»Ρ, ΡΠΈΠ³Π½Π°Π»ΠΈΠ·Π°ΡΠΈΡ, ΠΊΠΎΠ½Π΄ΠΈΡΠΈΠΎΠ½Π΅Ρ ΠΈ ΠΌΠ½ΠΎΠΆΠ΅ΡΡΠ²ΠΎ Π΄ΡΡΠ³ΠΈΡ ΠΏΡΠΈΠ±ΠΎΡΠΎΠ², ΠΊΠΎΡΠΎΡΡΠ΅ ΡΡΡΠ΅ΡΡΠ²Π΅Π½Π½ΠΎ ΡΠΏΡΠΎΡΠ°ΡΡ ΠΏΡΠΎΡΠ΅Π΄ΡΡΡ Π²ΠΎΠΆΠ΄Π΅Π½ΠΈΡ ΠΈ Π΄Π΅Π»Π°ΡΡ Π½Π°ΡΡ ΠΆΠΈΠ·Π½Ρ Π±ΠΎΠ»Π΅Π΅ ΠΊΠΎΠΌΡΠΎΡΡΠ½ΠΎΠΉ. Π ΡΡΠΎΠΌ ΡΠ»ΡΡΠ°Π΅ ΡΠ°ΠΊΠΆΠ΅ Π²Π°ΠΆΠ½ΠΎ ΠΏΠΎΠ½ΡΡΡ, ΠΊΠ°ΠΊ Π½Π°ΡΡΠΈΡΡΡΡ ΡΠΈΡΠ°ΡΡ ΡΡ Π΅ΠΌΡ ΡΠ»Π΅ΠΊΡΡΠΈΡΠ΅ΡΠΊΠΈΠ΅, ΠΏΠΎΡΠΎΠΌΡ ΡΡΠΎ Π² ΠΏΡΠ΅ΠΈΠΌΡΡΠ΅ΡΡΠ²Π΅Π½Π½ΠΎΠΌ Π±ΠΎΠ»ΡΡΠΈΠ½ΡΡΠ²Π΅ ΡΠ»ΡΡΠ°Π΅Π² ΠΈΡ ΠΎΠ±ΡΠ·Π°ΡΠ΅Π»ΡΠ½ΠΎ ΠΏΡΠΈΠ»Π°Π³Π°ΡΡ ΠΏΡΠ°ΠΊΡΠΈΡΠ΅ΡΠΊΠΈ ΠΊ ΠΊΠ°ΠΆΠ΄ΠΎΠΌΡ ΡΡΡΡΠΎΠΉΡΡΠ²Ρ.
ΠΡΠΎΠ±Π΅Π½Π½ΠΎ ΡΡΠΎ Π°ΠΊΡΡΠ°Π»ΡΠ½ΠΎ Π΄Π»Ρ Π²Π»Π°Π΄Π΅Π»ΡΡΠ΅Π² ΠΌΠ°ΡΠΈΠ½ Ρ ΠΏΡΠΈΡΠ΅ΠΏΠΎΠΌ, ΠΏΠΎΡΠΎΠΌΡ ΡΡΠΎ Π½Π΅ΡΠ΅Π΄ΠΊΠΎ ΡΠ»ΡΡΠ°ΡΡΡΡ ΡΠ°ΠΌΡΠ΅ ΡΠ°Π·Π½ΡΠ΅ ΠΏΡΠΎΠ±Π»Π΅ΠΌΡ Ρ Π΅Π³ΠΎ ΠΏΠΎΠ΄ΠΊΠ»ΡΡΠ΅Π½ΠΈΠ΅ΠΌ. Π ΡΠ°ΠΊΠΈΡ ΡΠ»ΡΡΠ°ΡΡ Π½ΡΠΆΠ½ΠΎ Π±ΡΠ΄Π΅Ρ ΠΈΡΠΏΠΎΠ»ΡΠ·ΠΎΠ²Π°ΡΡ ΡΠ»Π΅ΠΊΡΡΠΎΡΡ Π΅ΠΌΡ ΠΏΡΠΈΡΠ΅ΠΏΠ° Π»Π΅Π³ΠΊΠΎΠ²ΠΎΠ³ΠΎ Π°Π²ΡΠΎΠΌΠΎΠ±ΠΈΠ»Ρ, ΠΈ ΠΏΡΠΈ ΡΡΠΎΠΌ ΡΠΌΠ΅ΡΡ Π² Π½Π΅ΠΉ ΡΠ°Π·Π±ΠΈΡΠ°ΡΡΡΡ, ΡΠ°ΠΊ ΠΊΠ°ΠΊ Π½Π°ΡΡΠΈΡΡΡΡ ΡΠΈΡΠ°ΡΡ ΡΡ Π΅ΠΌΡ ΡΠ»Π΅ΠΊΡΡΠΈΡΠ΅ΡΠΊΠΈΠ΅ Π·Π° ΠΊΠΎΡΠΎΡΠΊΠΎΠ΅ Π²ΡΠ΅ΠΌΡ Π½Π΅ ΠΏΠΎΠ»ΡΡΠΈΡΡΡ.
ΠΡΠ½ΠΎΠ²Π½ΡΠ΅ ΠΏΠΎΠ½ΡΡΠΈΡ
Π§ΡΠΎΠ±Ρ ΠΏΠΎΠ½ΡΡΡ, ΠΏΠΎ ΠΊΠ°ΠΊΠΎΠΌΡ ΠΏΡΠΈΠ½ΡΠΈΠΏΡ ΡΠ°Π±ΠΎΡΠ°Π΅Ρ ΡΠΎ ΠΈΠ»ΠΈ ΠΈΠ½ΠΎΠ΅ ΡΡΡΡΠΎΠΉΡΡΠ²ΠΎ, Π·Π½Π°ΡΡΠΈΠΉ ΡΠ΅Π»ΠΎΠ²Π΅ΠΊ ΠΌΠΎΠΆΠ΅Ρ ΠΏΡΠΎΡΡΠΎ ΠΏΠΎΡΠΌΠΎΡΡΠ΅ΡΡ Π½Π° Π΅Π³ΠΎ ΡΠ»Π΅ΠΊΡΡΠΈΡΠ΅ΡΠΊΡΡ ΡΡ Π΅ΠΌΡ. ΠΡΠΈ ΡΡΠΎΠΌ Π΄ΠΎΡΡΠ°ΡΠΎΡΠ½ΠΎ Π²Π°ΠΆΠ½ΠΎ ΡΡΠΈΡΡΠ²Π°ΡΡ Π½Π΅ΡΠΊΠΎΠ»ΡΠΊΠΎ ΠΎΡΠ½ΠΎΠ²Π½ΡΡ Π½ΡΠ°Π½ΡΠΎΠ², ΠΊΠΎΡΠΎΡΡΠ΅ ΠΏΠΎΠΌΠΎΠ³ΡΡ Π΄Π°ΠΆΠ΅ Π½ΠΎΠ²ΠΈΡΠΊΡ Π΄Π΅ΡΠ°Π»ΡΠ½ΠΎ ΠΏΡΠΎΡΠΈΡΠ°ΡΡ ΠΏΠΎΠ΄ΠΎΠ±Π½ΡΠ΅ ΡΠ΅ΡΡΠ΅ΠΆΠΈ.
ΠΠΎΠ½Π΅ΡΠ½ΠΎ, Π½ΠΈ ΠΎΠ΄Π½ΠΎ ΡΡΡΡΠΎΠΉΡΡΠ²ΠΎ Π½Π΅ ΠΌΠΎΠΆΠ΅Ρ Π½ΠΎΡΠΌΠ°Π»ΡΠ½ΠΎ ΡΠ°Π±ΠΎΡΠ°ΡΡ Π±Π΅Π· ΡΠΎΠΊΠ°, ΠΏΠΎΡΡΡΠΏΠ°ΡΡΠ΅Π³ΠΎ ΡΠ΅ΡΠ΅Π· Π²Π½ΡΡΡΠ΅Π½Π½ΠΈΠ΅ ΠΏΡΠΎΠ²ΠΎΠ΄Π½ΠΈΠΊΠΈ. ΠΡΠΈ ΠΏΡΡΠΈ ΠΎΠ±ΠΎΠ·Π½Π°ΡΠ°ΡΡΡΡ ΡΠΎΠ½ΠΊΠΈΠΌΠΈ Π»ΠΈΠ½ΠΈΡΠΌΠΈ, ΡΠ²Π΅Ρ ΠΊΠΎΡΠΎΡΡΡ Π²ΡΠ±ΠΈΡΠ°Π΅ΡΡΡ Π² ΡΠΎΠΎΡΠ²Π΅ΡΡΡΠ²ΠΈΠΈ Ρ ΡΠ΅Π°Π»ΡΠ½ΡΠΌ ΡΠ²Π΅ΡΠΎΠΌ ΠΏΡΠΎΠ²ΠΎΠ΄ΠΎΠ².
Π ΡΠΎΠΌ ΡΠ»ΡΡΠ°Π΅, Π΅ΡΠ»ΠΈ Π² ΡΠ»Π΅ΠΊΡΡΠΈΡΠ΅ΡΠΊΡΡ ΡΡ Π΅ΠΌΡ Π²Ρ ΠΎΠ΄ΠΈΡ Π΄ΠΎΡΡΠ°ΡΠΎΡΠ½ΠΎ Π±ΠΎΠ»ΡΡΠΎΠ΅ ΠΊΠΎΠ»ΠΈΡΠ΅ΡΡΠ²ΠΎ ΡΠ»Π΅ΠΌΠ΅Π½ΡΠΎΠ², ΡΡΠ°ΡΡΠ° Π½Π° Π½Π΅ΠΉ ΠΎΡΠΎΠ±ΡΠ°ΠΆΠ°Π΅ΡΡΡ Π² Π²ΠΈΠ΄Π΅ ΡΠ°Π·ΡΡΠ²ΠΎΠ² ΠΈ ΠΎΡΡΠ΅Π·ΠΊΠΎΠ², ΠΏΡΠΈ ΡΡΠΎΠΌ Π² ΠΎΠ±ΡΠ·Π°ΡΠ΅Π»ΡΠ½ΠΎΠΌ ΠΏΠΎΡΡΠ΄ΠΊΠ΅ Π΄ΠΎΠ»ΠΆΠ½Ρ ΡΠΊΠ°Π·ΡΠ²Π°ΡΡΡΡ ΠΌΠ΅ΡΡΠ° ΠΈΡ ΠΏΠΎΠ΄ΠΊΠ»ΡΡΠ΅Π½ΠΈΡ ΠΈΠ»ΠΈ ΡΠΎΠ΅Π΄ΠΈΠ½Π΅Π½ΠΈΡ.
ΠΠΎΠΌΠΈΠΌΠΎ ΡΡΠΎΠ³ΠΎ, Π½ΠΎΠΌΠ΅ΡΠ°, ΠΊΠΎΡΠΎΡΡΠ΅ ΡΠΊΠ°Π·ΡΠ²Π°ΡΡΡΡ Π½Π° ΡΠ·Π»Π°Ρ , ΡΠ°ΠΊΠΆΠ΅ Π΄ΠΎΠ»ΠΆΠ½Ρ ΠΏΠΎΠ»Π½ΠΎΡΡΡΡ ΡΠΎΠΎΡΠ²Π΅ΡΡΡΠ²ΠΎΠ²Π°ΡΡ ΡΠ΅Π°Π»ΡΠ½ΡΠΌ ΡΠΈΡΡΠ°ΠΌ, ΡΠ°ΠΊ ΠΊΠ°ΠΊ ΡΠΈΡΠ°ΡΡ ΡΠ»Π΅ΠΊΡΡΠΈΡΠ΅ΡΠΊΠΈΠ΅ ΡΡ Π΅ΠΌΡ (ΠΎΠ±ΠΎΠ·Π½Π°ΡΠ΅Π½ΠΈΡ) Π² ΠΏΡΠΎΡΠΈΠ²Π½ΠΎΠΌ ΡΠ»ΡΡΠ°Π΅ Π±ΡΠ΄Π΅Ρ Π±Π΅ΡΡΠΌΡΡΠ»Π΅Π½Π½ΠΎ. Π§ΠΈΡΠ»Π°, ΡΠΊΠ°Π·Π°Π½Π½ΡΠ΅ Π² ΠΊΡΡΠΆΠΊΠ°Ρ , ΠΎΠΏΡΠ΅Π΄Π΅Π»ΡΡΡ ΠΌΠ΅ΡΡΠ° ΡΠΎΠ΅Π΄ΠΈΠ½Π΅Π½ΠΈΠΉ Β«ΠΌΠΈΠ½ΡΡΠ°Β» Ρ ΠΏΡΠΎΠ²ΠΎΠ΄Π°ΠΌΠΈ, Π² ΡΠΎ Π²ΡΠ΅ΠΌΡ ΠΊΠ°ΠΊ ΠΎΠ±ΠΎΠ·Π½Π°ΡΠ΅Π½ΠΈΠ΅ ΡΠΎΠΊΠΎΠ²Π΅Π΄ΡΡΠΈΡ Π΄ΠΎΡΠΎΠΆΠ΅ΠΊ Π΄Π΅Π»Π°Π΅Ρ Π±ΠΎΠ»Π΅Π΅ ΠΏΡΠΎΡΡΡΠΌ ΠΏΠΎΠΈΡΠΊ ΡΠ»Π΅ΠΌΠ΅Π½ΡΠΎΠ², Π½Π°Ρ ΠΎΠ΄ΡΡΠΈΡ ΡΡ Π½Π° ΡΠ°Π·Π½ΡΡ ΡΡ Π΅ΠΌΠ°Ρ . ΠΠΎΠΌΠ±ΠΈΠ½Π°ΡΠΈΠΈ Π±ΡΠΊΠ² ΠΈ ΡΠΈΡΡ ΠΏΠΎΠ»Π½ΠΎΡΡΡΡ ΡΠΎΠΎΡΠ²Π΅ΡΡΡΠ²ΡΡΡ ΡΠ°Π·ΡΠ΅ΠΌΠ½ΡΠΌ ΡΠΎΠ΅Π΄ΠΈΠ½Π΅Π½ΠΈΡΠΌ, ΠΏΡΠΈ ΡΡΠΎΠΌ ΡΡΡΠ΅ΡΡΠ²ΡΠ΅Ρ Π΄ΠΎΡΡΠ°ΡΠΎΡΠ½ΠΎ Π±ΠΎΠ»ΡΡΠΎΠ΅ ΠΊΠΎΠ»ΠΈΡΠ΅ΡΡΠ²ΠΎ ΡΠΏΠ΅ΡΠΈΠ°Π»ΠΈΠ·ΠΈΡΠΎΠ²Π°Π½Π½ΡΡ ΡΠ°Π±Π»ΠΈΡ, ΠΏΡΠΈ ΠΏΠΎΠΌΠΎΡΠΈ ΠΊΠΎΡΠΎΡΡΡ ΠΌΠΎΠΆΠ½ΠΎ Π΄ΠΎΡΡΠ°ΡΠΎΡΠ½ΠΎ ΠΏΡΠΎΡΡΠΎ ΠΈΠ΄Π΅Π½ΡΠΈΡΠΈΡΠΈΡΠΎΠ²Π°ΡΡ ΡΠ»Π΅ΠΌΠ΅Π½ΡΡ Π»ΡΠ±ΠΎΠΉ ΡΠ»Π΅ΠΊΡΡΠΎΡΠ΅ΠΏΠΈ. Π’Π°ΠΊΠΈΠ΅ ΡΠ°Π±Π»ΠΈΡΡ Π΄ΠΎΡΡΠ°ΡΠΎΡΠ½ΠΎ ΠΏΡΠΎΡΡΠΎ Π½Π°ΠΉΡΠΈ Π½Π΅ ΡΠΎΠ»ΡΠΊΠΎ Π² ΠΈΠ½ΡΠ΅ΡΠ½Π΅ΡΠ΅, Π½ΠΎ ΠΈ Π² ΡΠ°Π·Π½ΡΡ ΠΏΠΎΡΠΎΠ±ΠΈΡΡ Π΄Π»Ρ ΡΠΏΠ΅ΡΠΈΠ°Π»ΠΈΡΡΠΎΠ². Π ΠΎΠ±ΡΠ΅ΠΌ, ΡΠ°Π·ΠΎΠ±ΡΠ°ΡΡΡΡ Π² ΡΠΎΠΌ, ΠΊΠ°ΠΊ ΠΏΡΠ°Π²ΠΈΠ»ΡΠ½ΠΎ ΡΠΈΡΠ°ΡΡ ΠΏΡΠΈΠ½ΡΠΈΠΏΠΈΠ°Π»ΡΠ½ΡΠ΅ ΡΠ»Π΅ΠΊΡΡΠΈΡΠ΅ΡΠΊΠΈΠ΅ ΡΡ Π΅ΠΌΡ, Π½Π΅ ΡΠ°ΠΊ ΡΠ»ΠΎΠΆΠ½ΠΎ. ΠΠ»Π°Π²Π½ΠΎΠ΅ Π² ΡΡΠΎΠΌ — ΡΠ°Π·ΠΎΠ±ΡΠ°ΡΡΡΡ Ρ ΡΡΠ½ΠΊΡΠΈΠΎΠ½Π°Π»ΡΠ½ΠΎΡΡΡΡ ΡΠ°Π·Π»ΠΈΡΠ½ΡΡ ΡΠ»Π΅ΠΌΠ΅Π½ΡΠΎΠ², Π° ΡΠ°ΠΊΠΆΠ΅ ΡΠΌΠ΅ΡΡ ΠΏΡΠ°Π²ΠΈΠ»ΡΠ½ΠΎ ΡΠ»Π΅Π΄ΠΈΡΡ Π·Π° ΡΠΈΡΡΠ°ΠΌΠΈ.
Π§ΡΠΎΠ±Ρ ΠΏΠΎΠ½ΡΡΡ, ΠΊΠ°ΠΊ ΠΏΡΠ°Π²ΠΈΠ»ΡΠ½ΠΎ ΡΠΈΡΠ°ΡΡ Π°Π²ΡΠΎΠΌΠΎΠ±ΠΈΠ»ΡΠ½ΡΠ΅ ΡΠ»Π΅ΠΊΡΡΠΈΡΠ΅ΡΠΊΠΈΠ΅ ΡΡ Π΅ΠΌΡ, Π½ΡΠΆΠ½ΠΎ Π½Π΅ ΡΠΎΠ»ΡΠΊΠΎ Π΄Π΅ΡΠ°Π»ΡΠ½ΠΎ ΡΠ°Π·Π±ΠΈΡΠ°ΡΡΡΡ Π² ΡΡΠ»ΠΎΠ²Π½ΡΡ ΠΎΠ±ΠΎΠ·Π½Π°ΡΠ΅Π½ΠΈΡΡ ΡΠ°Π·Π»ΠΈΡΠ½ΡΡ ΠΊΠΎΠΌΠΏΠΎΠ½Π΅Π½ΡΠΎΠ², Π½ΠΎ ΠΈ ΠΏΡΠΈ ΡΡΠΎΠΌ Ρ ΠΎΡΠΎΡΠΎ ΠΏΡΠ΅Π΄ΡΡΠ°Π²Π»ΡΡΡ ΡΠ΅Π±Π΅ ΡΠΎ, ΠΊΠ°ΠΊΠΈΠΌ ΠΎΠ±ΡΠ°Π·ΠΎΠΌ ΠΎΡΡΡΠ΅ΡΡΠ²Π»ΡΠ΅ΡΡΡ ΠΈΡ ΡΠΎΡΠΌΠΈΡΠΎΠ²Π°Π½ΠΈΠ΅ Π² Π±Π»ΠΎΠΊΠΈ. Π§ΡΠΎΠ±Ρ Π²Ρ ΠΌΠΎΠ³Π»ΠΈ ΡΠ°Π·ΠΎΠ±ΡΠ°ΡΡΡΡ Π² ΠΎΡΠΎΠ±Π΅Π½Π½ΠΎΡΡΡΡ Π²Π·Π°ΠΈΠΌΠΎΠ΄Π΅ΠΉΡΡΠ²ΠΈΡ ΠΌΠ΅ΠΆΠ΄Ρ Π½Π΅ΡΠΊΠΎΠ»ΡΠΊΠΈΠΌΠΈ ΡΠ»Π΅ΠΌΠ΅Π½ΡΠ°ΠΌΠΈ ΡΠ»Π΅ΠΊΡΡΠΎΠ½Π½ΠΎΠ³ΠΎ ΡΡΡΡΠΎΠΉΡΡΠ²Π°, ΡΡΠΎΠΈΡ Π½Π°ΡΡΠΈΡΡΡΡ ΠΎΠΏΡΠ΅Π΄Π΅Π»ΡΡΡ, ΠΊΠ°ΠΊ ΠΎΡΡΡΠ΅ΡΡΠ²Π»ΡΡΡΡΡ ΠΏΡΠΎΡ ΠΎΠΆΠ΄Π΅Π½ΠΈΠ΅ ΠΈ ΠΏΡΠ΅ΠΎΠ±ΡΠ°Π·ΠΎΠ²Π°Π½ΠΈΠ΅ ΡΠΈΠ³Π½Π°Π»Π°. ΠΠ°Π»Π΅Π΅ ΠΌΡ ΡΠ°ΡΡΠΌΠΎΡΡΠΈΠΌ, ΠΊΠ°ΠΊ ΡΠΈΡΠ°ΡΡ ΡΠ»Π΅ΠΊΡΡΠΈΡΠ΅ΡΠΊΠΈΠ΅ ΡΡ Π΅ΠΌΡ. ΠΠ»Ρ Π½ΠΎΠ²ΠΈΡΠΊΠΎΠ² ΠΈΠ½ΡΡΡΡΠΊΡΠΈΡ ΡΠ°ΠΊΠΎΠ²Π°:
- ΠΠ΅ΡΠ²ΠΎΠ½Π°ΡΠ°Π»ΡΠ½ΠΎ Π½ΡΠΆΠ½ΠΎ ΠΎΠ·Π½Π°ΠΊΠΎΠΌΠΈΡΡΡΡ ΡΠΎ ΡΡ Π΅ΠΌΠΎΠΉ Π²ΡΠ΄Π΅Π»Π΅Π½ΠΈΡ ΡΠ΅ΠΏΠ΅ΠΉ ΠΏΠΈΡΠ°Π½ΠΈΡ. Π ΠΏΡΠ΅ΠΈΠΌΡΡΠ΅ΡΡΠ²Π΅Π½Π½ΠΎΠΌ Π±ΠΎΠ»ΡΡΠΈΠ½ΡΡΠ²Π΅ ΡΠ»ΡΡΠ°Π΅Π² ΠΌΠ΅ΡΡΠ°, Π² ΠΊΠΎΡΠΎΡΡΠ΅ ΠΏΠΎΠ΄Π°Π΅ΡΡΡ ΠΏΠΈΡΠ°ΡΡΠ΅Π΅ Π½Π°ΠΏΡΡΠΆΠ΅Π½ΠΈΠ΅ Π½Π° ΠΊΠ°ΡΠΊΠ°Π΄Ρ ΠΏΡΠΈΠ±ΠΎΡΠ°, ΡΠ°ΡΠΏΠΎΠ»Π°Π³Π°ΡΡΡΡ Π±Π»ΠΈΠΆΠ΅ ΠΊ Π²Π΅ΡΡ Π½Π΅ΠΉ ΡΠ°ΡΡΠΈ ΡΡ Π΅ΠΌΡ. ΠΠΈΡΠ°Π½ΠΈΠ΅ Π½Π΅ΠΏΠΎΡΡΠ΅Π΄ΡΡΠ²Π΅Π½Π½ΠΎ ΠΏΠΎΠ΄Π°Π΅ΡΡΡ Π½Π° Π½Π°Π³ΡΡΠ·ΠΊΡ, ΠΏΠΎΡΠ»Π΅ ΡΠ΅Π³ΠΎ ΠΏΠ΅ΡΠ΅Ρ ΠΎΠ΄ΠΈΡ Π½Π° Π°Π½ΠΎΠ΄ ΡΠ»Π΅ΠΊΡΡΠΎΠ½Π½ΠΎΠΉ Π»Π°ΠΌΠΏΡ ΠΈΠ»ΠΈ ΠΆΠ΅ Π½Π΅ΠΏΠΎΡΡΠ΅Π΄ΡΡΠ²Π΅Π½Π½ΠΎ Π² ΠΊΠΎΠ»Π»Π΅ΠΊΡΠΎΡΠ½ΡΡ ΡΠ΅ΠΏΡ ΡΡΠ°Π½Π·ΠΈΡΡΠΎΡΠ°. ΠΠ°ΠΌ ΡΡΠΎΠΈΡ ΠΎΠΏΡΠ΅Π΄Π΅Π»ΠΈΡΡ ΠΌΠ΅ΡΡΠΎ ΠΎΠ±ΡΠ΅Π΄ΠΈΠ½Π΅Π½ΠΈΡ ΡΠ»Π΅ΠΊΡΡΠΎΠ΄Π° Ρ Π²ΡΠ²ΠΎΠ΄ΠΎΠΌ Π½Π°Π³ΡΡΠ·ΠΊΠΈ, ΡΠ°ΠΊ ΠΊΠ°ΠΊ Π² Π΄Π°Π½Π½ΠΎΠΌ ΠΌΠ΅ΡΡΠ΅ ΡΡΠΈΠ»Π΅Π½Π½ΡΠΉ ΡΠΈΠ³Π½Π°Π» ΠΏΠΎΠ»Π½ΠΎΡΡΡΡ ΡΠ½ΠΈΠΌΠ°Π΅ΡΡΡ Ρ ΠΊΠ°ΡΠΊΠ°Π΄Π°.
- Π£ΡΡΠ°Π½ΠΎΠ²ΠΈΡΠ΅ Π²Ρ ΠΎΠ΄Π½ΡΠ΅ ΡΠ΅ΠΏΠΈ Π½Π° ΠΊΠ°ΠΆΠ΄ΠΎΠΌ ΠΊΠ°ΡΠΊΠ°Π΄Π΅. ΠΠ°ΠΌ ΡΠ»Π΅Π΄ΡΠ΅Ρ Π²ΡΠ΄Π΅Π»ΠΈΡΡ ΠΎΡΠ½ΠΎΠ²Π½ΠΎΠΉ ΡΠΏΡΠ°Π²Π»ΡΡΡΠΈΠΉ ΡΠ»Π΅ΠΌΠ΅Π½Ρ, ΠΏΠΎΡΠ»Π΅ ΡΠ΅Π³ΠΎ Π΄Π΅ΡΠ°Π»ΡΠ½ΠΎ ΠΈΠ·ΡΡΠΈΡΡ Π²ΡΠΏΠΎΠΌΠΎΠ³Π°ΡΠ΅Π»ΡΠ½ΡΠ΅, ΠΊΠΎΡΠΎΡΡΠ΅ ΠΊ Π½Π΅ΠΌΡ ΠΏΡΠΈΠ»Π΅Π³Π°ΡΡ.
- ΠΡΡΡΠΈΡΠ΅ ΠΊΠΎΠ½Π΄Π΅Π½ΡΠ°ΡΠΎΡΡ, ΡΠ°ΡΠΏΠΎΠ»ΠΎΠΆΠ΅Π½Π½ΡΠ΅ ΠΎΠΊΠΎΠ»ΠΎ Π²Ρ ΠΎΠ΄Π° ΠΊΠ°ΡΠΊΠ°Π΄Π°, Π° ΡΠ°ΠΊΠΆΠ΅ Π½Π° Π΅Π³ΠΎ Π²ΡΡ ΠΎΠ΄Π΅. ΠΠ°Π½Π½ΡΠ΅ ΡΠ»Π΅ΠΌΠ΅Π½ΡΡ ΡΠ²Π»ΡΡΡΡΡ ΡΡΠ΅Π·Π²ΡΡΠ°ΠΉΠ½ΠΎ Π²Π°ΠΆΠ½ΡΠΌΠΈ Π² ΠΏΡΠΎΡΠ΅ΡΡΠ΅ ΡΡΠΈΠ»Π΅Π½ΠΈΡ ΠΏΠ΅ΡΠ΅ΠΌΠ΅Π½Π½ΠΎΠ³ΠΎ Π½Π°ΠΏΡΡΠΆΠ΅Π½ΠΈΡ. ΠΠΎΠ½Π΄Π΅Π½ΡΠ°ΡΠΎΡΡ Π½Π΅ ΡΠ²Π»ΡΡΡΡΡ ΡΠ°ΡΡΡΠΈΡΠ°Π½Π½ΡΠΌΠΈ Π½Π° ΠΏΡΠΎΡ ΠΎΠΆΠ΄Π΅Π½ΠΈΠ΅ ΡΠ΅ΡΠ΅Π· Π½ΠΈΡ ΠΏΠΎΡΡΠΎΡΠ½Π½ΠΎΠ³ΠΎ ΡΠΎΠΊΠ°, Π²ΡΠ»Π΅Π΄ΡΡΠ²ΠΈΠ΅ ΡΠ΅Π³ΠΎ Π·Π½Π°ΡΠ΅Π½ΠΈΠ΅ Π²Ρ ΠΎΠ΄Π½ΠΎΠ³ΠΎ ΡΠΎΠΏΡΠΎΡΠΈΠ²Π»Π΅Π½ΠΈΡ ΡΠ»Π΅Π΄ΡΡΡΠ΅Π³ΠΎ Π±Π»ΠΎΠΊΠ° Π½Π΅ Π±ΡΠ΄Π΅Ρ ΠΈΠΌΠ΅ΡΡ Π²ΠΎΠ·ΠΌΠΎΠΆΠ½ΠΎΡΡΠΈ Π²ΡΠ²Π΅ΡΡΠΈ ΠΊΠ°ΡΠΊΠ°Π΄ ΠΈΠ· ΡΡΠ°Π±ΠΈΠ»ΡΠ½ΠΎΠ³ΠΎ ΡΠΎΡΡΠΎΡΠ½ΠΈΡ ΠΏΠΎ ΠΏΠΎΡΡΠΎΡΠ½Π½ΠΎΠΌΡ ΡΠΎΠΊΡ.
- ΠΠ°ΡΠΈΠ½Π°ΠΉΡΠ΅ ΠΈΠ·ΡΡΠ°ΡΡ ΡΠ΅ ΠΊΠ°ΡΠΊΠ°Π΄Ρ, ΠΊΠΎΡΠΎΡΡΠ΅ ΠΈΡΠΏΠΎΠ»ΡΠ·ΡΡΡΡΡ Π΄Π»Ρ ΡΡΠΈΠ»Π΅Π½ΠΈΡ ΠΎΠΏΡΠ΅Π΄Π΅Π»Π΅Π½Π½ΠΎΠ³ΠΎ ΡΠΈΠ³Π½Π°Π»Π° ΠΏΠΎ ΠΏΠΎΡΡΠΎΡΠ½Π½ΠΎΠΌΡ ΡΠΎΠΊΡ. ΠΡΠ΅Π²ΠΎΠ·ΠΌΠΎΠΆΠ½ΡΠ΅ ΡΠ»Π΅ΠΌΠ΅Π½ΡΡ, ΡΠΎΡΠΌΠΈΡΡΡΡΠΈΠ΅ Π½Π°ΠΏΡΡΠΆΠ΅Π½ΠΈΠ΅, ΠΎΠ±ΡΠ΅Π΄ΠΈΠ½ΡΡΡΡΡ ΠΌΠ΅ΠΆΠ΄Ρ ΡΠΎΠ±ΠΎΠΉ Π±Π΅Π· ΠΊΠΎΠ½Π΄Π΅Π½ΡΠ°ΡΠΎΡΠΎΠ². Π ΠΏΡΠ΅ΠΈΠΌΡΡΠ΅ΡΡΠ²Π΅Π½Π½ΠΎΠΌ Π±ΠΎΠ»ΡΡΠΈΠ½ΡΡΠ²Π΅ ΡΠ»ΡΡΠ°Π΅Π² ΡΠ°ΠΊΠΈΠ΅ ΠΊΠ°ΡΠΊΠ°Π΄Ρ ΡΠ°Π±ΠΎΡΠ°ΡΡ Π² Π°Π½Π°Π»ΠΎΠ³ΠΎΠ²ΠΎΠΌ ΡΠ΅ΠΆΠΈΠΌΠ΅.
- ΠΠΏΡΠ΅Π΄Π΅Π»ΡΠ΅ΡΡΡ ΡΠΎΡΠ½Π°Ρ ΠΏΠΎΡΠ»Π΅Π΄ΠΎΠ²Π°ΡΠ΅Π»ΡΠ½ΠΎΡΡΡ ΠΊΠ°ΡΠΊΠ°Π΄ΠΎΠ² Π΄Π»Ρ ΡΠΎΠ³ΠΎ, ΡΡΠΎΠ±Ρ ΡΡΡΠ°Π½ΠΎΠ²ΠΈΡΡ Π½Π°ΠΏΡΠ°Π²Π»Π΅Π½ΠΈΠ΅ ΠΏΡΠΎΡ ΠΎΠΆΠ΄Π΅Π½ΠΈΠ΅ ΡΠΈΠ³Π½Π°Π»Π°. ΠΡΠΎΠ±Π΅Π½Π½ΠΎΠ΅ Π²Π½ΠΈΠΌΠ°Π½ΠΈΠ΅ Π² Π΄Π°Π½Π½ΠΎΠΌ ΡΠ»ΡΡΠ°Π΅ Π½ΡΠΆΠ½ΠΎ Π±ΡΠ΄Π΅Ρ ΡΠ΄Π΅Π»ΠΈΡΡ Π΄Π΅ΡΠ΅ΠΊΡΠΎΡΠ°ΠΌ, Π° ΡΠ°ΠΊΠΆΠ΅ Π²ΡΠ΅Π²ΠΎΠ·ΠΌΠΎΠΆΠ½ΡΠΌ ΠΏΡΠ΅ΠΎΠ±ΡΠ°Π·ΠΎΠ²Π°ΡΠ΅Π»ΡΠΌ ΡΠ°ΡΡΠΎΡΡ. Π’Π°ΠΊΠΆΠ΅ Π²Π°ΠΌ ΡΠ»Π΅Π΄ΡΠ΅Ρ ΠΎΠΏΡΠ΅Π΄Π΅Π»ΠΈΡΡ, ΠΊΠ°ΠΊΠΈΠ΅ ΠΊΠ°ΡΠΊΠ°Π΄Ρ ΠΏΠΎΠ΄ΠΊΠ»ΡΡΠ΅Π½Ρ ΠΏΠ°ΡΠ°Π»Π»Π΅Π»ΡΠ½ΠΎ, Π° ΠΊΠ°ΠΊΠΈΠ΅ — ΠΏΠΎΡΠ»Π΅Π΄ΠΎΠ²Π°ΡΠ΅Π»ΡΠ½ΠΎ. ΠΡΠΈ ΠΈΡΠΏΠΎΠ»ΡΠ·ΠΎΠ²Π°Π½ΠΈΠΈ ΠΏΠ°ΡΠ°Π»Π»Π΅Π»ΡΠ½ΠΎΠ³ΠΎ ΠΎΠ±ΡΠ΅Π΄ΠΈΠ½Π΅Π½ΠΈΡ ΠΊΠ°ΡΠΊΠ°Π΄ΠΎΠ² Π½Π΅ΡΠΊΠΎΠ»ΡΠΊΠΎ ΡΠΈΠ³Π½Π°Π»ΠΎΠ² Π±ΡΠ΄ΡΡ ΠΎΠ±ΡΠ°Π±Π°ΡΡΠ²Π°ΡΡΡΡ Π°Π±ΡΠΎΠ»ΡΡΠ½ΠΎ Π½Π΅Π·Π°Π²ΠΈΡΠΈΠΌΠΎ Π΄ΡΡΠ³ ΠΎΡ Π΄ΡΡΠ³Π°.
- ΠΠΎΠΌΠΈΠΌΠΎ ΡΠΎΠ³ΠΎ ΡΡΠΎ Π²Ρ ΡΠ°Π·Π±Π΅ΡΠ΅ΡΠ΅ΡΡ, ΠΊΠ°ΠΊ Π½Π°ΡΡΠΈΡΡΡΡ ΡΠΈΡΠ°ΡΡ ΡΠ»Π΅ΠΊΡΡΠΈΡΠ΅ΡΠΊΠΈΠ΅ ΠΏΡΠΈΠ½ΡΠΈΠΏΠΈΠ°Π»ΡΠ½ΡΠ΅ ΡΡ Π΅ΠΌΡ, Π²Π°ΠΌ ΡΠ»Π΅Π΄ΡΠ΅Ρ ΡΠ°ΠΊΠΆΠ΅ ΡΠ°Π·ΠΎΠ±ΡΠ°ΡΡΡΡ Π² ΠΏΡΠΈΠ»ΠΎΠΆΠ΅Π½Π½ΡΡ ΠΊ Π½ΠΈΠΌ ΡΡ Π΅ΠΌΠ°Ρ ΡΠΎΠ΅Π΄ΠΈΠ½Π΅Π½ΠΈΡ, ΠΊΠΎΡΠΎΡΡΠ΅ ΠΏΡΠΈΠ½ΡΡΠΎ Π½Π°Π·ΡΠ²Π°ΡΡ ΠΌΠΎΠ½ΡΠ°ΠΆΠ½ΡΠΌΠΈ. ΠΡΠΎΠ±Π΅Π½Π½ΠΎΡΡΠΈ ΠΊΠΎΠΌΠΏΠΎΠ½ΠΎΠ²ΠΊΠΈ ΡΠ°Π·Π»ΠΈΡΠ½ΡΡ ΠΊΠΎΠΌΠΏΠΎΠ½Π΅Π½ΡΠΎΠ² ΡΠ»Π΅ΠΊΡΡΠΎΠ½Π½ΠΎΠ³ΠΎ ΠΏΡΠΈΠ±ΠΎΡΠ° ΠΏΠΎΠΌΠΎΠ³ΡΡ Π²Π°ΠΌ ΠΏΠΎΠ½ΡΡΡ, ΠΊΠ°ΠΊΠΈΠ΅ Π±Π»ΠΎΠΊΠΈ Π² Π΄Π°Π½Π½ΠΎΠΉ ΡΠΈΡΡΠ΅ΠΌΠ΅ ΡΠ²Π»ΡΡΡΡΡ ΠΎΡΠ½ΠΎΠ²Π½ΡΠΌΠΈ. ΠΠΎΠΌΠΈΠΌΠΎ Π²ΡΠ΅Π³ΠΎ ΠΏΡΠΎΡΠ΅Π³ΠΎ, ΠΌΠΎΠ½ΡΠ°ΠΆΠ½Π°Ρ ΡΡ Π΅ΠΌΠ° ΠΏΠΎΠ·Π²ΠΎΠ»ΡΠ΅Ρ ΠΏΡΠΎΡΠ΅ ΠΎΠΏΡΠ΅Π΄Π΅Π»ΠΈΡΡ ΡΠ΅Π½ΡΡΠ°Π»ΡΠ½ΡΠΉ ΠΊΠΎΠΌΠΏΠΎΠ½Π΅Π½Ρ ΡΠΈΡΡΠ΅ΠΌΡ, Π° ΡΠ°ΠΊΠΆΠ΅ ΠΏΠΎΠ½ΡΡΡ, ΠΊΠ°ΠΊ ΠΎΠ½ Π²Π·Π°ΠΈΠΌΠΎΠ΄Π΅ΠΉΡΡΠ²ΡΠ΅Ρ Ρ Π²ΡΠΏΠΎΠΌΠΎΠ³Π°ΡΠ΅Π»ΡΠ½ΡΠΌΠΈ ΡΠΈΡΡΠ΅ΠΌΠ°ΠΌΠΈ, ΡΠ°ΠΊ ΠΊΠ°ΠΊ ΡΠΈΡΠ°ΡΡ Π°Π²ΡΠΎΠΌΠΎΠ±ΠΈΠ»ΡΠ½ΡΠ΅ ΡΠ»Π΅ΠΊΡΡΠΈΡΠ΅ΡΠΊΠΈΠ΅ ΡΡ Π΅ΠΌΡ Π±Π΅Π· ΡΡΠΈΡ Π·Π½Π°ΡΠ΅Π½ΠΈΠΉ Π·Π°ΡΡΡΠ΄Π½ΠΈΡΠ΅Π»ΡΠ½ΠΎ.
ΠΠ°ΠΊ Π½Π°ΡΡΠΈΡΡΡΡ?
ΠΠ°ΠΆΠ΅ Π΅ΡΠ»ΠΈ ΡΠ΅Π»ΠΎΠ²Π΅ΠΊ Π΄ΠΎΡΠΊΠΎΠ½Π°Π»ΡΠ½ΠΎ ΡΠ°Π·Π±ΠΈΡΠ°Π΅ΡΡΡ Π² ΡΠ°Π·Π»ΠΈΡΠ½ΡΡ ΡΡΠ»ΠΎΠ²Π½ΡΡ ΠΎΠ±ΠΎΠ·Π½Π°ΡΠ΅Π½ΠΈΡΡ , ΠΊΠΎΡΠΎΡΡΠ΅ ΠΈΡΠΏΠΎΠ»ΡΠ·ΡΡΡΡΡ Π² ΡΠ»Π΅ΠΊΡΡΠΎΠ½Π½ΡΡ ΡΡ Π΅ΠΌΠ°Ρ , ΡΡΠΎ Π²ΠΎΠ²ΡΠ΅ Π½Π΅ Π³ΠΎΠ²ΠΎΡΠΈΡ ΠΎ ΡΠΎΠΌ, ΡΡΠΎ ΠΎΠ½ ΡΡΠ°Π·Ρ ΡΠΌΠΎΠΆΠ΅Ρ ΠΏΠΎΠ½ΡΡΡ, ΠΊΠ°ΠΊΠΈΠΌ ΠΎΠ±ΡΠ°Π·ΠΎΠΌ ΡΠΈΠ³Π½Π°Π»Ρ ΠΏΠ΅ΡΠ΅Π΄Π°ΡΡΡΡ ΠΌΠ΅ΠΆΠ΄Ρ ΠΊΠΎΠΌΠΏΠΎΠ½Π΅Π½ΡΠ°ΠΌΠΈ. ΠΠΌΠ΅Π½Π½ΠΎ ΠΏΠΎΡΡΠΎΠΌΡ, Π΄Π»Ρ ΡΠΎΠ³ΠΎ ΡΡΠΎΠ±Ρ Π½Π°ΡΡΠΈΡΡΡΡ Π½Π΅ ΡΠΎΠ»ΡΠΊΠΎ Π½Π°Π·ΡΠ²Π°ΡΡ ΠΊΠΎΠ½ΠΊΡΠ΅ΡΠ½ΡΠ΅ ΠΊΠΎΠΌΠΏΠΎΠ½Π΅Π½ΡΡ Π½Π° ΡΡ Π΅ΠΌΠ΅, Π½ΠΎ Π΅ΡΠ΅ ΠΈ ΠΎΠΏΡΠ΅Π΄Π΅Π»ΠΈΡΡ Π²Π·Π°ΠΈΠΌΠΎΠ΄Π΅ΠΉΡΡΠ²ΠΈΠ΅ ΠΈΡ ΠΌΠ΅ΠΆΠ΄Ρ ΡΠΎΠ±ΠΎΠΉ, Π½ΡΠΆΠ½ΠΎ ΠΎΡΠ²ΠΎΠΈΡΡ ΠΎΠΏΡΠ΅Π΄Π΅Π»Π΅Π½Π½ΡΠΉ ΡΡΠ΄ ΠΏΡΠΈΠ΅ΠΌΠΎΠ² ΡΠΎΠ³ΠΎ, ΠΊΠ°ΠΊ ΡΠΈΡΠ°ΡΡ ΠΏΡΠΈΠ½ΡΠΈΠΏΠΈΠ°Π»ΡΠ½ΡΠ΅ ΡΠ»Π΅ΠΊΡΡΠΈΡΠ΅ΡΠΊΠΈΠ΅ ΡΡ Π΅ΠΌΡ.
Π’ΠΈΠΏΡ ΡΠ΅ΠΏΠ΅ΠΉ
Π ΠΏΠ΅ΡΠ²ΡΡ ΠΎΡΠ΅ΡΠ΅Π΄Ρ Π²Π°ΠΌ Π½ΡΠΆΠ½ΠΎ Π½Π°ΡΡΠΈΡΡΡΡ ΠΎΡΠ»ΠΈΡΠ°ΡΡ ΡΡΠ°Π½Π΄Π°ΡΡΠ½ΡΠ΅ ΡΠ΅ΠΏΠΈ ΠΏΠΈΡΠ°Π½ΠΈΡ ΠΎΡ ΡΠΈΠ³Π½Π°Π»ΡΠ½ΡΡ . Π‘Π»Π΅Π΄ΡΠ΅Ρ ΠΎΠ±ΡΠ°ΡΠΈΡΡ ΡΠ²ΠΎΠ΅ Π²Π½ΠΈΠΌΠ°Π½ΠΈΠ΅ Π½Π° ΡΠΎ, ΡΡΠΎ ΠΌΠ΅ΡΡΠΎ, Π² ΠΊΠΎΡΠΎΡΠΎΠΌ ΠΏΠΈΡΠ°Π½ΠΈΠ΅ ΠΏΠΎΠ΄Π°Π΅ΡΡΡ Π½Π° ΠΊΠ°ΡΠΊΠ°Π΄, ΠΏΡΠ°ΠΊΡΠΈΡΠ΅ΡΠΊΠΈ Π²ΡΠ΅Π³Π΄Π° ΠΎΡΠΎΠ±ΡΠ°ΠΆΠ°Π΅ΡΡΡ Π² Π²Π΅ΡΡ Π½Π΅ΠΉ ΡΠ°ΡΡΠΈ ΡΠΎΠΎΡΠ²Π΅ΡΡΡΠ²ΡΡΡΠ΅Π³ΠΎ ΡΠ»Π΅ΠΌΠ΅Π½ΡΠ° ΡΡ Π΅ΠΌΡ. ΠΠΎΡΡΠΎΡΠ½Π½ΠΎΠ΅ ΠΏΠΈΡΠ°ΡΡΠ΅Π΅ Π½Π°ΠΏΡΡΠΆΠ΅Π½ΠΈΠ΅ ΠΏΠΎΡΡΠΈ Π²ΠΎ Π²ΡΠ΅Ρ ΡΠ»ΡΡΠ°ΡΡ ΠΈΠ·Π½Π°ΡΠ°Π»ΡΠ½ΠΎ ΠΏΡΠΎΡ ΠΎΠ΄ΠΈΡ ΡΠ΅ΡΠ΅Π· Π½Π°Π³ΡΡΠ·ΠΊΡ, ΠΈ ΡΠΎΠ»ΡΠΊΠΎ ΡΠΎ Π²ΡΠ΅ΠΌΠ΅Π½Π΅ΠΌ ΠΏΠ΅ΡΠ΅Π΄Π°Π΅ΡΡΡ Π½Π° Π°Π½ΠΎΠ΄ Π»Π°ΠΌΠΏΡ ΠΈΠ»ΠΈ ΠΆΠ΅ Π½Π° ΡΡΠ°Π½Π·ΠΈΡΡΠΎΡΠ½ΡΠΉ ΠΊΠΎΠ»Π»Π΅ΠΊΡΠΎΡ. Π’ΠΎΡΠΊΠ° ΡΠΎΠ΅Π΄ΠΈΠ½Π΅Π½ΠΈΡ ΠΎΠΏΡΠ΅Π΄Π΅Π»Π΅Π½Π½ΠΎΠ³ΠΎ ΡΠ»Π΅ΠΊΡΡΠΎΠ΄Π° Ρ Π½ΠΈΠΆΠ½ΠΈΠΌ Π²ΡΠ²ΠΎΠ΄ΠΎΠΌ Π½Π°Π³ΡΡΠ·ΠΊΠΈ ΠΈ Π±ΡΠ΄Π΅Ρ ΠΏΡΠ΅Π΄ΡΡΠ°Π²Π»ΡΡΡ ΡΠΎΠ±ΠΎΠΉ ΡΠΎ ΠΌΠ΅ΡΡΠΎ, Π³Π΄Π΅ Ρ ΠΊΠ°ΡΠΊΠ°Π΄Π° ΡΠ½ΠΈΠΌΠ°Π΅ΡΡΡ ΡΡΠΈΠ»Π΅Π½Π½ΡΠΉ ΡΠΈΠ³Π½Π°Π».
ΠΡ ΠΎΠ΄Π½ΡΠ΅ ΡΠ΅ΠΏΠΈ
ΠΠ°ΡΠ°ΡΡΡΡ Π΄Π»Ρ ΡΠ΅Ρ Π»ΡΠ΄Π΅ΠΉ, ΠΊΠΎΡΠΎΡΡΠ΅ ΠΏΡΠΈΠ±Π»ΠΈΠ·ΠΈΡΠ΅Π»ΡΠ½ΠΎ ΠΏΠΎΠ½ΠΈΠΌΠ°ΡΡ, ΠΊΠ°ΠΊ ΡΠΈΡΠ°ΡΡ ΡΠ»Π΅ΠΊΡΡΠΈΡΠ΅ΡΠΊΠΈΠ΅ ΡΡ Π΅ΠΌΡ Π°Π²ΡΠΎΠΌΠΎΠ±ΠΈΠ»Ρ, Π²Ρ ΠΎΠ΄Π½ΡΠ΅ ΡΠ΅ΠΏΠΈ ΠΊΠ°ΡΠΊΠ°Π΄Π° Π½Π΅ ΡΡΠ΅Π±ΡΡΡ Π½ΠΈΠΊΠ°ΠΊΠΈΡ ΠΏΠΎΡΡΠ½Π΅Π½ΠΈΠΉ. ΠΡΠΈ ΡΡΠΎΠΌ Π²Π°ΠΌ ΡΠ»Π΅Π΄ΡΠ΅Ρ ΡΡΠ΅ΡΡΡ, ΡΡΠΎ Π΄ΠΎΠΏΠΎΠ»Π½ΠΈΡΠ΅Π»ΡΠ½ΡΠ΅ ΡΠ»Π΅ΠΌΠ΅Π½ΡΡ, ΡΠ°ΡΠΏΠΎΠ»ΠΎΠΆΠ΅Π½Π½ΡΠ΅ Π²ΠΎΠΊΡΡΠ³ ΡΠΏΡΠ°Π²Π»ΡΡΡΠ΅Π³ΠΎ ΡΠ»Π΅ΠΊΡΡΠΎΠ΄Π° Π°ΠΊΡΠΈΠ²Π½ΠΎΠ³ΠΎ ΠΊΠΎΠΌΠΏΠΎΠ½Π΅Π½ΡΠ°, ΡΠ²Π»ΡΡΡΡΡ Π³ΠΎΡΠ°Π·Π΄ΠΎ Π±ΠΎΠ»Π΅Π΅ Π²Π°ΠΆΠ½ΡΠΌΠΈ, ΡΠ΅ΠΌ ΡΡΠΎ ΠΌΠΎΠΆΠ΅Ρ ΠΏΠΎΠΊΠ°Π·Π°ΡΡΡΡ Π½Π° ΠΏΠ΅ΡΠ²ΡΠΉ Π²Π·Π³Π»ΡΠ΄. ΠΠΌΠ΅Π½Π½ΠΎ ΠΏΡΠΈ ΠΏΠΎΠΌΠΎΡΠΈ ΡΡΠΈΡ ΡΠ»Π΅ΠΌΠ΅Π½ΡΠΎΠ² ΡΠΎΡΠΌΠΈΡΡΠ΅ΡΡΡ Π½Π°ΠΏΡΡΠΆΠ΅Π½ΠΈΠ΅ ΡΠ°ΠΊ Π½Π°Π·ΡΠ²Π°Π΅ΠΌΠΎΠ³ΠΎ ΡΠΌΠ΅ΡΠ΅Π½ΠΈΡ, Ρ ΠΏΠΎΠΌΠΎΡΡΡ ΠΊΠΎΡΠΎΡΠΎΠ³ΠΎ ΠΊΠΎΠΌΠΏΠΎΠ½Π΅Π½Ρ Π±ΡΠ΄Π΅Ρ Π²Π²ΠΎΠ΄ΠΈΡΡΡΡ Π² Π³ΠΎΡΠ°Π·Π΄ΠΎ Π±ΠΎΠ»Π΅Π΅ ΠΎΠΏΡΠΈΠΌΠ°Π»ΡΠ½ΡΠΉ ΡΠ΅ΠΆΠΈΠΌ ΠΏΠΎ ΠΏΠΎΡΡΠΎΡΠ½Π½ΠΎΠΌΡ ΡΠΎΠΊΡ. ΠΠ΅ ΡΠ»Π΅Π΄ΡΠ΅Ρ Π·Π°Π±ΡΠ²Π°ΡΡ ΡΠ°ΠΊΠΆΠ΅ ΠΎ ΡΠΎΠΌ, ΡΡΠΎ ΡΠ°Π·Π½ΡΠ΅ Π°ΠΊΡΠΈΠ²Π½ΡΠ΅ ΠΊΠΎΠΌΠΏΠΎΠ½Π΅Π½ΡΡ ΠΈΠΌΠ΅ΡΡ ΠΈΠ½Π΄ΠΈΠ²ΠΈΠ΄ΡΠ°Π»ΡΠ½ΡΠ΅ ΠΎΡΠΎΠ±Π΅Π½Π½ΠΎΡΡΠΈ ΡΠΏΠΎΡΠΎΠ±Π° ΠΏΠΎΠ΄Π°ΡΠΈ ΡΠΌΠ΅ΡΠ΅Π½ΠΈΡ.
ΠΠΎΠ½Π΄Π΅Π½ΡΠ°ΡΠΎΡΡ
ΠΠ±ΡΠ·Π°ΡΠ΅Π»ΡΠ½ΠΎ Π½ΡΠΆΠ½ΠΎ ΠΎΠ±ΡΠ°ΡΠ°ΡΡ ΡΠ²ΠΎΠ΅ Π²Π½ΠΈΠΌΠ°Π½ΠΈΠ΅ Π½Π° ΠΊΠΎΠ½Π΄Π΅Π½ΡΠ°ΡΠΎΡΡ, Π½Π°Ρ ΠΎΠ΄ΡΡΠΈΠ΅ΡΡ ΠΊΠ°ΠΊ Ρ Π²Ρ ΠΎΠ΄Π°, ΡΠ°ΠΊ ΠΈ Ρ Π²ΡΡ ΠΎΠ΄Π° ΠΊΠ°ΡΠΊΠ°Π΄Π°, ΠΊΠΎΡΠΎΡΡΠΉ ΡΡΠΈΠ»ΠΈΠ²Π°Π΅Ρ ΠΏΠ΅ΡΠ΅ΠΌΠ΅Π½Π½ΠΎΠ΅ Π½Π°ΠΏΡΡΠΆΠ΅Π½ΠΈΠ΅. ΠΡΠΈΠΌΠΈ ΠΊΠΎΠ½Π΄Π΅Π½ΡΠ°ΡΠΎΡΠ°ΠΌΠΈ Π½Π΅ ΠΎΡΡΡΠ΅ΡΡΠ²Π»ΡΠ΅ΡΡΡ ΠΏΡΠΎΠ²Π΅Π΄Π΅Π½ΠΈΠ΅ ΠΏΠΎΡΡΠΎΡΠ½Π½ΠΎΠ³ΠΎ ΡΠΎΠΊΠ°, Π² ΡΠ²ΡΠ·ΠΈ Ρ ΡΠ΅ΠΌ Π½ΠΈ Π²Ρ ΠΎΠ΄Π½ΠΎΠ΅ ΡΠΎΠΏΡΠΎΡΠΈΠ²Π»Π΅Π½ΠΈΠ΅, Π½ΠΈ Π²Ρ ΠΎΠ΄Π½ΠΎΠΉ ΡΠΈΠ³Π½Π°Π» Π½Π΅ ΠΈΠΌΠ΅ΡΡ Π²ΠΎΠ·ΠΌΠΎΠΆΠ½ΠΎΡΡΠΈ Π²ΡΠ²Π΅ΡΡΠΈ ΠΊΠ°ΡΠΊΠ°Π΄ ΠΈΠ· ΡΠ΅ΠΆΠΈΠΌΠ° ΠΏΠΎ ΠΏΠΎΡΡΠΎΡΠ½Π½ΠΎΠΌΡ ΡΠΎΠΊΡ.
ΠΠ°ΡΠΊΠ°Π΄Ρ ΡΡΠΈΠ»Π΅Π½ΠΈΡ
ΠΠ°Π»Π΅Π΅ ΠΎΠ±ΡΠ·Π°ΡΠ΅Π»ΡΠ½ΠΎ ΠΎΠ±ΡΠ°ΡΠΈΡΠ΅ ΡΠ²ΠΎΠ΅ Π²Π½ΠΈΠΌΠ°Π½ΠΈΠ΅ Π½Π° ΡΠΎΡ ΡΠ°ΠΊΡ, ΡΡΠΎ ΠΎΠΏΡΠ΅Π΄Π΅Π»Π΅Π½Π½ΡΠ΅ ΠΊΠ°ΡΠΊΠ°Π΄Ρ ΠΈΡΠΏΠΎΠ»ΡΠ·ΡΡΡΡΡ Π΄Π»Ρ ΡΡΠΈΠ»Π΅Π½ΠΈΡ ΠΏΠΎ ΠΏΠΎΡΡΠΎΡΠ½Π½ΠΎΠΌΡ ΡΠΎΠΊΡ. Π ΠΊΠΎΠ½ΡΡΡΡΠΊΡΠΈΠΈ ΡΠ°ΠΊΠΈΡ ΠΊΠ°ΡΠΊΠ°Π΄ΠΎΠ² ΠΏΠΎΠ»Π½ΠΎΡΡΡΡ ΠΎΡΡΡΡΡΡΠ²ΡΡΡ ΡΠΏΠ΅ΡΠΈΠ°Π»ΠΈΠ·ΠΈΡΠΎΠ²Π°Π½Π½ΡΠ΅ ΡΠΎΡΠΌΠΈΡΠΎΠ²Π°ΡΠ΅Π»ΠΈ Π½Π°ΠΏΡΡΠΆΠ΅Π½ΠΈΡ, Π² ΡΠΎ Π²ΡΠ΅ΠΌΡ ΠΊΠ°ΠΊ ΠΌΠ΅ΠΆΠ΄Ρ ΡΠΎΠ±ΠΎΠΉ ΠΎΠ½ΠΈ ΡΠΎΠ΅Π΄ΠΈΠ½ΡΡΡΡΡ Π±Π΅Π· ΠΈΡΠΏΠΎΠ»ΡΠ·ΠΎΠ²Π°Π½ΠΈΡ ΠΊΠΎΠ½Π΄Π΅Π½ΡΠ°ΡΠΎΡΠΎΠ². ΠΠΏΡΠ΅Π΄Π΅Π»Π΅Π½Π½ΡΠ΅ ΡΠΊΠ·Π΅ΠΌΠΏΠ»ΡΡΡ ΡΠΏΠΎΡΠΎΠ±Π½Ρ ΡΠ°Π±ΠΎΡΠ°ΡΡ Π² Π°Π½Π°Π»ΠΎΠ³ΠΎΠ²ΠΎΠΌ ΡΠ΅ΠΆΠΈΠΌΠ΅, Π² ΡΠΎ Π²ΡΠ΅ΠΌΡ ΠΊΠ°ΠΊ Π½Π΅ΠΊΠΎΡΠΎΡΡΠ΅ Π΄ΡΡΠ³ΠΈΠ΅ ΡΠ°Π±ΠΎΡΠ°ΡΡ ΡΠΎΠ»ΡΠΊΠΎ Π² ΠΊΠ»ΡΡΠ΅Π²ΠΎΠΌ. Π ΠΏΠΎΡΠ»Π΅Π΄Π½Π΅ΠΌ ΡΠ»ΡΡΠ°Π΅ ΠΎΠ±Π΅ΡΠΏΠ΅ΡΠΈΠ²Π°Π΅ΡΡΡ ΠΌΠΈΠ½ΠΈΠΌΠ°Π»ΡΠ½ΠΎ Π²ΠΎΠ·ΠΌΠΎΠΆΠ½ΡΠΉ Π½Π°Π³ΡΠ΅Π² Π°ΠΊΡΠΈΠ²Π½ΠΎΠ³ΠΎ ΠΊΠΎΠΌΠΏΠΎΠ½Π΅Π½ΡΠ°.
ΠΠΎΡΠ»Π΅Π΄ΠΎΠ²Π°ΡΠ΅Π»ΡΠ½ΠΎΡΡΡ
ΠΡΠ»ΠΈ Π² ΡΠΈΡΡΠ΅ΠΌΠ΅ ΠΈΡΠΏΠΎΠ»ΡΠ·ΡΠ΅ΡΡΡ ΠΎΠ΄Π½ΠΎΠ²ΡΠ΅ΠΌΠ΅Π½Π½ΠΎ Π½Π΅ΡΠΊΠΎΠ»ΡΠΊΠΎ ΠΊΠ°ΡΠΊΠ°Π΄ΠΎΠ², Π²Π°ΠΌ Π½ΡΠΆΠ½ΠΎ Π±ΡΠ΄Π΅Ρ Π½Π°ΡΡΠΈΡΡΡΡ ΠΏΠΎΠ½ΡΡΡ, ΠΊΠ°ΠΊ ΠΈΠΌΠ΅Π½Π½ΠΎ ΡΠΈΠ³Π½Π°Π» ΠΏΡΠΎΡ ΠΎΠ΄ΠΈΡ ΡΠ΅ΡΠ΅Π· Π½ΠΈΡ , ΡΠ°ΠΊ ΠΊΠ°ΠΊ ΠΏΡΠ°Π²ΠΈΠ»ΡΠ½ΠΎ ΡΠΈΡΠ°ΡΡ ΡΠ»Π΅ΠΊΡΡΠΈΡΠ΅ΡΠΊΠΈΠ΅ ΡΡ Π΅ΠΌΡ Π°Π²ΡΠΎΠΌΠΎΠ±ΠΈΠ»Ρ Π±Π΅Π· ΡΡΠΈΡ Π·Π½Π°Π½ΠΈΠΉ Π²Ρ Π½Π΅ ΡΠΌΠΎΠΆΠ΅ΡΠ΅. ΠΡΠΆΠ½ΠΎ ΠΎΠ±ΡΠ·Π°ΡΠ΅Π»ΡΠ½ΠΎ Π²ΡΡΠ°Π±ΠΎΡΠ°ΡΡ Π½Π°Π²ΡΠΊΠΈ ΠΎΠΏΡΠ΅Π΄Π΅Π»Π΅Π½ΠΈΡ ΠΊΠ°ΡΠΊΠ°Π΄ΠΎΠ², ΠΊΠΎΡΠΎΡΡΠ΅ Π·Π°Π½ΠΈΠΌΠ°ΡΡΡΡ ΡΠ΅ΠΌΠΈ ΠΈΠ»ΠΈ ΠΈΠ½ΡΠΌΠΈ ΠΏΡΠ΅ΠΎΠ±ΡΠ°Π·ΠΎΠ²Π°Π½ΠΈΡΠΌΠΈ Π² ΠΎΡΠ½ΠΎΡΠ΅Π½ΠΈΠΈ ΡΠΈΠ³Π½Π°Π»Π°, ΠΊ ΠΏΡΠΈΠΌΠ΅ΡΡ. ΠΡΠΈ ΡΡΠΎΠΌ ΡΠ»Π΅Π΄ΡΠ΅Ρ ΡΡΠΈΡΡΠ²Π°ΡΡ, ΡΡΠΎ Π² ΠΎΠ΄Π½ΠΎΠΉ ΡΡ Π΅ΠΌΠ΅ ΠΌΠΎΠΆΠ΅Ρ ΠΏΡΠΈΡΡΡΡΡΠ²ΠΎΠ²Π°ΡΡ ΠΎΠ΄Π½ΠΎΠ²ΡΠ΅ΠΌΠ΅Π½Π½ΠΎ Π½Π΅ΡΠΊΠΎΠ»ΡΠΊΠΎ ΠΏΠ°ΡΠ°Π»Π»Π΅Π»ΡΠ½ΡΡ ΠΊΠ°ΡΠΊΠ°Π΄Π½ΡΡ ΡΠ΅ΠΏΠΎΡΠ΅ΠΊ, ΠΎΠ±ΡΠ°Π±Π°ΡΡΠ²Π°ΡΡΠΈΡ Π½Π΅ΡΠΊΠΎΠ»ΡΠΊΠΎ ΡΠΈΠ³Π½Π°Π»ΠΎΠ² Π°Π±ΡΠΎΠ»ΡΡΠ½ΠΎ Π½Π΅Π·Π°Π²ΠΈΡΠΈΠΌΠΎ Π΄ΡΡΠ³ ΠΎΡ Π΄ΡΡΠ³Π°.
ΠΠ΅Π²ΠΎΠ·ΠΌΠΎΠΆΠ½ΠΎ ΡΡΠ°Π·Ρ ΠΎΠ±ΡΠΈΡΠΎΠ²Π°ΡΡ Π²ΡΠ΅ ΡΠΎΠ½ΠΊΠΎΡΡΠΈ, Π±Π΅Π· Π·Π½Π°Π½ΠΈΡ ΠΊΠΎΡΠΎΡΡΡ ΠΌΠΎΠΆΠ½ΠΎ Π±ΡΠ»ΠΎ Π±Ρ ΠΏΠΎΠ½ΡΡΡ, ΠΊΠ°ΠΊ ΠΏΡΠ°Π²ΠΈΠ»ΡΠ½ΠΎ ΡΠΈΡΠ°ΡΡ ΡΠ»Π΅ΠΊΡΡΠΈΡΠ΅ΡΠΊΠΈΠ΅ ΡΡ Π΅ΠΌΡ Π±Π΅Π· ΠΊΠ°ΠΊΠΈΡ -Π»ΠΈΠ±ΠΎ ΠΎΡΠΈΠ±ΠΎΠΊ. ΠΠΌΠ΅Π½Π½ΠΎ ΠΏΠΎ ΡΠΊΠ°Π·Π°Π½Π½ΠΎΠΉ ΠΏΡΠΈΡΠΈΠ½Π΅ ΠΌΠ½ΠΎΠ³ΠΈΠ΅ Π»ΡΠ΄ΠΈ, ΠΊΠΎΡΠΎΡΡΠ΅ Π·Π°Π½ΠΈΠΌΠ°ΡΡΡΡ ΡΡΠΈΠΌ ΠΏΡΠΎΡΠ΅ΡΡΠΈΠΎΠ½Π°Π»ΡΠ½ΠΎ, ΡΡΡΠ΄ΠΈΡΡΡΡ ΡΠΏΠ΅ΡΠΈΠ°Π»ΠΈΠ·ΠΈΡΠΎΠ²Π°Π½Π½ΡΠ΅ ΡΡΠ΅Π±Π½ΠΈΠΊΠΈ ΠΏΠΎ ΡΡ Π΅ΠΌΠΎΡΠ΅Ρ Π½ΠΈΠΊΠ΅.
ΠΠ°ΠΊ Π½Π°ΡΠ΅ΡΡΠΈΡΡ?
Π‘ΠΎΠΎΡΠ²Π΅ΡΡΡΠ²Π΅Π½Π½ΠΎ, ΠΏΠ΅ΡΠ΅Π΄ ΡΡΡΠ°Π½ΠΎΠ²ΠΊΠΎΠΉ ΠΊΠ°ΠΊΠΎΠΉ-Π»ΠΈΠ±ΠΎ ΡΠ»Π΅ΠΊΡΡΠΈΡΠ΅ΡΠΊΠΎΠΉ ΡΡ Π΅ΠΌΡ Π² ΠΎΠ±ΡΠ·Π°ΡΠ΅Π»ΡΠ½ΠΎΠΌ ΠΏΠΎΡΡΠ΄ΠΊΠ΅ ΡΠ΅ΡΡΠΈΡΡΡ Π΅Π΅ ΠΈΠ·ΠΎΠ±ΡΠ°ΠΆΠ΅Π½ΠΈΠ΅, Π½ΠΎ ΠΏΡΠΈ ΡΡΠΎΠΌ ΡΡΠΎΠΈΡ ΠΎΡΠΌΠ΅ΡΠΈΡΡ, ΡΡΠΎ Π΄Π°Π»Π΅ΠΊΠΎ Π½Π΅ Π²ΡΠ΅Π³Π΄Π° ΡΠ»Π΅ΠΊΡΡΠΎΡΡ Π΅ΠΌΡ ΠΏΡΠΎΠΈΠ·Π²ΠΎΠ΄ΠΈΡΠ΅Π»ΠΈ ΠΏΡΠ΅Π΄ΠΏΠΎΡΠΈΡΠ°ΡΡ ΠΏΡΠΈΠ»Π°Π³Π°ΡΡ ΠΊ ΡΠ΅ΠΌ ΠΈΠ»ΠΈ ΠΈΠ½ΡΠΌ ΡΡΡΡΠΎΠΉΡΡΠ²Π°ΠΌ. ΠΡΠ»ΠΈ Π²Ρ Π·Π°Π½ΠΈΠΌΠ°Π΅ΡΠ΅ΡΡ ΡΠ±ΠΎΡΠΊΠΎΠΉ ΡΠ»Π΅ΠΊΡΡΠΎΠ½Π½ΠΎΠ³ΠΎ ΠΎΠ±ΠΎΡΡΠ΄ΠΎΠ²Π°Π½ΠΈΡ ΡΠ²ΠΎΠΈΠΌΠΈ ΡΡΠΊΠ°ΠΌΠΈ, ΠΌΠΎΠΆΠ΅ΡΠ΅ Π²ΡΠΏΠΎΠ»Π½ΠΈΡΡ Π΄Π°Π½Π½ΡΡ ΡΡ Π΅ΠΌΡ ΠΏΠΎΠ»Π½ΠΎΡΡΡΡ ΡΠ°ΠΌΠΎΡΡΠΎΡΡΠ΅Π»ΡΠ½ΠΎ. ΠΡΠΈ ΠΏΠΎΠΌΠΎΡΠΈ ΡΠΎΠ²ΡΠ΅ΠΌΠ΅Π½Π½ΡΡ ΠΊΠΎΠΌΠΏΡΡΡΠ΅ΡΠ½ΡΡ ΠΏΡΠΎΠ³ΡΠ°ΠΌΠΌ Π΄Π°Π½Π½Π°Ρ ΠΏΡΠΎΡΠ΅Π΄ΡΡΠ° ΡΡΠ°Π»Π° ΠΏΡΠ΅Π΄Π΅Π»ΡΠ½ΠΎ ΠΏΡΠΎΡΡΠΎΠΉ, ΠΈ ΡΠ΄ΠΎΠ±Π½ΠΎ Π²ΡΠΏΠΎΠ»Π½ΡΠ΅ΡΡΡ Π΄Π°ΠΆΠ΅ Π½ΠΎΠ²ΠΈΡΠΊΠ°ΠΌΠΈ.
Π§ΡΠΎ Π΄Π»Ρ ΡΡΠΎΠ³ΠΎ Π½ΡΠΆΠ½ΠΎ?
Π§ΡΠΎΠ±Ρ ΠΏΡΠΎΠ²Π΅ΡΡΠΈ Π΄Π°Π½Π½ΡΡ ΠΏΡΠΎΡΠ΅Π΄ΡΡΡ, Π²Π°ΠΌ ΠΏΠΎΡΡΠ΅Π±ΡΠ΅ΡΡΡ Π²ΡΠ΅Π³ΠΎ Π½Π΅ΡΠΊΠΎΠ»ΡΠΊΠΎ Π΄ΠΎΡΡΡΠΏΠ½ΡΡ Π²Π΅ΡΠ΅ΠΉ:
- ΠΠΈΡΡ Π±ΡΠΌΠ°Π³ΠΈ.
- Π‘ΡΠ°Π½Π΄Π°ΡΡΠ½ΡΠΉ ΠΊΠ°ΡΠ°Π½Π΄Π°Ρ.
- Π£ΡΠΈΠ»ΠΈΡΠ° ΠΎΡ ΠΊΠΎΠΌΠΏΠ°Π½ΠΈΠΈ Microsoft ΠΏΠΎΠ΄ Π½Π°Π·Π²Π°Π½ΠΈΠ΅ΠΌ Office Visio Professional.
ΠΠ½ΡΡΡΡΠΊΡΠΈΡ
- ΠΠ·Π½Π°ΡΠ°Π»ΡΠ½ΠΎ Π½ΡΠΆΠ½ΠΎ Π½Π°ΡΠ΅ΡΡΠΈΡΡ ΡΡ Π΅ΠΌΠ°ΡΠΈΡΠ½ΠΎΠ΅ ΠΈΠ·ΠΎΠ±ΡΠ°ΠΆΠ΅Π½ΠΈΠ΅ ΠΎΠΏΡΠ΅Π΄Π΅Π»Π΅Π½Π½ΠΎΠΉ ΠΊΠΎΠ½ΡΡΡΡΠΊΡΠΈΠΈ ΡΡΡΡΠΎΠΉΡΡΠ²Π° Π½Π° Π±ΡΠΌΠ°Π³Π΅. ΠΡΠΏΠΎΠ»Π½Π΅Π½Π½Π°Ρ ΡΠ°ΠΊΠΈΠΌ ΠΎΠ±ΡΠ°Π·ΠΎΠΌ ΡΡ Π΅ΠΌΠ° ΠΏΡΠ΅Π΄ΠΎΡΡΠ°Π²ΠΈΡ Π²ΠΎΠ·ΠΌΠΎΠΆΠ½ΠΎΡΡΡ ΠΌΠ°ΠΊΡΠΈΠΌΠ°Π»ΡΠ½ΠΎ ΠΏΡΠ°Π²ΠΈΠ»ΡΠ½ΠΎ ΡΠΊΠΎΠΌΠΏΠΎΠ½ΠΎΠ²Π°ΡΡ ΡΠ°Π·Π½ΡΠ΅ ΡΠ»Π΅ΠΌΠ΅Π½ΡΡ ΡΠΈΡΡΠ΅ΠΌΡ ΠΈ ΡΠ°ΡΠΏΠΎΠ»ΠΎΠΆΠΈΡΡ ΠΈΡ Π² Π²Π΅ΡΠ½ΠΎΠΉ ΠΏΠΎΡΠ»Π΅Π΄ΠΎΠ²Π°ΡΠ΅Π»ΡΠ½ΠΎΡΡΠΈ, Π° ΡΠ°ΠΊΠΆΠ΅ ΠΎΠ±ΡΠ΅Π΄ΠΈΠ½ΠΈΡΡ ΠΌΠ΅ΠΆΠ΄Ρ ΡΠΎΠ±ΠΎΠΉ ΡΡΠ»ΠΎΠ²Π½ΡΠΌΠΈ Π»ΠΈΠ½ΠΈΡΠΌΠΈ, ΠΊΠΎΡΠΎΡΡΠ΅ ΠΎΡΠΎΠ±ΡΠ°ΠΆΠ°ΡΡ ΠΏΠΎΡΡΠ΄ΠΎΠΊ ΠΏΡΠΈΡΠΎΠ΅Π΄ΠΈΠ½Π΅Π½ΠΈΡ ΡΠ΅Ρ ΠΈΠ»ΠΈ ΠΈΠ½ΡΡ ΡΠ»Π΅ΠΊΡΡΠΎΠ½Π½ΡΡ ΡΠ»Π΅ΠΌΠ΅Π½ΡΠΎΠ².
- ΠΠ»Ρ Π±ΠΎΠ»Π΅Π΅ ΡΠΎΡΠ½ΠΎΠ³ΠΎ ΡΠΈΡΠ»ΠΎΠ²ΠΎΠ³ΠΎ ΠΏΡΠ΅Π΄ΠΎΡΡΠ°Π²Π»Π΅Π½ΠΈΡ Π²Π°ΡΠ΅ΠΉ ΡΠ»Π΅ΠΊΡΡΠΎΠ½Π½ΠΎΠΉ ΡΡ Π΅ΠΌΡ Π½ΡΠΆΠ½ΠΎ ΠΈΡΠΏΠΎΠ»ΡΠ·ΠΎΠ²Π°ΡΡ ΡΠΊΠ°Π·Π°Π½Π½ΡΡ Π²ΡΡΠ΅ ΠΏΡΠΎΠ³ΡΠ°ΠΌΠΌΡ Visio. ΠΠΎΡΠ»Π΅ ΡΠΎΠ³ΠΎ ΠΊΠ°ΠΊ ΠΏΡΠΎΠ³ΡΠ°ΠΌΠΌΠ½ΠΎΠ΅ ΠΎΠ±Π΅ΡΠΏΠ΅ΡΠ΅Π½ΠΈΠ΅ Π±ΡΠ΄Π΅Ρ ΠΏΠΎΠ»Π½ΠΎΡΡΡΡ ΡΡΡΠ°Π½ΠΎΠ²Π»Π΅Π½ΠΎ, Π·Π°ΠΏΡΡΡΠΈΡΠ΅ Π΅Π³ΠΎ.
- ΠΠ°Π»Π΅Π΅ Π²Π°ΠΌ ΡΠ»Π΅Π΄ΡΠ΅Ρ Π²ΠΎΠΉΡΠΈ Π² ΠΌΠ΅Π½Ρ Β«Π€Π°ΠΉΠ»Β» ΠΈ Π²ΡΠ±ΡΠ°ΡΡ ΡΠ°ΠΌ ΠΏΡΠ½ΠΊΡ Β«Π‘ΠΎΠ·Π΄Π°ΡΡ Π΄ΠΎΠΊΡΠΌΠ΅Π½ΡΒ». ΠΠ° ΠΏΡΠ΅Π΄ΡΡΠ°Π²Π»Π΅Π½Π½ΠΎΠΉ ΠΏΠ°Π½Π΅Π»ΠΈ ΠΈΠ½ΡΡΡΡΠΌΠ΅Π½ΡΠΎΠ² ΡΠ»Π΅Π΄ΡΠ΅Ρ Π²ΡΠ±ΡΠ°ΡΡ ΡΠ°ΠΊΠΈΠ΅ ΠΏΡΠ½ΠΊΡΡ, ΠΊΠ°ΠΊ Β«ΠΡΠΈΠ²ΡΠ·ΠΊΠ°Β» ΠΈ Β«ΠΡΠΈΠ²ΡΠ·ΠΊΠ° ΠΊ ΡΠ΅ΡΠΊΠ΅Β».
- ΠΠ΅ΡΠ°Π»ΡΠ½ΠΎ Π½Π°ΡΡΡΠΎΠΉΡΠ΅ Π²ΡΠ΅ ΠΏΠ°ΡΠ°ΠΌΠ΅ΡΡΡ ΡΡΡΠ°Π½ΠΈΡΡ. Π§ΡΠΎΠ±Ρ ΡΡΠΎ ΡΠ΄Π΅Π»Π°ΡΡ, Π½ΡΠΆΠ½ΠΎ ΠΈΡΠΏΠΎΠ»ΡΠ·ΠΎΠ²Π°ΡΡ ΡΠΏΠ΅ΡΠΈΠ°Π»ΡΠ½ΡΡ ΠΊΠΎΠΌΠ°Π½Π΄Ρ ΠΈΠ· ΠΌΠ΅Π½Ρ Β«Π€Π°ΠΉΠ»Β». Π ΠΏΠΎΡΠ²ΠΈΠ²ΡΠ΅ΠΌΡΡ ΠΎΠΊΠ½Π΅ Π²Π°ΠΌ Π½ΡΠΆΠ½ΠΎ Π±ΡΠ΄Π΅Ρ Π²ΡΠ±ΡΠ°ΡΡ ΡΠΎΡΠΌΠ°Ρ ΠΈΠ·ΠΎΠ±ΡΠ°ΠΆΠ΅Π½ΠΈΡ ΡΡ Π΅ΠΌΡ ΠΈ Π² Π·Π°Π²ΠΈΡΠΈΠΌΠΎΡΡΠΈ ΠΎΡ ΡΠΎΡΠΌΠ°ΡΠ° ΡΠΆΠ΅ ΠΎΠΏΡΠ΅Π΄Π΅Π»ΠΈΡΡ ΠΎΡΠΈΠ΅Π½ΡΠ°ΡΠΈΡ ΡΠΎΡΡΠ°Π²Π»ΡΠ΅ΠΌΠΎΠ³ΠΎ ΡΠ΅ΡΡΠ΅ΠΆΠ°. ΠΡΡΡΠ΅ Π²ΡΠ΅Π³ΠΎ Π² Π΄Π°Π½Π½ΠΎΠΌ ΡΠ»ΡΡΠ°Π΅ Π±ΡΠ΄Π΅Ρ ΠΈΡΠΏΠΎΠ»ΡΠ·ΠΎΠ²Π°ΡΡ Π°Π»ΡΠ±ΠΎΠΌΠ½ΠΎΠ΅ ΡΠ°ΡΠΏΠΎΠ»ΠΎΠΆΠ΅Π½ΠΈΠ΅.
- ΠΠΏΡΠ΅Π΄Π΅Π»ΠΈΡΠ΅ Π΅Π΄ΠΈΠ½ΠΈΡΡ ΠΈΠ·ΠΌΠ΅ΡΠ΅Π½ΠΈΡ, Π² ΠΊΠΎΡΠΎΡΠΎΠΉ Π±ΡΠ΄Π΅Ρ ΡΠ΅ΡΡΠΈΡΡΡΡ ΡΠ»Π΅ΠΊΡΡΠΈΡΠ΅ΡΠΊΠ°Ρ ΡΡ Π΅ΠΌΠ°, Π° ΡΠ°ΠΊΠΆΠ΅ Π½Π΅ΠΎΠ±Ρ ΠΎΠ΄ΠΈΠΌΡΠΉ ΠΌΠ°ΡΡΡΠ°Π± ΠΈΠ·ΠΎΠ±ΡΠ°ΠΆΠ΅Π½ΠΈΡ. Π ΠΊΠΎΠ½ΡΠ΅ Π½Π°ΠΆΠΌΠΈΡΠ΅ ΠΊΠ½ΠΎΠΏΠΊΡ Β«ΠΠΊΒ».
- ΠΠ΅ΡΠ΅ΠΉΠ΄ΠΈΡΠ΅ Π² ΠΌΠ΅Π½Ρ Β«ΠΡΠΊΡΡΡΡΒ», Π° Π·Π°ΡΠ΅ΠΌ — Π² Π±ΠΈΠ±Π»ΠΈΠΎΡΠ΅ΠΊΡ ΡΡΠ°ΡΠ°ΡΠ΅ΡΠΎΠ². ΠΠ°ΠΌ ΡΠ»Π΅Π΄ΡΠ΅Ρ ΠΏΠ΅ΡΠ΅Π½Π΅ΡΡΠΈ Π½Π° Π»ΠΈΡΡ ΡΠ΅ΡΡΠ΅ΠΆΠ° Π½Π΅ΠΎΠ±Ρ ΠΎΠ΄ΠΈΠΌΡΡ ΡΠΎΡΠΌΡ ΠΎΡΠ½ΠΎΠ²Π½ΠΎΠΉ Π½Π°Π΄ΠΏΠΈΡΠΈ, ΡΠ°ΠΌΠΊΡ ΠΈ Π΅ΡΠ΅ ΠΌΠ°ΡΡΡ Π΄ΡΡΠ³ΠΈΡ Π΄ΠΎΠΏΠΎΠ»Π½ΠΈΡΠ΅Π»ΡΠ½ΡΡ ΡΠ»Π΅ΠΌΠ΅Π½ΡΠΎΠ². Π ΠΏΠΎΡΠ»Π΅Π΄Π½ΠΈΠ΅ Π½ΡΠΆΠ½ΠΎ Π±ΡΠ΄Π΅Ρ Π²Π½ΠΎΡΠΈΡΡ Π½Π°Π΄ΠΏΠΈΡΠΈ, ΠΊΠΎΡΠΎΡΡΠ΅ Π±ΡΠ΄ΡΡ ΠΏΠΎΡΡΠ½ΡΡΡ ΠΎΡΠΎΠ±Π΅Π½Π½ΠΎΡΡΠΈ Π²Π°ΡΠ΅ΠΉ ΡΡ Π΅ΠΌΡ.
- ΠΠ»Ρ Π²ΡΡΠ΅ΡΡΠΈΠ²Π°Π½ΠΈΡ ΠΊΠΎΠΌΠΏΠΎΠ½Π΅Π½ΡΠΎΠ² ΡΡ Π΅ΠΌΡ ΠΌΠΎΠΆΠ½ΠΎ ΠΈΡΠΏΠΎΠ»ΡΠ·ΠΎΠ²Π°ΡΡ ΠΊΠ°ΠΊ ΡΠΆΠ΅ ΠΏΠΎΠ΄Π³ΠΎΡΠΎΠ²Π»Π΅Π½Π½ΡΠ΅ ΡΡΠ°ΡΠ°ΡΠ΅ΡΡ, Π½Π°Ρ ΠΎΠ΄ΡΡΠΈΠ΅ΡΡ Π² Π±ΠΈΠ±Π»ΠΈΠΎΡΠ΅ΠΊΠ΅ ΠΏΡΠΎΠ³ΡΠ°ΠΌΠΌΡ, ΡΠ°ΠΊ ΠΈ ΠΊΠ°ΠΊΠΈΠ΅-Π»ΠΈΠ±ΠΎ ΡΠΎΠ±ΡΡΠ²Π΅Π½Π½ΡΠ΅ Π·Π°Π³ΠΎΡΠΎΠ²ΠΊΠΈ.
- ΠΡΠ΅Π²ΠΎΠ·ΠΌΠΎΠΆΠ½ΡΠ΅ ΠΎΠ΄Π½ΠΎΡΠΈΠΏΠ½ΡΠ΅ Π±Π»ΠΎΠΊΠΈ ΠΈΠ»ΠΈ ΠΆΠ΅ ΠΊΠΎΠΌΠΏΠΎΠ½Π΅Π½ΡΡ ΡΡ Π΅ΠΌΡ Π½ΡΠΆΠ½ΠΎ Π±ΡΠ΄Π΅Ρ ΠΈΠ·ΠΎΠ±ΡΠ°Π·ΠΈΡΡ ΠΏΠΎΡΡΠ΅Π΄ΡΡΠ²ΠΎΠΌ ΠΊΠΎΠΏΠΈΡΠΎΠ²Π°Π½ΠΈΡ ΠΏΡΠ΅Π΄ΡΡΠ°Π²Π»Π΅Π½Π½ΡΡ ΡΠ»Π΅ΠΌΠ΅Π½ΡΠΎΠ², Π²Π½ΠΎΡΡ ΡΠΆΠ΅ ΠΏΠΎΡΠΎΠΌ Π½ΡΠΆΠ½ΡΠ΅ Π΄ΠΎΠΏΠΎΠ»Π½Π΅Π½ΠΈΡ ΠΈ ΠΏΡΠ°Π²ΠΊΠΈ.
ΠΠΎΡΠ»Π΅ ΡΠΎΠ³ΠΎ ΠΊΠ°ΠΊ ΡΠ°Π±ΠΎΡΠ° Π½Π°Π΄ ΡΡ Π΅ΠΌΠΎΠΉ Π±ΡΠ΄Π΅Ρ Π·Π°Π²Π΅ΡΡΠ΅Π½Π°, Π²Π°ΠΌ ΡΠ»Π΅Π΄ΡΠ΅Ρ ΠΏΡΠΎΠ²Π΅ΡΠΈΡΡ, Π½Π°ΡΠΊΠΎΠ»ΡΠΊΠΎ ΠΏΡΠ°Π²ΠΈΠ»ΡΠ½ΠΎ ΠΎΠ½Π° Π±ΡΠ»Π° ΡΠΎΡΡΠ°Π²Π»Π΅Π½Π°. Π’Π°ΠΊΠΆΠ΅ ΠΏΠΎΡΡΠ°ΡΠ°ΠΉΡΠ΅ΡΡ Π΄Π΅ΡΠ°Π»ΡΠ½ΠΎ ΠΎΡΠΊΠΎΡΡΠ΅ΠΊΡΠΈΡΠΎΠ²Π°ΡΡ ΠΏΠΎΡΡΠ½ΠΈΡΠ΅Π»ΡΠ½ΡΠ΅ Π½Π°Π΄ΠΏΠΈΡΠΈ, ΠΏΠΎΡΠ»Π΅ ΡΠ΅Π³ΠΎ ΡΠΎΡ ΡΠ°Π½ΡΠΉΡΠ΅ ΡΠ°ΠΉΠ» ΠΏΠΎΠ΄ Π½ΡΠΆΠ½ΡΠΌ ΠΈΠΌΠ΅Π½Π΅ΠΌ. ΠΠΎΡΠΎΠ²ΡΠΉ ΡΠ΅ΡΡΠ΅ΠΆ ΠΌΠΎΠΆΠ½ΠΎ Π²ΡΠ²ΠΎΠ΄ΠΈΡΡ Π½Π° ΠΏΠ΅ΡΠ°ΡΡ.
«ΠΠ°ΠΊ ΡΠΈΡΠ°ΡΡ ΡΠ»Π΅ΠΊΡΡΠΈΡΠ΅ΡΠΊΠΈΠ΅ ΡΡ Π΅ΠΌΡ ?». ΠΠΎΠΆΠ°Π»ΡΠΉ, ΡΡΠΎ ΡΠ°ΠΌΡΠΉ ΡΠ°ΡΡΠΎ Π·Π°Π΄Π°Π²Π°Π΅ΠΌΡΠΉ Π²ΠΎΠΏΡΠΎΡ Π² ΡΡΠ½Π΅ΡΠ΅. ΠΡΠ»ΠΈ Π΄Π»Ρ ΡΠΎΠ³ΠΎ, ΡΡΠΎΠ±Ρ Π½Π°ΡΡΠΈΡΡΡΡ ΡΠΈΡΠ°ΡΡ ΠΈ ΠΏΠΈΡΠ°ΡΡ, ΠΌΡ ΠΈΠ·ΡΡΠ°Π»ΠΈ Π°Π·Π±ΡΠΊΡ, ΡΠΎ Π·Π΄Π΅ΡΡ ΠΏΠΎΡΡΠΈ ΡΠΎ ΠΆΠ΅ ΡΠ°ΠΌΠΎΠ΅. Π§ΡΠΎΠ±Ρ Π½Π°ΡΡΠΈΡΡΡΡ ΡΠΈΡΠ°ΡΡ ΡΡ Π΅ΠΌΡ, ΠΏΠ΅ΡΠ²ΡΠΌ Π΄Π΅Π»ΠΎΠΌ, ΠΌΡ Π΄ΠΎΠ»ΠΆΠ½Ρ ΠΈΠ·ΡΡΠΈΡΡ ΠΊΠ°ΠΊ Π²ΡΠ³Π»ΡΠ΄ΠΈΡ ΡΠΎΡ ΠΈΠ»ΠΈ ΠΈΠ½ΠΎΠΉ ΡΠ°Π΄ΠΈΠΎΡΠ»Π΅ΠΌΠ΅Π½Ρ Π² ΡΡ Π΅ΠΌΠ΅. Π ΠΏΡΠΈΠ½ΡΠΈΠΏΠ΅ Π½ΠΈΡΠ΅Π³ΠΎ ΡΠ»ΠΎΠΆΠ½ΠΎΠ³ΠΎ Π² ΡΡΠΎΠΌ Π½Π΅Ρ. ΠΡΡ ΡΠΎΠ»Ρ Π² ΡΠΎΠΌ, ΡΡΠΎ Π΅ΡΠ»ΠΈ Π² ΡΡΡΡΠΊΠΎΠΉ Π°Π·Π±ΡΠΊΠ΅ 33 Π±ΡΠΊΠ²Ρ, ΡΠΎ Π΄Π»Ρ ΡΠΎΠ³ΠΎ, ΡΡΠΎΠ±Ρ Π²ΡΡΡΠΈΡΡ ΠΎΠ±ΠΎΠ·Π½Π°ΡΠ΅Π½ΠΈΡ ΡΠ°Π΄ΠΈΠΎΡΠ»Π΅ΠΌΠ΅Π½ΡΠΎΠ², ΠΏΡΠΈΠ΄Π΅ΡΡΡ Π½Π΅ΠΏΠ»ΠΎΡ ΠΎ ΠΏΠΎΡΡΠ°ΡΠ°ΡΡΡΡ. ΠΠΎ ΡΠΈΡ ΠΏΠΎΡ Π²Π΅ΡΡ ΠΌΠΈΡ Π½Π΅ ΠΌΠΎΠΆΠ΅Ρ Π΄ΠΎΠ³ΠΎΠ²ΠΎΡΠΈΡΡΡΡ, ΠΊΠ°ΠΊ ΠΎΠ±ΠΎΠ·Π½Π°ΡΠ°ΡΡ ΡΠΎΡ ΠΈΠ»ΠΈ ΠΈΠ½ΠΎΠΉ ΡΠ°Π΄ΠΈΠΎΡΠ»Π΅ΠΌΠ΅Π½Ρ Π»ΠΈΠ±ΠΎ ΡΡΡΡΠΎΠΉΡΡΠ²ΠΎ. ΠΠΎΡΡΠΎΠΌΡ, ΠΈΠΌΠ΅ΠΉΡΠ΅ ΡΡΠΎ Π²Π²ΠΈΠ΄Ρ, ΠΊΠΎΠ³Π΄Π° Π±ΡΠ΄Π΅ΡΠ΅ ΡΠΎΠ±ΠΈΡΠ°ΡΡ Π±ΡΡΠΆΡΠΉΡΠΊΠΈΠ΅ ΡΡ Π΅ΠΌΡ. Π Π½Π°ΡΠ΅ΠΉ ΡΡΠ°ΡΡΠ΅ ΠΌΡ Π±ΡΠ΄Π΅ΠΌ ΡΠ°ΡΡΠΌΠ°ΡΡΠΈΠ²Π°ΡΡ Π½Π°Ρ ΠΠΠ‘Π’-Π²Π°ΡΠΈΠ°Π½Ρ ΠΎΠ±ΠΎΠ·Π½Π°ΡΠ΅Π½ΠΈΡ ΡΠ°Π΄ΠΈΠΎΡΠ»Π΅ΠΌΠ΅Π½ΡΠΎΠ².
ΠΠ»Π΅ΠΊΡΡΠΈΡΠ΅ΡΠΊΠΈΠ΅ ΡΠ΅ΡΡΠ΅ΠΆΠΈ Π»Π΅ΡΡΠ½ΠΈΡ ΠΏΠΎ-ΠΏΡΠ΅ΠΆΠ½Π΅ΠΌΡ ΡΠ²Π»ΡΡΡΡΡ ΠΎΠ΄Π½ΠΈΠΌ ΠΈΠ· ΡΠ°ΡΠΏΡΠΎΡΡΡΠ°Π½Π΅Π½Π½ΡΡ ΠΈ Π½Π°Π΄Π΅ΠΆΠ½ΡΡ ΠΈΠ½ΡΡΡΡΠΌΠ΅Π½ΡΠΎΠ², ΠΈΡΠΏΠΎΠ»ΡΠ·ΡΠ΅ΠΌΡΡ Π΄Π»Ρ ΡΡΡΡΠ°Π½Π΅Π½ΠΈΡ Π½Π΅ΠΏΠΎΠ»Π°Π΄ΠΎΠΊ ΠΎΠ±ΠΎΡΡΠ΄ΠΎΠ²Π°Π½ΠΈΡ ΠΏΡΠΈ Π΅Π³ΠΎ ΡΠ±ΠΎΠ΅. ΠΠ°ΠΊ ΠΈ Π² Π»ΡΠ±ΠΎΠΌ Ρ ΠΎΡΠΎΡΠ΅ΠΌ ΠΈΠ½ΡΡΡΡΠΌΠ΅Π½ΡΠ΅ ΡΡΡΡΠ°Π½Π΅Π½ΠΈΡ Π½Π΅ΠΏΠΎΠ»Π°Π΄ΠΎΠΊ, Π²Ρ Π΄ΠΎΠ»ΠΆΠ½Ρ Π±ΡΡΡ Π·Π½Π°ΠΊΠΎΠΌΡ Ρ Π΅Π³ΠΎ ΠΎΡΠ½ΠΎΠ²Π½ΡΠΌΠΈ ΡΡΠ½ΠΊΡΠΈΡΠΌΠΈ, ΡΡΠΎΠ±Ρ ΠΌΠ°ΠΊΡΠΈΠΌΠ°Π»ΡΠ½ΠΎ ΠΈΡΠΏΠΎΠ»ΡΠ·ΠΎΠ²Π°ΡΡ Π΄ΠΈΠ°Π³ΡΠ°ΠΌΠΌΡ Π² ΡΡΠΎΠΉ ΠΎΠ±Π»Π°ΡΡΠΈ. ΠΡΡΠ³ΠΈΠΌΠΈ ΡΠ»ΠΎΠ²Π°ΠΌΠΈ, ΠΎΠ±Π»Π°Π΄Π°Π½ΠΈΠ΅ Π±Π°Π·ΠΎΠ²ΡΠΌ ΠΏΠΎΠ½ΠΈΠΌΠ°Π½ΠΈΠ΅ΠΌ ΡΠΎΠ³ΠΎ, ΠΊΠ°ΠΊ Π²ΡΠ»ΠΎΠΆΠ΅Π½ΠΎ ΡΠ΅ΡΡΠ΅ΠΆ, Π° ΡΠ°ΠΊΠΆΠ΅ Π·Π½Π°ΡΠ΅Π½ΠΈΠ΅ ΡΠΈΡΠ΅Π» ΠΈ ΡΠΈΠΌΠ²ΠΎΠ»ΠΎΠ², Π½Π°ΠΉΠ΄Π΅Π½Π½ΡΡ Π½Π° ΡΡ Π΅ΠΌΠ΅, ΡΠ΄Π΅Π»Π°ΡΡ Π²Π°Ρ Π½Π°ΠΌΠ½ΠΎΠ³ΠΎ Π±ΠΎΠ»Π΅Π΅ ΠΎΠΏΡΡΠ½ΡΠΌΠΈ ΡΠΏΠ΅ΡΠΈΠ°Π»ΠΈΡΡΠ°ΠΌΠΈ ΠΏΠΎ ΠΎΠ±ΡΠ»ΡΠΆΠΈΠ²Π°Π½ΠΈΡ.
ΠΠ°ΠΊ ΠΏΡΠ°Π²ΠΈΠ»ΠΎ, Π΄Π²Π΅ ΠΎΡΠ΄Π΅Π»ΡΠ½ΡΠ΅ ΡΠ°ΡΡΠΈ Π»Π΅ΡΡΠ½ΠΈΡΠ½ΠΎΠ³ΠΎ ΡΠΈΡΡΠ½ΠΊΠ°: ΠΊΠΎΠΌΠΏΠΎΠ½Π΅Π½Ρ ΠΏΠΈΡΠ°Π½ΠΈΡ ΠΈ ΠΊΠΎΠΌΠΏΠΎΠ½Π΅Π½Ρ ΡΠΏΡΠ°Π²Π»Π΅Π½ΠΈΡ. Π‘ΠΈΠ»ΠΎΠ²Π°Ρ ΡΠ°ΡΡΡ ΡΠΎΡΡΠΎΠΈΡ ΠΈΠ· ΡΠ°ΠΊΠΈΡ ΡΠ»Π΅ΠΌΠ΅Π½ΡΠΎΠ², ΠΊΠ°ΠΊ Π΄Π²ΠΈΠ³Π°ΡΠ΅Π»Ρ, ΠΊΠΎΠ½ΡΠ°ΠΊΡΡ ΡΡΠ°ΡΡΠ΅ΡΠ° Π΄Π²ΠΈΠ³Π°ΡΠ΅Π»Ρ ΠΈ ΠΏΠ΅ΡΠ΅Π³ΡΡΠ·ΠΊΠΈ, ΡΠ°Π·ΡΠ΅Π΄ΠΈΠ½ΠΈΡΠ΅Π»ΠΈ ΠΈ Π·Π°ΡΠΈΡΠ½ΡΠ΅ ΡΡΡΡΠΎΠΉΡΡΠ²Π° . ΠΠΎΠ½ΡΡΠΎΠ»ΡΠ½Π°Ρ ΡΠ°ΡΡΡ Π²ΠΊΠ»ΡΡΠ°Π΅Ρ Π² ΡΠ΅Π±Ρ ΡΠ»Π΅ΠΌΠ΅Π½ΡΡ, ΠΊΠΎΡΠΎΡΡΠ΅ Π΄Π΅Π»Π°ΡΡ ΠΊΠΎΠΌΠΏΠΎΠ½Π΅Π½ΡΡ ΠΏΠΈΡΠ°Π½ΠΈΡ Π²ΡΠΏΠΎΠ»Π½ΡΡΡΠΈΠΌΠΈ ΡΠ²ΠΎΡ ΡΠ°Π±ΠΎΡΡ. ΠΠ»Ρ ΡΡΠΎΠ³ΠΎ ΠΎΠ±ΡΡΠΆΠ΄Π΅Π½ΠΈΡ ΠΌΡ ΡΠΎΡΡΠ΅Π΄ΠΎΡΠΎΡΠΈΠΌΡΡ Π½Π° ΠΊΠΎΠ½ΡΡΠΎΠ»ΡΠ½ΠΎΠΉ ΡΠ°ΡΡΠΈ ΡΠ΅ΡΡΠ΅ΠΆΠ°. ΠΠ°Π²Π°ΠΉΡΠ΅ Π²Π·Π³Π»ΡΠ½Π΅ΠΌ Π½Π° Π½Π°ΠΈΠ±ΠΎΠ»Π΅Π΅ ΡΠ°ΡΠΏΡΠΎΡΡΡΠ°Π½Π΅Π½Π½ΡΠ΅ ΠΊΠΎΠΌΠΏΠΎΠ½Π΅Π½ΡΡ.
ΠΠ°Π΄Π½ΠΎ, Π±Π»ΠΈΠΆΠ΅ ΠΊ Π΄Π΅Π»Ρ. ΠΠ°Π²Π°ΠΉΡΠ΅ ΡΠ°ΡΡΠΌΠΎΡΡΠΈΠΌ ΠΏΡΠΎΡΡΠ΅Π½ΡΠΊΡΡ ΡΠ»Π΅ΠΊΡΡΠΈΡΠ΅ΡΠΊΡΡ ΡΡ Π΅ΠΌΡ Π±Π»ΠΎΠΊΠ° ΠΏΠΈΡΠ°Π½ΠΈΡ, ΠΊΠΎΡΠΎΡΠ°Ρ ΡΠ°Π½ΡΡΠ΅ ΠΌΠ΅Π»ΡΠΊΠ°Π»Π° Π² Π»ΡΠ±ΠΎΠΌ ΡΠΎΠ²Π΅ΡΡΠΊΠΎΠΌ Π±ΡΠΌΠ°ΠΆΠ½ΠΎΠΌ ΠΈΠ·Π΄Π°Π½ΠΈΠΈ:
ΠΡΠ»ΠΈ Π²Ρ Π½Π΅ ΠΏΠ΅ΡΠ²ΡΠΉ Π΄Π΅Π½Ρ Π΄Π΅ΡΠΆΠΈΡΠ΅ ΠΏΠ°ΡΠ»ΡΠ½ΠΈΠΊ Π² ΡΡΠΊΠ°Ρ , ΡΠΎ Π΄Π»Ρ Π²Π°Ρ Ρ ΠΏΠ΅ΡΠ²ΠΎΠ³ΠΎ Π²Π·Π³Π»ΡΠ΄Π° ΡΡΠ°Π·Ρ Π²ΡΠ΅ ΡΡΠ°Π½Π΅Ρ ΠΏΠΎΠ½ΡΡΠ½ΠΎ. ΠΠΎ ΡΡΠ΅Π΄ΠΈ ΠΌΠΎΠΈΡ ΡΠΈΡΠ°ΡΠ΅Π»Π΅ΠΉ Π΅ΡΡΡ ΠΈ ΡΠ΅, ΠΊΡΠΎ Π²ΠΏΠ΅ΡΠ²ΡΠ΅ ΡΡΠ°Π»ΠΊΠΈΠ²Π°Π΅ΡΡΡ Ρ ΠΏΠΎΠ΄ΠΎΠ±Π½ΡΠΌΠΈ ΡΠ΅ΡΡΠ΅ΠΆΠ°ΠΌΠΈ. ΠΠΎΡΡΠΎΠΌΡ, ΡΡΠ° ΡΡΠ°ΡΡΡ Π² ΠΎΡΠ½ΠΎΠ²Π½ΠΎΠΌ ΠΈΠΌΠ΅Π½Π½ΠΎ Π΄Π»Ρ Π½ΠΈΡ .
ΠΠ°ΠΏΡΠΈΠΌΠ΅Ρ, Π² Π²ΠΎΠ·Π΄ΡΡΠ½ΠΎΠΉ ΠΊΠΎΠΌΠΏΡΠ΅ΡΡΠΎΡΠ½ΠΎΠΉ ΡΠΈΡΡΠ΅ΠΌΠ΅ Π±ΡΠ΄Π΅Ρ ΡΠΈΠΌΠ²ΠΎΠ» Π΄Π»Ρ ΡΠ΅Π»Π΅ Π΄Π°Π²Π»Π΅Π½ΠΈΡ. ΠΡΠ»ΠΈ ΡΠ΅Π»ΠΎΠ²Π΅ΠΊ, Π²ΡΠΏΠΎΠ»Π½ΡΡΡΠΈΠΉ ΠΏΠΎΠΈΡΠΊ ΠΈ ΡΡΡΡΠ°Π½Π΅Π½ΠΈΠ΅ Π½Π΅ΠΈΡΠΏΡΠ°Π²Π½ΠΎΡΡΠ΅ΠΉ ΠΈ ΡΠ΅ΠΌΠΎΠ½Ρ, Π½Π΅ ΡΠ°ΡΠΏΠΎΠ·Π½Π°Π΅Ρ ΡΡΠΎΡ ΡΠΈΠΌΠ²ΠΎΠ», Π±ΡΠ΄Π΅Ρ ΡΠ»ΠΎΠΆΠ½ΠΎ Π½Π°ΠΉΡΠΈ ΠΊΠΎΠΌΠΌΡΡΠ°ΡΠΎΡ, ΡΡΠΎΠ±Ρ ΠΎΠΏΡΠ΅Π΄Π΅Π»ΠΈΡΡ, ΠΏΡΠ°Π²ΠΈΠ»ΡΠ½ΠΎ Π»ΠΈ ΠΎΠ½ ΡΠ°Π±ΠΎΡΠ°Π΅Ρ. ΠΠΎ ΠΌΠ½ΠΎΠ³ΠΈΡ ΡΠ»ΡΡΠ°ΡΡ ΡΡΡΡΠΎΠΉΡΡΠ²Π° Π²Π²ΠΎΠ΄Π° ΡΡΠΈΡΠ°ΡΡΡΡ Π»ΠΈΠ±ΠΎ Π½ΠΎΡΠΌΠ°Π»ΡΠ½ΠΎ ΠΎΡΠΊΡΡΡΡΠΌΠΈ, Π»ΠΈΠ±ΠΎ Π½ΠΎΡΠΌΠ°Π»ΡΠ½ΠΎ Π·Π°ΠΊΡΡΡΡΠΌΠΈ. ΠΠΎΡΠΌΠ°Π»ΡΠ½ΠΎ ΠΎΡΠΊΡΡΡΡΠΉ ΠΈΠ»ΠΈ Π·Π°ΠΊΡΡΡΡΠΉ ΡΡΠ°ΡΡΡ ΠΎΡΠ½ΠΎΡΠΈΡΡΡ ΠΊ ΠΏΠΎΠ»Π½ΠΎΠΌΡ ΡΠΎΡΡΠΎΡΠ½ΠΈΡ ΡΡΡΡΠΎΠΉΡΡΠ²Π°. ΠΡΠ»ΠΈ ΡΡΡΡΠΎΠΉΡΡΠ²ΠΎ Π½ΠΎΡΠΌΠ°Π»ΡΠ½ΠΎ Π·Π°ΠΊΡΡΡΠΎ, ΠΏΡΠΎΠ²Π΅ΡΠΊΠ° ΡΠΎΠΏΡΠΎΡΠΈΠ²Π»Π΅Π½ΠΈΡ Π΄Π°ΡΡ ΠΏΠΎΠΊΠ°Π·Π°Π½ΠΈΡ. ΠΠΎΡΠΌΠ°Π»ΡΠ½ΠΎ ΠΎΡΠΊΡΡΡΠΎΠ΅ ΠΈ Π½ΠΎΡΠΌΠ°Π»ΡΠ½ΠΎ Π·Π°ΠΊΡΡΡΠΎΠ΅ ΡΠΎΡΡΠΎΡΠ½ΠΈΠ΅ ΡΡΡΡΠΎΠΉΡΡΠ² Π½Π΅ ΠΏΠΎΠΌΠ΅ΡΠ΅Π½ΠΎ Π½Π° ΡΠ΅ΡΡΠ΅ΠΆΠ΅ Π»Π΅ΡΡΠ½ΠΈΡΡ.
ΠΡ ΡΡΠΎ ΠΆΠ΅, Π΄Π°Π²Π°ΠΉΡΠ΅ Π΅Π΅ Π°Π½Π°Π»ΠΈΠ·ΠΈΡΠΎΠ²Π°ΡΡ.
Π ΠΎΡΠ½ΠΎΠ²Π½ΠΎΠΌ, Π²ΡΠ΅ ΡΡ Π΅ΠΌΡ ΡΠΈΡΠ°ΡΡΡΡ ΡΠ»Π΅Π²Π°-Π½Π°ΠΏΡΠ°Π²ΠΎ, ΡΠΎΡΠ½ΠΎ ΡΠ°ΠΊΠΆΠ΅, ΠΊΠ°ΠΊ Π²Ρ ΡΠΈΡΠ°Π΅ΡΠ΅ ΠΊΠ½ΠΈΠ³Ρ. ΠΡΡΠΊΡΡ ΡΠ°Π·Π½ΡΡ ΡΡ Π΅ΠΌΡ ΠΌΠΎΠΆΠ½ΠΎ ΠΏΡΠ΅Π΄ΡΡΠ°Π²ΠΈΡΡ Π² Π²ΠΈΠ΄Π΅ ΠΎΡΠ΄Π΅Π»ΡΠ½ΠΎΠ³ΠΎ Π±Π»ΠΎΠΊΠ°, Π½Π° ΠΊΠΎΡΠΎΡΡΠΉ ΠΌΡ ΡΡΠΎ-ΡΠΎ ΠΏΠΎΠ΄Π°Π΅ΠΌ ΠΈ Ρ ΠΊΠΎΡΠΎΡΠΎΠ³ΠΎ ΠΌΡ ΡΡΠΎ-ΡΠΎ ΡΠ½ΠΈΠΌΠ°Π΅ΠΌ. ΠΠ΄Π΅ΡΡ Ρ Π½Π°Ρ ΡΡ Π΅ΠΌΠ° Π±Π»ΠΎΠΊΠ° ΠΏΠΈΡΠ°Π½ΠΈΡ, Π½Π° ΠΊΠΎΡΠΎΡΡΠΉ ΠΌΡ ΠΏΠΎΠ΄Π°Π΅ΠΌ 220 ΠΠΎΠ»ΡΡ ΠΈΠ· ΡΠΎΠ·Π΅ΡΠΊΠΈ Π²Π°ΡΠ΅Π³ΠΎ Π΄ΠΎΠΌΠ°, Π° Π²ΡΡ ΠΎΠ΄ΠΈΡ ΡΠΆΠ΅ Ρ Π½Π°ΡΠ΅Π³ΠΎ Π±Π»ΠΎΠΊΠ° ΠΏΠΎΡΡΠΎΡΠ½Π½ΠΎΠ΅ Π½Π°ΠΏΡΡΠΆΠ΅Π½ΠΈΠ΅. Π’ΠΎ Π΅ΡΡΡ Π²Ρ Π΄ΠΎΠ»ΠΆΠ½Ρ ΠΏΠΎΠ½ΠΈΠΌΠ°ΡΡ, ΠΊΠ°ΠΊΡΡ ΠΎΡΠ½ΠΎΠ²Π½ΡΡ ΡΡΠ½ΠΊΡΠΈΡ Π²ΡΠΏΠΎΠ»Π½ΡΠ΅Ρ Π²Π°ΡΠ° ΡΡ Π΅ΠΌΠ° . ΠΡΠΎ ΠΌΠΎΠΆΠ½ΠΎ ΠΏΡΠΎΡΠ΅ΡΡΡ Π² ΠΎΠΏΠΈΡΠ°Π½ΠΈΠΈ ΠΊ Π½Π΅ΠΉ.
Π‘ΠΊΠΎΡΠ΅Π΅, Π²Ρ Π΄ΠΎΠ»ΠΆΠ½Ρ ΡΠ°ΡΠΏΠΎΠ·Π½Π°ΡΡ ΡΠΈΠΌΠ²ΠΎΠ». ΠΠΎΠ»Π΅Π·Π½ΡΠΉ Π½Π°ΠΌΠ΅ΠΊ Π½Π° ΡΠΎ, ΡΡΠΎΠ±Ρ ΠΎΠΏΡΠ΅Π΄Π΅Π»ΠΈΡΡ, ΠΎΡΠΊΡΡΡΡ Π»ΠΈ ΠΊΠΎΠ½ΡΠ°ΠΊΡΡ ΠΈΠ»ΠΈ Π·Π°ΠΊΡΡΡΡ, — ΡΡΠΎ Π΄ΡΠΌΠ°ΡΡ ΠΎ Π½ΠΈΡ Ρ ΡΠΎΡΠΊΠΈ Π·ΡΠ΅Π½ΠΈΡ ΡΠΈΠ»Ρ ΡΡΠΆΠ΅ΡΡΠΈ. ΠΡΠ»ΠΈ Π½Π° ΡΡΡΡΠΎΠΉΡΡΠ²Π΅ Π΄Π΅ΠΉΡΡΠ²ΡΠ΅Ρ Π³ΡΠ°Π²ΠΈΡΠ°ΡΠΈΡ, Π΅Π³ΠΎ Π½ΠΎΡΠΌΠ°Π»ΡΠ½ΠΎΠ΅ ΡΠΎΡΡΠΎΡΠ½ΠΈΠ΅ ΠΏΠΎΠΊΠ°Π·Π°Π½ΠΎ Π½Π° ΡΠ΅ΡΡΠ΅ΠΆΠ΅. ΠΡΠΊΠ»ΡΡΠ΅Π½ΠΈΠ΅ ΠΈΠ· ΡΡΠΎΠΉ ΠΊΠΎΠ½ΡΠ΅ΠΏΡΠΈΠΈ ΡΠΎΠ΄Π΅ΡΠΆΠΈΡΡΡ Π² ΡΡΡΡΠΎΠΉΡΡΠ²Π°Ρ , ΡΠΎΠ΄Π΅ΡΠΆΠ°ΡΠΈΡ ΠΏΡΡΠΆΠΈΠ½Ρ. ΠΠ°ΠΏΡΠΈΠΌΠ΅Ρ, ΠΏΡΠΈ ΡΠΈΡΠΎΠ²Π°Π½ΠΈΠΈ Π½ΠΎΡΠΌΠ°Π»ΡΠ½ΠΎ ΡΠ°Π·ΠΎΠΌΠΊΠ½ΡΡΠΎΠΉ ΠΊΠ½ΠΎΠΏΠΊΠΈ, ΠΊΠ°ΠΆΠ΅ΡΡΡ, ΡΡΠΎ ΠΊΠ½ΠΎΠΏΠΊΠ° Π΄ΠΎΠ»ΠΆΠ½Π° ΠΏΠ°Π΄Π°ΡΡ ΠΈ Π·Π°ΠΊΡΡΠ²Π°ΡΡΡΡ. ΠΠ΄Π½Π°ΠΊΠΎ Π΅ΡΡΡ ΠΏΡΡΠΆΠΈΠ½Π° Π² ΠΊΠ½ΠΎΠΏΠΊΠ΅, ΠΊΠΎΡΠΎΡΠ°Ρ ΡΠ΄Π΅ΡΠΆΠΈΠ²Π°Π΅Ρ ΠΊΠΎΠ½ΡΠ°ΠΊΡΡ Π² ΠΎΡΠΊΡΡΡΠΎΠΌ ΠΏΠΎΠ»ΠΎΠΆΠ΅Π½ΠΈΠΈ.
ΠΡΠ°ΠΊ, Π²ΡΠΎΠ΄Π΅ Π±Ρ ΠΎΠΏΡΠ΅Π΄Π΅Π»ΠΈΠ»ΠΈΡΡ Ρ Π·Π°Π΄Π°ΡΠ΅ΠΉ ΡΡΠΎΠΉ ΡΡ Π΅ΠΌΡ. ΠΡΡΠΌΡΠ΅ Π»ΠΈΠ½ΠΈΠΈ — ΡΡΠΎ ΠΏΡΠΎΠ²ΠΎΠ΄ΠΎΡΠΊΠΈ, ΠΏΠΎ ΠΊΠΎΡΠΎΡΡΠΌ Π±ΡΠ΄Π΅Ρ Π±Π΅ΠΆΠ°ΡΡ ΡΠ»Π΅ΠΊΡΡΠΈΡΠ΅ΡΠΊΠΈΠΉ ΡΠΎΠΊ. ΠΡ Π·Π°Π΄Π°ΡΠ° — ΡΠΎΠ΅Π΄ΠΈΠ½ΡΡΡ ΡΠ°Π΄ΠΈΠΎΡΠ»Π΅ΠΌΠ΅Π½ΡΡ.
Π’ΠΎΡΠΊΠ°, Π³Π΄Π΅ ΡΠΎΠ΅Π΄ΠΈΠ½ΡΡΡΡΡ ΡΡΠΈ ΠΈ Π±ΠΎΠ»Π΅Π΅ ΠΏΡΠΎΠ²ΠΎΠ΄ΠΎΡΠΊΠΎΠ², Π½Π°Π·ΡΠ²Π°Π΅ΡΡΡ ΡΠ·Π»ΠΎΠΌ . ΠΠΎΠΆΠ½ΠΎ ΡΠΊΠ°Π·Π°ΡΡ, Π² ΡΡΠΎΠΌ ΠΌΠ΅ΡΡΠ΅ ΠΏΡΠΎΠ²ΠΎΠ΄ΠΎΡΠΊΠΈ ΡΠΏΠ°ΠΈΠ²Π°ΡΡΡΡ:
Π£ΠΏΡΠ°Π²Π»ΡΡΡΠ΅Π΅ Π½Π°ΠΏΡΡΠΆΠ΅Π½ΠΈΠ΅ ΠΈ Π±Π΅Π·ΠΎΠΏΠ°ΡΠ½ΠΎΡΡΡ. Π£ΠΏΡΠ°Π²Π»ΡΡΡΠ΅Π΅ Π½Π°ΠΏΡΡΠΆΠ΅Π½ΠΈΠ΅ Π΄Π»Ρ ΡΠΈΡΡΠ΅ΠΌΡ ΠΌΠΎΠΆΠ΅Ρ ΠΏΠΎΡΡΡΠΏΠ°ΡΡ ΠΎΡ ΡΠΏΡΠ°Π²Π»ΡΡΡΠ΅Π³ΠΎ ΡΡΠ°Π½ΡΡΠΎΡΠΌΠ°ΡΠΎΡΠ°, ΠΊΠΎΡΠΎΡΡΠΉ ΠΏΠΎΠ΄Π°Π΅ΡΡΡ ΠΎΡ ΡΠΈΠ»ΠΎΠ²ΠΎΠΉ ΡΠ°ΡΡΠΈ ΡΠ΅ΡΡΠ΅ΠΆΠ° ΠΈΠ»ΠΈ Π΄ΡΡΠ³ΠΎΠ³ΠΎ ΠΈΡΡΠΎΡΠ½ΠΈΠΊΠ°. ΠΠΎ ΡΠΎΠΎΠ±ΡΠ°ΠΆΠ΅Π½ΠΈΡΠΌ Π±Π΅Π·ΠΎΠΏΠ°ΡΠ½ΠΎΡΡΠΈ Π²Π°ΠΆΠ½ΠΎ ΠΎΠΏΡΠ΅Π΄Π΅Π»ΠΈΡΡ ΠΈΡΡΠΎΡΠ½ΠΈΠΊ ΡΠΏΡΠ°Π²Π»ΡΡΡΠ΅Π³ΠΎ Π½Π°ΠΏΡΡΠΆΠ΅Π½ΠΈΡ Π΄ΠΎ ΡΠ°Π±ΠΎΡΡ Π² ΡΠΈΡΡΠ΅ΠΌΠ΅, ΠΏΠΎΡΠΎΠΌΡ ΡΡΠΎ Π²ΡΠΊΠ»ΡΡΠ°ΡΠ΅Π»Ρ ΠΏΠΈΡΠ°Π½ΠΈΡ Π½Π΅ ΠΌΠΎΠΆΠ΅Ρ ΠΎΡΠΊΠ»ΡΡΠΈΡΡ ΡΠΏΡΠ°Π²Π»ΡΡΡΠ΅Π΅ Π½Π°ΠΏΡΡΠΆΠ΅Π½ΠΈΠ΅, ΠΏΠΎΡΡΠΎΠΌΡ ΡΠ»Π΅ΠΊΡΡΠΈΡΠ΅ΡΠΊΠΈ Π±Π΅Π·ΠΎΠΏΠ°ΡΠ½ΠΎΠ΅ ΡΠΎΡΡΠΎΡΠ½ΠΈΠ΅ Π½Π΅ Π±ΡΠ΄Π΅Ρ ΡΡΡΠ°Π½ΠΎΠ²Π»Π΅Π½ΠΎ.
Π ΠΈΡΡΠ½ΠΎΠΊ Π½Π°Π·ΡΠ²Π°Π΅ΡΡΡ Π»Π΅ΡΡΠ½ΠΈΡΠ½ΡΠΌ ΡΠΈΡΡΠ½ΠΊΠΎΠΌ, ΠΏΠΎΡΠΎΠΌΡ ΡΡΠΎ ΠΎΠ½ ΠΏΠΎΡ ΠΎΠΆ Π½Π° Π»Π΅ΡΡΠ½ΠΈΡΡ Π² ΡΠΎΠΌ Π²ΠΈΠ΄Π΅, Π² ΠΊΠ°ΠΊΠΎΠΌ ΠΎΠ½ ΠΏΠΎΡΡΡΠΎΠ΅Π½ ΠΈ ΠΏΡΠ΅Π΄ΡΡΠ°Π²Π»Π΅Π½ Π½Π° Π±ΡΠΌΠ°Π³Π΅. ΠΠ²Π΅ Π²Π΅ΡΡΠΈΠΊΠ°Π»ΡΠ½ΡΠ΅ Π»ΠΈΠ½ΠΈΠΈ, ΠΊΠΎΡΠΎΡΡΠ΅ ΡΠ»ΡΠΆΠ°Ρ Π³ΡΠ°Π½ΠΈΡΠ΅ΠΉ Π΄Π»Ρ ΡΠΈΡΡΠ΅ΠΌΡ ΡΠΏΡΠ°Π²Π»Π΅Π½ΠΈΡ ΠΈ Π΄ΠΎΡΡΠ°Π²Π»ΡΡΡ ΡΠΏΡΠ°Π²Π»ΡΡΡΠ΅Π΅ Π½Π°ΠΏΡΡΠΆΠ΅Π½ΠΈΠ΅ Π½Π° ΡΡΡΡΠΎΠΉΡΡΠ²Π°, Π½Π°Π·ΡΠ²Π°ΡΡΡΡ ΡΠ΅Π»ΡΡΠ°ΠΌΠΈ. Π Π΅Π»ΡΡΡ ΠΌΠΎΠ³ΡΡ ΠΈΠΌΠ΅ΡΡ Π² Π½ΠΈΡ ΡΠ²Π΅ΡΡ ΡΠΎΠΊΠΎΠ²ΡΠ΅ ΡΡΡΡΠΎΠΉΡΡΠ²Π° ΠΈ ΠΌΠΎΠ³ΡΡ ΠΈΠΌΠ΅ΡΡ ΠΊΠΎΠ½ΡΠ°ΠΊΡΡ ΠΎΡ ΡΠΏΡΠ°Π²Π»ΡΡΡΠΈΡ ΡΡΡΡΠΎΠΉΡΡΠ². ΠΡΠΈ ΠΊΠΎΠ½ΡΡΠΎΠ»ΡΠ½ΡΠ΅ Π»ΠΈΠ½ΠΈΠΈ ΠΌΠΎΠ³ΡΡ Π±ΡΡΡ Π±ΠΎΠ»Π΅Π΅ ΡΠΎΠ»ΡΡΡΠΌΠΈ, ΡΠ΅ΠΌ Π΄ΡΡΠ³ΠΈΠ΅, ΡΡΠΎΠ±Ρ Π»ΡΡΡΠ΅ ΠΈΡ ΠΈΠ΄Π΅Π½ΡΠΈΡΠΈΡΠΈΡΠΎΠ²Π°ΡΡ.
ΠΡΠ»ΠΈ ΠΏΡΠΈΡΡΠ°Π»ΡΠ½ΠΎ Π²Π³Π»ΡΠ΄Π΅ΡΡΡΡ Π² ΡΡ Π΅ΠΌΡ, ΡΠΎ ΠΌΠΎΠΆΠ½ΠΎ Π·Π°ΠΌΠ΅ΡΠΈΡΡ ΠΏΠ΅ΡΠ΅ΡΠ΅ΡΠ΅Π½ΠΈΠ΅ Π΄Π²ΡΡ ΠΏΡΠΎΠ²ΠΎΠ΄ΠΎΡΠΊΠΎΠ²
Π’Π°ΠΊΠΎΠ΅ ΠΏΠ΅ΡΠ΅ΡΠ΅ΡΠ΅Π½ΠΈΠ΅ Π±ΡΠ΄Π΅Ρ ΡΠ°ΡΡΠΎ ΠΌΠ΅Π»ΡΠΊΠ°ΡΡ Π² ΡΡ Π΅ΠΌΠ°Ρ . ΠΠ°ΠΏΠΎΠΌΠ½ΠΈΡΠ΅ ΡΠ°Π· ΠΈ Π½Π°Π²ΡΠ΅Π³Π΄Π°: Π² ΡΡΠΎΠΌ ΠΌΠ΅ΡΡΠ΅ ΠΏΡΠΎΠ²ΠΎΠ΄ΠΎΡΠΊΠΈ Π½Π΅ ΡΠΎΠ΅Π΄ΠΈΠ½ΡΡΡΡΡ ΠΈ ΠΎΠ½ΠΈ Π΄ΠΎΠ»ΠΆΠ½Ρ Π±ΡΡΡ ΠΈΠ·ΠΎΠ»ΠΈΡΠΎΠ²Π°Π½Ρ Π΄ΡΡΠ³ ΠΎΡ Π΄ΡΡΠ³Π° . Π ΡΠΎΠ²ΡΠ΅ΠΌΠ΅Π½Π½ΡΡ ΡΡ Π΅ΠΌΠ°Ρ ΡΠ°ΡΠ΅ Π²ΡΠ΅Π³ΠΎ ΠΌΠΎΠΆΠ½ΠΎ ΡΠ²ΠΈΠ΄Π΅ΡΡ Π²ΠΎΡ ΡΠ°ΠΊΠΎΠΉ Π²Π°ΡΠΈΠ°Π½Ρ, ΠΊΠΎΡΠΎΡΡΠΉ ΡΠΆΠ΅ Π²ΠΈΠ·ΡΠ°Π»ΡΠ½ΠΎ ΠΏΠΎΠΊΠ°Π·ΡΠ²Π°Π΅Ρ, ΡΡΠΎ ΡΠΎΠ΅Π΄ΠΈΠ½Π΅Π½ΠΈΡ ΠΌΠ΅ΠΆΠ΄Ρ Π½ΠΈΠΌΠΈ ΠΎΡΡΡΡΡΡΠ²ΡΠ΅Ρ:
ΠΠ°ΠΊ Π½Π°ΡΡΠΎΡΡΠ°Ρ Π»Π΅ΡΡΠ½ΠΈΡΠ°, ΡΠ΅Π»ΡΡΡ ΡΠ²Π»ΡΡΡΡΡ ΠΎΠΏΠΎΡΠ°ΠΌΠΈ Π΄Π»Ρ ΡΡΡΠΏΠ΅Π½ΡΠΊΠΈ. ΠΡΠ»ΠΈ ΡΠΈΡΡΠ½ΠΎΠΊ Π»Π΅ΡΡΠ½ΠΈΡΡ ΠΏΡΠΎΡ ΠΎΠ΄ΠΈΡ ΡΠ΅ΡΠ΅Π· Π½Π΅ΡΠΊΠΎΠ»ΡΠΊΠΎ ΡΡΡΠ°Π½ΠΈΡ, ΡΠΏΡΠ°Π²Π»ΡΡΡΠ΅Π΅ Π½Π°ΠΏΡΡΠΆΠ΅Π½ΠΈΠ΅ ΠΏΠ΅ΡΠ΅Π½ΠΎΡΠΈΡΡΡ Ρ ΠΎΠ΄Π½ΠΎΠΉ ΡΡΡΠ°Π½ΠΈΡΡ Π½Π° Π΄ΡΡΠ³ΡΡ Π²Π΄ΠΎΠ»Ρ ΡΠ΅Π»ΡΡΠΎΠ². Π‘ΡΡΠ΅ΡΡΠ²ΡΠ΅Ρ Π½Π΅ΡΠΊΠΎΠ»ΡΠΊΠΎ ΡΠΏΠΎΡΠΎΠ±ΠΎΠ², ΠΊΠΎΡΠΎΡΡΠ΅ ΠΌΠΎΠ³ΡΡ Π±ΡΡΡ ΠΏΡΠ΅Π΄ΡΡΠ°Π²Π»Π΅Π½Ρ Π½Π° ΡΠ΅ΡΡΠ΅ΠΆΠ΅. Π‘Π»Π΅Π΄ΡΠ΅Ρ ΠΎΡΠΌΠ΅ΡΠΈΡΡ Π½ΠΎΠΌΠ΅Ρ ΡΡΡΠ°Π½ΠΈΡΡ, Π½Π° ΠΊΠΎΡΠΎΡΠΎΠΉ ΠΏΡΠΎΠ΄ΠΎΠ»ΠΆΠ°ΡΡΡΡ ΡΠ΅Π»ΡΡΡ.
Π ΡΡΠΎΠΌ ΡΡΡΡΠΎΠΉΡΡΠ²Π΅ ΡΡ Π΅ΠΌΡ ΠΏΠΎΡΠ»Π΅Π΄ΠΎΠ²Π°ΡΠ΅Π»ΡΠ½ΠΎΡΡΡ ΡΠΎΠ±ΡΡΠΈΠΉ ΠΌΠΎΠΆΠ΅Ρ Π±ΡΡΡ ΠΎΠΏΠΈΡΠ°Π½Π° ΠΊΠ°ΠΊ ΡΠ°ΠΊΠΎΠ²Π°Ρ. ΠΠΎΠ³Π΄Π° ΠΊΠ½ΠΎΠΏΠΊΠ° Π½Π°ΠΆΠ°ΡΠ°, ΡΠ΅ΠΏΡ Π·Π°Π²Π΅ΡΡΠ°Π΅ΡΡΡ, ΠΈ ΡΠΎΠΊ Π±ΡΠ΄Π΅Ρ ΡΠ΅ΡΡ, ΡΡΠΎΠ±Ρ Π°ΠΊΡΠΈΠ²ΠΈΡΠΎΠ²Π°ΡΡ ΠΊΠ°ΡΡΡΠΊΡ. Π‘ΡΡΠΏΠ΅Π½ΠΈ. Π‘ΡΡΠΏΠ΅Π½ΠΈ Π»Π΅ΡΡΠ½ΠΈΡΡ ΡΠΎΡΡΠΎΡΡ ΠΈΠ· ΠΏΡΠΎΠ²ΠΎΠ΄ΠΎΠ² ΠΈ ΡΡΡΡΠΎΠΉΡΡΠ² Π²Π²ΠΎΠ΄Π°, ΠΊΠΎΡΠΎΡΡΠ΅ Π»ΠΈΠ±ΠΎ ΠΏΠΎΠ·Π²ΠΎΠ»ΡΡΡ ΠΏΠΎΠ΄Π°Π²Π°ΡΡ ΡΠΎΠΊ, Π»ΠΈΠ±ΠΎ ΠΏΡΠ΅ΡΡΠ²Π°ΡΡ ΡΠΎΠΊ Π½Π° Π²ΡΡ ΠΎΠ΄Π½ΡΠ΅ ΡΡΡΡΠΎΠΉΡΡΠ²Π°. ΠΡΠΈ Π»ΠΈΠ½ΠΈΠΈ ΠΌΠΎΠ³ΡΡ Π±ΡΡΡ ΡΠΎΠ½ΠΊΠΈΠΌΠΈ Π»ΠΈΠ½ΠΈΡΠΌΠΈ ΠΏΠΎ ΡΡΠ°Π²Π½Π΅Π½ΠΈΡ Ρ Π»ΠΈΠ½ΠΈΡΠΌΠΈ ΡΠ΅Π»ΡΡΠΎΠ². ΠΡ ΡΠ°Π·ΠΌΠ΅ΡΠ΅Π½ΠΈΡ Π²Ρ ΠΎΠ΄Π½ΡΡ ΠΈ Π²ΡΡ ΠΎΠ΄Π½ΡΡ ΡΡΡΡΠΎΠΉΡΡΠ² Π²Ρ ΠΌΠΎΠΆΠ΅ΡΠ΅ ΠΎΠΏΡΠ΅Π΄Π΅Π»ΠΈΡΡ ΠΏΠΎΡΠ»Π΅Π΄ΠΎΠ²Π°ΡΠ΅Π»ΡΠ½ΠΎΡΡΡ ΡΠΎΠ±ΡΡΠΈΠΉ, ΠΊΠΎΡΠΎΡΡΠ΅ Π»ΠΈΠ±ΠΎ Π°ΠΊΡΠΈΠ²ΠΈΡΡΡΡ, Π»ΠΈΠ±ΠΎ ΠΎΠ±Π΅ΡΡΠΎΡΠΈΠ²Π°ΡΡ Π²ΡΡ ΠΎΠ΄Ρ.
ΠΠ΄Π΅ΡΡ ΠΊΠ°ΠΊ Π±Ρ ΠΎΠ΄ΠΈΠ½ ΠΏΡΠΎΠ²ΠΎΠ΄ΠΎΠΊ ΡΠ²Π΅ΡΡ Ρ ΠΎΠ³ΠΈΠ±Π°Π΅Ρ Π΄ΡΡΠ³ΠΎΠΉ, ΠΈ ΠΎΠ½ΠΈ Π½ΠΈΠΊΠ°ΠΊ Π½Π΅ ΠΊΠΎΠ½ΡΠ°ΠΊΡΠΈΡΡΡΡ ΠΌΠ΅ΠΆΠ΄Ρ ΡΠΎΠ±ΠΎΠΉ.
ΠΡΠ»ΠΈ Π±Ρ ΠΌΠ΅ΠΆΠ΄Ρ Π½ΠΈΠΌΠΈ Π±ΡΠ»ΠΎ ΡΠΎΠ΅Π΄ΠΈΠ½Π΅Π½ΠΈΠ΅, ΡΠΎ ΠΌΡ Π±Ρ ΡΠ²ΠΈΠ΄Π΅Π»ΠΈ Π²ΠΎΡ ΡΠ°ΠΊΡΡ ΠΊΠ°ΡΡΠΈΠ½Ρ:
ΠΠ»ΡΡΠΎΠΌ ΠΊ Ρ ΠΎΡΠΎΡΠ΅ΠΌΡ ΡΡΡΡΠ°Π½Π΅Π½ΠΈΡ Π½Π΅ΠΏΠΎΠ»Π°Π΄ΠΎΠΊ ΡΠ²Π»ΡΠ΅ΡΡΡ ΠΎΠΏΡΠ΅Π΄Π΅Π»Π΅Π½ΠΈΠ΅ ΡΡΠΎΠΉ ΠΏΠΎΡΠ»Π΅Π΄ΠΎΠ²Π°ΡΠ΅Π»ΡΠ½ΠΎΡΡΠΈ ΡΠΎΠ±ΡΡΠΈΠΉ. Π£ΡΡΡΠΎΠΉΡΡΠ²Π° Π²Π²ΠΎΠ΄Π°, ΠΊΠ°ΠΊ ΠΏΡΠ°Π²ΠΈΠ»ΠΎ, ΡΠ°Π·ΠΌΠ΅ΡΠ°ΡΡΡΡ Π½Π° Π»Π΅Π²ΠΎΠΉ ΡΡΠΎΡΠΎΠ½Π΅ ΡΡΡΠΏΠ΅Π½ΠΈ, Π° Π²ΡΡ ΠΎΠ΄Π½ΡΠ΅ ΡΡΡΡΠΎΠΉΡΡΠ²Π° ΡΠ°ΡΠΏΠΎΠ»ΠΎΠΆΠ΅Π½Ρ ΡΠΏΡΠ°Π²Π°. Π Π°Π·ΠΌΠ΅ΡΠ΅Π½ΠΈΠ΅ ΡΡΡΡΠΎΠΉΡΡΠ² Π²Π²ΠΎΠ΄Π°. ΠΡ ΠΎΠ΄Π½ΡΠ΅ ΡΡΡΡΠΎΠΉΡΡΠ²Π° ΡΠ°Π·ΠΌΠ΅ΡΠ°ΡΡΡΡ Π½Π° ΡΡΡΠΏΠ΅Π½ΡΠΊΠ°Ρ ΡΠ°ΠΊΠΈΠΌ ΠΎΠ±ΡΠ°Π·ΠΎΠΌ, ΠΊΠΎΡΠΎΡΡΠΉ ΡΠΊΠ°Π·ΡΠ²Π°Π΅Ρ ΡΠ΅ΠΊΡΡΠΈΠΉ ΠΏΠΎΡΠΎΠΊ ΡΠ΅ΡΠ΅Π· ΡΠ΅ΠΏΠΎΡΠΊΡ, ΠΊΠΎΠ³Π΄Π° Π΅ΡΡΡ ΠΏΠΎΠ»Π½ΡΠΉ ΠΏΡΡΡ ΠΊ Π²ΡΡ ΠΎΠ΄Π°ΠΌ. ΠΡΡΡ Π½Π΅ΡΠΊΠΎΠ»ΡΠΊΠΎ ΡΠΏΠΎΡΠΎΠ±ΠΎΠ², ΠΊΠΎΡΠΎΡΡΠΌΠΈ ΡΡΠΈ ΡΡΡΡΠΎΠΉΡΡΠ²Π° Π²Π²ΠΎΠ΄Π° ΠΌΠΎΠ³ΡΡ Π±ΡΡΡ ΡΠ°Π·ΠΌΠ΅ΡΠ΅Π½Ρ Π½Π° ΡΡΡΠΏΠ΅Π½ΡΠΊΠ°Ρ , Ρ ΠΎΡΡ, ΠΊΠ°ΠΊ ΡΠΊΠ°Π·Π°Π½ΠΎ ΡΠ°Π½Π΅Π΅, ΠΎΠ½ΠΈ ΠΎΠ±ΡΡΠ½ΠΎ ΡΠ°ΡΠΏΠΎΠ»Π°Π³Π°ΡΡΡΡ Ρ Π»Π΅Π²ΠΎΠΉ ΡΡΠΎΡΠΎΠ½Ρ.
ΠΡΠΎ ΠΎΠ·Π½Π°ΡΠ°Π΅Ρ, ΡΡΠΎ ΠΎΠ½ΠΈ ΡΠ°Π·ΠΌΠ΅ΡΠ΅Π½Ρ ΠΎΡ ΠΊΠΎΠ½ΡΠ° Π΄ΠΎ ΠΊΠΎΠ½ΡΠ° Π½Π° ΡΠ΅ΡΡΠ΅ΠΆΠ΅. Π§ΡΠΎΠ±Ρ ΡΠΎΠΊ ΠΏΡΠΎΡΠ΅ΠΊΠ°Π» ΡΠ΅ΡΠ΅Π· Π½ΠΈΡ , ΠΎΠ½ΠΈ Π΄ΠΎΠ»ΠΆΠ½Ρ Π½Π°Ρ ΠΎΠ΄ΠΈΡΡΡΡ Π² Π·Π°ΠΊΡΡΡΠΎΠΌ ΠΏΠΎΠ»ΠΎΠΆΠ΅Π½ΠΈΠΈ. ΠΠΎΠ½ΠΈΠΌΠ°Π½ΠΈΠ΅ ΡΡΠΎΠ³ΠΎ ΠΏΠΎΡΠΎΠΊΠ° ΡΠ²Π»ΡΠ΅ΡΡΡ ΠΎΡΠ»ΠΈΡΠ½ΡΠΌ ΠΏΠΎΠΌΠΎΡΠ½ΠΈΠΊΠΎΠΌ Π² ΡΡΡΡΠ°Π½Π΅Π½ΠΈΠΈ Π½Π΅ΠΏΠΎΠ»Π°Π΄ΠΎΠΊ. ΠΠ»ΡΡΠ΅Π²ΠΎΠΉ Π²ΠΎΠΏΡΠΎΡ, ΠΊΠΎΡΠΎΡΡΠΉ Π²Ρ Π²ΡΠ΅Π³Π΄Π° Π·Π°Π΄Π°Π΅ΡΠ΅ ΡΠ΅Π±Π΅, — ΡΡΠΎ: Β«Π§ΡΠΎ Π½ΡΠΆΠ½ΠΎ, ΡΡΠΎΠ±Ρ Π°ΠΊΡΠΈΠ²ΠΈΡΠΎΠ²Π°ΡΡ Π²ΡΡ ΠΎΠ΄?Β».
ΠΠ°Π²Π°ΠΉΡΠ΅ Π΅ΡΠ΅ ΡΠ°Π· ΡΠ°ΡΡΠΌΠΎΡΡΠΈΠΌ Π½Π°ΡΡ ΡΡ Π΅ΠΌΡ.
ΠΠ°ΠΊ Π²Ρ Π²ΠΈΠ΄ΠΈΡΠ΅, ΡΡ Π΅ΠΌΠ° ΡΠΎΡΡΠΎΠΈΡ ΠΈΠ· ΠΊΠ°ΠΊΠΈΡ -ΡΠΎ Π½Π΅ΠΏΠΎΠ½ΡΡΠ½ΡΡ Π·Π½Π°ΡΠΊΠΎΠ². ΠΠ°Π²Π°ΠΉΡΠ΅ ΡΠ°Π·Π±Π΅ΡΠ΅ΠΌ ΠΎΠ΄ΠΈΠ½ ΠΈΠ· Π½ΠΈΡ . ΠΡΡΡΡ ΡΡΠΎ Π±ΡΠ΄Π΅Ρ Π·Π½Π°ΡΠΎΠΊ R2.
ΠΡΠ°ΠΊ, Π΄Π°Π²Π°ΠΉΡΠ΅ ΠΏΠ΅ΡΠ²ΡΠΌ Π΄Π΅Π»ΠΎΠΌ ΡΠ°Π·Π±Π΅ΡΠ΅ΠΌΡΡ Ρ Π½Π°Π΄ΠΏΠΈΡΡΠΌΠΈ. R — ΡΡΠΎ Π·Π½Π°ΡΠΈΡ ΡΠ΅Π·ΠΈΡΡΠΎΡ. Π’Π°ΠΊ ΠΊΠ°ΠΊ Ρ Π½Π°Ρ ΠΎΠ½ Π½Π΅ Π΅Π΄ΠΈΠ½ΡΡΠ²Π΅Π½Π½ΡΠΉ Π² ΡΡ Π΅ΠΌΠ΅, ΡΠΎ ΡΠ°Π·ΡΠ°Π±ΠΎΡΡΠΈΠΊ ΡΡΠΎΠΉ ΡΡ Π΅ΠΌΡ Π΄Π°Π» Π΅ΠΌΡ ΠΏΠΎΡΡΠ΄ΠΊΠΎΠ²ΡΠΉ Π½ΠΎΠΌΠ΅Ρ «2». Π ΡΡ Π΅ΠΌΠ΅ ΠΈΡ ΡΠ΅Π»ΡΡ 7 ΡΡΡΠΊ. Π Π°Π΄ΠΈΠΎΡΠ»Π΅ΠΌΠ΅Π½ΡΡ Π² ΠΎΡΠ½ΠΎΠ²Π½ΠΎΠΌ Π½ΡΠΌΠ΅ΡΡΡΡΡΡ ΡΠ»Π΅Π²Π°-Π½Π°ΠΏΡΠ°Π²ΠΎ ΠΈ ΡΠ²Π΅ΡΡ Ρ-Π²Π½ΠΈΠ·. ΠΡΡΠΌΠΎΡΠ³ΠΎΠ»ΡΠ½ΠΈΠΊ Ρ ΡΠ΅ΡΡΠΎΠΉ Π²Π½ΡΡΡΠΈ ΡΠΆΠ΅ ΡΠ²Π½ΠΎ ΠΏΠΎΠΊΠ°Π·ΡΠ²Π°Π΅Ρ, ΡΡΠΎ ΡΡΠΎ ΠΏΠΎΡΡΠΎΡΠ½Π½ΡΠΉ ΡΠ΅Π·ΠΈΡΡΠΎΡ Ρ ΠΌΠΎΡΠ½ΠΎΡΡΡΡ ΡΠ°ΡΡΠ΅ΠΈΠ²Π°Π½ΠΈΡ Π² 0,25 ΠΠ°ΡΡ. Π’Π°ΠΊΠΆΠ΅ ΡΡΠ΄ΠΎΠΌ Ρ Π½ΠΈΠΌ Π½Π°ΠΏΠΈΡΠ°Π½ΠΎ 10Π, ΡΡΠΎ ΠΎΠ·Π½Π°ΡΠ°Π΅Ρ Π΅Π³ΠΎ Π½ΠΎΠΌΠΈΠ½Π°Π» Π² 10 ΠΠΈΠ»ΠΎΠΠΌ. ΠΡ ΠΊΠ°ΠΊ-ΡΠΎ Π²ΠΎΡ ΡΠ°ΠΊ…
ΠΠ΄Π΅ΡΡ ΠΏΡΠΈΠ²Π΅Π΄Π΅Π½ ΠΏΡΠΎΡΡΠΎΠΉ ΠΏΡΠΈΠΌΠ΅Ρ Π΄Π»Ρ Π°Π½Π°Π»ΠΈΠ·Π°. Π‘Π»Π΅Π΄ΡΡ ΠΏΡΡΠΈ Π΄Π»Ρ ΡΠ΅ΠΊΡΡΠ΅Π³ΠΎ, Π²Ρ ΠΌΠΎΠΆΠ΅ΡΠ΅ ΡΠ²ΠΈΠ΄Π΅ΡΡ Π»ΠΎΠ³ΠΈΠΊΡ ΡΠ°Π·ΠΌΠ΅ΡΠ΅Π½ΠΈΡ ΡΡΡΡΠΎΠΉΡΡΠ² Π²Π²ΠΎΠ΄Π°. ΠΡΠ° Π»ΠΎΠ³ΠΈΠΊΠ° ΠΎΠΏΡΠ΅Π΄Π΅Π»ΡΠ΅Ρ ΠΏΡΠΎΡΠ΅ΡΡ ΠΏΡΠΈΠ½ΡΡΠΈΡ ΡΠ΅ΡΠ΅Π½ΠΈΠΉ ΡΡΡΡΠΎΠΉΡΡΠ²Π°ΠΌΠΈ Π²Π²ΠΎΠ΄Π° ΠΈ ΠΏΡΡΡ Π΄Π»Ρ ΡΠΎΠΊΠ° ΠΏΡΠΈ Π΅Π³ΠΎ Π΄Π²ΠΈΠΆΠ΅Π½ΠΈΠΈ Π²ΡΡ ΠΎΠ΄Ρ. ΠΠΎΠ³ΠΈΡΠ΅ΡΠΊΠΈΠ΅ ΠΎΠΏΠ΅ΡΠ°ΡΠΎΡΡ. Π‘ΡΡΠ΅ΡΡΠ²ΡΠ΅Ρ Π½Π΅ΡΠΊΠΎΠ»ΡΠΊΠΎ Π»ΠΎΠ³ΠΈΡΠ΅ΡΠΊΠΈΡ ΠΎΠΏΠ΅ΡΠ°ΡΠΎΡΠΎΠ², ΠΊΠΎΡΠΎΡΡΠ΅ ΠΌΠΎΠΆΠ½ΠΎ ΠΈΡΠΏΠΎΠ»ΡΠ·ΠΎΠ²Π°ΡΡ ΠΏΡΠΈ ΡΠ°Π·ΠΌΠ΅ΡΠ΅Π½ΠΈΠΈ ΡΡΡΡΠΎΠΉΡΡΠ² Π²Π²ΠΎΠ΄Π° Π² ΡΡΡΠΏΠ΅Π½ΡΠΊΠ°Ρ . ΠΠ° ΡΠΈΡΡΠ½ΠΊΠ΅ 3 ΠΏΡΠ΅Π΄ΡΡΠ°Π²Π»Π΅Π½Ρ Π²ΡΠ΅ ΡΡΠΈ.
ΠΠ½ΠΎΠΏΠΊΠ° ΠΏΡΡΠΊΠ° Π·Π°ΠΏΡΡΠΊΠ°Π΅Ρ ΠΏΡΡΡ ΠΈ Π°ΠΊΡΠΈΠ²ΠΈΡΡΠ΅Ρ ΠΊΠ°ΡΡΡΠΊΡ. . Π Π°Π·ΠΌΠ΅ΡΠ΅Π½ΠΈΠ΅ Π²ΡΡ ΠΎΠ΄Π½ΡΡ ΡΡΡΡΠΎΠΉΡΡΠ². ΠΠ°ΠΊ ΠΎΡΠΌΠ΅ΡΠ°Π»ΠΎΡΡ ΡΠ°Π½Π΅Π΅, Π²ΡΡ ΠΎΠ΄Π½ΡΠ΅ ΡΡΡΡΠΎΠΉΡΡΠ²Π° ΡΠ°Π·ΠΌΠ΅ΡΠ°ΡΡΡΡ Π½Π° ΠΏΡΠ°Π²ΠΎΠΉ ΡΡΠΎΡΠΎΠ½Π΅ ΡΠ΅ΡΡΠ΅ΠΆΠ° Π»Π΅ΡΡΠ½ΠΈΡΡ. Π ΠΎΡΠ»ΠΈΡΠΈΠ΅ ΠΎΡ ΡΡΡΡΠΎΠΉΡΡΠ² Π²Π²ΠΎΠ΄Π°, Π²Π°ΠΆΠ½ΠΎ, ΡΡΠΎΠ±Ρ Π²ΡΡ ΠΎΠ΄Π½ΡΠ΅ ΡΡΡΡΠΎΠΉΡΡΠ²Π° Π±ΡΠ»ΠΈ ΡΠ°Π·ΠΌΠ΅ΡΠ΅Π½Ρ ΠΏΠ°ΡΠ°Π»Π»Π΅Π»ΡΠ½ΠΎ. ΠΡΠ»ΠΈ ΠΎΠ½ΠΈ ΠΏΠΎΠΌΠ΅ΡΠ°ΡΡΡΡ ΠΏΠΎΡΠ»Π΅Π΄ΠΎΠ²Π°ΡΠ΅Π»ΡΠ½ΠΎ, ΡΠ»Π΅ΠΊΡΡΠΈΡΠ΅ΡΠΊΠ°Ρ ΡΠ΅ΠΎΡΠΈΡ ΡΡΠ²Π΅ΡΠΆΠ΄Π°Π΅Ρ, ΡΡΠΎ Π½Π°ΠΏΡΡΠΆΠ΅Π½ΠΈΠ΅ Π±ΡΠ΄Π΅Ρ ΠΏΠ°Π΄Π°ΡΡ ΠΏΠΎ ΡΠΎΠΏΡΠΎΡΠΈΠ²Π»Π΅Π½ΠΈΡ ΠΊΠ°ΠΆΠ΄ΠΎΠ³ΠΎ Π²ΡΡ ΠΎΠ΄Π°. ΠΡΠ»ΠΈ ΡΡΠΎ ΠΏΡΠΎΠΈΠ·ΠΎΠΉΠ΄Π΅Ρ, ΠΎΠ½ΠΈ Π½Π΅ Π±ΡΠ΄ΡΡ ΡΠ°Π±ΠΎΡΠ°ΡΡ Π΄ΠΎΠ»ΠΆΠ½ΡΠΌ ΠΎΠ±ΡΠ°Π·ΠΎΠΌ.
ΠΠ°ΠΊ ΠΆΠ΅ ΠΎΠ±ΠΎΠ·Π½Π°ΡΠ°ΡΡΡΡ ΠΎΡΡΠ°Π»ΡΠ½ΡΠ΅ ΡΠ°Π΄ΠΈΠΎΡΠ»Π΅ΠΌΠ΅Π½ΡΡ?
ΠΠ»Ρ ΠΎΠ±ΠΎΠ·Π½Π°ΡΠ΅Π½ΠΈΡ ΡΠ°Π΄ΠΈΠΎΡΠ»Π΅ΠΌΠ΅Π½ΡΠΎΠ² ΠΈΡΠΏΠΎΠ»ΡΠ·ΡΡΡΡΡ ΠΎΠ΄Π½ΠΎΠ±ΡΠΊΠ²Π΅Π½Π½ΡΠ΅ ΠΈ ΠΌΠ½ΠΎΠ³ΠΎΠ±ΡΠΊΠ²Π΅Π½Π½ΡΠ΅ ΠΊΠΎΠ΄Ρ. ΠΠ΄Π½ΠΎΠ±ΡΠΊΠ²Π΅Π½Π½ΡΠ΅ ΠΊΠΎΠ΄Ρ — ΡΡΠΎ Π³ΡΡΠΏΠΏΠ° , ΠΊ ΠΊΠΎΡΠΎΡΠΎΠΉ ΠΏΡΠΈΠ½Π°Π΄Π»Π΅ΠΆΠΈΡ ΡΠΎΡ ΠΈΠ»ΠΈ ΠΈΠ½ΠΎΠΉ ΡΠ»Π΅ΠΌΠ΅Π½Ρ. ΠΠΎΡ ΠΎΡΠ½ΠΎΠ²Π½ΡΠ΅ Π³ΡΡΠΏΠΏΡ ΡΠ°Π΄ΠΈΠΎΡΠ»Π΅ΠΌΠ΅Π½ΡΠΎΠ² :
Π — ΡΡΠΎ ΡΠ°Π·Π»ΠΈΡΠ½ΡΠ΅ ΡΡΡΡΠΎΠΉΡΡΠ²Π° (Π½Π°ΠΏΡΠΈΠΌΠ΅Ρ, ΡΡΠΈΠ»ΠΈΡΠ΅Π»ΠΈ)
Π — ΠΏΡΠ΅ΠΎΠ±ΡΠ°Π·ΠΎΠ²Π°ΡΠ΅Π»ΠΈ Π½Π΅ΡΠ»Π΅ΠΊΡΡΠΈΡΠ΅ΡΠΊΠΈΡ Π²Π΅Π»ΠΈΡΠΈΠ½ Π² ΡΠ»Π΅ΠΊΡΡΠΈΡΠ΅ΡΠΊΠΈΠ΅ ΠΈ Π½Π°ΠΎΠ±ΠΎΡΠΎΡ. Π‘ΡΠ΄Π° ΠΌΠΎΠ³ΡΡ ΠΎΡΠ½ΠΎΡΠΈΡΡΡΡ ΡΠ°Π·Π»ΠΈΡΠ½ΡΠ΅ ΠΌΠΈΠΊΡΠΎΡΠΎΠ½Ρ, ΠΏΡΠ΅Π·ΠΎΡΠ»Π΅ΠΌΠ΅Π½ΡΡ, Π΄ΠΈΠ½Π°ΠΌΠΈΠΊΠΈ ΠΈ ΡΠ΄. ΠΠ΅Π½Π΅ΡΠ°ΡΠΎΡΡ ΠΈ ΠΈΡΡΠΎΡΠ½ΠΈΠΊΠΈ ΠΏΠΈΡΠ°Π½ΠΈΡ ΡΡΠ΄Π° Π½Π΅ ΠΎΡΠ½ΠΎΡΡΡΡΡ .
ΠΡΡ ΠΎΠ΄Ρ Π²ΠΊΠ»ΡΡΠ°ΡΡ ΡΠ°ΠΊΠΈΠ΅ ΡΠ»Π΅ΠΌΠ΅Π½ΡΡ, ΠΊΠ°ΠΊ ΠΎΠ³Π½ΠΈ, ΠΊΠ°ΡΡΡΠΊΠΈ, ΡΠΎΠ»Π΅Π½ΠΎΠΈΠ΄Ρ ΠΈ Π½Π°Π³ΡΠ΅Π²Π°ΡΠ΅Π»ΡΠ½ΡΠ΅ ΡΠ»Π΅ΠΌΠ΅Π½ΡΡ. Π Π΄ΠΎΠΏΠΎΠ»Π½Π΅Π½ΠΈΠ΅ ΠΊ ΠΎΠ±ΡΠ΅ΠΏΡΠΈΠ½ΡΡΡΠΌ ΡΠΈΠΌΠ²ΠΎΠ»Π°ΠΌ, ΠΏΠΎΠΊΠ°Π·Π°Π½Π½ΡΠΌ Π½Π° ΡΠΈΠ³. 1, Π±ΡΠΊΠ²Ρ ΠΈ ΡΠΈΡΡΡ ΡΠ°ΠΊΠΆΠ΅ ΠΏΠΎΠΌΠΎΠ³Π°ΡΡ ΠΈΠ΄Π΅Π½ΡΠΈΡΠΈΡΠΈΡΠΎΠ²Π°ΡΡ ΡΡΡΡΠΎΠΉΡΡΠ²Π° Π²ΡΠ²ΠΎΠ΄Π°. ΠΠ±ΡΡΠ½ΠΎ Ρ ΠΊΠ°ΡΡΡΠ΅ΠΊ Π΅ΡΡΡ ΠΊΠΎΠ½ΡΠ°ΠΊΡΡ, ΡΠ²ΡΠ·Π°Π½Π½ΡΠ΅ Ρ Π½ΠΈΠΌΠΈ. ΠΡΠΈ ΠΊΠΎΠ½ΡΠ°ΠΊΡΡ ΠΈΠ·ΠΌΠ΅Π½ΡΡ ΡΠΎΡΡΠΎΡΠ½ΠΈΠ΅, ΠΊΠΎΠ³Π΄Π° ΠΊΠ°ΡΡΡΠΊΠ° Π°ΠΊΡΠΈΠ²ΠΈΡΠΎΠ²Π°Π½Π°. ΠΠ΅Π½ΡΡΡΠΈΠ΅ΡΡ ΠΊΠΎΠ½ΡΠ°ΠΊΡΡ Π»ΠΈΠ±ΠΎ Π·Π°Π²Π΅ΡΡΠ°Ρ, Π»ΠΈΠ±ΠΎ ΠΎΡΠΊΡΠΎΡΡ ΠΏΡΡΡ Π΄Π»Ρ ΡΠ΅ΠΊΡΡΠ΅Π³ΠΎ.
ΠΠ°ΠΊ ΠΎΡΠΌΠ΅ΡΠ΅Π½ΠΎ Π½Π° ΡΠΈΠ³. 4, ΠΊΠΎΠ³Π΄Π° ΠΊΠ½ΠΎΠΏΠΊΠ° Π½Π°ΠΆΠ°ΡΠ°, ΠΏΡΡΡ Π·Π°Π²Π΅ΡΡΠ°Π΅ΡΡΡ, ΠΈ ΡΠΎΠΊ Π±ΡΠ΄Π΅Ρ ΡΠ΅ΡΡ, ΡΡΠΎΠ±Ρ Π°ΠΊΡΠΈΠ²ΠΈΡΠΎΠ²Π°ΡΡ ΠΊΠ°ΡΡΡΠΊΡ. ΠΠΎΠ³Π΄Π° ΠΊΠ°ΡΡΡΠΊΠ° Π°ΠΊΡΠΈΠ²ΠΈΡΠΎΠ²Π°Π½Π°, ΠΊΠΎΠ½ΡΠ°ΠΊΡΡ, ΡΠ²ΡΠ·Π°Π½Π½ΡΠ΅ Ρ ΠΊΠ°ΡΡΡΠΊΠΎΠΉ, ΠΈΠ·ΠΌΠ΅Π½ΡΡ ΡΠΎΡΡΠΎΡΠ½ΠΈΠ΅. ΠΡΠ°ΡΠ½ΡΠΉ ΡΠ²Π΅Ρ Π±ΡΠ΄Π΅Ρ Π³ΠΎΡΠ΅ΡΡ, ΠΈ Π·Π΅Π»Π΅Π½ΡΠΉ ΡΠ²Π΅Ρ ΠΏΠΎΠ³Π°ΡΠ½Π΅Ρ. Π Π°ΡΠΏΠΎΠ»ΠΎΠΆΠ΅Π½ΠΈΠ΅ ΠΊΠΎΠ½ΡΠ°ΠΊΡΠΎΠ². Π ΡΠ΅ΡΡΠ΅ΠΆΠ΅ Π»Π΅ΡΡΠ½ΠΈΡΡ ΠΊΠΎΠ½ΡΠ°ΠΊΡΡ, ΡΠ²ΡΠ·Π°Π½Π½ΡΠ΅ Ρ ΠΊΠ°ΡΡΡΠΊΠΎΠΉ, ΠΌΠΎΠ³ΡΡ Π±ΡΡΡ ΡΠ°ΡΠΏΠΎΠ»ΠΎΠΆΠ΅Π½Ρ Ρ ΠΈΡΠΏΠΎΠ»ΡΠ·ΠΎΠ²Π°Π½ΠΈΠ΅ΠΌ ΡΠΈΡΡΠ΅ΠΌΡ ΠΏΠ΅ΡΠ΅ΠΊΡΠ΅ΡΡΠ½ΡΡ ΡΡΡΠ»ΠΎΠΊ. Π‘ΡΡΠΏΠ΅Π½ΡΠΊΠΈ ΠΎΠ±ΡΡΠ½ΠΎ ΠΏΡΠΎΠ½ΡΠΌΠ΅ΡΠΎΠ²Π°Π½Ρ Π½Π° Π»Π΅Π²ΠΎΠΉ ΡΡΠΎΡΠΎΠ½Π΅ ΡΠ΅Π»ΡΡΠ°. ΠΠΎΠΌΠ΅Ρ Π½Π° ΠΏΡΠ°Π²ΠΎΠΉ ΡΡΠΎΡΠΎΠ½Π΅ ΡΠ΅Π»ΡΡΠ° ΡΡΡΠ»Π°Π΅ΡΡΡ Π½Π° ΠΊΠΎΠ½ΡΠ°ΠΊΡΡ, ΡΠ²ΡΠ·Π°Π½Π½ΡΠ΅ Ρ ΠΊΠ°ΡΡΡΠΊΠΎΠΉ.
Π‘ — ΠΊΠΎΠ½Π΄Π΅Π½ΡΠ°ΡΠΎΡΡ
D — ΡΡ Π΅ΠΌΡ ΠΈΠ½ΡΠ΅Π³ΡΠ°Π»ΡΠ½ΡΠ΅ ΠΈ ΡΠ°Π·Π»ΠΈΡΠ½ΡΠ΅ ΠΌΠΎΠ΄ΡΠ»ΠΈ
E — ΡΠ°Π·Π½ΡΠ΅ ΡΠ»Π΅ΠΌΠ΅Π½ΡΡ, ΠΊΠΎΡΠΎΡΡΠ΅ Π½Π΅ ΠΏΠΎΠΏΠ°Π΄Π°ΡΡ Π½ΠΈ Π² ΠΎΠ΄Π½Ρ Π³ΡΡΠΏΠΏΡ
F — ΡΠ°Π·ΡΡΠ΄Π½ΠΈΠΊΠΈ, ΠΏΡΠ΅Π΄ΠΎΡ ΡΠ°Π½ΠΈΡΠ΅Π»ΠΈ, Π·Π°ΡΠΈΡΠ½ΡΠ΅ ΡΡΡΡΠΎΠΉΡΡΠ²Π°
H — ΡΡΡΡΠΎΠΉΡΡΠ²Π° ΠΈΠ½Π΄ΠΈΠΊΠ°ΡΠΈΠΈ ΠΈ ΡΠΈΠ³Π½Π°Π»ΡΠ½ΡΠ΅ ΡΡΡΡΠΎΠΉΡΡΠ²Π°, Π½Π°ΠΏΡΠΈΠΌΠ΅Ρ, ΠΏΡΠΈΠ±ΠΎΡΡ Π·Π²ΡΠΊΠΎΠ²ΠΎΠΉ ΠΈ ΡΠ²Π΅ΡΠΎΠ²ΠΎΠΉ ΠΈΠ½Π΄ΠΈΠΊΠ°ΡΠΈΠΈ
U — ΠΏΡΠ΅ΠΎΠ±ΡΠ°Π·ΠΎΠ²Π°ΡΠ΅Π»ΠΈ ΡΠ»Π΅ΠΊΡΡΠΈΡΠ΅ΡΠΊΠΈΡ Π²Π΅Π»ΠΈΡΠΈΠ½ Π² ΡΠ»Π΅ΠΊΡΡΠΈΡΠ΅ΡΠΊΠΈΠ΅, ΡΡΡΡΠΎΠΉΡΡΠ²Π° ΡΠ²ΡΠ·ΠΈ
V — ΠΏΠΎΠ»ΡΠΏΡΠΎΠ²ΠΎΠ΄Π½ΠΈΠΊΠΎΠ²ΡΠ΅ ΠΏΡΠΈΠ±ΠΎΡΡ
W — Π»ΠΈΠ½ΠΈΠΈ ΠΈ ΡΠ»Π΅ΠΌΠ΅Π½ΡΡ ΡΠ²Π΅ΡΡ Π²ΡΡΠΎΠΊΠΎΠΉ ΡΠ°ΡΡΠΎΡΡ, Π°Π½ΡΠ΅Π½Π½Ρ
X — ΠΊΠΎΠ½ΡΠ°ΠΊΡΠ½ΡΠ΅ ΡΠΎΠ΅Π΄ΠΈΠ½Π΅Π½ΠΈΡ
Y — ΠΌΠ΅Ρ Π°Π½ΠΈΡΠ΅ΡΠΊΠΈΠ΅ ΡΡΡΡΠΎΠΉΡΡΠ²Π° Ρ ΡΠ»Π΅ΠΊΡΡΠΎΠΌΠ°Π³Π½ΠΈΡΠ½ΡΠΌ ΠΏΡΠΈΠ²ΠΎΠ΄ΠΎΠΌ
Z — ΠΎΠΊΠΎΠ½Π΅ΡΠ½ΡΠ΅ ΡΡΡΡΠΎΠΉΡΡΠ²Π°, ΡΠΈΠ»ΡΡΡΡ, ΠΎΠ³ΡΠ°Π½ΠΈΡΠΈΡΠ΅Π»ΠΈ
ΠΠ»Ρ ΡΡΠΎΡΠ½Π΅Π½ΠΈΡ ΡΠ»Π΅ΠΌΠ΅Π½ΡΠ° ΠΏΠΎΡΠ»Π΅ ΠΎΠ΄Π½ΠΎΠ±ΡΠΊΠ²Π΅Π½Π½ΠΎΠ³ΠΎ ΠΊΠΎΠ΄Π° ΠΈΠ΄Π΅Ρ Π²ΡΠΎΡΠ°Ρ Π±ΡΠΊΠ²Π°, ΠΊΠΎΡΠΎΡΠ°Ρ ΡΠΆΠ΅ ΠΎΠ±ΠΎΠ·Π½Π°ΡΠ°Π΅Ρ Π²ΠΈΠ΄ ΡΠ»Π΅ΠΌΠ΅Π½ΡΠ° . ΠΠΈΠΆΠ΅ ΠΏΡΠΈΠ²Π΅Π΄Π΅Π½Ρ ΠΎΡΠ½ΠΎΠ²Π½ΡΠ΅ Π²ΠΈΠ΄Ρ ΡΠ»Π΅ΠΌΠ΅Π½ΡΠΎΠ² Π²ΠΌΠ΅ΡΡΠ΅ Ρ Π±ΡΠΊΠ²ΠΎΠΉ Π³ΡΡΠΏΠΏΡ:
BD — Π΄Π΅ΡΠ΅ΠΊΡΠΎΡ ΠΈΠΎΠ½ΠΈΠ·ΠΈΡΡΡΡΠΈΡ ΠΈΠ·Π»ΡΡΠ΅Π½ΠΈΠΉ
BE — ΡΠ΅Π»ΡΡΠΈΠ½-ΠΏΡΠΈΠ΅ΠΌΠ½ΠΈΠΊ
BL — ΡΠΎΡΠΎΡΠ»Π΅ΠΌΠ΅Π½Ρ
BQ — ΠΏΡΠ΅Π·ΠΎΡΠ»Π΅ΠΌΠ΅Π½Ρ
BR — Π΄Π°ΡΡΠΈΠΊ ΡΠ°ΡΡΠΎΡΡ Π²ΡΠ°ΡΠ΅Π½ΠΈΡ
BS — Π·Π²ΡΠΊΠΎΡΠ½ΠΈΠΌΠ°ΡΠ΅Π»Ρ
BV — Π΄Π°ΡΡΠΈΠΊ ΡΠΊΠΎΡΠΎΡΡΠΈ
BA — Π³ΡΠΎΠΌΠΊΠΎΠ³ΠΎΠ²ΠΎΡΠΈΡΠ΅Π»Ρ
BB — ΠΌΠ°Π³Π½ΠΈΡΠΎΡΡΡΠΈΠΊΡΠΈΠΎΠ½Π½ΡΠΉ ΡΠ»Π΅ΠΌΠ΅Π½Ρ
BK — ΡΠ΅ΠΏΠ»ΠΎΠ²ΠΎΠΉ Π΄Π°ΡΡΠΈΠΊ
BM — ΠΌΠΈΠΊΡΠΎΡΠΎΠ½
BP — Π΄Π°ΡΡΠΈΠΊ Π΄Π°Π²Π»Π΅Π½ΠΈΡ
BC — ΡΠ΅Π»ΡΡΠΈΠ½ Π΄Π°ΡΡΠΈΠΊ
DA — ΡΡ Π΅ΠΌΠ° ΠΈΠ½ΡΠ΅Π³ΡΠ°Π»ΡΠ½Π°Ρ Π°Π½Π°Π»ΠΎΠ³ΠΎΠ²Π°Ρ
DD — ΡΡ Π΅ΠΌΠ° ΠΈΠ½ΡΠ΅Π³ΡΠ°Π»ΡΠ½Π°Ρ ΡΠΈΡΡΠΎΠ²Π°Ρ, Π»ΠΎΠ³ΠΈΡΠ΅ΡΠΊΠΈΠΉ ΡΠ»Π΅ΠΌΠ΅Π½Ρ
DS — ΡΡΡΡΠΎΠΉΡΡΠ²ΠΎ Ρ ΡΠ°Π½Π΅Π½ΠΈΡ ΠΈΠ½ΡΠΎΡΠΌΠ°ΡΠΈΠΈ
DT — ΡΡΡΡΠΎΠΉΡΡΠ²ΠΎ Π·Π°Π΄Π΅ΡΠΆΠΊΠΈ
EL — Π»Π°ΠΌΠΏΠ° ΠΎΡΠ²Π΅ΡΠΈΡΠ΅Π»ΡΠ½Π°Ρ
EK — Π½Π°Π³ΡΠ΅Π²Π°ΡΠ΅Π»ΡΠ½ΡΠΉ ΡΠ»Π΅ΠΌΠ΅Π½Ρ
FA — ΡΠ»Π΅ΠΌΠ΅Π½Ρ Π·Π°ΡΠΈΡΡ ΠΏΠΎ ΡΠΎΠΊΡ ΠΌΠ³Π½ΠΎΠ²Π΅Π½Π½ΠΎΠ³ΠΎ Π΄Π΅ΠΉΡΡΠ²ΠΈΡ
FP — ΡΠ»Π΅ΠΌΠ΅Π½Ρ Π·Π°ΡΠΈΡΡ ΠΏΠΎ ΡΠΎΠΊΡ ΠΈΠ½Π΅ΡΡΠΈΠΎΠ½Π½Π³ΠΎ Π΄Π΅ΠΉΡΡΠ²ΠΈΡ
FU — ΠΏΠ»Π°Π²ΠΊΠΈΠΉ ΠΏΡΠ΅Π΄ΠΎΡ ΡΠ°Π½ΠΈΡΠ΅Π»Ρ
FV — ΡΠ»Π΅ΠΌΠ΅Π½Ρ Π·Π°ΡΠΈΡΡ ΠΏΠΎ Π½Π°ΠΏΡΡΠΆΠ΅Π½ΠΈΡ
GB — Π±Π°ΡΠ°ΡΠ΅Ρ
HG — ΡΠΈΠΌΠ²ΠΎΠ»ΡΠ½ΡΠΉ ΠΈΠ½Π΄ΠΈΠΊΠ°ΡΠΎΡ
HL — ΠΏΡΠΈΠ±ΠΎΡ ΡΠ²Π΅ΡΠΎΠ²ΠΎΠΉ ΡΠΈΠ³Π½Π°Π»ΠΈΠ·Π°ΡΠΈΠΈ
HA — ΠΏΡΠΈΠ±ΠΎΡ Π·Π²ΡΠΊΠΎΠ²ΠΎΠΉ ΡΠΈΠ³Π½Π°Π»ΠΈΠ·Π°ΡΠΈΠΈ
KV — ΡΠ΅Π»Π΅ Π½Π°ΠΏΡΡΠΆΠ΅Π½ΠΈΡ
KA — ΡΠ΅Π»Π΅ ΡΠΎΠΊΠΎΠ²ΠΎΠ΅
KK — ΡΠ΅Π»Π΅ ΡΠ»Π΅ΠΊΡΡΠΎΡΠ΅ΠΏΠ»ΠΎΠ²ΠΎΠ΅
KM — ΠΌΠ°Π³Π½ΠΈΡΠ½ΡΠΉ ΠΏΡΡΠΊΠ°ΡΠ΅Π»Ρ
KT — ΡΠ΅Π»Π΅ Π²ΡΠ΅ΠΌΠ΅Π½ΠΈ
PC — ΡΡΠ΅ΡΡΠΈΠΊ ΠΈΠΌΠΏΡΠ»ΡΡΠΎΠ²
PF — ΡΠ°ΡΡΠΎΡΠΎΠΌΠ΅Ρ
PI — ΡΡΠ΅ΡΡΠΈΠΊ Π°ΠΊΡΠΈΠ²Π½ΠΎΠΉ ΡΠ½Π΅ΡΠ³ΠΈΠΈ
PR — ΠΎΠΌΠΌΠ΅ΡΡ
PS — ΡΠ΅Π³ΠΈΡΡΡΠΈΡΡΡΡΠΈΠΉ ΠΏΡΠΈΠ±ΠΎΡ
PV — Π²ΠΎΠ»ΡΡΠΌΠ΅ΡΡ
PW — Π²Π°ΡΡΠΌΠ΅ΡΡ
PA — Π°ΠΌΠΏΠ΅ΡΠΌΠ΅ΡΡ
PK — ΡΡΠ΅ΡΡΠΈΠΊ ΡΠ΅Π°ΠΊΡΠΈΠ²Π½ΠΎΠΉ ΡΠ½Π΅ΡΠ³ΠΈΠΈ
PT — ΡΠ°ΡΡ
QF
QS — ΡΠ°Π·ΡΠ΅Π΄ΠΈΠ½ΠΈΡΠ΅Π»Ρ
RK — ΡΠ΅ΡΠΌΠΎΡΠ΅Π·ΠΈΡΡΠΎΡ
RP — ΠΏΠΎΡΠ΅Π½ΡΠΈΠΎΠΌΠ΅ΡΡ
RS — ΡΡΠ½Ρ ΠΈΠ·ΠΌΠ΅ΡΠΈΡΠ΅Π»ΡΠ½ΡΠΉ
RU — Π²Π°ΡΠΈΡΡΠΎΡ
SA — Π²ΡΠΊΠ»ΡΡΠ°ΡΠ΅Π»Ρ ΠΈΠ»ΠΈ ΠΏΠ΅ΡΠ΅ΠΊΠ»ΡΡΠ°ΡΠ΅Π»Ρ
SB — Π²ΡΠΊΠ»ΡΡΠ°ΡΠ΅Π»Ρ ΠΊΠ½ΠΎΠΏΠΎΡΠ½ΡΠΉ
SF — Π²ΡΠΊΠ»ΡΡΠ°ΡΠ΅Π»Ρ Π°Π²ΡΠΎΠΌΠ°ΡΠΈΡΠ΅ΡΠΊΠΈΠΉ
SK — Π²ΡΠΊΠ»ΡΡΠ°ΡΠ΅Π»ΠΈ, ΡΡΠ°Π±Π°ΡΡΠ²Π°ΡΡΠΈΠ΅ ΠΎΡ ΡΠ΅ΠΌΠΏΠ΅ΡΠ°ΡΡΡΡ
SL — Π²ΡΠΊΠ»ΡΡΠ°ΡΠ΅Π»ΠΈ, ΡΡΠ°Π±Π°ΡΡΠ²Π°ΡΡΠΈΠ΅ ΠΎΡ ΡΡΠΎΠ²Π½Ρ
SP — Π²ΡΠΊΠ»ΡΡΠ°ΡΠ΅Π»ΠΈ, ΡΡΠ°Π±Π°ΡΡΠ²Π°ΡΡΠΈΠ΅ ΠΎΡ Π΄Π°Π²Π»Π΅Π½ΠΈΡ
SQ — Π²ΡΠΊΠ»ΡΡΠ°ΡΠ΅Π»ΠΈ, ΡΡΠ°Π±Π°ΡΡΠ²Π°ΡΡΠΈΠ΅ ΠΎΡ ΠΏΠΎΠ»ΠΎΠΆΠ΅Π½ΠΈΡ
SR — Π²ΡΠΊΠ»ΡΡΠ°ΡΠ΅Π»ΠΈ, ΡΡΠ°Π±Π°ΡΡΠ²Π°ΡΡΠΈΠ΅ ΠΎΡ ΡΠ°ΡΡΠΎΡΡ Π²ΡΠ°ΡΠ΅Π½ΠΈΡ
TV — ΡΡΠ°Π½ΡΡΠΎΡΠΌΠ°ΡΠΎΡ Π½Π°ΠΏΡΡΠΆΠ΅Π½ΠΈΡ
TA — ΡΡΠ°Π½ΡΡΠΎΡΠΌΠ°ΡΠΎΡ ΡΠΎΠΊΠ°
UB — ΠΌΠΎΠ΄ΡΠ»ΡΡΠΎΡ
UI — Π΄ΠΈΡΠΊΡΠΈΠΌΠΈΠ½Π°ΡΠΎΡ
UR — Π΄Π΅ΠΌΠΎΠ΄ΡΠ»ΡΡΠΎΡ
UZ — ΠΏΡΠ΅ΠΎΠ±ΡΠ°Π·ΠΎΠ²Π°ΡΠ΅Π»Ρ ΡΠ°ΡΡΠΎΡΠ½ΡΠΉ, ΠΈΠ½Π²Π΅ΡΡΠΎΡ, Π³Π΅Π½Π΅ΡΠ°ΡΠΎΡ ΡΠ°ΡΡΠΎΡΡ, Π²ΡΠΏΡΡΠΌΠΈΡΠ΅Π»Ρ
VD — Π΄ΠΈΠΎΠ΄, ΡΡΠ°Π±ΠΈΠ»ΠΈΡΡΠΎΠ½
VL — ΠΏΡΠΈΠ±ΠΎΡ ΡΠ»Π΅ΠΊΡΡΠΎΠ²Π°ΠΊΡΡΠΌΠ½ΡΠΉ
VS — ΡΠΈΡΠΈΡΡΠΎΡ
VT — ΡΡΠ°Π½Π·ΠΈΡΡΠΎΡ
WA — Π°Π½ΡΠ΅Π½Π½Π°
WT — ΡΠ°Π·ΠΎΠ²ΡΠ°ΡΠ°ΡΠ΅Π»Ρ
WU — Π°ΡΡΠ΅Π½ΡΠ°ΡΠΎΡ
XA — ΡΠΎΠΊΠΎΡΡΠ΅ΠΌΠ½ΠΈΠΊ, ΡΠΊΠΎΠ»ΡΠ·ΡΡΠΈΠΉ ΠΊΠΎΠ½ΡΠ°ΠΊΡ
XP — ΡΡΡΡΡ
XS — Π³Π½Π΅Π·Π΄ΠΎ
XT — ΡΠ°Π·Π±ΠΎΡΠ½ΠΎΠ΅ ΡΠΎΠ΅Π΄ΠΈΠ½Π΅Π½ΠΈΠ΅
XW — Π²ΡΡΠΎΠΊΠΎΡΠ°ΡΡΠΎΡΠ½ΡΠΉ ΡΠΎΠ΅Π΄ΠΈΠ½ΠΈΡΠ΅Π»Ρ
YA — ΡΠ»Π΅ΠΊΡΡΠΎΠΌΠ°Π³Π½ΠΈΡ
YB — ΡΠΎΡΠΌΠΎΠ· Ρ ΡΠ»Π΅ΠΊΡΡΠΎΠΌΠ°Π³Π½ΠΈΡΠ½ΡΠΌ ΠΏΡΠΈΠ²ΠΎΠ΄ΠΎΠΌ
YC — ΠΌΡΡΡΠ° Ρ ΡΠ»Π΅ΠΊΡΡΠΎΠΌΠ°Π³Π½ΠΈΡΠ½ΡΠΌ ΠΏΡΠΈΠ²ΠΎΠ΄ΠΎΠΌ
YH — ΡΠ»Π΅ΠΊΡΡΠΎΠΌΠ°Π³Π½ΠΈΡΠ½Π°Ρ ΠΏΠ»ΠΈΡΠ°
ZQ — ΠΊΠ²Π°ΡΡΠ΅Π²ΡΠΉ ΡΠΈΠ»ΡΡΡ
ΠΡ Π° ΡΠ΅ΠΏΠ΅ΡΡ ΡΠ°ΠΌΠΎΠ΅ ΠΈΠ½ΡΠ΅ΡΠ΅ΡΠ½ΠΎΠ΅: Π³ΡΠ°ΡΠΈΡΠ΅ΡΠΊΠΎΠ΅ ΠΎΠ±ΠΎΠ·Π½Π°ΡΠ΅Π½ΠΈΠ΅ ΡΠ°Π΄ΠΈΠΎΡΠ»Π΅ΠΌΠ΅Π½ΡΠΎΠ².
ΠΠΎΡΡΠ°ΡΠ°ΡΡΡ ΠΏΡΠΈΠ²Π΅ΡΡΠΈ ΡΠ°ΠΌΡΠ΅ Ρ ΠΎΠ΄ΠΎΠ²ΡΠ΅ ΠΎΠ±ΠΎΠ·Π½Π°ΡΠ΅Π½ΠΈΡ ΡΠ»Π΅ΠΌΠ΅Π½ΡΠΎΠ², ΠΈΡΠΏΠΎΠ»ΡΠ·ΡΠ΅ΠΌΡΠ΅ Π² ΡΡ Π΅ΠΌΠ°Ρ :
Π Π΅Π·ΠΈΡΡΠΎΡΡ ΠΏΠΎΡΡΠΎΡΠ½Π½ΡΠ΅
Π° ) ΠΎΠ±ΡΠ΅Π΅ ΠΎΠ±ΠΎΠ·Π½Π°ΡΠ΅Π½ΠΈΠ΅
Π± ) ΠΌΠΎΡΠ½ΠΎΡΡΡΡ ΡΠ°ΡΡΠ΅ΡΠ½ΠΈΡ 0,125 ΠΡ
Π² ) ΠΌΠΎΡΠ½ΠΎΡΡΡΡ ΡΠ°ΡΡΠ΅ΡΠ½ΠΈΡ 0,25 ΠΡ
Π³ ) ΠΌΠΎΡΠ½ΠΎΡΡΡΡ ΡΠ°ΡΡΠ΅ΡΠ½ΠΈΡ 0,5 ΠΡ
Π΄ ) ΠΌΠΎΡΠ½ΠΎΡΡΡΡ ΡΠ°ΡΡΠ΅ΡΠ½ΠΈΡ 1 ΠΡ
Π΅ ) ΠΌΠΎΡΠ½ΠΎΡΡΡΡ ΡΠ°ΡΡΠ΅ΡΠ½ΠΈΡ 2 ΠΡ
ΠΆ ) ΠΌΠΎΡΠ½ΠΎΡΡΡΡ ΡΠ°ΡΡΠ΅ΡΠ½ΠΈΡ 5 ΠΡ
Π· ) ΠΌΠΎΡΠ½ΠΎΡΡΡΡ ΡΠ°ΡΡΠ΅ΡΠ½ΠΈΡ 10 ΠΡ
ΠΈ ) ΠΌΠΎΡΠ½ΠΎΡΡΡΡ ΡΠ°ΡΡΠ΅ΡΠ½ΠΈΡ 50 ΠΡ
Π Π΅Π·ΠΈΡΡΠΎΡΡ ΠΏΠ΅ΡΠ΅ΠΌΠ΅Π½Π½ΡΠ΅
Π’Π΅ΡΠΌΠΎΡΠ΅Π·ΠΈΡΡΠΎΡΡ
Π’Π΅Π½Π·ΠΎΡΠ΅Π·ΠΈΡΡΠΎΡΡ
ΠΠ°ΡΠΈΡΡΠΎΡ
Π¨ΡΠ½Ρ
ΠΠΎΠ½Π΄Π΅Π½ΡΠ°ΡΠΎΡΡ
a ) ΠΎΠ±ΡΠ΅Π΅ ΠΎΠ±ΠΎΠ·Π½Π°ΡΠ΅Π½ΠΈΠ΅ ΠΊΠΎΠ½Π΄Π΅Π½ΡΠ°ΡΠΎΡΠ°
Π± ) Π²Π°ΡΠΈΠΊΠΎΠ½Π΄
Π² ) ΠΏΠΎΠ»ΡΡΠ½ΡΠΉ ΠΊΠΎΠ½Π΄Π΅Π½ΡΠ°ΡΠΎΡ
Π³ ) ΠΏΠΎΠ΄ΡΡΡΠΎΠ΅ΡΠ½ΡΠΉ ΠΊΠΎΠ½Π΄Π΅Π½ΡΠ°ΡΠΎΡ
Π΄ ) ΠΏΠ΅ΡΠ΅ΠΌΠ΅Π½Π½ΡΠΉ ΠΊΠΎΠ½Π΄Π΅Π½ΡΠ°ΡΠΎΡ
ΠΠΊΡΡΡΠΈΠΊΠ°
a ) Π³ΠΎΠ»ΠΎΠ²Π½ΠΎΠΉ ΡΠ΅Π»Π΅ΡΠΎΠ½
Π± ) Π³ΡΠΎΠΌΠΊΠΎΠ³ΠΎΠ²ΠΎΡΠΈΡΠ΅Π»Ρ (Π΄ΠΈΠ½Π°ΠΌΠΈΠΊ)
Π² ) ΠΎΠ±ΡΠ΅Π΅ ΠΎΠ±ΠΎΠ·Π½Π°ΡΠ΅Π½ΠΈΠ΅ ΠΌΠΈΠΊΡΠΎΡΠΎΠ½Π°
Π³ ) ΡΠ»Π΅ΠΊΡΡΠ΅ΡΠ½ΡΠΉ ΠΌΠΈΠΊΡΠΎΡΠΎΠ½
ΠΠΈΠΎΠ΄Ρ
Π° ) Π΄ΠΈΠΎΠ΄Π½ΡΠΉ ΠΌΠΎΡΡ
Π± ) ΠΎΠ±ΡΠ΅Π΅ ΠΎΠ±ΠΎΠ·Π½Π°ΡΠ΅Π½ΠΈΠ΅ Π΄ΠΈΠΎΠ΄Π°
Π² ) ΡΡΠ°Π±ΠΈΠ»ΠΈΡΡΠΎΠ½
Π³ ) Π΄Π²ΡΡΡΠΎΡΠΎΠ½Π½ΠΈΠΉ ΡΡΠ°Π±ΠΈΠ»ΠΈΡΡΠΎΠ½
Π΄ ) Π΄Π²ΡΠ½Π°ΠΏΡΠ°Π²Π»Π΅Π½Π½ΡΠΉ Π΄ΠΈΠΎΠ΄
Π΅ ) Π΄ΠΈΠΎΠ΄ Π¨ΠΎΡΡΠΊΠΈ
ΠΆ ) ΡΡΠ½Π½Π΅Π»ΡΠ½ΡΠΉ Π΄ΠΈΠΎΠ΄
Π· ) ΠΎΠ±ΡΠ°ΡΠ΅Π½Π½ΡΠΉ Π΄ΠΈΠΎΠ΄
ΠΈ ) Π²Π°ΡΠΈΠΊΠ°ΠΏ
ΠΊ ) ΡΠ²Π΅ΡΠΎΠ΄ΠΈΠΎΠ΄
Π» ) ΡΠΎΡΠΎΠ΄ΠΈΠΎΠ΄
ΠΌ ) ΠΈΠ·Π»ΡΡΠ°ΡΡΠΈΠΉ Π΄ΠΈΠΎΠ΄ Π² ΠΎΠΏΡΡΠΎΠ½Π΅
Π½ ) ΠΏΡΠΈΠ½ΠΈΠΌΠ°ΡΡΠΈΠΉ ΠΈΠ·Π»ΡΡΠ΅Π½ΠΈΠ΅ Π΄ΠΈΠΎΠ΄ Π² ΠΎΠΏΡΡΠΎΠ½Π΅
ΠΠ·ΠΌΠ΅ΡΠΈΡΠ΅Π»ΠΈ ΡΠ»Π΅ΠΊΡΡΠΈΡΠ΅ΡΠΊΠΈΡ Π²Π΅Π»ΠΈΡΠΈΠ½
Π° ) Π°ΠΌΠΏΠ΅ΡΠΌΠ΅ΡΡ
Π± ) Π²ΠΎΠ»ΡΡΠΌΠ΅ΡΡ
Π² ) Π²ΠΎΠ»ΡΡΠ°ΠΌΠΏΠ΅ΡΠΌΠ΅ΡΡ
Π³ ) ΠΎΠΌΠΌΠ΅ΡΡ
Π΄ ) ΡΠ°ΡΡΠΎΡΠΎΠΌΠ΅Ρ
Π΅ ) Π²Π°ΡΡΠΌΠ΅ΡΡ
ΠΆ ) ΡΠ°ΡΠ°Π΄ΠΎΠΌΠ΅ΡΡ
Π· ) ΠΎΡΡΠΈΠ»Π»ΠΎΠ³ΡΠ°Ρ
ΠΠ°ΡΡΡΠΊΠΈ ΠΈΠ½Π΄ΡΠΊΡΠΈΠ²Π½ΠΎΡΡΠΈ
Π° ) ΠΊΠ°ΡΡΡΠΊΠ° ΠΈΠ½Π΄ΡΠΊΡΠΈΠ²Π½ΠΎΡΡΠΈ Π±Π΅Π· ΡΠ΅ΡΠ΄Π΅ΡΠ½ΠΈΠΊΠ°
Π± ) ΠΊΠ°ΡΡΡΠΊΠ° ΠΈΠ½Π΄ΡΠΊΡΠΈΠ²Π½ΠΎΡΡΠΈ Ρ ΡΠ΅ΡΠ΄Π΅ΡΠ½ΠΈΠΊΠΎΠΌ
Π² ) ΠΏΠΎΠ΄ΡΡΡΠΎΠ΅ΡΠ½Π°Ρ ΠΊΠ°ΡΡΡΠΊΠ° ΠΈΠ½Π΄ΡΠΊΡΠΈΠ²Π½ΠΎΡΡΠΈ
Π’ΡΠ°Π½ΡΡΠΎΡΠΌΠ°ΡΠΎΡΡ
Π° ) ΠΎΠ±ΡΠ΅Π΅ ΠΎΠ±ΠΎΠ·Π½Π°ΡΠ΅Π½ΠΈΠ΅ ΡΡΠ°Π½ΡΡΠΎΡΠΌΠ°ΡΠΎΡΠ°
Π± ) ΡΡΠ°Π½ΡΡΠΎΡΠΌΠ°ΡΠΎΡ Ρ Π²ΡΠ²ΠΎΠ΄ΠΎΠΌ ΠΈΠ· ΠΎΠ±ΠΌΠΎΡΠΊΠΈ
Π² ) ΡΡΠ°Π½ΡΡΠΎΡΠΌΠ°ΡΠΎΡ ΡΠΎΠΊΠ°
Π³ ) ΡΡΠ°Π½ΡΡΠΎΡΠΌΠ°ΡΠΎΡ Ρ Π΄Π²ΡΠΌΡ Π²ΡΠΎΡΠΈΡΠ½ΡΠΌΠΈ ΠΎΠ±ΠΌΠΎΡΠΊΠ°ΠΌΠΈ (ΠΌΠΎΠΆΠ΅Ρ Π±ΡΡΡ ΠΈ Π±ΠΎΠ»ΡΡΠ΅)
Π΄ ) ΡΡΠ΅Ρ ΡΠ°Π·Π½ΡΠΉ ΡΡΠ°Π½ΡΡΠΎΡΠΌΠ°ΡΠΎΡ
Π£ΡΡΡΠΎΠΉΡΡΠ²Π° ΠΊΠΎΠΌΠΌΡΡΠ°ΡΠΈΠΈ
Π° ) Π·Π°ΠΌΡΠΊΠ°ΡΡΠΈΠΉ
Π± ) ΡΠ°Π·ΠΌΡΠΊΠ°ΡΡΠΈΠΉ
Π² ) ΡΠ°Π·ΠΌΡΠΊΠ°ΡΡΠΈΠΉ Ρ Π²ΠΎΠ·Π²ΡΠ°ΡΠΎΠΌ (ΠΊΠ½ΠΎΠΏΠΊΠ°)
Π³ ) Π·Π°ΠΌΡΠΊΠ°ΡΡΠΈΠΉ Ρ Π²ΠΎΠ·Π²ΡΠ°ΡΠΎΠΌ (ΠΊΠ½ΠΎΠΏΠΊΠ°)
Π΄ ) ΠΏΠ΅ΡΠ΅ΠΊΠ»ΡΡΠ°ΡΡΠΈΠΉ
Π΅ ) Π³Π΅ΡΠΊΠΎΠ½
ΠΠ»Π΅ΠΊΡΡΠΎΠΌΠ°Π³Π½ΠΈΡΠ½ΠΎΠ΅ ΡΠ΅Π»Π΅ Ρ ΡΠ°Π·Π»ΠΈΡΠ½ΡΠΌΠΈ Π³ΡΡΠΏΠΏΠ°ΠΌΠΈ ΠΊΠΎΠΌΠΌΡΡΠ°ΡΠΈΠΎΠ½Π½ΡΡ ΠΊΠΎΠ½ΡΠ°ΠΊΡΠΎΠ² (ΠΊΠΎΠΌΠΌΡΡΠ°ΡΠΈΠΎΠ½Π½ΡΠ΅ ΠΊΠΎΠ½ΡΠ°ΠΊΡΡ ΠΌΠΎΠ³ΡΡ Π±ΡΡΡ ΡΠ°Π·Π½Π΅ΡΠ΅Π½Ρ Π² ΡΡ Π΅ΠΌΠ΅ ΠΎΡ ΠΊΠ°ΡΡΡΠΊΠΈ ΡΠ΅Π»Π΅)
ΠΡΠ΅Π΄ΠΎΡ ΡΠ°Π½ΠΈΡΠ΅Π»ΠΈ
Π° ) ΠΎΠ±ΡΠ΅Π΅ ΠΎΠ±ΠΎΠ·Π½Π°ΡΠ΅Π½ΠΈΠ΅
Π± ) Π²ΡΠ΄Π΅Π»Π΅Π½Π° ΡΡΠΎΡΠΎΠ½Π°, ΠΊΠΎΡΠΎΡΠ°Ρ ΠΎΡΡΠ°Π΅ΡΡΡ ΠΏΠΎΠ΄ Π½Π°ΠΏΡΡΠΆΠ΅Π½ΠΈΠ΅ΠΌ ΠΏΡΠΈ ΠΏΠ΅ΡΠ΅Π³ΠΎΡΠ°Π½ΠΈΠΈ ΠΏΡΠ΅Π΄ΠΎΡ ΡΠ°Π½ΠΈΡΠ΅Π»Ρ
Π² ) ΠΈΠ½Π΅ΡΡΠΈΠΎΠ½Π½ΡΠΉ
Π³ ) Π±ΡΡΡΡΠΎΠ΄Π΅ΠΉΡΡΠ²ΡΡΡΠΈΠΉ
Π΄ ) ΡΠ΅ΡΠΌΠΈΡΠ΅ΡΠΊΠ°Ρ ΠΊΠ°ΡΡΡΠΊΠ°
Π΅ ) Π²ΡΠΊΠ»ΡΡΠ°ΡΠ΅Π»Ρ-ΡΠ°Π·ΡΠ΅Π΄ΠΈΠ½ΠΈΡΠ΅Π»Ρ Ρ ΠΏΠ»Π°Π²ΠΊΠΈΠΌ ΠΏΡΠ΅Π΄ΠΎΡ ΡΠ°Π½ΠΈΡΠ΅Π»Π΅ΠΌ
Π’ΠΈΡΠΈΡΡΠΎΡΡ
ΠΠΈΠΏΠΎΠ»ΡΡΠ½ΡΠΉ ΡΡΠ°Π½Π·ΠΈΡΡΠΎΡ
ΠΠ΄Π½ΠΎΠΏΠ΅ΡΠ΅Ρ ΠΎΠ΄Π½ΡΠΉ ΡΡΠ°Π½Π·ΠΈΡΡΠΎΡ
ΠΠΎΠ»Π΅Π²ΠΎΠΉ ΡΡΠ°Π½Π·ΠΈΡΡΠΎΡ Ρ ΡΠΏΡΠ°Π²Π»ΡΡΡΠΈΠΌ P-N ΠΏΠ΅ΡΠ΅Ρ ΠΎΠ΄ΠΎΠΌ
ΠΠ°ΠΊ Π½Π°ΡΡΠΈΡΡΡΡ ΡΠΈΡΠ°ΡΡ ΠΏΡΠΈΠ½ΡΠΈΠΏΠΈΠ°Π»ΡΠ½ΡΠ΅ ΡΡ Π΅ΠΌΡ
Π’Π΅, ΠΊΡΠΎ ΡΠΎΠ»ΡΠΊΠΎ Π½Π°ΡΠ°Π» ΠΈΠ·ΡΡΠ΅Π½ΠΈΠ΅ ΡΠ»Π΅ΠΊΡΡΠΎΠ½ΠΈΠΊΠΈ ΡΡΠ°Π»ΠΊΠΈΠ²Π°ΡΡΡΡ Ρ Π²ΠΎΠΏΡΠΎΡΠΎΠΌ: Β«ΠΠ°ΠΊ ΡΠΈΡΠ°ΡΡ ΠΏΡΠΈΠ½ΡΠΈΠΏΠΈΠ°Π»ΡΠ½ΡΠ΅ ΡΡ Π΅ΠΌΡ ?Β» Π£ΠΌΠ΅Π½ΠΈΠ΅ ΡΠΈΡΠ°ΡΡ ΠΏΡΠΈΠ½ΡΠΈΠΏΠΈΠ°Π»ΡΠ½ΡΠ΅ ΡΡ Π΅ΠΌΡ Π½Π΅ΠΎΠ±Ρ ΠΎΠ΄ΠΈΠΌΠΎ ΠΏΡΠΈ ΡΠ°ΠΌΠΎΡΡΠΎΡΡΠ΅Π»ΡΠ½ΠΎΠΉ ΡΠ±ΠΎΡΠΊΠ΅ ΡΠ»Π΅ΠΊΡΡΠΎΠ½Π½ΠΎΠ³ΠΎ ΡΡΡΡΠΎΠΉΡΡΠ²Π° ΠΈ Π½Π΅ ΡΠΎΠ»ΡΠΊΠΎ. Π§ΡΠΎ ΠΆΠ΅ ΠΏΡΠ΅Π΄ΡΡΠ°Π²Π»ΡΠ΅Ρ ΡΠΎΠ±ΠΎΠΉ ΠΏΡΠΈΠ½ΡΠΈΠΏΠΈΠ°Π»ΡΠ½Π°Ρ ΡΡ Π΅ΠΌΠ°? ΠΡΠΈΠ½ΡΠΈΠΏΠΈΠ°Π»ΡΠ½Π°Ρ ΡΡ Π΅ΠΌΠ° β ΡΡΠΎ Π³ΡΠ°ΡΠΈΡΠ΅ΡΠΊΠΎΠ΅ ΠΏΡΠ΅Π΄ΡΡΠ°Π²Π»Π΅Π½ΠΈΠ΅ ΡΠΎΠ²ΠΎΠΊΡΠΏΠ½ΠΎΡΡΠΈ ΡΠ»Π΅ΠΊΡΡΠΎΠ½Π½ΡΡ ΠΊΠΎΠΌΠΏΠΎΠ½Π΅Π½ΡΠΎΠ² , ΡΠΎΠ΅Π΄ΠΈΠ½ΡΠ½Π½ΡΡ ΡΠΎΠΊΠΎΠ²Π΅Π΄ΡΡΠΈΠΌΠΈ ΠΏΡΠΎΠ²ΠΎΠ΄Π½ΠΈΠΊΠ°ΠΌΠΈ. Π Π°Π·ΡΠ°Π±ΠΎΡΠΊΠ° Π»ΡΠ±ΠΎΠ³ΠΎ ΡΠ»Π΅ΠΊΡΡΠΎΠ½Π½ΠΎΠ³ΠΎ ΡΡΡΡΠΎΠΉΡΡΠ²Π° Π½Π°ΡΠΈΠ½Π°Π΅ΡΡΡ Ρ ΡΠ°Π·ΡΠ°Π±ΠΎΡΠΊΠΈ Π΅Π³ΠΎ ΠΏΡΠΈΠ½ΡΠΈΠΏΠΈΠ°Π»ΡΠ½ΠΎΠΉ ΡΡ Π΅ΠΌΡ.
ΠΠΌΠ΅Π½Π½ΠΎ Π½Π° ΠΏΡΠΈΠ½ΡΠΈΠΏΠΈΠ°Π»ΡΠ½ΠΎΠΉ ΡΡ Π΅ΠΌΠ΅ ΠΏΠΎΠΊΠ°Π·Π°Π½ΠΎ, ΠΊΠ°ΠΊ ΠΈΠΌΠ΅Π½Π½ΠΎ Π½ΡΠΆΠ½ΠΎ ΡΠΎΠ΅Π΄ΠΈΠ½ΡΡΡ ΡΠ°Π΄ΠΈΠΎΠ΄Π΅ΡΠ°Π»ΠΈ, ΡΡΠΎΠ±Ρ Π² ΠΈΡΠΎΠ³Π΅ ΠΏΠΎΠ»ΡΡΠΈΡΡ Π³ΠΎΡΠΎΠ²ΠΎΠ΅ ΡΠ»Π΅ΠΊΡΡΠΎΠ½Π½ΠΎΠ΅ ΡΡΡΡΠΎΠΉΡΡΠ²ΠΎ, ΠΊΠΎΡΠΎΡΠΎΠ΅ ΡΠΏΠΎΡΠΎΠ±Π½ΠΎ Π²ΡΠΏΠΎΠ»Π½ΡΡΡ ΠΎΠΏΡΠ΅Π΄Π΅Π»ΡΠ½Π½ΡΠ΅ ΡΡΠ½ΠΊΡΠΈΠΈ. Π§ΡΠΎΠ±Ρ ΠΏΠΎΠ½ΡΡΡ, ΡΡΠΎ ΠΆΠ΅ ΠΈΠ·ΠΎΠ±ΡΠ°ΠΆΠ΅Π½ΠΎ Π½Π° ΠΏΡΠΈΠ½ΡΠΈΠΏΠΈΠ°Π»ΡΠ½ΠΎΠΉ ΡΡ Π΅ΠΌΠ΅ Π½ΡΠΆΠ½ΠΎ, Π²ΠΎ-ΠΏΠ΅ΡΠ²ΡΡ Π·Π½Π°ΡΡ ΡΡΠ»ΠΎΠ²Π½ΠΎΠ΅ ΠΎΠ±ΠΎΠ·Π½Π°ΡΠ΅Π½ΠΈΠ΅ ΡΠ΅Ρ ΡΠ»Π΅ΠΌΠ΅Π½ΡΠΎΠ², ΠΈΠ· ΠΊΠΎΡΠΎΡΡΡ ΡΠΎΡΡΠΎΠΈΡ ΡΠ»Π΅ΠΊΡΡΠΎΠ½Π½Π°Ρ ΡΡ Π΅ΠΌΠ°. Π£ Π»ΡΠ±ΠΎΠΉ ΡΠ°Π΄ΠΈΠΎΠ΄Π΅ΡΠ°Π»ΠΈ Π΅ΡΡΡ ΡΠ²ΠΎΡ ΡΡΠ»ΠΎΠ²Π½ΠΎΠ΅ Π³ΡΠ°ΡΠΈΡΠ΅ΡΠΊΠΎΠ΅ ΠΎΠ±ΠΎΠ·Π½Π°ΡΠ΅Π½ΠΈΠ΅ β Π£ΠΠ . ΠΠ°ΠΊ ΠΏΡΠ°Π²ΠΈΠ»ΠΎ, ΠΎΠ½ΠΎ ΠΎΡΠΎΠ±ΡΠ°ΠΆΠ°Π΅Ρ ΠΊΠΎΠ½ΡΡΡΡΠΊΡΠΈΠ²Π½ΠΎΠ΅ ΡΡΡΡΠΎΠΉΡΡΠ²ΠΎ ΠΈΠ»ΠΈ Π½Π°Π·Π½Π°ΡΠ΅Π½ΠΈΠ΅. Π’Π°ΠΊ, Π½Π°ΠΏΡΠΈΠΌΠ΅Ρ, ΡΡΠ»ΠΎΠ²Π½ΠΎΠ΅ Π³ΡΠ°ΡΠΈΡΠ΅ΡΠΊΠΎΠ΅ ΠΎΠ±ΠΎΠ·Π½Π°ΡΠ΅Π½ΠΈΠ΅ Π΄ΠΈΠ½Π°ΠΌΠΈΠΊΠ° ΠΎΡΠ΅Π½Ρ ΡΠΎΡΠ½ΠΎ ΠΏΠ΅ΡΠ΅Π΄Π°ΡΡ ΡΠ΅Π°Π»ΡΠ½ΠΎΠ΅ ΡΡΡΡΠΎΠΉΡΡΠ²ΠΎ Π΄ΠΈΠ½Π°ΠΌΠΈΠΊΠ°. ΠΠΎΡ ΡΠ°ΠΊ Π΄ΠΈΠ½Π°ΠΌΠΈΠΊ ΠΎΠ±ΠΎΠ·Π½Π°ΡΠ°Π΅ΡΡΡ Π½Π° ΡΡ Π΅ΠΌΠ΅.
Π‘ΠΎΠ³Π»Π°ΡΠΈΡΠ΅ΡΡ, ΠΎΡΠ΅Π½Ρ ΠΏΠΎΡ ΠΎΠΆΠ΅. ΠΠΎΡ ΡΠ°ΠΊ Π²ΡΠ³Π»ΡΠ΄ΠΈΡ ΡΡΠ»ΠΎΠ²Π½ΠΎΠ΅ ΠΎΠ±ΠΎΠ·Π½Π°ΡΠ΅Π½ΠΈΠ΅ ΡΠ΅Π·ΠΈΡΡΠΎΡΠ°.
ΠΠ±ΡΡΠ½ΡΠΉ ΠΏΡΡΠΌΠΎΡΠ³ΠΎΠ»ΡΠ½ΠΈΠΊ, Π²Π½ΡΡΡΠΈ ΠΊΠΎΡΠΎΡΠΎΠ³ΠΎ ΠΌΠΎΠΆΠ΅Ρ ΡΠΊΠ°Π·ΡΠ²Π°ΡΡΡΡ Π΅Π³ΠΎ ΠΌΠΎΡΠ½ΠΎΡΡΡ (Π Π΄Π°Π½Π½ΠΎΠΌ ΡΠ»ΡΡΠ°Π΅ ΡΠ΅Π·ΠΈΡΡΠΎΡ ΠΌΠΎΡΠ½ΠΎΡΡΡΡ 2 ΠΡ, ΠΎ ΡΡΠΌ ΡΠ²ΠΈΠ΄Π΅ΡΠ΅Π»ΡΡΡΠ²ΡΠ΅Ρ Π΄Π²Π΅ Π²Π΅ΡΡΠΈΠΊΠ°Π»ΡΠ½ΡΠ΅ ΡΠ΅ΡΡΡ). Π Π²ΠΎΡ ΡΠ°ΠΊΠΈΠΌ ΠΎΠ±ΡΠ°Π·ΠΎΠΌ ΠΎΠ±ΠΎΠ·Π½Π°ΡΠ°Π΅ΡΡΡ ΠΎΠ±ΡΡΠ½ΡΠΉ ΠΊΠΎΠ½Π΄Π΅Π½ΡΠ°ΡΠΎΡ ΠΏΠΎΡΡΠΎΡΠ½Π½ΠΎΠΉ ΡΠΌΠΊΠΎΡΡΠΈ.
ΠΡΠΎ Π΄ΠΎΡΡΠ°ΡΠΎΡΠ½ΠΎ ΠΏΡΠΎΡΡΡΠ΅ ΡΠ»Π΅ΠΌΠ΅Π½ΡΡ. Π Π²ΠΎΡ ΠΏΠΎΠ»ΡΠΏΡΠΎΠ²ΠΎΠ΄Π½ΠΈΠΊΠΎΠ²ΡΠ΅ ΡΠ»Π΅ΠΊΡΡΠΎΠ½Π½ΡΠ΅ ΠΊΠΎΠΌΠΏΠΎΠ½Π΅Π½ΡΡ, Π²ΡΠΎΠ΄Π΅ ΡΡΠ°Π½Π·ΠΈΡΡΠΎΡΠΎΠ², ΠΌΠΈΠΊΡΠΎΡΡ Π΅ΠΌ, ΡΠΈΠΌΠΈΡΡΠΎΡΠΎΠ² ΠΈΠΌΠ΅ΡΡ ΠΊΡΠ΄Π° Π±ΠΎΠ»Π΅Π΅ ΠΈΠ·ΠΎΡΡΡΠ½Π½ΠΎΠ΅ ΠΈΠ·ΠΎΠ±ΡΠ°ΠΆΠ΅Π½ΠΈΠ΅. Π’Π°ΠΊ, Π½Π°ΠΏΡΠΈΠΌΠ΅Ρ, Ρ Π»ΡΠ±ΠΎΠ³ΠΎ Π±ΠΈΠΏΠΎΠ»ΡΡΠ½ΠΎΠ³ΠΎ ΡΡΠ°Π½Π·ΠΈΡΡΠΎΡΠ° Π½Π΅ ΠΌΠ΅Π½Π΅Π΅ ΡΡΡΡ Π²ΡΠ²ΠΎΠ΄ΠΎΠ²: Π±Π°Π·Π°, ΠΊΠΎΠ»Π»Π΅ΠΊΡΠΎΡ, ΡΠΌΠΈΡΡΠ΅Ρ. ΠΠ° ΡΡΠ»ΠΎΠ²Π½ΠΎΠΌ ΠΈΠ·ΠΎΠ±ΡΠ°ΠΆΠ΅Π½ΠΈΠΈ Π±ΠΈΠΏΠΎΠ»ΡΡΠ½ΠΎΠ³ΠΎ ΡΡΠ°Π½Π·ΠΈΡΡΠΎΡΠ° ΡΡΠΈ Π²ΡΠ²ΠΎΠ΄Ρ ΠΈΠ·ΠΎΠ±ΡΠ°ΠΆΠ΅Π½Ρ ΠΎΡΠΎΠ±ΡΠΌ ΠΎΠ±ΡΠ°Π·ΠΎΠΌ. Π§ΡΠΎΠ±Ρ ΠΎΡΠ»ΠΈΡΠ°ΡΡ Π½Π° ΡΡ Π΅ΠΌΠ΅ ΡΠ΅Π·ΠΈΡΡΠΎΡ ΠΎΡ ΡΡΠ°Π½Π·ΠΈΡΡΠΎΡΠ°, Π²ΠΎ-ΠΏΠ΅ΡΠ²ΡΡ Π½Π°Π΄ΠΎ Π·Π½Π°ΡΡ ΡΡΠ»ΠΎΠ²Π½ΠΎΠ΅ ΠΈΠ·ΠΎΠ±ΡΠ°ΠΆΠ΅Π½ΠΈΠ΅ ΡΡΠΎΠ³ΠΎ ΡΠ»Π΅ΠΌΠ΅Π½ΡΠ° ΠΈ, ΠΆΠ΅Π»Π°ΡΠ΅Π»ΡΠ½ΠΎ, Π΅Π³ΠΎ Π±Π°Π·ΠΎΠ²ΡΠ΅ ΡΠ²ΠΎΠΉΡΡΠ²Π° ΠΈ Ρ Π°ΡΠ°ΠΊΡΠ΅ΡΠΈΡΡΠΈΠΊΠΈ. ΠΠΎΡΠΊΠΎΠ»ΡΠΊΡ ΠΊΠ°ΠΆΠ΄Π°Ρ ΡΠ°Π΄ΠΈΠΎΠ΄Π΅ΡΠ°Π»Ρ ΡΠ½ΠΈΠΊΠ°Π»ΡΠ½Π°, ΡΠΎ Π² ΡΡΠ»ΠΎΠ²Π½ΠΎΠΌ ΠΈΠ·ΠΎΠ±ΡΠ°ΠΆΠ΅Π½ΠΈΠΈ Π³ΡΠ°ΡΠΈΡΠ΅ΡΠΊΠΈ ΠΌΠΎΠΆΠ΅Ρ Π±ΡΡΡ Π·Π°ΡΠΈΡΡΠΎΠ²Π°Π½Π° ΠΎΠΏΡΠ΅Π΄Π΅Π»ΡΠ½Π½Π°Ρ ΠΈΠ½ΡΠΎΡΠΌΠ°ΡΠΈΡ. Π’Π°ΠΊ, Π½Π°ΠΏΡΠΈΠΌΠ΅Ρ, ΠΈΠ·Π²Π΅ΡΡΠ½ΠΎ, ΡΡΠΎ Π±ΠΈΠΏΠΎΠ»ΡΡΠ½ΡΠ΅ ΡΡΠ°Π½Π·ΠΈΡΡΠΎΡΡ ΠΌΠΎΠ³ΡΡ ΠΈΠΌΠ΅ΡΡ ΡΠ°Π·Π½ΡΡ ΡΡΡΡΠΊΡΡΡΡ: p-n-p ΠΈΠ»ΠΈ n-p-n . ΠΠΎΡΡΠΎΠΌΡ ΠΈ Π£ΠΠ ΡΡΠ°Π½Π·ΠΈΡΡΠΎΡΠΎΠ² ΡΠ°Π·Π½ΠΎΠΉ ΡΡΡΡΠΊΡΡΡΡ Π½Π΅ΡΠΊΠΎΠ»ΡΠΊΠΎ ΠΎΡΠ»ΠΈΡΠ°ΡΡΡΡ. ΠΠ·Π³Π»ΡΠ½ΠΈΡΠ΅…
ΠΠΎΡΡΠΎΠΌΡ, ΠΏΠ΅ΡΠ΅Π΄ ΡΠ΅ΠΌ, ΠΊΠ°ΠΊ Π½Π°ΡΠ°ΡΡ ΡΠ°Π·Π±ΠΈΡΠ°ΡΡΡΡ Π² ΠΏΡΠΈΠ½ΡΠΈΠΏΠΈΠ°Π»ΡΠ½ΡΡ ΡΡ Π΅ΠΌΠ°Ρ , ΠΆΠ΅Π»Π°ΡΠ΅Π»ΡΠ½ΠΎ ΠΏΠΎΠ·Π½Π°ΠΊΠΎΠΌΠΈΡΡΡΡ Ρ ΡΠ°Π΄ΠΈΠΎΠ΄Π΅ΡΠ°Π»ΡΠΌΠΈ ΠΈ ΠΈΡ ΡΠ²ΠΎΠΉΡΡΠ²Π°ΠΌΠΈ. Π’Π°ΠΊ Π±ΡΠ΄Π΅Ρ Π»Π΅Π³ΡΠ΅ ΡΠ°Π·ΠΎΠ±ΡΠ°ΡΡΡΡ, ΡΡΠΎ ΠΆΠ΅ Π²ΡΡ-ΡΠ°ΠΊΠΈ ΠΈΠ·ΠΎΠ±ΡΠ°ΠΆΠ΅Π½ΠΎ Π½Π° ΡΡ Π΅ΠΌΠ΅.
ΠΠ° Π½Π°ΡΠ΅ΠΌ ΡΠ°ΠΉΡΠ΅ ΡΠΆΠ΅ Π±ΡΠ»ΠΎ ΡΠ°ΡΡΠΊΠ°Π·Π°Π½ΠΎ ΠΎ ΠΌΠ½ΠΎΠ³ΠΈΡ ΡΠ°Π΄ΠΈΠΎΠ΄Π΅ΡΠ°Π»ΡΡ ΠΈ ΠΈΡ ΡΠ²ΠΎΠΉΡΡΠ²Π°Ρ , Π° ΡΠ°ΠΊΠΆΠ΅ ΠΈΡ ΡΡΠ»ΠΎΠ²Π½ΠΎΠΌ ΠΎΠ±ΠΎΠ·Π½Π°ΡΠ΅Π½ΠΈΠΈ Π½Π° ΡΡ Π΅ΠΌΠ΅. ΠΡΠ»ΠΈ Π·Π°Π±ΡΠ»ΠΈ β Π΄ΠΎΠ±ΡΠΎ ΠΏΠΎΠΆΠ°Π»ΠΎΠ²Π°ΡΡ Π² ΡΠ°Π·Π΄Π΅Π» Β«Π‘ΡΠ°ΡΡΒ» .
ΠΡΠΎΠΌΠ΅ ΡΡΠ»ΠΎΠ²Π½ΡΡ ΠΈΠ·ΠΎΠ±ΡΠ°ΠΆΠ΅Π½ΠΈΠΉ ΡΠ°Π΄ΠΈΠΎΠ΄Π΅ΡΠ°Π»Π΅ΠΉ Π½Π° ΠΏΡΠΈΠ½ΡΠΈΠΏΠΈΠ°Π»ΡΠ½ΠΎΠΉ ΡΡ Π΅ΠΌΠ΅ ΡΠΊΠ°Π·ΡΠ²Π°Π΅ΡΡΡ ΠΈ Π΄ΡΡΠ³Π°Ρ ΡΡΠΎΡΠ½ΡΡΡΠ°Ρ ΠΈΠ½ΡΠΎΡΠΌΠ°ΡΠΈΡ. ΠΡΠ»ΠΈ Π²Π½ΠΈΠΌΠ°ΡΠ΅Π»ΡΠ½ΠΎ ΠΏΠΎΡΠΌΠΎΡΡΠ΅ΡΡ Π½Π° ΡΡ Π΅ΠΌΡ, ΡΠΎ ΠΌΠΎΠΆΠ½ΠΎ Π·Π°ΠΌΠ΅ΡΠΈΡΡ, ΡΡΠΎ ΡΡΠ΄ΠΎΠΌ Ρ ΠΊΠ°ΠΆΠ΄ΡΠΌ ΡΡΠ»ΠΎΠ²Π½ΡΠΌ ΠΈΠ·ΠΎΠ±ΡΠ°ΠΆΠ΅Π½ΠΈΠ΅ΠΌ ΡΠ°Π΄ΠΈΠΎΠ΄Π΅ΡΠ°Π»ΠΈ ΡΡΠΎΡΡ Π½Π΅ΡΠΊΠΎΠ»ΡΠΊΠΎ Π»Π°ΡΠΈΠ½ΡΠΊΠΈΡ Π±ΡΠΊΠ², Π½Π°ΠΏΡΠΈΠΌΠ΅Ρ, VT , BA , C ΠΈ Π΄Ρ. ΠΡΠΎ ΡΠΎΠΊΡΠ°ΡΡΠ½Π½ΠΎΠ΅ Π±ΡΠΊΠ²Π΅Π½Π½ΠΎΠ΅ ΠΎΠ±ΠΎΠ·Π½Π°ΡΠ΅Π½ΠΈΠ΅ ΡΠ°Π΄ΠΈΠΎΠ΄Π΅ΡΠ°Π»ΠΈ. Π‘Π΄Π΅Π»Π°Π½ΠΎ ΡΡΠΎ Π΄Π»Ρ ΡΠΎΠ³ΠΎ, ΡΡΠΎΠ±Ρ ΠΏΡΠΈ ΠΎΠΏΠΈΡΠ°Π½ΠΈΠΈ ΡΠ°Π±ΠΎΡΡ ΠΈΠ»ΠΈ Π½Π°ΡΡΡΠΎΠΉΠΊΠΈ ΡΡ Π΅ΠΌΡ ΠΌΠΎΠΆΠ½ΠΎ Π±ΡΠ»ΠΎ ΡΡΡΠ»Π°ΡΡΡΡ Π½Π° ΡΠΎΡ ΠΈΠ»ΠΈ ΠΈΠ½ΠΎΠΉ ΡΠ»Π΅ΠΌΠ΅Π½Ρ. ΠΠ΅ ΡΡΡΠ΄Π½ΠΎ Π·Π°ΠΌΠ΅ΡΡ, ΡΡΠΎ ΠΎΠ½ΠΈ Π΅ΡΡ ΠΈ ΠΏΡΠΎΠ½ΡΠΌΠ΅ΡΠΎΠ²Π°Π½Ρ, Π½Π°ΠΏΡΠΈΠΌΠ΅Ρ, Π²ΠΎΡ ΡΠ°ΠΊ: VT1, C2, R33 ΠΈ Ρ.Π΄.
ΠΠΎΠ½ΡΡΠ½ΠΎ, ΡΡΠΎ ΠΎΠ΄Π½ΠΎΡΠΈΠΏΠ½ΡΡ ΡΠ°Π΄ΠΈΠΎΠ΄Π΅ΡΠ°Π»Π΅ΠΉ Π² ΡΡ Π΅ΠΌΠ΅ ΠΌΠΎΠΆΠ΅Ρ Π±ΡΡΡ ΡΠΊΠΎΠ»Ρ ΡΠ³ΠΎΠ΄Π½ΠΎ ΠΌΠ½ΠΎΠ³ΠΎ. ΠΠΎΡΡΠΎΠΌΡ, ΡΡΠΎΠ±Ρ ΡΠΏΠΎΡΡΠ΄ΠΎΡΠΈΡΡ Π²ΡΡ ΡΡΠΎ ΠΈ ΠΏΡΠΈΠΌΠ΅Π½ΡΠ΅ΡΡΡ Π½ΡΠΌΠ΅ΡΠ°ΡΠΈΡ. ΠΡΠΌΠ΅ΡΠ°ΡΠΈΡ ΠΎΠ΄Π½ΠΎΡΠΈΠΏΠ½ΡΡ Π΄Π΅ΡΠ°Π»Π΅ΠΉ, Π½Π°ΠΏΡΠΈΠΌΠ΅Ρ ΡΠ΅Π·ΠΈΡΡΠΎΡΠΎΠ², Π²Π΅Π΄ΡΡΡΡ Π½Π° ΠΏΡΠΈΠ½ΡΠΈΠΏΠΈΠ°Π»ΡΠ½ΡΡ ΡΡ Π΅ΠΌΠ°Ρ ΡΠΎΠ³Π»Π°ΡΠ½ΠΎ ΠΏΡΠ°Π²ΠΈΠ»Ρ Β«ΠΒ». ΠΡΠΎ ΠΊΠΎΠ½Π΅ΡΠ½ΠΎ, Π»ΠΈΡΡ Π°Π½Π°Π»ΠΎΠ³ΠΈΡ, Π½ΠΎ Π΄ΠΎΠ²ΠΎΠ»ΡΠ½ΠΎ Π½Π°Π³Π»ΡΠ΄Π½Π°Ρ. ΠΠ·Π³Π»ΡΠ½ΠΈΡΠ΅ Π½Π° Π»ΡΠ±ΡΡ ΡΡ Π΅ΠΌΡ, ΠΈ Π²Ρ ΡΠ²ΠΈΠ΄ΠΈΡΠ΅, ΡΡΠΎ ΠΎΠ΄Π½ΠΎΡΠΈΠΏΠ½ΡΠ΅ ΡΠ°Π΄ΠΈΠΎΠ΄Π΅ΡΠ°Π»ΠΈ Π½Π° Π½Π΅ΠΉ ΠΏΡΠΎΠ½ΡΠΌΠ΅ΡΠΎΠ²Π°Π½Ρ Π½Π°ΡΠΈΠ½Π°Ρ Ρ Π»Π΅Π²ΠΎΠ³ΠΎ Π²Π΅ΡΡ Π½Π΅Π³ΠΎ ΡΠ³Π»Π°, Π·Π°ΡΠ΅ΠΌ ΠΏΠΎ ΠΏΠΎΡΡΠ΄ΠΊΡ Π½ΡΠΌΠ΅ΡΠ°ΡΠΈΡ ΠΈΠ΄ΡΡ Π²Π½ΠΈΠ·, Π° Π·Π°ΡΠ΅ΠΌ ΡΠ½ΠΎΠ²Π° Π½ΡΠΌΠ΅ΡΠ°ΡΠΈΡ Π½Π°ΡΠΈΠ½Π°Π΅ΡΡΡ ΡΠ²Π΅ΡΡ Ρ, Π° Π·Π°ΡΠ΅ΠΌ Π²Π½ΠΈΠ· ΠΈ ΡΠ°ΠΊ Π΄Π°Π»Π΅Π΅. Π ΡΠ΅ΠΏΠ΅ΡΡ Π²ΡΠΏΠΎΠΌΠ½ΠΈΡΠ΅, ΠΊΠ°ΠΊ Π²Ρ ΠΏΠΈΡΠΈΡΠ΅ Π±ΡΠΊΠ²Ρ Β«ΠΒ». ΠΡΠΌΠ°Ρ, Ρ ΡΡΠΈΠΌ Π²ΡΡ ΠΏΠΎΠ½ΡΡΠ½ΠΎ.
Π§ΡΠΎ ΠΆΠ΅ Π΅ΡΡ ΡΠ°ΡΡΠΊΠ°Π·Π°ΡΡ ΠΎ ΠΏΡΠΈΠ½ΡΠΈΠΏΠΈΠ°Π»ΡΠ½ΠΎΠΉ ΡΡ Π΅ΠΌΠ΅? Π Π²ΠΎΡ ΡΡΠΎ. ΠΠ° ΡΡ Π΅ΠΌΠ΅ ΡΠ°Π΄ΠΎΠΌ Ρ ΠΊΠ°ΠΆΠ΄ΠΎΠΉ ΡΠ°Π΄ΠΈΠΎΠ΄Π΅ΡΠ°Π»ΡΡ ΡΠΊΠ°Π·ΡΠ²Π°Π΅ΡΡΡ Π΅Ρ ΠΎΡΠ½ΠΎΠ²Π½ΡΠ΅ ΠΏΠ°ΡΠ°ΠΌΠ΅ΡΡΡ ΠΈΠ»ΠΈ ΡΠΈΠΏΠΎΠ½ΠΎΠΌΠΈΠ½Π°Π». ΠΠ½ΠΎΠ³Π΄Π° ΡΡΠ° ΠΈΠ½ΡΠΎΡΠΌΠ°ΡΠΈΡ Π²ΡΠ½ΠΎΡΠΈΡΡΡ Π² ΡΠ°Π±Π»ΠΈΡΡ, ΡΡΠΎΠ±Ρ ΡΠΏΡΠΎΡΡΠΈΡΡ Π΄Π»Ρ Π²ΠΎΡΠΏΡΠΈΡΡΠΈΡ ΠΏΡΠΈΠ½ΡΠΈΠΏΠΈΠ°Π»ΡΠ½ΡΡ ΡΡ Π΅ΠΌΡ. ΠΠ°ΠΏΡΠΈΠΌΠ΅Ρ, ΡΡΠ΄ΠΎΠΌ Ρ ΠΈΠ·ΠΎΠ±ΡΠ°ΠΆΠ΅Π½ΠΈΠ΅ΠΌ ΠΊΠΎΠ½Π΄Π΅Π½ΡΠ°ΡΠΎΡΠ°, ΠΊΠ°ΠΊ ΠΏΡΠ°Π²ΠΈΠ»ΠΎ, ΡΠΊΠ°Π·ΡΠ²Π°Π΅ΡΡΡ Π΅Π³ΠΎ Π½ΠΎΠΌΠΈΠ½Π°Π»ΡΠ½Π°Ρ ΡΠΌΠΊΠΎΡΡΡ Π² ΠΌΠΈΠΊΡΠΎΡΠ°ΡΠ°Π΄Π°Ρ ΠΈΠ»ΠΈ ΠΏΠΈΠΊΠΎΡΠ°ΡΠ°Π΄Π°Ρ . Π’Π°ΠΊΠΆΠ΅ ΠΌΠΎΠΆΠ΅Ρ ΡΠΊΠ°Π·ΡΠ²Π°ΡΡΡΡ ΠΈ Π½ΠΎΠΌΠΈΠ½Π°Π»ΡΠ½ΠΎΠ΅ ΡΠ°Π±ΠΎΡΠ΅Π΅ Π½Π°ΠΏΡΡΠΆΠ΅Π½ΠΈΠ΅, Π΅ΡΠ»ΠΈ ΡΡΠΎ Π²Π°ΠΆΠ½ΠΎ.
Π ΡΠ΄ΠΎΠΌ Ρ Π£ΠΠ ΡΡΠ°Π½Π·ΠΈΡΡΠΎΡΠ° ΠΎΠ±ΡΡΠ½ΠΎ ΡΠΊΠ°Π·ΡΠ²Π°Π΅ΡΡΡ ΡΠΈΠΏΠΎΠ½ΠΎΠΌΠΈΠ½Π°Π» ΡΡΠ°Π½Π·ΠΈΡΡΠΎΡΠ°, Π½Π°ΠΏΡΠΈΠΌΠ΅Ρ, ΠΠ’3107, ΠΠ’315, TIP120 ΠΈ Ρ.Π΄. ΠΠΎΠΎΠ±ΡΠ΅ Π΄Π»Ρ Π»ΡΠ±ΡΡ ΠΏΠΎΠ»ΡΠΏΡΠΎΠ²ΠΎΠ΄Π½ΠΈΠΊΠΎΠ²ΡΡ ΡΠ»Π΅ΠΊΡΡΠΎΠ½Π½ΡΡ ΠΊΠΎΠΌΠΏΠΎΠ½Π΅Π½ΡΠΎΠ² Π²ΡΠΎΠ΄Π΅ ΠΌΠΈΠΊΡΠΎΡΡ Π΅ΠΌ, Π΄ΠΈΠΎΠ΄ΠΎΠ², ΡΡΠ°Π±ΠΈΠ»ΠΈΡΡΠΎΠ½ΠΎΠ², ΡΡΠ°Π½Π·ΠΈΡΡΠΎΡΠΎΠ² ΡΠΊΠ°Π·ΡΠ²Π°Π΅ΡΡΡ ΡΠΈΠΏΠΎΠ½ΠΎΠΌΠΈΠ½Π°Π» ΠΊΠΎΠΌΠΏΠΎΠ½Π΅Π½ΡΠ°, ΠΊΠΎΡΠΎΡΡΠΉ ΠΏΡΠ΅Π΄ΠΏΠΎΠ»Π°Π³Π°Π΅ΡΡΡ Π΄Π»Ρ ΠΈΡΠΏΠΎΠ»ΡΠ·ΠΎΠ²Π°Π½ΠΈΡ Π² ΡΡ Π΅ΠΌΠ΅.
ΠΠ»Ρ ΡΠ΅Π·ΠΈΡΡΠΎΡΠΎΠ² ΠΎΠ±ΡΡΠ½ΠΎ ΡΠΊΠ°Π·ΡΠ²Π°Π΅ΡΡΡ Π²ΡΠ΅Π³ΠΎ Π»ΠΈΡΡ Π΅Π³ΠΎ Π½ΠΎΠΌΠΈΠ½Π°Π»ΡΠ½ΠΎΠ΅ ΡΠΎΠΏΡΠΎΡΠΈΠ²Π»Π΅Π½ΠΈΠ΅ Π² ΠΊΠΈΠ»ΠΎΠΎΠΌΠ°Ρ , ΠΎΠΌΠ°Ρ ΠΈΠ»ΠΈ ΠΌΠ΅Π³Π°ΠΎΠΌΠ°Ρ . ΠΠΎΠΌΠΈΠ½Π°Π»ΡΠ½Π°Ρ ΠΌΠΎΡΠ½ΠΎΡΡΡ ΡΠ΅Π·ΠΈΡΡΠΎΡΠ° ΡΠΈΡΡΡΠ΅ΡΡΡ Π½Π°ΠΊΠ»ΠΎΠ½Π½ΡΠΌΠΈ ΡΡΡΡΠΎΡΠΊΠ°ΠΌΠΈ Π²Π½ΡΡΡΠΈ ΠΏΡΡΠΌΠΎΡΠ³ΠΎΠ»ΡΠ½ΠΈΠΊΠ°. Π’Π°ΠΊΠΆΠ΅ ΠΌΠΎΡΠ½ΠΎΡΡΡ ΡΠ΅Π·ΠΈΡΡΠΎΡΠ° Π½Π° ΡΡ Π΅ΠΌΠ΅ ΠΈ Π½Π° Π΅Π³ΠΎ ΠΈΠ·ΠΎΠ±ΡΠ°ΠΆΠ΅Π½ΠΈΠΈ ΠΌΠΎΠΆΠ΅Ρ ΠΈ Π½Π΅ ΡΠΊΠ°Π·ΡΠ²Π°ΡΡΡΡ. ΠΡΠΎ ΠΎΠ·Π½Π°ΡΠ°Π΅Ρ, ΡΡΠΎ ΠΌΠΎΡΠ½ΠΎΡΡΡ ΡΠ΅Π·ΠΈΡΡΠΎΡΠ° ΠΌΠΎΠΆΠ΅Ρ Π±ΡΡΡ Π»ΡΠ±ΠΎΠΉ, Π΄Π°ΠΆΠ΅ ΡΠ°ΠΌΠΎΠΉ ΠΌΠ°Π»ΠΎΠΉ, ΠΏΠΎΡΠΊΠΎΠ»ΡΠΊΡ ΡΠ°Π±ΠΎΡΠΈΠ΅ ΡΠΎΠΊΠΈ Π² ΡΡ Π΅ΠΌΠ΅ Π½Π΅Π·Π½Π°ΡΠΈΡΠ΅Π»ΡΠ½Ρ ΠΈ ΠΈΡ ΠΌΠΎΠΆΠ΅Ρ Π²ΡΠ΄Π΅ΡΠΆΠ°ΡΡ Π΄Π°ΠΆΠ΅ ΡΠ°ΠΌΡΠΉ ΠΌΠ°Π»ΠΎΠΌΠΎΡΠ½ΡΠΉ ΡΠ΅Π·ΠΈΡΡΠΎΡ, Π²ΡΠΏΡΡΠΊΠ°Π΅ΠΌΡΠΉ ΠΏΡΠΎΠΌΡΡΠ»Π΅Π½Π½ΠΎΡΡΡΡ.
ΠΠΎΡ ΠΏΠ΅ΡΠ΅Π΄ Π²Π°ΠΌΠΈ ΠΏΡΠΎΡΡΠ΅ΠΉΡΠ°Ρ ΡΡ Π΅ΠΌΠ° Π΄Π²ΡΡ ΠΊΠ°ΡΠΊΠ°Π΄Π½ΠΎΠ³ΠΎ ΡΡΠΈΠ»ΠΈΡΠ΅Π»Ρ Π·Π²ΡΠΊΠΎΠ²ΠΎΠΉ ΡΠ°ΡΡΠΎΡΡ . ΠΠ° ΡΡ Π΅ΠΌΠ΅ ΠΈΠ·ΠΎΠ±ΡΠ°ΠΆΠ΅Π½Ρ Π½Π΅ΡΠΊΠΎΠ»ΡΠΊΠΎ ΡΠ»Π΅ΠΌΠ΅Π½ΡΠΎΠ²: Π±Π°ΡΠ°ΡΠ΅Ρ ΠΏΠΈΡΠ°Π½ΠΈΡ (ΠΈΠ»ΠΈ ΠΏΡΠΎΡΡΠΎ Π±Π°ΡΠ°ΡΠ΅ΠΉΠΊΠ°) GB1 ; ΠΏΠΎΡΡΠΎΡΠ½Π½ΡΠ΅ ΡΠ΅Π·ΠΈΡΡΠΎΡΡ R1 , R2 , R3 , R4 ; Π²ΡΠΊΠ»ΡΡΠ°ΡΠ΅Π»Ρ ΠΏΠΈΡΠ°Π½ΠΈΡ SA1 , ΡΠ»Π΅ΠΊΡΡΠΎΠ»ΠΈΡΠΈΡΠ΅ΡΠΊΠΈΠ΅ ΠΊΠΎΠ½Π΄Π΅Π½ΡΠ°ΡΠΎΡΡ Π‘1 , Π‘2 ; ΠΊΠΎΠ½Π΄Π΅Π½ΡΠ°ΡΠΎΡ ΠΏΠΎΡΡΠΎΡΠ½Π½ΠΎΠΉ ΡΠΌΠΊΠΎΡΡΠΈ Π‘3 ; Π²ΡΡΠΎΠΊΠΎΠΎΠΌΠ½ΡΠΉ Π΄ΠΈΠ½Π°ΠΌΠΈΠΊ BA1 ; Π±ΠΈΠΏΠΎΠ»ΡΡΠ½ΡΠ΅ ΡΡΠ°Π½Π·ΠΈΡΡΠΎΡΡ VT1 , VT2 ΡΡΡΡΠΊΡΡΡΡ n-p-n . ΠΠ°ΠΊ Π²ΠΈΠ΄ΠΈΡΠ΅, Ρ ΠΏΠΎΠΌΠΎΡΡΡ Π»Π°ΡΠΈΠ½ΡΠΊΠΈΡ Π±ΡΠΊΠ² Ρ ΡΡΡΠ»Π°ΡΡΡ Π½Π° ΠΊΠΎΠ½ΠΊΡΠ΅ΡΠ½ΡΠΉ ΡΠ»Π΅ΠΌΠ΅Π½Ρ Π² ΡΡ Π΅ΠΌΠ΅.
Π§ΡΠΎ ΠΌΡ ΠΌΠΎΠΆΠ΅ΠΌ ΡΠ·Π½Π°ΡΡ, Π²Π·Π³Π»ΡΠ½ΡΠ² Π½Π° ΡΡΡ ΡΡ Π΅ΠΌΡ?
ΠΡΠ±Π°Ρ ΡΠ»Π΅ΠΊΡΡΠΎΠ½ΠΈΠΊΠ° ΡΠ°Π±ΠΎΡΠ°Π΅Ρ ΠΎΡ ΡΠ»Π΅ΠΊΡΡΠΈΡΠ΅ΡΠΊΠΎΠ³ΠΎ ΡΠΎΠΊΠ° , ΡΠ»Π΅Π΄ΠΎΠ²Π°ΡΠ΅Π»ΡΠ½ΠΎ, Π½Π° ΡΡ Π΅ΠΌΠ΅ Π΄ΠΎΠ»ΠΆΠ΅Π½ ΡΠΊΠ°Π·ΡΠ²Π°ΡΡΡΡ ΠΈΡΡΠΎΡΠ½ΠΈΠΊ ΡΠΎΠΊΠ°, ΠΎΡ ΠΊΠΎΡΠΎΡΠΎΠ³ΠΎ ΠΏΠΈΡΠ°Π΅ΡΡΡ ΡΡ Π΅ΠΌΠ°. ΠΡΡΠΎΡΠ½ΠΈΠΊΠΎΠΌ ΡΠΎΠΊΠ° ΠΌΠΎΠΆΠ΅Ρ Π±ΡΡΡ ΠΈ Π±Π°ΡΠ°ΡΠ΅ΠΉΠΊΠ° ΠΈ ΡΠ»Π΅ΠΊΡΡΠΎΡΠ΅ΡΡ ΠΏΠ΅ΡΠ΅ΠΌΠ΅Π½Π½ΠΎΠ³ΠΎ ΡΠΎΠΊΠ° ΠΈΠ»ΠΈ ΠΆΠ΅ Π±Π»ΠΎΠΊ ΠΏΠΈΡΠ°Π½ΠΈΡ.
ΠΡΠ°ΠΊ. Π’Π°ΠΊ ΠΊΠ°ΠΊ ΡΡ Π΅ΠΌΠ° ΡΡΠΈΠ»ΠΈΡΠ΅Π»Ρ ΠΏΠΈΡΠ°Π΅ΡΡΡ ΠΎΡ Π±Π°ΡΠ°ΡΠ΅ΠΈ ΠΏΠΎΡΡΠΎΡΠ½Π½ΠΎΠ³ΠΎ ΡΠΎΠΊΠ° GB1, ΡΠΎ, ΡΠ»Π΅Π΄ΠΎΠ²Π°ΡΠ΅Π»ΡΠ½ΠΎ, Π±Π°ΡΠ°ΡΠ΅ΠΉΠΊΠ° ΠΎΠ±Π»Π°Π΄Π°Π΅Ρ ΠΏΠΎΠ»ΡΡΠ½ΠΎΡΡΡΡ: ΠΏΠ»ΡΡΠΎΠΌ Β«+Β» ΠΈ ΠΌΠΈΠ½ΡΡΠΎΠΌ Β«-Β». ΠΠ° ΡΡΠ»ΠΎΠ²Π½ΠΎΠΌ ΠΈΠ·ΠΎΠ±ΡΠ°ΠΆΠ΅Π½ΠΈΠΈ Π±Π°ΡΠ°ΡΠ΅ΠΈ ΠΏΠΈΡΠ°Π½ΠΈΡ ΠΌΡ Π²ΠΈΠ΄ΠΈΠΌ, ΡΡΠΎ ΡΡΠ΄ΠΎΠΌ Ρ Π΅Ρ Π²ΡΠ²ΠΎΠ΄Π°ΠΌΠΈ ΡΠΊΠ°Π·Π°Π½Π° ΠΏΠΎΠ»ΡΡΠ½ΠΎΡΡΡ.
ΠΠΎΠ»ΡΡΠ½ΠΎΡΡΡ. Π Π½Π΅ΠΉ ΡΡΠΎΠΈΡ ΡΠΏΠΎΠΌΡΠ½ΡΡΡ ΠΎΡΠ΄Π΅Π»ΡΠ½ΠΎ. Π’Π°ΠΊ, Π½Π°ΠΏΡΠΈΠΌΠ΅Ρ, ΡΠ»Π΅ΠΊΡΡΠΎΠ»ΠΈΡΠΈΡΠ΅ΡΠΊΠΈΠ΅ ΠΊΠΎΠ½Π΄Π΅Π½ΡΠ°ΡΠΎΡΡ C1 ΠΈ C2 ΠΎΠ±Π»Π°Π΄Π°ΡΡ ΠΏΠΎΠ»ΡΡΠ½ΠΎΡΡΡΡ. ΠΡΠ»ΠΈ Π²Π·ΡΡΡ ΡΠ΅Π°Π»ΡΠ½ΡΠΉ ΡΠ»Π΅ΠΊΡΡΠΎΠ»ΠΈΡΠΈΡΠ΅ΡΠΊΠΈΠΉ ΠΊΠΎΠ½Π΄Π΅Π½ΡΠ°ΡΠΎΡ, ΡΠΎ Π½Π° Π΅Π³ΠΎ ΠΊΠΎΡΠΏΡΡΠ΅ ΡΠΊΠ°Π·ΡΠ²Π°Π΅ΡΡΡ ΠΊΠ°ΠΊΠΎΠΉ ΠΈΠ· Π΅Π³ΠΎ Π²ΡΠ²ΠΎΠ΄ΠΎΠ² ΠΏΠ»ΡΡΠΎΠ²ΠΎΠΉ, Π° ΠΊΠ°ΠΊΠΎΠΉ ΠΌΠΈΠ½ΡΡΠΎΠ²ΠΎΠΉ. Π ΡΠ΅ΠΏΠ΅ΡΡ, ΡΠ°ΠΌΠΎΠ΅ Π³Π»Π°Π²Π½ΠΎΠ΅. ΠΡΠΈ ΡΠ°ΠΌΠΎΡΡΠΎΡΡΠ΅Π»ΡΠ½ΠΎΠΉ ΡΠ±ΠΎΡΠΊΠ΅ ΡΠ»Π΅ΠΊΡΡΠΎΠ½Π½ΡΡ ΡΡΡΡΠΎΠΉΡΡΠ² Π½Π΅ΠΎΠ±Ρ ΠΎΠ΄ΠΈΠΌΠΎ ΡΠΎΠ±Π»ΡΠ΄Π°ΡΡ ΠΏΠΎΠ»ΡΡΠ½ΠΎΡΡΡ ΠΏΠΎΠ΄ΠΊΠ»ΡΡΠ΅Π½ΠΈΡ ΡΠ»Π΅ΠΊΡΡΠΎΠ½Π½ΡΡ Π΄Π΅ΡΠ°Π»Π΅ΠΉ Π² ΡΡ Π΅ΠΌΠ΅. ΠΠ΅ΡΠΎΠ±Π»ΡΠ΄Π΅Π½ΠΈΠ΅ ΡΡΠΎΠ³ΠΎ ΠΏΡΠΎΡΡΠΎΠ³ΠΎ ΠΏΡΠ°Π²ΠΈΠ»Π° ΠΏΡΠΈΠ²Π΅Π΄ΡΡ ΠΊ Π½Π΅ΡΠ°Π±ΠΎΡΠΎΡΠΏΠΎΡΠΎΠ±Π½ΠΎΡΡΠΈ ΡΡΡΡΠΎΠΉΡΡΠ²Π° ΠΈ, Π²ΠΎΠ·ΠΌΠΎΠΆΠ½ΠΎ, Π΄ΡΡΠ³ΠΈΠΌ Π½Π΅ΠΆΠ΅Π»Π°ΡΠ΅Π»ΡΠ½ΡΠΌ ΠΏΠΎΡΠ»Π΅Π΄ΡΡΠ²ΠΈΡΠΌ. ΠΠΎΡΡΠΎΠΌΡ Π½Π΅ Π»Π΅Π½ΠΈΡΠ΅ΡΡ Π²ΡΠ΅ΠΌΡ ΠΎΡ Π²ΡΠ΅ΠΌΠ΅Π½ΠΈ ΠΏΠΎΠ³Π»ΡΠ΄ΡΠ²Π°ΡΡ Π½Π° ΠΏΡΠΈΠ½ΡΠΈΠΏΠΈΠ°Π»ΡΠ½ΡΡ ΡΡ Π΅ΠΌΡ, ΠΏΠΎ ΠΊΠΎΡΠΎΡΠΎΠΉ ΡΠΎΠ±ΠΈΡΠ°Π΅ΡΠ΅ ΡΡΡΡΠΎΠΉΡΡΠ²ΠΎ.
ΠΠ° ΡΡ Π΅ΠΌΠ΅ Π²ΠΈΠ΄Π½ΠΎ, ΡΡΠΎ Π΄Π»Ρ ΡΠ±ΠΎΡΠΊΠΈ ΡΡΠΈΠ»ΠΈΡΠ΅Π»Ρ ΠΏΠΎΠ½Π°Π΄ΠΎΠ±ΡΡΡΡ ΠΏΠΎΡΡΠΎΡΠ½Π½ΡΠ΅ ΡΠ΅Π·ΠΈΡΡΠΎΡΡ R1 — R4 ΠΌΠΎΡΠ½ΠΎΡΡΡΡ Π½Π΅ ΠΌΠ΅Π½Π΅Π΅ 0,125 ΠΡ. ΠΡΠΎ Π²ΠΈΠ΄Π½ΠΎ ΠΈΠ· ΠΈΡ ΡΡΠ»ΠΎΠ²Π½ΠΎΠ³ΠΎ ΠΎΠ±ΠΎΠ·Π½Π°ΡΠ΅Π½ΠΈΡ.
Π’Π°ΠΊΠΆΠ΅ ΠΌΠΎΠΆΠ½ΠΎ Π·Π°ΠΌΠ΅ΡΠΈΡΡ, ΡΡΠΎ ΡΠ΅Π·ΠΈΡΡΠΎΡΡ R2* ΠΈ R4* ΠΎΡΠΌΠ΅ΡΠ΅Π½Ρ Π·Π²ΡΠ·Π΄ΠΎΡΠΊΠΎΠΉ * . ΠΡΠΎ ΠΎΠ·Π½Π°ΡΠ°Π΅Ρ, ΡΡΠΎ Π½ΠΎΠΌΠΈΠ½Π°Π»ΡΠ½ΠΎΠ΅ ΡΠΎΠΏΡΠΎΡΠΈΠ²Π»Π΅Π½ΠΈΠ΅ ΡΡΠΈΡ ΡΠ΅Π·ΠΈΡΡΠΎΡΠΎΠ² Π½ΡΠΆΠ½ΠΎ ΠΏΠΎΠ΄ΠΎΠ±ΡΠ°ΡΡ Ρ ΡΠ΅Π»ΡΡ Π½Π°Π»Π°ΠΆΠΈΠ²Π°Π½ΠΈΡ ΠΎΠΏΡΠΈΠΌΠ°Π»ΡΠ½ΠΎΠΉ ΡΠ°Π±ΠΎΡΡ ΡΡΠ°Π½Π·ΠΈΡΡΠΎΡΠ°. ΠΠ±ΡΡΠ½ΠΎ Π² ΡΠ°ΠΊΠΈΡ ΡΠ»ΡΡΠ°ΡΡ Π²ΠΌΠ΅ΡΡΠΎ ΡΠ΅Π·ΠΈΡΡΠΎΡΠΎΠ², Π½ΠΎΠΌΠΈΠ½Π°Π» ΠΊΠΎΡΠΎΡΡΡ Π½ΡΠΆΠ½ΠΎ ΠΏΠΎΠ΄ΠΎΠ±ΡΠ°ΡΡ, Π²ΡΠ΅ΠΌΠ΅Π½Π½ΠΎ ΡΡΠ°Π²ΠΈΡΡΡ ΠΏΠ΅ΡΠ΅ΠΌΠ΅Π½Π½ΡΠΉ ΡΠ΅Π·ΠΈΡΡΠΎΡ Ρ ΡΠΎΠΏΡΠΎΡΠΈΠ²Π»Π΅Π½ΠΈΠ΅ΠΌ Π½Π΅ΡΠΊΠΎΠ»ΡΠΊΠΎ Π±ΠΎΠ»ΡΡΠ΅, ΡΠ΅ΠΌ Π½ΠΎΠΌΠΈΠ½Π°Π» ΡΠ΅Π·ΠΈΡΡΠΎΡΠ°, ΡΠΊΠ°Π·Π°Π½Π½ΠΎΠ³ΠΎ Π½Π° ΡΡ Π΅ΠΌΠ΅. ΠΠ»Ρ ΠΎΠΏΡΠ΅Π΄Π΅Π»Π΅Π½ΠΈΡ ΠΎΠΏΡΠΈΠΌΠ°Π»ΡΠ½ΠΎΠΉ ΡΠ°Π±ΠΎΡΡ ΡΡΠ°Π½Π·ΠΈΡΡΠΎΡΠ° Π² Π΄Π°Π½Π½ΠΎΠΌ ΡΠ»ΡΡΠ°Π΅ Π² ΡΠ°Π·ΡΡΠ² ΡΠ΅ΠΏΠΈ ΠΊΠΎΠ»Π»Π΅ΠΊΡΠΎΡΠ° ΠΏΠΎΠ΄ΠΊΠ»ΡΡΠ°Π΅ΡΡΡ ΠΌΠΈΠ»Π»ΠΈΠ°ΠΌΠΏΠ΅ΡΠΌΠ΅ΡΡ. ΠΠ΅ΡΡΠΎ Π½Π° ΡΡ Π΅ΠΌΠ΅, ΠΊΡΠ΄Π° Π½Π΅ΠΎΠ±Ρ ΠΎΠ΄ΠΈΠΌΠΎ ΠΏΠΎΠ΄ΠΊΠ»ΡΡΠΈΡΡ Π°ΠΌΠΏΠ΅ΡΠΌΠ΅ΡΡ ΡΠΊΠ°Π·Π°Π½ΠΎ Π½Π° ΡΡ Π΅ΠΌΠ΅ Π²ΠΎΡ ΡΠ°ΠΊ. Π’ΡΡ ΠΆΠ΅ ΡΠΊΠ°Π·Π°Π½ ΡΠΎΠΊ, ΠΊΠΎΡΠΎΡΡΠΉ ΡΠΎΠΎΡΠ²Π΅ΡΡΡΠ²ΡΠ΅Ρ ΠΎΠΏΡΠΈΠΌΠ°Π»ΡΠ½ΠΎΠΉ ΡΠ°Π±ΠΎΡΠ΅ ΡΡΠ°Π½Π·ΠΈΡΡΠΎΡΠ°.
ΠΠ°ΠΏΠΎΠΌΠ½ΠΈΠΌ, ΡΡΠΎ Π΄Π»Ρ Π·Π°ΠΌΠ΅ΡΠ° ΡΠΎΠΊΠ°, Π°ΠΌΠΏΠ΅ΡΠΌΠ΅ΡΡ Π²ΠΊΠ»ΡΡΠ°Π΅ΡΡΡ Π² ΡΠ°Π·ΡΡΠ² ΡΠ΅ΠΏΠΈ.
ΠΠ°Π»Π΅Π΅ Π²ΠΊΠ»ΡΡΠ°ΡΡ ΡΡ Π΅ΠΌΡ ΡΡΠΈΠ»ΠΈΡΠ΅Π»Ρ Π²ΡΠΊΠ»ΡΡΠ°ΡΠ΅Π»Π΅ΠΌ SA1 ΠΈ Π½Π°ΡΠΈΠ½Π°ΡΡ ΠΏΠ΅ΡΠ΅ΠΌΠ΅Π½Π½ΡΠΌ ΡΠ΅Π·ΠΈΡΡΠΎΡΠΎΠΌ ΠΌΠ΅Π½ΡΡΡ ΡΠΎΠΏΡΠΎΡΠΈΠ²Π»Π΅Π½ΠΈΠ΅ R2* . ΠΡΠΈ ΡΡΠΎΠΌ ΠΎΡΡΠ»Π΅ΠΆΠΈΠ²Π°ΡΡ ΠΏΠΎΠΊΠ°Π·Π°Π½ΠΈΡ Π°ΠΌΠΏΠ΅ΡΠΌΠ΅ΡΡΠ° ΠΈ Π΄ΠΎΠ±ΠΈΠ²Π°ΡΡΡΡ ΡΠΎΠ³ΠΎ, ΡΡΠΎΠ±Ρ ΠΌΠΈΠ»Π»ΠΈΠ°ΠΌΠΏΠ΅ΡΠΌΠ΅ΡΡ ΠΏΠΎΠΊΠ°Π·ΡΠ²Π°Π» ΡΠΎΠΊ 0,4 — 0,6 ΠΌΠΈΠ»Π»ΠΈΠ°ΠΌΠΏΠ΅Ρ (ΠΌΠ). ΠΠ° ΡΡΠΎΠΌ Π½Π°ΡΡΡΠΎΠΉΠΊΠ° ΡΠ΅ΠΆΠΈΠΌΠ° ΡΡΠ°Π½Π·ΠΈΡΡΠΎΡΠ° VT1 ΡΡΠΈΡΠ°Π΅ΡΡΡ Π·Π°Π²Π΅ΡΡΡΠ½Π½ΠΎΠΉ. ΠΠΌΠ΅ΡΡΠΎ ΠΏΠ΅ΡΠ΅ΠΌΠ΅Π½Π½ΠΎΠ³ΠΎ ΡΠ΅Π·ΠΈΡΡΠΎΡΠ° R2*, ΠΊΠΎΡΠΎΡΡΠΉ ΠΌΡ ΡΡΡΠ°Π½Π°Π²Π»ΠΈΠ²Π°Π»ΠΈ Π² ΡΡ Π΅ΠΌΡ Π½Π° Π²ΡΠ΅ΠΌΡ Π½Π°Π»Π°Π΄ΠΊΠΈ, ΡΡΠ°Π²ΠΈΡΡΡ ΡΠ΅Π·ΠΈΡΡΠΎΡ Ρ ΡΠ°ΠΊΠΈΠΌ Π½ΠΎΠΌΠΈΠ½Π°Π»ΡΠ½ΡΠΌ ΡΠΎΠΏΡΠΎΡΠΈΠ²Π»Π΅Π½ΠΈΠ΅ΠΌ , ΠΊΠΎΡΠΎΡΠΎΠ΅ ΡΠ°Π²Π½ΠΎ ΡΠΎΠΏΡΠΎΡΠΈΠ²Π»Π΅Π½ΠΈΡ ΠΏΠ΅ΡΠ΅ΠΌΠ΅Π½Π½ΠΎΠ³ΠΎ ΡΠ΅Π·ΠΈΡΡΠΎΡΠ°, ΠΏΠΎΠ»ΡΡΠ΅Π½Π½ΠΎΠ³ΠΎ Π² ΡΠ΅Π·ΡΠ»ΡΡΠ°ΡΠ΅ Π½Π°Π»Π°Π΄ΠΊΠΈ.
ΠΠ°ΠΊΠΎΠ² Π²ΡΠ²ΠΎΠ΄ ΠΈΠ· Π²ΡΠ΅Π³ΠΎ ΡΡΠΎΠ³ΠΎ Π΄Π»ΠΈΠ½Π½ΠΎΠ³ΠΎ ΠΏΠΎΠ²Π΅ΡΡΠ²ΠΎΠ²Π°Π½ΠΈΡ ΠΎ Π½Π°Π»Π°ΠΆΠΈΠ²Π°Π½ΠΈΠΈ ΡΠ°Π±ΠΎΡΡ ΡΡ Π΅ΠΌΡ? Π Π²ΡΠ²ΠΎΠ΄ ΡΠ°ΠΊΠΎΠ², ΡΡΠΎ Π΅ΡΠ»ΠΈ Π½Π° ΡΡ Π΅ΠΌΠ΅ Π²Ρ Π²ΠΈΠ΄ΠΈΡΠ΅ ΠΊΠ°ΠΊΡΡ-Π»ΠΈΠ±ΠΎ ΡΠ°Π΄ΠΈΠΎΠ΄Π΅ΡΠ°Π»Ρ ΡΠΎ Π·Π²ΡΠ·Π΄ΠΎΡΠΊΠΎΠΉ (Π½Π°ΠΏΡΠΈΠΌΠ΅Ρ, R5* ), ΡΠΎ ΡΡΠΎ Π·Π½Π°ΡΠΈΡ, ΡΡΠΎ Π² ΠΏΡΠΎΡΠ΅ΡΡΠ΅ ΡΠ±ΠΎΡΠΊΠΈ ΡΡΡΡΠΎΠΉΡΡΠ²Π° ΠΏΠΎ Π΄Π°Π½Π½ΠΎΠΉ ΠΏΡΠΈΠ½ΡΠΈΠΏΠΈΠ°Π»ΡΠ½ΠΎΠΉ ΡΡ Π΅ΠΌΠ΅ ΠΏΠΎΡΡΠ΅Π±ΡΠ΅ΡΡΡ Π½Π°Π»Π°ΠΆΠΈΠ²Π°ΡΡ ΡΠ°Π±ΠΎΡΡ ΠΎΠΏΡΠ΅Π΄Π΅Π»ΡΠ½Π½ΡΡ ΡΡΠ°ΡΡΠΊΠΎΠ² ΡΡ Π΅ΠΌΡ. Π ΡΠΎΠΌ, ΠΊΠ°ΠΊ Π½Π°Π»Π°ΠΆΠΈΠ²Π°ΡΡ ΡΠ°Π±ΠΎΡΡ ΡΡΡΡΠΎΠΉΡΡΠ²Π°, ΠΊΠ°ΠΊ ΠΏΡΠ°Π²ΠΈΠ»ΠΎ, ΡΠΏΠΎΠΌΠΈΠ½Π°Π΅ΡΡΡ Π² ΠΎΠΏΠΈΡΠ°Π½ΠΈΠΈ ΠΊ ΡΠ°ΠΌΠΎΠΉ ΠΏΡΠΈΠ½ΡΠΈΠΏΠΈΠ°Π»ΡΠ½ΠΎΠΉ ΡΡ Π΅ΠΌΠ΅.
ΠΡΠ»ΠΈ Π²Π·Π³Π»ΡΠ½ΡΡΡ Π½Π° ΡΡ Π΅ΠΌΡ ΡΡΠΈΠ»ΠΈΡΠ΅Π»Ρ, ΡΠΎ ΡΠ°ΠΊΠΆΠ΅ ΠΌΠΎΠΆΠ½ΠΎ Π·Π°ΠΌΠ΅ΡΠΈΡΡ, ΡΡΠΎ Π½Π° Π½Π΅ΠΉ ΠΏΡΠΈΡΡΡΡΡΠ²ΡΠ΅Ρ Π²ΠΎΡ ΡΠ°ΠΊΠΎΠ΅ ΡΡΠ»ΠΎΠ²Π½ΠΎΠ΅ ΠΎΠ±ΠΎΠ·Π½Π°ΡΠ΅Π½ΠΈΠ΅.
ΠΡΠΈΠΌ ΠΎΠ±ΠΎΠ·Π½Π°ΡΠ΅Π½ΠΈΠ΅ΠΌ ΠΏΠΎΠΊΠ°Π·ΡΠ²Π°ΡΡ ΡΠ°ΠΊ Π½Π°Π·ΡΠ²Π°Π΅ΠΌΡΠΉ ΠΎΠ±ΡΠΈΠΉ ΠΏΡΠΎΠ²ΠΎΠ΄ . Π ΡΠ΅Ρ Π½ΠΈΡΠ΅ΡΠΊΠΎΠΉ Π΄ΠΎΠΊΡΠΌΠ΅Π½ΡΠ°ΡΠΈΠΈ ΠΎΠ½ Π½Π°Π·ΡΠ²Π°Π΅ΡΡΡ ΠΊΠΎΡΠΏΡΡΠΎΠΌ. ΠΠ°ΠΊ Π²ΠΈΠ΄ΠΈΠΌ, ΠΎΠ±ΡΠΈΠΌ ΠΏΡΠΎΠ²ΠΎΠ΄ΠΎΠΌ Π² ΠΏΠΎΠΊΠ°Π·Π°Π½Π½ΠΎΠΉ ΡΡ Π΅ΠΌΠ΅ ΡΡΠΈΠ»ΠΈΡΠ΅Π»Ρ ΡΠ²Π»ΡΠ΅ΡΡΡ ΠΏΡΠΎΠ²ΠΎΠ΄, ΠΊΠΎΡΠΎΡΡΠΉ ΠΏΠΎΠ΄ΠΊΠ»ΡΡΠ΅Π½ ΠΊ ΠΌΠΈΠ½ΡΡΠΎΠ²ΠΎΠΌΡ «-» Π²ΡΠ²ΠΎΠ΄Ρ Π±Π°ΡΠ°ΡΠ΅ΠΈ ΠΏΠΈΡΠ°Π½ΠΈΡ GB1. ΠΠ»Ρ Π΄ΡΡΠ³ΠΈΡ ΡΡ Π΅ΠΌ ΠΎΠ±ΡΠΈΠΌ ΠΏΡΠΎΠ²ΠΎΠ΄ΠΎΠΌ ΠΌΠΎΠΆΠ΅Ρ Π±ΡΡΡ ΠΈ ΡΠΎΡ ΠΏΡΠΎΠ²ΠΎΠ΄, ΠΊΠΎΡΠΎΡΡΠΉ ΠΏΠΎΠ΄ΠΊΠ»ΡΡΠ΅Π½ ΠΊ ΠΏΠ»ΡΡΡ ΠΈΡΡΠΎΡΠ½ΠΈΠΊΠ° ΠΏΠΈΡΠ°Π½ΠΈΡ. Π ΡΡ Π΅ΠΌΠ°Ρ Ρ Π΄Π²ΡΠΏΠΎΠ»ΡΡΠ½ΡΠΌ ΠΏΠΈΡΠ°Π½ΠΈΠ΅ΠΌ, ΠΎΠ±ΡΠΈΠΉ ΠΏΡΠΎΠ²ΠΎΠ΄ ΡΠΊΠ°Π·ΡΠ²Π°Π΅ΡΡΡ ΠΎΠ±ΠΎΡΠΎΠ±Π»Π΅Π½Π½ΠΎ ΠΈ Π½Π΅ ΠΏΠΎΠ΄ΠΊΠ»ΡΡΠ΅Π½ Π½ΠΈ ΠΊ ΠΏΠ»ΡΡΠΎΠ²ΠΎΠΌΡ, Π½ΠΈ ΠΊ ΠΌΠΈΠ½ΡΡΠΎΠ²ΠΎΠΌΡ Π²ΡΠ²ΠΎΠ΄Ρ ΠΈΡΡΠΎΡΠ½ΠΈΠΊΠ° ΠΏΠΈΡΠ°Π½ΠΈΡ.
ΠΠ°ΡΠ΅ΠΌ «ΠΎΠ±ΡΠΈΠΉ ΠΏΡΠΎΠ²ΠΎΠ΄» ΠΈΠ»ΠΈ «ΠΊΠΎΡΠΏΡΡ» ΡΠΊΠ°Π·ΡΠ²Π°Π΅ΡΡΡ Π½Π° ΡΡ Π΅ΠΌΠ΅?
ΠΡΠ½ΠΎΡΠΈΡΠ΅Π»ΡΠ½ΠΎ ΠΎΠ±ΡΠ΅Π³ΠΎ ΠΏΡΠΎΠ²ΠΎΠ΄Π° ΠΏΡΠΎΠ²ΠΎΠ΄ΡΡΡΡ Π²ΡΠ΅ ΠΈΠ·ΠΌΠ΅ΡΠ΅Π½ΠΈΡ Π² ΡΡ Π΅ΠΌΠ΅, Π·Π° ΠΈΡΠΊΠ»ΡΡΠ΅Π½ΠΈΠ΅ΠΌ ΡΠ΅Ρ , ΠΊΠΎΡΠΎΡΡΠ΅ ΠΎΠ³ΠΎΠ²Π°ΡΠΈΠ²Π°ΡΡΡΡ ΠΎΡΠ΄Π΅Π»ΡΠ½ΠΎ, Π° ΡΠ°ΠΊΠΆΠ΅ ΠΎΡΠ½ΠΎΡΠΈΡΠ΅Π»ΡΠ½ΠΎ Π΅Π³ΠΎ ΠΏΠΎΠ΄ΠΊΠ»ΡΡΠ°ΡΡΡΡ ΠΏΠ΅ΡΠΈΡΠ΅ΡΠΈΠΉΠ½ΡΠ΅ ΡΡΡΡΠΎΠΉΡΡΠ²Π°. ΠΠΎ ΠΎΠ±ΡΠ΅ΠΌΡ ΠΏΡΠΎΠ²ΠΎΠ΄Ρ ΡΠ΅ΡΡΡ ΠΎΠ±ΡΠΈΠΉ ΡΠΎΠΊ , ΠΏΠΎΡΡΠ΅Π±Π»ΡΠ΅ΠΌΡΠΉ Π²ΡΠ΅ΠΌΠΈ ΡΠ»Π΅ΠΌΠ΅Π½ΡΠ°ΠΌΠΈ ΡΡ Π΅ΠΌΡ.
ΠΠ±ΡΠΈΠΉ ΠΏΡΠΎΠ²ΠΎΠ΄ ΡΡ Π΅ΠΌΡ Π² ΡΠ΅Π°Π»ΡΠ½ΠΎΡΡΠΈ ΡΠ°ΡΡΠΎ ΡΠΎΠ΅Π΄ΠΈΠ½ΡΡΡ Ρ ΠΌΠ΅ΡΠ°Π»Π»ΠΈΡΠ΅ΡΠΊΠΈΠΌ ΠΊΠΎΡΠΏΡΡΠΎΠΌ ΡΠ»Π΅ΠΊΡΡΠΎΠ½Π½ΠΎΠ³ΠΎ ΠΏΡΠΈΠ±ΠΎΡΠ° ΠΈΠ»ΠΈ ΠΌΠ΅ΡΠ°Π»Π»ΠΈΡΠ΅ΡΠΊΠΈΠΌ ΡΠ°ΡΡΠΈ, Π½Π° ΠΊΠΎΡΠΎΡΠΎΠΌ ΠΊΡΠ΅ΠΏΡΡΡΡ ΠΏΠ΅ΡΠ°ΡΠ½ΡΠ΅ ΠΏΠ»Π°ΡΡ.
Π‘ΡΠΎΠΈΡ ΠΏΠΎΠ½ΠΈΠΌΠ°ΡΡ, ΡΡΠΎ ΠΎΠ±ΡΠΈΠΉ ΠΏΡΠΎΠ²ΠΎΠ΄ ΡΡΠΎ Π½Π΅ ΡΠΎ ΠΆΠ΅ ΡΠ°ΠΌΠΎΠ΅, ΡΡΠΎ ΠΈ «Π·Π΅ΠΌΠ»Ρ». «ΠΠ΅ΠΌΠ»Ρ » — ΡΡΠΎ Π·Π°Π·Π΅ΠΌΠ»Π΅Π½ΠΈΠ΅, ΡΠΎ Π΅ΡΡΡ ΠΈΡΠΊΡΡΡΡΠ²Π΅Π½Π½ΠΎΠ΅ ΡΠΎΠ΅Π΄ΠΈΠ½Π΅Π½ΠΈΠ΅ Ρ Π·Π΅ΠΌΠ»ΡΠΉ ΠΏΠΎΡΡΠ΅Π΄ΡΡΠ²ΠΎΠΌ Π·Π°Π·Π΅ΠΌΠ»ΡΡΡΠ΅Π³ΠΎ ΡΡΡΡΠΎΠΉΡΡΠ²Π°. ΠΠ±ΠΎΠ·Π½Π°ΡΠ°Π΅ΡΡΡ ΠΎΠ½ΠΎ Π½Π° ΡΡ Π΅ΠΌΠ°Ρ ΡΠ°ΠΊ.
Π ΠΎΡΠ΄Π΅Π»ΡΠ½ΡΡ ΡΠ»ΡΡΠ°ΡΡ ΠΎΠ±ΡΠΈΠΉ ΠΏΡΠΎΠ²ΠΎΠ΄ ΡΡΡΡΠΎΠΉΡΡΠ²Π° ΠΏΠΎΠ΄ΠΊΠ»ΡΡΠ°ΡΡ ΠΊ Π·Π°Π·Π΅ΠΌΠ»Π΅Π½ΠΈΡ.
ΠΠ°ΠΊ ΡΠΆΠ΅ Π±ΡΠ»ΠΎ ΡΠΊΠ°Π·Π°Π½ΠΎ, Π²ΡΠ΅ ΡΠ°Π΄ΠΈΠΎΠ΄Π΅ΡΠ°Π»ΠΈ Π½Π° ΠΏΡΠΈΠ½ΡΠΈΠΏΠΈΠ°Π»ΡΠ½ΠΎΠΉ ΡΡ Π΅ΠΌΠ΅ ΡΠΎΠ΅Π΄ΠΈΠ½ΡΡΡΡΡ Ρ ΠΏΠΎΠΌΠΎΡΡΡ ΡΠΎΠΊΠΎΠ²Π΅Π΄ΡΡΠΈΡ ΠΏΡΠΎΠ²ΠΎΠ΄Π½ΠΈΠΊΠΎΠ². Π’ΠΎΠΊΠΎΠ²Π΅Π΄ΡΡΠΈΠΌ ΠΏΡΠΎΠ²ΠΎΠ΄Π½ΠΈΠΊΠΎΠΌ ΠΌΠΎΠΆΠ΅Ρ Π±ΡΡΡ ΠΌΠ΅Π΄Π½ΡΠΉ ΠΏΡΠΎΠ²ΠΎΠ΄ ΠΈΠ»ΠΈ ΠΆΠ΅ Π΄ΠΎΡΠΎΠΆΠΊΠ° ΠΈΠ· ΠΌΠ΅Π΄Π½ΠΎΠΉ ΡΠΎΠ»ΡΠ³ΠΈ Π½Π° ΠΏΠ΅ΡΠ°ΡΠ½ΠΎΠΉ ΠΏΠ»Π°ΡΠ΅. Π’ΠΎΠΊΠΎΠ²Π΅Π΄ΡΡΠΈΠΉ ΠΏΡΠΎΠ²ΠΎΠ΄Π½ΠΈΠΊ Π½Π° ΠΏΡΠΈΠ½ΡΠΈΠΏΠΈΠ°Π»ΡΠ½ΠΎΠΉ ΡΡ Π΅ΠΌΠ΅ ΠΎΠ±ΠΎΠ·Π½Π°ΡΠ°Π΅ΡΡΡ ΠΎΠ±ΡΡΠ½ΠΎΠΉ Π»ΠΈΠ½ΠΈΠ΅ΠΉ. ΠΠΎΡ ΡΠ°ΠΊ.
ΠΠ΅ΡΡΠ° ΠΏΠ°ΠΉΠΊΠΈ (ΡΠ»Π΅ΠΊΡΡΠΈΡΠ΅ΡΠΊΠΎΠ³ΠΎ ΡΠΎΠ΅Π΄ΠΈΠ½Π΅Π½ΠΈΡ) ΡΡΠΈΡ ΠΏΡΠΎΠ²ΠΎΠ΄Π½ΠΈΠΊΠΎΠ² ΠΌΠ΅ΠΆΠ΄Ρ ΡΠΎΠ±ΠΎΠΉ, Π»ΠΈΠ±ΠΎ Ρ Π²ΡΠ²ΠΎΠ΄Π°ΠΌΠΈ ΡΠ°Π΄ΠΈΠΎΠ΄Π΅ΡΠ°Π»Π΅ΠΉ ΠΈΠ·ΠΎΠ±ΡΠ°ΠΆΠ°ΡΡΡΡ ΠΆΠΈΡΠ½ΠΎΠΉ ΡΠΎΡΠΊΠΎΠΉ. ΠΠΎΡ ΡΠ°ΠΊ.
Π‘ΡΠΎΠΈΡ ΠΏΠΎΠ½ΠΈΠΌΠ°ΡΡ, ΡΡΠΎ Π½Π° ΠΏΡΠΈΠ½ΡΠΈΠΏΠΈΠ°Π»ΡΠ½ΠΎΠΉ ΡΡ Π΅ΠΌΠ΅ ΡΠΎΡΠΊΠΎΠΉ ΡΠΊΠ°Π·ΡΠ²Π°Π΅ΡΡΡ ΡΠΎΠ»ΡΠΊΠΎ ΡΠΎΠ΅Π΄ΠΈΠ½Π΅Π½ΠΈΠ΅ ΡΡΡΡ ΠΈ Π±ΠΎΠ»Π΅Π΅ ΠΏΡΠΎΠ²ΠΎΠ΄Π½ΠΈΠΊΠΎΠ² ΠΈΠ»ΠΈ Π²ΡΠ²ΠΎΠ΄ΠΎΠ². ΠΡΠ»ΠΈ Π½Π° ΡΡ Π΅ΠΌΠ΅ ΠΏΠΎΠΊΠ°Π·ΡΠ²Π°ΡΡ ΡΠΎΠ΅Π΄ΠΈΠ½Π΅Π½ΠΈΠ΅ Π΄Π²ΡΡ ΠΏΡΠΎΠ²ΠΎΠ΄Π½ΠΈΠΊΠΎΠ², Π½Π°ΠΏΡΠΈΠΌΠ΅Ρ, Π²ΡΠ²ΠΎΠ΄Π° ΡΠ°Π΄ΠΈΠΎΠ΄Π΅ΡΠ°Π»ΠΈ ΠΈ ΠΏΡΠΎΠ²ΠΎΠ΄Π½ΠΈΠΊΠ°, ΡΠΎ ΡΡ Π΅ΠΌΠ° Π±ΡΠ»Π° Π±Ρ ΠΏΠ΅ΡΠ΅Π³ΡΡΠΆΠ΅Π½Π° Π½Π΅Π½ΡΠΆΠ½ΡΠΌΠΈ ΠΈΠ·ΠΎΠ±ΡΠ°ΠΆΠ΅Π½ΠΈΡΠΌΠΈ ΠΈ ΠΏΡΠΈ ΡΡΠΎΠΌ ΠΏΠΎΡΠ΅ΡΡΠ»Π°ΡΡ Π±Ρ Π΅Ρ ΠΈΠ½ΡΠΎΡΠΌΠ°ΡΠΈΠ²Π½ΠΎΡΡΡ ΠΈ Π»Π°ΠΊΠΎΠ½ΠΈΡΠ½ΠΎΡΡΡ. ΠΠΎΡΡΠΎΠΌΡ, ΡΡΠΎΠΈΡ ΠΏΠΎΠ½ΠΈΠΌΠ°ΡΡ, ΡΡΠΎ Π² ΡΠ΅Π°Π»ΡΠ½ΠΎΠΉ ΡΡ Π΅ΠΌΠ΅ ΠΌΠΎΠ³ΡΡ ΠΏΡΠΈΡΡΡΡΡΠ²ΠΎΠ²Π°ΡΡ ΡΠ»Π΅ΠΊΡΡΠΈΡΠ΅ΡΠΊΠΈΠ΅ ΡΠΎΠ΅Π΄ΠΈΠ½Π΅Π½ΠΈΡ , ΠΊΠΎΡΠΎΡΡΠ΅ Π½Π΅ ΡΠΊΠ°Π·Π°Π½Ρ Π½Π° ΠΏΡΠΈΠ½ΡΠΈΠΏΠΈΠ°Π»ΡΠ½ΠΎΠΉ ΡΡ Π΅ΠΌΠ΅.
Π ΡΠ»Π΅Π΄ΡΡΡΠ΅ΠΉ ΡΠ°ΡΡΠΈ ΡΠ΅ΡΡ ΠΏΠΎΠΉΠ΄ΡΡ ΠΎ ΡΠΎΠ΅Π΄ΠΈΠ½Π΅Π½ΠΈΡΡ ΠΈ ΡΠ°Π·ΡΡΠΌΠ°Ρ , ΠΏΠΎΠ²ΡΠΎΡΡΡΡΠΈΡ ΡΡ ΠΈ ΠΌΠ΅Ρ Π°Π½ΠΈΡΠ΅ΡΠΊΠΈ ΡΠ²ΡΠ·Π°Π½Π½ΡΡ ΡΠ»Π΅ΠΌΠ΅Π½ΡΠ°Ρ , ΡΠΊΡΠ°Π½ΠΈΡΠΎΠ²Π°Π½Π½ΡΡ Π΄Π΅ΡΠ°Π»ΡΡ ΠΈ ΠΏΡΠΎΠ²ΠΎΠ΄Π½ΠΈΠΊΠ°Ρ . ΠΠΌΠΈΡΠ΅ «ΠΠ°Π»Π΅Π΅ «…
ΠΠ»ΠΎΠΊ-ΡΡ Π΅ΠΌΠ°— ΡΠ·Π½Π°ΠΉΡΠ΅ ΠΎ Π±Π»ΠΎΠΊ-ΡΡ Π΅ΠΌΠ°Ρ , ΡΠΌ. ΠΡΠΈΠΌΠ΅ΡΡ
Π§ΡΠΎ ΡΠ°ΠΊΠΎΠ΅ Π±Π»ΠΎΠΊ-ΡΡ Π΅ΠΌΠ°?
ΠΠ»ΠΎΠΊ-ΡΡ Π΅ΠΌΠ° — ΡΡΠΎ ΡΠΏΠ΅ΡΠΈΠ°Π»ΠΈΠ·ΠΈΡΠΎΠ²Π°Π½Π½Π°Ρ Π±Π»ΠΎΠΊ-ΡΡ Π΅ΠΌΠ° Π²ΡΡΠΎΠΊΠΎΠ³ΠΎ ΡΡΠΎΠ²Π½Ρ, ΠΈΡΠΏΠΎΠ»ΡΠ·ΡΠ΅ΠΌΠ°Ρ Π² ΠΈΠ½ΠΆΠ΅Π½Π΅ΡΠΈΠΈ. ΠΠ½ ΠΈΡΠΏΠΎΠ»ΡΠ·ΡΠ΅ΡΡΡ Π΄Π»Ρ ΡΠ°Π·ΡΠ°Π±ΠΎΡΠΊΠΈ Π½ΠΎΠ²ΡΡ ΡΠΈΡΡΠ΅ΠΌ ΠΈΠ»ΠΈ Π΄Π»Ρ ΠΎΠΏΠΈΡΠ°Π½ΠΈΡ ΠΈ ΡΠ»ΡΡΡΠ΅Π½ΠΈΡ ΡΡΡΠ΅ΡΡΠ²ΡΡΡΠΈΡ . ΠΠ³ΠΎ ΡΡΡΡΠΊΡΡΡΠ° ΠΎΠ±Π΅ΡΠΏΠ΅ΡΠΈΠ²Π°Π΅Ρ ΠΎΠ±ΡΠΈΠΉ ΠΎΠ±Π·ΠΎΡ ΠΎΡΠ½ΠΎΠ²Π½ΡΡ ΠΊΠΎΠΌΠΏΠΎΠ½Π΅Π½ΡΠΎΠ² ΡΠΈΡΡΠ΅ΠΌΡ, ΠΊΠ»ΡΡΠ΅Π²ΡΡ ΡΡΠ°ΡΡΠ½ΠΈΠΊΠΎΠ² ΠΏΡΠΎΡΠ΅ΡΡΠ° ΠΈ Π²Π°ΠΆΠ½ΡΡ ΡΠ°Π±ΠΎΡΠΈΡ ΠΎΡΠ½ΠΎΡΠ΅Π½ΠΈΠΉ.
Π’ΠΈΠΏΡ ΠΈ ΠΈΡΠΏΠΎΠ»ΡΠ·ΠΎΠ²Π°Π½ΠΈΠ΅ Π±Π»ΠΎΠΊ-ΡΡ Π΅ΠΌ
ΠΠ»ΠΎΠΊ-ΡΡ Π΅ΠΌΠ° ΠΎΠ±Π΅ΡΠΏΠ΅ΡΠΈΠ²Π°Π΅Ρ Π±ΡΡΡΡΠΎΠ΅ ΠΎΠ±ΡΠ΅Π΅ ΠΏΡΠ΅Π΄ΡΡΠ°Π²Π»Π΅Π½ΠΈΠ΅ ΡΠΈΡΡΠ΅ΠΌΡ Π΄Π»Ρ Π±ΡΡΡΡΠΎΠ³ΠΎ ΠΎΠΏΡΠ΅Π΄Π΅Π»Π΅Π½ΠΈΡ ΡΠΎΡΠ΅ΠΊ ΠΈΠ½ΡΠ΅ΡΠ΅ΡΠ° ΠΈΠ»ΠΈ ΠΏΡΠΎΠ±Π»Π΅ΠΌΠ½ΡΡ ΠΌΠ΅ΡΡ.ΠΠ·-Π·Π° ΡΠ²ΠΎΠ΅ΠΉ Π²ΡΡΠΎΠΊΠΎΡΡΠΎΠ²Π½Π΅Π²ΠΎΠΉ ΠΏΠ΅ΡΡΠΏΠ΅ΠΊΡΠΈΠ²Ρ ΠΎΠ½ ΠΌΠΎΠΆΠ΅Ρ Π½Π΅ ΠΏΡΠ΅Π΄Π»Π°Π³Π°ΡΡ ΡΡΠΎΠ²Π΅Π½Ρ Π΄Π΅ΡΠ°Π»ΠΈΠ·Π°ΡΠΈΠΈ, Π½Π΅ΠΎΠ±Ρ ΠΎΠ΄ΠΈΠΌΡΠΉ Π΄Π»Ρ Π±ΠΎΠ»Π΅Π΅ Π²ΡΠ΅ΡΡΠΎΡΠΎΠ½Π½Π΅Π³ΠΎ ΠΏΠ»Π°Π½ΠΈΡΠΎΠ²Π°Π½ΠΈΡ ΠΈΠ»ΠΈ ΡΠ΅Π°Π»ΠΈΠ·Π°ΡΠΈΠΈ. ΠΠ»ΠΎΠΊ-ΡΡ Π΅ΠΌΠ° Π½Π΅ ΠΏΠΎΠΊΠ°ΠΆΠ΅Ρ ΠΏΠΎΠ΄ΡΠΎΠ±Π½ΠΎ ΠΊΠ°ΠΆΠ΄ΡΠΉ ΠΏΡΠΎΠ²ΠΎΠ΄ ΠΈ ΠΏΠ΅ΡΠ΅ΠΊΠ»ΡΡΠ°ΡΠ΅Π»Ρ, ΡΡΠΎ ΡΠ°Π±ΠΎΡΠ° ΠΏΡΠΈΠ½ΡΠΈΠΏΠΈΠ°Π»ΡΠ½ΠΎΠΉ ΡΡ Π΅ΠΌΡ.
ΠΠ»ΠΎΠΊ-ΡΡ Π΅ΠΌΠ° ΠΎΡΠΎΠ±Π΅Π½Π½ΠΎ ΠΎΡΠΈΠ΅Π½ΡΠΈΡΠΎΠ²Π°Π½Π° Π½Π° Π²Π²ΠΎΠ΄ ΠΈ Π²ΡΠ²ΠΎΠ΄ ΡΠΈΡΡΠ΅ΠΌΡ. ΠΠ³ΠΎ ΠΌΠ΅Π½ΡΡΠ΅ Π²ΠΎΠ»Π½ΡΠ΅Ρ, ΡΡΠΎ ΠΏΡΠΎΠΈΡΡ ΠΎΠ΄ΠΈΡ ΠΏΡΠΈ ΠΏΠ΅ΡΠ΅Ρ ΠΎΠ΄Π΅ ΠΎΡ Π²Π²ΠΎΠ΄Π° ΠΊ Π²ΡΠ²ΠΎΠ΄Ρ. Π ΠΈΠ½ΠΆΠ΅Π½Π΅ΡΠΈΠΈ ΡΡΠΎΡ ΠΏΡΠΈΠ½ΡΠΈΠΏ Π½Π°Π·ΡΠ²Π°ΡΡ ΡΠ΅ΡΠ½ΡΠΌ ΡΡΠΈΠΊΠΎΠΌ. ΠΠΈΠ±ΠΎ ΡΠ°ΡΡΠΈ, ΠΊΠΎΡΠΎΡΡΠ΅ Π²Π΅Π΄ΡΡ Π½Π°Ρ ΠΎΡ Π²Ρ ΠΎΠ΄Π° ΠΊ Π²ΡΡ ΠΎΠ΄Ρ, Π½Π΅ΠΈΠ·Π²Π΅ΡΡΠ½Ρ, Π»ΠΈΠ±ΠΎ ΠΎΠ½ΠΈ Π½Π΅ Π²Π°ΠΆΠ½Ρ.
ΠΠ°ΠΊ ΡΠ΄Π΅Π»Π°ΡΡ Π±Π»ΠΎΠΊ-ΡΡ Π΅ΠΌΡ
ΠΠ»ΠΎΠΊ-ΡΡ Π΅ΠΌΡ Π²ΡΠΏΠΎΠ»Π½Π΅Π½Ρ Π°Π½Π°Π»ΠΎΠ³ΠΈΡΠ½ΠΎ Π±Π»ΠΎΠΊ-ΡΡ Π΅ΠΌΠ°ΠΌ. ΠΡ Π·Π°Ρ ΠΎΡΠΈΡΠ΅ ΡΠΎΠ·Π΄Π°ΡΡ Π±Π»ΠΎΠΊΠΈ, ΡΠ°ΡΡΠΎ ΠΏΡΠ΅Π΄ΡΡΠ°Π²Π»Π΅Π½Π½ΡΠ΅ ΠΏΡΡΠΌΠΎΡΠ³ΠΎΠ»ΡΠ½ΡΠΌΠΈ ΡΠΎΡΠΌΠ°ΠΌΠΈ, ΠΊΠΎΡΠΎΡΡΠ΅ ΠΏΡΠ΅Π΄ΡΡΠ°Π²Π»ΡΡΡ Π²Π°ΠΆΠ½ΡΠ΅ ΡΠΎΡΠΊΠΈ ΠΈΠ½ΡΠ΅ΡΠ΅ΡΠ° Π² ΡΠΈΡΡΠ΅ΠΌΠ΅ ΠΎΡ Π²Π²ΠΎΠ΄Π° Π΄ΠΎ Π²ΡΠ²ΠΎΠ΄Π°. ΠΠΈΠ½ΠΈΠΈ, ΡΠΎΠ΅Π΄ΠΈΠ½ΡΡΡΠΈΠ΅ Π±Π»ΠΎΠΊΠΈ, ΠΏΠΎΠΊΠ°ΠΆΡΡ Π²Π·Π°ΠΈΠΌΠΎΡΠ²ΡΠ·Ρ ΠΌΠ΅ΠΆΠ΄Ρ ΡΡΠΈΠΌΠΈ ΠΊΠΎΠΌΠΏΠΎΠ½Π΅Π½ΡΠ°ΠΌΠΈ.
Π SmartDraw Π²Ρ Π·Π°Ρ ΠΎΡΠΈΡΠ΅ Π½Π°ΡΠ°ΡΡ Ρ ΡΠ°Π±Π»ΠΎΠ½Π° Π±Π»ΠΎΠΊ-ΡΡ Π΅ΠΌΡ, ΠΊ ΠΊΠΎΡΠΎΡΠΎΠΌΡ ΡΠΆΠ΅ ΠΏΡΠΈΡΡΡΠΊΠΎΠ²Π°Π½Π° ΡΠΎΠΎΡΠ²Π΅ΡΡΡΠ²ΡΡΡΠ°Ρ Π±ΠΈΠ±Π»ΠΈΠΎΡΠ΅ΠΊΠ° ΡΠΎΡΠΌ Π±Π»ΠΎΠΊ-ΡΡ Π΅ΠΌΡ. ΠΠΎΠ±Π°Π²Π»Π΅Π½ΠΈΠ΅, ΠΏΠ΅ΡΠ΅ΠΌΠ΅ΡΠ΅Π½ΠΈΠ΅ ΠΈ ΡΠ΄Π°Π»Π΅Π½ΠΈΠ΅ ΡΠΈΠ³ΡΡ Π²ΡΠΏΠΎΠ»Π½ΡΠ΅ΡΡΡ Π²ΡΠ΅Π³ΠΎ Π½Π΅ΡΠΊΠΎΠ»ΡΠΊΠΈΠΌΠΈ Π½Π°ΠΆΠ°ΡΠΈΡΠΌΠΈ ΠΊΠ»Π°Π²ΠΈΡ ΠΈΠ»ΠΈ ΠΏΠ΅ΡΠ΅ΡΠ°ΡΠΊΠΈΠ²Π°Π½ΠΈΠ΅ΠΌ.ΠΠ½ΡΡΡΡΠΌΠ΅Π½Ρ Π±Π»ΠΎΠΊ-Π΄ΠΈΠ°Π³ΡΠ°ΠΌΠΌΡ SmartDraw ΠΏΠΎΠΌΠΎΠΆΠ΅Ρ ΠΏΠΎΡΡΡΠΎΠΈΡΡ Π²Π°ΡΡ Π΄ΠΈΠ°Π³ΡΠ°ΠΌΠΌΡ Π°Π²ΡΠΎΠΌΠ°ΡΠΈΡΠ΅ΡΠΊΠΈ.
Π‘ΠΈΠΌΠ²ΠΎΠ»Ρ, ΠΈΡΠΏΠΎΠ»ΡΠ·ΡΠ΅ΠΌΡΠ΅ Π² Π±Π»ΠΎΠΊ-ΡΡ Π΅ΠΌΠ°Ρ
Π Π±Π»ΠΎΠΊ-ΡΡ Π΅ΠΌΠ°Ρ ΠΈΡΠΏΠΎΠ»ΡΠ·ΡΡΡΡΡ ΠΎΡΠ΅Π½Ρ ΠΏΡΠΎΡΡΡΠ΅ Π³Π΅ΠΎΠΌΠ΅ΡΡΠΈΡΠ΅ΡΠΊΠΈΠ΅ ΡΠΎΡΠΌΡ: ΠΊΠ²Π°Π΄ΡΠ°ΡΡ ΠΈ ΠΊΡΡΠ³ΠΈ. ΠΡΠ½ΠΎΠ²Π½ΡΠ΅ ΡΠ°ΡΡΠΈ ΠΈ ΡΡΠ½ΠΊΡΠΈΠΈ ΠΏΡΠ΅Π΄ΡΡΠ°Π²Π»Π΅Π½Ρ Π±Π»ΠΎΠΊΠ°ΠΌΠΈ, ΡΠΎΠ΅Π΄ΠΈΠ½Π΅Π½Π½ΡΠΌΠΈ ΠΏΡΡΠΌΡΠΌΠΈ ΠΈ ΡΠ΅Π³ΠΌΠ΅Π½ΡΠΈΡΠΎΠ²Π°Π½Π½ΡΠΌΠΈ Π»ΠΈΠ½ΠΈΡΠΌΠΈ, ΠΈΠ»Π»ΡΡΡΡΠΈΡΡΡΡΠΈΠΌΠΈ ΠΎΡΠ½ΠΎΡΠ΅Π½ΠΈΡ.
ΠΠΎΠ³Π΄Π° Π±Π»ΠΎΠΊ-ΡΡ Π΅ΠΌΡ ΠΈΡΠΏΠΎΠ»ΡΠ·ΡΡΡΡΡ Π² ΡΠ»Π΅ΠΊΡΡΠΎΡΠ΅Ρ Π½ΠΈΠΊΠ΅, ΡΡΡΠ΅Π»ΠΊΠΈ, ΡΠΎΠ΅Π΄ΠΈΠ½ΡΡΡΠΈΠ΅ ΠΊΠΎΠΌΠΏΠΎΠ½Π΅Π½ΡΡ, ΠΏΡΠ΅Π΄ΡΡΠ°Π²Π»ΡΡΡ Π½Π°ΠΏΡΠ°Π²Π»Π΅Π½ΠΈΠ΅ ΠΏΡΠΎΡ ΠΎΠΆΠ΄Π΅Π½ΠΈΡ ΡΠΈΠ³Π½Π°Π»Π° ΡΠ΅ΡΠ΅Π· ΡΠΈΡΡΠ΅ΠΌΡ.
ΠΡΠ΅, ΡΡΠΎ ΠΏΡΠ΅Π΄ΡΡΠ°Π²Π»ΡΠ΅Ρ ΠΊΠ°ΠΊΠΎΠΉ-Π»ΠΈΠ±ΠΎ ΠΊΠΎΠ½ΠΊΡΠ΅ΡΠ½ΡΠΉ Π±Π»ΠΎΠΊ, Π΄ΠΎΠ»ΠΆΠ½ΠΎ Π±ΡΡΡ Π½Π°ΠΏΠΈΡΠ°Π½ΠΎ Π²Π½ΡΡΡΠΈ ΡΡΠΎΠ³ΠΎ Π±Π»ΠΎΠΊΠ°.
ΠΠ»ΠΎΠΊ-ΡΡ Π΅ΠΌΠ° ΡΠ°ΠΊΠΆΠ΅ ΠΌΠΎΠΆΠ΅Ρ Π±ΡΡΡ Π½Π°ΡΠΈΡΠΎΠ²Π°Π½Π° Π±ΠΎΠ»Π΅Π΅ Π΄Π΅ΡΠ°Π»ΡΠ½ΠΎ, Π΅ΡΠ»ΠΈ ΡΡΠΎΠ³ΠΎ ΡΡΠ΅Π±ΡΠ΅Ρ Π°Π½Π°Π»ΠΈΠ·. ΠΠ΅ ΡΡΠ΅ΡΠ½ΡΠΉΡΠ΅ΡΡ Π΄ΠΎΠ±Π°Π²Π»ΡΡΡ ΡΡΠΎΠ»ΡΠΊΠΎ Π΄Π΅ΡΠ°Π»Π΅ΠΉ, ΡΠΊΠΎΠ»ΡΠΊΠΎ Ρ ΠΎΡΠΈΡΠ΅, ΠΈΡΠΏΠΎΠ»ΡΠ·ΡΡ Π±ΠΎΠ»Π΅Π΅ ΠΊΠΎΠ½ΠΊΡΠ΅ΡΠ½ΡΠ΅ ΡΠΈΠΌΠ²ΠΎΠ»Ρ ΡΠ»Π΅ΠΊΡΡΠΈΡΠ΅ΡΠΊΠΈΡ ΡΡ Π΅ΠΌ.
ΠΠ»ΠΎΠΊ-ΡΡ Π΅ΠΌΠ°: ΠΏΠ΅ΡΠ΅Π΄ΠΎΠ²ΠΎΠΉ ΠΎΠΏΡΡ
- ΠΠΏΡΠ΅Π΄Π΅Π»ΠΈΡΠ΅ ΡΠΈΡΡΠ΅ΠΌΡ. ΠΠΏΡΠ΅Π΄Π΅Π»ΠΈΡΠ΅ ΡΠΈΡΡΠ΅ΠΌΡ, ΠΊΠΎΡΠΎΡΡΡ Π½ΡΠΆΠ½ΠΎ ΠΏΡΠΎΠΈΠ»Π»ΡΡΡΡΠΈΡΠΎΠ²Π°ΡΡ. ΠΠΏΡΠ΅Π΄Π΅Π»ΠΈΡΠ΅ ΠΊΠΎΠΌΠΏΠΎΠ½Π΅Π½ΡΡ, Π²Ρ ΠΎΠ΄Ρ ΠΈ Π²ΡΡ ΠΎΠ΄Ρ.
- Π‘ΠΎΠ·Π΄Π°ΠΉΡΠ΅ Π΄ΠΈΠ°Π³ΡΠ°ΠΌΠΌΡ ΠΈ ΠΏΠΎΠΌΠ΅ΡΡΡΠ΅ Π΅Π΅. ΠΠΎΠ±Π°Π²ΡΡΠ΅ ΡΠΈΠΌΠ²ΠΎΠ» Π΄Π»Ρ ΠΊΠ°ΠΆΠ΄ΠΎΠ³ΠΎ ΠΊΠΎΠΌΠΏΠΎΠ½Π΅Π½ΡΠ° ΡΠΈΡΡΠ΅ΠΌΡ, ΡΠΎΠ΅Π΄ΠΈΠ½ΠΈΠ² ΠΈΡ ΡΡΡΠ΅Π»ΠΊΠ°ΠΌΠΈ, ΡΡΠΎΠ±Ρ ΡΠΊΠ°Π·Π°ΡΡ ΠΏΠΎΡΠΎΠΊ. ΠΡΠΎΠΌΠ΅ ΡΠΎΠ³ΠΎ, ΠΏΠΎΠΌΠ΅ΡΡΡΠ΅ ΠΊΠ°ΠΆΠ΄ΡΠΉ Π±Π»ΠΎΠΊ, ΡΡΠΎΠ±Ρ Π΅Π³ΠΎ Π±ΡΠ»ΠΎ Π»Π΅Π³ΠΊΠΎ ΠΈΠ΄Π΅Π½ΡΠΈΡΠΈΡΠΈΡΠΎΠ²Π°ΡΡ.
- Π£ΠΊΠ°ΠΆΠΈΡΠ΅ Π²Π²ΠΎΠ΄ ΠΈ Π²ΡΠ²ΠΎΠ΄. ΠΠ±ΠΎΠ·Π½Π°ΡΡΡΠ΅ Π²Ρ ΠΎΠ΄, ΠΊΠΎΡΠΎΡΡΠΉ Π°ΠΊΡΠΈΠ²ΠΈΡΡΠ΅Ρ Π±Π»ΠΎΠΊ, ΠΈ ΠΎΡΠΌΠ΅ΡΡΡΠ΅ Π²ΡΡ ΠΎΠ΄, ΠΊΠΎΡΠΎΡΡΠΉ Π·Π°Π²Π΅ΡΡΠ°Π΅Ρ Π±Π»ΠΎΠΊ.
- ΠΡΠΎΠ²Π΅ΡΠΈΡΡ ΡΠΎΡΠ½ΠΎΡΡΡ. ΠΡΠΎΠΊΠΎΠ½ΡΡΠ»ΡΡΠΈΡΡΠΉΡΠ΅ΡΡ ΡΠΎ Π²ΡΠ΅ΠΌΠΈ Π·Π°ΠΈΠ½ΡΠ΅ΡΠ΅ΡΠΎΠ²Π°Π½Π½ΡΠΌΠΈ ΡΡΠΎΡΠΎΠ½Π°ΠΌΠΈ Π΄Π»Ρ ΠΏΡΠΎΠ²Π΅ΡΠΊΠΈ ΡΠΎΡΠ½ΠΎΡΡΠΈ.
ΠΡΠΈΠΌΠ΅ΡΡ Π±Π»ΠΎΠΊ-ΡΡ Π΅ΠΌ
ΠΡΡΡΠΈΠΉ ΡΠΏΠΎΡΠΎΠ± ΠΏΠΎΠ½ΡΡΡ Π±Π»ΠΎΠΊ-ΡΡ Π΅ΠΌΡ — ΡΡΠΎ ΠΏΠΎΡΠΌΠΎΡΡΠ΅ΡΡ Π½Π° Π½Π΅ΠΊΠΎΡΠΎΡΡΠ΅ ΠΏΡΠΈΠΌΠ΅ΡΡ Π±Π»ΠΎΠΊ-ΡΡ Π΅ΠΌ.
Π©Π΅Π»ΠΊΠ½ΠΈΡΠ΅ Π»ΡΠ±ΡΡ ΠΈΠ· ΡΡΠΈΡ Π±Π»ΠΎΠΊ-ΡΡ Π΅ΠΌ, Π²ΠΊΠ»ΡΡΠ΅Π½Π½ΡΡ Π² SmartDraw, ΠΈ ΠΎΡΡΠ΅Π΄Π°ΠΊΡΠΈΡΡΠΉΡΠ΅ ΠΈΡ :
ΠΡΠΎΡΠΌΠΎΡΡΠΈΡΠ΅ Π²ΡΡ ΠΊΠΎΠ»Π»Π΅ΠΊΡΠΈΡ ΠΏΡΠΈΠΌΠ΅ΡΠΎΠ² ΠΈ ΡΠ°Π±Π»ΠΎΠ½ΠΎΠ² Π±Π»ΠΎΠΊ-ΡΡ Π΅ΠΌ Π² SmartDraw
ΠΠ°ΠΊ ΡΠΈΡΠ°ΡΡ ΡΡ Π΅ΠΌΡ Π΄Π»Ρ Π½Π°ΡΠΈΠ½Π°ΡΡΠΈΡ
Π‘ΠΎΠ·Π΄Π°Π½ΠΎ: 17 ΠΈΡΠ»Ρ 2017
Π ΡΡΠΎΠΉ ΡΡΠ°ΡΡΠ΅ ΠΏΠΎΠΊΠ°Π·Π°Π½ΠΎ, ΠΊΠ°ΠΊ ΡΠΈΡΠ°ΡΡ ΠΏΡΠΈΠ½ΡΠΈΠΏΠΈΠ°Π»ΡΠ½ΡΠ΅ ΡΡ Π΅ΠΌΡ Π΄Π»Ρ Π½Π°ΡΠΈΠ½Π°ΡΡΠΈΡ Π² ΡΠ»Π΅ΠΊΡΡΠΎΠ½ΠΈΠΊΠ΅. ΠΠ°ΡΡΠΈΡΠ΅ΡΡ ΡΠΈΡΠ°ΡΡ ΡΠ»Π΅ΠΊΡΡΠΈΡΠ΅ΡΠΊΠΈΠ΅ ΠΈ ΡΠ»Π΅ΠΊΡΡΠΎΠ½Π½ΡΠ΅ ΡΡ Π΅ΠΌΡ ΠΈΠ»ΠΈ ΡΡ Π΅ΠΌΡ. Π§Π΅ΡΡΠ΅ΠΆ ΡΠ»Π΅ΠΊΡΡΠΈΡΠ΅ΡΠΊΠΎΠΉ ΠΈΠ»ΠΈ ΡΠ»Π΅ΠΊΡΡΠΎΠ½Π½ΠΎΠΉ ΡΡ Π΅ΠΌΡ ΠΈΠ·Π²Π΅ΡΡΠ΅Π½ ΠΊΠ°ΠΊ ΠΏΡΠΈΠ½ΡΠΈΠΏΠΈΠ°Π»ΡΠ½Π°Ρ ΡΡ Π΅ΠΌΠ°, Π½ΠΎ ΡΠ°ΠΊΠΆΠ΅ ΠΌΠΎΠΆΠ΅Ρ Π½Π°Π·ΡΠ²Π°ΡΡΡΡ ΡΡ Π΅ΠΌΠ°ΡΠΈΡΠ΅ΡΠΊΠΎΠΉ Π΄ΠΈΠ°Π³ΡΠ°ΠΌΠΌΠΎΠΉ ΠΈΠ»ΠΈ ΠΏΡΠΎΡΡΠΎ ΡΡ Π΅ΠΌΠΎΠΉ.
ΠΡΠΈΠ½ΡΠΈΠΏΠΈΠ°Π»ΡΠ½ΡΠ΅ ΡΡ Π΅ΠΌΡ ΠΈΠ»ΠΈ ΠΏΡΠΈΠ½ΡΠΈΠΏΠΈΠ°Π»ΡΠ½ΡΠ΅ ΡΡ Π΅ΠΌΡ ΡΠΎΡΡΠΎΡΡ ΠΈΠ· ΡΠΈΠΌΠ²ΠΎΠ»ΠΎΠ², ΠΎΠ±ΠΎΠ·Π½Π°ΡΠ°ΡΡΠΈΡ ΡΠΈΠ·ΠΈΡΠ΅ΡΠΊΠΈΠ΅ ΠΊΠΎΠΌΠΏΠΎΠ½Π΅Π½ΡΡ, ΠΈ Π»ΠΈΠ½ΠΈΠΉ, ΠΎΠ±ΠΎΠ·Π½Π°ΡΠ°ΡΡΠΈΡ ΠΏΡΠΎΠ²ΠΎΠ΄Π° ΠΈΠ»ΠΈ ΡΠ»Π΅ΠΊΡΡΠΈΡΠ΅ΡΠΊΠΈΠ΅ ΠΏΡΠΎΠ²ΠΎΠ΄Π½ΠΈΠΊΠΈ. Π§ΡΠΎΠ±Ρ Π½Π°ΡΡΠΈΡΡΡΡ ΡΠΈΡΠ°ΡΡ ΠΏΡΠΈΠ½ΡΠΈΠΏΠΈΠ°Π»ΡΠ½ΡΡ ΡΡ Π΅ΠΌΡ, Π½Π΅ΠΎΠ±Ρ ΠΎΠ΄ΠΈΠΌΠΎ ΡΠ·Π½Π°ΡΡ, ΠΊΠ°ΠΊ Π²ΡΠ³Π»ΡΠ΄ΠΈΡ ΡΡ Π΅ΠΌΠ°ΡΠΈΡΠ΅ΡΠΊΠΈΠΉ ΡΠΈΠΌΠ²ΠΎΠ» ΠΊΠΎΠΌΠΏΠΎΠ½Π΅Π½ΡΠ°. Π’Π°ΠΊΠΆΠ΅ Π½Π΅ΠΎΠ±Ρ ΠΎΠ΄ΠΈΠΌΠΎ ΠΏΠΎΠ½ΠΈΠΌΠ°ΡΡ, ΠΊΠ°ΠΊ ΠΊΠΎΠΌΠΏΠΎΠ½Π΅Π½ΡΡ ΡΠΎΠ΅Π΄ΠΈΠ½Π΅Π½Ρ ΠΌΠ΅ΠΆΠ΄Ρ ΡΠΎΠ±ΠΎΠΉ Π² ΡΠ΅ΠΏΠΈ.
ΠΠ°ΠΊ ΡΠΈΡΠ°ΡΡ ΡΡ Π΅ΠΌΡ Π΄Π»Ρ Π½Π°ΡΠΈΠ½Π°ΡΡΠΈΡ
ΠΡΠΎΡΡΠ°Ρ ΠΏΡΠΈΠ½ΡΠΈΠΏΠΈΠ°Π»ΡΠ½Π°Ρ ΡΡ Π΅ΠΌΠ° Π΄Π»Ρ Π½Π°ΡΠΈΠ½Π°ΡΡΠΈΡ
Π¦Π΅ΠΏΡ Π°ΠΊΠΊΡΠΌΡΠ»ΡΡΠΎΡΠ° ΠΈ Π»Π°ΠΌΠΏΠΎΡΠΊΠΈ
ΠΠ΅ΡΠΎΡΡΠ½ΠΎ, ΡΠ°ΠΌΠ°Ρ ΠΏΡΠΎΡΡΠ°Ρ ΡΡ Π΅ΠΌΠ°, ΠΊΠΎΡΠΎΡΡΡ ΠΌΠΎΠΆΠ½ΠΎ Π½Π°ΡΠΈΡΠΎΠ²Π°ΡΡ, — ΡΡΠΎ ΡΠ°, ΠΊΠΎΡΠΎΡΡΡ Π²Ρ, Π²ΠΎΠ·ΠΌΠΎΠΆΠ½ΠΎ, Π²ΠΈΠ΄Π΅Π»ΠΈ Π² ΡΠΊΠΎΠ»ΡΠ½ΠΎΠΌ ΡΡΠΎΠΊΠ΅ Π΅ΡΡΠ΅ΡΡΠ²ΠΎΠ·Π½Π°Π½ΠΈΡ: Π±Π°ΡΠ°ΡΠ΅Ρ, ΠΏΠΎΠ΄ΠΊΠ»ΡΡΠ΅Π½Π½Π°Ρ ΠΊ Π»Π°ΠΌΠΏΠΎΡΠΊΠ΅, ΠΊΠ°ΠΊ ΠΏΠΎΠΊΠ°Π·Π°Π½ΠΎ Π½ΠΈΠΆΠ΅.
ΠΡΠΎΡΡΠ°Ρ ΠΏΡΠΈΠ½ΡΠΈΠΏΠΈΠ°Π»ΡΠ½Π°Ρ ΡΡ Π΅ΠΌΠ° Π΄Π»Ρ Π½Π°ΡΠΈΠ½Π°ΡΡΠΈΡ
ΠΠ±ΠΎΠ·Π½Π°ΡΠ΅Π½ΠΈΡ ΡΠ΅ΠΏΠ΅ΠΉ ΠΈ ΡΠΈΠ·ΠΈΡΠ΅ΡΠΊΠΈΠ΅ ΠΊΠΎΠΌΠΏΠΎΠ½Π΅Π½ΡΡ
ΠΠ°ΠΆΠ΄ΡΠΉ ΡΠ»Π΅ΠΊΡΡΠΎΠ½Π½ΡΠΉ ΠΈΠ»ΠΈ ΡΠ»Π΅ΠΊΡΡΠΈΡΠ΅ΡΠΊΠΈΠΉ ΠΊΠΎΠΌΠΏΠΎΠ½Π΅Π½Ρ ΠΏΡΠ΅Π΄ΡΡΠ°Π²Π»Π΅Π½ ΡΠΈΠΌΠ²ΠΎΠ»ΠΎΠΌ, ΠΊΠ°ΠΊ ΡΡΠΎ Π²ΠΈΠ΄Π½ΠΎ Π½Π° ΡΡΠΎΠΉ ΠΏΡΠΎΡΡΠΎΠΉ ΠΏΡΠΈΠ½ΡΠΈΠΏΠΈΠ°Π»ΡΠ½ΠΎΠΉ ΡΡ Π΅ΠΌΠ΅. ΠΠΈΠ½ΠΈΠΈ, ΠΈΡΠΏΠΎΠ»ΡΠ·ΡΠ΅ΠΌΡΠ΅ Π΄Π»Ρ ΡΠΎΠ΅Π΄ΠΈΠ½Π΅Π½ΠΈΡ ΡΠΈΠΌΠ²ΠΎΠ»ΠΎΠ², ΠΏΡΠ΅Π΄ΡΡΠ°Π²Π»ΡΡΡ ΡΠΎΠ±ΠΎΠΉ ΠΏΡΠΎΠ²ΠΎΠ΄Π½ΠΈΠΊΠΈ ΠΈΠ»ΠΈ ΠΏΡΠΎΠ²ΠΎΠ΄Π°. ΠΠ°ΠΆΠ΄ΡΠΉ ΡΠΈΠΌΠ²ΠΎΠ» ΠΏΡΠ΅Π΄ΡΡΠ°Π²Π»ΡΠ΅Ρ ΡΠΎΠ±ΠΎΠΉ ΡΠΈΠ·ΠΈΡΠ΅ΡΠΊΠΈΠΉ ΠΊΠΎΠΌΠΏΠΎΠ½Π΅Π½Ρ, ΠΊΠΎΡΠΎΡΡΠΉ ΠΌΠΎΠΆΠ΅Ρ Π²ΡΠ³Π»ΡΠ΄Π΅ΡΡ ΡΠ»Π΅Π΄ΡΡΡΠΈΠΌ ΠΎΠ±ΡΠ°Π·ΠΎΠΌ.
Π‘Ρ Π΅ΠΌΠ°ΡΠΈΡΠ΅ΡΠΊΠΈΠ΅ ΡΠΈΠΌΠ²ΠΎΠ»Ρ ΠΈ ΡΠΈΠ·ΠΈΡΠ΅ΡΠΊΠΈΠ΅ ΠΊΠΎΠΌΠΏΠΎΠ½Π΅Π½ΡΡ Π±Π°ΡΠ°ΡΠ΅ΠΈ, Π»Π°ΠΌΠΏΠΎΡΠΊΠΈ ΠΈ ΠΏΡΠΎΠ²ΠΎΠ΄Π°
Π€ΠΈΠ·ΠΈΡΠ΅ΡΠΊΠ°Ρ ΡΡ Π΅ΠΌΠ°
Π€ΠΈΠ·ΠΈΡΠ΅ΡΠΊΠ°Ρ ΡΡ Π΅ΠΌΠ° Π΄Π»Ρ ΠΏΡΠΈΠ²Π΅Π΄Π΅Π½Π½ΠΎΠΉ Π²ΡΡΠ΅ ΠΏΡΠΈΠ½ΡΠΈΠΏΠΈΠ°Π»ΡΠ½ΠΎΠΉ ΡΡ Π΅ΠΌΡ ΠΌΠΎΠΆΠ΅Ρ Π²ΡΠ³Π»ΡΠ΄Π΅ΡΡ ΠΏΡΠΈΠΌΠ΅ΡΠ½ΠΎ ΡΠ°ΠΊ, ΠΊΠ°ΠΊ Π½Π° ΠΈΠ·ΠΎΠ±ΡΠ°ΠΆΠ΅Π½ΠΈΠΈ Π½ΠΈΠΆΠ΅, Ρ ΠΎΡΡ Π±ΠΎΠ»Π΅Π΅ ΠΏΡΠ°ΠΊΡΠΈΡΠ½Π°Ρ ΡΠΈΠ·ΠΈΡΠ΅ΡΠΊΠ°Ρ ΡΡ Π΅ΠΌΠ° Π±ΡΠ΄Π΅Ρ ΠΈΠΌΠ΅ΡΡ ΠΏΠ°ΡΡΠΎΠ½ Π»Π°ΠΌΠΏΠΎΡΠΊΠΈ ΠΈ Π·Π°ΠΆΠΈΠΌΡ, ΠΊΠΎΡΠΎΡΡΠ΅ ΠΏΠΎΠ΄ΠΊΠ»ΡΡΠ°ΡΡΡΡ ΠΊ ΠΊΠ»Π΅ΠΌΠΌΠ°ΠΌ Π±Π°ΡΠ°ΡΠ΅ΠΈ.ΠΠ°ΡΡΠΎΠ½ Π»Π°ΠΌΠΏΠΎΡΠΊΠΈ Π±ΡΠ΄Π΅Ρ ΠΈΠΌΠ΅ΡΡ Π²ΠΈΠ½ΡΠΎΠ²ΡΠ΅ ΠΊΠ»Π΅ΠΌΠΌΡ Π΄Π»Ρ ΠΏΠΎΠ΄ΠΊΠ»ΡΡΠ΅Π½ΠΈΡ ΠΏΡΠΎΠ²ΠΎΠ΄ΠΎΠ² ΠΈ Π³Π½Π΅Π·Π΄ΠΎ Π΄Π»Ρ Π²Π²ΠΈΠ½ΡΠΈΠ²Π°Π½ΠΈΡ Π»Π°ΠΌΠΏΠΎΡΠΊΠΈ. ΠΠ°ΠΆΠΈΠΌΡ Π°ΠΊΠΊΡΠΌΡΠ»ΡΡΠΎΡΠ° ΠΏΠΎΠ·Π²ΠΎΠ»ΡΡ Π»Π΅Π³ΠΊΠΎ ΠΏΠΎΠ΄ΠΊΠ»ΡΡΠΈΡΡ ΠΏΡΠΎΠ²ΠΎΠ΄Π° ΠΌΠ΅ΠΆΠ΄Ρ Π°ΠΊΠΊΡΠΌΡΠ»ΡΡΠΎΡΠΎΠΌ ΠΈ ΠΏΠ°ΡΡΠΎΠ½ΠΎΠΌ Π»Π°ΠΌΠΏΠΎΡΠΊΠΈ.
Π€ΠΈΠ·ΠΈΡΠ΅ΡΠΊΠ°Ρ ΡΡ Π΅ΠΌΠ°, ΠΏΠΎΡΡΡΠΎΠ΅Π½Π½Π°Ρ Π½Π° ΠΎΡΠ½ΠΎΠ²Π΅ ΡΡ Π΅ΠΌΡ
ΠΠΏΡΠ΅Π΄Π΅Π»Π΅Π½ΠΈΠ΅ ΠΊΠΎΠΌΠΏΠΎΠ½Π΅Π½ΡΠΎΠ²
ΠΠ±ΡΡΠ½ΠΎ ΡΠ°ΠΊΡΠΈΡΠ΅ΡΠΊΠΈΠΉ ΡΠΈΠΏ Π±Π°ΡΠ°ΡΠ΅ΠΈ ΠΈ ΡΠΈΠΏ Π»Π°ΠΌΠΏΡ ΡΠΊΠ°Π·ΡΠ²Π°Π΅ΡΡΡ Π² ΡΠΏΠΈΡΠΊΠ΅ ΠΊΠΎΠΌΠΏΠΎΠ½Π΅Π½ΡΠΎΠ², ΠΊΠΎΡΠΎΡΡΠΉ ΠΏΡΠΈΠ»Π°Π³Π°Π΅ΡΡΡ ΠΊ ΠΏΡΠΈΠ½ΡΠΈΠΏΠΈΠ°Π»ΡΠ½ΠΎΠΉ ΡΡ Π΅ΠΌΠ΅. ΠΠΎΠΏΠΎΠ»Π½ΠΈΡΠ΅Π»ΡΠ½Π°Ρ ΠΈΠ½ΡΠΎΡΠΌΠ°ΡΠΈΡ ΠΎ Π»Π°ΠΌΠΏΠ΅ ΠΈ ΡΠΈΠΏΠ΅ Π±Π°ΡΠ°ΡΠ΅ΠΈ ΡΠ°ΠΊΠΆΠ΅ ΠΌΠΎΠΆΠ΅Ρ Π±ΡΡΡ Π²ΠΊΠ»ΡΡΠ΅Π½Π° Π² ΡΡ Π΅ΠΌΡ Π² Π²ΠΈΠ΄Π΅ ΡΠ΅ΠΊΡΡΠ°.ΠΠ°ΠΏΡΠΈΠΌΠ΅Ρ, Π±Π°ΡΠ°ΡΠ΅Ρ ΠΌΠΎΠΆΠ΅Ρ Π±ΡΡΡ ΡΠΊΠ°Π·Π°Π½Π° ΠΊΠ°ΠΊ Π»ΠΈΡΠΈΠ΅Π²Π°Ρ Π±Π°ΡΠ°ΡΠ΅Ρ 12,8 Π 90 ΠΡ ΠΈΠ»ΠΈ Π±Π°ΡΠ°ΡΠ΅Ρ 9 Π PM9. ΠΠ°ΠΌΠΏΠΎΡΠΊΠ° ΠΌΠΎΠΆΠ΅Ρ Π±ΡΡΡ ΡΠΊΠ°Π·Π°Π½Π° ΠΊΠ°ΠΊ Π»Π°ΠΌΠΏΠ° Π½Π°ΠΊΠ°Π»ΠΈΠ²Π°Π½ΠΈΡ 12 Π 5 ΠΡ ΠΈΠ»ΠΈ Π»Π°ΠΌΠΏΠ° Π½Π°ΠΊΠ°Π»ΠΈΠ²Π°Π½ΠΈΡ 9 Π 0,5 ΠΡ.
Π‘ΡΡΠ»ΠΊΠΈ Π½Π° ΠΊΠΎΠΌΠΏΠΎΠ½Π΅Π½ΡΡ
ΠΠΎΠΌΠΏΠΎΠ½Π΅Π½ΡΡ Π² ΡΠ΅ΠΏΠΈ Π²ΡΠ΅Π³Π΄Π° Π΄ΠΎΠ»ΠΆΠ½Ρ ΠΈΠΌΠ΅ΡΡ ΡΡΡΠ»ΠΊΠΈ, ΡΠ°ΠΊΠΆΠ΅ Π½Π°Π·ΡΠ²Π°Π΅ΠΌΡΠ΅ ΠΏΠΎΠ·ΠΈΡΠΈΠΎΠ½Π½ΡΠΌΠΈ ΠΎΠ±ΠΎΠ·Π½Π°ΡΠ΅Π½ΠΈΡΠΌΠΈ, ΠΈΡΠΏΠΎΠ»ΡΠ·ΡΠ΅ΠΌΡΠ΅ Π΄Π»Ρ ΠΈΠ΄Π΅Π½ΡΠΈΡΠΈΠΊΠ°ΡΠΈΠΈ ΠΊΠΎΠΌΠΏΠΎΠ½Π΅Π½ΡΠΎΠ² Π² ΡΠ΅ΠΏΠΈ. ΠΡΠΎ ΠΏΠΎΠ·Π²ΠΎΠ»ΡΠ΅Ρ Π»Π΅Π³ΠΊΠΎ ΡΡΡΠ»Π°ΡΡΡΡ Π½Π° ΠΊΠΎΠΌΠΏΠΎΠ½Π΅Π½ΡΡ Π² ΡΠ΅ΠΊΡΡΠ΅ ΠΈΠ»ΠΈ ΡΠΏΠΈΡΠΊΠ΅ ΠΊΠΎΠΌΠΏΠΎΠ½Π΅Π½ΡΠΎΠ². ΠΠ°ΡΠ°ΡΠ΅Ρ ΠΌΠΎΠΆΠ΅Ρ ΠΈΠΌΠ΅ΡΡ ΠΎΠ±ΠΎΠ·Π½Π°ΡΠ΅Π½ΠΈΠ΅ «BAT», Π° Π»Π°ΠΌΠΏΠΎΡΠΊΠ° ΠΌΠΎΠΆΠ΅Ρ ΠΈΠΌΠ΅ΡΡ ΠΎΠ±ΠΎΠ·Π½Π°ΡΠ΅Π½ΠΈΠ΅ «L».
ΠΠΎΡΠΊΠΎΠ»ΡΠΊΡ Π² ΡΠ΅ΠΏΠΈ ΠΌΠΎΠΆΠ΅Ρ Π±ΡΡΡ Π±ΠΎΠ»Π΅Π΅ ΠΎΠ΄Π½ΠΎΠΉ Π±Π°ΡΠ°ΡΠ΅ΠΈ ΠΈΠ»ΠΈ Π»Π°ΠΌΠΏΠΎΡΠΊΠΈ, ΠΏΠΎΠ·ΠΈΡΠΈΠΎΠ½Π½ΡΠ΅ ΠΎΠ±ΠΎΠ·Π½Π°ΡΠ΅Π½ΠΈΡ ΠΎΠ±ΡΡΠ½ΠΎ Π²ΡΠ΅Π³Π΄Π° Π·Π°ΠΊΠ°Π½ΡΠΈΠ²Π°ΡΡΡΡ ΡΠΈΡΡΠΎΠΉ, Π½Π°ΠΏΡΠΈΠΌΠ΅Ρ BAT1 ΠΈ L1, ΠΊΠ°ΠΊ ΠΏΠΎΠΊΠ°Π·Π°Π½ΠΎ Π½Π° ΡΡ Π΅ΠΌΠ΅ Π½ΠΈΠΆΠ΅. Π’ΠΎΠ³Π΄Π° Π²ΡΠΎΡΠ°Ρ Π»Π°ΠΌΠΏΠΎΡΠΊΠ° Π² ΡΠ΅ΠΏΠΈ Π±ΡΠ΄Π΅Ρ ΠΈΠΌΠ΅ΡΡ ΡΡΠ»ΠΎΠ²Π½ΠΎΠ΅ ΠΎΠ±ΠΎΠ·Π½Π°ΡΠ΅Π½ΠΈΠ΅ L2.
Π£ΡΠ»ΠΎΠ²Π½ΡΠ΅ ΠΎΠ±ΠΎΠ·Π½Π°ΡΠ΅Π½ΠΈΡ Π½Π° ΠΏΡΠΈΠ½ΡΠΈΠΏΠΈΠ°Π»ΡΠ½ΠΎΠΉ ΡΡ Π΅ΠΌΠ΅
Π‘ΠΏΠΈΡΠΎΠΊ ΠΊΠΎΠΌΠΏΠΎΠ½Π΅Π½ΡΠΎΠ² ΡΠ΅ΠΏΠ΅ΡΡ ΠΌΠΎΠΆΠ΅Ρ ΡΡΡΠ»Π°ΡΡΡΡ Π½Π° ΡΡΠΈ ΠΊΠΎΠΌΠΏΠΎΠ½Π΅Π½ΡΡ Ρ ΠΏΠΎΠΌΠΎΡΡΡ ΠΏΠΎΠ·ΠΈΡΠΈΠΎΠ½Π½ΠΎΠ³ΠΎ ΠΎΠ±ΠΎΠ·Π½Π°ΡΠ΅Π½ΠΈΡ.
Π‘ΠΏΠΈΡΠΎΠΊ ΠΊΠΎΠΌΠΏΠΎΠ½Π΅Π½ΡΠΎΠ²
Π‘Ρ Π΅ΠΌΠ° ΡΠΎΠ΅Π΄ΠΈΠ½Π΅Π½ΠΈΠΉΠΡΠΈΠ½ΡΠΈΠΏΠΈΠ°Π»ΡΠ½ΡΠ΅ ΡΡ Π΅ΠΌΡ ΠΈΠ»ΠΈ ΠΏΡΠΈΠ½ΡΠΈΠΏΠΈΠ°Π»ΡΠ½ΡΠ΅ ΡΡ Π΅ΠΌΡ ΠΏΠΎΠΊΠ°Π·ΡΠ²Π°ΡΡ ΡΠ»Π΅ΠΊΡΡΠΈΡΠ΅ΡΠΊΠΈΠ΅ ΡΠΎΠ΅Π΄ΠΈΠ½Π΅Π½ΠΈΡ ΠΏΡΠΎΠ²ΠΎΠ΄ΠΎΠ² ΠΈΠ»ΠΈ ΠΏΡΠΎΠ²ΠΎΠ΄Π½ΠΈΠΊΠΎΠ² Ρ ΠΈΡΠΏΠΎΠ»ΡΠ·ΠΎΠ²Π°Π½ΠΈΠ΅ΠΌ ΡΠ·Π»Π°, ΠΊΠ°ΠΊ ΠΏΠΎΠΊΠ°Π·Π°Π½ΠΎ Π½Π° ΠΈΠ·ΠΎΠ±ΡΠ°ΠΆΠ΅Π½ΠΈΠΈ Π½ΠΈΠΆΠ΅.Π£Π·Π΅Π» — ΡΡΠΎ ΠΏΡΠΎΡΡΠΎ Π·Π°ΠΊΡΠ°ΡΠ΅Π½Π½ΡΠΉ ΠΊΡΡΠ³ ΠΈΠ»ΠΈ ΡΠΎΡΠΊΠ°. ΠΠΎΠ³Π΄Π° ΡΡΠΈ ΠΈΠ»ΠΈ Π±ΠΎΠ»Π΅Π΅ Π»ΠΈΠ½ΠΈΠΉ ΡΠΎΠΏΡΠΈΠΊΠ°ΡΠ°ΡΡΡΡ Π΄ΡΡΠ³ Ρ Π΄ΡΡΠ³ΠΎΠΌ ΠΈΠ»ΠΈ ΠΏΠ΅ΡΠ΅ΡΠ΅ΠΊΠ°ΡΡΡΡ Π΄ΡΡΠ³ Ρ Π΄ΡΡΠ³ΠΎΠΌ ΠΈ Π½Π° ΠΏΠ΅ΡΠ΅ΡΠ΅ΡΠ΅Π½ΠΈΠΈ ΠΏΠΎΠΌΠ΅ΡΠ°Π΅ΡΡΡ ΡΠ·Π΅Π», ΡΡΠΎ ΠΎΠ·Π½Π°ΡΠ°Π΅Ρ, ΡΡΠΎ Π»ΠΈΠ½ΠΈΠΈ ΠΈΠ»ΠΈ ΠΏΡΠΎΠ²ΠΎΠ΄Π° ΡΠ»Π΅ΠΊΡΡΠΈΡΠ΅ΡΠΊΠΈ ΡΠΎΠ΅Π΄ΠΈΠ½ΡΡΡΡΡ Π² ΡΡΠΎΠΉ ΡΠΎΡΠΊΠ΅.
Π‘Ρ Π΅ΠΌΠ° ΡΠΎΠ΅Π΄ΠΈΠ½Π΅Π½ΠΈΠΉ ΠΈ ΠΏΠ΅ΡΠ΅ΡΠ΅ΡΠ΅Π½ΠΈΠ΅ ΠΏΡΠΎΠ²ΠΎΠ΄ΠΎΠ²
ΠΡΠ»ΠΈ ΠΏΡΠΎΠ²ΠΎΠ΄Π° ΠΈΠ»ΠΈ Π»ΠΈΠ½ΠΈΠΈ ΠΏΠ΅ΡΠ΅ΡΠ΅ΠΊΠ°ΡΡΡΡ Π΄ΡΡΠ³ Ρ Π΄ΡΡΠ³ΠΎΠΌ ΠΈ Π½Π΅Ρ ΡΠ·Π»Π°, ΠΊΠ°ΠΊ ΠΏΠΎΠΊΠ°Π·Π°Π½ΠΎ Π² Π½ΠΈΠΆΠ½Π΅ΠΉ ΡΠ°ΡΡΠΈ ΠΈΠ·ΠΎΠ±ΡΠ°ΠΆΠ΅Π½ΠΈΡ Π²ΡΡΠ΅, ΠΏΡΠΎΠ²ΠΎΠ΄Π° Π½Π΅ ΡΠΎΠ΅Π΄ΠΈΠ½Π΅Π½Ρ ΡΠ»Π΅ΠΊΡΡΠΈΡΠ΅ΡΠΊΠΈ. Π ΡΡΠΎΠΌ ΡΠ»ΡΡΠ°Π΅ ΠΏΡΠΎΠ²ΠΎΠ΄Π° ΠΏΠ΅ΡΠ΅ΡΠ΅ΠΊΠ°ΡΡ Π΄ΡΡΠ³ Π΄ΡΡΠ³Π° Π±Π΅Π· ΡΠΎΠ΅Π΄ΠΈΠ½Π΅Π½ΠΈΡ, ΠΊΠ°ΠΊ Π΄Π²Π° ΠΈΠ·ΠΎΠ»ΠΈΡΠΎΠ²Π°Π½Π½ΡΡ ΠΏΡΠΎΠ²ΠΎΠ΄Π°, ΠΏΠΎΠΌΠ΅ΡΠ΅Π½Π½ΡΡ ΠΎΠ΄ΠΈΠ½ ΠΏΠΎΠ²Π΅ΡΡ Π΄ΡΡΠ³ΠΎΠ³ΠΎ.
ΠΡΠΈΠΌΠ΅Ρ ΠΏΠ°ΡΠ°Π»Π»Π΅Π»ΡΠ½ΠΎΠΉ ΡΠ΅ΠΏΠΈ
Π ΡΡ Π΅ΠΌΠ΅ Π½ΠΈΠΆΠ΅ Π΄Π²Π΅ Π»Π°ΠΌΠΏΠΎΡΠΊΠΈ ΠΏΠΎΠ΄ΠΊΠ»ΡΡΠ΅Π½Ρ ΠΏΠ°ΡΠ°Π»Π»Π΅Π»ΡΠ½ΠΎ ΠΊ ΠΈΡΡΠΎΡΠ½ΠΈΠΊΡ ΠΏΠΈΡΠ°Π½ΠΈΡ ΠΎΡ Π±Π°ΡΠ°ΡΠ΅ΠΈ. ΠΠΈΠ΄Π½ΠΎ, ΡΡΠΎ Π²Π΅ΡΡ Π½ΠΈΠ΅ ΠΊΠ»Π΅ΠΌΠΌΡ Π΄Π²ΡΡ Π»Π°ΠΌΠΏΠΎΡΠ΅ΠΊ ΡΠΎΠ΅Π΄ΠΈΠ½Π΅Π½Ρ Π²ΠΌΠ΅ΡΡΠ΅ ΠΈ Ρ ΠΏΠΎΠ»ΠΎΠΆΠΈΡΠ΅Π»ΡΠ½ΠΎΠΉ ΠΊΠ»Π΅ΠΌΠΌΠΎΠΉ Π°ΠΊΠΊΡΠΌΡΠ»ΡΡΠΎΡΠ°. ΠΡ Π·Π½Π°Π΅ΠΌ ΡΡΠΎ, ΠΏΠΎΡΠΎΠΌΡ ΡΡΠΎ ΡΡΠΈ ΡΠ΅ΡΠΌΠΈΠ½Π°Π»Π° ΠΈΠ»ΠΈ ΡΠΎΡΠΊΠΈ ΡΠΎΠ΅Π΄ΠΈΠ½Π΅Π½ΠΈΡ ΠΈΠΌΠ΅ΡΡ ΡΠ·Π΅Π» Π² ΠΌΠ΅ΡΡΠ΅ ΠΏΠ΅ΡΠ΅ΡΠ΅ΡΠ΅Π½ΠΈΡ.
ΠΠΈΠΆΠ½ΠΈΠ΅ Π²ΡΠ²ΠΎΠ΄Ρ Π»Π°ΠΌΠΏΠΎΡΠ΅ΠΊ ΡΠΎΠ΅Π΄ΠΈΠ½Π΅Π½Ρ Π΄ΡΡΠ³ Ρ Π΄ΡΡΠ³ΠΎΠΌ ΠΈ Ρ ΠΎΡΡΠΈΡΠ°ΡΠ΅Π»ΡΠ½ΠΎΠΉ ΠΊΠ»Π΅ΠΌΠΌΠΎΠΉ Π°ΠΊΠΊΡΠΌΡΠ»ΡΡΠΎΡΠ°, ΠΏΠΎΡΠΎΠΌΡ ΡΡΠΎ Π²ΡΠΎΡΠΎΠΉ ΡΠ·Π΅Π» ΠΏΠΎΠΊΠ°Π·ΡΠ²Π°Π΅Ρ ΡΡΠΈ ΡΠΎΠ΅Π΄ΠΈΠ½Π΅Π½ΠΈΡ.
ΠΠ°ΡΠ°Π»Π»Π΅Π»ΡΠ½Π°Ρ ΡΠ΅ΠΏΡ
ΠΡΠΈΠΌΠ΅Ρ ΡΠ΅ΠΏΠΈ ΡΠ΅ΡΠΈΠΈΠ ΠΏΡΠΈΠ²Π΅Π΄Π΅Π½Π½ΠΎΠΉ Π½ΠΈΠΆΠ΅ ΠΏΠΎΡΠ»Π΅Π΄ΠΎΠ²Π°ΡΠ΅Π»ΡΠ½ΠΎΠΉ ΡΡ Π΅ΠΌΠ΅ Π΄Π²Π΅ Π»Π°ΠΌΠΏΠΎΡΠΊΠΈ ΡΠΎΠ΅Π΄ΠΈΠ½Π΅Π½Ρ ΠΏΠΎΡΠ»Π΅Π΄ΠΎΠ²Π°ΡΠ΅Π»ΡΠ½ΠΎ. Π ΡΡΠΎΠΉ ΡΡ Π΅ΠΌΠ΅ Π½Π΅Ρ Π½Π΅ΠΎΠ±Ρ ΠΎΠ΄ΠΈΠΌΠΎΡΡΠΈ Π² ΡΠ·Π»Π°Ρ , ΡΡΠΎΠ±Ρ ΠΏΠΎΠΊΠ°Π·Π°ΡΡ, ΠΊΠ°ΠΊ Π»Π°ΠΌΠΏΠΎΡΠΊΠΈ ΠΏΠΎΠ΄ΠΊΠ»ΡΡΠ°ΡΡΡΡ Π΄ΡΡΠ³ ΠΊ Π΄ΡΡΠ³Ρ ΠΈ ΠΊ Π±Π°ΡΠ°ΡΠ΅Π΅, ΠΏΠΎΡΠΎΠΌΡ ΡΡΠΎ ΠΎΡΠ΄Π΅Π»ΡΠ½ΡΠ΅ ΠΏΡΠΎΠ²ΠΎΠ΄Π° ΠΏΠΎΠ΄ΠΊΠ»ΡΡΠ°ΡΡΡΡ ΠΏΡΡΠΌΠΎ Π΄ΡΡΠ³ ΠΊ Π΄ΡΡΠ³Ρ. Π£Π·Π»Ρ ΡΠ°Π·ΠΌΠ΅ΡΠ°ΡΡΡΡ ΡΠΎΠ»ΡΠΊΠΎ Π² ΡΠΎΠΌ ΡΠ»ΡΡΠ°Π΅, Π΅ΡΠ»ΠΈ ΠΏΠΎΠ΄ΠΊΠ»ΡΡΠ΅Π½ΠΎ ΡΡΠΈ ΠΈΠ»ΠΈ Π±ΠΎΠ»Π΅Π΅ ΠΏΡΠΎΠ²ΠΎΠ΄ΠΎΠ².
Π¦Π΅ΠΏΡ ΡΠ΅ΡΠΈΠΈΠΠ΅ΠΊΠΎΡΠΎΡΡΠ΅ ΠΏΡΠ°Π²ΠΈΠ»Π° ΠΏΡΠΈΠ½ΡΠΈΠΏΠΈΠ°Π»ΡΠ½ΡΡ ΡΡ Π΅ΠΌ
ΠΠΈΠΆΠ΅ ΠΏΡΠΈΠ²Π΅Π΄Π΅Π½Ρ ΠΎΠ±ΡΠΈΠ΅ ΠΏΡΠ°Π²ΠΈΠ»Π° ΠΏΡΠΈΠ½ΡΠΈΠΏΠΈΠ°Π»ΡΠ½ΠΎΠΉ ΡΡ Π΅ΠΌΡ.
- ΠΡΠΎΠ²ΠΎΠ΄Π° ΠΈΠ»ΠΈ Π»ΠΈΠ½ΠΈΠΈ Π½Π° ΠΏΡΠΈΠ½ΡΠΈΠΏΠΈΠ°Π»ΡΠ½ΡΡ ΡΡ Π΅ΠΌΠ°Ρ ΠΎΠ±ΡΡΠ½ΠΎ Π³ΠΎΡΠΈΠ·ΠΎΠ½ΡΠ°Π»ΡΠ½ΡΠ΅ ΠΈΠ»ΠΈ Π²Π΅ΡΡΠΈΠΊΠ°Π»ΡΠ½ΡΠ΅. Π Π½Π΅ΠΊΠΎΡΠΎΡΡΡ ΡΠ»ΡΡΠ°ΡΡ ΠΌΠΎΠΆΠ΅Ρ ΠΈΡΠΏΠΎΠ»ΡΠ·ΠΎΠ²Π°ΡΡΡΡ Π΄ΠΈΠ°Π³ΠΎΠ½Π°Π»ΡΠ½Π°Ρ Π»ΠΈΠ½ΠΈΡ, ΡΠ°ΡΠΏΠΎΠ»ΠΎΠΆΠ΅Π½Π½Π°Ρ ΠΏΠΎΠ΄ ΡΠ³Π»ΠΎΠΌ 45 Π³ΡΠ°Π΄ΡΡΠΎΠ².
- ΠΠ±ΠΎΠ·Π½Π°ΡΠ΅Π½ΠΈΡ ΠΊΠΎΠΌΠΏΠΎΠ½Π΅Π½ΡΠΎΠ² Π½Π° ΠΏΡΠΈΠ½ΡΠΈΠΏΠΈΠ°Π»ΡΠ½ΠΎΠΉ ΡΡ Π΅ΠΌΠ΅ ΠΎΠ±ΡΡΠ½ΠΎ ΡΠ°ΡΠΏΠΎΠ»Π°Π³Π°ΡΡΡΡ Π³ΠΎΡΠΈΠ·ΠΎΠ½ΡΠ°Π»ΡΠ½ΠΎ ΠΈΠ»ΠΈ Π²Π΅ΡΡΠΈΠΊΠ°Π»ΡΠ½ΠΎ. Π ΠΎΡΠ΅Π½Ρ ΡΠ΅Π΄ΠΊΠΈΡ ΡΠ»ΡΡΠ°ΡΡ ΠΊΠΎΠΌΠΏΠΎΠ½Π΅Π½Ρ ΠΌΠΎΠΆΠ΅Ρ Π±ΡΡΡ ΡΡΡΠ°Π½ΠΎΠ²Π»Π΅Π½ ΠΏΠΎΠ΄ ΡΠ³Π»ΠΎΠΌ 45 Π³ΡΠ°Π΄ΡΡΠΎΠ², Π½ΠΎ ΡΠΎΠ»ΡΠΊΠΎ ΠΏΠΎ ΠΎΡΠ΅Π½Ρ ΡΠ²Π°ΠΆΠΈΡΠ΅Π»ΡΠ½ΠΎΠΉ ΠΏΡΠΈΡΠΈΠ½Π΅. ΠΡΠΈΠ½ΡΠΈΠΏΠΈΠ°Π»ΡΠ½ΡΠ΅ ΡΡ Π΅ΠΌΡ
- Π½Π°ΡΠΈΡΠΎΠ²Π°Π½Ρ ΠΌΠ°ΠΊΡΠΈΠΌΠ°Π»ΡΠ½ΠΎ ΠΏΡΠΎΡΡΠΎ ΠΈ Π°ΠΊΠΊΡΡΠ°ΡΠ½ΠΎ. ΠΡΠΎ ΠΎΠ·Π½Π°ΡΠ°Π΅Ρ, ΡΡΠΎ ΡΠΈΠ·ΠΈΡΠ΅ΡΠΊΠ°Ρ ΡΠ΅Π°Π»ΠΈΠ·Π°ΡΠΈΡ ΡΡ Π΅ΠΌΡ ΠΌΠΎΠΆΠ΅Ρ ΠΎΡΠ»ΠΈΡΠ°ΡΡΡΡ ΠΎΡ ΠΏΡΠΈΠ½ΡΠΈΠΏΠΈΠ°Π»ΡΠ½ΠΎΠΉ, Π½ΠΎ ΡΠ»Π΅ΠΊΡΡΠΈΡΠ΅ΡΠΊΠΈ ΠΎΠ½ΠΈ ΠΈΠ΄Π΅Π½ΡΠΈΡΠ½Ρ.
- ΠΠΈΠ½ΠΈΠΈ, ΡΠΎΠ΅Π΄ΠΈΠ½ΡΡΡΠΈΠ΅ ΠΊΠΎΠΌΠΏΠΎΠ½Π΅Π½ΡΡ, Π² Π±ΠΎΠ»ΡΡΠΈΠ½ΡΡΠ²Π΅ ΡΠ»ΡΡΠ°Π΅Π² ΠΌΠΎΠΆΠ½ΠΎ ΡΠ°ΡΡΠΌΠ°ΡΡΠΈΠ²Π°ΡΡ ΠΊΠ°ΠΊ ΠΈΠ·ΠΎΠ»ΠΈΡΠΎΠ²Π°Π½Π½ΡΠ΅ ΠΏΡΠΎΠ²ΠΎΠ΄Π°, ΠΏΡΠΈ ΡΡΠΎΠΌ ΡΠΎΠ»ΡΠΊΠΎ ΠΊΠΎΠ½ΡΡ ΠΏΡΠΎΠ²ΠΎΠ΄ΠΎΠ² ΡΠ²Π»ΡΡΡΡΡ ΠΎΠ³ΠΎΠ»Π΅Π½Π½ΡΠΌΠΈ ΠΏΡΠΎΠ²ΠΎΠ΄Π½ΠΈΠΊΠ°ΠΌΠΈ Π΄Π»Ρ ΡΠ»Π΅ΠΊΡΡΠΈΡΠ΅ΡΠΊΠΎΠ³ΠΎ ΡΠΎΠ΅Π΄ΠΈΠ½Π΅Π½ΠΈΡ.
- ΠΠΎΠ³Π΄Π° Π»ΠΈΠ½ΠΈΠΈ ΠΏΠ΅ΡΠ΅ΡΠ΅ΠΊΠ°ΡΡΡΡ Π΄ΡΡΠ³ Ρ Π΄ΡΡΠ³ΠΎΠΌ Π½Π° ΠΏΡΠΈΠ½ΡΠΈΠΏΠΈΠ°Π»ΡΠ½ΠΎΠΉ ΡΡ Π΅ΠΌΠ΅, ΠΈΡ ΠΌΠΎΠΆΠ½ΠΎ ΡΠ°ΡΡΠΌΠ°ΡΡΠΈΠ²Π°ΡΡ ΠΊΠ°ΠΊ ΠΏΠ΅ΡΠ΅ΡΠ΅ΡΠ΅Π½ΠΈΠ΅ Π΄Π²ΡΡ ΠΈΠ·ΠΎΠ»ΠΈΡΠΎΠ²Π°Π½Π½ΡΡ ΠΏΡΠΎΠ²ΠΎΠ΄ΠΎΠ², Π΅ΡΠ»ΠΈ Π½Π΅Ρ ΡΠ·Π»Π°, Π³Π΄Π΅ ΠΏΡΠΎΠ²ΠΎΠ΄Π° ΠΏΠ΅ΡΠ΅ΡΠ΅ΠΊΠ°ΡΡΡΡ ΠΈΠ»ΠΈ ΠΏΠ΅ΡΠ΅ΡΠ΅ΠΊΠ°ΡΡΡΡ Π΄ΡΡΠ³ Ρ Π΄ΡΡΠ³ΠΎΠΌ.
- Π’ΡΠΈ Π»ΠΈΠ½ΠΈΠΈ, ΠΏΠ΅ΡΠ΅ΡΠ΅ΠΊΠ°ΡΡΠΈΠ΅ΡΡ Π² ΡΠΎΡΠΊΠ΅ Ρ ΡΠ·Π»ΠΎΠΌ Π½Π° ΠΏΠ΅ΡΠ΅ΡΠ΅ΡΠ΅Π½ΠΈΠΈ, ΠΎΠ·Π½Π°ΡΠ°ΡΡ, ΡΡΠΎ ΡΡΠΈ ΠΏΡΠΎΠ²ΠΎΠ΄Π° ΡΠ»Π΅ΠΊΡΡΠΈΡΠ΅ΡΠΊΠΈ ΡΠΎΠ΅Π΄ΠΈΠ½Π΅Π½Ρ.ΠΡΠΎ ΡΠΎΠ΅Π΄ΠΈΠ½Π΅Π½ΠΈΠ΅ ΠΌΠΎΠΆΠ½ΠΎ ΠΏΡΠ΅Π΄ΡΡΠ°Π²ΠΈΡΡ ΡΠ΅Π±Π΅ ΠΊΠ°ΠΊ ΡΡΠΈ ΠΈΠ·ΠΎΠ»ΠΈΡΠΎΠ²Π°Π½Π½ΡΡ ΠΏΡΠΎΠ²ΠΎΠ΄Π°, ΠΎΠ³ΠΎΠ»Π΅Π½Π½ΡΡ Π² ΡΠΎΡΠΊΠ΅ ΠΏΠ΅ΡΠ΅ΡΠ΅ΡΠ΅Π½ΠΈΡ ΠΈ ΡΠΏΠ°ΡΠ½Π½ΡΡ Π²ΠΌΠ΅ΡΡΠ΅.
- ΠΠ²Π° ΠΏΡΠΎΠ²ΠΎΠ΄Π°, ΠΊΠΎΡΠΎΡΡΠ΅ ΠΏΠ΅ΡΠ΅ΡΠ΅ΠΊΠ°ΡΡΡΡ Π΄ΡΡΠ³ Ρ Π΄ΡΡΠ³ΠΎΠΌ Ρ ΡΠ·Π»ΠΎΠΌ Π½Π° ΠΏΠ΅ΡΠ΅ΡΠ΅ΡΠ΅Π½ΠΈΠΈ ΡΠΎΡΠΊΠΈ ΠΏΠ΅ΡΠ΅ΡΠ΅ΡΠ΅Π½ΠΈΡ, ΠΎΠ·Π½Π°ΡΠ°ΡΡ, ΡΡΠΎ ΠΏΡΠΎΠ²ΠΎΠ΄Π° ΡΠ»Π΅ΠΊΡΡΠΈΡΠ΅ΡΠΊΠΈ ΡΠΎΠ΅Π΄ΠΈΠ½Π΅Π½Ρ.
ΠΠ»Π΅ΠΊΡΡΠΎΠ½Π½ΡΠ΅ ΡΡ Π΅ΠΌΡ ΠΈ ΠΊΠΎΠΌΠΏΠΎΠ½Π΅Π½ΡΡ
ΠΡΠΈΡΡΡΠΏΠ°Ρ ΠΊ ΠΎΠ±ΡΡΠ΅Π½ΠΈΡ ΡΡΠ΅Π½ΠΈΡ ΡΠ»Π΅ΠΊΡΡΠΎΠ½Π½ΡΡ ΡΡ Π΅ΠΌ, Π½Π΅ΠΎΠ±Ρ ΠΎΠ΄ΠΈΠΌΠΎ Π·Π½Π°ΡΡ, ΠΊΠ°ΠΊ Π²ΡΠ³Π»ΡΠ΄ΡΡ ΡΡΠ»ΠΎΠ²Π½ΡΠ΅ ΠΎΠ±ΠΎΠ·Π½Π°ΡΠ΅Π½ΠΈΡ ΡΠ°Π·Π»ΠΈΡΠ½ΡΡ ΡΠ»Π΅ΠΊΡΡΠΎΠ½Π½ΡΡ ΠΊΠΎΠΌΠΏΠΎΠ½Π΅Π½ΡΠΎΠ². ΠΡΡΡ ΡΠ»Π΅ΠΊΡΡΠΎΠ½ΠΈΠΊΠΈ Start Electronics Now Π΄Π»Ρ Π½Π°ΡΠΈΠ½Π°ΡΡΠΈΡ ΡΠΎΡΡΠΎΠΈΡ ΠΈΠ· ΡΠ΅ΡΠΈΠΈ ΡΡΠ΅Π±Π½ΡΡ ΠΏΠΎΡΠΎΠ±ΠΈΠΉ Π΄Π»Ρ Π½Π°ΡΠΈΠ½Π°ΡΡΠΈΡ Π² ΠΎΠ±Π»Π°ΡΡΠΈ ΡΠ»Π΅ΠΊΡΡΠΎΠ½ΠΈΠΊΠΈ.ΠΠΎΡΠ»Π΅ ΠΊΡΡΡΠ° ΠΎΠ±ΡΡΡΠ½ΡΠ΅ΡΡΡ, ΠΊΠ°ΠΊ ΡΠΈΡΠ°ΡΡ ΠΎΡΠ½ΠΎΠ²Π½ΡΠ΅ ΡΠ»Π΅ΠΊΡΡΠΎΠ½Π½ΡΠ΅ ΡΡ Π΅ΠΌΡ ΠΏΡΠΈ ΠΏΠΎΡΡΡΠΎΠ΅Π½ΠΈΠΈ ΡΡ Π΅ΠΌ Π½Π° ΡΠ»Π΅ΠΊΡΡΠΎΠ½Π½ΠΎΠΉ ΠΌΠ°ΠΊΠ΅ΡΠ½ΠΎΠΉ ΠΏΠ»Π°ΡΠ΅. ΠΡΡΡ Π²ΠΊΠ»ΡΡΠ°Π΅Ρ Π² ΡΠ΅Π±Ρ ΡΠΏΠΈΡΠΎΠΊ ΠΎΡΠ½ΠΎΠ²Π½ΡΡ ΡΠ»Π΅ΠΊΡΡΠΎΠ½Π½ΡΡ ΠΊΠΎΠΌΠΏΠΎΠ½Π΅Π½ΡΠΎΠ² Ρ ΠΈΡ ΡΡ Π΅ΠΌΠ°ΡΠΈΡΠ΅ΡΠΊΠΈΠΌΠΈ ΠΎΠ±ΠΎΠ·Π½Π°ΡΠ΅Π½ΠΈΡΠΌΠΈ, Π³Π΄Π΅ Π½ΠΎΠ²ΠΈΡΠΊΠΈ ΠΌΠΎΠ³ΡΡ ΡΠ·Π½Π°ΡΡ, ΠΊΠ°ΠΊ Π²ΡΠ³Π»ΡΠ΄ΡΡ ΡΠΈΠ·ΠΈΡΠ΅ΡΠΊΠΈΠ΅ ΠΊΠΎΠΌΠΏΠΎΠ½Π΅Π½ΡΡ ΠΈ ΠΈΡ ΡΠΈΠΌΠ²ΠΎΠ»Ρ.
ΠΠΎΡΠ»Π΅ Π²Π²Π΅Π΄Π΅Π½ΠΈΡ ΠΈΠ· ΡΠ΅ΡΡΡΠ΅Ρ ΡΠ°ΡΡΠ΅ΠΉ ΠΏΠ΅ΡΠ²ΠΎΠ΅ ΡΡΠΊΠΎΠ²ΠΎΠ΄ΡΡΠ²ΠΎ ΠΊΡΡΡΠ° ΡΠ»Π΅ΠΊΡΡΠΎΠ½ΠΈΠΊΠΈ ΠΏΠΎΠΊΠ°Π·ΡΠ²Π°Π΅Ρ ΠΏΡΠΈΠ½ΡΠΈΠΏΠΈΠ°Π»ΡΠ½ΡΡ ΡΡ Π΅ΠΌΡ ΠΏΡΠΎΡΡΠΎΠΉ ΡΠ΅ΠΏΠΈ ΡΠ²Π΅ΡΠΎΠ΄ΠΈΠΎΠ΄Π° ΠΈ ΡΠ΅Π·ΠΈΡΡΠΎΡΠ°, Π° ΡΠ°ΠΊΠΆΠ΅ ΡΠΏΠΎΡΠΎΠ±Ρ Π΅Π΅ ΡΠ±ΠΎΡΠΊΠΈ Π½Π° ΠΌΠ°ΠΊΠ΅ΡΠ½ΠΎΠΉ ΠΏΠ»Π°ΡΠ΅.
ΠΡΠ½ΠΎΠ²Π½ΡΠ΅ ΠΊΠΎΠΌΠΏΠΎΠ½Π΅Π½ΡΡ Π΄Π»Ρ ΡΡΠΎΠ³ΠΎ ΡΡΠΊΠΎΠ²ΠΎΠ΄ΡΡΠ²Π° Π²ΠΊΠ»ΡΡΠ°ΡΡ ΡΠ²Π΅ΡΠΎΠ΄ΠΈΠΎΠ΄, ΡΠ΅Π·ΠΈΡΡΠΎΡ ΠΈ Π°ΠΊΠΊΡΠΌΡΠ»ΡΡΠΎΡ, ΠΊΠΎΡΠΎΡΡΠ΅ ΠΌΠΎΠΆΠ½ΠΎ Π½Π°ΠΉΡΠΈ Π² ΡΠΏΡΠ°Π²ΠΎΡΠ½ΠΈΠΊΠ΅ ΠΊΠΎΠΌΠΏΠΎΠ½Π΅Π½ΡΠΎΠ² Π΄Π»Ρ Π½Π°ΡΠΈΠ½Π°ΡΡΠΈΡ .
ΠΡΡΡΠΈΠΉ ΡΠΏΠΎΡΠΎΠ± Π΄Π»Ρ Π½Π°ΡΠΈΠ½Π°ΡΡΠΈΡ ΠΏΡΠΎΠ΄ΠΎΠ»ΠΆΠΈΡΡ ΠΎΠ±ΡΡΠ΅Π½ΠΈΠ΅ ΡΡΠ΅Π½ΠΈΡ ΠΏΡΠΈΠ½ΡΠΈΠΏΠΈΠ°Π»ΡΠ½ΡΡ ΡΡ Π΅ΠΌ — ΡΡΠΎ ΡΠ»Π΅Π΄ΠΎΠ²Π°ΡΡ ΠΊΡΡΡΡ ΠΈ ΡΡΡΠΎΠΈΡΡ ΡΡ Π΅ΠΌΡ ΠΈΠ· ΠΊΠ°ΠΆΠ΄ΠΎΠ³ΠΎ ΡΡΠ΅Π±Π½ΠΎΠ³ΠΎ ΠΏΠΎΡΠΎΠ±ΠΈΡ.
Π§ΡΠΎ ΠΎΠ·Π½Π°ΡΠ°Π΅Ρ ΠΏΡΠΈΠ½ΡΠΈΠΏΠΈΠ°Π»ΡΠ½Π°Ρ ΡΡ Π΅ΠΌΠ°?
ΠΡΠΈΠ½ΡΠΈΠΏΠΈΠ°Π»ΡΠ½Π°Ρ ΡΡ Π΅ΠΌΠ° — ΡΡΠΎ ΡΡΠ½Π΄Π°ΠΌΠ΅Π½ΡΠ°Π»ΡΠ½ΠΎΠ΅ Π΄Π²ΡΠΌΠ΅ΡΠ½ΠΎΠ΅ ΠΏΡΠ΅Π΄ΡΡΠ°Π²Π»Π΅Π½ΠΈΠ΅ ΡΡ Π΅ΠΌΡ, ΠΏΠΎΠΊΠ°Π·ΡΠ²Π°ΡΡΠ΅Π΅ ΡΡΠ½ΠΊΡΠΈΠΎΠ½Π°Π»ΡΠ½ΠΎΡΡΡ ΠΈ Π²ΠΎΠ·ΠΌΠΎΠΆΠ½ΠΎΡΡΡ ΡΠΎΠ΅Π΄ΠΈΠ½Π΅Π½ΠΈΡ ΠΌΠ΅ΠΆΠ΄Ρ ΡΠ°Π·Π»ΠΈΡΠ½ΡΠΌΠΈ ΡΠ»Π΅ΠΊΡΡΠΈΡΠ΅ΡΠΊΠΈΠΌΠΈ ΠΊΠΎΠΌΠΏΠΎΠ½Π΅Π½ΡΠ°ΠΌΠΈ. Π Π°Π·ΡΠ°Π±ΠΎΡΡΠΈΠΊΡ ΠΏΠ΅ΡΠ°ΡΠ½ΠΎΠΉ ΠΏΠ»Π°ΡΡ ΠΆΠΈΠ·Π½Π΅Π½Π½ΠΎ Π²Π°ΠΆΠ½ΠΎ ΠΎΠ·Π½Π°ΠΊΠΎΠΌΠΈΡΡΡΡ ΡΠΎ ΡΡ Π΅ΠΌΠ°ΡΠΈΡΠ΅ΡΠΊΠΈΠΌΠΈ ΠΎΠ±ΠΎΠ·Π½Π°ΡΠ΅Π½ΠΈΡΠΌΠΈ, ΠΊΠΎΡΠΎΡΡΠ΅ ΠΏΡΠ΅Π΄ΡΡΠ°Π²Π»ΡΡΡ ΠΊΠΎΠΌΠΏΠΎΠ½Π΅Π½ΡΡ Π½Π° ΠΏΡΠΈΠ½ΡΠΈΠΏΠΈΠ°Π»ΡΠ½ΠΎΠΉ ΡΡ Π΅ΠΌΠ΅.
Π ΡΡΠΎΠΉ ΡΡΠ°ΡΡΠ΅ ΠΌΡ ΠΎΠ±ΡΡΠ΄ΠΈΠΌ ΡΠ»Π΅Π΄ΡΡΡΠΈΠ΅ ΠΌΠΎΠΌΠ΅Π½ΡΡ:
Π‘ΡΠ°Π½Π΄Π°ΡΡΡ ΡΡΠ»ΠΎΠ²Π½ΡΡ ΠΎΠ±ΠΎΠ·Π½Π°ΡΠ΅Π½ΠΈΠΉΠ‘Ρ Π΅ΠΌΠ°ΡΠΈΡΠ΅ΡΠΊΠΈΠ΅ ΡΠΈΠΌΠ²ΠΎΠ»Ρ ΡΠ΅Π³ΡΠ»ΠΈΡΡΡΡΡΡ Π²ΠΎ Π²ΡΠ΅ΠΌ ΠΌΠΈΡΠ΅ Π΄Π²ΡΠΌΡ ΡΡΠ°Π½Π΄Π°ΡΡΠ°ΠΌΠΈ:
IEC 60617: ΠΠ΅ΠΆΠ΄ΡΠ½Π°ΡΠΎΠ΄Π½Π°Ρ ΡΠ»Π΅ΠΊΡΡΠΎΡΠ΅Ρ Π½ΠΈΡΠ΅ΡΠΊΠ°Ρ ΠΊΠΎΠΌΠΈΡΡΠΈΡ (IEC) Π²ΡΠΏΡΡΡΠΈΠ»Π° ΡΡΠΎΡ ΡΡΠ°Π½Π΄Π°ΡΡ. ΠΠ½ ΠΎΡΠ½ΠΎΠ²Π°Π½ Π½Π° Π±ΠΎΠ»Π΅Π΅ ΡΡΠ°ΡΠΎΠΌ Π±ΡΠΈΡΠ°Π½ΡΠΊΠΎΠΌ ΡΡΠ°Π½Π΄Π°ΡΡΠ΅ (BS 3939). ΠΡΠ° Π±Π°Π·Π° Π΄Π°Π½Π½ΡΡ Π²ΠΊΠ»ΡΡΠ°Π΅Ρ Π±ΠΎΠ»Π΅Π΅ 1750 ΡΡΠ»ΠΎΠ²Π½ΡΡ ΠΎΠ±ΠΎΠ·Π½Π°ΡΠ΅Π½ΠΈΠΉ.
Π‘ΡΠ°Π½Π΄Π°ΡΡ ANSI Y32 : ΠΠΌΠ΅ΡΠΈΠΊΠ°Π½ΡΠΊΠΈΠΉ Π½Π°ΡΠΈΠΎΠ½Π°Π»ΡΠ½ΡΠΉ ΠΈΠ½ΡΡΠΈΡΡΡ ΡΡΠ°Π½Π΄Π°ΡΡΠΎΠ² (ANSI).ΠΡΠΎ ΠΎΠ±Π΅ΡΠΏΠ΅ΡΠΈΠ²Π°Π΅Ρ ΠΌΠ½ΠΎΠΆΠ΅ΡΡΠ²ΠΎ ΡΠΏΠ΅ΡΠΈΠ°Π»ΡΠ½ΡΡ ΡΠΈΠΌΠ²ΠΎΠ»ΠΎΠ², ΠΈΠ·Π½Π°ΡΠ°Π»ΡΠ½ΠΎ ΠΈΡΠΏΠΎΠ»ΡΠ·ΠΎΠ²Π°Π²ΡΠΈΡ ΡΡ Π΄Π»Ρ Π°Π²ΠΈΠ°ΡΠΈΠΎΠ½Π½ΡΡ ΠΏΡΠΈΠ»ΠΎΠΆΠ΅Π½ΠΈΠΉ. Π ΡΠ΄ Π½Π΅Π·Π½Π°ΡΠΈΡΠ΅Π»ΡΠ½ΡΡ ΠΈΠ·ΠΌΠ΅Π½Π΅Π½ΠΈΠΉ, Π²Π½Π΅ΡΠ΅Π½Π½ΡΡ Π² ΡΡΠΎΡ ΡΡΠ°Π½Π΄Π°ΡΡ, ΠΏΡΠΈΠ²Π΅Π»ΠΈ ΡΡΡΠ΅ΡΡΠ²ΡΡΡΠΈΠΉ Π΄ΠΎΠΊΡΠΌΠ΅Π½Ρ Π² ΡΠΎΠΎΡΠ²Π΅ΡΡΡΠ²ΠΈΠ΅ Ρ IEC.
ΠΠ°ΠΊΠΎΠ²Ρ ΡΠ°Π·Π½ΡΠ΅ ΡΡΠ»ΠΎΠ²Π½ΡΠ΅ ΠΎΠ±ΠΎΠ·Π½Π°ΡΠ΅Π½ΠΈΡ?ΠΠ»Π΅ΠΊΡΡΠΎΠ½Π½Π°Ρ ΡΡ Π΅ΠΌΠ°, ΠΏΠΎΠΊΠ°Π·Π°Π½Π½Π°Ρ Π½ΠΈΠΆΠ΅, ΠΈΡΠΏΠΎΠ»ΡΠ·ΡΠ΅Ρ Π½Π°Π±ΠΎΡ ΡΡΠ°Π½Π΄Π°ΡΡΠΈΠ·ΠΎΠ²Π°Π½Π½ΡΡ ΡΠΈΠΌΠ²ΠΎΠ»ΠΎΠ² Π΄Π»Ρ ΠΎΠ±ΠΎΠ·Π½Π°ΡΠ΅Π½ΠΈΡ ΡΠ°Π·Π»ΠΈΡΠ½ΡΡ ΡΠ»Π΅ΠΊΡΡΠΎΠ½Π½ΡΡ ΠΊΠΎΠΌΠΏΠΎΠ½Π΅Π½ΡΠΎΠ².
Π ΠΈΡ. A: ΠΡΠΈΠ½ΡΠΈΠΏΠΈΠ°Π»ΡΠ½Π°Ρ ΡΡ Π΅ΠΌΠ°
Π‘Ρ Π΅ΠΌΠ° ΠΏΠΎΠΊΠ°Π·ΡΠ²Π°Π΅Ρ 3 ΠΊΠΎΠΌΠΏΠΎΠ½Π΅Π½ΡΠ° (Π°ΠΊΠΊΡΠΌΡΠ»ΡΡΠΎΡ, ΡΠ΅Π·ΠΈΡΡΠΎΡ ΠΈ ΡΠ²Π΅ΡΠΎΠ΄ΠΈΠΎΠ΄).ΠΡΠΈ ΠΊΠΎΠΌΠΏΠΎΠ½Π΅Π½ΡΡ ΡΠ²ΡΠ·Π°Π½Ρ Π΄ΡΡΠ³ Ρ Π΄ΡΡΠ³ΠΎΠΌ ΡΠ΅ΡΠΊΠ°ΠΌΠΈ / Π΄ΠΎΡΠΎΠΆΠΊΠ°ΠΌΠΈ. Π£ ΠΊΠ°ΠΆΠ΄ΠΎΠ³ΠΎ ΠΊΠΎΠΌΠΏΠΎΠ½Π΅Π½ΡΠ° Π΅ΡΡΡ ΡΠΈΠΌΠ²ΠΎΠ» Ρ ΡΠ°Π·Π½ΡΠΌΠΈ Π°ΡΡΠΈΠ±ΡΡΠ°ΠΌΠΈ. ΠΡΡΠΈΠ±ΡΡΡ ΡΠ΅Π·ΠΈΡΡΠΎΡΠ° ΠΌΠΎΠ³ΡΡ Π±ΡΡΡ ΡΡΠ»ΠΎΠ²Π½ΡΠΌ ΠΎΠ±ΠΎΠ·Π½Π°ΡΠ΅Π½ΠΈΠ΅ΠΌ, Π·Π½Π°ΡΠ΅Π½ΠΈΠ΅ΠΌ ΡΠΎΠΏΡΠΎΡΠΈΠ²Π»Π΅Π½ΠΈΡ, ΡΠ°Π·ΠΌΠ΅ΡΠΎΠΌ, ΡΠΈΠΌΠ²ΠΎΠ»ΠΎΠΌ, Π½ΠΎΠΌΠΈΠ½Π°Π»ΡΠ½ΡΠΌ Π½Π°ΠΏΡΡΠΆΠ΅Π½ΠΈΠ΅ΠΌ, ΠΌΠΎΡΠ½ΠΎΡΡΡΡ ΠΈ ΠΏΠ»ΠΎΡΠ°Π΄ΡΡ ΠΎΡΠ½ΠΎΠ²Π°Π½ΠΈΡ. Π’ΠΎΡΠ½ΠΎ ΡΠ°ΠΊ ΠΆΠ΅ Π±Π°ΡΠ°ΡΠ΅Ρ ΠΈ ΡΠ²Π΅ΡΠΎΠ΄ΠΈΠΎΠ΄ Π±ΡΠ΄ΡΡ ΠΈΠΌΠ΅ΡΡ ΡΠ²ΠΎΠΈ Π°ΡΡΠΈΠ±ΡΡΡ.
Π ΡΠ°Π±Π»ΠΈΡΠ΅ Π½ΠΈΠΆΠ΅ ΠΏΠΎΠΊΠ°Π·Π°Π½Ρ ΠΈΠΌΠ΅Π½Π°, ΡΠΈΠΌΠ²ΠΎΠ»Ρ ΠΈ ΡΠΎΠΎΡΠ²Π΅ΡΡΡΠ²ΡΡΡΠΈΠ΅ ΠΈΠΌ ΡΡΠ»ΠΎΠ²Π½ΡΠ΅ ΠΎΠ±ΠΎΠ·Π½Π°ΡΠ΅Π½ΠΈΡ, ΠΈΡΠΏΠΎΠ»ΡΠ·ΡΠ΅ΠΌΡΠ΅ Π² ΡΡ Π΅ΠΌΠ΅. ΠΠ±ΠΎΠ·Π½Π°ΡΠ΅Π½ΠΈΡ BT, R ΠΈ LED ΠΎΠ±ΠΎΠ·Π½Π°ΡΠ°ΡΡ Π±Π°ΡΠ°ΡΠ΅Ρ, ΡΠ΅Π·ΠΈΡΡΠΎΡ ΠΈ ΡΠ²Π΅ΡΠΎΠ΄ΠΈΠΎΠ΄ ΡΠΎΠΎΡΠ²Π΅ΡΡΡΠ²Π΅Π½Π½ΠΎ.ΠΡΠΈ ΡΡΠ»ΠΎΠ²Π½ΡΠ΅ ΠΎΠ±ΠΎΠ·Π½Π°ΡΠ΅Π½ΠΈΡ ΠΏΠΎΠΌΠΎΠ³Π°ΡΡ Π½Π°ΠΌ ΠΈΠ΄Π΅Π½ΡΠΈΡΠΈΡΠΈΡΠΎΠ²Π°ΡΡ ΠΊΠΎΠΌΠΏΠΎΠ½Π΅Π½ΡΡ.
Π£ΡΠ»ΠΎΠ²Π½ΡΠ΅ ΠΎΠ±ΠΎΠ·Π½Π°ΡΠ΅Π½ΠΈΡ
ΠΠ½Π°Ρ ΡΠΈΠΌΠ²ΠΎΠ»Ρ ΠΈ ΠΈΡ ΡΡΠ»ΠΎΠ²Π½ΡΠ΅ ΠΎΠ±ΠΎΠ·Π½Π°ΡΠ΅Π½ΠΈΡ, ΠΌΡ ΠΌΠΎΠΆΠ΅ΠΌ ΠΈΠ½ΡΠ΅ΡΠΏΡΠ΅ΡΠΈΡΠΎΠ²Π°ΡΡ Π»ΡΠ±ΡΡ ΡΡ Π΅ΠΌΡ ΠΈ ΠΏΠΎΡΡΡΠΎΠΈΡΡ Π΅Π΅ ΡΠΎΠΎΡΠ²Π΅ΡΡΡΠ²ΡΡΡΠΈΠΌ ΠΎΠ±ΡΠ°Π·ΠΎΠΌ.
ΠΡΠΎ Π½Π°ΠΈΠ±ΠΎΠ»Π΅Π΅ ΡΠ°ΡΠΏΡΠΎΡΡΡΠ°Π½Π΅Π½Π½ΡΠ΅ ΡΡΠ»ΠΎΠ²Π½ΡΠ΅ ΠΎΠ±ΠΎΠ·Π½Π°ΡΠ΅Π½ΠΈΡ:
ΠΠ±ΡΠΈΠ΅ ΡΡΠ»ΠΎΠ²Π½ΡΠ΅ ΠΎΠ±ΠΎΠ·Π½Π°ΡΠ΅Π½ΠΈΡ
ΠΠ½Π°ΡΠ΅Π½ΠΈΡ ΠΈ Π°ΡΡΠΈΠ±ΡΡΡΠΡ Π·Π½Π°Π΅ΠΌ, ΡΡΠΎ ΠΊΠΎΠΌΠΏΠΎΠ½Π΅Π½ΡΡ ΠΌΠΎΠΆΠ½ΠΎ ΠΈΠ΄Π΅Π½ΡΠΈΡΠΈΡΠΈΡΠΎΠ²Π°ΡΡ ΠΏΠΎ ΠΈΡ ΡΡΠ»ΠΎΠ²Π½ΠΎΠΌΡ ΠΎΠ±ΠΎΠ·Π½Π°ΡΠ΅Π½ΠΈΡ. ΠΠ΄Π½Π°ΠΊΠΎ ΠΈΠ½ΡΠΎΡΠΌΠ°ΡΠΈΠΈ ΠΎ ΡΠ°Π·ΠΌΠ΅ΡΠ°Ρ ΠΈ ΠΌΠΎΡΠ½ΠΎΡΡΠΈ ΡΡΠΈΡ ΠΊΠΎΠΌΠΏΠΎΠ½Π΅Π½ΡΠΎΠ² Π½Π΅Ρ.ΠΠ°ΠΏΡΠΈΠΌΠ΅Ρ, ΡΠ°ΡΡΠΌΠΎΡΡΠΈΠΌ Π±Π°Π·ΠΎΠ²ΡΡ ΡΠ»Π΅ΠΊΡΡΠΎΠ½Π½ΡΡ ΡΡ Π΅ΠΌΡ, ΠΏΠΎΠΊΠ°Π·Π°Π½Π½ΡΡ Π² ΠΏΡΠ΅Π΄ΡΠ΄ΡΡΠ΅ΠΌ ΡΠ°Π·Π΄Π΅Π»Π΅ ΡΠΈΡ. Π°. ΠΠ° ΡΡ Π΅ΠΌΠ΅ Π²ΠΈΠ΄Π½ΠΎ, ΡΡΠΎ ΠΏΠΎΠ»ΠΎΠΆΠΈΡΠ΅Π»ΡΠ½ΡΠΉ ΠΏΠΎΠ»ΡΡ Π°ΠΊΠΊΡΠΌΡΠ»ΡΡΠΎΡΠ° ΠΏΠΎΠ΄ΠΊΠ»ΡΡΠ΅Π½ ΠΊ ΡΠ²Π΅ΡΠΎΠ΄ΠΈΠΎΠ΄Ρ ΡΠ΅ΡΠ΅Π· ΡΠ΅Π·ΠΈΡΡΠΎΡ R. ΠΠΎ Π΄ΡΡΠ³ΠΎΠΉ ΠΈΠ½ΡΠΎΡΠΌΠ°ΡΠΈΠΈ ΠΎΠ± Π°ΡΡΠΈΠ±ΡΡΠ°Ρ ΡΡΠΈΡ ΠΊΠΎΠΌΠΏΠΎΠ½Π΅Π½ΡΠΎΠ² (Π²Π΅Π»ΠΈΡΠΈΠ½Π΅ ΡΠΎΠΏΡΠΎΡΠΈΠ²Π»Π΅Π½ΠΈΡ ΡΠ΅Π·ΠΈΡΡΠΎΡΠ° ΠΈ Π΅ΠΌΠΊΠΎΡΡΠΈ Π°ΠΊΠΊΡΠΌΡΠ»ΡΡΠΎΡΠ°) Π½Π΅Ρ. .
ΠΠ° ΡΡ Π΅ΠΌΠ°ΡΠΈΡΠ΅ΡΠΊΠΎΠΉ Π΄ΠΈΠ°Π³ΡΠ°ΠΌΠΌΠ΅ Π΄ΠΎΠ»ΠΆΠ½Π° Π±ΡΡΡ ΠΏΡΠ΅Π΄ΡΡΠ°Π²Π»Π΅Π½Π° ββΡΡΠ° Π΄ΠΎΠΏΠΎΠ»Π½ΠΈΡΠ΅Π»ΡΠ½Π°Ρ ΠΈΠ½ΡΠΎΡΠΌΠ°ΡΠΈΡ, ΡΡΠΎΠ±Ρ Π³Π°ΡΠ°Π½ΡΠΈΡΠΎΠ²Π°ΡΡ Π²ΡΠ±ΠΎΡ ΡΠΎΠΎΡΠ²Π΅ΡΡΡΠ²ΡΡΡΠΈΡ ΠΊΠΎΠΌΠΏΠΎΠ½Π΅Π½ΡΠΎΠ². Π‘ΠΎΠΏΡΠΎΡΠΈΠ²Π»Π΅Π½ΠΈΠ΅ ΡΠ΅Π·ΠΈΡΡΠΎΡΠ° Π΄ΠΎΠ»ΠΆΠ½ΠΎ Π±ΡΡΡ Π²ΡΡΠ°ΠΆΠ΅Π½ΠΎ Π² ΠΎΠΌΠ°Ρ (ΠΠΌ). ΠΠΊΠΊΡΠΌΡΠ»ΡΡΠΎΡ Π΄ΠΎΠ»ΠΆΠ΅Π½ ΡΠΊΠ°Π·ΡΠ²Π°ΡΡ ΡΠ°Π·Π½ΠΎΡΡΡ ΠΏΠΎΡΠ΅Π½ΡΠΈΠ°Π»ΠΎΠ² (Π½Π°ΠΏΡΡΠΆΠ΅Π½ΠΈΠ΅), Π²ΡΡΠ°ΠΆΠ΅Π½Π½ΡΡ Π² Π²ΠΎΠ»ΡΡΠ°Ρ . ΠΡΡΠ°Π»ΡΠ½ΡΠ΅ ΠΊΠΎΠΌΠΏΠΎΠ½Π΅Π½ΡΡ ΠΎΠΏΠΈΡΠ°Π½Ρ Π² Π΄ΡΡΠ³ΠΈΡ ΡΠ΅ΡΠΌΠΈΠ½Π°Ρ . ΠΠ°ΠΏΡΠΈΠΌΠ΅Ρ, ΠΊΠΎΠ½Π΄Π΅Π½ΡΠ°ΡΠΎΡΡ ΡΠ°Π·Π»ΠΈΡΠ°ΡΡΡΡ ΠΏΠΎ Π²Π΅Π»ΠΈΡΠΈΠ½Π΅ Π΅ΠΌΠΊΠΎΡΡΠΈ, Π²ΡΡΠ°ΠΆΠ΅Π½Π½ΠΎΠΉ Π² ΡΠ°ΡΠ°Π΄Π°Ρ (Π€), ΠΈΠ½Π΄ΡΠΊΡΠΈΠ²Π½ΠΎΡΡΠΈ — ΠΏΠΎ Π·Π½Π°ΡΠ΅Π½ΠΈΡ ΠΈΡ ΠΈΠ½Π΄ΡΠΊΡΠΈΠ²Π½ΠΎΡΡΠΈ, Π²ΡΡΠ°ΠΆΠ΅Π½Π½ΠΎΠΉ Π² ΠΠ΅Π½ΡΠΈ (ΠΠ½).
ΠΠ½ΠΎΠ³Π΄Π° ΡΠΈΠΌΠ²ΠΎΠ»Π°ΠΌ ΠΌΠΎΠ³ΡΡ Π±ΡΡΡ ΠΏΡΠΈΡΠ²ΠΎΠ΅Π½Ρ Π΄ΠΎΠΏΠΎΠ»Π½ΠΈΡΠ΅Π»ΡΠ½ΡΠ΅ Π°ΡΡΠΈΠ±ΡΡΡ (Π½ΠΎΠΌΠΈΠ½Π°Π»ΡΠ½Π°Ρ ΠΌΠΎΡΠ½ΠΎΡΡΡ, Π΄ΠΎΠΏΡΡΠΊΠΈ ΠΈ Ρ. Π.). ΠΡΠΎ ΠΏΠΎΠΌΠΎΠ³Π°Π΅Ρ Π½Π°ΠΌ ΠΎΠΏΡΠ΅Π΄Π΅Π»ΠΈΡΡ ΠΏΠΎΠ΄Ρ ΠΎΠ΄ΡΡΠΈΠ΅ ΠΊΠΎΠΌΠΏΠΎΠ½Π΅Π½ΡΡ Π΄Π»Ρ ΡΡ Π΅ΠΌΡ.ΠΠ΅ΠΊΠΎΡΠΎΡΡΠ΅ ΠΈΠ· ΠΎΠ±ΡΠΈΡ Π°ΡΡΠΈΠ±ΡΡΠΎΠ² ΠΊΠΎΠΌΠΏΠΎΠ½Π΅Π½ΡΠ°:
- Π‘ΠΈΠΌΠ²ΠΎΠ» Ρ ΡΠΎΡΠΌΠΎΠΉ ΠΈ Π±ΡΠ»Π°Π²ΠΊΠ°ΠΌΠΈ
- ΠΠ½Π°ΡΠ΅Π½ΠΈΡ ΡΠΎΠΏΡΠΎΡΠΈΠ²Π»Π΅Π½ΠΈΡ, Π΅ΠΌΠΊΠΎΡΡΠΈ ΠΈ ΠΈΠ½Π΄ΡΠΊΡΠΈΠ²Π½ΠΎΡΡΠΈ ΠΊΠΎΠΌΠΏΠΎΠ½Π΅Π½ΡΠΎΠ²
- Π£ΡΠ»ΠΎΠ²Π½ΠΎΠ΅ ΠΎΠ±ΠΎΠ·Π½Π°ΡΠ΅Π½ΠΈΠ΅, Π½Π°ΠΏΡΠΈΠΌΠ΅Ρ, U1, R1, C1 ΠΈ Ρ. Π.
- ΠΡΠΈΠΌΠ΅Ρ ΠΌΠ°ΠΊΡΠΈΠΌΠ°Π»ΡΠ½ΡΡ ΡΡΠ»ΠΎΠ²ΠΈΠΉ ΡΠΊΡΠΏΠ»ΡΠ°ΡΠ°ΡΠΈΠΈ: ΠΌΠ°ΠΊΡΠΈΠΌΠ°Π»ΡΠ½ΠΎΠ΅ Π½Π°ΠΏΡΡΠΆΠ΅Π½ΠΈΠ΅ Π΄Π»Ρ ΠΊΠΎΠ½Π΄Π΅Π½ΡΠ°ΡΠΎΡΠΎΠ², ΠΌΠ°ΠΊΡΠΈΠΌΠ°Π»ΡΠ½Π°Ρ ΠΌΠΎΡΠ½ΠΎΡΡΡ Π΄Π»Ρ ΡΠ΅Π·ΠΈΡΡΠΎΡΠΎΠ²
- ΠΡΠΈΠΌΠ΅Ρ Π΄ΠΎΠΏΡΡΠΊΠΎΠ²: Π΄Π»Ρ ΡΠΎΠΏΡΠΎΡΠΈΠ²Π»Π΅Π½ΠΈΡ: Β± 1%, Β± 5%
- ΠΠ±ΠΎΠ·Π½Π°ΡΠ΅Π½ΠΈΠ΅ ΠΏΡΠΎΠΈΠ·Π²ΠΎΠ΄ΠΈΡΠ΅Π»Ρ (MPN)
- ΠΠΎΡΠ°Π΄ΠΎΡΠ½ΡΠ΅ ΠΌΠ΅ΡΡΠ° Π΄Π»Ρ ΠΊΠΎΠΌΠΏΠΎΠ½Π΅Π½ΡΠΎΠ² (Π΄Π»Ρ ΡΠ΅Π·ΠΈΡΡΠΎΡΠΎΠ²: 0402, 0805; Π΄Π»Ρ 8-ΠΊΠΎΠ½ΡΠ°ΠΊΡΠ½ΠΎΠΉ IC: SOIC8)
ΠΠ½Π°ΡΠ΅Π½ΠΈΡ Π°ΡΡΠΈΠ±ΡΡΠΎΠ² ΠΌΠΎΠ³ΡΡ Π²Π°ΡΡΠΈΡΠΎΠ²Π°ΡΡΡΡ ΠΎΡ ΠΎΡΠ΅Π½Ρ ΠΌΠ°Π»Π΅Π½ΡΠΊΠΈΡ Π΄ΠΎ ΠΎΡΠ΅Π½Ρ Π±ΠΎΠ»ΡΡΠΈΡ Π΅Π΄ΠΈΠ½ΠΈΡ.Π§ΡΠΎΠ±Ρ ΠΈΠ·Π±Π΅ΠΆΠ°ΡΡ Π·Π°ΠΏΠΎΠ»Π½Π΅Π½ΠΈΡ ΠΏΡΠΈΠ½ΡΠΈΠΏΠΈΠ°Π»ΡΠ½ΡΡ ΡΡ Π΅ΠΌ Π΄Π»ΠΈΠ½Π½ΡΠΌΠΈ ΠΏΠΎΠ²ΡΠΎΡΡΡΡΠΈΠΌΠΈΡΡ ΡΡΡΠΎΠΊΠ°ΠΌΠΈ Π½ΡΠ»Π΅ΠΉ Π΄Π»Ρ ΡΠ°ΠΊΠΈΡ Π·Π½Π°ΡΠ΅Π½ΠΈΠΉ, ΠΊΠ°ΠΊ 1 000 000 000 ΠΈΠ»ΠΈ 0,0000000001, ΠΌΡ ΠΈΡΠΏΠΎΠ»ΡΠ·ΡΠ΅ΠΌ ΠΠ΅ΠΆΠ΄ΡΠ½Π°ΡΠΎΠ΄Π½ΡΡ ΡΠΈΡΡΠ΅ΠΌΡ Π΅Π΄ΠΈΠ½ΠΈΡ Π΄Π»Ρ Π·Π½Π°ΡΠ΅Π½ΠΈΠΉ (SI).
Π ΡΠ°Π±Π»ΠΈΡΠ΅ Π½ΠΈΠΆΠ΅ ΠΏΠΎΠΊΠ°Π·Π°Π½Ρ Π΅Π΄ΠΈΠ½ΠΈΡΡ Π‘Π, ΠΊΠΎΡΠΎΡΡΠ΅ ΠΎΠ±ΡΡΠ½ΠΎ ΠΈΡΠΏΠΎΠ»ΡΠ·ΡΡΡΡΡ Π½Π° ΡΡ Π΅ΠΌΠ°ΡΠΈΡΠ΅ΡΠΊΠΈΡ Π΄ΠΈΠ°Π³ΡΠ°ΠΌΠΌΠ°Ρ .
| ΠΡΠ΅ΡΠΈΠΊΡ | Π‘ΠΈΠΌΠ²ΠΎΠ» | ΠΠ½Π°ΡΠ΅Π½ΠΈΠ΅ | Π‘ΡΠ΅ΠΏΠ΅Π½ΠΈ 10 |
|---|---|---|---|
| ΡΠ΅ΡΠ° | Ρ | 100000000000 | 10 12 |
| Π³ΠΈΠ³Π° | G | 100000000 | 10 9 |
| ΠΌΠ΅Π³Π° | M | 1000000 | 10 6 |
| ΠΊΠ³ | ΠΊ | 1000 | 10 3 |
| ΠΌΠΈΠ»Π»ΠΈ | ΠΌ | 0.001 | 10 -3 |
| ΠΌΠΈΠΊΡΠΎ | u | 0,000 001 | 10 -6 |
| Π½Π°Π½ΠΎ | ΠΏ. | 0,000 000 001 | 10 -9 |
| ΠΏΠΈΠΊ | ΠΏ. | .000 000 000 001 | 10 -12 |
ΠΠ° ΡΡ Π΅ΠΌΠ°ΡΠΈΡΠ΅ΡΠΊΠΎΠΉ Π΄ΠΈΠ°Π³ΡΠ°ΠΌΠΌΠ΅ Π»ΠΈΠ½ΠΈΠΈ ΠΈΡΠΏΠΎΠ»ΡΠ·ΡΡΡΡΡ Π΄Π»Ρ ΠΎΠ±ΠΎΠ·Π½Π°ΡΠ΅Π½ΠΈΡ ΠΏΡΠΎΠ²ΠΎΠ΄ΠΎΠ², Π° ΡΠΈΠΌΠ²ΠΎΠ»Ρ ΠΈΡΠΏΠΎΠ»ΡΠ·ΡΡΡΡΡ Π΄Π»Ρ ΠΎΠ±ΠΎΠ·Π½Π°ΡΠ΅Π½ΠΈΡ ΠΊΠΎΠΌΠΏΠΎΠ½Π΅Π½ΡΠΎΠ².
ΠΡΠΈΠΌΠ΅Ρ ΠΏΡΠΈΠ½ΡΠΈΠΏΠΈΠ°Π»ΡΠ½ΠΎΠΉ ΡΡ Π΅ΠΌΡ
ΠΡΠΈΠ½ΡΠΈΠΏΠΈΠ°Π»ΡΠ½Π°Ρ ΡΡ Π΅ΠΌΠ° Π½Π΅ ΠΏΠΎΠΊΠ°Π·ΡΠ²Π°Π΅Ρ ΠΏΡΠ°ΠΊΡΠΈΡΠ΅ΡΠΊΠΎΠ΅ ΡΠΎΠ΅Π΄ΠΈΠ½Π΅Π½ΠΈΠ΅ ΠΌΠ΅ΠΆΠ΄Ρ ΠΊΠΎΠΌΠΏΠΎΠ½Π΅Π½ΡΠ°ΠΌΠΈ ΠΈΠ»ΠΈ ΠΈΡ ΠΏΠΎΠ»ΠΎΠΆΠ΅Π½ΠΈΠ΅. ΠΠ½ ΡΠΎΠ΄Π΅ΡΠΆΠΈΡ ΡΠΎΠ»ΡΠΊΠΎ ΡΠΈΠΌΠ²ΠΎΠ»Ρ ΠΈ Π»ΠΈΠ½ΠΈΠΈ.
Π‘Ρ Π΅ΠΌΠ° ΡΠΎΠ΅Π΄ΠΈΠ½Π΅Π½ΠΈΠΉ — ΡΡΠΎ ΠΎΠ±ΠΎΠ±ΡΠ΅Π½Π½ΠΎΠ΅ Π³ΡΠ°ΡΠΈΡΠ΅ΡΠΊΠΎΠ΅ ΠΏΡΠ΅Π΄ΡΡΠ°Π²Π»Π΅Π½ΠΈΠ΅ ΡΠ»Π΅ΠΊΡΡΠΈΡΠ΅ΡΠΊΠΎΠΉ ΡΠ΅ΠΏΠΈ. ΠΠΎΠΌΠΏΠΎΠ½Π΅Π½ΡΡ ΠΏΡΠ΅Π΄ΡΡΠ°Π²Π»Π΅Π½Ρ Π² ΡΡ Π΅ΠΌΠ°Ρ ΠΏΠΎΠ΄ΠΊΠ»ΡΡΠ΅Π½ΠΈΡ ΡΠΏΡΠΎΡΠ΅Π½Π½ΡΠΌΠΈ ΡΠΎΡΠΌΠ°ΠΌΠΈ. ΠΠ»Π΅ΠΊΡΡΠΈΡΠ΅ΡΠΊΠΈΠ΅ ΡΡ Π΅ΠΌΡ ΠΎΠ±ΡΡΠ½ΠΎ Π΄Π°ΡΡ ΠΏΠΎΠ΄ΡΠΎΠ±Π½ΡΡ ΠΈΠ½ΡΠΎΡΠΌΠ°ΡΠΈΡ ΠΎ Π²Π·Π°ΠΈΠΌΠ½ΠΎΠΌ ΡΠ°ΡΠΏΠΎΠ»ΠΎΠΆΠ΅Π½ΠΈΠΈ ΠΈ ΡΠ°ΡΠΏΠΎΠ»ΠΎΠΆΠ΅Π½ΠΈΠΈ ΡΡΡΡΠΎΠΉΡΡΠ².
ΠΡΠΈΠΌΠ΅Ρ ΡΡ Π΅ΠΌΡ ΠΏΠΎΠ΄ΠΊΠ»ΡΡΠ΅Π½ΠΈΡ
ΠΠ°ΠΊ ΡΠΈΡΠ°ΡΡ ΡΡ Π΅ΠΌΡ ΠΏΠ΅ΡΠ°ΡΠ½ΠΎΠΉ ΠΏΠ»Π°ΡΡ?Π§ΡΠΎΠ±Ρ ΠΏΠΎΠ½ΡΡΡ ΡΡ Π΅ΠΌΡ ΠΏΠ΅ΡΠ°ΡΠ½ΠΎΠΉ ΠΏΠ»Π°ΡΡ, Π½Π°ΠΌ Π²Π°ΠΆΠ½ΠΎ ΡΠ·Π½Π°ΡΡ, ΠΊΠ°ΠΊ ΠΊΠΎΠΌΠΏΠΎΠ½Π΅Π½ΡΡ Π½Π° ΡΡ Π΅ΠΌΠ΅ ΡΠΎΠ΅Π΄ΠΈΠ½Π΅Π½Ρ.ΠΠ½ ΡΠΎΠ΄Π΅ΡΠΆΠΈΡ ΠΈΠ½ΡΠΎΡΠΌΠ°ΡΠΈΡ ΠΎ ΡΠ°Π·Π»ΠΈΡΠ½ΡΡ ΠΊΠΎΠΌΠΏΠΎΠ½Π΅Π½ΡΠ°Ρ ΠΈ ββΡΡΠ»ΠΎΠ²ΠΈΡΡ ΡΠ°Π±ΠΎΡΡ ΡΡ Π΅ΠΌΡ.
ΠΡΠΈΠ½ΡΠΈΠΏΠΈΠ°Π»ΡΠ½Π°Ρ ΡΡ Π΅ΠΌΠ° Π΄Π°Π΅Ρ ΡΠ»Π΅Π΄ΡΡΡΡΡ ΠΈΠ½ΡΠΎΡΠΌΠ°ΡΠΈΡ:
- ΠΡΠΏΠΎΠ»ΡΠ·ΡΠ΅ΠΌΡΠ΅ ΠΊΠΎΠΌΠΏΠΎΠ½Π΅Π½ΡΡ
- ΠΠ»Π΅ΠΊΡΡΠΈΡΠ΅ΡΠΊΠΈΠ΅ ΡΠΎΠ΅Π΄ΠΈΠ½Π΅Π½ΠΈΡ ΠΌΠ΅ΠΆΠ΄Ρ Π²ΡΠ²ΠΎΠ΄Π°ΠΌΠΈ ΠΊΠΎΠΌΠΏΠΎΠ½Π΅Π½ΡΠΎΠ²
- Π£ΡΠ»ΠΎΠ²ΠΈΡ ΡΠΊΡΠΏΠ»ΡΠ°ΡΠ°ΡΠΈΠΈ, ΡΠ°ΠΊΠΈΠ΅ ΠΊΠ°ΠΊ Π½Π°ΠΏΡΡΠΆΠ΅Π½ΠΈΠ΅, ΡΠΎΠΊ, Π΄ΠΎΠΏΡΡΠΊΠΈ
- Π‘ΠΏΠ΅ΡΠΈΠ°Π»ΡΠ½ΡΠ΅ ΠΈΠ½ΡΡΡΡΠΊΡΠΈΠΈ, ΡΠ°ΠΊΠΈΠ΅ ΠΊΠ°ΠΊ Π³ΡΠ°ΡΠΈΠΊ ΠΈΠΌΠΏΠ΅Π΄Π°Π½ΡΠ° SE (Π½Π΅ΡΠΈΠΌΠΌΠ΅ΡΡΠΈΡΠ½ΡΠΉ), Π΄ΠΈΡΡΠ΅ΡΠ΅Π½ΡΠΈΠ°Π»ΡΠ½ΡΠ΅ ΠΏΠ°ΡΡ ΠΈ ΠΏΠΎΠ»ΠΎΠΆΠ΅Π½ΠΈΡ ΠΊΠΎΠΌΠΏΠΎΠ½Π΅Π½ΡΠΎΠ², ΡΠ°ΠΊΠΈΠ΅ ΠΊΠ°ΠΊ ΡΠ°Π·ΠΌΠ΅ΡΠ΅Π½ΠΈΠ΅ ΡΠ°Π·Π²ΡΠ·ΡΠ²Π°ΡΡΠΈΡ ΠΊΠΎΠ½Π΄Π΅Π½ΡΠ°ΡΠΎΡΠΎΠ², ΠΊΡΠΈΡΡΠ°Π»Π»ΠΎΠ² ΠΈ Ρ. Π.
- ΠΠ»ΠΎΠΊ-ΡΡ Π΅ΠΌΠ°
- ΠΡΡΠΎΡΠΈΡ ΠΈΠ·ΠΌΠ΅Π½Π΅Π½ΠΈΠΉ (Π΅ΡΠ»ΠΈ Π΅ΡΡΡ)
Π‘Ρ Π΅ΠΌΠ°ΡΠΈΡΠ΅ΡΠΊΠΈΠ΅ ΡΠ΅ΡΠΈ ΠΎΠΏΡΠ΅Π΄Π΅Π»ΡΡΡ, ΠΊΠ°ΠΊ ΠΊΠΎΠΌΠΏΠΎΠ½Π΅Π½ΡΡ ΡΠΎΠ΅Π΄ΠΈΠ½ΡΡΡΡΡ Π² ΡΠ΅ΠΏΠΈ. ΠΠΈΠ½ΠΈΡ ΠΌΠ΅ΠΆΠ΄Ρ Π΄Π²ΡΠΌΡ Π²Π·Π°ΠΈΠΌΠΎΡΠ²ΡΠ·Π°Π½Π½ΡΠΌΠΈ ΠΊΠΎΠΌΠΏΠΎΠ½Π΅Π½ΡΠ°ΠΌΠΈ Π½Π°Π·ΡΠ²Π°Π΅ΡΡΡ ΡΠ΅ΡΠΊΠΎΠΉ.
Π‘Π΅ΡΠΈ Π½Π° ΠΏΡΠΈΠ½ΡΠΈΠΏΠΈΠ°Π»ΡΠ½ΠΎΠΉ ΡΡ Π΅ΠΌΠ΅
Π‘ΠΎΠ΅Π΄ΠΈΠ½Π΅Π½ΠΈΡ ΠΈ ΡΠ·Π»ΡΠ‘ΠΎΠ΅Π΄ΠΈΠ½Π΅Π½ΠΈΠ΅ ΠΎΠ±ΡΠ°Π·ΡΠ΅ΡΡΡ ΠΏΡΠΈ ΠΏΠ΅ΡΠ΅ΡΠ΅ΡΠ΅Π½ΠΈΠΈ Π΄Π²ΡΡ ΠΈΠ»ΠΈ Π±ΠΎΠ»Π΅Π΅ ΠΏΡΠΎΠ²ΠΎΠ΄ΠΎΠ² Π² ΠΎΠ΄Π½ΠΎΠΉ ΡΠΎΡΠΊΠ΅. ΠΡΠΎ ΡΠΎΠ΅Π΄ΠΈΠ½Π΅Π½ΠΈΠ΅ ΠΏΡΠ΅Π΄ΡΡΠ°Π²Π»Π΅Π½ΠΎ ΡΠ°Π·ΠΌΠ΅ΡΠ΅Π½ΠΈΠ΅ΠΌ ΠΌΠ°Π»Π΅Π½ΡΠΊΠΎΠΉ ΡΠΎΡΠΊΠΈ (ΡΠ·Π»Π°) Π² ΡΠΎΡΠΊΠ΅ ΠΏΠ΅ΡΠ΅ΡΠ΅ΡΠ΅Π½ΠΈΡ, ΠΊΠ°ΠΊ ΠΏΠΎΠΊΠ°Π·Π°Π½ΠΎ Π½Π° ΠΈΠ·ΠΎΠ±ΡΠ°ΠΆΠ΅Π½ΠΈΠΈ Π½ΠΈΠΆΠ΅.Π§ΡΠΎΠ±Ρ ΡΠ·Π½Π°ΡΡ Π±ΠΎΠ»ΡΡΠ΅, ΠΏΡΠΎΡΡΠΈΡΠ΅ Π‘Π΅ΡΠ΅Π²Π°Ρ ΡΠ΅ΠΎΡΠΈΡ Π΄Π»Ρ Π»ΡΡΡΠ΅Π³ΠΎ ΠΏΡΠΎΠ΅ΠΊΡΠΈΡΠΎΠ²Π°Π½ΠΈΡ ΠΈ ΡΠ°Π·ΡΠ°Π±ΠΎΡΠΊΠΈ ΠΏΠ΅ΡΠ°ΡΠ½ΡΡ ΠΏΠ»Π°Ρ.
ΠΠ·ΠΎΠ±ΡΠ°ΠΆΠ΅Π½ΠΈΠ΅ ΡΠ·Π»ΠΎΠ² Π½Π° ΠΏΡΠΈΠ½ΡΠΈΠΏΠΈΠ°Π»ΡΠ½ΠΎΠΉ ΡΡ Π΅ΠΌΠ΅
Π£Π·Π»Ρ ΠΏΠΎΠΌΠΎΠ³Π°ΡΡ Π½Π°ΠΌ ΠΎΠΏΡΠ΅Π΄Π΅Π»ΠΈΡΡ ΡΠΎΠ΅Π΄ΠΈΠ½Π΅Π½ΠΈΠ΅ ΠΌΠ΅ΠΆΠ΄Ρ ΠΏΡΠΎΠ²ΠΎΠ΄Π°ΠΌΠΈ, ΠΏΠ΅ΡΠ΅ΡΠ΅ΠΊΠ°ΡΡΠΈΠΌΠΈ ΡΠΎΡΠΊΡ. ΠΡΡΡΡΡΡΠ²ΠΈΠ΅ ΡΠ·Π»Π° Π½Π° ΡΡΡΠΊΠ΅ ΠΎΠ·Π½Π°ΡΠ°Π΅Ρ, ΡΡΠΎ Π΄Π²Π° ΠΎΡΠ΄Π΅Π»ΡΠ½ΡΡ ΠΏΡΠΎΠ²ΠΎΠ΄Π° ΠΏΡΠΎΡΡΠΎ ΠΏΡΠΎΡ ΠΎΠ΄ΡΡ Π±Π΅Π· ΠΊΠ°ΠΊΠΎΠ³ΠΎ-Π»ΠΈΠ±ΠΎ ΡΠ»Π΅ΠΊΡΡΠΈΡΠ΅ΡΠΊΠΎΠ³ΠΎ ΡΠΎΠ΅Π΄ΠΈΠ½Π΅Π½ΠΈΡ.
ΠΠΌΠ΅Π½ΠΎΠ²Π°Π½ΠΈΠ΅ ΡΡ Π΅ΠΌΠ½ΡΡ ΡΠ΅ΠΏΠ΅ΠΉΠΠ»Ρ ΡΠΎΠ³ΠΎ, ΡΡΠΎΠ±Ρ ΡΡ Π΅ΠΌΠ°ΡΠΈΡΠ΅ΡΠΊΠ°Ρ Π΄ΠΈΠ°Π³ΡΠ°ΠΌΠΌΠ° Π±ΡΠ»Π° Π±ΠΎΠ»Π΅Π΅ ΡΠ°Π·Π±ΠΎΡΡΠΈΠ²ΠΎΠΉ, ΡΠ΅ΠΏΠΈ ΠΏΠΎΠΌΠ΅ΡΠ΅Π½Ρ ΡΠ²ΠΎΠΈΠΌΠΈ ΠΈΠΌΠ΅Π½Π°ΠΌΠΈ, Π° Π½Π΅ Π½Π°ΡΠΈΡΠΎΠ²Π°Π½Ρ Π»ΠΈΠ½ΠΈΡΠΌΠΈ, ΡΡΠΎΠ±Ρ ΠΏΠΎΠΊΠ°Π·Π°ΡΡ Π²ΠΎΠ·ΠΌΠΎΠΆΠ½ΠΎΡΡΡ ΡΠΎΠ΅Π΄ΠΈΠ½Π΅Π½ΠΈΡ.ΠΡΠ΅Π΄ΠΏΠΎΠ»Π°Π³Π°Π΅ΡΡΡ, ΡΡΠΎ ΡΠ΅ΡΠΈ Ρ ΡΠ΅ΠΌ ΠΆΠ΅ ΠΈΠΌΠ΅Π½Π΅ΠΌ ΠΏΠΎΠ΄ΠΊΠ»ΡΡΠ΅Π½Ρ, Π΄Π°ΠΆΠ΅ Π΅ΡΠ»ΠΈ Π²ΠΈΠ΄ΠΈΠΌΠΎΠ΅ ΡΠΎΠ΅Π΄ΠΈΠ½Π΅Π½ΠΈΠ΅ Π½Π΅ ΡΡΡΠ°Π½ΠΎΠ²Π»Π΅Π½ΠΎ. ΠΠ° ΠΈΠ·ΠΎΠ±ΡΠ°ΠΆΠ΅Π½ΠΈΠΈ Π½ΠΈΠΆΠ΅ ΠΏΠΎΠΊΠ°Π·Π°Π½ ΠΏΡΠΈΠΌΠ΅Ρ ΡΡ Π΅ΠΌΠ°ΡΠΈΡΠ΅ΡΠΊΠΎΠΉ Π΄ΠΈΠ°Π³ΡΠ°ΠΌΠΌΡ, Π½Π° ΠΊΠΎΡΠΎΡΠΎΠΉ ΡΠ΅ΠΏΠΈ ΠΏΠΎΠΌΠ΅ΡΠ΅Π½Ρ ΡΠ²ΠΎΠΈΠΌΠΈ ΠΈΠΌΠ΅Π½Π°ΠΌΠΈ.
Π‘Ρ Π΅ΠΌΠ° Ρ ΠΌΠ°ΡΠΊΠΈΡΠΎΠ²Π°Π½Π½ΡΠΌΠΈ ΡΠ΅ΡΡΠΌΠΈ
Π ΡΠ΅ΠΌ ΡΠ°Π·Π½ΠΈΡΠ° ΠΌΠ΅ΠΆΠ΄Ρ ΠΏΡΠΈΠ½ΡΠΈΠΏΠΈΠ°Π»ΡΠ½ΠΎΠΉ ΡΡ Π΅ΠΌΠΎΠΉ ΠΈ ΠΊΠΎΠΌΠΏΠΎΠ½ΠΎΠ²ΠΊΠΎΠΉ?Π‘Ρ Π΅ΠΌΠ° — ΡΡΠΎ ΡΠ΅ΡΡΠ΅ΠΆ, ΠΊΠΎΡΠΎΡΡΠΉ ΠΎΠΏΡΠ΅Π΄Π΅Π»ΡΠ΅Ρ Π»ΠΎΠ³ΠΈΡΠ΅ΡΠΊΠΈΠ΅ ΡΠΎΠ΅Π΄ΠΈΠ½Π΅Π½ΠΈΡ ΠΌΠ΅ΠΆΠ΄Ρ ΠΊΠΎΠΌΠΏΠΎΠ½Π΅Π½ΡΠ°ΠΌΠΈ Π½Π° ΠΏΠ΅ΡΠ°ΡΠ½ΠΎΠΉ ΠΏΠ»Π°ΡΠ΅, Π±ΡΠ΄Ρ ΡΠΎ ΠΆΠ΅ΡΡΠΊΠ°Ρ ΠΏΠ΅ΡΠ°ΡΠ½Π°Ρ ΠΏΠ»Π°ΡΠ° ΠΈΠ»ΠΈ Π³ΠΈΠ±ΠΊΠ°Ρ ΠΏΠ»Π°ΡΠ°.ΠΠ½ Π² ΠΎΡΠ½ΠΎΠ²Π½ΠΎΠΌ ΠΏΠΎΠΊΠ°Π·ΡΠ²Π°Π΅Ρ Π²Π°ΠΌ, ΠΊΠ°ΠΊ ΠΊΠΎΠΌΠΏΠΎΠ½Π΅Π½ΡΡ ΡΠ»Π΅ΠΊΡΡΠΈΡΠ΅ΡΠΊΠΈ ΡΠ²ΡΠ·Π°Π½Ρ. Π‘Ρ Π΅ΠΌΠ° ΡΠΎΠ΄Π΅ΡΠΆΠΈΡ ΡΠΏΠΈΡΠΎΠΊ ΡΠΎΠ΅Π΄ΠΈΠ½Π΅Π½ΠΈΠΉ, ΠΊΠΎΡΠΎΡΡΠΉ ΠΏΡΠ΅Π΄ΡΡΠ°Π²Π»ΡΠ΅Ρ ΡΠΎΠ±ΠΎΠΉ ΠΏΡΠΎΡΡΡΡ ΡΡΡΡΠΊΡΡΡΡ Π΄Π°Π½Π½ΡΡ , Π² ΠΊΠΎΡΠΎΡΠΎΠΉ ΠΏΠ΅ΡΠ΅ΡΠΈΡΠ»Π΅Π½Ρ Π²ΡΠ΅ ΡΠΎΠ΅Π΄ΠΈΠ½Π΅Π½ΠΈΡ Π² ΠΏΡΠΎΠ΅ΠΊΡΠ΅, ΠΊΠ°ΠΊ ΡΠΊΠ°Π·Π°Π½ΠΎ Π½Π° ΡΠ΅ΡΡΠ΅ΠΆΠ΅. ΠΠ° ΠΈΠ·ΠΎΠ±ΡΠ°ΠΆΠ΅Π½ΠΈΠΈ Π½ΠΈΠΆΠ΅ ΠΏΠΎΠΊΠ°Π·Π°Π½ ΠΏΡΠΈΠΌΠ΅Ρ ΠΏΡΠΈΠ½ΡΠΈΠΏΠΈΠ°Π»ΡΠ½ΠΎΠΉ ΡΡ Π΅ΠΌΡ.
ΠΡΠΈΠΌΠ΅Ρ ΠΏΡΠΈΠ½ΡΠΈΠΏΠΈΠ°Π»ΡΠ½ΠΎΠΉ ΡΡ Π΅ΠΌΡ ΠΏΠ΅ΡΠ°ΡΠ½ΠΎΠΉ ΠΏΠ»Π°ΡΡ
ΠΠ°ΠΏΡΠΎΡΠΈΠ², ΠΊΠΎΠΌΠΏΠΎΠ½ΠΎΠ²ΠΊΠ° ΠΏΠ΅ΡΠ°ΡΠ½ΠΎΠΉ ΠΏΠ»Π°ΡΡ ΠΏΠΎΠΊΠ°Π·ΡΠ²Π°Π΅Ρ ΡΠΎΡΠ½ΠΎΠ΅ ΡΠΈΠ·ΠΈΡΠ΅ΡΠΊΠΎΠ΅ ΡΠ°ΡΠΏΠΎΠ»ΠΎΠΆΠ΅Π½ΠΈΠ΅ ΠΊΠ°ΠΆΠ΄ΠΎΠ³ΠΎ ΠΊΠΎΠΌΠΏΠΎΠ½Π΅Π½ΡΠ° Π½Π° ΠΏΠ΅ΡΠ°ΡΠ½ΠΎΠΉ ΠΏΠ»Π°ΡΠ΅ ΠΈ ΠΏΠΎΠΊΠ°Π·ΡΠ²Π°Π΅Ρ ΡΠΈΠ·ΠΈΡΠ΅ΡΠΊΠΈΠ΅ ΠΏΡΠΎΠ²ΠΎΠ΄Π° (Π΄ΠΎΡΠΎΠΆΠΊΠΈ), ΠΊΠΎΡΠΎΡΡΠ΅ ΡΠΎΠ΅Π΄ΠΈΠ½ΡΡΡ ΠΈΡ Π²ΠΌΠ΅ΡΡΠ΅. ΠΡΠΈΠΌΠ΅Ρ ΠΊΠΎΠΌΠΏΠΎΠ½ΠΎΠ²ΠΊΠΈ ΠΏΠ΅ΡΠ°ΡΠ½ΠΎΠΉ ΠΏΠ»Π°ΡΡ ΠΏΠΎΠΊΠ°Π·Π°Π½ Π½ΠΈΠΆΠ΅.
ΠΡΠΈΠΌΠ΅Ρ ΠΊΠΎΠΌΠΏΠΎΠ½ΠΎΠ²ΠΊΠΈ ΠΏΠ΅ΡΠ°ΡΠ½ΠΎΠΉ ΠΏΠ»Π°ΡΡ
ΠΠ°ΠΊ ΡΠΎΠ·Π΄Π°ΡΡ ΠΏΡΠΈΠ½ΡΠΈΠΏΠΈΠ°Π»ΡΠ½ΡΡ ΡΡ Π΅ΠΌΡ?ΠΡΠ»ΠΈ Π² ΠΏΡΠΎΠ΅ΠΊΡΠ΅ ΠΈΡΠΏΠΎΠ»ΡΠ·ΡΠ΅ΡΡΡ ΠΈΠ΅ΡΠ°ΡΡ ΠΈΡΠ΅ΡΠΊΠ°Ρ ΡΡ Π΅ΠΌΠ°, Π² ΠΊΠΎΡΠΎΡΠΎΠΉ ΠΌΠ½ΠΎΠ³ΠΎΡΠΈΡΠ»Π΅Π½Π½ΡΠ΅ ΡΡΠ½ΠΊΡΠΈΠΎΠ½Π°Π»ΡΠ½ΡΠ΅ ΡΡ Π΅ΠΌΡ Π²Π·Π°ΠΈΠΌΠΎΡΠ²ΡΠ·Π°Π½Ρ Π΄ΡΡΠ³ Ρ Π΄ΡΡΠ³ΠΎΠΌ, ΡΠΎ ΠΎΠ½Π° ΠΎΠΏΡΠ΅Π΄Π΅Π»ΡΠ΅Ρ ΠΎΡΠ½ΠΎΡΠ΅Π½ΠΈΡ ΠΌΠ΅ΠΆΠ΄Ρ Π³ΡΡΠΏΠΏΠ°ΠΌΠΈ ΠΊΠΎΠΌΠΏΠΎΠ½Π΅Π½ΡΠΎΠ² Π² ΡΠ°Π·Π»ΠΈΡΠ½ΡΡ ΡΡ Π΅ΠΌΠ°ΡΠΈΡΠ΅ΡΠΊΠΈΡ ΠΏΡΠ΅Π΄ΡΡΠ°Π²Π»Π΅Π½ΠΈΡΡ .
ΠΠΈΠΆΠ΅ ΠΏΡΠΈΠ²Π΅Π΄Π΅Π½Ρ ΡΠ°Π³ΠΈ, Π½Π΅ΠΎΠ±Ρ ΠΎΠ΄ΠΈΠΌΡΠ΅ Π΄Π»Ρ ΡΠΎΠ·Π΄Π°Π½ΠΈΡ ΠΏΡΠΈΠ½ΡΠΈΠΏΠΈΠ°Π»ΡΠ½ΠΎΠΉ ΡΡ Π΅ΠΌΡ Ρ ΠΏΠΎΠΌΠΎΡΡΡ ΠΈΠ½ΡΡΡΡΠΌΠ΅Π½ΡΠ° PCB CAD:
ΠΠ΅Π½Π΅ΡΠ°ΡΠΈΡ ΡΠΈΠΌΠ²ΠΎΠ»Π°: ΡΡΠΎΡ ΠΏΡΠΎΡΠ΅ΡΡ Π²ΠΊΠ»ΡΡΠ°Π΅Ρ Π² ΡΠ΅Π±Ρ ΡΠΈΡΠΎΠ²Π°Π½ΠΈΠ΅ ΡΠ΅Π»Π° ΠΊΠΎΠΌΠΏΠΎΠ½Π΅Π½ΡΠ°, Π΄ΠΎΠ±Π°Π²Π»Π΅Π½ΠΈΠ΅ ΠΊΠΎΠ½ΡΠ°ΠΊΡΠΎΠ² ΠΈ Π½ΠΎΠΌΠ΅ΡΠΎΠ² ΠΊΠΎΠ½ΡΠ°ΠΊΡΠΎΠ², ΠΎΠΏΡΠ΅Π΄Π΅Π»Π΅Π½ΠΈΠ΅ Π°ΡΡΠΈΠ±ΡΡΠΎΠ² ΡΠΈΠΌΠ²ΠΎΠ»Π° ΠΈ Π½Π°Π·Π½Π°ΡΠ΅Π½ΠΈΠ΅ ΠΏΠΎΡΠ°Π΄ΠΎΡΠ½ΠΎΠ³ΠΎ ΠΌΠ΅ΡΡΠ°.Π‘ΠΈΠΌΠ²ΠΎΠ»Ρ ΠΈΠ½ΠΎΠ³Π΄Π° Π»Π΅Π³ΠΊΠΎ Π΄ΠΎΡΡΡΠΏΠ½Ρ Π² ΠΏΡΠΎΠ³ΡΠ°ΠΌΠΌΠ½ΠΎΠΌ ΠΎΠ±Π΅ΡΠΏΠ΅ΡΠ΅Π½ΠΈΠΈ PCB CAD. Π§ΡΠΎΠ±Ρ ΡΠ·Π½Π°ΡΡ Π±ΠΎΠ»ΡΡΠ΅, ΠΏΡΠΎΡΡΠΈΡΠ΅ ΡΡΠ°ΡΡΡ Β«ΠΠ°ΠΊ ΡΠΎΠ·Π΄Π°ΡΡ Π±ΠΈΠ±Π»ΠΈΠΎΡΠ΅ΠΊΡ ΡΡ Π΅ΠΌ ΠΈ ΡΠΈΠΌΠ²ΠΎΠ»ΠΎΠ² Π² KiCadΒ».
Π Π°Π·ΠΌΠ΅ΡΠ΅Π½ΠΈΠ΅ ΡΠΈΠΌΠ²ΠΎΠ»Π° ΠΊΠΎΠΌΠΏΠΎΠ½Π΅Π½ΡΠ°: ΡΠ΅Π»ΠΎ ΡΠΈΠΌΠ²ΠΎΠ»Π° ΠΊΠΎΠΌΠΏΠΎΠ½Π΅Π½ΡΠ° ΡΠΎΠ·Π΄Π°Π΅ΡΡΡ ΠΏΡΡΠ΅ΠΌ ΠΏΠΎΠΌΠ΅ΡΠ΅Π½ΠΈΡ Π·Π°ΠΌΠΊΠ½ΡΡΡΡ ΡΠΎΡΠΌ ΡΠΈΠΌΠ²ΠΎΠ»Π° Π² ΡΠ΅Π΄Π°ΠΊΡΠΎΡ ΡΡ Π΅ΠΌΠ½ΠΎΠΉ Π±ΠΈΠ±Π»ΠΈΠΎΡΠ΅ΠΊΠΈ.
Π§ΡΠΎΠ±Ρ ΡΠ·Π½Π°ΡΡ Π±ΠΎΠ»ΡΡΠ΅ ΠΎ ΡΠ°Π·ΠΌΠ΅ΡΠ΅Π½ΠΈΠΈ ΠΊΠΎΠΌΠΏΠΎΠ½Π΅Π½ΡΠΎΠ², ΠΏΡΠΎΡΡΠΈΡΠ΅ Π½Π°ΡΡ ΡΡΠ°ΡΡΡ Β«Π Π΅ΠΊΠΎΠΌΠ΅Π½Π΄Π°ΡΠΈΠΈ ΠΏΠΎ ΡΠ°Π·ΠΌΠ΅ΡΠ΅Π½ΠΈΡ ΠΊΠΎΠΌΠΏΠΎΠ½Π΅Π½ΡΠΎΠ² ΠΏΡΠΈ ΠΏΡΠΎΠ΅ΠΊΡΠΈΡΠΎΠ²Π°Π½ΠΈΠΈ ΠΈ ΡΠ±ΠΎΡΠΊΠ΅ ΠΏΠ΅ΡΠ°ΡΠ½ΡΡ ΠΏΠ»Π°ΡΒ».
ΠΡΠΌΠ΅ΡΠ°ΡΠΈΡ ΠΊΠΎΠ½ΡΠ°ΠΊΡΠΎΠ²: ΠΊΠΎΠ½ΡΠ°ΠΊΡΡ ΠΎΠΏΡΠ΅Π΄Π΅Π»ΡΡΡ ΡΠΎΡΠΊΠΈ ΠΏΠΎΠ΄ΠΊΠ»ΡΡΠ΅Π½ΠΈΡ Π½Π° ΠΊΠΎΠΌΠΏΠΎΠ½Π΅Π½ΡΠ΅ Π΄Π»Ρ Π²Ρ ΠΎΠ΄ΡΡΠΈΡ ΠΈ ΠΈΡΡ ΠΎΠ΄ΡΡΠΈΡ ΡΠΈΠ³Π½Π°Π»ΠΎΠ².ΠΡΠΌΠ΅ΡΠ°ΡΠΈΡ Π²ΡΠ²ΠΎΠ΄ΠΎΠ² ΡΠ΄Π΅Π»Π°Π½Π° Π΄Π»Ρ ΡΠΎΠ³ΠΎ, ΡΡΠΎΠ±Ρ ΡΠΎΠ΅Π΄ΠΈΠ½Π΅Π½ΠΈΡ, ΠΏΠΎΠΊΠ°Π·Π°Π½Π½ΡΠ΅ Π½Π° ΡΡ Π΅ΠΌΠ΅, Π±ΡΠ»ΠΈ ΠΏΡΠ°Π²ΠΈΠ»ΡΠ½ΠΎ ΠΏΠΎΠ΄ΠΊΠ»ΡΡΠ΅Π½Ρ ΠΌΠ΅Π΄ΡΡ ΠΊ ΠΏΠ΅ΡΠ°ΡΠ½ΠΎΠΉ ΠΏΠ»Π°ΡΠ΅.
ΠΡΡΠΈΠ±ΡΡΡ ΡΠΈΠΌΠ²ΠΎΠ»Π°: Π² ΠΎΡΠ½ΠΎΠ²Π½ΠΎΠΌ ΡΠΎΡΡΠΎΠΈΡ ΠΈΠ· ΠΊΠ°ΡΠ΅Π³ΠΎΡΠΈΠΈ, Π·Π½Π°ΡΠ΅Π½ΠΈΡ, ΠΏΡΠΎΠΈΠ·Π²ΠΎΠ΄ΠΈΡΠ΅Π»Ρ, Π½ΠΎΠΌΠ΅ΡΠ° Π΄Π΅ΡΠ°Π»ΠΈ ΠΏΡΠΎΠΈΠ·Π²ΠΎΠ΄ΠΈΡΠ΅Π»Ρ ΠΈ ΠΏΠΎΡΡΠ°Π²ΡΠΈΠΊΠ°. Π Π΅ΠΊΠΎΠΌΠ΅Π½Π΄ΡΠ΅ΡΡΡ, ΡΡΠΎΠ±Ρ ΠΊΠ°ΠΆΠ΄ΡΠΉ ΡΠΈΠΌΠ²ΠΎΠ» Π² Π²Π°ΡΠ΅ΠΉ ΡΡ Π΅ΠΌΠ΅ ΠΈΠΌΠ΅Π» ΡΠ²ΠΎΠ΅ ΡΠΎΠ±ΡΡΠ²Π΅Π½Π½ΠΎΠ΅ ΡΠ½ΠΈΠΊΠ°Π»ΡΠ½ΠΎΠ΅ ΠΎΠ±ΠΎΠ·Π½Π°ΡΠ΅Π½ΠΈΠ΅, ΡΡΠΎΠ±Ρ ΠΌΠΎΠΆΠ½ΠΎ Π±ΡΠ»ΠΎ Π»Π΅Π³ΠΊΠΎ ΠΈΠ΄Π΅Π½ΡΠΈΡΠΈΡΠΈΡΠΎΠ²Π°ΡΡ ΠΊΠ°ΠΆΠ΄ΡΡ ΡΠ°ΡΡΡ.
ΠΠ°ΠΊΠΎΠ²Ρ ΠΏΡΠ°Π²ΠΈΠ»Π° ΡΠΈΡΠΎΠ²Π°Π½ΠΈΡ ΠΏΡΠΈΠ½ΡΠΈΠΏΠΈΠ°Π»ΡΠ½ΡΡ ΡΡ Π΅ΠΌ?ΠΠΈΠΆΠ΅ ΠΏΡΠΈΠ²Π΅Π΄Π΅Π½Ρ Π½Π΅ΠΊΠΎΡΠΎΡΡΠ΅ ΠΈΠ· Π»ΡΡΡΠΈΡ ΠΏΡΠ°ΠΊΡΠΈΠΊ, ΠΊΠΎΡΠΎΡΡΠΌ ΡΠ»Π΅Π΄ΡΠ΅Ρ ΡΠ»Π΅Π΄ΠΎΠ²Π°ΡΡ ΠΏΡΠΈ ΡΠΈΡΠΎΠ²Π°Π½ΠΈΠΈ ΠΏΡΠΈΠ½ΡΠΈΠΏΠΈΠ°Π»ΡΠ½ΡΡ ΡΡ Π΅ΠΌ:
- ΠΠ»Π΅ΠΊΡΡΠΈΡΠ΅ΡΠΊΠΈΠ΅ ΡΠΎΠ΅Π΄ΠΈΠ½Π΅Π½ΠΈΡ ΠΌΠ΅ΠΆΠ΄Ρ ΠΊΠΎΠΌΠΏΠΎΠ½Π΅Π½ΡΠ°ΠΌΠΈ ΠΏΡΠ΅Π΄ΡΡΠ°Π²Π»Π΅Π½Ρ Π»ΠΈΠ½ΠΈΡΠΌΠΈ.ΠΠΈΠ½ΠΈΠΈ, ΠΊΠΎΡΠΎΡΡΠ΅ ΠΏΠ΅ΡΠ΅ΡΠ΅ΠΊΠ°ΡΡΡΡ Π΄ΡΡΠ³ Ρ Π΄ΡΡΠ³ΠΎΠΌ, Π½Π΅ ΡΠΎΠ΅Π΄ΠΈΠ½ΡΡΡΡΡ, Π΅ΡΠ»ΠΈ Π² ΡΠΎΡΠΊΠ΅ ΠΏΠ΅ΡΠ΅ΡΠ΅ΡΠ΅Π½ΠΈΡ Π½Π΅Ρ ΡΠ·Π»Π°.
- ΠΡΠ΅Π³Π΄Π° ΡΠ΅ΠΊΠΎΠΌΠ΅Π½Π΄ΡΠ΅ΡΡΡ ΠΈΠΌΠ΅ΡΡ ΡΠΎΠ»ΡΠΊΠΎ 3 Π»ΠΈΠ½ΠΈΠΈ, ΠΏΠΎΠ΄ΠΊΠ»ΡΡΠ΅Π½Π½ΡΠ΅ ΠΊ ΡΠ·Π»Ρ.
- Π ΡΠ»ΠΎΠΆΠ½ΡΡ ΡΡ Π΅ΠΌΠ°Ρ ΡΠ΅ΠΊΠΎΠΌΠ΅Π½Π΄ΡΠ΅ΡΡΡ Π½Π°Π·Π½Π°ΡΠ°ΡΡ ΠΈΠΌΡ ΡΠ΅ΠΏΡΠΌ. ΠΡΠ΅Π΄ΠΏΠΎΠ»Π°Π³Π°Π΅ΡΡΡ, ΡΡΠΎ ΠΎΠ΄Π½ΠΎΠΈΠΌΠ΅Π½Π½ΡΠ΅ ΡΠ΅ΡΠΈ ΡΠ²ΡΠ·Π°Π½Ρ.
- ΠΠΎΠΌΠ΅ΡΠ° ΠΊΠΎΠ½ΡΠ°ΠΊΡΠΎΠ², ΠΏΠΎΠ»ΡΡΠ½ΠΎΡΡΡ, Π·Π½Π°ΡΠ΅Π½ΠΈΡ ΠΈ ΠΈΠΌΠ΅Π½Π° ΡΠ΅ΠΏΠ΅ΠΉ Π΄ΠΎΠ»ΠΆΠ½Ρ Π±ΡΡΡ Π½Π°ΠΏΠΈΡΠ°Π½Ρ Π³ΠΎΡΠΈΠ·ΠΎΠ½ΡΠ°Π»ΡΠ½ΠΎ.
- Π Π°Π·ΠΌΠ΅ΡΡΠΈΡΠ΅ Π²Ρ ΠΎΠ΄Ρ ΡΠ»Π΅Π²Π°, Π° Π²ΡΡ ΠΎΠ΄Ρ ΡΠΏΡΠ°Π²Π°.
- Π Π°Π·ΡΠ°Π±Π°ΡΡΠ²Π°ΡΡ ΡΡ Π΅ΠΌΠ°ΡΠΈΡΠ΅ΡΠΊΠΈΠ΅ ΡΠ°Π·Π΄Π΅Π»Ρ Π² ΡΡΠ½ΠΊΡΠΈΠΎΠ½Π°Π»ΡΠ½ΡΡ Π±Π»ΠΎΠΊΠ°Ρ .
- ΠΡΠ΅Π³Π΄Π° ΡΠ°Π·ΠΌΠ΅ΡΠ°ΠΉΡΠ΅ Π½ΠΎΠΌΠ΅ΡΠ° Π²ΡΠ²ΠΎΠ΄ΠΎΠ² ΡΠ½Π°ΡΡΠΆΠΈ Π³ΡΠ°ΡΠΈΡΠ΅ΡΠΊΠΎΠ³ΠΎ ΡΠΈΠΌΠ²ΠΎΠ»Π°.
- Π‘ΠΈΠΌΠ²ΠΎΠ»Ρ ΡΠΎΠ΅Π΄ΠΈΠ½Π΅Π½ΠΈΡ Π»ΠΈΡΡΠΎΠ² Π²ΡΠ΅Π³Π΄Π° ΡΠ»Π΅Π΄ΡΠ΅Ρ ΡΠ°Π·ΠΌΠ΅ΡΠ°ΡΡ Π½Π° ΠΊΡΠ°ΠΉΠ½Π΅ΠΌ Π»Π΅Π²ΠΎΠΌ ΠΈΠ»ΠΈ ΠΊΡΠ°ΠΉΠ½Π΅ΠΌ ΠΏΡΠ°Π²ΠΎΠΌ ΠΊΡΠ°Π΅ ΡΡΡΠ°Π½ΠΈΡΡ.
- ΠΠΎΠΌΠ΅ΡΡΠΈΡΠ΅ ΠΎΡΠ½ΠΎΠ²Π½ΡΡ Π½Π°Π΄ΠΏΠΈΡΡ Π² Π½ΠΈΠΆΠ½ΠΈΠΉ ΠΏΡΠ°Π²ΡΠΉ ΡΠ³ΠΎΠ» ΠΏΠ΅ΡΠ²ΠΎΠ³ΠΎ Π»ΠΈΡΡΠ°. Π ΠΎΡΠ½ΠΎΠ²Π½ΠΎΠΉ Π½Π°Π΄ΠΏΠΈΡΠΈ Π΄ΠΎΠ»ΠΆΠ½Π° ΠΎΡΠΎΠ±ΡΠ°ΠΆΠ°ΡΡΡΡ ΡΠ»Π΅Π΄ΡΡΡΠ°Ρ ΠΈΠ½ΡΠΎΡΠΌΠ°ΡΠΈΡ:
- ΠΠ°Π·Π²Π°Π½ΠΈΠ΅
- ΠΠ°ΡΠ°Π»ΠΎΠΆΠ½ΡΠΉ Π½ΠΎΠΌΠ΅Ρ
- Π Π΅Π²ΠΈΠ·ΠΈΡ (ΠΏΡΠΈ Π½Π°Π»ΠΈΡΠΈΠΈ)
ΠΡΠΈΠ½ΡΠΈΠΏΠΈΠ°Π»ΡΠ½ΡΠ΅ ΡΡ Π΅ΠΌΡ Π² ΠΎΡΠ½ΠΎΠ²Π½ΠΎΠΌ ΡΠΎΡΡΠΎΡΡ ΠΈΠ· ΠΎΠ±ΠΎΠ·Π½Π°ΡΠ΅Π½ΠΈΠΉ ΠΊΠΎΠΌΠΏΠΎΠ½Π΅Π½ΡΠΎΠ² ΠΈ Π»ΠΈΠ½ΠΈΠΉ, ΠΊΠΎΡΠΎΡΡΠ΅ ΠΏΡΠ΅Π΄ΡΡΠ°Π²Π»ΡΡΡ ΡΠΎΠ΅Π΄ΠΈΠ½Π΅Π½ΠΈΠ΅ ΠΌΠ΅ΠΆΠ΄Ρ ΠΊΠΎΠΌΠΏΠΎΠ½Π΅Π½ΡΠ°ΠΌΠΈ.ΠΠΎΠ½ΠΈΠΌΠ°Π½ΠΈΠ΅ ΠΏΡΠΈΠ½ΡΠΈΠΏΠΈΠ°Π»ΡΠ½ΠΎΠΉ ΡΡ Π΅ΠΌΡ ΠΎΡΠ΅Π½Ρ Π²Π°ΠΆΠ½ΠΎ Π΄Π»Ρ Π΄ΠΈΠ·Π°ΠΉΠ½Π΅ΡΠΎΠ², ΡΡΠΎΠ±Ρ ΡΠΏΡΠΎΠ΅ΠΊΡΠΈΡΠΎΠ²Π°ΡΡ ΡΡΠΏΠ΅ΡΠ½ΡΡ ΠΏΠ΅ΡΠ°ΡΠ½ΡΡ ΠΏΠ»Π°ΡΡ.
ΠΡ ΡΠ°ΡΡΠΌΠΎΡΡΠ΅Π»ΠΈ ΠΎΡΠ½ΠΎΠ²Π½ΡΠ΅ ΠΏΠΎΠ½ΡΡΠΈΡ, ΠΎΡΠ½ΠΎΡΡΡΠΈΠ΅ΡΡ ΠΊ ΡΡ Π΅ΠΌΠ°ΡΠΈΡΠ΅ΡΠΊΠΈΠΌ ΠΎΠ±ΠΎΠ·Π½Π°ΡΠ΅Π½ΠΈΡΠΌ ΠΈ ΡΡ Π΅ΠΌΠ°ΡΠΈΡΠ΅ΡΠΊΠΈΠΌ ΠΏΡΠ΅Π΄ΡΡΠ°Π²Π»Π΅Π½ΠΈΡΠΌ. Π‘ΠΎΠΎΠ±ΡΠΈΡΠ΅ Π½Π°ΠΌ Π² ΡΠ°Π·Π΄Π΅Π»Π΅ ΠΊΠΎΠΌΠΌΠ΅Π½ΡΠ°ΡΠΈΠ΅Π², Π΅ΡΠ»ΠΈ Π΅ΡΡΡ ΠΊΠ°ΠΊΠΈΠ΅-Π»ΠΈΠ±ΠΎ ΠΊΠΎΠ½ΠΊΡΠ΅ΡΠ½ΡΠ΅ ΡΠ΅ΠΌΡ, ΠΎ ΠΊΠΎΡΠΎΡΡΡ Π²Ρ Ρ ΠΎΡΠ΅Π»ΠΈ Π±Ρ ΡΠ·Π½Π°ΡΡ Π±ΠΎΠ»ΡΡΠ΅.
Π‘ΠΠΠ§ΠΠ’Π¬ Π Π£ΠΠΠΠΠΠ‘Π’ΠΠ ΠΠ DFM:
Π‘ΡΠ°Π½Π΄Π°ΡΡ— ΠΡΠ°Π²ΠΈΠ»Π° ΠΈ ΡΠ΅ΠΊΠΎΠΌΠ΅Π½Π΄Π°ΡΠΈΠΈ ΠΏΠΎ ΡΠΈΡΠΎΠ²Π°Π½ΠΈΡ Ρ ΠΎΡΠΎΡΠΈΡ ΡΡ Π΅ΠΌ
ΠΡΠ΅ Π½Π΅ΡΠΊΠΎΠ»ΡΠΊΠΎ:
ΠΠ½Π΅ ΠΎΡΠ΅Π½Ρ Π½Π΅ Π½ΡΠ°Π²ΠΈΡΡΡ ΠΈΠΌΠ΅ΡΡ Π΄Π΅Π»ΠΎ Ρ ΡΡΠΆΠΎΠΉ ΡΠ°Π±ΠΎΡΠΎΠΉ, Π½Π°ΡΠΈΡΠΎΠ²Π°Π½Π½ΠΎΠΉ Π½Π° ΠΏΠΎΠ»ΡΡΠ΅ΡΠΊΠ΅.ΠΡΠΎ ΠΎΠ³ΡΠΎΠΌΠ½Π°Ρ ΡΡΠ°ΡΠ° Π²ΡΠ΅ΠΌΠ΅Π½ΠΈ ΠΈ Π½Π΅ Π΄ΠΎΠ±Π°Π²Π»ΡΠ΅Ρ ΡΠ΅Π½Π½ΠΎΡΡΠΈ ΡΠΈΡΡΠ½ΠΊΡ.
- (2) ΠΡΠΏΠΎΠ»ΡΠ·ΡΠΉΡΠ΅ Β«ΡΠΈΠ·ΠΈΡΠ΅ΡΠΊΠΈΠΉΒ» ΡΡΠΈΠ»Ρ Π΄Π»Ρ Π½Π΅Π±ΠΎΠ»ΡΡΠΈΡ ΡΡΡΡΠΎΠΉΡΡΠ².
Π ΠΈΡΠΎΠ²Π°Π½ΠΈΠ΅ ΠΌΠΈΠΊΡΠΎΡΡ Π΅ΠΌ ΠΈ Π½Π΅Π±ΠΎΠ»ΡΡΠΈΡ ΠΊΠΎΠΌΠΏΠΎΠ½Π΅Π½ΡΠΎΠ² Ρ ΡΠ°ΡΠΏΠΎΠ»ΠΎΠΆΠ΅Π½ΠΈΠ΅ΠΌ ΠΊΠΎΠ½ΡΠ°ΠΊΡΠΎΠ² ΠΏΠΎ ΠΏΠΎΡΡΠ΄ΠΊΡ ΠΏΠΎΠΌΠΎΠ³Π°Π΅Ρ Π΄ΠΎΠ½Π΅ΡΡΠΈ Π²Π°ΡΠΈ Π½Π°ΠΌΠ΅ΡΠ΅Π½ΠΈΡ Π΄ΠΎ ΠΌΠ°ΠΊΠ΅ΡΠ° ΠΈ Π·Π½Π°ΡΠΈΡΠ΅Π»ΡΠ½ΠΎ ΡΠΏΡΠΎΡΠ°Π΅Ρ ΠΎΡΠ»Π°Π΄ΠΊΡ. ΠΡΠΎ ΡΠ΄Π²Π°ΠΈΠ²Π°Π΅ΡΡΡ Π΄Π»Ρ ΡΡΠ°Π½Π·ΠΈΡΡΠΎΡΠΎΠ² ΠΈ Π΄ΠΈΠΎΠ΄ΠΎΠ² Π² ΡΠΎΡ-23: Ρ ΡΠΈΡΡΡ ΠΈΡ , ΠΏΠΎΠΊΠ°Π·ΡΠ²Π°Ρ ΠΏΠΎΡΡΠ΄ΠΎΠΊ Π²ΡΠ²ΠΎΠ΄ΠΎΠ², ΠΈ Π² ΡΠ΅Π·ΡΠ»ΡΡΠ°ΡΠ΅ ΠΌΠ½Π΅ Π½Π΅ ΠΏΡΠΈΡΠ»ΠΎΡΡ Π³ΠΎΠ΄Π°ΠΌΠΈ ΠΏΠ΅ΡΠ΅Π΄Π΅Π»ΡΠ²Π°ΡΡ Π½Π΅ΠΏΡΠ°Π²ΠΈΠ»ΡΠ½ΠΎ ΡΠ°ΡΠΏΠΎΠ»ΠΎΠΆΠ΅Π½Π½ΡΠΉ.
- (3) Π‘ΠΎΠ±Π»ΡΠ΄Π°ΠΉΡΠ΅ ΠΏΡΠ΅Π΄Π΅Π»Ρ (2) Π²ΡΡΠ΅.
ΠΠ΅Π²ΠΎΠ·ΠΌΠΎΠΆΠ½ΠΎ Π½Π°ΡΠΈΡΠΎΠ²Π°ΡΡ Π±ΠΎΠ»ΡΡΠΎΠΉ BGA ΡΠΈΠ·ΠΈΡΠ΅ΡΠΊΠΈ ΠΈΠ»ΠΈ Π΄Π°ΠΆΠ΅ ΠΊΠ°ΠΊ ΠΎΠ΄ΠΈΠ½ ΡΠΈΠΌΠ²ΠΎΠ». ΠΠΎ Π²Ρ ΠΌΠΎΠΆΠ΅ΡΠ΅ Ρ ΠΎΡΡ Π±Ρ ΡΠ°Π·Π΄Π΅Π»ΠΈΡΡ ΠΏΠΎ ΡΡΠ½ΠΊΡΠΈΡΠΌ ΠΈ ΠΏΠΎΠΊΠ°Π·Π°ΡΡ, ΠΊΠ°ΠΊ ΠΊΠΎΠ½ΡΠ°ΠΊΡΡ ΡΠ²ΡΠ·Π°Π½Ρ Π΄ΡΡΠ³ Ρ Π΄ΡΡΠ³ΠΎΠΌ Π² ΠΏΡΠΎΡΡΡΠ°Π½ΡΡΠ²Π΅. ΠΠ°ΠΏΡΠΈΠΌΠ΅Ρ, ΠΠΠΠ‘ ΠΌΠΎΠΆΠ½ΠΎ Π½Π°ΡΠΈΡΠΎΠ²Π°ΡΡ ΠΈ ΡΠ°Π·Π΄Π΅Π»ΠΈΡΡ, ΡΡΠΎΠ±Ρ ΠΏΠΎΠΊΠ°Π·Π°ΡΡ Π±Π»ΠΎΠΊΠΈ, ΠΊΠΎΡΠΎΡΡΠ΅ ΠΏΡΠ΅Π΄ΡΡΠ°Π²Π»ΡΡΡ Π»ΠΎΠ³ΠΈΡΠ΅ΡΠΊΠΈΠ΅ ΠΏΠ»ΠΈΡΠΊΠΈ, Π° ΡΠ°ΠΌΠΈ ΠΏΠ»ΠΈΡΠΊΠΈ ΡΠ°Π·ΠΌΠ΅ΡΠ΅Π½Ρ / ΡΠΏΠΎΡΡΠ΄ΠΎΡΠ΅Π½Ρ Π½Π° ΡΡ Π΅ΠΌΠ΅, ΡΡΠΎΠ±Ρ ΠΏΠΎΠΊΠ°Π·Π°ΡΡ, ΠΊΠ°ΠΊ ΠΎΠ½ΠΈ Π²ΡΡ ΠΎΠ΄ΡΡ.
ΠΡΡΠΎΡΠΈΡΠ΅ΡΠΊΠΈ ΡΠ»ΠΎΠΆΠΈΠ»ΠΎΡΡ ΡΠ°ΠΊ, ΡΡΠΎ ΡΠΎΡΡΠ°Π²Π½ΡΠ΅ ΡΠΈΠΌΠ²ΠΎΠ»Ρ Π΄Π»Ρ ΡΠ°ΠΊΠΈΡ ΡΠ»Π΅ΠΌΠ΅Π½ΡΠΎΠ², ΠΊΠ°ΠΊ ΠΎΠΏΠ΅ΡΠ°ΡΠΈΠΎΠ½Π½ΡΠ΅ ΡΡΠΈΠ»ΠΈΡΠ΅Π»ΠΈ ΠΈΠ»ΠΈ Π²Π΅Π½ΡΠΈΠ»ΠΈ, ΠΈΠΌΠ΅Π»ΠΈ ΡΠΌΡΡΠ». ΠΠΎ Π² Π΄ΠΈΠ·Π°ΠΉΠ½Π΅ ΠΎΠ½ΠΈ ΡΡΠ°Π½ΠΎΠ²ΡΡΡΡ Π²ΡΠ΅ ΡΠ΅ΠΆΠ΅.
- (4) ΠΠ°Π·Π²Π°Π½Π½ΡΠ΅ Π²Π½ΡΡΡΠΈΡΡΡΠ°Π½ΠΈΡΠ½ΡΠ΅ ΠΏΡΠ΅Π²Π΄ΠΎΠ½ΠΈΠΌΡ — ΡΡΠΎ Π½ΠΎΡΠΌΠ°Π»ΡΠ½ΠΎ, Π½ΠΎ Π½Π΅ ΡΠΎΡΠΎΠΏΠΈΡΠ΅ΡΡ.
ΠΠΌΠ΅Π½ΠΎΠ²Π°Π½Π½ΡΠ΅ ΠΏΡΠ΅Π²Π΄ΠΎΠ½ΠΈΠΌΡ Π½Π° ΡΠ°ΠΌΠΎΠΌ Π΄Π΅Π»Π΅ ΡΠ°ΠΊΠΈΠ΅ ΠΆΠ΅, ΠΊΠ°ΠΊ ΠΈ Π²Π½Π΅ ΡΡΡΠ°Π½ΠΈΡΡ: ΡΡΠΎ ΠΎΠ·Π½Π°ΡΠ°Π΅Ρ, ΡΡΠΎ Π²Π°ΠΌ Π²ΡΠ΅ ΡΠ°Π²Π½ΠΎ ΠΏΡΠΈΠ΄Π΅ΡΡΡ ΡΠΊΠ°Π½ΠΈΡΠΎΠ²Π°ΡΡ ΡΡΡΠ°Π½ΠΈΡΡ, ΡΡΠΎΠ±Ρ Π½Π°ΠΉΡΠΈ Π΄ΡΡΠ³ΠΈΠ΅ Π΅Π΅ ΡΠΊΠ·Π΅ΠΌΠΏΠ»ΡΡΡ. Π‘ΠΎ ΡΡ Π΅ΠΌΠΎΠΉ PDF ΠΈ Ctrl-F ΡΡΠΎ Π½Π΅ ΡΠ°ΠΊΠ°Ρ Π±ΠΎΠ»ΡΡΠ°Ρ ΡΡΡΠΈΠ½Π°, ΠΊΠ°ΠΊ ΡΠ°Π½ΡΡΠ΅ (ΠΈ ΠΏΠΎΠ·ΠΎΡ Π²Π°ΠΌ, ΠΏΡΠΎΠΈΠ·Π²ΠΎΠ΄ΠΈΡΠ΅Π»ΠΈ, ΠΊΠΎΡΠΎΡΡΠ΅ Π΄Π΅Π»Π°ΡΡ PDF-ΡΠ°ΠΉΠ»Ρ Π±Π΅Π· Π²ΠΎΠ·ΠΌΠΎΠΆΠ½ΠΎΡΡΠΈ ΠΏΠΎΠΈΡΠΊΠ°. ΠΡΠΎ ΠΏΡΠΎΡΡΠΎ ΠΎΡΡΡΠΎΠΉ.) Π’Π΅ΠΌ Π½Π΅ ΠΌΠ΅Π½Π΅Π΅, Π²Π½Π΅ΡΠ½ΠΈΠ΅ ΡΡΡΠ°Π½ΠΈΡΡ Π±ΠΎΠ»Π΅Π΅ ΡΡΠ°ΡΠ΅Π»ΡΠ½ΠΎ ΠΏΡΠΎΠ²Π΅ΡΡΡΡΡΡ DRC, ΡΠ΅ΠΌ ΠΏΡΠ΅Π²Π΄ΠΎΠ½ΠΈΠΌΡ.
- (5) ΠΠ»ΠΎΠΊ-ΡΡ Π΅ΠΌΡ ΠΈ ΠΌΠ΅Ρ Π°Π½ΠΈΡΠ΅ΡΠΊΠΈΠ΅ ΡΡ Π΅ΠΌΡ ΡΡΠΎΡΡ Π·Π°ΡΡΠ°ΡΠ΅Π½Π½ΡΡ ΡΡΠΈΠ»ΠΈΠΉ
Π£ΡΠΈΠ»ΠΈΡ, ΠΊΠΎΡΠΎΡΡΠ΅ Π²Ρ ΡΡΠ°ΡΠΈΡΠ΅ Π½Π° ΡΠΎ, ΡΡΠΎΠ±Ρ Π²ΡΡΠ°Π·ΠΈΡΡ Π·Π΄Π΅ΡΡ ΡΠ²ΠΎΠ΅ ΠΌΡΡΠ»Π΅Π½ΠΈΠ΅, ΡΡΠΊΠΎΠ½ΠΎΠΌΡΡ ΠΌΠ½ΠΎΠ³ΠΎ Π²ΡΠ΅ΠΌΠ΅Π½ΠΈ Π½Π° ΠΏΡΠΎΡΡΠΆΠ΅Π½ΠΈΠΈ Π²ΡΠ΅ΠΉ ΠΆΠΈΠ·Π½ΠΈ Π²Π°ΡΠ΅Π³ΠΎ Π΄ΠΈΠ·Π°ΠΉΠ½Π° — ΠΎΡ ΠΌΠ°ΠΊΠ΅ΡΠ° Π΄ΠΎ ΡΠ΅ΠΌΠΎΠ½ΡΠ°.ΠΠ°, Π²Π°Ρ ΠΊΠΎΠ½ΡΡΡΡΠΊΡΠΎΡ ΠΏΠΎ ΠΌΠ΅Ρ Π°Π½ΠΈΠΊΠ΅ ΡΠΎΠ·Π΄Π°ΡΡ Β«ΠΎΡΠΈΡΠΈΠ°Π»ΡΠ½ΡΠΉΒ» ΠΏΠ»Π°Π½ Π΄ΠΎΡΠΊΠΈ, Π½ΠΎ, ΠΏΠΎ ΠΊΡΠ°ΠΉΠ½Π΅ΠΉ ΠΌΠ΅ΡΠ΅, Π²Ρ ΠΌΠΎΠΆΠ΅ΡΠ΅ ΠΏΠ΅ΡΠ΅Π΄Π°ΡΡ, Π³Π΄Π΅ Π²Ρ ΠΎΠΆΠΈΠ΄Π°Π΅ΡΠ΅ ΡΠ°Π·ΠΌΠ΅ΡΡΠΈΡΡ ΠΌΠ°ΡΠ΅ΡΠΈΠ°Π» ΠΈ ΠΏΠΎΡΠ΅ΠΌΡ, Ρ ΠΏΠΎΠΌΠΎΡΡΡ ΡΡΠΈΡ Π΄Π²ΡΡ Π²ΠΈΠ΄ΠΎΠ² Π΄ΠΈΠ°Π³ΡΠ°ΠΌΠΌ.
- (6) ΠΡΠΈ ΡΠΊΡΠΏΠΎΡΡΠ΅ ΡΡ Π΅ΠΌΡ Π² PDF ΡΠ΄Π΅Π»Π°ΠΉΡΠ΅ Π΅Π΅ Π΄ΠΎΡΡΡΠΏΠ½ΠΎΠΉ Π΄Π»Ρ ΠΏΠΎΠΈΡΠΊΠ°.
ΠΠ΅ΡΠΆΠ΅Π»ΠΈ ΡΠΏΡΠΎΡΠΈΡΡ ΡΠ»ΠΈΡΠΊΠΎΠΌ ΠΌΠ½ΠΎΠ³ΠΎ?
- (7) ΠΠΎΡΡΠ°ΡΠΎΡΠ½ΠΎ ΠΈΠ½ΡΠΎΡΠΌΠ°ΡΠΈΠΈ ΠΎ ΠΊΠΎΠΌΠΏΠΎΠ½Π΅Π½ΡΠ°Ρ .
ΠΠΎΠΌΠΈΠΌΠΎ ΠΏΠΎΠ·ΠΈΡΠΈΠΎΠ½Π½ΠΎΠ³ΠΎ ΠΎΠ±ΠΎΠ·Π½Π°ΡΠ΅Π½ΠΈΡ, Π½Π΅ΠΊΠΎΡΠΎΡΡΠ΅ Π΄ΠΈΠ·Π°ΠΉΠ½Π΅ΡΡ Ρ ΠΎΡΡΡ ΠΈΠΌΠ΅ΡΡ Π²ΡΠ΅ Π°ΡΡΠΈΠ±ΡΡΡ Π΄Π΅ΡΠ°Π»ΠΈ Π½Π° ΡΡ Π΅ΠΌΠ΅.ΠΠΎ Π΄Π΅ΠΉΡΡΠ²ΠΈΡΠ΅Π»ΡΠ½ΠΎ Π»ΠΈ ΠΎΠ½ΠΈ Π²Π°ΠΌ Π½ΡΠΆΠ½Ρ? ΠΠ΅Ρ, Π½Π΅ Π·Π½Π°Π΅ΡΡ. ΠΠ½ΠΎΠ³Π΄Π° ΡΠ΅ΡΠΏΠΈΠΌΠΎΡΡΡ. ΠΠ°ΠΏΡΡΠΆΠ΅Π½ΠΈΠ΅, ΠΈΠ½ΠΎΠ³Π΄Π°, ΠΊΠΎΠ³Π΄Π° Ρ Π²Π°Ρ Π΅ΡΡΡ ΡΠ΅ΠΊΡΠΈΡ Ρ Π±ΠΎΠ»Π΅Π΅ Π²ΡΡΠΎΠΊΠΈΠΌ Π½Π°ΠΏΡΡΠΆΠ΅Π½ΠΈΠ΅ΠΌ. Π‘Π»Π΅Π΄ — Π²ΠΎΠ·ΠΌΠΎΠΆΠ½ΠΎ. ΠΠ±ΠΎΠ·Π½Π°ΡΠ΅Π½ΠΈΠ΅ ΠΏΡΠΎΠΈΠ·Π²ΠΎΠ΄ΠΈΡΠ΅Π»Ρ? Π Π΅Π΄ΠΊΠΎ — ΠΎΠ±ΡΡΠ½ΠΎ Π²Ρ Ρ ΠΎΡΠΈΡΠ΅ ΠΈΡΠΏΠΎΠ»ΡΠ·ΠΎΠ²Π°ΡΡ Π½Π΅ΡΠΊΠΎΠ»ΡΠΊΠΎ ΠΈΡΡΠΎΡΠ½ΠΈΠΊΠΎΠ². ΠΠΎΡΠΏΠΎΡΠ°ΡΠΈΠ²Π½ΡΠΉ Π½ΠΎΠΌΠ΅Ρ AVL / MRP? ΠΠ΅Ρ, Π½ΠΈΠΊΠΎΠ³Π΄Π°.
ΠΡΠ΅ ΠΎΡΡΠ°Π»ΡΠ½ΠΎΠ΅ — ΡΡΠΎ ΡΠΎ, Π΄Π»Ρ ΡΠ΅Π³ΠΎ Π½ΡΠΆΠ½Π° ΡΠΏΠ΅ΡΠΈΡΠΈΠΊΠ°ΡΠΈΡ.
- (7a) ΠΠΎΠ΄ΡΠΌΠ°ΠΉΡΠ΅ ΠΎ ΡΠΎΠ·Π΄Π°Π½ΠΈΠΈ ΡΠΏΠ΅ΡΠΈΡΠΈΠΊΠ°ΡΠΈΠΈ.
Π’Π΅ΠΌ Π½Π΅ ΠΌΠ΅Π½Π΅Π΅, ΡΠ°Π·ΡΠ°Π±ΠΎΡΠΊΠ° ΠΊΠ°ΠΊΠΎΠΉ-ΡΠΎ ΡΠΈΡΡΠ΅ΠΌΡ Π½ΠΎΠΌΠ΅ΡΠΎΠ² Π΄Π΅ΡΠ°Π»Π΅ΠΉ Π΄Π°ΠΆΠ΅ Π½Π° ΡΠ°Π½Π½ΠΈΡ ΡΡΠ°ΠΏΠ°Ρ ΡΠ°Π·Π²ΠΈΡΠΈΡ ΠΏΠΎΠ·Π²ΠΎΠ»ΡΠ΅Ρ ΡΠΎΠ·Π΄Π°Π²Π°ΡΡ ΠΏΠΎΠ΄ΡΠΎΠ±Π½ΡΠ΅ ΡΠΏΠ΅ΡΠΈΡΠΈΠΊΠ°ΡΠΈΠΈ, Π΄Π°ΠΆΠ΅ Π΅ΡΠ»ΠΈ Ρ Π²Π°Ρ Π½Π΅Ρ ΡΠΈΡΡΠ΅ΠΌΡ MRP.ΠΠ°ΠΆΠ΄ΡΠΉ ΡΠΈΠΏ Π΄Π΅ΡΠ°Π»ΠΈ Π΄ΠΎΠ»ΠΆΠ΅Π½ ΠΈΠΌΠ΅ΡΡ ΡΠ½ΠΈΠΊΠ°Π»ΡΠ½ΡΠΉ ΠΈΠ΄Π΅Π½ΡΠΈΡΠΈΠΊΠ°ΡΠΎΡ, ΠΊΠΎΡΠΎΡΡΠΉ ΡΡΡΠ°Π½Π°Π²Π»ΠΈΠ²Π°Π΅ΡΡΡ Π² ΠΊΠ°ΡΠ΅ΡΡΠ²Π΅ ΡΠΊΡΡΡΠΎΠ³ΠΎ Π°ΡΡΠΈΠ±ΡΡΠ° Π² Π²Π°ΡΠ΅ΠΉ ΡΡ Π΅ΠΌΠ΅, ΠΊΠΎΡΠΎΡΡΠΉ ΡΠΎΠΎΡΠ²Π΅ΡΡΡΠ²ΡΠ΅Ρ Π·Π°ΠΏΠΈΡΠΈ Π² Π²Π°ΡΠ΅ΠΌ Π³Π»Π°Π²Π½ΠΎΠΌ ΡΠΏΠΈΡΠΊΠ΅ ΡΠ°ΡΡΠ΅ΠΉ (ΡΠΏΠΈΡΠΊΠ΅ AVL). ΠΡ ΠΈΡΠΏΠΎΠ»ΡΠ·ΡΠ΅ΡΠ΅ ΡΡΠΎΡ ΠΈΠ΄Π΅Π½ΡΠΈΡΠΈΠΊΠ°ΡΠΎΡ ΠΏΠΎΠ·ΠΆΠ΅, ΡΡΠΎΠ±Ρ ΠΎΠ±ΡΠ΅Π΄ΠΈΠ½ΠΈΡΡ ΡΠ°ΡΡΠΈΡΠ΅Π½Π½ΡΡ ΠΈΠ½ΡΠΎΡΠΌΠ°ΡΠΈΡ ΠΈΠ· Π²Π°ΡΠ΅Π³ΠΎ ΡΠΏΠΈΡΠΊΠ° AVL Π΄Π»Ρ ΡΠΎΠ·Π΄Π°Π½ΠΈΡ ΠΏΠΎΠ΄ΡΠΎΠ±Π½Π°Ρ ΡΠΏΠ΅ΡΠΈΡΠΈΠΊΠ°ΡΠΈΡ.
ΠΠ°ΠΆΠ΅ ΠΏΠΎΠ·ΠΆΠ΅ Π²Ρ ΠΌΠΎΠΆΠ΅ΡΠ΅ ΠΈΠΌΠΏΠΎΡΡΠΈΡΠΎΠ²Π°ΡΡ ΡΡΠΎΡ ΠΌΠ°ΡΠ΅ΡΠΈΠ°Π» Π² Π½Π°ΡΡΠΎΡΡΡΡ ΡΠΈΡΡΠ΅ΠΌΡ MRP ΠΈΠ»ΠΈ PLM, ΡΠ°ΠΊΡΡ ββΠΊΠ°ΠΊ Oracle Agile.
- (8) ΠΠΈΡΠ°Π½ΠΈΠ΅ ΡΠΎΠΆΠ΅ ΡΠΈΠ³Π½Π°Π»!
Π Π°Π½ΡΡΠ΅ Π²Ρ ΡΠΈΡΠΎΠ²Π°Π»ΠΈ ΡΡ Π΅ΠΌΡ ΡΠΎ Β«ΡΠΊΡΡΡΡΠΌΠΈΒ» Π²ΡΠ²ΠΎΠ΄Π°ΠΌΠΈ ΠΏΠΈΡΠ°Π½ΠΈΡ / Π·Π°Π·Π΅ΠΌΠ»Π΅Π½ΠΈΡ, ΠΊΠΎΡΠΎΡΡΠ΅ Π°Π²ΡΠΎΠΌΠ°ΡΠΈΡΠ΅ΡΠΊΠΈ Π½Π°Π·Π½Π°ΡΠ°Π»ΠΈΡΡ Π½Π° VCC ΠΈΠ»ΠΈ GND.ΠΡΠΎ Π²ΡΠ΅ Π΅ΡΠ΅ Π²Π°ΡΠΈΠ°Π½Ρ, ΠΊΠΎΠ³Π΄Π° Π²Ρ, Π½Π°ΠΏΡΠΈΠΌΠ΅Ρ, ΡΠΎΠ·Π΄Π°Π΅ΡΠ΅ ΡΠΈΠΌΠ²ΠΎΠ» Π² Orcad. ΠΠ΅ ΡΠΊΡΡΠ²Π°ΠΉΡΠ΅ ΡΡΠΈΡ ΡΠΈΠ»ΠΎΠ²ΡΡ ΡΠ²ΡΠ·Π΅ΠΉ! ΠΠΎΠΊΠ°ΠΆΠΈ ΠΈΠΌ! ΠΡΠΎΠ±Π΅Π½Π½ΠΎ Ρ ΡΡΠ΅ΡΠΎΠΌ ΡΠ΅Π³ΠΎΠ΄Π½ΡΡΠ½ΠΈΡ ΠΏΡΠΎΠ΅ΠΊΡΠΎΠ² Ρ Π½Π΅ΡΠΊΠΎΠ»ΡΠΊΠΈΠΌΠΈ ΠΎΠ±Π»Π°ΡΡΡΠΌΠΈ ΠΌΠΎΡΠ½ΠΎΡΡΠΈ, Π²ΡΡΠΎΠΊΠΎΠΉ ΠΏΠ»ΠΎΡΠ½ΠΎΡΡΡΡ ΠΌΠΎΡΠ½ΠΎΡΡΠΈ, ΠΌΠ°ΡΡΡΡΡΠΈΠ·Π°ΡΠΈΠ΅ΠΉ, ΠΎΠ±Ρ ΠΎΠ΄ΠΎΠΌ, ΠΎΠ±Π»Π°ΡΡΡΡ ΠΏΠ΅ΡΠ»ΠΈ ΠΈ Ρ. Π.
Power Π½Π°ΡΡΠΎΠ»ΡΠΊΠΎ Π²Π°ΠΆΠ΅Π½, ΡΡΠΎ Π΅ΡΠ»ΠΈ Π²Ρ Π½Π΅ ΡΡΠ°ΡΠΈΡΠ΅ Ρ ΠΎΡΡ Π±Ρ 1/3 ΡΠ²ΠΎΠ΅Π³ΠΎ Π²ΡΠ΅ΠΌΠ΅Π½ΠΈ Π½Π° ΠΏΡΠΎΠ΅ΠΊΡΠΈΡΠΎΠ²Π°Π½ΠΈΠ΅ ΠΏΠΈΡΠ°Π½ΠΈΡ, Π²Π°ΠΌ ΡΠ»Π΅Π΄ΡΠ΅Ρ ΠΏΠΎΠ΄ΡΠΌΠ°ΡΡ ΠΎ Π΄ΡΡΠ³ΠΎΠΌ Π½Π°ΠΏΡΠ°Π²Π»Π΅Π½ΠΈΠΈ ΡΠ°Π±ΠΎΡΡ.
- (9) ΠΠΎΠΌΠΌΠ΅Π½ΡΠ°ΡΠΈΠΈ — Π²Π°Ρ Π΄ΡΡΠ³.
ΠΡΠ΄Π΅Π»Π΅Π½ΠΈΠ΅ ΠΊΠ»ΡΡΠ΅Π²ΡΡ ΡΠ»Π΅ΠΌΠ΅Π½ΡΠΎΠ² ΡΠ΅ΠΊΡΡΠΎΠΌ ΠΌΠΎΠΆΠ΅Ρ ΡΡΠΊΠΎΠ½ΠΎΠΌΠΈΡΡ ΠΌΠ½ΠΎΠ³ΠΎ Π²ΡΠ΅ΠΌΠ΅Π½ΠΈ ΠΏΡΠΈ ΠΎΡΠ»Π°Π΄ΠΊΠ΅.Π― ΠΎΠ±ΡΡΠ½ΠΎ ΠΊΠΎΠΌΠΌΠ΅Π½ΡΠΈΡΡΡ Π²Π΅ΡΠΈ, ΠΎΡΠ½ΠΎΡΡΡΠΈΠ΅ΡΡ ΠΊ ΠΏΡΠΎΠ³ΡΠ°ΠΌΠΌΠ½ΠΎΠΌΡ ΠΎΠ±Π΅ΡΠΏΠ΅ΡΠ΅Π½ΠΈΡ (Π½Π°ΠΏΡΠΈΠΌΠ΅Ρ, Π°Π΄ΡΠ΅ΡΠ°, ΡΠ°ΡΠΏΠΎΠ»ΠΎΠΆΠ΅Π½ΠΈΠ΅ Π±ΠΈΡΠΎΠ²) ΠΈ ΠΊΠΎΠ½ΡΡΡΡΠΊΡΠΈΠΈ ΠΏΠΈΡΠ°Π½ΠΈΡ (ΡΠΈΠΏΠΈΡΠ½ΡΠΉ / ΠΌΠ°ΠΊΡΠΈΠΌΠ°Π»ΡΠ½ΡΠΉ ΡΠΎΠΊ, Π½Π°ΠΏΡΡΠΆΠ΅Π½ΠΈΠ΅).
ΠΡΠΏΠΎΠ»ΡΠ·ΡΠΉΡΠ΅ 11×8,5 (ΡΠ°Π·ΠΌΠ΅Ρ A) Π΄Π»Ρ Π΄Π΅ΠΉΡΡΠ²ΠΈΡΠ΅Π»ΡΠ½ΠΎ ΠΏΡΠΎΡΡΡΡ Π²Π΅ΡΠ΅ΠΉ, 17×11 (ΡΠ°Π·ΠΌΠ΅Ρ B) Π΄Π»Ρ Π±ΠΎΠ»ΡΡΠΈΠ½ΡΡΠ²Π° Π΄ΡΡΠ³ΠΈΡ Π²Π΅ΡΠ΅ΠΉ. ΠΠ΅Π»Π°ΠΉΡΠ΅ Π±ΠΎΠ»ΡΡΠ΅, ΡΠΎΠ»ΡΠΊΠΎ Π΅ΡΠ»ΠΈ Π²Π°ΠΌ Π΄Π΅ΠΉΡΡΠ²ΠΈΡΠ΅Π»ΡΠ½ΠΎ Π½ΡΠΆΠ½ΠΎ.
17×11 (ΠΈΠ»ΠΈ Π΅Π³ΠΎ Π±Π»ΠΈΠΆΠ°ΠΉΡΠΈΠΉ ΡΠΊΠ²ΠΈΠ²Π°Π»Π΅Π½Ρ Π² ΠΌΠ΅ΡΡΠΈΡΠ΅ΡΠΊΠΎΠΉ ΡΠΈΡΡΠ΅ΠΌΠ΅) — ΡΡΠΎ ΡΠ°Π·ΡΠΌΠ½ΡΠΉ ΡΠ°Π·ΠΌΠ΅Ρ Π΄Π»Ρ ΠΏΡΠΎΡΠΌΠΎΡΡΠ° Π½Π° ΡΠΊΡΠ°Π½Π΅ HD ΠΈΠ»ΠΈ Π΄Π»Ρ ΠΏΠ΅ΡΠ°ΡΠΈ Π΄Π°ΠΆΠ΅ Ρ 11×8,5. ΠΡΠΎ Ρ ΠΎΡΠΎΡΠΈΠΉ ΡΠ°Π·ΠΌΠ΅Ρ Π΄Π»Ρ ΡΠ°Π±ΠΎΡΡ.
Π‘ Π΄ΡΡΠ³ΠΎΠΉ ΡΡΠΎΡΠΎΠ½Ρ, Ρ ΠΎΠ±Π½Π°ΡΡΠΆΠΈΠ», ΡΡΠΎ Π½Π΅ ΠΌΠΎΠ³Ρ ΠΏΠΎΠ»ΡΡΠΈΡΡ Π΄ΠΎΡΡΠ°ΡΠΎΡΠ½ΠΎ ΠΌΠ°ΡΠ΅ΡΠΈΠ°Π»Π° Π½Π° 11×8.5. Π, Ρ Π΄ΡΡΠ³ΠΎΠΉ ΡΡΠΎΡΠΎΠ½Ρ, Π΄ΡΡΠ³Π°Ρ ΠΊΡΠ°ΠΉΠ½ΠΎΡΡΡ, ΠΊΠΎΠ³Π΄Π° Ρ ΠΈΡΠΏΠΎΠ»ΡΠ·ΠΎΠ²Π°Π» ΡΠ°Π·ΠΌΠ΅Ρ 23,5 x 15,2 (Π² ΡΠ²Π΅Π»ΠΈΡΠ΅Π½Π½ΠΎΠΌ ΠΌΠ°ΡΡΡΠ°Π±Π΅ B, Π° Π½Π΅ C) Π΄Π»Ρ Π΄Π΅ΠΉΡΡΠ²ΠΈΡΠ΅Π»ΡΠ½ΠΎ ΡΠ»ΠΎΠΆΠ½ΠΎΠ³ΠΎ ΡΠΈΡΡΠ½ΠΊΠ°, ΠΊΠΎΡΠΎΡΡΠΉ Π³ΡΡΠΏΠΏΠΈΡΡΠ΅ΡΡΡ Π²ΠΌΠ΅ΡΡΠ΅ (Π½Π°ΠΏΡΠΈΠΌΠ΅Ρ, Π±Π°Π½ΠΊΠΈ DRAM): ΡΡΠΎ Π½ΡΠΆΠ½ΠΎ ΡΠ°ΡΠΏΠ΅ΡΠ°ΡΠ°ΡΡ ΠΏΡΠΈ ΡΠ°Π·ΡΠ΅ΡΠ΅Π½ΠΈΠΈ 17×11, ΡΡΠΎΠ±Ρ Π΅Π³ΠΎ Π±ΡΠ»ΠΎ Π»Π΅Π³ΠΊΠΎ ΡΠΈΡΠ°ΡΡ Π½Π° Π±ΡΠΌΠ°ΠΆΠ½ΠΎΠΌ Π½ΠΎΡΠΈΡΠ΅Π»Π΅.
ΠΠ°ΠΊ Π±Ρ ΡΠΎ Π½ΠΈ Π±ΡΠ»ΠΎ, Ρ ΡΠ΅Π΄ΠΊΠΎ ΡΡΠΎ-Π»ΠΈΠ±ΠΎ ΠΏΠ΅ΡΠ°ΡΠ°Ρ, ΠΏΠΎΡΡΠΎΠΌΡ Π±ΠΎΠ»ΡΡΡΡ ΡΠ°ΡΡΡ Π²ΡΠ΅ΠΌΠ΅Π½ΠΈ Π±Π΅ΡΠΏΠΎΠΊΠΎΠΈΡΡΡΡ ΠΎ ΡΠΎΠΌ, ΠΊΠ°ΠΊ Π±ΡΠ΄Π΅Ρ ΠΏΠ΅ΡΠ°ΡΠ°ΡΡΡΡ ΠΏΠ΅ΡΠ°ΡΠ½Π°Ρ ΠΊΠΎΠΏΠΈΡ, — ΡΡΠΎ Π±ΠΎΠ»ΡΡΠ΅ Ρ Π»ΠΎΠΏΠΎΡ, ΡΠ΅ΠΌ ΡΠΎΠ³ΠΎ ΡΡΠΎΠΈΡ.
- (11) ΠΠΎΡΠΎΠΊ ΡΠΈΠ³Π½Π°Π»ΠΎΠ² ΡΠ»Π΅Π²Π° Π½Π°ΠΏΡΠ°Π²ΠΎ, ΠΏΠΎΡΠΎΠΊ ΠΌΠΎΡΠ½ΠΎΡΡΠΈ ΡΠ²Π΅ΡΡ Ρ Π²Π½ΠΈΠ·. ΠΠΎ Π±ΠΎΠ»ΡΡΠ΅ΠΉ ΡΠ°ΡΡΠΈ.
ΠΡΠΎ ΠΎΠ±ΡΠΈΠΉ ΡΡΠ°Π½Π΄Π°ΡΡ, ΡΠΏΡΠΎΡΠ°ΡΡΠΈΠΉ ΠΏΠΎΠ½ΠΈΠΌΠ°Π½ΠΈΠ΅ Π²Π·Π°ΠΈΠΌΠΎΡΠ²ΡΠ·Π΅ΠΉ ΡΠ»Π΅ΠΌΠ΅Π½ΡΠΎΠ².ΠΠΎ ΠΈΠ½ΠΎΠ³Π΄Π° ΠΏΡΠΈΠ΄Π°Π½ΠΈΠ΅ Π±ΠΎΠ»ΡΡΠ΅Π³ΠΎ Π²Π΅ΡΠ° ΠΏΠΎΡΠΎΠΊΡ Π°ΡΡ ΠΈΡΠ΅ΠΊΡΡΡΡ, ΡΠ΅ΠΌ ΡΡΠΎ ΡΡΠ°ΡΠΎΠ΅ ΠΏΡΠ°Π²ΠΈΠ»ΠΎ, Π΄Π°Π΅Ρ Π±ΠΎΠ»Π΅Π΅ ΡΠ΅ΡΠΊΡΡ ΡΡ Π΅ΠΌΡ.
- (12) ΠΡΠ³Π°Π½ΠΈΠ·ΡΠΉΡΠ΅ Π²Π½Π΅ΡΠ½ΠΈΠ΅ ΡΡΡΠ°Π½ΠΈΡΡ / ΠΏΠΎΡΡΡ Π² Π²Π΅ΡΡΠΈΠΊΠ°Π»ΡΠ½ΡΠ΅ Π³ΡΡΠΏΠΏΡ.
ΠΠ΅Ρ Π½Π΅ΠΎΠ±Ρ ΠΎΠ΄ΠΈΠΌΠΎΡΡΠΈ ΠΈ Π½Π΅ΠΎΠ±Ρ ΠΎΠ΄ΠΈΠΌΠΎΡΡΠΈ ΠΏΠ΅ΡΠ΅ΡΠ°ΡΠΊΠΈΠ²Π°ΡΡ ΠΏΠΎΡΡΡ ΠΊ ΠΊΡΠ°ΡΠΌ ΡΡ Π΅ΠΌΡ. ΠΠΎ ΠΏΠΎ ΠΊΡΠ°ΠΉΠ½Π΅ΠΉ ΠΌΠ΅ΡΠ΅ Π²ΡΡΡΡΠΎΠΉΡΠ΅ ΠΈΡ Π² ΠΎΡΠ³Π°Π½ΠΈΠ·ΠΎΠ²Π°Π½Π½ΡΠ΅ ΡΡΠΎΠ»Π±ΡΡ, ΡΡΠΎΠ±Ρ ΠΈΡ Π±ΡΠ»ΠΎ Π»Π΅Π³ΠΊΠΎ ΡΠΊΠ°Π½ΠΈΡΠΎΠ²Π°ΡΡ Π²ΠΈΠ·ΡΠ°Π»ΡΠ½ΠΎ.
ΠΠ‘ΠΠΠΠΠΠ ΠΠΠΠΠ’Π ΠΠ§ΠΠ‘Π’ΠΠ ΠΠΠ― Π’ΠΠ₯ΠΠΠΠΠ HVACR
ΠΠΎΠ½ΠΈΠΌΠ°Π½ΠΈΠ΅ ΡΠ»Π΅ΠΊΡΡΠΈΡΠ΅ΡΠΊΠΈΡ ΡΡ Π΅ΠΌ
Π ΡΡΠΎΠΌ ΠΌΠ΅ΡΡΡΠ΅ ΠΌΡ Π½Π°ΡΠΈΠ½Π°Π΅ΠΌ ΡΠ΅ΡΠΈΡ ΠΈΠ· ΡΠ΅ΡΡΡΠ΅Ρ ΡΠ°ΡΡΠ΅ΠΉ ΠΎΡΡΡΠ²ΠΊΠΎΠ² ΠΈΠ· ΠΏΡΠ±Π»ΠΈΠΊΠ°ΡΠΈΠΈ ΠΠ±ΡΠ΅ΡΡΠ²Π° ΠΈΠ½ΠΆΠ΅Π½Π΅ΡΠΎΠ² ΠΏΠΎ ΠΎΠ±ΡΠ»ΡΠΆΠΈΠ²Π°Π½ΠΈΡ Ρ ΠΎΠ»ΠΎΠ΄ΠΈΠ»ΡΠ½ΠΎΠ³ΠΎ ΠΎΠ±ΠΎΡΡΠ΄ΠΎΠ²Π°Π½ΠΈΡ Β«ΠΠ»Π΅ΠΊΡΡΠΎΡΠ½Π΅ΡΠ³ΠΈΡ Π΄Π»Ρ ΡΠΏΠ΅ΡΠΈΠ°Π»ΠΈΡΡΠΎΠ² ΠΏΠΎ HVACR.βΠΡΠ° ΠΏΡΠ±Π»ΠΈΠΊΠ°ΡΠΈΡ ΠΏΠΎΠ»ΡΡΠΈΠ»Π° Π½Π°Π³ΡΠ°Π΄Ρ Contracting Business.com ΠΠ΅Π΄Π΅Π»Ρ ΠΌΠ΅Ρ Π°Π½ΠΈΡΠ΅ΡΠΊΠΈΡ ΡΠΈΡΡΠ΅ΠΌ» ΠΡΡΡΠ°Π²ΠΊΠ° ΠΏΡΠΎΠ΄ΡΠΊΡΠΎΠ² «Π² 2009 Π³ΠΎΠ΄Ρ Π² ΠΊΠ°ΡΠ΅Π³ΠΎΡΠΈΠΈ» ΠΠ±ΡΠ°Π·ΠΎΠ²Π°Π½ΠΈΠ΅ «.
ΠΠ ΠΠΠΠ§ΠΠΠΠ: ΡΡΠ° ΡΠ΅ΡΠΈΡ Π½Π΅ ΠΏΡΠ΅Π΄Π½Π°Π·Π½Π°ΡΠ΅Π½Π° Π΄Π»Ρ ΠΈΡΠΏΠΎΠ»ΡΠ·ΠΎΠ²Π°Π½ΠΈΡ Π²ΠΌΠ΅ΡΡΠΎ ΠΊΠΎΠ½ΡΠ΅Π½ΡΡΠΈΡΠΎΠ²Π°Π½Π½ΠΎΠ³ΠΎ ΡΠΎΡΠΌΠ°Π»ΡΠ½ΠΎΠ³ΠΎ ΠΎΠ±ΡΡΠ΅Π½ΠΈΡ Π² ΠΊΠ»Π°ΡΡΠ΅ ΠΈ / ΠΈΠ»ΠΈ Π² ΠΏΠΎΠ»Π΅Π²ΡΡ ΡΡΠ»ΠΎΠ²ΠΈΡΡ ΠΊΠ²Π°Π»ΠΈΡΠΈΡΠΈΡΠΎΠ²Π°Π½Π½ΡΠΌ ΡΠ»Π΅ΠΊΡΡΠΈΠΊΠΎΠΌ.
Π’ΠΈΠΏΡ ΡΠ»Π΅ΠΊΡΡΠΈΡΠ΅ΡΠΊΠΈΡ ΡΡ Π΅ΠΌ
Π‘Π΅Π³ΠΎΠ΄Π½Ρ Π² ΠΈΠ½Π΄ΡΡΡΡΠΈΠΈ HVACR ΠΈΡΠΏΠΎΠ»ΡΠ·ΡΡΡΡΡ ΡΡΠΈ ΠΎΡΠ½ΠΎΠ²Π½ΡΡ ΡΠΈΠΏΠ° ΡΠ»Π΅ΠΊΡΡΠΈΡΠ΅ΡΠΊΠΈΡ ΡΡ Π΅ΠΌ. ΠΠ΅ΡΠ²ΠΎΠΉ ΠΈ Π½Π°ΠΈΠ±ΠΎΠ»Π΅Π΅ ΡΠ°ΡΠΏΡΠΎΡΡΡΠ°Π½Π΅Π½Π½ΠΎΠΉ ΡΠ²Π»ΡΠ΅ΡΡΡ Π»Π΅ΡΡΠ½ΠΈΡΠ½Π°Ρ Π΄ΠΈΠ°Π³ΡΠ°ΠΌΠΌΠ° .Π‘ ΡΡΠΎΠ³ΠΎ ΠΌΠΎΠΌΠ΅Π½ΡΠ° Π»Π΅ΡΡΠ½ΠΈΡΠ½ΡΠ΅ Π΄ΠΈΠ°Π³ΡΠ°ΠΌΠΌΡ Π±ΡΠ΄ΡΡ Π½Π°Π·ΡΠ²Π°ΡΡΡΡ Β«ΡΡ Π΅ΠΌΠ°ΡΠΈΡΠ΅ΡΠΊΠΈΠΌΠΈΒ» Π΄ΠΈΠ°Π³ΡΠ°ΠΌΠΌΠ°ΠΌΠΈ ΠΈΠ»ΠΈ Β«ΡΡ Π΅ΠΌΠ°ΠΌΠΈΒ».
Π’ΠΈΠΏΠΈΡΠ½Π°Ρ ΡΡ Π΅ΠΌΠ° ΠΊΠΎΠΌΠΏΠ»Π΅ΠΊΡΠ½ΠΎΠ³ΠΎ ΠΊΠΎΠ½Π΄ΠΈΡΠΈΠΎΠ½Π΅ΡΠ° ΠΏΠΎΠΊΠ°Π·Π°Π½Π° Π½Π° ΡΠΈΡΡΠ½ΠΊΠ΅ 1. ΠΠ° ΡΠ»Π΅ΠΊΡΡΠΈΡΠ΅ΡΠΊΠΈΡ ΡΡ Π΅ΠΌΠ°Ρ ΡΠΈΠΌΠ²ΠΎΠ»Ρ ΠΎΠ±ΠΎΠ·Π½Π°ΡΠ°ΡΡ ΡΠ°Π·Π»ΠΈΡΠ½ΡΠ΅ ΠΊΠΎΠΌΠΏΠΎΠ½Π΅Π½ΡΡ Π² ΡΠ΅ΠΏΠΈ, Π° Π»ΠΈΠ½ΠΈΠΈ ΠΎΠ±ΠΎΠ·Π½Π°ΡΠ°ΡΡ ΠΏΡΠΎΠ²ΠΎΠ΄Π°, ΡΠΎΠ΅Π΄ΠΈΠ½ΡΡΡΠΈΠ΅ ΠΈΡ . Π¦Π΅Π»Ρ ΠΎΠ±ΡΠ΅ΠΉ ΡΡ Π΅ΠΌΡ — ΠΏΠΎΠΊΠ°Π·Π°ΡΡ, ΠΊΠ°ΠΊ ΡΡ Π΅ΠΌΠ° ΡΠ°Π±ΠΎΡΠ°Π΅Ρ, Π° Π½Π΅ ΠΊΠ°ΠΊ ΠΎΠ½Π° Π²ΡΠ³Π»ΡΠ΄ΠΈΡ Π½Π° ΡΠ°ΠΌΠΎΠΌ Π΄Π΅Π»Π΅.
ΠΡΠΎΡΠΎΠΉ ΡΠΈΠΏ Π΄ΠΈΠ°Π³ΡΠ°ΠΌΠΌΡ — ΡΡΠΎ Π»ΠΈΠ½Π΅ΠΉΠ½Π°Ρ Π΄ΠΈΠ°Π³ΡΠ°ΠΌΠΌΠ° .ΠΠ±ΡΡΠ½ΠΎ ΠΎΠ½ Π²ΠΊΠ»ΡΡΠ°Π΅Ρ ΡΠΈΡΡΠ½ΠΊΠΈ, ΠΊΠΎΡΠΎΡΡΠ΅ Π±ΠΎΠ»ΡΡΠ΅ Π½Π°ΠΏΠΎΠΌΠΈΠ½Π°ΡΡ ΡΠ°ΠΌΠΈ ΠΊΠΎΠΌΠΏΠΎΠ½Π΅Π½ΡΡ, ΡΠ΅ΠΌ ΡΠΈΠΌΠ²ΠΎΠ»Ρ.
ΠΠ° ΡΠΈΡΡΠ½ΠΊΠ΅ 2 ΠΏΠΎΠΊΠ°Π·Π°Π½Π° ΡΠΈΠΏΠΈΡΠ½Π°Ρ Π»ΠΈΠ½Π΅ΠΉΠ½Π°Ρ Π΄ΠΈΠ°Π³ΡΠ°ΠΌΠΌΠ°. Π‘ΡΠ°Π²Π½ΠΈΡΠ΅ ΡΠΈΡΡΠ½ΠΊΠΈ 1 ΠΈ 2 ΠΈ ΠΎΠ±ΡΠ°ΡΠΈΡΠ΅ Π²Π½ΠΈΠΌΠ°Π½ΠΈΠ΅ Π½Π° ΡΠ°Π·Π½ΠΈΡΡ Π² ΡΠΎΠΌ, ΠΊΠ°ΠΊ ΠΈΠ·ΠΎΠ±ΡΠ°ΠΆΠ΅Π½Ρ Π΄Π²ΠΈΠ³Π°ΡΠ΅Π»ΠΈ, ΠΏΠ΅ΡΠ΅ΠΊΠ»ΡΡΠ°ΡΠ΅Π»ΠΈ ΠΈ ΡΡΠ°Π½ΡΡΠΎΡΠΌΠ°ΡΠΎΡΡ. Π‘Π΅Π³ΠΎΠ΄Π½Ρ Π½Π΅ΠΊΠΎΡΠΎΡΡΠ΅ ΠΏΡΠΎΠΈΠ·Π²ΠΎΠ΄ΠΈΡΠ΅Π»ΠΈ Π½Π΅ΡΠ΅Π΄ΠΊΠΎ ΠΏΠΎΠΊΠ°Π·ΡΠ²Π°ΡΡ Π΄ΠΈΠ°Π³ΡΠ°ΠΌΠΌΡ ΠΎΠ±ΠΎΠΈΡ ΡΠΈΠΏΠΎΠ² Π½Π° ΡΠ²ΠΎΠ΅ΠΌ ΠΎΠ±ΠΎΡΡΠ΄ΠΎΠ²Π°Π½ΠΈΠΈ.
Π’ΡΠ΅ΡΠΈΠΉ ΡΠΈΠΏ ΡΡ Π΅ΠΌΡ — ΡΡΠΎ ΡΡ Π΅ΠΌΠ° ΡΡΡΠ°Π½ΠΎΠ²ΠΊΠΈ . ΠΡΠΎ ΠΈΠ½ΡΡΡΡΠΌΠ΅Π½Ρ, ΠΊΠΎΡΠΎΡΡΠΉ Π² ΠΎΡΠ½ΠΎΠ²Π½ΠΎΠΌ ΠΈΡΠΏΠΎΠ»ΡΠ·ΡΠ΅ΡΡΡ ΠΏΠΎΠ΄ΡΡΠ΄ΡΠΈΠΊΠΎΠΌ ΠΏΠΎ ΡΡΡΠ°Π½ΠΎΠ²ΠΊΠ΅.ΠΠ±ΡΡΠ½ΠΎ ΠΎΠ½ ΠΏΠΎΠΊΠ°Π·ΡΠ²Π°Π΅Ρ ΡΠΎΠ»ΡΠΊΠΎ ΡΠΎΠ΅Π΄ΠΈΠ½Π΅Π½ΠΈΡ ΠΊΠ»Π΅ΠΌΠΌΠ½ΠΎΠΉ ΠΊΠΎΠ»ΠΎΠ΄ΠΊΠΈ ΠΈ ΠΎΡΠ΅Π½Ρ ΡΠ΅Π΄ΠΊΠΎ Π²ΠΊΠ»ΡΡΠ°Π΅Ρ Π²Π½ΡΡΡΠ΅Π½Π½ΡΡ ΠΏΡΠΎΠ²ΠΎΠ΄ΠΊΡ ΡΡΡΡΠΎΠΉΡΡΠ²Π°. ΠΠ° ΡΠΈΡΡΠ½ΠΊΠ΅ 3 ΠΏΠΎΠΊΠ°Π·Π°Π½Π° ΡΠΈΠΏΠΎΠ²Π°Ρ ΡΡ Π΅ΠΌΠ° ΡΡΡΠ°Π½ΠΎΠ²ΠΊΠΈ ΡΠΈΡΡΠ΅ΠΌΡ ΠΎΡ Π»Π°ΠΆΠ΄Π΅Π½ΠΈΡ ΠΆΠΈΠ»ΠΎΠ³ΠΎ ΠΏΠΎΠΌΠ΅ΡΠ΅Π½ΠΈΡ.
ΠΡΠ»ΠΈ Π²Ρ Π΄ΡΠΌΠ°Π΅ΡΠ΅ ΠΎ ΡΡ Π΅ΠΌΠ΅ ΠΊΠ°ΠΊ ΠΎ Π΄ΠΎΡΠΎΠΆΠ½ΠΎΠΉ ΠΊΠ°ΡΡΠ΅, ΡΠΎ Β«Π΄ΠΎΡΠΎΠ³ΠΈΒ» — ΡΡΠΎ ΠΏΡΠΎΠ²ΠΎΠ΄Π°, ΠΊΠΎΡΠΎΡΡΠ΅ ΡΠΎΠ΅Π΄ΠΈΠ½ΡΡΡ ΡΠ°Π·Π»ΠΈΡΠ½ΡΠ΅ ΠΊΠΎΠΌΠΏΠΎΠ½Π΅Π½ΡΡ ΠΈ ΠΏΠΎΠ΄Π°ΡΡ ΠΏΠΈΡΠ°Π½ΠΈΠ΅ Π½Π° ΡΠ»Π΅ΠΌΠ΅Π½ΡΡ ΡΠΏΡΠ°Π²Π»Π΅Π½ΠΈΡ ΠΈ Π½Π°Π³ΡΡΠ·ΠΊΠΈ, ΡΠΎΡΡΠ°Π²Π»ΡΡΡΠΈΠ΅ ΡΠΈΡΡΠ΅ΠΌΡ. ΠΠ°Π²Π°ΠΉΡΠ΅ ΠΏΠΎΡΠΌΠΎΡΡΠΈΠΌ Π½Π° Π½Π΅ΠΊΠΎΡΠΎΡΡΠ΅ ΡΠΈΠΌΠ²ΠΎΠ»Ρ, ΠΈΡΠΏΠΎΠ»ΡΠ·ΡΠ΅ΠΌΡΠ΅ Π² ΡΠ»Π΅ΠΊΡΡΠΈΡΠ΅ΡΠΊΠΈΡ ΡΡ Π΅ΠΌΠ°Ρ .
ΠΠ»ΠΎΠΊΠΈ ΠΏΠΈΡΠ°Π½ΠΈΡ
Π ΠΈΠ½Π΄ΡΡΡΡΠΈΠΈ HVACR ΠΈΡΠΏΠΎΠ»ΡΠ·ΡΠ΅ΡΡΡ ΠΌΠ½ΠΎΠΆΠ΅ΡΡΠ²ΠΎ ΡΠ°Π·Π»ΠΈΡΠ½ΡΡ Π½Π°ΠΏΡΡΠΆΠ΅Π½ΠΈΠΉ ΠΏΠΈΡΠ°Π½ΠΈΡ, ΠΎΡ 575 Π Π΄Π»Ρ ΡΡΠ΅Ρ ΡΠ°Π·Π½ΡΡ ΠΈΡΡΠΎΡΠ½ΠΈΠΊΠΎΠ² ΠΏΠΈΡΠ°Π½ΠΈΡ Π΄ΠΎ 24 Π Π΄Π»Ρ ΡΠ΅ΠΏΠ΅ΠΉ ΡΠΏΡΠ°Π²Π»Π΅Π½ΠΈΡ.ΠΡΡΠΎΡΠ½ΠΈΠΊΠΈ ΠΏΠΈΡΠ°Π½ΠΈΡ ΠΌΠΎΠ³ΡΡ Π±ΡΡΡ ΠΎΠ±ΠΎΠ·Π½Π°ΡΠ΅Π½Ρ ΡΠΏΠ»ΠΎΡΠ½ΡΠΌΠΈ Π»ΠΈΠ½ΠΈΡΠΌΠΈ, ΠΏΡΠ½ΠΊΡΠΈΡΠ½ΡΠΌΠΈ ΠΈΠ»ΠΈ ΠΏΡΠ½ΠΊΡΠΈΡΠ½ΡΠΌΠΈ Π»ΠΈΠ½ΠΈΡΠΌΠΈ, ΠΊΠ°ΠΊ ΠΏΠΎΠΊΠ°Π·Π°Π½ΠΎ Π½Π° Π ΠΈΡΡΠ½ΠΊΠ΅ 4.
ΠΠ»Π΅ΠΊΡΡΠΎΠΏΡΠΎΠ²ΠΎΠ΄ΠΊΠ°
Π Π±ΠΎΠ»ΡΡΠΈΠ½ΡΡΠ²Π΅ ΡΡ Π΅ΠΌ ΠΈΡΠΏΠΎΠ»ΡΠ·ΡΡΡΡΡ ΠΏΡΡΠΌΡΠ΅ Π»ΠΈΠ½ΠΈΠΈ Π΄Π»Ρ ΠΎΠ±ΠΎΠ·Π½Π°ΡΠ΅Π½ΠΈΡ ΠΏΡΠΎΠ²ΠΎΠ΄ΠΎΠ², ΡΠΎΠ΅Π΄ΠΈΠ½ΡΡΡΠΈΡ ΠΊΠΎΠΌΠΏΠΎΠ½Π΅Π½ΡΡ Π΄ΡΡΠ³ Ρ Π΄ΡΡΠ³ΠΎΠΌ. ΠΡΠ»ΠΈ Π΄Π²Π° ΠΏΡΠΎΠ²ΠΎΠ΄Π° ΡΠΎΠ΅Π΄ΠΈΠ½Π΅Π½Ρ Π²Π½ΡΡΡΠΈ, ΡΠΎΠ΅Π΄ΠΈΠ½Π΅Π½ΠΈΠ΅ ΠΎΠ±ΡΡΠ½ΠΎ ΠΎΡΠΎΠ±ΡΠ°ΠΆΠ°Π΅ΡΡΡ Π² Π²ΠΈΠ΄Π΅ ΡΠΎΡΠΊΠΈ (ΡΠΏΠ»ΠΎΡΠ½ΠΎΠΉ ΡΠ΅ΡΠ½ΡΠΉ ΠΊΡΡΠΆΠΎΠΊ), ΠΊΠ°ΠΊ ΠΏΠΎΠΊΠ°Π·Π°Π½ΠΎ Π² ΡΠΎΡΠΊΠ°Ρ , ΠΎΡΠΌΠ΅ΡΠ΅Π½Π½ΡΡ Π±ΡΠΊΠ²ΠΎΠΉ Β«AΒ» Π½Π° ΡΠΈΡΡΠ½ΠΊΠ΅ 5. ΠΠΎ ΠΎΠ±ΡΠ°ΡΠΈΡΠ΅ Π²Π½ΠΈΠΌΠ°Π½ΠΈΠ΅, ΡΡΠΎ Π½Π΅Ρ ΡΠΎΡΠΊΠΈ, ΡΠΊΠ°Π·ΡΠ²Π°ΡΡΠ΅ΠΉ Π½Π° ΡΠΎΠ΅Π΄ΠΈΠ½Π΅Π½ΠΈΠ΅ ΠΈΠ»ΠΈ ΠΏΠΎΠ΄ΠΊΠ»ΡΡΠ΅Π½ΠΈΠ΅ Π² ΡΠΎΡΠΊΠ΅ Β«Π.ΠΡΠΎ ΠΎΠ·Π½Π°ΡΠ°Π΅Ρ, ΡΡΠΎ ΠΎΠ΄ΠΈΠ½ ΠΏΡΠΎΠ²ΠΎΠ΄ ΠΏΡΠΎΡΡΠΎ ΠΏΠ΅ΡΠ΅ΡΠ΅ΠΊΠ°Π΅Ρ Π΄ΡΡΠ³ΠΎΠΉ ΠΏΡΠΎΠ²ΠΎΠ΄. Π’Π΅ΠΏΠ΅ΡΡ ΠΏΠΎΡΠΌΠΎΡΡΠΈΠΌ Π½Π° ΡΠΈΡΡΠ½ΠΎΠΊ 6. ΠΠ° ΡΡΠΎΠΌ ΡΠΈΡΡΠ½ΠΊΠ΅ ΠΏΠ΅ΡΠ΅ΠΊΡΠ΅ΡΡΠ½ΡΠ΅ ΠΏΡΠΎΠ²ΠΎΠ΄Π° ΠΏΠΎΠΊΠ°Π·Π°Π½Ρ ΠΏΠΎΠ»ΡΠΊΡΡΠ³Π°ΠΌΠΈ ΠΈΠ»ΠΈ ΠΏΠ΅ΡΠ»ΡΠΌΠΈ, ΠΊΠΎΡΠΎΡΡΠ΅ Β«ΠΏΠ΅ΡΠ΅ΠΏΡΡΠ³ΠΈΠ²Π°ΡΡΒ» ΡΠ΅ΡΠ΅Π· Π΄ΡΡΠ³ΠΈΠ΅ ΠΏΡΠΎΠ²ΠΎΠ΄Π° (ΡΠΌ. Π’ΠΎΡΠΊΠΈ, ΠΎΡΠΌΠ΅ΡΠ΅Π½Π½ΡΠ΅ Π±ΡΠΊΠ²ΠΎΠΉ Β«AΒ»). Π’Π°ΠΊΠΆΠ΅ ΠΎΠ±ΡΠ°ΡΠΈΡΠ΅ Π²Π½ΠΈΠΌΠ°Π½ΠΈΠ΅, ΡΡΠΎ Π½Π° ΡΡΠΎΠΌ ΡΠΈΠΏΠ΅ ΡΡ Π΅ΠΌΡ ΡΠΎΠ΅Π΄ΠΈΠ½Π΅Π½ΠΈΡ ΠΏΠΎΠΊΠ°Π·Π°Π½Ρ Π±Π΅Π· ΡΠΎΡΠ΅ΠΊ ΠΏΠΎΠ΄ΠΊΠ»ΡΡΠ΅Π½ΠΈΡ (ΡΠΌ. Π’Π΅ ΡΠΎΡΠΊΠΈ, ΠΊΠΎΡΠΎΡΡΠ΅ ΠΎΡΠΌΠ΅ΡΠ΅Π½Ρ Π±ΡΠΊΠ²ΠΎΠΉ Β«BΒ»).
Π’ΠΎΡ ΡΠ°ΠΊΡ, ΡΡΠΎ Π½Π΅ Π²ΡΠ΅ ΠΏΡΠΎΠΈΠ·Π²ΠΎΠ΄ΠΈΡΠ΅Π»ΠΈ ΡΠ»Π΅Π΄ΡΡΡ ΠΎΠ΄Π½ΠΈΠΌ ΠΈ ΡΠ΅ΠΌ ΠΆΠ΅ ΠΌΠ΅ΡΠΎΠ΄Π°ΠΌ ΠΏΠΎΡΡΡΠΎΠ΅Π½ΠΈΡ ΡΡ Π΅ΠΌΠ°ΡΠΈΡΠ΅ΡΠΊΠΈΡ Π΄ΠΈΠ°Π³ΡΠ°ΠΌΠΌ, ΠΌΠΎΠΆΠ΅Ρ ΡΠ±ΠΈΠ²Π°ΡΡ Ρ ΡΠΎΠ»ΠΊΡ. Π ΡΠ²ΠΎΠ΅ΠΉ ΡΠ°Π±ΠΎΡΠ΅ Π²Ρ ΡΠ²ΠΈΠ΄ΠΈΡΠ΅ Π½Π΅ΡΠΊΠΎΠ»ΡΠΊΠΎ ΡΠ°Π·Π½ΡΡ ΡΡΠΈΠ»Π΅ΠΉ ΡΡ Π΅ΠΌ ΠΏΠΎΠ΄ΠΊΠ»ΡΡΠ΅Π½ΠΈΡ, ΠΈ Π²Π°ΠΌ Π½ΡΠΆΠ½ΠΎ Π·Π½Π°ΡΡ, ΡΡΠΎ Π½Π΅ Π²ΡΠ΅ ΠΈΠ· Π½ΠΈΡ Π±ΡΠ΄ΡΡ ΠΈΡΠΏΠΎΠ»ΡΠ·ΠΎΠ²Π°ΡΡ ΠΎΠ΄Π½ΠΈ ΠΈ ΡΠ΅ ΠΆΠ΅ ΡΡΠ»ΠΎΠ²Π½ΡΠ΅ ΠΎΠ±ΠΎΠ·Π½Π°ΡΠ΅Π½ΠΈΡ.ΠΠΎΠΌΠ½ΠΈΡΠ΅: Π΅ΡΠ»ΠΈ ΡΠΎΡΠΊΠΈ ΠΈΡΠΏΠΎΠ»ΡΠ·ΡΡΡΡΡ Π΄Π»Ρ ΠΎΠ±ΠΎΠ·Π½Π°ΡΠ΅Π½ΠΈΡ ΡΠΎΠ΅Π΄ΠΈΠ½Π΅Π½ΠΈΠΉ, ΡΠΎ ΠΏΠ΅ΡΠ΅ΡΠ΅ΠΊΠ°ΡΡΠΈΠ΅ΡΡ Π»ΠΈΠ½ΠΈΠΈ Π±Π΅Π· ΡΠΎΡΠ΅ΠΊ ΠΎΠ·Π½Π°ΡΠ°ΡΡ, ΡΡΠΎ Π΄Π²Π° ΠΏΡΠΎΠ²ΠΎΠ΄Π° ΠΏΠ΅ΡΠ΅ΡΠ΅ΠΊΠ°ΡΡΡΡ Π±Π΅Π· ΡΠΎΠ΅Π΄ΠΈΠ½Π΅Π½ΠΈΡ. ΠΡΠ»ΠΈ Π΄Π»Ρ ΠΈΠ·ΠΎΠ±ΡΠ°ΠΆΠ΅Π½ΠΈΡ ΠΏΠ΅ΡΠ΅ΡΠ΅ΡΠ΅Π½ΠΈΠΉ ΠΈΡΠΏΠΎΠ»ΡΠ·ΡΡΡΡΡ ΠΏΠ΅ΡΠ»ΠΈ ΠΈΠ»ΠΈ ΡΠΊΠ°ΡΠΊΠΈ, ΡΠΎ ΡΠΎΠ΅Π΄ΠΈΠ½ΡΡΡΡΡ ΠΏΡΠΎΠ²ΠΎΠ΄Π°, ΠΊΠΎΡΠΎΡΡΠ΅ Π²ΡΡΡΠ΅ΡΠ°ΡΡΡΡ Π±Π΅Π· ΡΠΎΡΠ΅ΠΊ.
ΠΡΠ΅ ΠΎΠ΄Π½Π° Π²Π°ΡΠΈΠ°ΡΠΈΡ, Ρ ΠΊΠΎΡΠΎΡΠΎΠΉ Π²Ρ ΠΌΠΎΠΆΠ΅ΡΠ΅ ΡΡΠΎΠ»ΠΊΠ½ΡΡΡΡΡ, ΠΊΠ°ΡΠ°Π΅ΡΡΡ Π²Π΅ΡΠ° ΡΠ°ΠΌΠΈΡ ΡΡΡΠΎΠΏ. ΠΠ΅ΠΊΠΎΡΠΎΡΡΠ΅ ΠΏΡΠΎΠΈΠ·Π²ΠΎΠ΄ΠΈΡΠ΅Π»ΠΈ ΠΈΡΠΏΠΎΠ»ΡΠ·ΡΡΡ Π»ΠΈΠ½ΠΈΠΈ ΡΠ°Π·Π½ΠΎΠΉ ΡΠΎΠ»ΡΠΈΠ½Ρ Π΄Π»Ρ ΠΎΠ±ΠΎΠ·Π½Π°ΡΠ΅Π½ΠΈΡ ΡΠ°Π·Π½ΡΡ ΡΠΈΠΏΠΎΠ² ΠΏΡΠΎΠ²ΠΎΠ΄ΠΎΠ². ΠΡΡΠ³ΠΈΠ΅ ΡΠ°ΠΊΠΆΠ΅ ΠΌΠΎΠ³ΡΡ ΠΈΡΠΏΠΎΠ»ΡΠ·ΠΎΠ²Π°ΡΡ ΡΠΈΡΠ»Π° ΠΈΠ»ΠΈ ΡΠ²Π΅ΡΠ° (ΠΈΠ»ΠΈ ΠΎΠ±Π°), ΡΡΠΎΠ±Ρ ΠΏΠΎΠΌΠΎΡΡ ΠΈΠ΄Π΅Π½ΡΠΈΡΠΈΡΠΈΡΠΎΠ²Π°ΡΡ ΡΠ°Π·Π»ΠΈΡΠ½ΡΠ΅ ΠΏΡΠΎΠ²ΠΎΠ΄Π°, ΠΎΠ±Π½Π°ΡΡΠΆΠ΅Π½Π½ΡΠ΅ Π² ΡΡΡΡΠΎΠΉΡΡΠ²Π΅ (ΡΠΌ. Π ΠΈΡΡΠ½ΠΎΠΊ 7).ΠΡΠΈ ΡΠΏΠΎΡΠΎΠ±Ρ ΠΈΡΠΏΠΎΠ»ΡΠ·ΠΎΠ²Π°Π½ΠΈΡ Π΄ΠΎΠ»ΠΆΠ½Ρ Π±ΡΡΡ ΡΠ΅ΡΠΊΠΎ ΡΠΊΠ°Π·Π°Π½Ρ Π² Π»Π΅Π³Π΅Π½Π΄Π΅, ΠΏΡΠΈΠ»Π°Π³Π°Π΅ΠΌΠΎΠΉ ΠΊ ΡΠ΅ΡΡΠ΅ΠΆΡ.
ΠΠΎΠΌΠΌΡΡΠ°ΡΠΎΡΡ
ΠΠ΄Π½ΠΈΠΌ ΠΈΠ· ΠΎΡΠ½ΠΎΠ²Π½ΡΡ ΠΊΠΎΠΌΠΏΠΎΠ½Π΅Π½ΡΠΎΠ² Π»ΡΠ±ΠΎΠΉ ΡΡ Π΅ΠΌΡ ΡΠ²Π»ΡΠ΅ΡΡΡ ΠΏΠ΅ΡΠ΅ΠΊΠ»ΡΡΠ°ΡΠ΅Π»Ρ. ΠΡΠΊΠ»ΡΡΠ°ΡΠ΅Π»Ρ — ΡΡΠΎ ΡΡΡΡΠΎΠΉΡΡΠ²ΠΎ, ΠΎΡΠΊΠ»ΡΡΠ°ΡΡΠ΅Π΅ ΠΏΠΈΡΠ°Π½ΠΈΠ΅ Π½Π°Π³ΡΡΠ·ΠΊΠΈ. ΠΡΠΎ ΠΌΠΎΠΆΠ΅Ρ Π±ΡΡΡ ΡΡΡΠ½ΠΎΠ΅ ΡΠΏΡΠ°Π²Π»Π΅Π½ΠΈΠ΅, ΠΎΠ½ΠΎ ΠΌΠΎΠΆΠ΅Ρ Π°ΠΊΡΠΈΠ²ΠΈΡΠΎΠ²Π°ΡΡΡΡ Π°Π²ΡΠΎΠΌΠ°ΡΠΈΡΠ΅ΡΠΊΠΈ Π΄Π°Π²Π»Π΅Π½ΠΈΠ΅ΠΌ ΠΈΠ»ΠΈ ΡΠ΅ΠΌΠΏΠ΅ΡΠ°ΡΡΡΠΎΠΉ, ΠΈΠ»ΠΈ ΡΡΠΎ ΠΌΠΎΠΆΠ΅Ρ Π±ΡΡΡ ΡΠ»Π΅ΠΊΡΡΠΈΡΠ΅ΡΠΊΠΈ ΡΠΏΡΠ°Π²Π»ΡΠ΅ΠΌΡΠΉ ΠΏΠ΅ΡΠ΅ΠΊΠ»ΡΡΠ°ΡΠ΅Π»Ρ (ΡΠ΅Π»Π΅). ΠΠΏΡΡΡ ΠΆΠ΅, Π΅ΡΡΡ Π½Π΅ΡΠΊΠΎΠ»ΡΠΊΠΎ ΡΠ°Π·Π½ΡΡ ΡΠΏΠΎΡΠΎΠ±ΠΎΠ² ΡΠΈΡΠΎΠ²Π°Π½ΠΈΡ ΠΏΠ΅ΡΠ΅ΠΊΠ»ΡΡΠ°ΡΠ΅Π»Π΅ΠΉ ΠΈ ΠΎΡΠ½ΠΎΠ²Π½ΡΡ ΡΠ»Π΅ΠΌΠ΅Π½ΡΠΎΠ² ΡΠΏΡΠ°Π²Π»Π΅Π½ΠΈΡ. ΠΠΈΠΆΠ΅ ΠΏΠΎΠΊΠ°Π·Π°Π½Ρ ΡΠ°Π·Π»ΠΈΡΠ½ΡΠ΅ ΠΏΡΠΎΡΡΡΠ΅ ΠΎΠ΄Π½ΠΎΠΏΠΎΠ»ΡΡΠ½ΡΠ΅ ΠΏΠ΅ΡΠ΅ΠΊΠ»ΡΡΠ°ΡΠ΅Π»ΠΈ Π½Π° ΠΎΠ΄Π½ΠΎ Π½Π°ΠΏΡΠ°Π²Π»Π΅Π½ΠΈΠ΅ (SPST).ΠΡΠ΅ ΠΎΠ½ΠΈ Π½Π°Ρ ΠΎΠ΄ΡΡΡΡ Π² Π·Π°ΠΊΡΡΡΠΎΠΉ ΠΏΠΎΠ·ΠΈΡΠΈΠΈ .
ΠΠΎΡ ΡΠ΅ ΠΆΠ΅ ΡΠΈΠΌΠ²ΠΎΠ»Ρ ΠΏΠ΅ΡΠ΅ΠΊΠ»ΡΡΠ°ΡΠ΅Π»Ρ, ΠΏΠΎΠΊΠ°Π·Π°Π½Π½ΡΠ΅ Π² ΠΏΠΎΠ»ΠΎΠΆΠ΅Π½ΠΈΠΈ ΡΠ°Π·ΠΎΠΌΠΊΠ½ΡΡΠΎ .
ΠΡΡΠ·Ρ
ΠΠ°Π³ΡΡΠ·ΠΊΠΈ — ΡΡΠΎ ΡΡΡΡΠΎΠΉΡΡΠ²Π°, ΠΊΠΎΡΠΎΡΡΠ΅ ΠΏΠΎΡΡΠ΅Π±Π»ΡΡΡ ΡΠ½Π΅ΡΠ³ΠΈΡ ΠΈ ΠΏΡΠ΅ΠΎΠ±ΡΠ°Π·ΡΡΡ Π΅Π΅ Π² Π΄ΡΡΠ³ΡΡ ΡΠΎΡΠΌΡ ΡΠ½Π΅ΡΠ³ΠΈΠΈ, Π½Π°ΠΏΡΠΈΠΌΠ΅Ρ Π΄Π²ΠΈΠΆΠ΅Π½ΠΈΠ΅ ΠΈΠ»ΠΈ ΡΠ΅ΠΏΠ»ΠΎ. ΠΡΠΎ ΠΌΠΎΠ³ΡΡ Π±ΡΡΡ Π΄Π²ΠΈΠ³Π°ΡΠ΅Π»ΠΈ, ΠΎΠ±ΠΎΠ³ΡΠ΅Π²Π°ΡΠ΅Π»ΠΈ, ΡΠΎΠ½Π°ΡΠΈ ΠΈΠ»ΠΈ Π΄ΡΡΠ³ΠΎΠ΅ ΠΎΠ±ΠΎΡΡΠ΄ΠΎΠ²Π°Π½ΠΈΠ΅. Π’ΡΠ°Π½ΡΡΠΎΡΠΌΠ°ΡΠΎΡ — ΡΡΠΎ ΡΠΈΠΏ ΡΠ½Π΅ΡΠ³ΠΎΠΏΠΎΡΡΠ΅Π±Π»ΡΡΡΠ΅Π³ΠΎ ΡΡΡΡΠΎΠΉΡΡΠ²Π°, Π½ΠΎ Π²ΠΌΠ΅ΡΡΠΎ ΠΏΡΠ΅ΠΎΠ±ΡΠ°Π·ΠΎΠ²Π°Π½ΠΈΡ ΡΠ½Π΅ΡΠ³ΠΈΠΈ ΡΡΠ°Π½ΡΡΠΎΡΠΌΠ°ΡΠΎΡ ΠΈΠ·ΠΌΠ΅Π½ΡΠ΅Ρ Π½Π°ΠΏΡΡΠΆΠ΅Π½ΠΈΠ΅ ΠΈΠ»ΠΈ ΡΠΎΠΊ. ΠΠ° ΡΠΈΡΡΠ½ΠΊΠ΅ 8 ΠΏΠΎΠΊΠ°Π·Π°Π½Ρ ΡΠΈΠΏΠΈΡΠ½ΡΠ΅ ΡΠΈΠΌΠ²ΠΎΠ»Ρ Π΄Π»Ρ Π½Π΅ΡΠΊΠΎΠ»ΡΠΊΠΈΡ ΡΠ°Π·Π»ΠΈΡΠ½ΡΡ Π²ΠΈΠ΄ΠΎΠ² Π½Π°Π³ΡΡΠ·ΠΎΠΊ, Π²ΠΊΠ»ΡΡΠ°Ρ Π΄Π²ΠΈΠ³Π°ΡΠ΅Π»ΠΈ, Π½Π°Π³ΡΠ΅Π²Π°ΡΠ΅Π»ΠΈ ΠΈ ΡΡΠ°Π½ΡΡΠΎΡΠΌΠ°ΡΠΎΡΡ.
Π‘Ρ Π΅ΠΌΠ° ΠΊΠΎΠ½ΡΠΈΠ³ΡΡΠ°ΡΠΈΠΉ
Π‘Π΅Π³ΠΎΠ΄Π½Ρ Π² ΡΡ Π΅ΠΌΠ°Ρ ΠΈΡΠΏΠΎΠ»ΡΠ·ΡΡΡΡΡ Π΄Π²Π΅ ΠΎΡΠ½ΠΎΠ²Π½ΡΠ΅ ΠΊΠΎΠ½ΡΠΈΠ³ΡΡΠ°ΡΠΈΠΈ, ΡΡΠΎΠ±Ρ ΠΏΠΎΠΊΠ°Π·Π°ΡΡ ΠΏΡΠΈΠΌΠ΅ΡΠ½ΠΎΠ΅ ΡΠ°Π·ΠΌΠ΅ΡΠ΅Π½ΠΈΠ΅ Π½Π°Π³ΡΡΠ·ΠΎΠΊ, ΠΏΠ΅ΡΠ΅ΠΊΠ»ΡΡΠ°ΡΠ΅Π»Π΅ΠΉ ΠΈ ΡΠ°Π·Π»ΠΈΡΠ½ΡΡ Π½Π°ΠΏΡΡΠΆΠ΅Π½ΠΈΠΉ ΠΏΠΈΡΠ°Π½ΠΈΡ ΠΈΠ»ΠΈ ΠΏΠΈΡΠ°Π½ΠΈΡ. ΠΠ΅ΡΠ²ΡΠΉ — ΡΡΠΎ ΡΠ°ΡΠΏΠΎΠ»ΠΎΠΆΠ΅Π½ΠΈΠ΅ Π±ΠΎΠΊ ΠΎ Π±ΠΎΠΊ, ΠΏΡΠΈΠΌΠ΅Ρ ΠΊΠΎΡΠΎΡΠΎΠ³ΠΎ ΠΏΠΎΠΊΠ°Π·Π°Π½ Π½Π° ΡΠΈΡΡΠ½ΠΊΠ΅ 9.
ΠΠ±ΡΡΠ½ΠΎ ΠΏΡΠΎΠΈΠ·Π²ΠΎΠ΄ΠΈΡΠ΅Π»ΠΈ ΡΠ°Π·ΠΌΠ΅ΡΠ°ΡΡ Π΄Π²ΠΈΠ³Π°ΡΠ΅Π»ΠΈ ΠΈ Π΄ΡΡΠ³ΠΈΠ΅ ΡΠ½Π΅ΡΠ³ΠΎΠ΅ΠΌΠΊΠΈΠ΅ ΠΊΠΎΠΌΠΏΠΎΠ½Π΅Π½ΡΡ Π² ΠΏΡΠ°Π²ΠΎΠΉ ΡΠ°ΡΡΠΈ Π΄ΠΈΠ°Π³ΡΠ°ΠΌΠΌΡ. ΠΡΠΎ Π½Π°Π·ΡΠ²Π°Π΅ΡΡΡ ΡΡΠΎΡΠΎΠ½ΠΎΠΉ Π½Π°Π³ΡΡΠ·ΠΊΠΈ. ΠΠ΅ΡΠ΅ΠΊΠ»ΡΡΠ°ΡΠ΅Π»ΠΈ ΠΈ Π΄ΡΡΠ³ΠΈΠ΅ ΠΊΠΎΠ½ΡΡΠΎΠ»Π»Π΅ΡΡ ΡΠ°ΡΠΏΠΎΠ»ΠΎΠΆΠ΅Π½Ρ Π² Π»Π΅Π²ΠΎΠΉ ΡΠ°ΡΡΠΈ ΡΡ Π΅ΠΌΡ.ΠΡΠΎ Π½Π°Π·ΡΠ²Π°Π΅ΡΡΡ Β«Π»ΠΈΠ½Π΅ΠΉΠ½ΠΎΠΉΒ» ΡΡΠΎΡΠΎΠ½ΠΎΠΉ.
ΠΡΠ»ΠΈ Π²Ρ Π΄ΡΠΌΠ°Π΅ΡΠ΅ ΠΎ ΡΡ Π΅ΠΌΠ΅ ΠΊΠ°ΠΊ ΠΎ Π΄ΠΎΡΠΎΠΆΠ½ΠΎΠΉ ΠΊΠ°ΡΡΠ΅, ΡΠΎ Β«Π΄ΠΎΡΠΎΠ³ΠΈΒ» — ΡΡΠΎ ΠΏΡΠΎΠ²ΠΎΠ΄Π°, ΠΊΠΎΡΠΎΡΡΠ΅ ΡΠΎΠ΅Π΄ΠΈΠ½ΡΡΡ ΡΠ°Π·Π»ΠΈΡΠ½ΡΠ΅ ΠΊΠΎΠΌΠΏΠΎΠ½Π΅Π½ΡΡ ΠΈ ΠΏΠΎΠ΄Π°ΡΡ ΠΏΠΈΡΠ°Π½ΠΈΠ΅ Π½Π° ΡΠ»Π΅ΠΌΠ΅Π½ΡΡ ΡΠΏΡΠ°Π²Π»Π΅Π½ΠΈΡ ΠΈ Π½Π°Π³ΡΡΠ·ΠΊΠΈ, ΡΠΎΡΡΠ°Π²Π»ΡΡΡΠΈΠ΅ ΡΠΈΡΡΠ΅ΠΌΡ.
ΠΡΠΎΡΠ°Ρ ΠΊΠΎΠ½ΡΠΈΠ³ΡΡΠ°ΡΠΈΡ — ΡΡΠΎ Π²ΠΎΡΡ ΠΎΠ΄ΡΡΠ΅Π΅ ΠΈ Π½ΠΈΡΡ ΠΎΠ΄ΡΡΠ΅Π΅ ΡΠ°ΡΠΏΠΎΠ»ΠΎΠΆΠ΅Π½ΠΈΠ΅, ΠΊΠΎΡΠΎΡΠΎΠ΅ ΡΠ°Π·Π΄Π΅Π»ΡΠ΅Ρ ΡΡ Π΅ΠΌΡ Π½Π° Π²ΡΡΠΎΠΊΠΎΠ²ΠΎΠ»ΡΡΠ½ΡΠ΅ ΠΈ Π½ΠΈΠ·ΠΊΠΎΠ²ΠΎΠ»ΡΡΠ½ΡΠ΅ ΡΠ΅ΠΊΡΠΈΠΈ. ΠΠ±ΡΡΠ½ΠΎ Π²ΡΡΠΎΠΊΠΎΠ²ΠΎΠ»ΡΡΠ½Π°Ρ ΡΠ΅ΠΊΡΠΈΡ ΡΠ°Π·ΠΌΠ΅ΡΠ°Π΅ΡΡΡ Π²Π²Π΅ΡΡ Ρ ΡΡ Π΅ΠΌΡ, Π° Π½ΠΈΠ·ΠΊΠΎΠ²ΠΎΠ»ΡΡΠ½Π°Ρ ΡΠ΅ΠΊΡΠΈΡ ΡΠ°ΡΠΏΠΎΠ»Π°Π³Π°Π΅ΡΡΡ Π²Π½ΠΈΠ·Ρ ΡΡ Π΅ΠΌΡ (ΡΠΌ. Π ΠΈΡΡΠ½ΠΎΠΊ 10).
ΠΠ΅ΡΡΠΈΠΊΠ°Π»ΡΠ½ΡΠ΅ Π»ΠΈΠ½ΠΈΠΈ Π½Π° Π²Π½Π΅ΡΠ½ΠΈΡ ΠΊΡΠ°ΡΡ Π΄ΠΈΠ°Π³ΡΠ°ΠΌΠΌΡ ΠΏΡΠ΅Π΄ΡΡΠ°Π²Π»ΡΡΡ ΡΠΎΠ±ΠΎΠΉ ΠΈΡΡΠΎΡΠ½ΠΈΠΊ ΡΠ»Π΅ΠΊΡΡΠΎΡΠ½Π΅ΡΠ³ΠΈΠΈ. ΠΡΠ΅ ΡΡΡΡΠΎΠΉΡΡΠ²Π° ΡΠΏΡΠ°Π²Π»Π΅Π½ΠΈΡ ΠΈ Π½Π°Π³ΡΡΠ·ΠΎΡΠ½ΡΠ΅ ΡΡΡΡΠΎΠΉΡΡΠ²Π° ΡΠ°ΡΠΏΠΎΠ»ΠΎΠΆΠ΅Π½Ρ Π½Π° Π³ΠΎΡΠΈΠ·ΠΎΠ½ΡΠ°Π»ΡΠ½ΡΡ Π»ΠΈΠ½ΠΈΡΡ ΠΌΠ΅ΠΆΠ΄Ρ ΡΡΠΈΠΌΠΈ Π²Π½Π΅ΡΠ½ΠΈΠΌΠΈ Π²Π΅ΡΡΠΈΠΊΠ°Π»ΡΠ½ΡΠΌΠΈ Π»ΠΈΠ½ΠΈΡΠΌΠΈ. Π‘Π°ΠΌΡΠΉ ΠΏΡΠΎΡΡΠΎΠΉ ΡΠΏΠΎΡΠΎΠ± ΠΎΠΏΡΠ΅Π΄Π΅Π»ΠΈΡΡ ΡΠ°Π·Π»ΠΈΡΠ½ΡΠ΅ Π½Π°ΠΏΡΡΠΆΠ΅Π½ΠΈΡ Π² ΡΡ Π΅ΠΌΠ°Ρ ΡΡΠΎΠ³ΠΎ ΡΠΈΠΏΠ° — ΠΏΠΎΠΈΡΠΊΠ°ΡΡ ΡΡΠ°Π½ΡΡΠΎΡΠΌΠ°ΡΠΎΡ. ΠΠ±ΡΡΠ½ΠΎ ΡΡΠΎ Β«ΡΠ°Π·Π΄Π΅Π»ΠΈΡΠ΅Π»ΡΠ½Π°Ρ Π»ΠΈΠ½ΠΈΡΒ» Π΄Π»Ρ ΠΈΠ·ΠΌΠ΅Π½Π΅Π½ΠΈΠΉ Π½Π°ΠΏΡΡΠΆΠ΅Π½ΠΈΡ. (ΠΠ ΠΠΠΠ§ΠΠΠΠ : ΠΡΠ½ΠΊΡΠΈΡΠ½Π°Ρ Π»ΠΈΠ½ΠΈΡ, ΠΈΡΠΏΠΎΠ»ΡΠ·ΡΠ΅ΠΌΠ°Ρ Π½Π° ΡΠΈΡΡΠ½ΠΊΠ°Ρ 9 ΠΈ 10 Π΄Π»Ρ ΡΠ°Π·Π΄Π΅Π»Π΅Π½ΠΈΡ ΡΠ΅ΠΊΡΠΈΠΉ, Π½Π΅ ΠΎΡΠΎΠ±ΡΠ°ΠΆΠ°Π΅ΡΡΡ Π½Π° ΡΠ΅Π°Π»ΡΠ½ΡΡ ΡΡ Π΅ΠΌΠ°Ρ .)
ΠΠ΅Π³Π΅Π½Π΄Ρ
Π‘Ρ Π΅ΠΌΠ°, ΠΏΠΎΠΊΠ°Π·Π°Π½Π½Π°Ρ Π½Π° ΡΠΈΡΡΠ½ΠΊΠ΅ 1, ΠΎΠ±ΡΡΠ½ΠΎ Π²ΠΊΠ»ΡΡΠ°Π΅Ρ Π»Π΅Π³Π΅Π½Π΄Ρ, ΠΏΠΎΠ΄ΠΎΠ±Π½ΡΡ ΠΏΠΎΠΊΠ°Π·Π°Π½Π½ΠΎΠΉ Π·Π΄Π΅ΡΡ:
ΠΠ΅Π³Π΅Π½Π΄Π° ΠΈ Π»ΡΠ±ΡΠ΅ ΠΏΡΠΈΠΌΠ΅ΡΠ°Π½ΠΈΡ Π΄ΠΎΠΏΠΎΠ»Π½ΠΈΡΠ΅Π»ΡΠ½ΠΎ ΠΎΠ±ΡΡΡΠ½ΡΡΡ ΠΊΠΎΠΌΠΏΠΎΠ½Π΅Π½ΡΡ, ΡΠΎΡΡΠ°Π²Π»ΡΡΡΠΈΠ΅ ΡΠΈΡΡΠ΅ΠΌΡ, ΠΈ ΠΏΡΠ΅Π΄ΠΎΡΡΠ°Π²Π»ΡΡΡ Π΄ΠΎΠΏΠΎΠ»Π½ΠΈΡΠ΅Π»ΡΠ½ΡΡ ΠΈΠ½ΡΠΎΡΠΌΠ°ΡΠΈΡ, Π³Π΄Π΅ ΡΡΠΎ Π½Π΅ΠΎΠ±Ρ ΠΎΠ΄ΠΈΠΌΠΎ. ΠΠΎΠ³Π΄Π° Π²Ρ ΡΠΌΠΎΡΡΠΈΡΠ΅ Π½Π° ΡΠ»Π΅ΠΊΡΡΠΈΡΠ΅ΡΠΊΡΡ ΡΡ Π΅ΠΌΡ, Π²ΡΠ΅Π³Π΄Π° ΡΠ½Π°ΡΠ°Π»Π° ΡΠΈΡΠ°ΠΉΡΠ΅ ΠΏΡΠΈΠΌΠ΅ΡΠ°Π½ΠΈΡ ΠΈ ΡΠ±Π΅Π΄ΠΈΡΠ΅ΡΡ, ΡΡΠΎ Π²Ρ Π·Π½Π°Π΅ΡΠ΅, ΡΡΠΎ ΠΎΠ·Π½Π°ΡΠ°ΡΡ ΡΠΎΠΊΡΠ°ΡΠ΅Π½ΠΈΡ, ΠΈΡΠΏΠΎΠ»ΡΠ·ΡΠ΅ΠΌΡΠ΅ Π½Π° ΡΡ Π΅ΠΌΠ΅.
ΠΡΠΎΡ ΠΌΠ°ΡΠ΅ΡΠΈΠ°Π» Π²Π·ΡΡ ΠΈΠ· ΠΏΡΠ±Π»ΠΈΠΊΠ°ΡΠΈΠΈ Β« ΠΠ»Π΅ΠΊΡΡΠΈΡΠ΅ΡΡΠ²ΠΎ Π΄Π»Ρ ΡΠ΅Ρ Π½ΠΈΡΠ΅ΡΠΊΠΈΡ ΡΠΏΠ΅ΡΠΈΠ°Π»ΠΈΡΡΠΎΠ² HVACR Β», ΠΏΡΠ±Π»ΠΈΠΊΠ°ΡΠΈΠΈ ΠΠ±ΡΠ΅ΡΡΠ²Π° ΠΈΠ½ΠΆΠ΅Π½Π΅ΡΠΎΠ² ΠΏΠΎ ΠΎΠ±ΡΠ»ΡΠΆΠΈΠ²Π°Π½ΠΈΡ Ρ ΠΎΠ»ΠΎΠ΄ΠΈΠ»ΡΠ½ΠΎΠ³ΠΎ ΠΎΠ±ΠΎΡΡΠ΄ΠΎΠ²Π°Π½ΠΈΡ.Π§ΡΠΎΠ±Ρ ΡΠ·Π½Π°ΡΡ Π±ΠΎΠ»ΡΡΠ΅ ΠΎΠ± ΡΡΠΎΠΌ ΠΈ Π΄ΡΡΠ³ΠΈΡ ΠΎΠ±ΡΠ°Π·ΠΎΠ²Π°ΡΠ΅Π»ΡΠ½ΡΡ ΠΏΡΠ΅Π΄Π»ΠΎΠΆΠ΅Π½ΠΈΡΡ RSES, ΠΏΠΎΡΠ΅ΡΠΈΡΠ΅ rses.org/training.aspx . Π©Π΅Π»ΠΊΠ½ΠΈΡΠ΅ ΡΡΡΠ»ΠΊΡ Β«ΠΠ»Π΅ΠΊΡΡΠΎΠ½Π½ΠΎΠ΅ ΠΎΠ±ΡΡΠ΅Π½ΠΈΠ΅Β», ΡΡΠΎΠ±Ρ ΠΏΡΠΎΡΠΌΠΎΡΡΠ΅ΡΡ ΠΎΠ½Π»Π°ΠΉΠ½-Π²Π΅ΡΡΠΈΡ ΡΡΠΎΠ³ΠΎ ΠΊΡΡΡΠ° Β». rses.org; 847 / 297-6464.
Π‘ΠΈΠΌΠ²ΠΎΠ»Ρ ΡΠ»Π΅ΠΊΡΡΠΈΡΠ΅ΡΠΊΠΈΡ ΡΡ Π΅ΠΌ | Study.com
ΠΡΠΏΠΎΠ»ΡΠ·ΠΎΠ²Π°Π½ΠΈΠ΅ ΡΠΈΠΌΠ²ΠΎΠ»ΠΎΠ²
ΠΠΎ ΡΠΈΡΠ°ΡΡ ΡΠ»Π΅ΠΊΡΡΠΈΡΠ΅ΡΠΊΠΈΠ΅ ΡΡ Π΅ΠΌΡ Π½Π΅ Π²ΡΠ΅Π³Π΄Π° Π»Π΅Π³ΠΊΠΎ. ΠΠΎ-ΠΏΠ΅ΡΠ²ΡΡ , ΠΎΠ½ΠΈ ΠΌΠΎΠ³ΡΡ Π±ΡΡΡ ΠΎΡΠ΅Π½Ρ ΡΠ»ΠΎΠΆΠ½ΡΠΌΠΈ Π² ΡΠ΅Π°Π»ΡΠ½ΡΡ ΡΡ Π΅ΠΌΠ°Ρ . ΠΠΎ Ρ Π΄ΡΡΠ³ΠΎΠΉ ΡΡΠΎΡΠΎΠ½Ρ, Π²Π°ΠΌ Π½ΡΠΆΠ½ΠΎ Π·Π½Π°ΡΡ Π΄ΡΡΠ³ΠΎΠΉ ΡΠ·ΡΠΊ: ΡΠ·ΡΠΊ ΡΠΈΠΌΠ²ΠΎΠ»ΠΎΠ².
ΠΠ°ΠΆΠ΄ΡΠΉ ΠΊΠΎΠΌΠΏΠΎΠ½Π΅Π½Ρ Π½Π° ΠΏΡΠΈΠ½ΡΠΈΠΏΠΈΠ°Π»ΡΠ½ΠΎΠΉ ΡΡ Π΅ΠΌΠ΅ ΠΈΠΌΠ΅Π΅Ρ ΡΠ²ΠΎΠΉ ΡΠΎΠ±ΡΡΠ²Π΅Π½Π½ΡΠΉ ΡΠΈΠΌΠ²ΠΎΠ» Π΄Π»Ρ Π΅Π³ΠΎ ΠΏΡΠ΅Π΄ΡΡΠ°Π²Π»Π΅Π½ΠΈΡ. Π ΠΊΠΎΠ½ΡΠ΅ ΠΊΠΎΠ½ΡΠΎΠ², Π½Π΅ Π²ΡΠ΅ ΠΌΡ ΡΠ°Π»Π°Π½ΡΠ»ΠΈΠ²ΡΠ΅ Ρ ΡΠ΄ΠΎΠΆΠ½ΠΈΠΊΠΈ. ΠΡΠ»ΠΈ Π²Π°ΠΌ Π½ΡΠΆΠ½ΠΎ ΡΡΠ°ΡΠ΅Π»ΡΠ½ΠΎ ΡΠΈΡΠΎΠ²Π°ΡΡ Π»Π°ΠΌΠΏΠΎΡΠΊΡ ΠΊΠ°ΠΆΠ΄ΡΠΉ ΡΠ°Π·, ΠΊΠΎΠ³Π΄Π° Π²Ρ Π²ΠΊΠ»ΡΡΠ°Π΅ΡΠ΅ Π΅Π΅ Π² ΡΠ΅ΠΏΡ, Π΄ΠΈΠ°Π³ΡΠ°ΠΌΠΌΠ°, Π²Π΅ΡΠΎΡΡΠ½ΠΎ, Π±ΡΠ΄Π΅Ρ Π²ΡΠ³Π»ΡΠ΄Π΅ΡΡ Π½Π΅ ΡΠ°ΠΊ Ρ ΠΎΡΠΎΡΠΎ. Π, ΡΡΠΎ Π΅ΡΠ΅ Π±ΠΎΠ»Π΅Π΅ Π²Π°ΠΆΠ½ΠΎ, Π½Π° ΡΠΈΡΠΎΠ²Π°Π½ΠΈΠ΅ ΡΠΉΠ΄Π΅Ρ Π³ΠΎΡΠ°Π·Π΄ΠΎ Π±ΠΎΠ»ΡΡΠ΅ Π²ΡΠ΅ΠΌΠ΅Π½ΠΈ. ΠΡΠΏΠΎΠ»ΡΠ·ΠΎΠ²Π°Π½ΠΈΠ΅ ΠΏΡΠΎΡΡΡΡ ΡΠΈΠΌΠ²ΠΎΠ»ΠΎΠ² Π·Π½Π°ΡΠΈΡΠ΅Π»ΡΠ½ΠΎ ΡΠΏΡΠΎΡΠ°Π΅Ρ ΠΈ ΡΡΠΊΠΎΡΡΠ΅Ρ ΡΠΈΡΠΎΠ²Π°Π½ΠΈΠ΅ ΠΏΡΠΈΠ½ΡΠΈΠΏΠΈΠ°Π»ΡΠ½ΡΡ ΡΡ Π΅ΠΌ.
ΠΡΠΈΠΌΠ΅ΡΡ ΠΎΠ±ΡΠΈΡ ΡΠΈΠΌΠ²ΠΎΠ»ΠΎΠ²
Π‘ΡΡΠ΅ΡΡΠ²ΡΠ΅Ρ Π±ΠΎΠ»ΡΡΠ΅ Π²ΠΎΠ·ΠΌΠΎΠΆΠ½ΡΡ ΡΠΈΠΌΠ²ΠΎΠ»ΠΎΠ² Π΄Π»Ρ ΠΏΡΠΈΠ½ΡΠΈΠΏΠΈΠ°Π»ΡΠ½ΡΡ ΡΡ Π΅ΠΌ, ΡΠ΅ΠΌ ΠΌΡ ΠΌΠΎΠ³Π»ΠΈ Π±Ρ ΠΎΠ±ΡΡΠ΄ΠΈΡΡ Π·Π° ΠΎΠ΄ΠΈΠ½ ΡΡΠΎΠΊ.ΠΡΠ°ΠΊ, Π΄Π°Π²Π°ΠΉΡΠ΅ ΠΏΡΠΎΡΡΠΎ ΡΠ°ΡΡΠΌΠΎΡΡΠΈΠΌ Π½Π΅ΠΊΠΎΡΠΎΡΡΠ΅ ΠΈΠ· Π½Π°ΠΈΠ±ΠΎΠ»Π΅Π΅ Π²Π°ΠΆΠ½ΡΡ ΠΈΠ· Π½ΠΈΡ .
ΠΡΠ±Π°Ρ ΠΏΡΡΠΌΠ°Ρ Π»ΠΈΠ½ΠΈΡ Π½Π° ΠΏΡΠΈΠ½ΡΠΈΠΏΠΈΠ°Π»ΡΠ½ΠΎΠΉ ΡΡ Π΅ΠΌΠ΅ ΠΏΡΠ΅Π΄ΡΡΠ°Π²Π»ΡΠ΅Ρ ΡΠΎΠ±ΠΎΠΉ ΠΏΡΠΎΠ²ΠΎΠ΄. Π ΡΡΠΈΠΌ ΠΏΡΠΎΠ²ΠΎΠ΄Π°ΠΌ ΠΌΠΎΠΆΠ½ΠΎ ΠΏΠΎΠ΄ΠΊΠ»ΡΡΠ°ΡΡ ΡΠ°Π·Π½ΡΠ΅ Π²Π΅ΡΠΈ. ΠΠ΄ΠΈΠ½ ΠΈΠ· Π½ΠΈΡ — ΡΡΠΎ Π°ΠΊΠΊΡΠΌΡΠ»ΡΡΠΎΡ, ΠΊΠΎΡΠΎΡΡΠΉ Π²ΡΠ³Π»ΡΠ΄ΠΈΡ ΡΠ°ΠΊ:
ΠΠ°ΠΆΠ΄ΠΎΠΉ ΡΠ΅ΠΏΠΈ Π½ΡΠΆΠ΅Π½ ΠΈΡΡΠΎΡΠ½ΠΈΠΊ ΠΏΠΈΡΠ°Π½ΠΈΡ, Π½Π°ΠΏΡΠΈΠΌΠ΅Ρ Π°ΠΊΠΊΡΠΌΡΠ»ΡΡΠΎΡ, ΠΈΠ½Π°ΡΠ΅ Π½ΠΈΡΠ΅Π³ΠΎ Π½Π΅ Π±ΡΠ΄Π΅Ρ ΡΠ°Π±ΠΎΡΠ°ΡΡ. ΠΠ½ ΠΎΠ±Π΅ΡΠΏΠ΅ΡΠΈΠ²Π°Π΅Ρ ΡΠ½Π΅ΡΠ³ΠΈΡ Π΄Π»Ρ ΡΠ°Π±ΠΎΡΡ Π΄ΡΡΠ³ΠΈΡ ΠΊΠΎΠΌΠΏΠΎΠ½Π΅Π½ΡΠΎΠ² ΡΡ Π΅ΠΌΡ.ΠΡΡΠΎΡΠ½ΠΈΠΊΠΎΠΌ ΡΠ½Π΅ΡΠ³ΠΈΠΈ Π΄Π»Ρ Π²Π°ΡΠ΅Π³ΠΎ Π΄ΠΎΠΌΠ° ΡΠ²Π»ΡΠ΅ΡΡΡ ΡΠ»Π΅ΠΊΡΡΠΈΡΠ΅ΡΠΊΠ°Ρ ΠΊΠΎΠΌΠΏΠ°Π½ΠΈΡ Π² Π²Π°ΡΠ΅ΠΌ Π³ΠΎΡΠΎΠ΄Π΅ ΠΈΠ»ΠΈ ΠΏΠΎΡΠ΅Π»ΠΊΠ΅. ΠΠ°ΠΌΠΏΠ° — Π΅ΡΠ΅ ΠΎΠ΄ΠΈΠ½ ΡΠ°ΡΠΏΡΠΎΡΡΡΠ°Π½Π΅Π½Π½ΡΠΉ ΡΠΈΠΌΠ²ΠΎΠ», ΠΊΠΎΡΠΎΡΡΠΉ Π²ΡΠ³Π»ΡΠ΄ΠΈΡ ΡΠ°ΠΊ:
Π Π΅ΡΠ»ΠΈ Π²Ρ Ρ ΠΎΡΠΈΡΠ΅ Π²ΠΊΠ»ΡΡΠΈΡΡ ΠΈ Π²ΡΠΊΠ»ΡΡΠΈΡΡ ΡΡΡ Π»Π°ΠΌΠΏΠΎΡΠΊΡ, Π²Π°ΠΌ ΠΏΠΎΠ½Π°Π΄ΠΎΠ±ΠΈΡΡΡ Π²ΡΠΊΠ»ΡΡΠ°ΡΠ΅Π»Ρ, ΠΊΠΎΡΠΎΡΡΠΉ Π²ΡΠ³Π»ΡΠ΄ΠΈΡ ΡΠ»Π΅Π΄ΡΡΡΠΈΠΌ ΠΎΠ±ΡΠ°Π·ΠΎΠΌ:
Π Π΅Π·ΠΈΡΡΠΎΡΡ ΡΠ°ΠΊΠΆΠ΅ Π²Π°ΠΆΠ½Ρ, ΠΏΠΎΡΠΎΠΌΡ ΡΡΠΎ ΠΎΠ½ΠΈ ΠΏΠΎΠ·Π²ΠΎΠ»ΡΡΡ ΠΊΠΎΠ½ΡΡΠΎΠ»ΠΈΡΠΎΠ²Π°ΡΡ ΠΏΠΎΡΠΎΠΊ ΡΠ»Π΅ΠΊΡΡΠΈΡΠ΅ΡΡΠ²Π° Π² ΡΠ΅ΠΏΠΈ. ΠΡΠ³Π»ΡΠ΄ΡΡ ΠΎΠ½ΠΈ ΡΠ°ΠΊ:
Π ΠΊΠΎΠ½Π΄Π΅Π½ΡΠ°ΡΠΎΡ Π½Π°ΠΊΠ°ΠΏΠ»ΠΈΠ²Π°Π΅Ρ Π·Π°ΡΡΠ΄ Π΄ΠΎ ΠΏΠΎΠ»Π½ΠΎΠ³ΠΎ Π΅Π³ΠΎ Π·Π°ΠΏΠΎΠ»Π½Π΅Π½ΠΈΡ, Π° Π·Π°ΡΠ΅ΠΌ ΡΠ°Π·ΡΡΠΆΠ°Π΅Ρ Π΅Π³ΠΎ.ΠΠΎΠ½Π΄Π΅Π½ΡΠ°ΡΠΎΡ Π²ΡΠ³Π»ΡΠ΄ΠΈΡ ΡΠ°ΠΊ:
ΠΠ°ΠΊΠΎΠ½Π΅Ρ, Π΅ΡΠ»ΠΈ Π²Ρ Ρ ΠΎΡΠΈΡΠ΅ ΠΈΠ·ΠΌΠ΅ΡΠΈΡΡ Π½Π°ΠΏΡΡΠΆΠ΅Π½ΠΈΠ΅ ΠΈ ΡΠΎΠΊ Π² ΡΠ΅ΠΏΠΈ, Π²Π°ΠΌ ΠΏΠΎΠ½Π°Π΄ΠΎΠ±ΡΡΡΡ Π²ΠΎΠ»ΡΡΠΌΠ΅ΡΡ (Π΄Π»Ρ Π½Π°ΠΏΡΡΠΆΠ΅Π½ΠΈΡ) ΠΈ Π°ΠΌΠΏΠ΅ΡΠΌΠ΅ΡΡ (Π΄Π»Ρ ΡΠΎΠΊΠ°). ΠΠ½ΠΈ Π²ΡΠ³Π»ΡΠ΄ΡΡ ΡΠ°ΠΊ:
ΠΠΎΡ ΠΈ Π²ΡΠ΅: Π²ΡΠ΅ ΡΠ°ΠΌΡΠ΅ Π²Π°ΠΆΠ½ΡΠ΅ ΡΠΈΠΌΠ²ΠΎΠ»Ρ ΡΠ»Π΅ΠΊΡΡΠΈΡΠ΅ΡΠΊΠΈΡ ΡΡ Π΅ΠΌ, ΠΊΠΎΡΠΎΡΡΠ΅ Π²Π°ΠΌ Π½ΡΠΆΠ½ΠΎ Π·Π½Π°ΡΡ.
ΠΡΠ°ΡΠΊΠΎΠ΅ ΡΠΎΠ΄Π΅ΡΠΆΠ°Π½ΠΈΠ΅ ΡΡΠΎΠΊΠ°
ΠΠ»Π΅ΠΊΡΡΠΈΡΠ΅ΡΠΊΠ°Ρ ΠΏΡΠΈΠ½ΡΠΈΠΏΠΈΠ°Π»ΡΠ½Π°Ρ ΡΡ Π΅ΠΌΠ° ΠΈΠ»ΠΈ ΠΏΡΠΈΠ½ΡΠΈΠΏΠΈΠ°Π»ΡΠ½Π°Ρ ΡΡ Π΅ΠΌΠ° — ΡΡΠΎ ΡΠ΅ΡΡΠ΅ΠΆ, Π½Π° ΠΊΠΎΡΠΎΡΠΎΠΌ ΠΏΠΎΠΊΠ°Π·Π°Π½Ρ ΡΠΎΠ΅Π΄ΠΈΠ½Π΅Π½ΠΈΡ ΠΈ ΠΊΠΎΠΌΠΏΠΎΠ½Π΅Π½ΡΡ Π² ΡΠ»Π΅ΠΊΡΡΠΈΡΠ΅ΡΠΊΠΎΠΉ ΡΠ΅ΠΏΠΈ.ΠΡΠΎ Π½Π΅ ΠΏΠΎΠΊΠ°Π·ΡΠ²Π°Π΅Ρ, ΠΊΠ°ΠΊ ΠΎΠ½ΠΈ ΡΡΡΡΠΎΠ΅Π½Ρ, Π° ΠΏΡΠΎΡΡΠΎ ΠΊΠ°ΠΊ ΠΎΠ½ΠΈ ΡΠ²ΡΠ·Π°Π½Ρ. ΠΡΠΎ ΡΠΏΡΠΎΡΠ°Π΅Ρ ΠΏΠΎΠ½ΠΈΠΌΠ°Π½ΠΈΠ΅ ΡΠΎΠ³ΠΎ, ΠΊΠ°ΠΊ ΠΏΠΎΡΡΡΠΎΠΈΡΡ ΠΊΠΎΠ½ΠΊΡΠ΅ΡΠ½ΡΡ ΡΡ Π΅ΠΌΡ. ΠΡ ΠΈΡΠΏΠΎΠ»ΡΠ·ΡΠ΅ΠΌ ΡΠΈΠΌΠ²ΠΎΠ»Ρ Π΄Π»Ρ ΠΊΠΎΠΌΠΏΠΎΠ½Π΅Π½ΡΠΎΠ² Π½Π° ΠΏΡΠΈΠ½ΡΠΈΠΏΠΈΠ°Π»ΡΠ½ΡΡ ΡΡ Π΅ΠΌΠ°Ρ , ΠΏΠΎΡΠΎΠΌΡ ΡΡΠΎ ΡΡΠΎ Π±ΡΡΡΡΠ΅Π΅ ΠΈ ΡΡΠ΅Π±ΡΠ΅Ρ ΠΌΠ΅Π½ΡΡΠ΅Π³ΠΎ Ρ ΡΠ΄ΠΎΠΆΠ΅ΡΡΠ²Π΅Π½Π½ΠΎΠ³ΠΎ ΠΌΠ°ΡΡΠ΅ΡΡΡΠ²Π°.
ΠΠΎΡ ΠΊΡΠ°ΡΠΊΠΎΠ΅ ΠΈΠ·Π»ΠΎΠΆΠ΅Π½ΠΈΠ΅ Π½Π°ΠΈΠ±ΠΎΠ»Π΅Π΅ Π²Π°ΠΆΠ½ΡΡ ΡΠΈΠΌΠ²ΠΎΠ»ΠΎΠ², ΠΊΠΎΡΠΎΡΡΠ΅ Π²Π°ΠΌ Π½Π΅ΠΎΠ±Ρ ΠΎΠ΄ΠΈΠΌΠΎ Π·Π½Π°ΡΡ:
: ΠΈΡΡΠ΅ΡΠΏΡΠ²Π°ΡΡΠ°Ρ ΠΈΠ½ΡΠΎΠ³ΡΠ°ΡΠΈΠΊΠ°
Π‘Ρ Π΅ΠΌΠ° ΡΠΎΠ΅Π΄ΠΈΠ½Π΅Π½ΠΈΠΉ
:
ΠΠΎΠ΄ΡΠΎΠ±Π½Π°Ρ ΠΈΠ½ΡΠΎΠ³ΡΠ°ΡΠΈΠΊΠ°
Π‘Ρ Π΅ΠΌΠ° ΡΠΎΠ΅Π΄ΠΈΠ½Π΅Π½ΠΈΠΉ:
ΠΠΈΠ·ΡΠ°Π»ΡΠ½Π°Ρ ΡΡΡΡΠΊΡΡΡΠ° ΡΡ Π΅ΠΌΡ, ΠΊΠΎΡΠΎΡΠ°Ρ ΠΎΡΠΎΠ±ΡΠ°ΠΆΠ°Π΅Ρ ΠΊΠΎΠΌΠΏΠΎΠ½Π΅Π½ΡΡ, ΠΈΡΠΏΠΎΠ»ΡΠ·ΡΠ΅ΠΌΡΠ΅ Π² ΡΡ Π΅ΠΌΠ΅, ΡΡΠΎΠ±Ρ ΠΏΠΎΠΊΠ°Π·Π°ΡΡ ΠΏΠΎΡΠΎΠΊ ΡΠ½Π΅ΡΠ³ΠΈΠΈ ΠΈ ΡΠΈΠ³Π½Π°Π»Ρ ΠΌΠ΅ΠΆΠ΄Ρ ΠΊΠΎΠΌΠΏΠΎΠ½Π΅Π½ΡΠ°ΠΌΠΈ.
Π Π°Π·Π»ΠΈΡΠΈΡ ΠΌΠ΅ΠΆΠ΄Ρ ΡΠ»Π΅ΠΊΡΡΠΈΡΠ΅ΡΠΊΠΈΠΌΠΈ ΡΡ Π΅ΠΌΠ°ΠΌΠΈ ΠΈ ΡΡ Π΅ΠΌΠ°ΠΌΠΈ:
ΠΡΠΈΠ½ΡΠΈΠΏΠΈΠ°Π»ΡΠ½ΡΠ΅ ΡΡ Π΅ΠΌΡβ¦
ΠΏΠΎΠΊΠ°Π·ΡΠ²Π°Π΅Ρ ΠΊΠΎΠΌΠΏΠΎΠ½Π΅Π½ΡΡ Π² Π²ΠΈΠ΄Π΅ ΡΡΠ°Π½Π΄Π°ΡΡΠΈΠ·ΠΎΠ²Π°Π½Π½ΡΡ ΡΠΈΠΌΠ²ΠΎΠ»ΠΎΠ², Π·Π½Π°ΡΠ΅Π½ΠΈΠΉ ΠΈ Π»ΠΈΠ½ΠΈΠΉ Π΄Π»Ρ Π΄Π΅ΠΌΠΎΠ½ΡΡΡΠ°ΡΠΈΠΈ ΡΠ΅ΠΊΡΡΠ΅Π³ΠΎ Π½Π°ΠΏΡΠ°Π²Π»Π΅Π½ΠΈΡ ΠΏΠΎΡΠΎΠΊΠ°.
ΠΠ° ΡΡ Π΅ΠΌΠ°ΡΠΈΡΠ΅ΡΠΊΠΎΠΉ Π΄ΠΈΠ°Π³ΡΠ°ΠΌΠΌΠ΅ ΠΊΠΎΠΌΠΏΠΎΠ½Π΅Π½ΡΡ Ρ ΠΎΠΏΡΠ΅Π΄Π΅Π»Π΅Π½Π½ΡΠΌΠΈ ΡΡΠ½ΠΊΡΠΈΡΠΌΠΈ ΠΏΠΎΠΊΠ°Π·Π°Π½Ρ Π² Π²ΠΈΠ΄Π΅ ΡΠΈΠΌΠ²ΠΎΠ»ΠΎΠ², Π° Π½Π΅ Π½Π° ΡΠΈΠ·ΠΈΡΠ΅ΡΠΊΠΎΠΌ ΡΡΠΎΠ²Π½Π΅ ΠΊΠ°ΠΆΠ΄ΠΎΠ³ΠΎ ΠΊΠΎΠΌΠΏΠΎΠ½Π΅Π½ΡΠ°.
ΠΠ°ΠΏΡΠΈΠΌΠ΅Ρ, ΠΏΡΠΈΠ½ΡΠΈΠΏΠΈΠ°Π»ΡΠ½Π°Ρ ΡΡ Π΅ΠΌΠ° ΡΠ΅ΠΏΠΈ ΡΠ²Π»ΡΠ΅ΡΡΡ ΡΠΈΠΌΠ²ΠΎΠ»ΠΎΠΌ ΡΠΎΠ³ΠΎ, ΠΊΠ°ΠΊ Π±ΡΠ΄Π΅Ρ Π²ΡΠ³Π»ΡΠ΄Π΅ΡΡ ΡΠ΅Π°Π»ΡΠ½ΡΠΉ ΡΠΈΠ·ΠΈΡΠ΅ΡΠΊΠΈΠΉ ΠΊΠΎΠΌΠΏΠΎΠ½Π΅Π½Ρ.
Π‘ΠΈΠΌΠ²ΠΎΠ»ΡΡΡΡΠ°Π½Π°Π²Π»ΠΈΠ²Π°ΡΡΡΡ ΠΈΠ½ΠΆΠ΅Π½Π΅ΡΠ½ΡΠΌΠΈ ΡΠΎΠΎΠ±ΡΠ΅ΡΡΠ²Π°ΠΌΠΈ IEEE ΠΈ IPC ΠΈ ΡΡΠ°Π½Π΄Π°ΡΡΠΈΠ·ΠΈΡΠΎΠ²Π°Π½Ρ Π½Π° ΠΌΠ΅ΠΆΠ΄ΡΠ½Π°ΡΠΎΠ΄Π½ΠΎΠΌ ΡΡΠΎΠ²Π½Π΅, Ρ ΠΎΡΡ Π² Π½Π΅ΠΊΠΎΡΠΎΡΡΡ ΡΠ»ΡΡΠ°ΡΡ ΡΡΠΈ ΡΡΠ°Π½Π΄Π°ΡΡΡ ΠΌΠΎΠ³ΡΡ ΠΎΡΠ»ΠΈΡΠ°ΡΡΡΡ Π² Π·Π°Π²ΠΈΡΠΈΠΌΠΎΡΡΠΈ ΠΎΡ ΡΡΡΠ°Π½Ρ.
ΠΠ»Π΅ΠΊΡΡΠΈΡΠ΅ΡΠΊΠΈΠ΅ ΡΡ Π΅ΠΌΡβ¦
Π΄Π΅ΠΌΠΎΠ½ΡΡΡΠΈΡΡΡΡ ΠΊΠΎΠΌΠΏΠΎΠ½ΠΎΠ²ΠΊΡ ΠΊΠΎΠΌΠΏΠΎΠ½Π΅Π½ΡΠΎΠ², ΡΠΎΡΡΠ°Π²Π»ΡΡΡΠΈΡ ΡΡ Π΅ΠΌΡ. ΠΠ±ΡΡΠ½ΠΎ ΡΠ»Π΅ΠΊΡΡΠΈΡΠ΅ΡΠΊΠΈΠ΅ ΡΡ Π΅ΠΌΡ ΡΠΎΠ·Π΄Π°ΡΡΡΡ Ρ ΠΈΡΠΏΠΎΠ»ΡΠ·ΠΎΠ²Π°Π½ΠΈΠ΅ΠΌ Π‘ΠΠΠ , Π‘ΠΠΠ‘, Π½Π° ΠΌΠ°ΠΊΠ΅ΡΠ½ΠΎΠΉ ΠΏΠ»Π°ΡΠ΅ ΠΈΠ»ΠΈ Ρ ΠΏΠΎΠΌΠΎΡΡΡ ΡΠ°ΠΊΠΈΡ ΠΈΠ½ΡΡΡΡΠΌΠ΅Π½ΡΠΎΠ² Π³ΡΠ°ΡΠΈΡΠ΅ΡΠΊΠΎΠ³ΠΎ Π΄ΠΈΠ·Π°ΠΉΠ½Π°, ΠΊΠ°ΠΊ Adobe Photoshop ΠΈΠ»ΠΈ Illustrator.
ΠΡΠ°ΡΠΈΡΠ΅ΡΠΊΠΈΠ΅ ΠΊΠΎΠΌΠΏΠΎΠ½Π΅Π½ΡΡ ΠΈΡΠΏΠΎΠ»ΡΠ·ΡΡΡΡΡ Π²ΠΌΠ΅ΡΡΠΎ ΡΠΈΠΌΠ²ΠΎΠ»ΠΎΠ² ΠΊΠΎΠΌΠΏΠΎΠ½Π΅Π½ΡΠΎΠ², Π° Π»ΠΈΠ½ΠΈΠΈ ΠΈΡΠΏΠΎΠ»ΡΠ·ΡΡΡΡΡ Π΄Π»Ρ ΠΎΠ±ΠΎΠ·Π½Π°ΡΠ΅Π½ΠΈΡ ΠΏΡΠΎΠ²ΠΎΠ΄ΠΎΠ², ΡΠΎΠ΅Π΄ΠΈΠ½ΡΡΡΠΈΡ ΠΊΠ°ΠΆΠ΄ΡΠΉ ΠΊΠΎΠΌΠΏΠΎΠ½Π΅Π½Ρ.
Π§ΡΠΎ ΡΠ°ΠΊΠΎΠ΅ Π±Π»ΠΎΠΊ-ΡΡ Π΅ΠΌΠ° ΠΊΠ°Π±Π΅Π»Ρ?
ΠΠ»ΠΎΠΊ-ΡΡ Π΅ΠΌΠ° ΠΊΠ°Π±Π΅Π»Ρ — ΡΡΠΎ ΠΏΡΠΎΡΡΠΎΠΉ Π·Π°ΠΏΠΈΡΠ°Π½Π½ΡΠΉ Π½Π°Π±ΠΎΡ ΠΈΠ½ΡΡΡΡΠΊΡΠΈΠΉ, ΡΠΎΡΡΠ°Π²Π»Π΅Π½Π½ΡΡ Π±Π»ΠΎΠΊΠ°ΠΌΠΈ Π΄Π»Ρ ΠΊΠ°ΠΆΠ΄ΠΎΠ³ΠΎ ΠΊΠΎΠΌΠΏΠΎΠ½Π΅Π½ΡΠ°, ΠΈΡΠΏΠΎΠ»ΡΠ·ΡΠ΅ΠΌΠΎΠ³ΠΎ Π² ΡΡ Π΅ΠΌΠ΅.
ΠΠ»ΠΎΠΊΠΈ ΡΠΎΠΏΡΠΎΠ²ΠΎΠΆΠ΄Π°ΡΡΡΡ ΡΠ΅ΠΊΡΡΠΎΠΌ Π²Π½ΡΡΡΠΈ ΠΈΠ»ΠΈ Π²ΠΎΠΊΡΡΠ³ Π½ΠΈΡ , ΡΡΠΎΠ±Ρ ΠΎΠΏΠΈΡΠ°ΡΡ ΡΡΠ½ΠΊΡΠΈΠΈ ΠΊΠ°ΠΆΠ΄ΠΎΠ³ΠΎ ΠΊΠΎΠΌΠΏΠΎΠ½Π΅Π½ΡΠ°.
Π‘Π²ΡΠ·ΠΈ ΠΌΠ΅ΠΆΠ΄Ρ ΡΡΠΈΠΌΠΈ ΠΊΠΎΠΌΠΏΠΎΠ½Π΅Π½ΡΠ°ΠΌΠΈ Π΄Π΅ΠΌΠΎΠ½ΡΡΡΠΈΡΡΡΡΡΡ Ρ ΠΏΠΎΠΌΠΎΡΡΡ Π»ΠΈΠ½ΠΈΠΉ ΡΠΎ ΡΡΡΠ΅Π»ΠΊΠ°ΠΌΠΈ, ΡΡΠΎΠ±Ρ ΠΏΠΎΠΊΠ°Π·Π°ΡΡ ΡΠ΅ΠΊΡΡΠ΅Π΅ Π½Π°ΠΏΡΠ°Π²Π»Π΅Π½ΠΈΠ΅ ΠΏΠΎΡΠΎΠΊΠ°, ΠΈ ΡΠ΅ΠΊΡΡΠ°, ΠΎΠΏΠΈΡΡΠ²Π°ΡΡΠ΅Π³ΠΎ ΡΠΎΠ΅Π΄ΠΈΠ½Π΅Π½ΠΈΠ΅ Π»ΠΈΠ½ΠΈΠΈ.
ΠΠ°ΠΊΠ°Ρ ΠΏΠΎΠ»ΡΠ·Π° ΠΎΡ ΠΏΡΠΈΠ½ΡΠΈΠΏΠΈΠ°Π»ΡΠ½ΡΡ ΡΡ Π΅ΠΌ?
Π‘Ρ Π΅ΠΌΠ°ΡΠΈΡΠ΅ΡΠΊΠΈΠ΅ Π΄ΠΈΠ°Π³ΡΠ°ΠΌΠΌΡ ΠΈΡΠΏΠΎΠ»ΡΠ·ΡΡΡΡΡ Π΄Π»Ρ ΠΏΠ΅ΡΠ΅Π΄Π°ΡΠΈ Π°Π½Π°ΡΠΎΠΌΠΈΠΈ ΡΠ΅ΠΏΠΈ, ΠΈΡΠΏΠΎΠ»ΡΠ·ΡΠ΅ΠΌΡΡ ΠΊΠΎΠΌΠΏΠΎΠ½Π΅Π½ΡΠΎΠ² ΠΈ Π½Π°ΠΏΡΠ°Π²Π»Π΅Π½Π½ΠΎΠ³ΠΎ ΠΏΠΎΡΠΎΠΊΠ° ΠΌΠΎΡΠ½ΠΎΡΡΠΈ ΠΏΠΎ ΡΠ΅ΠΏΠΈ.


