Как работает импульсный блок питания на микросхеме IR2153. Какие компоненты входят в схему. Как собрать и настроить импульсный БП мощностью до 400 Вт своими руками. На что обратить внимание при сборке.
Принцип работы импульсного блока питания на IR2153
Импульсный блок питания (ИБП) на микросхеме IR2153 представляет собой простое и эффективное решение для создания источника питания мощностью до 400 Вт. Рассмотрим основные принципы его работы:
- Микросхема IR2153 является драйвером управления MOSFET-транзисторами и задает рабочую частоту преобразователя (обычно 100-200 кГц).
- Входное переменное напряжение 220В выпрямляется диодным мостом и сглаживается конденсаторами.
- Выпрямленное напряжение подается на первичную обмотку импульсного трансформатора через пару MOSFET-транзисторов, работающих в ключевом режиме.
- IR2153 управляет поочередным открытием и закрытием транзисторов, создавая в первичной обмотке переменный ток высокой частоты.
- Во вторичной обмотке трансформатора наводится пониженное напряжение, которое выпрямляется и фильтруется.
Такая схема позволяет получить стабильное выходное напряжение при высоком КПД преобразования (до 90%).

Основные компоненты схемы ИБП на IR2153
В состав типового импульсного блока питания на IR2153 входят следующие ключевые элементы:
- Микросхема IR2153 — задающий генератор и драйвер MOSFET
- Пара силовых MOSFET-транзисторов (IRF840, IRFP460 и т.п.)
- Импульсный трансформатор на ферритовом сердечнике
- Диодный мост и фильтрующие конденсаторы на входе
- Выпрямительные диоды Шоттки и LC-фильтр на выходе
- Резисторы и конденсаторы обвязки IR2153
Правильный подбор этих компонентов критически важен для надежной работы блока питания.
Как собрать импульсный блок питания на IR2153 своими руками
Сборка ИБП на IR2153 вполне доступна радиолюбителю, но требует соблюдения некоторых правил:
- Используйте качественные компоненты с подходящими номиналами и запасом по мощности.
- Тщательно рассчитайте и намотайте импульсный трансформатор под требуемую мощность.
- Обеспечьте хорошее охлаждение силовых элементов — транзисторов и диодов.
- Применяйте толстые дорожки платы для силовых цепей.
- Правильно разместите элементы на плате для минимизации помех.
- Используйте качественные выходные фильтры для подавления пульсаций.
При соблюдении этих рекомендаций можно получить надежно работающий блок питания.

Настройка и проверка работоспособности ИБП
После сборки импульсного блока питания необходимо аккуратно провести его настройку и проверку:
- Проверьте правильность всех соединений.
- Подключите нагрузку 50-100 Вт и измерительные приборы.
- Подайте входное напряжение через ЛАТР, плавно повышая его.
- Проконтролируйте выходное напряжение и форму сигналов.
- Проверьте нагрев силовых элементов под нагрузкой.
- При необходимости подстройте частоту преобразования.
Только после успешной проверки БП можно использовать его для питания аппаратуры.
Преимущества и недостатки ИБП на IR2153
Рассмотрим основные плюсы и минусы импульсных блоков питания на микросхеме IR2153:
Преимущества:
- Простота схемы и доступность компонентов
- Высокий КПД (до 85-90%)
- Малые габариты и вес
- Возможность получения разных выходных напряжений
- Низкая стоимость при самостоятельном изготовлении
Недостатки:
- Генерация высокочастотных помех
- Сложность ремонта при выходе из строя
- Чувствительность к перегрузкам
- Необходимость тщательного расчета и настройки
При правильном проектировании и изготовлении преимущества ИБП на IR2153 перевешивают недостатки для большинства применений.
Типичные неисправности и их устранение
При эксплуатации импульсных блоков питания на IR2153 могут возникать следующие распространенные проблемы:
- Отсутствие запуска — проверьте цепи запуска и питания IR2153
- Низкое выходное напряжение — возможен пробой MOSFET или неисправность трансформатора
- Повышенный нагрев элементов — проверьте режимы работы и охлаждение
- Нестабильная работа — проконтролируйте обвязку IR2153 и выходные фильтры
- Выход из строя при включении — проверьте цепи ограничения пускового тока
Большинство неисправностей устраняется заменой вышедших из строя компонентов и корректировкой режимов работы.
Области применения ИБП на IR2153
Благодаря своим характеристикам, импульсные блоки питания на IR2153 находят широкое применение:
- Источники питания для аудиоусилителей
- Лабораторные блоки питания
- Зарядные устройства для аккумуляторов
- Питание светодиодных светильников
- Источники бесперебойного питания
- Преобразователи напряжения для автомобильной электроники
Простота схемы и доступность компонентов делают такие БП популярными среди радиолюбителей для самостоятельного изготовления.

Заключение
Импульсный блок питания на микросхеме IR2153 является удачным решением для создания источника питания мощностью до 400 Вт своими руками. При правильном проектировании и изготовлении он обеспечивает высокую эффективность, малые габариты и низкую стоимость. Однако требуется внимательный подход к выбору компонентов и настройке. Соблюдение рекомендаций позволит получить надежный и долговечный блок питания для различных применений.
Самодельный импульсный блок питания 12В 400Вт на IR2153
Иногда в нашей практике бывает необходим довольно мощный нестабилизированный источник постоянного напряжения. От такого источника можно запитать например подогреваемый столик 3D принтера, батарейный шуруповерт или даже мощный усилитель НЧ класса D (в этом случае ИБП стоит оборудовать дополнительным фильтром для уменьшения высокочастотных помех). В случае изготовления источника питания, рассчитанного на мощности 200 — 500 вт дешевле пойти по пути изготовления импульсного источника, так как сетевой трансформатор 50 Гц на такую мощность будет довольно дорог и очень тяжел.
Проще всего такой источник питания собрать по полумостовой схеме на основе драйвера IR2153. Эта микросхема обычно используется в качественных драйверах (электронных балластах) люминесцентных ламп.
Принципиальная схема импульсного блока питания на IR2153
Сетевое напряжение 220В поступает на выпрямитель (диодный мост) через сетевой фильтр на элементах C1, C2, C3, C4, L1. Этот фильтр предотвращает проникновение высокочастотных помех от блока питания в электросеть. Термистор на входе устройства уменьшает бросок тока через диодный мост в момент включения блока питания в сеть, когда происходит заряд конденсаторов C5 и C6.
Катушку сетевого фильтра L1, термистор и конденсаторы C5 и C6 можно извлечь из старого компьютерного блока питания. импульсный силовой трансформатор Т1 придется намотать самостоятельно. Сердечник трансформатора берем также из старого компьютерного блока. Нужно разобрать трансформатор. Для этот помещаем трансформатор в емкость с водой (банку, кастрюльку) так, чтобы он был полностью погружен в жидкость. Ставим ескость на плиту и кипятим примерно полчаса. После этого сливаем воду, извлекаем трансформатор и пока он горячий, пытаемся аккуратно разобрать сердечник. Сматываем с каркаса все заводские обмотки и наматываем новые. Первичная обмотка содержит 40 витков провода диаметром 0.8мм.
Вторичная обмотка содержит 2 части по 3 витка и намотана «косой» из 7 проводов того же провода диаметром 0.8мм.
Импульсный трансформатор от компьютерного блока питания
Резистор R2 в цепи питания микросхемы должен быть мощностью не менее 2 W и в процессе работы он будет слегка нагреваться. Это нормально. Диодный мост выпрямителя сетевого напряжения можно составить из четырех диодов 1N5408 (3А 1000В). Транзисторы IRF840 нужно установить на радиатор через изолирующие прокладки. желательно установить в корпусе блока питания небольшой вентилятор для охлаждения этих транзисторов и других элементов схемы.
Первое включение блока питания в сеть нужно производить через лампу накаливания мощностью 100вт, включенную последовательно с предохранителем FU1. В момент включения в сель лампа может вспыхнуть, затем она должна погаснуть. Если лампа светится постоянно, это означает что с блоком проблемы — короткое замыкание в монтаже или неисправность компонентом. В этом случае включать блок в сеть напрямую без лампы накаливания нельзя. Нужно найти причину неисправности.
Импульсный блок питания из сгоревшей лампочки
Импульсный блок питания на 5… 20 Ватт вы сможете изготовить менее чем за час. На изготовление 100-ваттного блока питания понадобится несколько часов.
Построить блок питания будет ненамного сложнее, чем прочитать эту статью. И уж точно, это будет проще, чем найти низкочастотный трансформатор подходящей мощности и перемотать его вторичные обмотки под свои нужды.
Оглавление статьи.
- Вступление.
- Отличие схемы КЛЛ от импульсного БП.
- Какой мощности блок питания можно изготовить из КЛЛ?
- Импульсный трансформатор для блока питания.
- Ёмкость входного фильтра и пульсации напряжения.
- Блок питания мощностю 20 Ватт.
- Блок питания мощностью 100 ватт
- Выпрямитель.
- Как правильно подключить импульсный блок питания к сети?
- Как наладить импульсный блок питания?
- Каково назначение элементов схемы импульсного блока питания?
Вступление.

В настоящее время получили широкое распространение Компактные Люминесцентные Лампы (КЛЛ). Для уменьшения размеров балластного дросселя в них используется схема высокочастотного преобразователя напряжения, которая позволяет значительно снизить размер дросселя.
В случае выхода из строя электронного балласта, его можно легко отремонтировать. Но, когда выходит из строя сама колба, то лампочку обычно выбрасывают.
Однако электронный балласт такой лампочки, это почти готовый импульсный Блок Питания (БП). Единственное, чем схема электронного балласта отличается от настоящего импульсного БП, это отсутствием разделительного трансформатора и выпрямителя, если он необходим.
В то же время, современные радиолюбители испытывают большие трудности при поиске силовых трансформаторов для питания своих самоделок. Если даже трансформатор найден, то его перемотка требует использования большого количества медного провода, да и массо-габаритные параметры изделий, собранных на основе силовых трансформаторов не радуют. А ведь в подавляющем большинстве случаев силовой трансформатор можно заменить импульсным блоком питания. Если же для этих целей использовать балласт от неисправных КЛЛ, то экономия составит значительную сумму, особенно, если речь идёт о трансформаторах на 100 Ватт и больше.
Вернуться наверх к меню
Отличие схемы КЛЛ от импульсного БП.
Это одна из самых распространённых электрических схем энергосберегающих ламп. Для преобразования схемы КЛЛ в импульсный блок питания достаточно установить всего одну перемычку между точками А – А’ и добавить импульсный трансформатор с выпрямителем. Красным цветом отмечены элементы, которые можно удалить.
А это уже законченная схема импульсного блока питания, собранная на основе КЛЛ с использованием дополнительного импульсного трансформатора.
Для упрощения, удалена люминесцентная лампа и несколько деталей, которые были заменены перемычкой.
Как видите, схема КЛЛ не требует больших изменений. Красным цветом отмечены дополнительные элементы, привнесённые в схему.
Вернуться наверх к меню
Какой мощности блок питания можно изготовить из КЛЛ?
Мощность блока питания ограничивается габаритной мощностью импульсного трансформатора, максимально допустимым током ключевых транзисторов и величиной радиатора охлаждения, если он используется.
Блок питания небольшой мощности можно построить, намотав вторичную обмотку прямо на каркас уже имеющегося дросселя.
В случае если окно дросселя не позволяет намотать вторичную обмотку или если требуется построить блок питания мощностью, значительно превышающей мощность КЛЛ, то понадобится дополнительный импульсный трансформатор.
Если требуется получить блок питания мощностью свыше 100 Ватт, а используется балласт от лампы на 20-30 Ватт, то, скорее всего, придётся внести небольшие изменения и в схему электронного балласта.
В частности, может понадобиться установить более мощные диоды VD1-VD4 во входной мостовой выпрямитель и перемотать входной дроссель L0 более толстым проводом. Если коэффициент усиления транзисторов по току окажется недостаточным, то придётся увеличить базовый ток транзисторов, уменьшив номиналы резисторов R5, R6. Кроме этого придётся увеличить мощность резисторов в базовых и эмиттерных цепях.
Если частота генерации окажется не очень высокой, то возможно придётся увеличить емкость разделительных конденсаторов C4, C6.
Вернуться наверх к меню
Импульсный трансформатор для блока питания.
Особенностью полумостовых импульсных блоков питания с самовозбуждением является способность адаптироваться к параметрам используемого трансформатора. А тот факт, что цепь обратной связи не будет проходить через наш самодельный трансформатор и вовсе упрощает задачу расчёта трансформатора и наладки блока. Блоки питания, собранные по этим схемам прощают ошибки в расчётах до 150% и выше.
🙂 Проверено на практике.
Здесь подробно рассказано, как произвести самые простые расчёты импульсного трансформатора, а так же, как его правильно намотать… чтобы не пришлось подсчитывать витки. 🙂
Не пугайтесь! Намотать импульсный трансформатор можно в течение просмотра одного фильма или даже быстрее, если Вы собираетесь выполнять эту монотонную работу сосредоточенно.
Вернуться наверх к меню
Ёмкость входного фильтра и пульсации напряжения.
Во входных фильтрах электронных балластов, из-за экономии места, используются конденсаторы небольшой ёмкости, от которых зависит величина пульсаций напряжения с частотой 100 Hz.
Чтобы снизить уровень пульсаций напряжения на выходе БП, нужно увеличить ёмкость конденсатора входного фильтра. Желательно, чтобы на каждый Ватт мощности БП приходилось по одной микрофараде или около того. Увеличение ёмкости С0 повлечёт за собой рост пикового тока, протекающего через диоды выпрямителя в момент включения БП. Чтобы ограничить этот ток, необходим резистор R0. Но, мощность исходного резистора КЛЛ мала для таких токов и его следует заменить на более мощный.
Если требуется построить компактный блок питания, то можно использовать электролитические конденсаторы, применяющиеся в лампах вспышках плёночных «мыльниц». Например, в одноразовых фотоаппаратах Kodak установлены миниатюрные конденсаторы без опознавательных знаков, но их ёмкость аж целых 100µF при напряжении 350 Вольт.
Вернуться наверх к меню
Блок питания мощностью 20 Ватт.
Блок питания мощностью, близкой к мощности исходной КЛЛ, можно собрать, даже не мотая отдельный трансформатор. Если у оригинального дросселя есть достаточно свободного места в окне магнитопровода, то можно намотать пару десятков витков провода и получить, например, блок питания для зарядного устройства или небольшого усилителя мощности.
На картинке видно, что поверх имеющейся обмотки был намотан один слой изолированного провода.
Я использовал провод МГТФ (многожильный провод во фторопластовой изоляции). Однако таким способом можно получить мощность всего в несколько Ватт, так как большую часть окна будет занимать изоляция провода, а сечение самой меди будет невелико.
Если требуется бо’льшая мощность, то можно использовать обыкновенный медный лакированный обмоточный провод.
Внимание! Оригинальная обмотка дросселя находится под напряжением сети! При описанной выше доработке, обязательно побеспокойтесь о надёжной межобмоточной изоляции, особенно, если вторичная обмотка мотается обычным лакированным обмоточным проводом. Даже если первичная обмотка покрыта синтетической защитной плёнкой, дополнительная бумажная прокладка необходима!
Как видите, обмотка дросселя покрыта синтетической плёнкой, хотя часто обмотка этих дросселей вообще ничем не защищена.
Наматываем поверх плёнки два слоя электрокартона толщиной 0,05мм или один слой толщиной 0,1мм. Если нет электрокартона, используем любую подходящую по толщине бумагу.
Поверх изолирующей прокладки мотаем вторичную обмотку будущего трансформатора. Сечение провода следует выбирать максимально возможное. Количество витков подбирается экспериментальным путём, благо их будет немного.
Мне, таким образом, удалось получить мощность на нагрузке 20 Ватт при температуре трансформатора 60ºC, а транзисторов – 42ºC. Получить ещё большую мощность, при разумной температуре трансформатора, не позволила слишком малая площадь окна магнитопровода и обусловленное этим сечение провода.
На картинке действующая модель БП.
Мощность, подводимая к нагрузке – 20 Ватт. Частота автоколебаний без нагрузки – 26 кГц. Частота автоколебаний при максимальной нагрузке – 32 кГц Температура трансформатора – 60ºС Температура транзисторов – 42ºС
Вернуться наверх к меню
Блок питания мощностью 100 Ватт.
Для увеличения мощности блока питания пришлось намотать импульсный трансформатор TV2.
Кроме этого, я увеличил ёмкость конденсатора фильтра сетевого напряжения C0 до 100µF.
Так как КПД блока питания вовсе не равен 100%, пришлось прикрутить к транзисторам какие-то радиаторы.
Ведь если КПД блока будет даже 90%, рассеять 10 Ватт мощности всё равно придётся.
Мне не повезло, в моём электроном балласте были установлены транзисторы 13003 поз.1 такой конструкции, которая, видимо, рассчитана на крепление к радиатору при помощи фасонных пружин. Эти транзисторы не нуждаются в прокладках, так как не снабжены металлической площадкой, но и тепло отдают намного хуже. Я их заменил транзисторами 13007 поз.2 с отверстиями, чтобы их можно было прикрутить к радиаторам обычными винтами. Кроме того, 13007 имеют в несколько раз бо’льшие предельно-допустимые токи.
Если пожелаете, можете смело прикручивать оба транзистора на один радиатор. Я проверил, это работает.
Только, корпуса обоих транзисторов должны быть изолированы от корпуса радиатора, даже если радиатор находится внутри корпуса электронного устройства.
Крепление удобно осуществлять винтами М2,5, на которые нужно предварительно надеть изоляционные шайбы и отрезки изоляционной трубки (кембрика). Допускается использование теплопроводной пасты КПТ-8, так как она не проводит ток.
Внимание! Транзисторы находятся под напряжением сети, поэтому изоляционные прокладки должны обеспечивать условия электробезопасности!
На чертеже изображено соединение транзистора с радиатором охлаждения в разрезе.
- Винт М2,5.
- Шайба М2,5.
- Шайба изоляционная М2,5 – стеклотекстолит, текстолит, гетинакс.
- Корпус транзистора.
- Прокладка – отрезок трубки (кембрика).
- Прокладка – слюда, керамика, фторопласт и т.д.
- Радиатор охлаждения.
А это действующий стоваттный импульсный блок питания.
Резисторы эквивалента нагрузки помещены в воду, так как их мощность недостаточна.
Мощность, выделяемая на нагрузке – 100 Ватт.
Частота автоколебаний при максимальной нагрузке – 90 кГц.
Частота автоколебаний без нагрузки – 28,5 кГц.
Температура транзисторов – 75ºC.
Площадь радиаторов каждого транзистора – 27см².
Температура дросселя TV1 – 45ºC.
TV2 – 2000НМ (Ø28 х Ø16 х 9мм)
Вернуться наверх к меню
Выпрямитель.
Все вторичные выпрямители полумостового импульсного блока питания должны быть обязательно двухполупериодным. Если не соблюсти это условие, то магинтопровод может войти в насыщение.
Существуют две широ
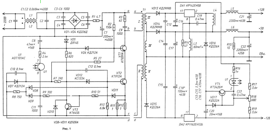
Схема лабораторного импульсного блока питания на микросхеме IR2153
Продолжим работу с картиной неизвестного художника «Девочка с персиками и импульсным блоком питания».
Ощущение свежести, молодости, радостно-спокойного настроения создаётся, прежде всего, когда мы рассматриваем девочку, которая, слегка вскинув брови и излучая тихий свет, ласково поглаживает металлический кожух лабораторного ИБП, расположившегося на белоснежной скатерти большого деревянного стола.
С удовольствием позируя художнику, сомкнув губы и пристально всматриваясь в нас, она задумалась о чем-то.
А задумалась она, скорее всего, о том, что импульсный блок питания и лабораторный блок питания — это несколько разные вещи,
где-то даже, не вполне совместимые.
Профессиональный мощный лабораторный источник питания с регулируемым выходным напряжением — это здоровый и тяжёлый металлический
ящик, с могучими силовыми 50-ти герцовыми трансформаторами, классическими аналоговыми стабилизаторами, и не подвластный ни современным
схемотехническим изыскам, ни транспортировке посредством неокрепших девичьих рук.
Зато такую вещь не стыдно подключить к любой самой чувствительной схеме с обострённой реакцией на различные типы наводок по питающим цепям.
Так вот! Такие лабораторные БП мы на этой странице рассматривать не будем!
Для большинства радиолюбительских поделок сгодится и импульсный агрегат. О том, чтобы он не сильно плевался импульсными помехами,
как в бытовую электросеть, так и в нагрузку — внимательно позаботимся в рамках данной передовицы.
И, как водится, начнём с жизненно важной схемы (Рис.1), обеспечивающей плавный пуск ИБП и осуществляющей защиту всего устройства от
токовых перегрузок и КЗ.
Рис.1
Обстоятельный «разбор полётов» данного узла мы провели на странице Ссылка на страницу, для желающих ознакомиться — добро пожаловать по ссылке.
Далее приведём схему собственно импульсного понижающего преобразователя с регулируемым импульсным стабилизатором напряжения на борту.
Технические характеристики блока питания с импульсным стабилизатором напряжения:
Входное переменное напряжение 180…240 В,
Регулируемое выходное напряжение 1,5…50 В,
Выходной ток во всем диапазоне напряжений, не более 3 А,
Срабатывание защиты по выходному току 3 А,
Срабатывание защиты по входному току 1,5 А,
Уровень пульсаций выходного напряжения, не более 15 мВ.
По большому счёту, всё нарисованное на схеме (Рис.2) мы уже так же подробно обсудили на различных страницах сайта. Поэтому, чтобы не повторяться, приведу ссылки на эти материалы:
Основная часть импульсного блока питания, выполненная на DA1, T1, T2, Tr1, описана на прошлой странице
Ссылка на страницу.
Импульсный регулируемый стабилизатор напряжения на микросхеме LM2576HV-ADJ с картинками — на странице
Ссылка на страницу
Импульсный трансформатор намотан на низкочастотном ферритовом кольце EPCOS N87 с габаритной мощностью 265 Вт и
размерами R 30,5×20,0×12,5.
Первичная обмотка содержит 63 витка обмоточного провода диаметром 0,7мм,
Вторичная — 23 витка провода диаметром 1,2мм.
Как правильно мотать эти обмотки, и что делать, если под рукой не оказалось сердечника приведённого типоразмера, опять же, подробно и, опять-таки, с картинками расписано на странице Ссылка на страницу
Поскольку устройство работает в импульсном режиме с достаточно высоким КПД, полупроводники не нуждаются в больших теплоотводах. В нашем случае, для рассевания тепла транзисторов Т1, Т2 достаточно теплоотвода суммарной площадью 100 см2. Такие же радиаторы вполне сгодятся и для выходного выпрямительного моста, и для интегрального стабилизатора DA2.
Если работа источника питания предполагается с нагрузками, не критичными к пульсациям выходного напряжения, вполне допустимо отпочковать от схемы (Рис.2) элементы L2, С9, С10. Уровень пульсаций выходного напряжения в этом случае возрастёт до величины 120-200 мВ.
ИМПУЛЬСНЫЙ БЛОК ПИТАНИЯ
Решил собрать себе в гараж усилитель звуковой частоты, ватт на 60, чтоб читал музыку с флешки. Для этого приобрел китайский ФМ модулятор, а корпус у меня для данного девайса лежал уже давно. Когда собрал усилитель, возникла проблема — обычный сетевой трансформатор на такую мощность в корпус просто не влез. Было решено сделать импульсный блок питания. Пересмотрел кучу схем из интернета. Автогенераторные не подходили, так как дают сильные помехи. Переделка блоков питания от компьютера тоже не понравилась, очень не люблю когда на плате все паяно перепаяно. Тут проще сделать новое. И вот нашел эту интересную схемку импульсного блока питания.
Схема проще некуда — работает на частоте 100кгц и содержит минимум недорогих, распространённых деталей. Частота задается резистором, который висит на второй ноге микросхемы (в данном случае 10кОм). Микросхема IR2151-2153 — это драйвер управления затворами полевых транзисторов. Практика показала, что снабберы для подавления ВЧ грязи в данном блоке не обязательны.
Даная схема ИБП может вытянуть до 500 ватт мощности. Здесь по описанию автора работают и самодельные трансформаторы. Эта простая проверенная схема прекрасно подойдет для питания усилителей, зарядки аккумуляторов, галогенных ламп на 12 вольт в точечных светильниках и многого другого.
Схема не требует никакого налаживания и начинает работать сразу. В своём варианте использовал трансформатор из неисправного блока питания копьютера и все детали кроме микросхемы, транзисторов и мощного резистора на 47 кОм взял оттуда же. На схеме на выпрямлении сетевого напряжения стоит диодный мост — тоже использовал диоды из блока АТХ (плата рассчитана под мост). Входные высоковольтные конденсаторы рассчитывают из соображения 1Мкф ёмкости на 1 Ватт мощности. В данном случае конденсаторы рассчитаны на мощность 220 Ватт. Можно для регулирования частоты последовательно с резистором на 10 кОм поставить переменный на 5кОм. Ведь при изменении частоты изменяется выходное напряжение. Еще хочу добавить, что диоды типа КД213 тут не работают — очень сильно греются, надо ставить что-то по быстрее. Вот фото моего варианта. Диодный мостик на выходе не ставил, так как он стоит отдельно вместе с конденсаторами фильтра в самом усилителе. Транзисторы применил IRF840, так как они больше всего подходят для этого блока питания.
На фото он тянет 50-ти ваттную нагрузку, диод включил для снижения напряжения, так как на выходе 22 вольта. Печатную плату делал маркером, ушло на минут 10. Транзисторы крепятся на общем радиаторе через слюдяные прокладки.
В архиве дана печатная плата на схему. Еще добавлю, что по стоимости радиокомпонентов обошлось всё в три доллара. Автор статьи: Ксюня.
Originally posted 2019-01-27 07:25:54. Republished by Blog Post Promoter
Схемы ибп телевизоров. Ремонт блока питания телевизоров. К недостаткам импульсной технологии следует отнести
В любой электронной системе, работающей от импульсного блока питания, наступает неприятный момент, когда приходится сталкиваться с проблемным выходом его из строя.
К сожалению, импульсные радиоэлементы или блоки, как показывает практика, не столь долговечны, как того хотелось бы, поэтому требуют к себе более пристального внимания, а зачастую просто замены или ремонта.
В последнее время многие производители импульсных блоков питания решают вопрос ремонта или замены своего «детища» кардинально. Они просто делают монолитные импульсные блоки, не оставляя практически никаких вариантов начинающим радиолюбителям для их ремонта. Но если вы стали обладателем разборного импульсного блока питания , то в умелых руках и владея определёнными знаниями и элементарными навыками замены радиоэлементов, вы легко сможете самостоятельно продлить срок его службы.
Общие принципы работы импульсных блоков питания
Давайте сначала разберёмся с общим принципом работы любого импульсного блока питания. Тем более что основные рабочие функции и даже выходные напряжения для определённых моделей, которые необходимы для функционирования всей системы (будь то телевизор или другой вариант электронного устройства) у всех импульсников практически одинаковы. Различаются только индивидуальные схематические рисунки и соответственно применяемые радиоэлементы и их параметры. Но это уже не столь важно для понимания общего принципа его работы.
Для простых любителей или «чайников»: общий принцип работы импульсных блоков питания заключается в трансформации переменного напряжения , которое подаётся непосредственно из розетки 220 В в постоянные выходные напряжения для запуска и работы всех остальных блоков системы. Осуществляется такая трансформация с помощью соответствующих импульсных радиоэлементов. Основными из них являются импульсный трансформатор и транзистор, которые обеспечивают рабочее функционирование всех электропотоков. Для проведения ремонта нужно знать как запускается этот блок. А для начала проверить наличие входного рабочего напряжения, предохранитель, диодный мост и так далее.
Рабочий инструмент для проверки импульсных блоков питания
Для ремонта импульсного блока питания, вам потребуется обычный, даже простенький мультиметр , который проверит постоянное и переменное напряжение.
С помощью функций омметра, прозвонив сопротивления радиодеталей, вы также можете быстро проверить исправность предохранителей, дросселей, рабочее сопротивление резисторов, «бочонки» электролитических конденсаторов. А также транзисторные диодные переходы или диодные мосты и прочие виды радиоэлементов и их связи в любой электронной схеме (иногда даже не выпаивая их полностью).
Проверять импульсный блок сначала нужно в «холодном» режиме. В этом случае прозваниваются все визуально подозрительные (вздувшиеся или горелые радиодетали), которые поддаются «холодной» проверке без подачи рабочего напряжения. Визуально испорченные радиодетали следует немедленно заменить на новые. Если облезла маркировка воспользуйтесь принципиальной схемой или найдите соответствующий вариант в интернете.
Замену производить нужно только с разрешающим допуском по определённым параметрам , который вы можете найти для любого радиоэлемента в специализированной литературе или в прилагающейся к прибору схеме. Это безопасный метод, потому что импульсные блоки питания очень коварны своими электрическими разрядами.
Не забывайте и то, что при обнаружении нерабочего радиоэлемента , нужно проверить соседние с ним детали. Зачастую резкие перепады напряжения при сгорании одного элемента, влекут за собой выход из строя соседних. В процессе практической деятельности по ремонту определённых моделей вы будете логически вычислять неисправность исходя из результата состояния ремонтируемого объекта. К примеру, даже по определённому запаху (запах тухлых яиц при выходе из строя электролита), при включении по монотонному звуку или треску в процессе работы блока и прочих дефектах, которые могут возникнуть в процессе работы любого электронного прибора.
В рабочем режиме проверка импульсного блока питания возможна только при нагрузке всей системы – не вздумайте отключить нагрузочные шины телевизора при проверке. Можно создать нагрузку искусственным путём с помощью подключения специально собранного нагрузочного эквивалента.
Основные неисправности и методы проверки импульсных блоков питания
Как включить и выставить определённый режим мультиметра каждый может разобраться сам, даже школьник. Перед началом проверки убедитесь в работоспособности сетевого кабеля или выключателя, которые можно определить визуально или с помощью мультиметра. Не забудьте при любой проверке разрядить электролитические конденсаторы. Они накапливают и удерживают довольно приличный заряд на протяжении определённого времени, даже после выключения всей системы.
Возможные причины выхода из строя импульсного блока питания и необходимая замена нерабочих радиоэлементов:
- При сгорании предохранителя весь блок обесточивается. Заменить перегоревший контакт очень просто. Используйте обычный проволочный волосок, который наматывается поверх предохранителя или припаивается непосредственно к его контактам. Необходимо учитывать толщину волоска, которая рассчитана на определённую силу тока. Иначе вы рискуете в последующем вывести из строя весь импульсный блок, если предохранитель не сработает.
- Если полностью отсутствует выходное напряжение, возможно, неисправен соответствующий конденсатор или дроссель, который нужно заменить или поменять обмотку. Для этого нужно размотать повреждённый провод и намотать новый с соответственным количеством витков и подходящим сечением. После чего самодельный дроссель впаивается на своё рабочее место.
- Проверить все диодные мосты и переходы. Как это сделать описано выше. Не забывайте при установке новых деталей производить самостоятельную, а главное, качественную пайку.
Самостоятельная и качественная пайка
Правильная и качественная пайка является одним из основополагающих навыков, которым должен овладеть любой начинающий радиолюбитель. От этого зависит конечный результат всего ремонта и срок дальнейшей эксплуатации отремонтированного прибора.
Основные этапы ремонта импульсных блоков питания
Возможные неисправности типовых импульсных блоков питания на примере телевизора или компьютера:
Неисправности импульсных блоков питания на 12 вольт
Сложность замены любого импульсного блока питания на 12 В заключается в поиске нужной модели, а они очень многообразны.
Поэтому найти такой блок с нужным выходным напряжением и силой тока не всегда представляется возможным, если он быстро понадобился. Иногда проще, при незначительной поломке, восстановить его работоспособность самому. Вот некоторые советы для этого:
Надеемся, эта статья дала общее представление об устройстве импульсных блоков питания. А, возможно, даже и заинтересовала многих начинающих радиолюбителей, которые хотят повысить свои профессиональные навыки.
Если вы ремонтировали ИБП, то вы наверняка сталкивались с такой ситуацией: все неисправные элементы заменены, оставшиеся вроде бы проверены, а включаете телевизор и… бац… и все надо начинать сначала! В радиотехнике чудес не бывает и, если что-то не работает, то на это есть причина! Наша задача – найти ее!
ИБП – самый ненадежный узел в современных радиоустройствах. Оно и понятно – огромные токи, большие напряжения – ведь через ИБП проходит вся мощность, потребляемая устройством. При этом не будем забывать, что величина мощности, отдаваемая ИБП в нагрузку, может изменяться в десятки раз, что не может благотворно влиять на его работу.
Большинство производителей применяют простые схемы ИБП. Оно и понятно. Наличие нескольких уровней защиты способно часто лишь усложнить ремонт и практически не влияют на надежность, так как повышение надежности за счет дополнительной петли защиты компенсируется ненадежностью дополнительных элементов, а нам при ремонте приходится долго разбираться, что это за детали и зачем они нужны. Конечно, каждый ИБП имеет свои характеристики, отличающиеся мощностью, отдаваемой в нагрузку, стабильностью выходных напряжений, диапазоном рабочих сетевых напряжений и другими характеристиками, которые при ремонте играют роль, только когда нужно выбрать замену отсутствующей детали.
Понятно, что при ремонте желательно иметь схему. Ну, а если ее нет, простые телевизоры можно ремонтировать и без нее. Принцип работы всех ИБП практически одинаков, отличие только в схемных решениях и типах применяемых деталей.
Я пользуюсь методикой, выработанной многолетним опытом ремонта. Вернее, это не методика, а набор обязательных действий при ремонте, проверенных практикой.
Предложенная методика предполагает, что вы хоть немного знакомы с работой телевизора. Для ремонта необходим тестер (авометр) и, желательно, но необязательно, осциллограф.
Итак, ремонтируем блок питания.
Вам принесли телевизор или испортился свой.
Включаете телевизор, убеждаетесь, что он не работает, что индикатор дежурного режима не горит. Если он горит, значит дело, скорее всего, не в ИБП. На всякий случай надо будет проверить напряжение питания строчной развертки.
Выключаете телевизор, разбираете его.
Внешний осмотр платы телевизора, особенно участка, где размещен ИБП. Иногда могут быть обнаружены вспучившиеся конденсаторы, обгоревшие резисторы и др.
Надо будет в дальнейшем проверить их.
Внимательно просмотрите пайки, особенно трансформатора, ключевого транзистора/микросхемы, дросселей.
Проверьте цепь питания: прозвоните шнур питания, предохранитель, выключатель питания – если он есть, дроссели в цепи питания, выпрямительный мост.
Часто при неисправном ИБП предохранитель не сгорает – просто не успевает. Если пробивается ключевой транзистор, скорее сгорит балластное сопротивление, чем предохранитель. Бывает, что горит предохранитель из-за неисправности позистора, который управляет размагничивающим устройством (петлей размагничивания). Обязательно проверьте на короткое замыкание выводы конденсатора фильтра сетевого питания, не выпаивая его, так как таким образом часто можно проверить на пробой выводы коллектор – эмиттер ключевого транзистора или микросхемы, если в нее встроен силовой ключ. Иногда питание на схему подается с конденсатора фильтра через балластные сопротивления и в случае их обрыва надо проверять на пробой непосредственно на электродах ключа.
Недолго проверить остальные детали блока – диоды, транзисторы, некоторые резисторы.
Сначала проверку производим без выпаивания детали, выпаиваем только когда возникло подозрение, что деталь может быть неисправна. В большинстве случаев такой проверки достаточно. Часто обрываются балластные сопротивления. Балластные сопротивления имеют малую величину (десятые Ома, единицы Ом) и предназначены для ограничения импульсных токов, а также для защиты в качестве предохранителей.
Надо посмотреть, нет ли замыканий во вторичных цепях питания – для этого проверяем на короткое замыкание выводы конденсаторов соответствующих фильтров на выходах выпрямителей.
Выполнив все проверки и заменив неисправные детали, можно выполнить проверку под током. Для этого вместо сетевого предохранителя подключаем лампочку 150-200 Ватт 220 Вольт. Это нужно для того, чтоб лампочка защитила ИБП в случае, если неисправность не устранена. Отключите размагничивающее устройство.
Включаем.Возможны три варианта:
- Лампочка ярко вспыхнула, затем притухла, появился растр. Или загорелась индикация дежурного режима. В обоих случаях надо замерить напряжение, питающее строчную развертку – для разных телевизоров оно различно, но не больше 125 Вольт. Часто его величина написана на печатной плате, иногда возле выпрямителя, иногда возле ТДКС. Если оно завышено до 150-160 Вольт, а телевизор находится в дежурном режиме, то переведите его в рабочий режим, в некоторых телевизорах допускается завышение напряжений на холостом ходу (когда строчная развертка не работает). Если в рабочем режиме напряжение завышено, проверьте электролитические конденсаторы в блоке питания только методом замены на заведомо исправный. Дело в том, что часто электролитические конденсаторы в ИБП теряют частотные свойства и на частоте генерации перестают выполнять свои функции несмотря на то, что при проверке тестером методом заряда-разряда конденсатор вроде бы исправен. Также может быть неисправна оптопара (если она есть), или цепи управления оптопарой. Проверьте, регулируется ли выходное напряжение внутренней регулировкой (если таковая имеется).
Если не регулируется, то надо продолжить поиск неисправных деталей. - Лампочка ярко вспыхнула и погасла. Ни растра, ни индикации дежурного режима не появилось. Это говорит о том, что ИБП не запускается. Надо измерить напряжение на конденсаторе сетевого фильтра, оно должно быть 280-300 Вольт. Если его нет – иногда ставят балластное сопротивление между мостом сетевого выпрямителя и конденсатором. Еще раз проверить цепи питания и выпрямителя. Если напряжение занижено – может быть оборван один из диодов моста сетевого выпрямителя или, что встречается чаще, потерял емкость конденсатор фильтра сетевого питания. Если напряжение в норме, то нужно еще раз проверить выпрямители вторичных источников питания, а также цепь запуска. Цепь запуска у простых телевизоров состоит из нескольких резисторов, включенных последовательно. Проверяя цепь, надо измерять падение напряжения на каждом из них, измеряя напряжение непосредственно на выводах каждого резистора.
- Лампочка горит на полную яркость. Немедленно выключите телевизор. Заново проверьте все элементы. И помните – чудес в радиотехнике не бывает, значит вы где-то что-то упустили, не все проверили.
На 95% неисправности укладываются в данную схему, однако встречаются более сложные неисправности, когда приходится поломать голову. Для таких случаев методики не напишешь и инструкцию не создашь.
Ремонт импульсного источника питания. Отремонтировать блок питания или преобразователь напряжения самостоятельно может любой человек, владеющий базовыми радиоэлектронными навыками. Действуйте, выявите неисправность и устраните ее. (10+)
Ремонтируем импульсный источник питания сами, своими руками. Неисправности
Внимание! Некоторые элементы источника питания во время работы находятся под сетевым напряжением. Убедитесь, что Вы обладаете необходимой квалификацией для безопасного выполнения ремонта импульсного источника питания.
Диагностика и ремонт импульсного источника питания в большинстве случаев могут быть выполнены при наличии базовых навыков в радиоэлектронике.
Устройство источника питания, понижающего преобразователя сетевого напряжения
К сожалению в статьях периодически встречаются ошибки, они исправляются, статьи дополняются, развиваются, готовятся новые. Подпишитесь, на новости , чтобы быть в курсе.
Если что-то непонятно, обязательно спросите!
Бесперебойник своими руками. ИБП, UPS сделать самому. Синус, синусоида…
Как сделать бесперебойник самому? Чисто синусоидальное напряжение на выходе, при…
Питание светодиода. Драйвер. Светодиодный фонарь, фонарик. Своими рука…
Включение светодиодов в светодиодном фонаре….
Инвертор, преобразователь, чистая синусоида, синус…
Как получить чистую синусоиду 220 вольт от автомобильного аккумулятора, чтобы за…
Силовой мощный импульсный трансформатор, дроссель. Намотка. Изготовить…
Приемы намотки импульсного дросселя / трансформатора….
Расчет онлайн гасящего конденсатора бестрансформаторного источника питания…
Инвертирующий импульсный преобразователь напряжения. Силовой ключ — би…
Как сконструировать инвертирующий импульсный источник питания. Как выбрать мощны…
В любом современном телевизоре есть импульсный блок питания.
Блок питания — это целый узел, предназначенный для обеспечения телевизора питающими напряжениями определенной мощности, необходимыми для нормального функционирования электроприбора.
Когда неисправен импульсный блок, наблюдаются всевозможные неполадки телевизионного приемника, в том числе, он совсем не работает или перестает включаться.
Возможные неисправности блока питанияМастера ВсеРемонт24, приезжая на дом к клиенту, чаще всего сталкиваются именно с неисправностью блока питания. Это самая частая неисправность телевизоров всевозможных моделей, марок и типов.
Блок питания может быть в общей схеме телевизора или в виде отдельного модуля.
Блоки питания уникальны в каждом телевизоре, у каждого своя схема. Но на их работоспособность одинаково негативно влияют:
- нарушение владельцем правил эксплуатации (особенно температурного режима),
- относительно простые схемы,
- непрофессиональный ремонт техники.
Неисправности, характерные для большинства блоков питания:
- Перегорание предохранителя.
- Блок питания не запускается, напряжение на выпрямителе есть, ключевые элементы исправны.
- Блок питания не запускается, так как срабатывает защита.
- Сгорает силовой (ключевой) транзистор.
- Заниженное или завышенное напряжение в первичных или вторичных цепях.
Очевидно, что разобраться в поломке и отремонтировать телевизор может только опытный телемастер. Самостоятельный ремонт крайне нежелателен, однако, возможен.
Проверка и ремонт блока питанияЕсли у вас есть некоторый опыт, все необходимые знания и инструменты (в частности, мультиметр и паяльник), попробуйте починить телевизионный приемник.
Алгоритм действий при проверке блока питания ТВ:
- Выключить телевизор (вынуть вилку из розетки).
- Разрядить высоковольтный конденсатор.
- Вынуть плату из корпуса телевизора.
- Осмотреть плату (визуальная диагностика).
- Проверить мультиметром резисторы, конденсаторы, диоды, транзисторы и прочее.
- Осмотреть обратную сторону платы. Проверить, нет ли трещин, пробоев между дорожками, надежность припайки деталей.
Резисторы могут:
- потемнеть,
- потрескаться,
- ухудшается качество пайки выводов.
Если все это заметно визуально, имеет смысл поменять резисторы на новые с отклонением от оригинала не более плюс-минус 5%.
Если внешне ничего не заметно, следует проверить резисторы мультиметром. Резистор неисправен, если сопротивление = 0 или?.
Неисправные электролитические конденсаторы внешне вздутые. Проверяется также их емкость. Допустимые отклонения — плюс-минус 5%.
Исправный кремниевый диод имеет сопротивление в прямом направлении 3-6 кОм, а в обратном — ?.
Чтобы измерить сопротивление, нужно выпаять диод. Для проверки мультиметр устанавливают в режим измерения сопротивления с пределом в 20 кОм.
Второй вариант проверки мультиметром без выпаивания диода. В таком случае мультиметр нужно установить на режим измерения падения напряжения (должно быть до 0, 7 V). Если мультиметр показывает 0 или около нуля, диод придется все-таки выпаять и проверить снова. Если показания не меняются, наверняка произошло пробитие. Требуется замена детали.
Биполярные транзисторы проверяются в обоих направлениях (в прямом и обратном) на переходах:
- база-коллектор,
- база-эмиттер.
Проверка предполагает измерение падения напряжения в транзисторах. Также важно проверить чтобы не было пробоя в переходе “коллектор-эмиттер”.
Исправные транзисторы ведут себя как диоды, неисправные нужно перепроверять полностью — всю “обвязку”:
- диоды,
- резисторы,
- конденсаторы.
Чтобы проверить питающие напряжения импульсного блока питания, потребуется:
- его схема,
- две лампы накаливания?100W.
Алгоритм действий:
- Воспользовавшись схемой, найти выход на каскад строчной развертки.
- Отключить выход.
- Подключить лампу накаливания.
- Блок питания подключить через вторую лампу.
Если лампа загорается и ярко горит, блок питания неисправен. Если же лампочка загорается и гаснет или слабо светит, входные цепи блока питания исправны.
Чтобы определить какой именно элемент пробит (отчего и горит лампочка), нужно обратиться к схеме.
Проверочное измерение напряжения производится с подключенной лампочкой на нагрузке B+. В схеме указано каким должно быть напряжение. Обычно это 110-150V. Если оно соответствующее, блок питания исправен.
Если напряжение повышено (200V), проверяют элементы первичной цепи блока питания. Если понижено — вторичные цепи.
Все неисправные детали выпаиваются, на их место припаивают новые.
Помните! Отремонтировать блок питания телевизора самостоятельно, не имея знаний и опыта, невозможно. Еще важнее то, что кустарный и любительский ремонт — прямая угроза здоровью и даже жизни людей!
В наше время практически все электроприборы бытового назначения имеют специальные приспособления, именуемые импульсными блоками. Они могут иметь вид как отдельного модуля, так и платы, размещенной в конструкции прибора.
Импульсный блок питания
Поскольку импульсные блоки предназначены для выпрямления и понижения сетевого напряжения, то они могут часто выходить из строя. Поэтому, чтобы не покупать новое дорогостоящее бытовое устройство, знания о том, как его можно починить своими руками будут достаточно востребованными. О том, как выявить неисправности работы данного прибора или платы, а также как самостоятельно провести его ремонт, вам расскажет данная статья.
Описание преобразователя напряжения
Импульсный блок питания может иметь вид платы или самостоятельного выносного модуля. Он предназначен, как уже говорилось, для понижения и выпрямление сетевого напряжения. Его необходимость основывается на том, что в стандартной сети питания имеется напряжение в 220 вольт, а для работы многих бытовых приборов необходимо гораздо меньшее значение этого параметра.
Сегодня, вместо стандартных понижающе-выпрямительных схем, собранных на основе диодного моста и силового трансформатора, используются блоки питания импульсного преобразования напряжения.
Обратите внимание! Несмотря на наличие высокой схемотехнической надежности, импульсные блоки питания часто ломаются. Поэтому в наше время очень актуален ремонт этих элементов электросхем.
Схема импульсного блока питания
Все типы источника питания импульсного вида (встроенного или вынесенного за пределы прибора) имеют два функциональных блока:
- высоковольтный. В таком блоке питания происходит преобразование сетевого напряжения в постоянное при помощи диодного моста. Причем напряжение сглаживается до уровня 300,0…310,0 вольт на конденсаторе. В результате происходит преобразование высокого напряжения в импульсное с частотой 10,0…100,0 килогерц;
Обратите внимание! Такое устройство высоковольтного блока позволило отказаться от низкочастотных массивных понижающих трансформаторов.
- низковольтный. Здесь же происходит понижение импульсного напряжения не необходимого уровня. При этом напряжение сглаживается и стабилизируется.
В результате такого строения на выходе из блока питания импульсного типа функционирования наблюдается несколько или одно напряжение, которое нужно для питания бытовой техники.
Стоит отметить низковольтный блок может содержать разнообразные управляющие схемы, повышающие надежность прибора.
Импульсный блок питания (плата). Цвета приведены на схеме
Поскольку блоки питания такого типа имеют сложное устройство, их правильный ремонт, проводимый своими руками, должен опираться на некоторые знания в электронике.
Осуществляя ремонт данного прибора, не стоит забывать, что некоторые его элементы могут находиться под сетевым напряжением. В связи с этим даже проводя первичный осмотр блока необходимо соблюдать предельную осторожность.
Ремонт в большинстве случаев не будет вызывать осложнений, т.к. импульсные блоки питания имеют типовое устройство. Поэтому и неисправности у них тоже будут схожими, а ремонт своими руками выглядит вполне посильной задачей.
Возможные причины поломки
Неисправности, которые приводят импульсный блок питания в нерабочее состояние, могут появляться по самым разнообразным причинам. Наиболее часто поломки происходят из-за:
- наличия колебания сетевого напряжения. К неисправности могут привести те колебания, на которые не рассчитаны данные понижающе-выпрямительные модули;
- подключение к блоку питания нагрузок, на которые бытовые приборы не рассчитаны;
- отсутствие защиты. Не устанавливая защиту, некоторые производители просто экономят. При обнаружении такой неполадки нужно просто установить защиту в конкретное место, где она и должна находиться;
- несоблюдение правил и рекомендаций эксплуатации, которые указаны производителями для конкретных моделей.
При этом в последнее время частой причиной поломки преобразователей напряжения является заводской брак или использование при сборке некачественных деталей.
Поэтому, если вы хотите, чтобы ваш купленный импульсный блок питания проработал как можно дольше, не стоит покупать его в сомнительных местах и не у проверенных людей. Иначе это могут быть просто впустую потраченные деньги.
После диагностики блока зачастую выясняются следующие неисправности:
- 40% случаев – нарушение работы высоковольтной части. Об этом свидетельствует перегорание диодного моста, а также поломка фильтрующего конденсатора;
- 30% — пробоем биполярного (формирующего импульсы высокой частоты и располагающегося в высоковольтной части устройства) или силового полевого транзистора;
- 15% — пробой диодного моста в его низковольтной части;
Диодный мост
- редко встречается выгорание (пробой) обмоток дросселя на выходном фильтре.
Все остальные поломки можно будет определить только специальным оборудованием, которое вряд ли хранится дома у среднестатистического человека. Для более глубокой и точной проверки необходим цифровой вольтметр и осциллограф. Поэтому если поломки не кроются в четырех приведенных выше вариантах, то в домашних условиях блок питания такого типа вы не сможете починить.
Как видим, ремонт, проводимый в данной ситуации своими руками, может иметь самый разнообразный вид. Поэтому, если у вас перестал работать компьютер или телевизор по причине поломки блока питания, то не нужно бежать в ремонтную службы, а можно попутаться решить проблему своими силами. При этом домашний ремонт обойдется значительно в меньшую стоимость. А вот если вы не сможете своими силами справиться с поставленной задачей, тогда можно уже идти на поклон к специалистам из ремонтной службы.
Алгоритм определения поломки
Любой ремонт всегда начинается с выяснения причины неисправности блока питания импульсного.
Обратите внимание! Для ремонта и поиска неисправностей импульсного блока питания вам потребуется вольтметр.
Вольтметр
Для того чтобы ее выявить, необходимо придерживаться следующего алгоритма:
- разбираем блок питания;
- с помощью вольтметра измеряем напряжение, которое имеется на электролитическом конденсаторе;
Измерение напряжение на электролитическом конденсаторе
- если вольтметр выдает напряжение в 300 В, то это означает, что предохранитель и все элементы электросети (кабель питания, сетевой фильтр входные дроссели), связанные с ним работают нормально;
- в моделях с двумя конденсаторами небольших размеров напряжение, свидетельствующее об их исправности, которое выдает вольтметр, должно составить 150 В для каждого прибора;
- если же напряжение отсутствует, тогда необходимо провести прозвонку диодов выпрямительного моста, предохранителя и конденсатора;
Обратите внимание! Самыми коварными элементами в электросхеме блока питания импульсного типа работы являются предохранители. Об их поломке не свидетельствуют никакие внешние признаки. Только прозвонка поможет вам выявить их неисправность. В случае сгорания они выдадут высокое сопротивление.
Предохранители импульсного блока питания
- если была обнаружена неисправность предохранителей, то нужно проверять остальные элементы электросхемы, так как они редко когда сгорают в одиночку;
- внешне достаточно легко выявить испорченный конденсатор. Обычно он вздувается или разрушается. Ремонт в данном случае будет заключаться в его выпаивании и замене на работоспособный.
- Обязательно необходимо прозвонить на предмет исправности следующие элементы:
- выпрямительный или силовой мост. Он имеет вид монолитного блока или организован из четырёх диодов;
Силовой мост импульсного БП
- конденсатор фильтра. Может выглядеть как один или несколько блоков, которые соединяются между собой последовательно или параллельно. Обычно конденсатор фильтра расположен высоковольтной части блока;
- транзисторы, размещенные на радиаторе.
Обратите внимания! Проводя ремонт, нужно найти сразу все неисправные детали импульсного блока питания, так как их выпаивание и замену следует проводить одновременно! В противном случае замена одного элемента будет приводить к выгоранию силовой части.
Особенности ремонтных работ и инструменты для них
Для стандартного типа устройств вышеперечисленные этапы диагностики и проведения ремонтных работ будут идентичными. Это связано с тем, что все они имеют типовое строение.
Припаивание деталей к плате
Также, чтобы провести качественный самостоятельный ремонт импульсного преобразователя напряжения, необходим хороший паяльник, а также умение управляться с ним. При этом вам еще понадобиться припой, спирт, который можно заменить на очищенный бензин, и флюс.
Помимо паяльника в ремонте обязательно понадобятся следующие инструменты:
- набор отверток;
- пинцет;
- бытовой мультиметр или вольтметр;
- лампа накаливания. Может использовать в качестве балластной нагрузки.
С таким набором инструментов простой ремонт будет по силам любому человеку.
Проведение ремонтных работ
Собираясь своими руками починить испортившийся импульсный преобразователь напряжения, необходимо понимать, что такие манипуляции не проводятся для изделий, предназначенные для комплексной замены. Они не рассчитаны на ремонт и их не возьмется чинить ни один мастер, так как здесь нужен полный демонтаж электронной начинки и замены ее на новую работающую.
Плата блок питания импульсного принципа работы
Во всех остальных случаях ремонт в домашних условиях и своими руками вполне возможен.
Правильно проведенная диагностика является половиной ремонта. Неисправности, связанные с высоковольтной части обнаружатся легко как визуально, так и при помощи вольтметра. А вот неисправность предохранителя можно выявить при отсутствии напряжения на участке после него.
При обнаружении с ее помощью неисправностей остается просто произвести их одновременную замену. Осуществляя ремонтные работы, необходимо обязательно опираться на внешний вид электронной платы. Иногда, чтобы проверить каждую деталь, необходимо ее выпаять и протестировать мультиметром. Желательно проводить проверку всех деталей. Несмотря на затруднительность такого процесса, он позволит выявить все испорченные элементы электросхемы и вовремя их заменить, чтобы предотвратить перегорания прибора в обозримом будущем.
Замена перегоревших деталей
После того, как была проведена замена всех перегоревших деталей, необходимо установить уже новый предохранитель и проверить отремонтированный блок питания, включив его. Обычно, если все было выполнено правильно, а также соблюдены все нормы и предписания ремонтных работ, преобразователь заработает.
Что такое схемотехника блоков питания для светодиодных лент и прочего
Что такое схемотехника блоков питания для светодиодных лент и прочего
Схемотехника — научно-техническое направление, занимающееся проектированием, созданием и отладкой (синтезом и анализом) электронных схем и устройств различного назначения.
Светодиоды заменяют таким типы источников света, такие как люминесцентные лампы и лампы накаливания. Практически в каждом доме уже есть светодиодные лампы, они потребляют гораздо меньше двух своих предшественников (до 10 раз меньше чем лампы накаливания и от 2 до 5 раз меньше, чем КЛЛ или энергосберегающие люминесцентные лампы). В ситуациях, когда необходим длинный источник света, или нужно организовать подсветку сложной формы в ход идёт светодиодная лента.
Led лента идеальна для целого ряда ситуаций, главное её преимущество перед отдельными светодиодами и светодиодными матрицами являются источники питания. Их легче найти в продаже почти в любом магазине электротоваров, в отличие от драйверов для мощных светодиодов, к тому же подбор блока питания осуществляется только по потребляемой мощности, т.к. подавляющее большинство светодиодных лент имеют напряжение питания в 12 Вольт.
В то время как для мощных светодиодов и модулей при выборе источника питания нужно искать именно источник тока с требуемой мощностью и номинальным током, т.е. учитывать 2 параметра, что усложняет подбор.
В этой статье рассмотрены типовые схемы блоков питания и их узлы, а также советы по их ремонту для начинающих радиолюбителей и электриков.
Типы и требования к источникам питания для светодиодных лент и 12 В led ламп
Основное требование к источнику питания как для светодиодов, так и для светодиодных лент – качественная стабилизация напряжения/тока, вне зависимости от скачков сетевого напряжения, а также низкие выходные пульсации.
По типу исполнения блоки питания для LED продукции различают:
- Герметичные. Они сложнее в ремонте, корпус не всегда поддаётся аккуратной разборке, а внутри и вовсе может быть залит герметиком или компаундом.
- Негерметичные, для применения в помещении. Лучше поддаются ремонту, т.к. плата изымается после откручивания нескольких винтов.
По типу охлаждения:
- Пассивное воздушное. Блок питания охлаждается за счёт естественной конвекции воздуха через перфорацию его корпуса. Недостаток – невозможность достигнуть высоких мощностей сохранив массогабаритные показатели;
- Активное воздушное. Блок питания охлаждается с помощью кулера (небольшого вентилятора, как устанавливают на системных блоках ПК). Такой тип охлаждения позволяет достичь большей мощности при аналогичных размерах с пассивным блоком питания.
Схемы блоков питания для светодиодных лент
Стоит понимать, что нет в электронике такого понятия как «блок питания для светодиодной ленты», в принципе к любому устройству подойдёт любой блок питания с подходящим напряжением и током большим чем потребляемый прибором. Это значит, что информация описанная ниже применима к практически любым блокам питания.
Однако в обиходе проще говорить о блоке питания по его предназначению для конкретного устройства.
Общая структура импульсного блока питания
Для питания светодиодных лент и другой техники последние десятилетия применяются импульсные блоки питания (ИБП). Они отличаются от трансформаторных тем, что работают не на частоте питающего напряжения (50 Гц), а на высоких частотах (десятки и сотни килогерц).
Поэтому для его работы нужен генератор высокой частоты, в дешевых и рассчитанных на малые токи (единицы ампер) блоках питания часто встречается автогенераторная схема, она применяется в:
- электронных трансформаторах;
- электронных балластах для люминесцентных ламп;
- зарядных устройствах для мобильного телефона;
- дешевых ИБП для светодиодных лент (10-20 вт) и других устройствах.
Схему подобного блока питания можно увидеть на рисунке (для увеличения нажмите на картинку):
Его структура следующая:
1. Голубым цветом выделен диодный мост, стоящий на входе блока питания он выпрямляет входное переменное напряжение, для питания следующих узлов постоянным напряжением величиной 220*1.41=310 В. В случае поломки – проверьте наличие и величину напряжения ДО моста и ПОСЛЕ него, если оно отсутствует – потребуется замена диодов или моста, если он собран в отельном корпусе.
На схеме не указан, но по линии 220 В может присутствовать предохранитель или низкоомный резистор, прежде чем приступать к ремонту проверьте его целостность.
2. Коричневым обведен фильтр пульсаций, его главным элементом является C4 – электролитический конденсатор. Его ёмкость зависит от того, насколько сэкономил производитель, обычно до 220 мкФ на 400 Вольт. L1 – фильтр пульсаций и электромагнитных помех, которые возникают при работе импульсного блока питания. В большинстве дешевых блоков питания он отсутствует.
Частая проблема фильтра – высыхание, взрыв или вздутие электролитического конденсатора, приводит к некачественной работе всего импульсного блока питания в целом или его полной неработоспособности. Заменить его можно таким же и большей ёмкости, но подходящим по размеру.
3. Зеленым цветом выделена силовая часть VT1 силовой транзистор, в данном случае полевой, но может быть и биполярный. T1 – импульсный трансформатор с тремя обмотками: первичной, вторичной и базовой.
Третья обмотка необходима для генерации высокочастотных колебаний – если интересен принцип работы автогенераторного блока питания лучше прочитать книги Моина, Зиновьева и другие учебники по источникам питания импульсного типа.
Импульсные трансформаторы гораздо меньше по габаритам, чем сетевые, опять же из-за работы на высоких частотах и выполнены не из железа, а из феррита. Чаще всего выходит из строя силовой ключ.
Прозвоните транзистор мультиметром в режиме проверки диодов, и вы сразу обнаружите его пробой или обрыв. Остальные элементы – это обвязка этого узла, по отдельности редко выходит из строя, в основном вслед за силовым транзистором. Однако всегда стоит убедиться в соответствии номинальным значениям резисторов и конденсаторов.
Диоды в обвязке трансформатора VD7 и VD5 выполняют роль снаббера защищая цепи от всплесков противо-ЭДС, в моменты переключения транзистора. Являются тоже довольно нагруженным и ответственным узлом.
4. Красным цветом выделена цепочка обратной связи по напряжению на базе регулируемого стабилитрона TL431 и их аналогов (любые буквы в обозначении с цифрами «431»).
В состав ОС включена оптопара U1, с её помощью в силовую часть автогенератора поступает сигнал с выхода и поддерживается стабильное выходное напряжение. В выходной части может отсутствовать напряжение из-за обрыва диода VD8, часто это сборка Шоттки, подлежит замене. Также часто вызывает проблемы вздутый электролитический конденсатор C10.
Как вы видите всё работает с гораздо меньшим количеством элементов, надёжность соответствующая…
Более дорогие и блоки питания
Схемы, которые вы увидите ниже часто встречаются в блоках питания для светодиодных лент, DVD-проигрывателей, магнитол и других маломощных устройств (десятки Ватт).
Прежде чем перейти к рассмотрению популярных схем, ознакомьтесь со структурой импульсного блока питания с ШИМ-контроллером.
Верхняя часть схемы отвечает за фильтрацию, выпрямление и сглаживание пульсаций сетевого напряжения 220, по сути аналогична как в предыдущем типе, так и в последующих.
Самое интересное – это блок ШИМ, сердце любого достойного блока питания. ШИМ-контроллер – это устройство управляющие коэффициентом заполнения импульсов выходного сигнала на основании уставки, определенной пользователем или обратной связи по току или напряжению. ШИМ может управлять как мощностью нагрузки с помощью полевого (биполярного, IGBT) ключа, так и полупроводниковым управляемым ключом в составе преобразователя с трансформатором или дросселем.
Изменяя ширину импульсов при заданной частоте – вы изменяете и действующее значение напряжение, сохраняя при этом амплитудное, вы можете проинтегрировать его с помощью C- и LC-цепей для устранения пульсаций. Такой метод называется Широтно-Импульсное Моделирование, то есть моделирование сигнала за счёт ширины импульсов (скважности/коэффициента заполнения) при постоянной их частоте.
На английском языке это звучит, как PWM-controller, или Pulse-Width Modulation controller.
На рисунке изображен биполярный ШИМ. Прямоугольные сигналы – это сигналы управления на транзисторах с контроллера, пунктиром изображена форма напряжения в нагрузке этих ключей – действующее напряжение.
Более качественные блоки питания малой средней мощности часто построены на интегральных ШИМ-котроллерах со встроенным силовым ключом. Преимущества перед автогенераторной схемой:
- Рабочая частота преобразователя не зависит ни от нагрузки, ни от напряжения питания;
- Более качественная стабилизация выходных параметров;
- Возможность более простой и надежной настройки рабочей частоты на этапе проектирования и модернизации блока.
Ниже будут расположены несколько типовых схем блоков питания (для увеличения нажмите на картинку):
Здесь RM6203 – и контроллер и ключ в одном корпусе.
В этой схеме используется внешний MOSFET ключ.
То же самое, но на другой микросхеме.
Обратная связь осуществляется с помощью резистора, иногда оптопары подключенной к входу с названием Sense (датчик) или Feedback (обратная связь). Ремонт таких блоков питания в общем аналогичен. Если все элементы исправны, и напряжение питания поступает на микросхему (ножка Vdd или Vcc), значит дело скорее всего в ней, более точно можно определить с помощью осциллографа просмотрев сигналы на выходе (ножка drain, gate).
Практически всегда заменить такой контроллер можно любым аналогом с подобной структурой, для этого нужно сверить datasheet на тот, что установлен на плате и тот, что у вас в наличии и впаять, соблюдая распиновку, как это изображено на следующих фотографиях.
Или вот схематически изображена замена подобных микросхем.
Мощные и дорогие блоки питания
Блоки питания для светодиодных лент, а также некоторые блоки питания для ноутбуков выполняются на ШИМ-контроллере UC3842.
Схема более сложная и надежная. Основным силовым компонентом является транзистор Q2 и трансформатор. При ремонте нужно проверить фильтрующие электролитические конденсаторы, силовой ключ, диоды Шоттки в выходных цепях и выходные LC-фильтры, напряжения питания микросхемы, в остальном методы диагностики аналогичны.
Однако более подробная и точная диагностика возможна лишь с использованием осциллографа, в противном случае – проверьте короткие замыкания платы, пайку элементов и обрывы дороже. Может помочь замена подозрительных узлов на заведомо рабочие.
Более совершенные модели источников питания для светодиодных лент выполнены на практически легендарной микросхеме TL494 (любые буквы с цифрами «494») или её аналоге KA7500. Кстати на этих же контроллерах построено большинство компьютерных блоков питания AT и ATX.
Вот типовая схема блока питания на этом ШИМ-контроллере (нажмите на схему):
Такие блоки питания отличаются высокой надёжностью и стабильностью работы.
Краткий алгоритм проверки:
1. Запитываем микросхему согласно распиновки от внешнего источника питания 12-15 вольт (12 ножка – плюс, а на 7 ножку – минус).
2. На 14 ножки должно появиться напряжение 5 Вольт, которое будет оставаться стабильным при изменении питания, если оно «плавает» — микросхему под замену.
3. На 5 выводе должно быть пилообразное напряжение «увидеть» его можно только с помощью осциллографа. Если его нет или форма искажена – проверяем соответствие номинальным значениям времязадающей RC-цепи, которая подключена к 5 и 6 выводам, если нет – на схеме это R39 и C35, их под замену, если после этого ничего не изменилось – микросхема вышла из строя.
4. На выходах 8 и 11 должны быть прямоугольные импульсы, но их может не быть из-за конкретной схемы реализации обратной связи (выводы 1-2 и 15-16). Если выключить и подключить 220 В, на какое-то время они там появятся и блок снова уйдёт в защиту – это признак исправной микросхемы.
5. Проверить ШИМ можно закоротив 4 и 7 ножку, ширина импульсов увеличится, а закоротив 4 на 14 ножки – импульсы исчезнут. Если у вас получились другие результаты – проблема в МС.
Это наиболее краткая проверка данного ШИМ-контроллера, о ремонте блоков питания на их основе есть целая книга «Импульсные блоки питания для IBM PC».
Хоть и посвящена она компьютерным блоками питания, но там много полезной информации для любого радиолюбителя.
Вывод
Схемотехника блоков питания для светодиодных лент аналогична любым блокам питания с подобными характеристиками, довольно хорошо поддаётся ремонту, модернизации и перестройки на необходимые напряжения, разумеется, в разумных пределах.
Ранее ЭлектроВести писали, что депутаты «Слуги народа» зарегистрировали в Верховной Раде законопроект №2352 «Про батареи и аккумуляторы» для создания системы их утилизации.
По материалам: electrik.info.
Источник питания схема
Импульсные источники питания, теория и простые схемы
Импульсный источник питания — это инверторная система, в которой входное переменное напряжение выпрямляется, а потом полученное постоянное напряжение преобразуется в импульсы высокой частоты и установленой скважности, которые как правило, подаются на импульсный трансформатор.
Импульсные трансформаторы изготавливаются по такому же принципу, как и низкочастотные трансформаторы, только в качестве сердечника используется не сталь (стальные пластины), а феромагнитные материалы — ферритовые сердечники.
Рис. Как работает импульсный источник питания.
Выходное напряжение импульсного источника питания стабилизировано, это осуществляется посредством отрицательной обратной связи, что позволяет удерживать выходное напряжение на одном уровне даже при изменении входного напряжения и нагрузочной мощности на выходе блока.
Обратная отрицательная связь может быть реализована при помощи одной из дополнительных обмоток в импульсном трансформаторе, или же при помощи оптрона, который подключается к выходным цепям источника питания. Использование оптрона или же одной из обмоток трансформатора позволяет реализовать гальваническую развязку от сети переменного напряжения.
Основные плюсы импульсных источников питания (ИИП):
- малый вес конструкции;
- небольшие размеры;
- большая мощность;
- высокий КПД;
- низкая себестоимость;
- высокая стабильность работы;
- широкий диапазон питающих напряжений;
- множество готовых компонентных решений.
К недостаткам ИИП можно отнести то что такие блоки питания являются источниками помех, это связано с принципом работы схемы преобразователя. Для частичного устранения этого недостатка используют экранировку схемы. Также из-за этого недостатка в некоторых устройствах применение данного типа источников питания является невозможным.
Импульсные источники питания стали фактически непременным атрибутом любой современной бытовой техники, потребляющей от сети мощность свыше 100 Вт. В эту категорию попадают компьютеры, телевизоры, мониторы.Для создания импульсных источников питания, примеры конкретного воплощения которых будут приведены ниже, применяются специальные схемные решения.
Так, для исключения сквозных токов через выходные транзисторы некоторых импульсных источников питания используют специальную форму импульсов, а именно, биполярные импульсы прямоугольной формы, имеющие между собой промежуток во времени.
Продолжительность этого промежутка должна быть больше времени рассасывания неосновных носителей в базе выходных транзисторов, иначе эти транзисторы будут повреждены. Ширина управляющих импульсов с целью стабилизации выходного напряжения может изменяться с помощью обратной связи.
Обычно для обеспечения надежности в импульсных источниках питания используют высоковольтные транзисторы, которые в силу технологических особенностей не отличаются в лучшую сторону (имеют низкие частоты переключения, малые коэффициенты передачи по току, значительные токи утечки, большие падения напряжения на коллекторном переходе в открытом состоянии).
Особенно это касается устаревших ныне моделей отечественных транзисторов типа КТ809, КТ812, КТ826, КТ828 и многих других. Стоит сказать, что в последние годы появилась достойная замена биполярным транзисторам, традиционно используемых в выходных каскадах импульсных источников питания.
Это специальные высоковольтные полевые транзисторы отечественного, и, главным образом, зарубежного производства. Кроме того, существуют многочисленные микросхемы для импульсных источников питания.
Схема генератора импульсов регулируемой ширины
Биполярные симметричные импульсы регулируемой ширины позволяет получить генератор импульсов по схеме на рис.1. Устройство может быть использовано в схемах авторегулирования выходной мощности импульсных источников питания. На микросхеме DD1 (К561ЛЕ5/К561 ЛАТ) собран генератор прямоугольных импульсов со скважностью, равной 2.
Симметрии генерируемых импульсов добиваются регулировкой резистора R1. Рабочую частоту генератора (44 кГц) при необходимости можно изменить подбором емкости конденсатора С1.
Рис. 1. Схема формирователя биполярных симметричных импульсов регулируемой длительности.
На элементах DA1.1, DA1.3 (К561КТЗ) собраны компараторы напряжения; на DA1.2, DA1.4 — выходные ключи. На входы компараторов-ключей DA1.1, DA1.3 в противофазе через формирующие RC-диодные цепочки (R3, С2, VD2 и R6, СЗ, VD5) подаются прямоугольные импульсы.
Заряд конденсаторов С2, СЗ происходит по экспоненциальному закону через R3 и R5, соответственно; разряд — практически мгновенно через диоды VD2 и VD5. Когда напряжение на конденсаторе С2 или СЗ достигнет порога срабатывания компараторов-ключей DA1.1 или DA1.3, соответственно, происходит их включение, и резисторы R9 и R10, а также управляющие входы ключей DA1.2 и DA1.4 подключаются к положительному полюсу источника питания.
Поскольку включение ключей производится в противофазе, такое переключение происходит строго поочередно, с паузой между импульсами, что исключает возможность протекания сквозного тока через ключи DA1.2 и DA1.4 и управляемые ими транзисторы преобразователя, если генератор двухполярных импульсов используется в схеме импульсного источника питания.
Плавное регулирование ширины импульсов осуществляется одновременной подачей стартового (начального) напряжения на входы компараторов (конденсаторы С2, СЗ) с потенциометра R5 через диодно-ре-зистивные цепочки VD3, R7 и VD4, R8. Предельный уровень управляющего напряжения (максимальную ширину выходных импульсов) устанавливают подбором резистора R4.Сопротивление нагрузки можно подключить по мостовой схеме — между точкой соединения элементов DA1.2, DA1.4 и конденсаторами Са, Сb. Импульсы с генератора можно подать и на транзисторный усилитель мощности.При использовании генератора двухполярных импульсов в схеме импульсного источника питания в состав резистивного делителя R4, R5 следует включить регулирующий элемент — полевой транзистор, фотодиод оптрона и т.д., позволяющий при уменьшении/увеличении тока нагрузки автоматически регулировать ширину генерируемого импульса, управляя тем самым выходной мощностью преобразователя.
В качестве примера практической реализации импульсных источников питания приведем описания и схемы некоторых из них.
Схема испульсного источника питания
Импульсный источник питания (рис. 2) состоит из выпрямителей сетевого напряжения, задающего генератора, формирователя прямоугольных импульсов регулируемой длительности, двухкаскадного усилителя мощности, выходных выпрямителей и схемы стабилизации выходного напряжения.
Задающий генератор выполнен на микросхеме типа К555ЛАЗ (элементы DDI .1, DDI .2) и вырабатывает прямоугольные импульсы частотой 150 кГц. На элементах DD1.3, DD1.4 собран RS-триггер, на выходе которого частота вдвое меньше — 75 кГц. Узел управления длительностью коммутирующих импульсов реализован на микросхеме типа К555ЛИ1 (элементы DD2.1, DD2.2), а регулировка длительности осуществляется с помощью оптрона U1.Выходной каскад формирователя коммутирующих импульсов собран на элементах DD2.3, DD2.4. Максимальная мощность на выходе формирователя импульсов достигает 40 мВт. Предварительный усилитель мощности выполнен на транзисторах VT1, VT2 типа КТ645А, а оконечный — на транзисторах VT3, VT4 типа КТ828 или более современных. Выходная мощность каскадов — 2 и 60…65 Вт, соответственно.
На транзисторах VT5, VT6 и оптроне U1 собрана схема стабилизации выходного напряжения. Если напряжение на выходе источника питания ниже нормы (12 В), стабилитроны VD19, VD20 {КС182+КС139) закрыты, транзистор VT5 закрыт, транзистор VT6 открыт, через светодиод (U1.2) оптрона протекает ток, ограниченный сопротивлением R14; сопротивление фотодиода (U1.1) оптрона минимально.
Сигнал, снимаемый с выхода элемента DD2.1 и поступающий на входы схемы совпадения DD2.2 напрямую и через регулируемый элемент задержки (R3 — R5, С4, VD2, U1.1), в силу его малой постоянной времени поступает практически одновременно на входы схемы совпадения (элемент DD2.2, вторичная обмотка имеет 3×6 витков провода ПЭВ-2 1,28 мм (параллельное включение). При подключении обмоток трансформаторов необходимо правильно их фазировать. Начала обмоток показаны на рисунке звездочками.Источник питания работоспособен в диапазоне изменения сетевого напряжения 130…250 В. Максимальная выходная мощность при симметричной нагрузке достигает 60…65 Вт (стабилизированное напряжение положительной и отрицательной полярности 12 S и стабилизированное напряжение переменного тока частотой 75 кГц, снимаемые,со вторичной обмотки трансформатора Т3). Напряжение пульсаций на выходе источника питания не превышает 0,6 В.
При налаживании источника питания сетевое напряжение на него подают через разделительный трансформатор или фер-рорезонансный стабилизатор с изолированным от сети выходом. Все перепайки в источнике допустимо производить только при полном отключении устройства от сети.
Последовательно с выходным каскадом на время налаживания устройства рекомендуется включить лампу накаливания 60 Вт на 220 В. Эта лампа защитит выходные транзисторы в случае ошибок в монтаже. Оптрон U1 должен иметь напряжение пробоя изоляции не менее 400 В. Работа устройства без нагрузки не допускается.
Сетевой импульсный источник питания
Сетевой импульсный источник питания (рис. 3) разработан для телефонных аппаратов с автоматическим определителем номера или для других устройств с потребляемой мощностью 3…5Вт, питаемых напряжением 5…24В.
Источник питания защищен от короткого замыкания на выходе. Нестабильность выходного напряжения не превышает 5% при изменении напряжения питания от 150 до 240 В и тока нагрузки в пределах 20… 100% от номинального значения.Управляемый генератор импульсов обеспечивает на базе транзистора VT3 сигнал частотой 25…30 кГц.
Дроссели L1, L2 и L3 намотаны на магнитопроводах типа К10x6x3 из пресспермаллоя МП140. Обмотки дросселя L1, L2 содержат по 20 витков провода ПЭТВ 0,35 мм и расположены каждая на своей половине кольца с зазором между обмотками не менее 1 мм.
Дроссель L3 наматывают проводом ПЭТВ 0,63 мм виток к витку в один слой по внутреннему периметру кольца. Трансформатор Т1 выполнен на магнитопроводе Б22 из феррита М2000НМ1.
Рис. 3. Схема сетевого импульсного источника питания.
Его обмотки наматывают на разборном каркасе виток к витку проводом ПЭТВ и пропитывают клеем. Первой наматывают в несколько слоев обмотку I, содержащую 260 витков провода 0,12 мм. Таким же проводом наматывают экранирующую обмотку с одним выводом (на рис. 3 показана пунктирной линией), затем наносят клей БФ-2 и обматывают одним слоем лакот-кани.
Обмотку III наматывают проводом 0,56 мм. Для выходного напряжения 5В она содержит 13 витков. Последней наматывают обмотку II. Она содержит 22 витка провода 0,15…0,18 мм. Между чашками обеспечивают немагнитный зазор.
Высоковольтный источник постоянного напряжения
Для создания высокого напряжения (30…35 кВ при токе нагрузки до 1 мА) для питания электроэффлювиальной люстры (люстры А. Л. Чижевского) предназначен источник питания постоянного тока на основе специализированной микросхемы типа К1182ГГЗ.Источник питания состоит из выпрямителя сетевого напряжения на диодном мосте VD1, конденсатора фильтра С1 и высоковольтного полумостового автогенератора на микросхеме DA1 типа К1182ГГЗ. Микросхема DA1 совместно с трансформатором Т1 преобразует постоянное выпрямленное сетевое напряжение в высокочастотное (30…50 кГц) импульсное.Выпрямленное сетевое напряжение поступает на микросхему DA1, а стартовая цепочка R2, С2 запускает автогенератор микросхемы. Цепочки R3, СЗ и R4, С4 задают частоту генератора. Резисторы R3 и R4 стабилизируют длительность полупериодов генерируемых импульсов. Выходное напряжение повышается обмоткой L4 трансформатора и подается на умножитель напряжения на диодах VD2 — VD7 и конденсаторах С7 — С12. Выпрямленное напряжение подается на нагрузку через ограничительный резистор R5.
Конденсатор сетевого фильтра С1 рассчитан на рабочее напряжение 450 В (К50-29), С2 — любого типа на напряжение 30 В. Конденсаторы С5, С6 выбирают в пределах 0,022…0,22 мкФ на напряжение не менее 250 В (К71-7, К73-17). Конденсаторы умножителя С7 — С12 типа КВИ-3 на напряжение 10 кВ. Возможна замена на конденсаторы типов К15-4, К73-4, ПОВ и другие на рабочее напряжение 10кB или выше.
Рис. 4. Схема высоковольтного источника питания постоянного тока.
Высоковольтные диоды VD2 — VD7 типа КЦ106Г (КЦ105Д). Ограничительный резистор R5 типа КЭВ-1. Его можно заменить тремя резисторами типа МЛТ-2 по 10 МОм.
В качестве трансформатора используется телевизионный строчный трансформатор, например, ТВС-110ЛА. ВЬюоковольтную обмотку оставляют, остальные удаляют и на их месте размещают новые обмотки. Обмотки L1, L3 содержат по 7 витков провода ПЭЛ 0,2 мм, а обмотка L2 — 90 витков такого же провода.
Цепочку резисторов R5, ограничивающих ток короткого замыкания, рекомендуется включить в «минусовой» провод, который подводится к люстре. Этот провод должен иметь вьюоко-вольтную изоляцию.
Корректор коэффициента мощности
Устройство, именуемое корректором коэффициента мощности (рис. 5), собрано на основе специализированной микросхемы TOP202YA3 (фирма Power Integration) и обеспечивает коэффициент мощности не менее 0,95 при мощности нагрузки 65 Вт. Корректор приближает форму тока, потребляемую нагрузкой, к синусоидальной.
Рис. 5. Схема корректора коэффициента мощности на микросхеме TOP202YA3.
Максимальное напряжение на входе — 265 В. Средняя частота преобразователя — 100 кГц. КПД корректора — 0,95.
Импульсный источник питания с микросхемой
Схема источника питания с микросхемой той же фирмы Power Integration показана на рис. 6. В устройстве применен полупроводниковый ограничитель напряжения — 1,5КЕ250А.
Преобразователь обеспечивает гальваническую развязку выходного напряжения от напряжения сети. При указанных на схеме номиналах и элементах устройство позволяет подключать нагрузку, потребляющую 20 Вт при напряжении 24 В. КПД преобразователя приближается к 90%. Частота преобразования — 100 Гц. Устройство защищено от коротких замыканий в нагрузке.
Рис. 6. Схема импульсного источника питания 24В на микросхеме фирмы Power Integration.
Выходная мощность преобразователя определяется типом используемой микросхемы, основные характеристики которых приведены в таблице 1.
Таблица 1. Характеристики микросхем серии TOP221Y — TOP227Y.
| Тип микросхемы | Рmax, Вт | Ток срабатывания защиты, А | Сопротивление открытого транзистора, Ом |
| TOP221Y | 7 | 0,25 | 31,2 |
| T0P222Y | 15 | 0,5 | 15,6 |
| T0P223Y | 30 | 1 | 7,8 |
| T0P224Y | 45 | 1,5 | 5,2 |
| T0P225Y | 60 | 2 | 3,9 |
| T0P226Y | 75 | 2,5 | 3,1 |
| T0P227Y | 90 | 3 | 2,6 |
Простой и высокоэффективный преобразователь напряжения
На основе одной из микросхем ТОР200/204/214 фирмы Power Integration может быть собран простой и высокоэффективный преобразователь напряжения (рис. 7) с выходной мощностью до 100 Вт.
Рис. 7. Схема импульсного Buck-Boost преобразователя на микросхеме ТОР200/204/214.
Преобразователь содержит сетевой фильтр (С1, L1, L2), мостовой выпрямитель (VD1 — VD4), собственно сам преобразователь U1, схему стабилизации выходного напряжения, выпрямители и выходной LC-фильтр.
Входной фильтр L1, L2 намотан в два провода на феррито-вом кольце М2000 (2×8 витков). Индуктивность полученной катушки — 18…40 мГн. Трансформатор Т1 выполнен на ферритовом сердечнике со стандартным каркасом ETD34 фирмы Siemens или Matsushita, хотя можно использовать и иные импортные сердечники типа ЕР, ЕС, EF или отечественные Ш-образные ферритовые сердечники М2000.
Обмотка I имеет 4×90 витков ПЭВ-2 0,15 мм; II — 3×6 того же провода; III — 2×21 витков ПЭВ-2 0,35 мм. Все обмотки наматывают виток к витку. Между слоями должна быть обеспечена надежная изоляция.
Источник: Шустов М.А. Практическая схемотехника. Преобразователи напряжения (2002).
Исправления: в схеме на рисунке 3 для катушки L2 изменена точка, указывающая начало намотки.
radiostorage.net
Блок питания
Самодельный блок питания на транзисторах (0-16В, 3А)Самодельный блок питания, схема выполнена на транзисторах и обеспечивает регулируемое напряжение 0-16В при токе до 3А. Я перепробовал несколько разных выпрямителей. На рисунке приведен последний блок питания, которым пользовался, как радиолюбитель, и к которому не предъявлял высоких требований. На схеме трансформатор тип 700 — трансформатор блокинг-генератора блока питания автомобильной радиостанции АРС …
1 1254 0
Простой лабораторный блок питания 0-24В (КТ801, КТ803)В радиолюбительской практике всегда необходим лабораторный источник питания с широким диапазоном выходных напряжений и достаточным запасом тока нагрузки. Предлагается одна из таких несложных конструкций, позволяющая подключать несколько разных устройств одновременно. При ремонте, разработке либо …
3 1248 6
Универсальный источник питания на 150-480ВДобрый день, уважаемые радиолюбители. Очень часто, при работе с различной аппаратурой, в частности с ламповой техникой, под рукой требуется источник питания с регулируемым в широких пределах напряжением. При этом его стабильность отходит на второй план. Таким примером может служить снятие …
1 833 0
Простой двухполярный источник питанияУстройство предназначено для работы с операционными усилителями с двухполярным питанием и выполнено на микросхемах КР142ЕН18А, которые представляют собой регулируемые компенсационные стабилизаторы напряжения с выходным напряжение 1,2…26,5 В и выходным током до 1 А. Микросхемы оснащены …
1 799 0
Сетевой импульсный блок питания +-25В для УМЗЧ (IR2151, IRF740)Принципиальная схема сетевого импульсного источника питания для УНЧ, выходное напряжение +-25В при токе до 4,5А (примерно 200Вт). Схема собрана на микросхеме IR2153 и транзисторах IRF740. Приведены полезные советы по сборке и наладке устройства.
3 1497 0
Как получить двуполярное напряжение 5В используя две зарядки от телефонаПростая схема соединения двух мобильных зарядных устройств на 5В для получения двуполярного напряжения. Сейчас очень выгодно для питания электронных самоделок использовать универсальные зарядные устройства для сотовых телефонов с USB разъемом. Но, при условии, что самоделка питается однополярным …
1 1107 0
Импульсный блок питания для моноблоков и ноутбуков Hewlett-PackardПринципиальная схема самодельного источника питания для моноблоков и ноутбуков производства Hewlett-Packard (HP). Здесь приводится схема самодельного блока питания для ноутбуков и моноблоков фирмы «НР». Как известно, кабельблоков питания для «НР» трехпроводной, при этом две …
1 1909 0
Схема блока питания LCD телевизора Thomson T19E27UПриведена принципиальная схема источника питания и подсветки жидкокристаллического LCD телевизора Thomson T19E27U Рис. 2. Принципиальная схема блока питания LCD телевизора Thomson T19E27U (часть 2). Рис. 3. Принципиальная схема блока питания LCD телевизора Thomson T19E27U …
1 1924 0
Применение трансформаторов и дросселей из люминесцентных лампНа страницах журнала Радио и в Интернете опубликовано немало статей, в которых описаны радиолюбительские конструкции с использованием деталей вышедших из строя компактных люминесцентных ламп (КЛЛ). Чаще всего это транзисторы, динисторы, диоды, конденсаторы. Мало востребованными были и остаются трансформаторы и дроссели с ферритовыми магнитопроводами …
0 2352 0
Простой и мощный источник питания на 1,3-12В до 20А (LM317, КТ819)Схема простого и мощного самодельного блока питания с выходным напряжением от 1,3В до 12В, построен на основе LM317, КТ819. В различных цехах, лабораториях мастерских и даже некоторых офисах дляпитания осветительных приборов используется внутренняя 12-вольтовая сеть. Переменное напряжение 12V …
2 2698 16
radiostorage.net
Блоки питания и ЗУ
Зарядные устройства Блок питания Альтернативное питание Автоматическое зарядное устройство для кислотно-свинцовых батарейПосле преждевременного выхода из строя аккумулятора в одном из многих устройств(вероятно, из-за того, что я забыл сделать подзарядку согласно рекомендуемому графику), я начал искать автоматическое зарядное устройство. SLA-батареи обычно называют гелеевыми элементами, так как электролит представляет …
2 1082 0
Самодельный блок питания на транзисторах (0-16В, 3А)Самодельный блок питания, схема выполнена на транзисторах и обеспечивает регулируемое напряжение 0-16В при токе до 3А. Я перепробовал несколько разных выпрямителей. На рисунке приведен последний блок питания, которым пользовался, как радиолюбитель, и к которому не предъявлял высоких требований. На схеме трансформатор тип 700 — трансформатор блокинг-генератора блока питания автомобильной радиостанции АРС …
1 1256 0
Простой лабораторный блок питания 0-24В (КТ801, КТ803)В радиолюбительской практике всегда необходим лабораторный источник питания с широким диапазоном выходных напряжений и достаточным запасом тока нагрузки. Предлагается одна из таких несложных конструкций, позволяющая подключать несколько разных устройств одновременно. При ремонте, разработке либо …
3 1251 6
Универсальный источник питания на 150-480ВДобрый день, уважаемые радиолюбители. Очень часто, при работе с различной аппаратурой, в частности с ламповой техникой, под рукой требуется источник питания с регулируемым в широких пределах напряжением. При этом его стабильность отходит на второй план. Таким примером может служить снятие …
1 835 0
Простой двухполярный источник питанияУстройство предназначено для работы с операционными усилителями с двухполярным питанием и выполнено на микросхемах КР142ЕН18А, которые представляют собой регулируемые компенсационные стабилизаторы напряжения с выходным напряжение 1,2…26,5 В и выходным током до 1 А. Микросхемы оснащены …
1 800 0
Зарядное устройство для ноутбука ASUS М5200Я владелец малогабаритного ноутбука ASUS М5200. По роду деятельности мне приходится много ездить, и ноутбук постоянно со мной. В поездке пользуюсь ноутбуком эпизодически. К сожалению, штатный аккумулятор ноутбука довольно быстро разряжается, причем это происходит в самый неподходящий …
1 909 0
Зарядное устройство для аккумуляторов емкостью 4-7АчСвинцово-кислотные аккумуляторы емкостью 4…7 А-ч, которые применяются в источниках бесперебойного питания, популярны среди путешествующих радиолюбителей, потому что они дешевые, небольшие, у них отсутствует эффект памяти. Один такой аккумулятор позволяет активно работать несколько часов с …
1 1024 0
Зарядно-восстановительное устройство для NiCd и NiMH аккумуляторовКак известно, нет ничего вечного на земле. Но человек всегда стремится продлить жизнь всему, что находится в сфере его интересов. Аккумулятор — сердце любого электрофицированного устройства, поэтому совсем не случайно большое внимание радиолюбители уделяют именно ему. Жизнь малогабаритных …
1 1056 0
Источник питания +5V, стабилизатор тока для светодиодных осветителей (CS5171, CS5173)В последнее время широкое распространение получили всевозможные светодиоды и осветительные элементы на их основе. Их применяют в подсветке улиц и зданий, в светофорах на улицах и железной дороге, в информационных и рекламных панелях, бытовых фонариках и т.п. Это связано с тем, что в последние …
1 657 0
Сетевой импульсный блок питания +-25В для УМЗЧ (IR2151, IRF740)Принципиальная схема сетевого импульсного источника питания для УНЧ, выходное напряжение +-25В при токе до 4,5А (примерно 200Вт). Схема собрана на микросхеме IR2153 и транзисторах IRF740. Приведены полезные советы по сборке и наладке устройства.
3 1499 0
radiostorage.net
Блоки питания электронных устройств — устройство и принцип работы основных схем
ектронные устройства можно условно разделить на две группы: мобильные и стационарные. Первые из них используют так называемые первичные источники питания, — гальванические батареи или аккумуляторы, которые имеют запас электроэнергии.
Здесь сразу вспоминаются мобильные телефоны, фотоаппараты, пульты дистанционного управления и много других портативных устройств. В этом случае аккумуляторы и батареи вне конкуренции, поскольку заменить их попросту нечем. Единственным неудобством, платой за мобильность является то, что время действия таких устройств ограничено емкостью батарей, и, как правило, невелико. Исключением из этого правила являются, разве что, наручные часы. Потребление энергии у них очень низкое, что заложено на стадии проектирования, поэтому на одной батарейке часы могут ходить целый год, а то и больше.
Стационарные устройства, как правило, получают питание от вторичных источников. Такие источники собственной энергии не вырабатывают, а лишь преобразуют электрический ток до требуемых параметров: из сетевого напряжения 220В блоки питания вырабатывают пониженные напряжения, необходимые для питания полупроводниковой аппаратуры. Такие блоки питания часто называются сетевыми.
Опасные сетевые блоки питания
Самыми простейшими являются блоки питания с гасящим конденсатором или резистором. Подобные блоки описывались в радиотехнических журналах в девяностые годы прошлого века. КПД таких блоков питания крайне мал не более 20%, поэтому они применяются для питания устройств, мощность которых не более единиц ватт: можно запитать одну – две микросхемы.
Основным недостатком подобных блоков является то, что они гальванически не развязаны от первичной сети, в результате чего вся схема – потребитель также находится под опасным потенциалом. Прикосновение к элементом такой схемы совсем нежелательно, и даже опасно. Поэтому налаживание подобных конструкций выполняется с использованием развязывающего трансформатора, описанного в статье «Как изготовить трансформатор безопасности».
Но даже при таком налаживании эти схемы все равно остаются опасными, поэтому рекомендовать их для применения не следует. Если все же такой схемы не избежать (какой смысл делать отдельный источник для питания фотореле, которое висит высоко на столбе?), то остается надеяться на аккуратность и грамотность пользователя.
Безопасные блоки с гасящим конденсатором
Схема блока питания с гасящим конденсатором и гальванической развязкой от сети описана в статье «Терморегулятор для сварки пластмасс» и показана на рисунке 1. Автор схемы В. Кузнецов.
Рисунок 1. Схема блока питания с гасящим конденсатором и гальванической развязкой от сети
Схема подробно описана в упомянутой статье, была многократно повторена (не один десяток раз) и показала отличные результаты. Поэтому здесь отметим только основные моменты. Сетевое напряжение через гасящий конденсатор C1 выпрямляется мостом VD1 и стабилизируется на уровне 24В стабилизатором на транзисторе VT3. От этого стабилизатора питается генератор, выполненный на транзисторах VT1, VT2. «Силовой» трансформатор Тр2 выполнен на ферритовом кольце диаметром 20 мм.
Такой трансформатор на частоте 40…50 КГц может выдать в нагрузку мощность до 7 ватт, что вполне достаточно для питания схемы, описанной в статье. Выходные напряжения стабилизируются простейшими параметрическими стабилизаторами на стабилитронах VD5, VD6. Благодаря наличию развязывающего трансформатора Тр2, питаемая нагрузка гальванически развязана от сети, что обеспечивает электробезопасность схемы.
Представьте себе, как бы выглядела термопара, находящаяся под потенциалом сети! Но следует заметить, что все, что изображено на схеме справа от сердечника трансформатора Тр2, находится под потенциалом сети, и требует аккуратного и осторожного обращения. Еще одна схема безопасного блока питания с гасящим конденсатором показана на рисунке 2.
Рисунок 2. Схема безопасного блока питания с гасящим конденсатором
Первичная обмотка трансформатора малогабаритных блоков питания содержит несколько (четыре…семь) тысяч витков сверхтонкого провода,- 0,05…0,06мм . Чтобы такую обмотку не мотать предлагается с помощью гасящего конденсатора снизить напряжение на первичной обмотке до 30…40В. В этом случае первичная обмотка содержит не более 600…700 витков достаточно толстого провода (0,1…0,15мм). Вторичная обмотка рассчитывается как обычно на требуемое напряжение.
Трансформатор можно намотать на магнитопроводе Ш12*15 от абонентского громкоговорителя. Более точно значение напряжений можно подобрать при помощи конденсатора C1. За счет использования трансформатора выход блока питания гальванически развязан от сети. Мощности подобного блока питания вполне хватало, чтобы запитать простенький генератор (шесть или семь микросхем серии К561) для настройки телевизоров. Напряжение питания было сделано 9 В. Подробно об устройстве и налаживании этого блока питания можно прочитать в журнале «Радио» №12_98.
Блоки питания современной аппаратуры
Современная аппаратура промышленного изготовления, например, компьютеры, музыкальные центры, телевизоры, — большей частью имеет импульсные источники питания.
Основная идея таких источников в следующем. Выпрямленное напряжение сети преобразуется инвертором в переменное частотой в несколько десятков, а иногда и сотен килогерц. На таких частотах трансформаторы получаются очень малых размеров, что позволяет значительно уменьшить габариты и массу блоков питания.
После трансформатора импульсные напряжения выпрямляются и сглаживаются фильтрами, размер которых за счет высокой частоты также невелик по сравнению с традиционными блоками питания, работающих на частоте сети. Стабилизация выходных напряжений осуществляется в первичной цепи при помощи широтно-импульсной модуляции – ШИМ, что также способствует повышению КПД и уменьшению габаритов блока питания.
Не столь давно считалось, что импульсные источники питания оправдывают себя лишь начиная от мощности не менее 100 Ватт. При этом основным критерием считалась удельная мощность, т.е. мощность, приходящаяся на 1 кубический дециметр объема блока питания. При мощности импульсного источника ниже 100 Вт, удельная мощность импульсного источника получалась ниже, чем у обычного блока питания. Попросту сказать, габариты импульсного источника могли получиться больше, чем у обычного трансформаторного.
Но техника не стоит на месте, элементная база электроники развивается очень быстро. Современная промышленность освоила производство импульсных источников мощностью всего в несколько ватт, достаточно вспомнить хотя бы зарядные устройства для сотовых телефонов и «пальчиковых» аккумуляторов.
Здесь уже просто на глаз видно, что удельная мощность таких источников выше, чем аналогичных «зарядников» (совсем недавно были и такие) с сетевым трансформатором. Вот так хорошо дело обстоит в промышленном производстве: на одном только обмоточном проводе, да трансформаторном железе и миниатюрных корпусах получается огромная экономия.
В условиях же любительского технического творчества для изготовления конструкции в единственном экземпляре вполне подходит традиционный источник питания с сетевым трансформатором. Хотя изредка приходится искать нестандартные решения проблемы электропитания, например при ремонте аппаратуры.
Импульсный блок питания из электронного трансформатора
Вот, пожалуйста, наглядный практический пример. В звуковом микшере импортного производства почему-то произошел обрыв первичной обмотки силового трансформатора, который был выполнен на кольцевом магнитопроводе.
Мощность данного трансформатора была около 20 Вт, что наводило на грустные размышления о том, что количество витков первичной обмотки, скорее всего, не одна тысяча витков (чем меньше размеры трансформатора, тем большее количество витков приходится на один вольт, и провод тоньше). А перематывать вручную на кольце… Но и это было не главным: высота кольцевого трансформатора была настолько мала, что заменить другим, уже готовым Ш-образным возможности не представлялось, не позволяли габариты корпуса.
Решить вопрос позволило применение электронного трансформатора, правда, потребовалась некоторая доработка, которая описана в статье «Как сделать блок питания из электронного трансформатора?». Смысл переделки в том, что электронный трансформатор рассчитан на работу с лампами накаливания, которые к нему подключены постоянно, то есть запуск трансформатора происходит под нагрузкой. Если же нагрузки нет, то схема не запускается. Тот же эффект наблюдается при незначительной нагрузке.
Представьте себе, что нагрузка мощный усилитель звуковой частоты: как только прекратился звук, — пауза, так блок питания выключился и больше не запустился. Вот доработка электронного трансформатора и сводится к тому, чтобы блок питания на его основе включался и работал даже без нагрузки.
Электронный трансформатор как раз тот случай, где изготовление импульсного источника упрощено до предела: все уже сделано, детали все на месте, трансформаторы уже все намотаны, а цена просто смешная. Просто набор «Сделай сам»! Даже в случае неудачного эксперимента, выбросить будет совсем не жалко. Если детали покупать в розницу, получится намного дороже. Поэтому в домашних условиях проще изготовить обычный трансформаторный блок питания.
Сетевые адаптеры из Китая
В случае, когда мощность нагрузки невелика, спасти положение вполне может сетевой адаптер китайского производства. Это всем известный блок, выполненный в виде большой сетевой вилки с хвостом, оканчивающимся разъемом, который, почему-то называют «джек». Внутри вилки находится сетевой трансформатор мощностью не более 5…7 ватт, выпрямительный мостик и сглаживающий конденсатор.
В некоторых блоках имеется движковый переключатель, позволяющий ступенчато изменять выходное напряжение в пределах 5…15В. Выходное напряжение, указанное на переключателе, соответствует работе под нагрузкой. Например, если указано 12В, то без нагрузки можно намерять почти 18В. Просто конденсатор заряжается до амплитудного значения. Но под нагрузкой, все-таки, будет 12В, что соответствует величине действующего значения переменного напряжения.
Конструкция подобных адаптеров упрощена до предела: китайцы не удосужились даже установить предохранитель. Да по большому счету не слишком он тут и нужен. Первичная обмотка намотана таким тонким проводом, что он сам по себе является неплохим предохранителем. Если первичная обмотка сгорит, то остается этот адаптер просто выбросить и купить новый.
Цена таких адаптеров невелика, чтобы заниматься их ремонтом. Экономия обмоточного провода в этих адаптерах очень заметна. Такие блоки питания заметно греются даже на холостом ходу, без нагрузки.
В следующей статье будет рассказано, как можно самостоятельно сделать простой и надежный блок питания для домашней лаборатории.
Борис Аладышкин
Продолжение статьи: Блоки питания для домашней лаборатории
electrik.info
Схемы блоков питания своими руками
Блок питания для USB порта |
У шины питания Vbus (+5 В) USB-порта по потребляемому от неё внешним устройством мощности параметры весьма скромные и если немного переборщить, то можно спалить материнскую плату персонального компьютера.
С помощью предлагаемой схемы блока питания для USB порта, можно подсоединить к компьютеру или ноутбуку внешнее USB-устройство, потребляющее большую мощность.
Импульсный источник с параметрами 5V 5A |
Схема достаточно проста в изготовлении в домашних условиях, минимум дефицитных деталей и настройки. Стабильна в работе.
Преобразователи напряжения |
Подборка схем и конструкций преобразователей напряжения изготовленных своими руками.
Блок питания для радиолюбителя |
Рано или поздно перед радиолюбителем возникает проблема изготовления универсального БП, который пригодился бы на все случаи жизни. То есть имел достаточную мощность, надёжность и регулируемый в широких пределах, к тому же защищал нагрузку от чрезмерного потребления тока при испытаниях и не боялся коротких замыканий.
Стабилизаторы напряжения схемы и конструкции |
Подборка радиолюбительских схем и конструкций стабилизаторов напряжения собранных своими руками.
Схемы блоков питания. Импульсный БП к паяльнику с термостатом |
Основу аналоговой части составляет дифференциальный усилитель, собранный на операционном усилителе DA1. Конструкция его произвольная. Все зависит от вкуса и способностей радиолюбителя
Регулируемый источник с защитой по току |
Им можно подсоединить любую радиолюбительскую разработку с напряжением от 1 до 35 В и которой не боится больших токов нагрузки, поскольку введена токовая защита
Лабораторный блок питания |
Представляю вниманию радиолюбителей варианты схем и конструкций простых и не очень , удобных и надежных лабораторных блоков питания для домашней мастерской. В просторах интернета, можно найти много схем лабораторных БП, поэтому данные схемы никак не претендует на шедевр, а призвана лишь помочь радиолюбителям, немного оснастить свою мастерскую или рабочее место. Также рассмотрены варианты переделки компьютерных ATX блоков питания в лабораторные
Импульсный блок питания |
По структуре предлагаемое вниманию читателей разработка не новодел: выпрямитель, — конденсаторный фильтр — полумостовой преобразователь постоянного напряжения в переменное (с понижающим трансформатором) — выпрямители — фильтры — стабилизаторы
Простой БП на 22А |
Проще некуда, схема состоит из понижающего трансформатора, выпрямительного моста на Д242, стабилизатора напряжения и трех транзисторов КТ827
Схема защиты блока питания или зарядного устройства от короткого замыкания |
Представленные ниже радиолюбительские схемы защиты блоков питания или зарядных устройств могут совместно работать практически с любыми источниками — сетевыми, импульсными и аккумуляторными батареями. Схемотехническая реализация этих конструкция относительна проста и доступна для повторения даже начинающим радиолюбителем.
Защита от переполюсовки блока питания |
Рассмотрено несколько вариантов схем защиты от переполюсовки, в.т.ч быстродействующая схема зашиты на полевом транзисторе, которая проверена в работе в конструкции автомобильного ЗУ собранного своими руками из компьютерного БП и главное она не требуют почти никакой настройки и регулировки.
Простой регулятор тока сварочного трансформатора |
Эта схема регулятора тока предельно проста и выполнена на доступной элементной базе и проста в управлении
Схемы блоков питания. Сетевой источник переменного тока |
У меня реализована такая идея. Перематываете трансформатор максимально большой мощности (из имеющихся у вас) так, чтобы сделать восемь вторичных обмоток
Эту схему блока питания вы можете использовать для запитки цифровых устройств. Схема дополнена вольтметром для контроля и регулировки параметров
Умножитель напряжения |
Cхемы умножителей напряжения позволяют значительно снизить вес и габариты финального устройства. Для понимания работы любого умножителя напряжения, рассмотрим принципы построения таких устройств. Их можно условно поделить на симметричные и несимметричные.
Схемы блоков питания. Самодельный бесперебойник |
С выходной мощностью до 220 Ватт, в качестве батареи взяли аккумулятор от автомобиля
Преобразователи напряжения из 12 В постоянного в 1000В |
Его можно использовать для запитки фотоэлектронного умножителя, но от него можно запитать счетчик Гейгера и другие высоковольтные приборы.
Транзисторный регулятор напряжения |
Роль регулирующего элемента в схеме выполняет мощный транзистор, причем конструкция на столько проста, что ее может повторить любой, даже неопытный радиолюбитель, затратив при этом минимум времени и средств
Устройство токовой защиты в двухполярном БП |
Данная радиолюбительская разработка моментально уменьшает питание до нуля на обоих плечах, и таким образом обладает триггерным эффектом
Стабилизированный блок питания 5-9 B 500 мА с защитой на реле |
Его можно использовать для любых радиотехнических исполнений с напругой 4,5-6 В, 9 В и током потребления до 500 мА
Малогабаритный блок питания |
Этот БП имеет параметрический стабилизатор тока и компенсационный стабилизатор напряжения. Поэтому он не боится короткого замыкания по выходу, и выходной транзистор стабилизатора практически не может выйти из строя
Конструкция двухполярного импульсного блок питания |
В момент включения блока питания в сеть осуществляется выпрямление переменного напряжения электросети диодным мостом, пульсацию от которого сглаживается емкостным фильтром на конденсаторах. Для снижения величины тока заряда, проходящего через эти конденсаторы, в схему добавлен резистор. Затем выпрямленное напряжение поступает на полумостовой инвертор, построенный на транзисторах.
Самодельный источник бесперебойного питания |
Краткие теоретические сведения о построение и работе источников бесперебойного питания, а также рассмотрена конструкция самодельного ИБП
Блок зарядки мощной батареи конденсаторов |
Электронная конструкция с некоторой периодичностью разряжает мощную конденсаторную батарею на индуктор, потом на следующий, и так по цепочке
Блок питания на 12 вольт схема |
Сетевое напряжение поступает через предохранитель на первичную обмотку силового трансформатора. С его вторичной обмотки снимем уже пониженное напряжение на 20 вольт при токе до 25А. При желании этот трансформатор можно сделать своими руками на основе силового трансформатора от старого лампового телевизора.
Блок аварийного питания |
В российской глубинке до сих пор случается частое отключение электроэнергии, что серьезно меняет устаканившийся образ жизни в нелучшую сторону. Решить возникшую проблему очень легко.
Мощный блок питания |
Рано или поздно у любого радиолюбителя возникнет надобность в мощном БП как для проверки различных электронных узлов и блоков, так и для подключения мощных радиолюбительских самоделок.
ШИМ регулятор подборка схем |
Регулировать значения уровня напряжение питания можно с помощью регуляторов с широтно-импульсной модуляцией. Преимущество такой настройки состоит в том, что выходной транзистор работает в режиме ключа и может быть только в двух состояниях — открытом или закрытом, что исключает его перегрев, а значит использование большого радиатора и как следствие снижает расходы на электроэнергию.
Адаптер автомобильный для подключения ноутбука или планшетника |
Аккумуляторную батарею любого мобильного компьютера, требуется периодически заряжать, а как это можно сделать находясь на отдыхе или на рыбалке. Очень даже просто, вам достаточно собрать и использовать обычный автомобильный адаптер для бортовой сети автомобиля, собрать который очень легко и просто.
Двухполярный блок питания на 24 вольта |
Этот преобразователь с двухполярным питанием отлично подойдет для питания УНЧ средней мощности до 150 ватт, но если поменять ключи на более мощные можно получить и более высокие значения.
Схема самодельного эквивалента нагрузки для проверки блоков питания |
Для проверки и регулировки мощных блоков питания необходима низкоомная регулируемая нагрузка с допустимой мощностью рассеивания до сотни ватт. Применение переменных сопротивлений не всегда реально, в основном из-за мощности допустимой рассеивания.
Блок питания на 9 вольт |
Если у вас есть всего один мощный транзистор, то этого вполне достаточно, чтобы собрать простой блок питания с выходным напряжением 9В и с приемлемыми характеристиками, кроме того рассмотрим в рамках данной статьи конструкции и поинтересней.
Стабилизатор напряжения на 220 вольт |
В сельской местности для безопасного использования бытовой техники, требуется однофазный стабилизатор напряжения 220В, который при сильной просадки напряжения в сети поддерживает на выходе номинальное выходное напряжение в 220 вольт.
Блок питания автомагнитолы |
Хочу предложить простую схему самодельного блока питания для автомагнитолы. Она содержит всего два транзистора, но в ней имеется защита от короткого замыкания.
Как определить внутреннее сопротивление источника питания |
Очень важным параметром самодельных блоков питания является внутреннее сопротивление источника питания, это такая количественная характеристика БП, которая описывает величину энергетических потерь при прохождении через блок питания нагрузочного тока.
Функциональная индикация для блока питания |
В ряде проведения некоторых радиолюбительских экспериментов требуется контролировать основные параметры блоков питания для этого я собрал приставку цифрового амперметра и вольтметра для БП, но затем я решил добавить функций, выполняемых микроконтроллером и повесил на него функцию измерения температуры силовых транзисторов. Ведь вполне может появиться ситуация применения БП на пределе его технических параметров и тут появляется опасность теплового пробоя полупроводников радиокомпонентов.
Схема сетевого фильтра |
Эти устройства стали обязательным атрибутом оргтехники, бытовой техники и многих радиолюбительских приборов. Это устройство защищает цепи питания электронной аппаратуры от высокочастотных и импульсных помех, возможных скачков напряжения.
Высоковольтный источник питания |
Иногда, для различных радиолюбительских экспериментов, просто необходим источник высокого напряжения. Для этих целей , как нельзя лучше подходят трансформаторы высокого напряжения. Об одном из них из извлеченного из старого телевизора мы поговорим в этой статье.
Схема блока питания и преобразователя напряжения на 3,3 вольта |
Для радиолюбительских самоделок на микроконтроллерах, модулей считывания SD-карт и некоторых других устройств требуется постоянное напряжение 3,3 вольта. Получить его можно как от литиевой батареи, так и от самодельных блоков питания и различных DC-DC преобразователей на ИМС
Схема усилителя тока для регулятора напряжения |
Во многих современных радиолюбительских устройствах и разработках применяются регуляторы напряжения. Они необходимы для регулирования и стабилизирования напряжения в определенном интервале. С помощью них входное напряжение понижают до необходимого. Многие интегральные микросхемы стабилизаторы напряжения, например, LM708, LM317 и им аналогичные, имеют один большой минус. Они не обладают большим выходным током. В этом случае схему подключения стабилизатора следует немного дополнить, поставив усилитель тока, например на мощном транзисторе.
Трансформаторные блоки питания |
Трансформаторные питающие источники изменяют структуру напряжения за счет работы силового трансформатора, питающегося от сети переменного тока напряжением 220 вольт, в котором осуществляется понижение амплитуды синусоидальной гармоники переменного напряжения, следующей далее на выпрямительное устройство, состоящее обычно из диодов, включенных по мостовой схеме.
www.texnic.ru
Цепи питания| Практические аналоговые полупроводниковые схемы
Существует три основных типа источников питания: нерегулируемый (также называемый грубой силой ), линейный регулируемый и импульсный . Четвертый тип схемы источника питания, называемый с регулируемой пульсацией , представляет собой гибрид между схемами «грубой силы» и «переключением» и заслуживает отдельного раздела.
Нерегулируемый
Нерегулируемый источник питания — это самый примитивный тип, состоящий из трансформатора , выпрямителя и фильтра нижних частот .Эти источники питания обычно демонстрируют большое количество пульсаций напряжения (то есть быстро меняющуюся нестабильность) и другие «шумы» переменного тока, накладываемые на мощность постоянного тока. Если входное напряжение изменяется, выходное напряжение будет изменяться пропорционально. Преимущество нерегулируемых поставок в том, что они дешевы, просты и эффективны.
линейно регулируемый
Линейный регулируемый источник питания — это просто «грубый» (нерегулируемый) источник питания, за которым следует транзисторная схема, работающая в «активном» или «линейном» режиме, отсюда и название линейный стабилизатор .(В ретроспективе это очевидно, не так ли?) Типичный линейный регулятор предназначен для вывода фиксированного напряжения для широкого диапазона входных напряжений, и он просто сбрасывает любое избыточное входное напряжение, чтобы обеспечить максимальное выходное напряжение на нагрузку. Это чрезмерное падение напряжения приводит к значительному рассеиванию мощности в виде тепла. Если входное напряжение станет слишком низким, транзисторная схема потеряет стабилизацию, что означает, что она не сможет поддерживать постоянное напряжение. Он может только снизить избыточное напряжение, но не восполнить недостаток напряжения в цепи грубой силы.Следовательно, вы должны поддерживать входное напряжение как минимум на 1–3 вольт выше желаемого выходного напряжения, в зависимости от типа регулятора. Это означает, что эквивалент мощности минимум от 1 до 3 вольт, умноженный на ток полной нагрузки, будет рассеиваться схемой регулятора, генерируя много тепла. Это делает источники питания с линейной регулировкой неэффективными. Кроме того, чтобы избавиться от всего этого тепла, они должны использовать большие радиаторы, которые делают их большими, тяжелыми и дорогими.
Переключение
Импульсный регулируемый источник питания («переключатель») — это попытка реализовать преимущества схем с прямым и линейным регулированием (компактность, эффективность и дешевизна, но также «чистое» стабильное выходное напряжение).Импульсные источники питания работают по принципу выпрямления входящего переменного напряжения линии электропередачи в постоянный ток, преобразования его в высокочастотный прямоугольный переменный ток через транзисторы, работающие как переключатели включения / выключения, повышая или понижая это напряжение переменного тока с помощью легкого веса. трансформатор, затем выпрямляет выход переменного тока трансформатора в постоянный ток и фильтрует его для конечного выхода. Регулировка напряжения достигается изменением «рабочего цикла» инверсии постоянного тока в переменный на первичной стороне трансформатора. В дополнение к более легкому весу из-за меньшего размера сердечника трансформатора, коммутаторы имеют еще одно огромное преимущество перед двумя предыдущими конструкциями: этот источник питания типа можно сделать настолько независимым от входного напряжения, что он может работать в любой системе электроснабжения в России. мир; они называются «универсальными» источниками питания.Обратной стороной коммутаторов является то, что они более сложны и из-за своей работы имеют тенденцию генерировать много высокочастотного «шума» переменного тока в линии электропередачи. Большинство коммутаторов также имеют на своих выходах значительные пульсации напряжения. У более дешевых типов этот шум и пульсации могут быть такими же сильными, как и для нерегулируемого источника питания; такие коммутаторы начального уровня не бесполезны, потому что они по-прежнему обеспечивают стабильное среднее выходное напряжение, и есть «универсальные» входные возможности. Дорогие переключатели не имеют пульсаций и имеют почти такой же низкий уровень шума, как и некоторые линейные переключатели; эти переключатели обычно столь же дороги, как и линейные источники питания.Причина использования дорогостоящего коммутатора вместо хорошего линейного в том, что вам нужна универсальная совместимость с энергосистемой или высокая эффективность. Высокая эффективность, легкий вес и небольшие размеры — вот причины, по которым импульсные источники питания почти повсеместно используются для питания цифровых компьютерных схем.
Регулируемая пульсация
Источник питания с пульсационным регулированием является альтернативой линейно регулируемой проектной схеме: источник питания «грубой силы» (трансформатор, выпрямитель, фильтр) составляет «входной конец» схемы, но транзистор работает строго в его включенном состоянии. В режиме выключения (насыщение / отсечка) мощность постоянного тока передается на большой конденсатор по мере необходимости для поддержания выходного напряжения между высокой и низкой уставкой.Как и в переключателях, транзистор в стабилизаторе пульсаций никогда не пропускает ток, находясь в «активном» или «линейном» режиме в течение значительного промежутка времени, что означает, что очень мало энергии будет потрачено впустую в виде тепла. Однако самым большим недостатком этой схемы регулирования является необходимое присутствие некоторой пульсации напряжения на выходе, так как напряжение постоянного тока варьируется между двумя уставками управления напряжением. Кроме того, это пульсирующее напряжение изменяется по частоте в зависимости от тока нагрузки, что затрудняет окончательную фильтрацию постоянного тока.Цепи регулятора пульсаций, как правило, немного проще, чем схемы переключателя, и им не нужно обрабатывать высокие напряжения в линии питания, с которыми должны работать переключающие транзисторы, что делает их более безопасными в эксплуатации.
СВЯЗАННЫЙ РАБОЧИЙ ЛИСТ:
Импульсный источник питания: преимущества использования и принцип работы | Статья
.СТАТЬЯ ОБРАЗОВАНИЯ
Получайте ценные ресурсы прямо на ваш почтовый ящик — рассылается раз в месяц
Мы ценим вашу конфиденциальность
Что такое блок питания?
Источник питания — это электрическое устройство, которое преобразует электрический ток, поступающий от источника питания, в значение напряжения, необходимое для питания нагрузки, такой как двигатель или электронное устройство.
Существует два основных исполнения источников питания: линейный источник питания и импульсный источник питания.
- Линейный: В линейных источниках питания используется трансформатор для понижения входного напряжения. Затем напряжение выпрямляется и превращается в напряжение постоянного тока, которое затем фильтруется для улучшения качества формы сигнала. В линейных источниках питания используются линейные регуляторы для поддержания постоянного напряжения на выходе. Эти линейные регуляторы рассеивают лишнюю энергию в виде тепла.
- Коммутация: Импульсный источник питания — это новая методология, разработанная для решения многих проблем, связанных с конструкцией линейного источника питания, включая размер трансформатора и регулировку напряжения. В схемах импульсных источников питания входное напряжение больше не снижается; вместо этого он исправляется и фильтруется на входе. Затем напряжение проходит через прерыватель, который преобразует его в серию высокочастотных импульсов. Прежде чем напряжение достигнет выхода, оно снова фильтруется и выпрямляется.
Как работает импульсный источник питания?
На протяжении многих лет линейные источники питания переменного / постоянного тока преобразуют мощность переменного тока из электросети в напряжение постоянного тока для работы бытовой техники или освещения. Потребность в источниках меньшего размера для приложений с большой мощностью означает, что линейные источники питания стали использоваться в конкретных промышленных и медицинских целях, где они все еще необходимы из-за низкого уровня шума. Но на смену им пришли импульсные источники питания, потому что они меньше, более эффективны и способны выдерживать большую мощность. На рисунке 1 показано общее преобразование переменного тока (AC) в постоянный ток (DC) в импульсном источнике питания.
Рисунок 1: Изолированный импульсный источник питания переменного / постоянного тока
Входное исправление
Выпрямление — это процесс преобразования переменного напряжения в постоянное. Выпрямление входного сигнала — это первый шаг в импульсных источниках питания переменного / постоянного тока.
Принято считать, что постоянное напряжение — это прямая, непоколебимая линия постоянного напряжения, подобная той, которая выходит из батареи.Однако то, что определяет постоянный ток (DC), — это однонаправленный поток электрического заряда. Это означает, что напряжение течет в одном направлении, но не обязательно постоянно.
Синусоидальная волна представляет собой наиболее типичную форму волны переменного тока, которая является положительной для первого полупериода, но отрицательной для остальной части цикла. Если отрицательный полупериод реверсируется или устраняется, то ток перестает меняться и становится постоянным. Этого можно добиться с помощью процесса, называемого исправлением.
Выпрямление может быть достигнуто с помощью пассивного полумостового выпрямителя для устранения отрицательной половины синусоидальной волны с помощью диода (см. Рисунок 2) . Диод позволяет току течь через него во время положительной половины волны, но блокирует ток, когда он течет в противоположном направлении.
Рисунок 2: Полумостовой выпрямитель
После выпрямления результирующая синусоида будет иметь низкую среднюю мощность и не сможет эффективно обеспечивать питание устройств.Гораздо более эффективным методом было бы изменить полярность отрицательной полуволны и сделать ее положительной. Этот метод называется двухполупериодным выпрямлением, и для него требуется всего четыре диода в конфигурации моста (см. Рисунок 3) . Такая конструкция поддерживает стабильное направление тока независимо от полярности входного напряжения.
Рисунок 3: Полномостовой выпрямитель
Полностью выпрямленная волна имеет более высокое среднее выходное напряжение, чем напряжение, создаваемое полумостовым выпрямителем, но это все еще очень далеко от постоянной формы волны постоянного тока, необходимой для питания электронных устройств.Хотя это волна постоянного тока, ее использование для питания устройства было бы неэффективным из-за формы волны напряжения, которая очень быстро и очень часто меняет значение. Это периодическое изменение напряжения постоянного тока называется пульсацией — уменьшение или устранение пульсаций имеет решающее значение для эффективного источника питания.
Самый простой и наиболее часто используемый метод уменьшения пульсаций — это использование большого конденсатора на выходе выпрямителя, называемого накопительным конденсатором или сглаживающим фильтром (см. Рисунок 4) .
Конденсатор накапливает напряжение во время пика волны, а затем снабжает нагрузку током до тех пор, пока его напряжение не станет меньше, чем сейчас нарастающая волна выпрямленного напряжения. Результирующая форма сигнала намного ближе к желаемой форме и может считаться напряжением постоянного тока без компонента переменного тока. Этот окончательный сигнал напряжения теперь можно использовать для питания устройств постоянного тока.
Рисунок 4: Полномостовой выпрямитель со сглаживающим фильтром
Пассивное выпрямление использует полупроводниковые диоды в качестве неуправляемых переключателей и является самым простым методом выпрямления волны переменного тока, но не самым эффективным.
Диоды — относительно эффективные переключатели; они могут быстро включаться и выключаться с минимальными потерями энергии. Единственная проблема с полупроводниковыми диодами заключается в том, что они имеют падение напряжения прямого смещения от 0,5 В до 1 В, что снижает эффективность.
Активное выпрямление заменяет диоды управляемыми переключателями, такими как полевые МОП-транзисторы или биполярные транзисторы (см. Рисунок 5) . У этого есть два преимущества: во-первых, выпрямители на основе транзисторов устраняют фиксированное падение напряжения от 0,5 В до 1 В, связанное с полупроводниковыми диодами, поскольку их сопротивление может быть произвольно малым и, следовательно, иметь небольшое падение напряжения.Во-вторых, транзисторы представляют собой управляемые переключатели, что означает, что частоту переключения можно контролировать и, следовательно, оптимизировать.
Обратной стороной является то, что активные выпрямители требуют более сложных схем управления для достижения своей цели, что требует дополнительных компонентов и, следовательно, делает их более дорогими.
Рисунок 5: Полномостовой активный выпрямитель
Коррекция коэффициента мощности (PFC)
Второй этап в конструкции импульсного источника питания — это коррекция коэффициента мощности (PFC).
ЦепиPFC имеют мало общего с фактическим преобразованием мощности переменного тока в мощность постоянного тока, но являются важным компонентом большинства коммерческих источников питания.
Рисунок 6: Осциллограммы напряжения и тока на выходе выпрямителя
Если вы посмотрите на форму волны тока накопительного конденсатора выпрямителя (см. Рисунок 6) , вы увидите, что зарядный ток течет через конденсатор в течение очень короткого промежутка времени, особенно с точки, где напряжение на входе конденсатор больше, чем заряд конденсатора до пика выпрямленного сигнала.Это вызывает серию коротких всплесков тока в конденсаторе, что создает значительную проблему не только для источника питания, но и для всей электросети из-за большого количества гармоник, которые эти всплески тока вводят в сеть. Гармоники могут создавать искажения, которые могут повлиять на другие источники питания и устройства, подключенные к сети.
В схеме импульсного источника питания цель схемы коррекции коэффициента мощности — минимизировать эти гармоники путем их фильтрации.Для этого есть два варианта: активная и пассивная коррекция коэффициента мощности.
- Пассивные схемы коррекции коэффициента мощности состоят из пассивных фильтров нижних частот, которые пытаются устранить высокочастотные гармоники. Однако источники питания, особенно в приложениях с большой мощностью, не могут соответствовать международным нормам по гармоническому шуму с использованием только пассивной коррекции коэффициента мощности. Вместо этого они должны применять коррекцию активной мощности.
- Активная коррекция коэффициента мощности изменяет форму кривой тока и заставляет ее следовать за напряжением.Гармоники перемещаются на гораздо более высокие частоты, что упрощает их фильтрацию. Наиболее широко используемой схемой для этих случаев является повышающий преобразователь, также называемый повышающим преобразователем.
Изоляция: изолированные и неизолированные импульсные источники питания
Независимо от того, присутствует ли схема PFC, последний этап преобразования мощности — это понижение выпрямленного напряжения постоянного тока до нужной величины для предполагаемого применения.
Поскольку форма входного сигнала переменного тока выпрямлена на входе, выходное напряжение постоянного тока будет высоким: если нет коррекции коэффициента мощности, выходное напряжение постоянного тока выпрямителя будет около 320 В.Если есть активная схема коррекции коэффициента мощности, на выходе повышающего преобразователя будет постоянное постоянное напряжение 400 В или более.
Оба сценария чрезвычайно опасны и бесполезны для большинства приложений, которые обычно требуют значительно более низких напряжений. В таблице 1 показаны некоторые аспекты преобразователя и приложения, которые следует учитывать при выборе правильной топологии изоляции.
| Изолированные источники питания переменного / постоянного тока | Неизолированные источники питания переменного / постоянного тока | |
| Топология | Обратный преобразователь | Понижающий преобразователь |
| Безопасность | Гальваническая развязка обеспечивает повышенную безопасность пользователя | Возможные утечки тока могут причинить значительный вред пользователям или нагрузкам |
| Размер и эффективность | Трансформаторы увеличивают размер и вес | Требуется только один индуктор, схема гораздо меньшего размера |
| КПД | Потери в трансформаторной стали и меди влияют на КПД | Одна катушка индуктивности намного эффективнее, чем целый трансформатор |
| Сложность | Схема управления необходима как для | |
Таблица 1: Изолированные vs.Неизолированные источники питания переменного / постоянного тока
При выборе метода понижения главное внимание уделяется безопасности.
Источник питания подключается к сети переменного тока на входе, что означает, что в случае утечки тока на выходе электрический ток такой степени может серьезно повредить или вызвать смерть, а также повредить любое устройство, подключенное к выходу.
Безопасность может быть достигнута за счет магнитной изоляции входных и выходных цепей источника переменного / постоянного тока, подключенного к сети.Наиболее широко используемые цепи в изолированных источниках питания переменного / постоянного тока — это обратноходовые преобразователи и резонансные LLC-преобразователи, поскольку они включают гальваническую или магнитную изоляцию (см. Рисунок 7) .
Рисунок 7: Обратный преобразователь (слева) и LLC-резонансный преобразователь (справа)
Использование трансформатора означает, что сигнал не может быть постоянным напряжением. Вместо этого должно быть изменение напряжения и, следовательно, изменяющийся ток, чтобы передавать энергию от одной стороны трансформатора к другой через индуктивную связь.Следовательно, как обратный преобразователь, так и LLC-преобразователи «прерывают» входное постоянное напряжение в виде прямоугольной волны, которая может быть понижена с помощью трансформатора. Затем выходная волна должна быть снова выпрямлена перед выходом.
Обратные преобразователи в основном используются для приложений с низким энергопотреблением. Обратный преобразователь представляет собой изолированный повышающий-понижающий преобразователь, что означает, что выходное напряжение может быть как выше, так и ниже входного напряжения, в зависимости от соотношения витков трансформатора между первичной и вторичной обмотками.
Обратный преобразователь работает аналогично повышающему преобразователю.
Когда переключатель замкнут, первичная катушка заряжается входом, создавая магнитное поле. Когда переключатель разомкнут, заряд в первичной катушке индуктивности передается на вторичную обмотку, которая вводит ток в цепь, питающую нагрузку.
Обратные преобразователиотносительно просты в проектировании и требуют меньшего количества компонентов, чем другие преобразователи, но не очень эффективны из-за значительных потерь из-за жесткого переключения при принудительном включении и выключении транзистора произвольно (см. Рисунок 8).Это очень вредно для жизненного цикла транзистора и приводит к значительным потерям мощности, особенно в приложениях с высокой мощностью, поэтому обратноходовые преобразователи лучше подходят для приложений с низким энергопотреблением, обычно до 100 Вт.
Резонансные LLC-преобразователи чаще используются в приложениях с высокой мощностью. Эти цепи также имеют магнитную изоляцию через трансформатор. Преобразователи LLC основаны на явлении резонанса, которое представляет собой усиление определенной частоты, когда она совпадает с собственной частотой фильтра.В этом случае резонансная частота LLC-преобразователя определяется последовательно включенными катушкой индуктивности и конденсатором (LC-фильтр) с дополнительным эффектом первичной катушки индуктивности трансформатора (L), отсюда и название LLC-преобразователь.
Резонансные преобразователиLLC предпочтительны для приложений с большой мощностью, поскольку они могут производить переключение при нулевом токе, также известное как мягкое переключение (см. Рисунок 8) . Этот метод переключения включает и выключает переключатель, когда ток в цепи приближается к нулю, сводя к минимуму потери переключения транзистора, что, в свою очередь, снижает электромагнитные помехи и повышает эффективность.К сожалению, за это улучшение рабочих характеристик приходится платить: сложно спроектировать LLC-резонансный преобразователь, который может обеспечить плавное переключение для широкого диапазона нагрузок. С этой целью MPS разработала специальный инструмент для проектирования LLC, который помогает убедиться, что преобразователь работает точно в правильном резонансном состоянии для оптимальной эффективности переключения.
Рисунок 8: Жесткое переключение (слева) в сравнении с потерями при мягком переключении (справа)
Ранее в этой статье мы обсуждали, почему одним из ограничений источников питания переменного / постоянного тока являются размер и вес входного трансформатора, который из-за низкой рабочей частоты (50 Гц) требует больших катушек индуктивности и магнитных сердечников, чтобы избежать насыщения. .
В импульсных источниках питания частота колебаний напряжения значительно выше (как минимум выше 20 кГц). Это означает, что понижающий трансформатор может быть меньше, потому что высокочастотные сигналы генерируют меньше магнитных потерь в линейных трансформаторах. Уменьшение размеров входных трансформаторов позволяет миниатюризировать систему до такой степени, что весь блок питания помещается в корпус размером с зарядные устройства для мобильных телефонов, которые мы используем сегодня.
Существуют устройства постоянного тока, которым не требуется изоляция, обеспечиваемая трансформатором.Это обычно наблюдается в устройствах, к которым не нужно напрямую прикасаться пользователю, таких как освещение, датчики, IoT и т. Д., Потому что любые манипуляции с параметрами устройства выполняются с отдельного устройства, такого как мобильный телефон, планшет или компьютер.
Это дает большие преимущества с точки зрения веса, размера и производительности. Эти преобразователи снижают уровни выходного напряжения с помощью понижающего преобразователя высокого напряжения, также называемого понижающим преобразователем. Эту схему можно описать как инверсию повышающего преобразователя, описанного ранее.В этом случае, когда транзисторный ключ закрыт, ток, протекающий через катушку индуктивности, генерирует напряжение на катушке индуктивности, которое противодействует напряжению от источника питания, уменьшая напряжение на выходе. Когда переключатель размыкается, индуктор высвобождает ток, который течет через нагрузку, поддерживая значение напряжения на нагрузке, пока цепь отключена от источника питания.
В импульсных источниках питания переменного / постоянного тока используется высоковольтный понижающий преобразователь, поскольку полевой МОП-транзистор, который действует как переключатель, должен выдерживать большие изменения напряжения (см. Рисунок 9) .Когда переключатель замкнут, напряжение на полевом МОП-транзисторе близко к 0 В; но когда он открывается, это напряжение возрастает до 400 В для однофазных приложений или до 800 В для трехфазных преобразователей. Эти большие резкие изменения напряжения могут легко повредить нормальный транзистор, поэтому используются специальные высоковольтные полевые МОП-транзисторы.
Рисунок 9: Неизолированный импульсный источник питания переменного / постоянного тока с активным PFC
Понижающие преобразователигораздо проще интегрировать, чем трансформаторы, поскольку требуется только один индуктор.Они также намного более эффективны при понижении напряжения с нормальным КПД выше 95%. Такой уровень эффективности возможен, потому что транзисторы и диоды почти не имеют потерь мощности при переключении, поэтому единственные потери происходят от катушки индуктивности.
Одним из примеров неизолированного выходного стабилизатора переменного / постоянного тока является семейство MPS MP17xA. Это семейство может управлять множеством различных топологий преобразователей, таких как понижающий, повышающий, понижающий-повышающий или обратноходовой. Его можно использовать для напряжений до 700 В, то есть он предназначен для однофазных источников питания.У него также есть опция зеленого режима, в котором частота переключения и пиковый ток уменьшаются пропорционально нагрузке, повышая общую эффективность источника питания. На рис. 10 показана типичная прикладная схема MP173A, в которой он регулирует понижающий преобразователь, состоящий из катушки индуктивности (L1), диода (D1) и конденсатора (C4). Резисторы (R1 и R2) образуют делитель напряжения, который обеспечивает напряжение обратной связи (вывод FB), замыкая контур управления.
Рисунок 10: Типовая прикладная схема MP173A
Импульсные блоки питания переменного / постоянного токапредлагают повышенную производительность при небольшом размере, что и сделало их такими популярными.Обратной стороной является то, что их схемы значительно сложнее, и они требуют более точных схем управления и фильтров шумоподавления. Несмотря на дополнительную сложность, MPS предлагает простые и эффективные решения, облегчающие разработку вашего источника питания переменного / постоянного тока.
Сводка
Импульсные блоки питанияAC / DC в настоящее время являются наиболее эффективным способом преобразования мощности переменного тока в мощность постоянного тока. Преобразование мощности происходит в три этапа:
- Входное выпрямление: этот процесс преобразует сетевое напряжение переменного тока в выпрямленную волну постоянного тока с помощью диодного моста.На выходе моста добавлен конденсатор для уменьшения напряжения пульсаций.
- Коррекция коэффициента мощности (PFC): из-за нелинейного тока в выпрямителе гармоническая составляющая тока довольно велика. Есть два способа решить эту проблему. Первый — это пассивная коррекция коэффициента мощности, использующая фильтр для ослабления влияния гармоник, но он не очень эффективен. Второй вариант, называемый активным PFC, использует импульсный повышающий преобразователь, чтобы форма волны тока соответствовала форме входного напряжения.Активная коррекция коэффициента мощности — единственный метод проектирования преобразователя мощности, отвечающий современным стандартам размера и эффективности.
- Изоляция: Импульсные источники питания могут быть изолированными или неизолированными. Устройство изолируется, когда вход и выход источника питания физически не соединены. Изоляция осуществляется с помощью трансформаторов, которые гальванически изолируют две половины цепи. Однако трансформаторы могут передавать электроэнергию только при изменении тока, поэтому выпрямленное постоянное напряжение преобразуется в высокочастотную прямоугольную волну, которая затем передается во вторичную цепь, где снова выпрямляется и, наконец, передается на выход.
При проектировании импульсного источника питания необходимо учитывать множество различных аспектов, особенно связанных с безопасностью, производительностью, размером, весом и т. Д. Цепи управления для импульсных источников питания также более сложны, чем в линейных источниках питания, поэтому многие Разработчики считают полезным использование интегрированных модулей в своих источниках питания.
MPS предлагает широкий спектр модулей, которые могут упростить проектирование импульсных источников питания, таких как преобразователи мощности, контроллеры, выпрямители и многое другое.
_________________________
Вам это показалось интересным? Получайте ценные ресурсы прямо на свой почтовый ящик — рассылайте их раз в месяц!
Введение в конструкцию импульсных источников питания
В этой статье представлен простой для понимания подход к объяснению того, как работает импульсный, понижающий или повышающий источник питания.
Опубликовано автор John Teel
Большинство производителей или энтузиастов знают, что делает повышающий или понижающий преобразователь, и использовали их раньше.Однако они обычно просто следуют шаблонному подходу к его разработке, не понимая, что именно он делает.
Давайте подробнее рассмотрим, как работает импульсный, понижающий или повышающий источник питания. Цель состоит не в том, чтобы предоставить подробную информацию о конструкции этих типов источников питания, а в том, чтобы понять их работу достаточно хорошо, чтобы принимать обоснованные решения по необходимым аспектам таких схемных блоков. Таким образом, математика и любые расчетные уравнения будут сведены к минимуму.
Также существует множество топологий импульсных источников питания или SMPS.Чтобы сохранить философию этой статьи, обсуждение будет ограничено простыми схемами повышения или понижения.
Основные компоненты
Прежде чем перейти к тому, как работает настоящий SMPS, в этом разделе кратко рассматриваются некоторые из основных компонентов типичного SMPS.
Электронный выключатель
Для всех импульсных источников питания требуется переключатель с электронным управлением. Два наиболее часто используемых устройства в маломощных SMPS — это биполярный NPN-транзистор и N-Ch MOSFET.На рисунке 1 показаны эти два типа переключателей.
Рисунок 1 — Два распространенных типа электронных переключателей, используемых в простых схемах SMPS
Ключевым моментом здесь является то, что эти переключатели работают в режиме насыщения: либо полностью насыщенный, либо полностью отключенный. В обоих случаях рассеиваемая мощность в коммутаторе сводится к минимуму. Фактически, именно так импульсные источники питания достигают высокого КПД по сравнению с линейными регуляторами.
Конденсаторы и индукторы
Несмотря на то, что в импульсном источнике питания индуктор является элементом схемы, который играет наиболее важную роль в его основной работе, этот раздел начнется с обзора некоторых ключевых рабочих характеристик конденсатора, поскольку это концептуально легче понять. Это создает основу для лучшего понимания роли катушки индуктивности.
Рассмотрим схему, состоящую из полностью разряженного конденсатора, заряжаемого от источника напряжения, как показано на рисунке 2.Когда переключатель замыкается, напряжение конденсатора экспоненциально возрастает по направлению к напряжению батареи V, в то время как ток экспоненциально уменьшается.
Рисунок 2 — Конденсатор заряжается от источника напряжения
Обратите внимание: чтобы быть технически правильным, напряжение конденсатора никогда не достигнет того же значения, что и напряжение батареи, и ток никогда не упадет полностью до нуля. Однако для всех практических целей они в конечном итоге приближаются к своим соответствующим пределам, чтобы считаться равными.
Также обратите внимание, что когда переключатель замыкается, ток конденсатора мгновенно повышается до значения, фактически равного V / R. Напряжение, с другой стороны, медленно возрастает до значения В.
Теперь рассмотрим схему на рисунке 3 ниже. Когда переключатель S1 замкнут, конденсатор заряжается как обычно.
Теперь, если позже (T) переключатель S1 размыкается, а S2 одновременно замыкается, то напряжение на конденсаторе будет равным некоторому напряжению V OPEN , которое будет зависеть от того, как долго конденсатор заряжался до к открытию переключателя.
Рисунок 3 — Заряд и разряд конденсатора
То же самое напряжение теперь будет на R, заставляя ток течь через R, равный V OPEN / R в момент переключения переключателей.
Конденсатор, конечно, разрядится, отдав часть своей запасенной энергии, и напряжение на R будет уменьшаться, как и ток. Здесь следует отметить, что ток конденсатора мгновенно изменился на противоположный.
Таким образом, вместо того, чтобы течь в конденсатор, как при включении переключателя S1, теперь она вытекает из конденсатора. Однако напряжение на конденсаторе не изменилось.
Теперь перейдем к индукторам. На рисунке 4 показан индуктор, приводимый в действие источником постоянного напряжения — батареей. Он во многом похож на конденсатор, за исключением того, что кривые тока и напряжения поменяны местами.
Рисунок 4 — Индуктор приводится в действие источником постоянного напряжения
Максимальный ток, который может быть в конечном итоге достигнут, будет ограничен сопротивлением постоянному току провода, из которого сделана катушка индуктивности, плюс любой фактический физический резистор в последовательной цепи и напряжением батареи.
На рис. 5 показано, что происходит, когда переключатель S1 размыкается для катушки индуктивности, которая некоторое время «заряжалась». В некоторой степени аналогично корпусу конденсатора, но с заменой ролей тока и напряжения, напряжение на катушке индуктивности мгновенно меняется на противоположное, чтобы поддерживать тот же ток, протекающий в тот момент, когда переключатели переключаются.
Рисунок 5 — Индуктор, приводящий в действие нагрузку
Опять же, чтобы провести параллель с конденсатором, на этот раз напряжение на катушке индуктивности изменило направление, в то время как направление тока осталось прежним.Также, как и в случае с конденсатором, напряжение и ток будут медленно падать, поскольку катушка индуктивности откажется от накопленной энергии.
Повышающий преобразователь
Из предыдущих описаний основных компонентов типичного SMPS теперь можно понять работу повышающего преобразователя. Это показано на рисунке 6.
Рисунок 6 — Блок-схема повышающего преобразователя
Как показано, переключатель представляет собой электронный переключатель, такой как N-канальный полевой МОП-транзистор, который постоянно замыкается или размыкается.Когда он замкнут, возрастающий ток индуктора протекает через переключатель, и напряжение на катушке индуктивности медленно падает, но в течение этого периода оно снова находится в оппозиции к напряжению батареи.
При размыкании, как показано ранее, напряжение на катушке индуктивности мгновенно меняет направление, чтобы сохранить ток. Этот ток индуктора должен течь через диод D в нагрузку, поскольку переключатель открыт.
Обратите внимание, что напряжение индуктора теперь добавляется к напряжению батареи, поэтому выходное напряжение будет выше, чем напряжение батареи.Таким образом достигается действие повышающего преобразователя.
Также обратите внимание, что ток, который первоначально протекал в индукторе, когда переключатель был замкнут, будет зависеть от того, как долго переключатель был замкнут. Этот ток будет использоваться для зарядки конденсатора, а также течет в нагрузку.
ПРИМЕЧАНИЕ: Обязательно загрузите бесплатное руководство в формате PDF. 15 шагов для разработки нового электронного оборудования .
Управляя током катушки индуктивности, можно также управлять напряжением конденсатора и, следовательно, напряжением нагрузки.Другими словами, контролируя время включения переключателя, можно управлять напряжением на нагрузке.
Понижающий (понижающий) преобразователь
Базовый понижающий преобразователь состоит из тех же компонентов, что и повышающий, но они устроены иначе. На рисунке 7 показана блок-схема базового понижающего преобразователя. Когда переключатель замкнут, ток в катушке индуктивности увеличивается, как и раньше.
Рисунок 7 — Блок-схема понижающего преобразователя
Напряжение в любой момент на катушке индуктивности в течение этого периода ВКЛ будет противоположным напряжению батареи.Таким образом, конденсатор и нагрузка будут видеть напряжение ниже напряжения батареи.
Когда переключатель находится в положении ВЫКЛ, напряжение на катушке индуктивности мгновенно меняет направление, чтобы поддерживать ток, протекающий в том же направлении, что и при включении переключателя. Диод D обеспечивает путь для этого обратного тока.
При правильном управлении временем переключения ВКЛ / ВЫКЛ на конденсаторе и нагрузочном резисторе может поддерживаться относительно стабильное напряжение ниже, чем напряжение батареи.
Контроллер SMPS
Даже несмотря на то, что почти все SMPS включают в себя микросхему, которая выполняет все функции управления, все же достаточно поучительно понять, как этого можно достичь.
Прежде чем вдаваться в это, следует упомянуть, что многие современные контроллеры SMPS включают в себя внутренний блок цифровой обработки, который позволяет использовать гораздо более сложные контуры управления, повышающие универсальность таких контроллеров.
На рис. 8 показано, как можно создать простой аналоговый понижающий контроллер SMPS PWM.Он состоит из треугольной волны, питающей неинвертирующий вход компаратора, и образца выходного напряжения, питающего инвертирующий вход компаратора.
Рисунок 8 — Реализация простого аналогового ШИМ-контроллера SMPS
Выход компаратора будет высоким каждый раз, когда уровень неинвертирующего входа выше, чем уровень инвертирующего входа. Обратите внимание, что в фактической реализации есть компоненты контура управления и фильтра, чтобы предотвратить нестабильность контура управления.Здесь они не показаны.
На рисунке 9 показано, что происходит при трех разных уровнях выходного напряжения. Когда выходное напряжение высокое, время включения выхода ШИМ невелико. Это, конечно, приводит к снижению выходного напряжения.
И наоборот, когда выходное напряжение низкое, время включения больше, что приводит к увеличению выходного напряжения. Таким образом, путем правильного выбора значений компонентов может быть достигнуто стабильное регулируемое выходное напряжение.
Рисунок 9 — Формы сигналов ШИМ при различных выходных напряжениях
Коммутация и линейные регуляторы
Существует два вида регуляторов напряжения: импульсные и линейные.Если выходное напряжение выше входного, то необходимо использовать импульсный источник питания, будь то прямой повышающий или какая-либо другая топология переключения.
В противном случае можно выбрать между ИИП или линейным источником питания. Итак, каковы некоторые соображения?
Во-первых, эффективность. Рассмотрим, например, случай регулятора на 1 А с входным напряжением 10 В и выходным напряжением 5 В. Тогда мощность, рассеиваемая линейным регулятором (и теряемая в виде тепла), будет равна (10 В — 5 В) * 1 А = 5 Вт.
Это очень много потраченной впустую мощности, и большинство линейных регуляторов не справятся с такой большой рассеиваемой мощностью.
КПД в данном конкретном случае составляет в лучшем случае 50%. Это означает, что половина мощности тратится впустую в виде тепла, и только половина мощности идет на выходную нагрузку. Еще хуже, если входное напряжение выше 10 В.
С другой стороны, SMPS может достичь КПД 90% или больше. В этом случае он потратит только 0,5 Вт. Даже если потеря энергии не является прямой проблемой, вы должны подумать, как безопасно отвести это избыточное тепло, особенно в замкнутых пространствах.
Какие недостатки использования SMPS? Первое — это стоимость и сложность. Типичный SMPS более сложен и использует больше компонентов, чем линейный. Следовательно, это обычно стоит дороже.
Еще одна проблема с SMPS — наличие пульсаций на регулируемом выходе. Это просто из-за его переключающего характера. В некоторых случаях это может быть не слишком важно. В случаях, когда это имеет значение, это обычно решается установкой SMPS, за которым следует линейный пострегулятор.
SMPS доводит входное напряжение до точки, при которой разница между входным и выходным напряжением линейного пострегулятора достаточно мала.В свою очередь, линейный регулятор обеспечивает более чистое регулируемое напряжение на нагрузку.
Еще одна проблема — плохой переходный отклик. Например, ИИП требуется некоторое время, чтобы отреагировать и компенсировать скачок или внезапное изменение нагрузки. Требуется несколько циклов ШИМ, чтобы должным образом вернуть выходной сигнал в нужное положение.
Наконец, опять же из-за своей коммутационной природы, SMPS действительно создает нежелательные радиочастотные помехи. Таким образом, помимо дополнительной сложности, по всей вероятности, потребуется больше компонентов для подавления радиочастот, чтобы конечный продукт соответствовал требованиям по эмиссии.
Не только это, но в некоторых случаях блоки обработки сигналов низкого уровня должны быть правильно размещены, и следует уделить определенное внимание правильной маршрутизации трассировки печатной платы, чтобы минимизировать влияние этого шума переключения на эти чувствительные участки.
Заключение
В этой статье дается краткое введение в импульсные регуляторы и некоторые их характеристики. Теперь вы должны иметь гораздо лучшее фундаментальное представление о работе импульсных источников питания.
Надеюсь, эта информация поможет вам выбрать лучшие блоки питания, соответствующие требованиям к питанию вашего конечного продукта.
Автор Шон Литингтун
Наконец, не забудьте скачать бесплатно PDF : Ultimate Guide to Develop and Sell Your New Electronic Hardware Product . Вы также будете получать мой еженедельный информационный бюллетень, в котором я делюсь премиальным контентом, недоступным в моем блоге.Другой контент, который может вам понравиться:
Схема импульсного источника питания постоянного тока 0-45 В, 8 А, проект
Сегодня я рекомендовал схему импульсного источника питания постоянного тока 0-45 В, 8 А, как схему, которая способна к более высокой общей линейной схеме, но имеет много деталей.
Особенность:
— Выходное напряжение ……… .0-45V
— Непрерывный выходной ток 8 часов при напряжении ниже 35 В и 6 А при 40 В
— пульсации и шум: 5 мВпик-пик при 6 А 13 В
: 10 мВпик -p при 8 ампер 18 вольт
: 40 мВp-p при 8 амперах 35 вольт
-Минимальный выходной ток:… .800mA
-Максимальный выходной ток:… .8.2A
— Отображение при использовании данного параметра перенапряжения и при отсутствии регулирования напряжения
— Можно резать Отключение выходной нагрузки без проводов
— Регулируемое постоянное напряжение типа 13.8В.
Базовая рабочая
На рисунке 1 показана простая схема этого импульсного источника питания. Транзистор Q1 будет служить схемой включения / выключения, мы контролируем их подключением освещения. Эта схема контроллера будет управлять цепью включения / выключения Q1 с частотой 20 кГц.
Рис. 1 основные принципы импульсного источника питания постоянного тока
Оба Q1 и D2 будут переданы на высокий ток, это будет работать поочередно. Во время выполнения Q1 ток проходит через C8, C9, L1 и Q1, когда Q1 останавливается или разомкнута цепь Энергия, накопленная в L1, будет развиваться через D2 и C8, C9 в том же направлении, что делает выходное напряжение постоянным во все времена. .
И, если импульс, который посылают для управления Q1, имеет низкий диапазон скважности. Ток, протекающий через Q1 и L1, слишком мал, поэтому выходной сигнал также низкий. Какой рабочий цикл этого импульсного переключения будет иметь высокое или низкое значение в зависимости от регулировки выходного напряжения, которое.
Научитесь строить: Регулируемый стабилизатор 0-50 В 3A Источник питания
Как это работает
Рисунок 2 представляет собой полную схему этого импульсного источника питания. IC5 / 4 схемы усилителя опорного напряжения, который на выходе IC5 / 4 будет в зависимости от настройки VR3.Это опорное напряжение с выхода IC5 / 4 пошлет к контакту 7 из IC3 / 2, для сравнения с сигналом на выводе 6 IC3 / 2, соединенного с IC3 / 1, который является схема рампы генератора частоты 20 кГц.
Рисунок 2 полная схема 0-45V 8A импульсного источника питания
IC3 / 2 будет сравнивать напряжение на обоих штифтов, если опорное напряжение имеет слишком много выход IC3 / 2 будет переключение импульсов ( прямоугольный импульс), который имеет много диапазонов рабочего цикла. Но если опорное напряжение меньше значения переключения импульса так, низкий рабочий цикл, как Рисунок 3
импульсного сигнала из сравнения схемы будут отправлены на Q3 и Q4, который является буфер цепи для привода светодиод в IC, это оптоизолятор.Он обнаружит свет как импульсный сигнал переключения, а затем отправит на Q2 для повышения сигнала. Затем IC2 / 1 установит форму сигнала, а затем отправит его на IC2 / 2-IC2 / 6. Он управляет затвором Q1, который используется как инвертор, параллельно 5 шт. С током, достаточным для запуска затвора Q1.
Переключение Q1 иногда приводит к тому, что кратковременный момент напряжения на стоке ветви может быть выше, чем у истока. В результате катушка индуктивности L1. Таким образом, D1 и ZD3 предотвращают это напряжение, которое может вызвать отказ полевого транзистора.В цепи ограничено напряжение пока всего 75 вольт. Это означает, что, если напряжение не превышает 75 В. Это напряжение упадет на все ZD3, не повлияет на схему. Если мгновенное напряжение превышает 75 В, это может вызвать эффект прохождения через Q1. D1 провести еще один ход не должен работать.
IC4 / 1 и IC5 / 1 на акцию, для обслуживания условно не регулируется. Этот IC4 / 1 будет сравнивать напряжение между контактом 6, который представляет собой импульс переключения, и установившимся напряжением на контакте 7. Когда приходит отрицательный импульс, на выходе IC4 / 1 будет высокий уровень, он может заряжать C23 на контакте 2 IC5 / 1.И когда выход IC4 / 1 меньше, конденсатор C23 на выводе 2 IC5 / 1 будет выше. Светодиод LED1 не будет отображаться, если Q1 будет постоянно запускать строб или неисправности. Выходное напряжение схемы будет снижаться в нерегулируемой форме. Конденсаторы C23 на выводе 2 IC5 / 1 разряжены. До тех пор, пока на выходе IC5 / 1 не будет высокого уровня, LED1 горит, индикатор не регулируется.
Обычно выход импульсного источника питания непостоянен. Если ток питания очень низкий. Или пока без нагрузки. Таким образом, у вас должна быть нагрузка схемы.Применять самый низкий ток всегда.
При выходном напряжении до 10 вольт, R24 и R43, соединенные параллельно 2 шт., Будут действовать как нагрузка для цепи. Когда напряжение находится в диапазоне от 5 В до 10 В, выход IC4 / 2 будет представлять собой схему сравнения с высоким током, потому что Q6 работает. R40 подключены к нагрузке цепи, и когда выходное напряжение ниже 5 вольт, выход IC4 / 3 будет высоким, вместо этого Q5 будет работать, а R41 будет обеспечивать нагрузку цепи.
IC3 / 3 снижает выходной ток.При обнаружении использования ток нагрузки более чем 9 Ампер, будет вызывать напряжение через R1 и R2 являются более ценными (более 0,45 вольт) В результате, выход IC3 / 3 минимума, и тянуть опорное напряжение на выводе 7 IC3 / 2 к IC3 / 2, чтобы произвести импульс переключения с более низким рабочим циклом, как следствие, выходной сигнал упал до значения менее 2А.
Во время тока, превышающего значение, установленное VR1, выход IC5 / 3 будет ниже, в соответствии с IC3 / 2 — D8, сделайте выход IC4 / 4 выше.LED2 покажет, превышает ли ток заданное значение.
Как это построить
См. Компоновку медной печатной платы и компоновку компонентов ниже.
Компоновка печатной платы
Компоновка компонентов этого проекта
К сожалению, не ясно, как это построить.
Детали, которые вам понадобятся
0,25 Вт 5% Резисторы
R1, R2, R42, R43_______1K 5 Вт
R3___________________390 Ом 0,5 Вт
R4___________________270 Ом
R5, R11, R21, R32, R45__ Ом 1 K
R6100, R50____________56 мс R34, R35___________ 470 Ом
R8, R17_______________6.8K
R9, R18, R57___________47K
R10, R30______________ 18K
R12, R14, R15, R16_____100K
R19, R27, R28, R29, R54_100K
R13, R23, R24, R26______ 10K
_2 R20___________________470__ R22, R2256 R22 , R39__2.2K
R58 ___________________ 2,2K
R33, R46_______________22K
R36 ___________________ 4,7K
R40___________________39 Ом 5 Вт
R41___________________ 10 Ом 5 Вт
R44___________________270K
R47___________________ 27K
R48___________________820___R481K
R51, R52 _______________ 0,1 Ом 5 Вт
R53___________________ 47 Ом
R55 ___________________220 Ом
R56 ___________________ 1,5K
VR1, VR3______________ 10K (B) Объем
VR2___________________ 500 Ом___ тримпоты
VR4, RV5___________ 500 Ом ___ тримпоты
VR4, RV5 _________20005 900 900, RV5 _________20005 900 900 ,7 ,7 ,7 56 56 56 56 56 56 56 • 900 • • • • • • • • • • • • • • • • • • • • • • • • • • • • • • • • • • • • • • • • • * , C7, C15, C23: 0,1 мкФ 50 В Полиэстер
C26, C28, C29: 0,1 мкФ 50 В Полиэстер
C8, C9, C12, C14: 100 мкФ 50 В электролитический
C10, C21, C22, C24: 1 мкФ 16 В электролитический
C11: 0 .001 мкФ 50 В Полиэстер
C16, C17: 0,1 мкФ 25 В Поликарбонат
C18: 1000 мкФ 25 В Электролитический
C19, C25, C27: 10 мкФ 16 В Электролитический
C20: 820 пФ 50 В Керамический
Полупроводниковые приборы
BD1______________6 D_______________ 35A 100________3
D1______________6 D2________________MUR1515
D7-D11 ____________ 1N4148
IC1________________h21L1
IC2________________74C14 или CD40106
IC3, IC4____________LM339
IC5________________LM324
IC6________________LM7812
LED1, LED2_________Red LED
Q1__________________MTP12N10
Q2__________________BF199
Q3__________________BC338
Q4__________________BC328
Q5, Q6_______________BC639
ZD1: 15V 3W
ZD2: 4.7V 1W
ZD3: 75V 1W
ZD4: LM336Z-2.5
Другое
F1______ Предохранитель 7,5A
L1, L2___ См. Схему
L1____ Тороидальный сердечник, Внешний диаметр 46,7 мм, Круги диаметром 24,1 мм, толщиной 18 мм; L1 — 10 витков 17 AWG (1,2 мм)
L2____ Тороидальный сердечник, внешний диаметр 33 мм, витки 19,8 мм, толщина 11,1 мм; L1 — 5 витков 17 AWG (1,2 мм)
M1, M2__ 1 мА Измеритель
S1 ___ ВКЛ / ВЫКЛ 10A Переключатели
S2___ 3 ножка, нормально разомкнутый кнопочный переключатель
S3___ 10A Переключатели ВКЛ / ВЫКЛ
S4___2 позиционный переключатель
T1___ тороидальный сердечник трансформатора
220В , 35-0 / 35-0 В, 300 ВА
T2___Трансформатор 220В 12.6V 150mA
Коробка, печатная плата, провода и многое другое.
Примечание: К сожалению, у этой схемы нет полного руководства по сборке.
ПОЛУЧИТЬ ОБНОВЛЕНИЕ ПО ЭЛЕКТРОННОЙ ПОЧТЕ
Я всегда стараюсь сделать Electronics Learning Easy .
Руководство по основам импульсного источника питания
Аннотация: Импульсные источники питания — популярный, а иногда и необходимый выбор для преобразования энергии постоянного тока в постоянный. Эти схемы предлагают явные преимущества и недостатки по сравнению с альтернативными методами преобразования энергии постоянного тока.В этой статье представлен краткий обзор преимуществ и недостатков импульсных источников питания, а также предлагается простой обзор их работы и теории.
Эта статья также была опубликована в Maxim’s Engineering Journal, vol. 61 (PDF, 440кБ).Учитывая, что многие электронные устройства требуют нескольких уровней постоянного напряжения, разработчикам нужен способ преобразования стандартных потенциалов источника питания в напряжения, определяемые нагрузкой. Преобразование напряжения должно быть универсальным, эффективным и надежным процессом.Импульсные источники питания (SMPS) часто используются для обеспечения различных уровней выходной мощности постоянного тока, необходимых для современных приложений, и незаменимы для создания высокоэффективных и надежных систем преобразования мощности постоянного тока в постоянный.
Почему SMPS?
Большинство электронных нагрузок постоянного тока питаются от стандартных источников питания. К сожалению, стандартные напряжения источника могут не соответствовать уровням, требуемым микропроцессорами, двигателями, светодиодами или другими нагрузками, особенно когда напряжение источника не регулируется.Устройства с батарейным питанием являются яркими примерами проблемы: типичное напряжение стандартной батареи Li + или NiMH либо слишком высокое / низкое, либо слишком сильно падает во время разряда для использования в обычных приложениях.Универсальность
К счастью, универсальность SMPS решает проблему преобразования стандартного напряжения источника в пригодное для использования заданное выходное напряжение. Существует множество топологий SMPS, которые классифицируются по фундаментальным категориям — эти источники питания повышают, понижают, инвертируют или даже повышают и понижают входное напряжение.В отличие от линейных регуляторов, которые могут только понижать входное напряжение, SMPS привлекательны тем, что можно выбрать топологию, подходящую практически для любого выходного напряжения.Настройка
Кроме того, современные ИС SMPS спроектированы с различными уровнями интеграции, что позволяет инженеру выбирать среди топологий с более или менее стандартными функциями SMPS, внесенными в ИС. Поступая таким образом, производители облегчают проектирование широко используемых источников питания для конкретных приложений или предлагают инженерам базовые ИС SMPS для индивидуальных проектов, тем самым повышая универсальность этих широко используемых устройств.КПД
Инженеры также сталкиваются с другой распространенной проблемой — как эффективно преобразовать мощность постоянного тока. Например, часто требуется понизить входное напряжение для достижения более низкого выходного напряжения. Простым решением является использование линейного регулятора, поскольку для этого устройства требуется всего несколько конденсаторов и адекватное управление температурой. Однако там, где такая простота заканчивается, начинается неэффективность — даже до неприемлемых уровней, если разность напряжений велика.КПД линейного регулятора напрямую зависит от мощности, падающей на его проходной транзистор.Это падение мощности может быть значительным, поскольку рассеиваемая мощность равна I LDO × (V IN — V OUT ). Например, при понижении нагрузки 100 мА от батареи 3,6 В до выхода 1,8 В на линейном регуляторе падает 0,18 Вт. Это падение мощности дает низкий КПД 50%, что сокращает срок службы батареи на 50% (при условии идеальной работы).
Понимая эту потерю эффективности, добросовестный инженер стремится найти улучшенное решение, и именно здесь SMPS выделяется.Хорошо спроектированный SMPS может достичь КПД 90% или более, в зависимости от уровней нагрузки и напряжения. Как и в предыдущем примере, при использовании понижающего ИИП типа Рис. 1 вместо линейного регулятора наблюдается КПД 90%. Это повышение эффективности на 40% по сравнению с линейным регулятором. Преимущество понижающего SMPS очевидно, и аналогичный или более высокий КПД наблюдается в других топологиях SMPS.
Рис. 1. MAX8640Y используется в простой схеме понижающего SMPS.
Хотя высокий КПД является основным преимуществом конструкции SMPS, другие преимущества, естественно, возникают как прямой результат минимизации потерь мощности. Например, в SMPS наблюдается уменьшенный тепловой след по сравнению с его менее эффективными аналогами. Это преимущество означает снижение требований к управлению температурным режимом. Кроме того, что более важно, увеличивается срок службы за счет повышения надежности, поскольку компоненты не подвергаются чрезмерному нагреву, как это было бы в менее эффективной системе.
Топологии и теория преобразования SMPS
Как упоминалось в предыдущем разделе, SMPS могут преобразовывать входное напряжение постоянного тока в другое выходное напряжение постоянного тока в зависимости от топологии схемы. Хотя в мире инженерии используется множество топологий SMPS, три из них являются фундаментальными и встречаются чаще всего. Эти топологии (см. , рис. 2 ) классифицируются в соответствии с их функцией преобразования: понижающие (понижающие), повышающие (повышающие) и повышающие / понижающие (понижающие-повышающие или инверторные).Пути заряда / разряда индуктора, показанные на диаграммах на Рисунке 2, обсуждаются в следующих параграфах.
Рис. 2. Понижающий, повышающий и понижающий-повышающий схемы составляют фундаментальные топологии SMPS.
Все три основные топологии включают переключатель MOSFET, диод, выходной конденсатор и катушку индуктивности. MOSFET, который является активно управляемым компонентом в схеме, подключен к контроллеру (не показан). Этот контроллер подает прямоугольный сигнал с широтно-импульсной модуляцией (ШИМ) на затвор полевого МОП-транзистора, тем самым включая и выключая устройство.Чтобы поддерживать постоянное выходное напряжение, контроллер определяет выходное напряжение SMPS и изменяет рабочий цикл (D) прямоугольного сигнала, определяя, как долго полевой МОП-транзистор остается включенным в течение каждого периода переключения (T S ). Значение D, которое представляет собой отношение времени включения прямоугольной волны к периоду ее переключения (T ON / T S ), напрямую влияет на напряжение, наблюдаемое на выходе SMPS. Эта взаимосвязь проиллюстрирована в уравнениях 4 и 5.
Включенное и выключенное состояния полевого МОП-транзистора делят схему SMPS на две фазы: фазу заряда и фазу разряда, каждая из которых описывает передачу энергии катушки индуктивности (см. петли на рисунке 2).Энергия, накопленная в катушке индуктивности во время фазы зарядки, передается выходной нагрузке и конденсатору во время фазы разряда. Конденсатор поддерживает нагрузку, пока индуктор заряжается, и поддерживает выходное напряжение. Эта циклическая передача энергии между элементами схемы поддерживает выходное напряжение на должном уровне в соответствии с ее топологией.
Катушка индуктивности играет центральную роль в передаче энергии от источника к нагрузке во время каждого цикла переключения. Без него SMPS не работал бы при переключении MOSFET.Энергия (E), запасенная в катушке индуктивности (L), зависит от ее тока (I):
Следовательно, изменение энергии в катушке индуктивности измеряется по изменению ее тока (ΔI L ), что связано с к напряжению, приложенному к нему (V L ) в течение определенного периода времени (ΔT):
(ΔI L ) представляет собой линейное изменение, поскольку постоянное напряжение подается на катушку индуктивности во время каждой фазы переключения ( Рисунок 3 ). Напряжение индуктора во время фазы переключения можно определить, выполнив петлю напряжения Кирхгофа, уделяя особое внимание полярности и соотношениям V IN / V OUT .Например, напряжение индуктора повышающего преобразователя во время фазы разряда составляет — (V OUT — V IN ). Поскольку V OUT > V IN , напряжение на катушке индуктивности отрицательное.
Рис. 3. Характеристики напряжения и тока подробно описаны для установившегося индуктора.
Во время фазы заряда полевой МОП-транзистор включен, диод смещен в обратном направлении, и энергия передается от источника напряжения к катушке индуктивности (рис. 2). Ток индуктора нарастает, потому что напряжение V L положительное.Кроме того, выходная емкость передает энергию, накопленную в предыдущем цикле, на нагрузку, чтобы поддерживать постоянное выходное напряжение. Во время фазы разряда полевой МОП-транзистор отключается, а диод становится смещенным в прямом направлении и, следовательно, проводит ток. Поскольку источник больше не заряжает катушку индуктивности, клеммы катушки индуктивности меняют полярность, поскольку она отдает энергию нагрузке и пополняет выходной конденсатор (рис. 2). Ток катушки индуктивности снижается по мере передачи энергии в соответствии с тем же соотношением передачи, указанным ранее.
Циклы зарядки / разрядки повторяются и поддерживают установившееся состояние переключения. Во время перехода схемы в установившееся состояние ток индуктора нарастает до своего конечного уровня, который представляет собой суперпозицию постоянного тока и нарастающего переменного тока (или пульсирующего тока индуктора), возникающего во время двух фаз схемы (рисунок 3). Уровень постоянного тока связан с выходным током, но зависит от положения катушки индуктивности в цепи SMPS.
Импульсный ток должен отфильтровываться SMPS, чтобы подавать на выход истинный постоянный ток.Это фильтрующее действие осуществляется выходным конденсатором, который мало противодействует высокочастотному переменному току. Нежелательная пульсация выходного тока проходит через выходной конденсатор и поддерживает заряд конденсатора, пока ток проходит на землю. Таким образом, выходной конденсатор также стабилизирует выходное напряжение. Однако в неидеальных приложениях эквивалентное последовательное сопротивление (ESR) выходного конденсатора вызывает пульсации выходного напряжения, пропорциональные току пульсаций, протекающему через него.
Таким образом, энергия перемещается между источником, катушкой индуктивности и выходным конденсатором для поддержания постоянного выходного напряжения и для питания нагрузки. Но как передача энергии ИИП определяет коэффициент преобразования выходного напряжения? Это соотношение легко вычислить, если понимать установившееся состояние применительно к периодическим сигналам.
Чтобы быть в устойчивом состоянии, переменная, повторяющаяся с периодом T S , должна быть равна в начале и в конце каждого периода.Поскольку ток катушки индуктивности является периодическим из-за фаз заряда и разряда, описанных ранее, ток катушки индуктивности в начале периода ШИМ должен равняться току катушки индуктивности в конце. Это означает, что изменение тока индуктора во время фазы заряда (ΔI CHARGE ) должно равняться изменению тока индуктора во время фазы разряда (ΔI DISCHARGE ). Приравнивая изменение тока индуктора для фаз заряда и разряда, достигается интересный результат, который также называют правилом вольт-секунды:
Проще говоря, произведение напряжения индуктора на время во время каждой фазы цепи равно .Это означает, что, наблюдая за схемами SMPS на Рисунке 2, можно без особых усилий найти идеальные установившиеся отношения преобразования напряжения / тока. Для понижающей схемы петля напряжения Кирхгофа вокруг цепи фазы заряда показывает, что напряжение индуктора является разницей между V IN и V OUT . Аналогичным образом, напряжение индуктора во время цепи фазы разряда составляет -V OUT . Используя правило вольт-секунды из уравнения 3, определяется следующий коэффициент преобразования напряжения:
Кроме того, входная мощность (P IN ) равна выходной мощности (P OUT ) в идеальной схеме.Таким образом, найден коэффициент преобразования тока:
Из этих результатов видно, что понижающий преобразователь снижает V IN в D раз, в то время как входной ток является D-кратным току нагрузки. Таблица 1 перечисляет коэффициенты преобразования для топологий, изображенных на рисунке 2. Как правило, все коэффициенты преобразования SMPS можно найти с помощью метода, используемого для решения уравнений 3 и 5, хотя сложные топологии могут быть более трудными для анализа.
Таблица 1.Коэффициенты преобразования SMPS
| Топология | Коэффициент преобразования напряжения | Коэффициент преобразования тока |
| Понижающий | В ВЫХ / V ВХОД = D | I IN / I OUT = D |
| Повышение | В ВЫХ / V ВХОД = 1 / (1 — D) | I IN / I OUT = 1 / (1 — D) |
| Повышение / понижение | В ВЫХ / V ВХОД = D / (1 — D) | I IN / I OUT = D / (1 — D) |
Недостатки и недостатки ИИП
Конечно, высокий КПД, обеспечиваемый ИИП, имеет свои недостатки.Возможно, наиболее часто упоминаемая проблема импульсных преобразователей — это их склонность к излучению электромагнитных помех (EMI) и кондуктивным шумам. Электромагнитное излучение вызывается быстрыми переходами сигналов переключения тока и напряжения, которые существуют в цепях SMPS. Быстро меняющиеся напряжения в узле индуктора вызывают излучаемые электрические поля, в то время как токи быстрого переключения в контурах заряда / разряда создают магнитные поля. Однако кондуктивный шум распространяется на входные и выходные цепи, когда входные / выходные емкости SMPS и паразитные характеристики печатной платы представляют более высокие импедансы для коммутирующих токов.К счастью, правильное размещение компонентов и компоновка печатной платы могут успешно бороться с электромагнитными помехами и снижать уровень шума. SMPSтакже могут быть довольно сложными и требовать дополнительных внешних компонентов, что может привести к увеличению общей стоимости источника питания. К счастью, большинство производителей ИС SMPS предоставляют подробную литературу не только о работе устройства, но и о правильном выборе внешних компонентов. Кроме того, высокий уровень интеграции в современные ИС SMPS может уменьшить количество требуемых внешних компонентов.
Несмотря на эти проблемы, SMPS широко используются во многих приложениях. С недостатками можно справиться, а эффективность и универсальность, получаемые от их использования, очень желательны и часто требуются.
Импульсные источники питания
Введение
Импульсные источники питания(часто сокращенно SMPS) значительно сложнее, чем линейные регулируемые источники питания, описанные в модуле 2 источников питания. Основное преимущество этой дополнительной сложности состоит в том, что работа в коммутируемом режиме дает регулируемые источники постоянного тока, которые могут обеспечивать большую мощность. для заданных габаритов, стоимости и веса силового агрегата.
Конструкции с переключением режимов
Используется ряд различных типов дизайна. Если входом является сеть переменного тока (линия), переменный ток выпрямляется и сглаживается накопительным конденсатором, прежде чем он будет обработан преобразователем постоянного тока в постоянный, чтобы получить регулируемый выход постоянного тока на требуемом уровне. Следовательно, SMPS можно использовать в качестве преобразователя переменного тока в постоянный для использования во многих цепях с питанием от сети или постоянного тока в постоянный, повышая или понижая напряжение постоянного тока по мере необходимости, в системах с батарейным питанием.
Блок-схема переключаемого режима
Рис. 3.0.1 Типовая блок-схема SMPS
На рис. 3.0.1 показан пример блок-схемы типичного SMPS с входом сети переменного тока (линейным) и регулируемым выходом постоянного тока. Выходное выпрямление и фильтр изолированы от секции высокочастотного переключения высокочастотным трансформатором, а обратная связь по управлению напряжением осуществляется через оптоизолятор. Блок схемы управления типичен для специализированных ИС, содержащих высокочастотный генератор, широтно-импульсную модуляцию, управление напряжением и током, а также секции отключения выхода.
Независимо от назначения SMPS, общей особенностью (после преобразования переменного тока в постоянный, если требуется) является использование высокочастотной прямоугольной волны для управления схемой электронного переключения питания. Эта схема используется для преобразования источника постоянного тока в высокочастотный сильноточный переменный ток, который различными способами, в зависимости от конструкции схемы, преобразуется в регулируемый выход постоянного тока. Причина этого процесса двойного преобразования заключается в том, что при изменении постоянного тока или частоты сети переменного тока на высокочастотный переменный ток компоненты, такие как трансформаторы, катушки индуктивности и конденсаторы, необходимые для обратного преобразования в стабилизированный источник постоянного тока, могут быть намного меньше и дешевле, чем те, которые необходимы для выполнения той же работы на сетевой (сетевой) частоте.
Высокочастотный переменный ток, создаваемый в процессе преобразования, представляет собой прямоугольную волну, которая обеспечивает средства управления выходным напряжением посредством широтно-импульсной модуляции. Это позволяет регулировать выходную мощность намного эффективнее, чем это возможно в линейно регулируемых источниках питания.
Комбинация прямоугольного генератора и переключателя, используемая в импульсных источниках питания, также может использоваться для преобразования постоянного тока в переменный. Таким образом, метод переключения режимов также может использоваться в качестве «инвертора» для создания источника переменного тока с потенциалом сети от источников постоянного тока, таких как батареи, солнечные панели и т. Д.
Регулировка напряжения
В большинстве импульсных источников питания обычно обеспечивается регулировка как линии (входное напряжение), так и нагрузки (выходное напряжение). Это достигается путем изменения отношения метки к пространству формы волны генератора перед ее применением к переключателям. Контроль отношения метки к пространству достигается путем сравнения обратной связи по напряжению на выходе источника питания со стабильным опорным напряжением. Используя эту обратную связь для управления отношением метки к пространству генератора, можно управлять рабочим циклом и, следовательно, средним выходным постоянным током схемы.Таким образом может быть обеспечена защита как от перенапряжения, так и от перегрузки по току.
В тех случаях, когда важно поддерживать электрическую изоляцию от сети, это обеспечивается с помощью трансформатора либо на входе переменного тока, где он также может использоваться для изменения напряжения переменного тока перед выпрямлением, либо между секциями управления источником питания. секции питания и выхода, где, помимо обеспечения изоляции, трансформатор с несколькими вторичными обмотками может выдавать несколько различных выходных напряжений.
Для обеспечения хорошо регулируемого выхода образец выходного напряжения постоянного тока обычно подается обратно в схему управления и сравнивается со стабильным опорным напряжением. Любая возникшая ошибка используется для управления выходным напряжением. Для поддержания гальванической развязки между входом и выходом обратная связь обычно осуществляется через такое устройство, как оптоизолятор.
ВЧ переключение
Использование высокой частоты для импульсного привода дает несколько преимуществ:
• Трансформатор будет ВЧ-типа, который намного меньше стандартного сетевого трансформатора.
• Частота пульсаций будет намного выше (например, 100 кГц), чем при линейном питании, поэтому требуется меньшее значение сглаживающего конденсатора.
• Также использование прямоугольной волны для управления переключающими транзисторами (режим переключения) гарантирует, что они рассеивают гораздо меньше энергии, чем обычный транзистор последовательного стабилизатора. Опять же, это означает, что для заданной выходной мощности можно использовать меньшие и более дешевые транзисторы, чем в линейных источниках питания аналогичного номинала.
• Использование трансформаторов меньшего размера и сглаживающих конденсаторов делает импульсные источники питания более легкими и менее громоздкими.Дополнительные затраты на сложную схему управления также компенсируются меньшими и, следовательно, более дешевыми трансформаторами и сглаживающими конденсаторами, что делает некоторые конструкции с переключаемым режимом менее дорогими, чем эквивалентные линейные источники питания.
Хотя линейные источники питания могут обеспечить лучшее регулирование и лучшее подавление пульсаций на низких уровнях мощности, чем источники с импульсным режимом, вышеуказанные преимущества делают SMPS наиболее распространенным выбором для блоков питания в любом оборудовании, где требуется стабилизированный источник питания для доставки средних и больших объемов. власти.
Недостатком использования такой высокочастотной прямоугольной волны в мощной цепи, такой как SMPS, является то, что создается много мощных высокочастотных гармоник, так что без очень эффективного RF-экранирования и фильтрации существует опасность того, что SMPS создаст радиочастотные помехи.
Принципы проектирования импульсных источников питания для обеспечения электромагнитной совместимости
В этой статье обсуждаются основы понижающего (понижающего) импульсного источника питания постоянного тока (SMPS). Он должен служить учебным пособием начального уровня и шагом на пути к более продвинутым проектам.
Базовая топология SMPSОсновная функциональная задача понижающего SMPS — понизить сигнал постоянного тока, В IN , до более низкого значения постоянного тока, В OUT , как показано на рисунке 1.
Рисунок 1: Назначение понижающего SMPS
Первый шаг в этом процессе состоит в создании версии входного сигнала постоянного тока с широтно-импульсной модуляцией (ШИМ), как показано на рисунке 2.
Рисунок 2: Сигнал ШИМ
Выходной сигнал, показанный на рисунке 2, далек от желаемого выходного сигнала, описанного в нашей задаче.А именно: 1) это постоянный сигнал, только когда транзистор включен, 2) его уровень, когда транзистор включен, не ниже, чем входной сигнал, и 3) он содержит высокое содержание гармоник во время переходных периодов, [1 ].
Давайте обратимся к третьему аспекту, разместив фильтр нижних частот LC на выходной стороне схемы, как показано на рисунке 3.
Рисунок 3: Схема SMPS с фильтром нижних частот
Чтобы уменьшить нежелательное рассеивание мощности в цепи, не используются фильтры RC и RL , а в базовых конструкциях используется простой фильтр LC .
Предположим, что транзистор выключен, в LC-фильтре нет энергии, а выходное напряжение равно нулю. Когда транзистор включается, мы имеем схему, показанную на рисунке 4 (а) (предполагается, что транзистор идеален без падения напряжения).
Выходное напряжение постепенно увеличивается. Если предположить, что время включения достаточно велико, это напряжение в конечном итоге достигает установившегося значения В OUT = В IN . В установившемся режиме напряжение на катушке индуктивности, В, L, , , равно нулю, и постоянный ток, I, L, , , протекает через катушку индуктивности, как показано на рисунке 4 (b).Магнитная энергия хранится в индукторе.
Рисунок 4: Транзистор впервые включается: а) переходное состояние, б) установившееся состояние
Когда переключатель размыкается, на катушке индуктивности, а затем и на переключателе возникает большое отрицательное напряжение. Магнитная энергия, накопленная в катушке индуктивности, рассеивается в дуге на контактах переключателя или излучается [2], как показано на рисунке 5 (а).
Такое поведение часто является деструктивным для коммутатора, и требуется какая-то защитная схема.Самое простое решение — обеспечить путь для тока катушки индуктивности во время этого переключения, вставив диод в схему, как показано на рисунке 5 (b). Мы пришли к одному из простейших понижающих (понижающих) ИИП.
Рисунок 5: Транзистор выключается: a) нежелательное поведение b) защитный диод
Базовая конструкция этого ИИП заключается в правильном выборе компонентов, L и C , для удовлетворения наложенных проектных требований. Значения компонентов определяются посредством анализа схемы, когда транзистор включен (переключатель замкнут) и когда он выключен (переключатель разомкнут).Соответствующие схемы и выбранные переменные схемы показаны на рисунке 6.
Рисунок 6: Схема понижающего SMPS: a) транзистор включен b) транзистор выключен
Обратите внимание, что в обоих случаях, когда переключатель замкнут и разомкнут, ток индуктора положительный и течет в одном направлении. Если переключатель остается разомкнутым достаточно долго, ток катушки индуктивности падает до нуля, а затем выходное напряжение падает до нуля.
Если переключатель замыкается до того, как ток индуктора (и выходное напряжение) упадет до нуля в цикле переключения, SMPS будет работать в так называемом режиме непрерывной проводимости .Это предпочтительный режим в EMC — он приводит к меньшей пульсации на выходе, меньшим колебаниям тока нагрузки и меньшему излучению EMC.
При последующем размыкании переключателя выходное напряжение возрастает. Когда он достигает желаемого значения, V OUT < V IN , переключатель снова размыкается. В непрерывном режиме и в установившемся режиме ток индуктора и выходное напряжение всегда остаются положительными и никогда не достигают нуля.
ИИП КонструкцияВ следующей конструкции SMPS предполагается, что компоненты идеальны — падение напряжения на транзисторе и диоде равно нулю, катушка индуктивности и конденсатор идеальны (без паразитных помех).В схемах нет потерь — мощность, подаваемая источником, равна мощности, подаваемой на нагрузку. Обсуждаемый здесь подход основан на материале, представленном в [1].
SMPS работает в установившемся режиме, в режиме непрерывной проводимости с рабочим циклом D сигнала ШИМ, равным
(1)
, где частота переключения f SW постоянна. Переключатель замкнут на время
(2а)
и открыто на время
(2б)
Когда переключатель замкнут, диод смещен в обратном направлении, и мы имеем схему, показанную на рисунке 7.
Рисунок 7: Цепь с замкнутым переключателем
Напряжение на катушке индуктивности
(3)
Напряжение на диоде равно входному напряжению, В D = В IN . Из уравнения. (3) получаем
(4)
Поскольку эта производная положительна, ток индуктора линейно увеличивается в течение времени, когда переключатель замкнут. Чтобы определить (приблизительное) изменение тока катушки индуктивности за это время, мы аппроксимируем производную в формуле.(4) по
(5)
Таким образом, изменение тока индуктора составляет
(6)
Когда переключатель разомкнут, диод смещен в прямом направлении ( В, D = 0), и мы имеем схему, показанную на рисунке 8.
Рисунок 8: Цепь с разомкнутым выключателем
Напряжение на катушке индуктивности
(7)
Из уравнения. (7) получаем
(8)
Поскольку эта производная отрицательна, ток индуктора линейно уменьшается в течение времени, когда переключатель разомкнут.(Приблизительное) изменение тока катушки индуктивности за это время получается из
(9)
Таким образом, изменение тока индуктора составляет
(10)
Изменения напряжения и тока индуктора показаны на рисунке 9.
Рисунок 9: Изменения напряжения и тока индуктора
Очевидно, (∆ i L ) закрыто = ∆ i L ) открыто .Из уравнений. (6) и (10) получаем
(11)
или
(12)
, что приводит к соотношению ввода-вывода для понижающего преобразователя
(13)
Поскольку рабочий цикл меньше 1, выходное напряжение ниже входного. Мы можем контролировать уровень выходного напряжения, просто изменяя рабочий цикл.
Теперь давайте рассчитаем средний, максимальный и минимальный токи индуктивности. В установившемся режиме средний ток конденсатора, I C = 0, [3].Отсюда следует, что средний ток индуктора, I L , должен быть таким же, как средний ток нагрузки, I R . То есть
(14)
Из рисунка 9 минимальное и максимальное значения тока индуктора равны
.(15а)
(15б)
Используя уравнения. (10) и (14) в уравнениях. (15) получаем
(16а)
(16б)
или
(17а)
(17б)
, где f SW = 1/ T .
Теперь мы можем вычислить минимальное значение индуктивности, L MIN , для непрерывного режима работы. На границе между непрерывным и прерывистым режимами I MIN = 0. Таким образом, из уравнения. (17а) получаем
(18)
или
(19а)
или используя уравнение. (13),
(19б)
Фактическое значение индуктивности должно, конечно, быть больше, чем минимальное значение, данное уравнениями. (19). Разумный выбор —
(20)
Наконец, пульсации выходного напряжения ∆ V OUT могут быть получены путем анализа рисунка 10, на котором показаны кривые тока конденсатора и выходного напряжения [1].
Изменение заряда конденсатора, ∆ Q , равно площади треугольника под кривой тока конденсатора, когда конденсатор заряжается. То есть
(21)
С
(22а)
следует, что
(22б)
и
(22c)
Из уравнения. (10),
(23)
Используя уравнения.

Если не регулируется, то надо продолжить поиск неисправных деталей.